CN112479549B - Filter press drying equipment that uses hot air to penetrate sludge and heat - Google Patents
Filter press drying equipment that uses hot air to penetrate sludge and heat Download PDFInfo
- Publication number
- CN112479549B CN112479549B CN202010914979.9A CN202010914979A CN112479549B CN 112479549 B CN112479549 B CN 112479549B CN 202010914979 A CN202010914979 A CN 202010914979A CN 112479549 B CN112479549 B CN 112479549B
- Authority
- CN
- China
- Prior art keywords
- filter
- filter plate
- sludge
- pipeline
- chambers
- Prior art date
- Legal status (The legal status is an assumption and is not a legal conclusion. Google has not performed a legal analysis and makes no representation as to the accuracy of the status listed.)
- Active
Links
- 239000010802 sludge Substances 0.000 title claims abstract description 74
- 238000001035 drying Methods 0.000 title claims abstract description 27
- 239000010865 sewage Substances 0.000 claims description 42
- 239000007789 gas Substances 0.000 claims description 37
- 239000002002 slurry Substances 0.000 claims description 18
- 239000002912 waste gas Substances 0.000 claims description 7
- 239000012528 membrane Substances 0.000 claims description 4
- XLYOFNOQVPJJNP-UHFFFAOYSA-N water Substances O XLYOFNOQVPJJNP-UHFFFAOYSA-N 0.000 claims description 4
- 239000004744 fabric Substances 0.000 description 10
- 238000000034 method Methods 0.000 description 4
- 230000018044 dehydration Effects 0.000 description 3
- 238000006297 dehydration reaction Methods 0.000 description 3
- 238000001125 extrusion Methods 0.000 description 3
- 238000010438 heat treatment Methods 0.000 description 3
- 238000007602 hot air drying Methods 0.000 description 2
- 230000007547 defect Effects 0.000 description 1
- 238000010586 diagram Methods 0.000 description 1
- 238000006073 displacement reaction Methods 0.000 description 1
- 230000000694 effects Effects 0.000 description 1
- 238000001914 filtration Methods 0.000 description 1
- 230000008676 import Effects 0.000 description 1
- 239000000463 material Substances 0.000 description 1
- 230000004048 modification Effects 0.000 description 1
- 238000012986 modification Methods 0.000 description 1
- 238000012958 reprocessing Methods 0.000 description 1
- 239000002699 waste material Substances 0.000 description 1
Images
Classifications
-
- C—CHEMISTRY; METALLURGY
- C02—TREATMENT OF WATER, WASTE WATER, SEWAGE, OR SLUDGE
- C02F—TREATMENT OF WATER, WASTE WATER, SEWAGE, OR SLUDGE
- C02F11/00—Treatment of sludge; Devices therefor
- C02F11/12—Treatment of sludge; Devices therefor by de-watering, drying or thickening
- C02F11/13—Treatment of sludge; Devices therefor by de-watering, drying or thickening by heating
-
- C—CHEMISTRY; METALLURGY
- C02—TREATMENT OF WATER, WASTE WATER, SEWAGE, OR SLUDGE
- C02F—TREATMENT OF WATER, WASTE WATER, SEWAGE, OR SLUDGE
- C02F11/00—Treatment of sludge; Devices therefor
- C02F11/12—Treatment of sludge; Devices therefor by de-watering, drying or thickening
- C02F11/121—Treatment of sludge; Devices therefor by de-watering, drying or thickening by mechanical de-watering
- C02F11/122—Treatment of sludge; Devices therefor by de-watering, drying or thickening by mechanical de-watering using filter presses
Landscapes
- Engineering & Computer Science (AREA)
- Mechanical Engineering (AREA)
- Life Sciences & Earth Sciences (AREA)
- Hydrology & Water Resources (AREA)
- Environmental & Geological Engineering (AREA)
- Water Supply & Treatment (AREA)
- Chemical & Material Sciences (AREA)
- Organic Chemistry (AREA)
- Treatment Of Sludge (AREA)
- Filtration Of Liquid (AREA)
Abstract
本发明涉及一种利用热气穿透污泥加热的压滤干燥设备,包含有多个第一滤板与第二滤板前后交错重叠活动并靠,各第一滤板与第二滤板前后面分别设有滤室与污泥入口,各第一滤板的两滤室一侧连通有外部的热气管路,而各第二滤板的两滤室相对另一侧连通有外部的排气管路,利用热气通过热气管路进入各第一滤板的滤室一侧,使热气朝向第二滤板全面穿透接触加热污泥,然后从各第二滤板的滤室相对另一侧与排气管路往外排出,使污泥能够确实脱水,以提高污泥的干燥度,更增加压滤干燥效率,并且降低污泥处理作业费用。
The invention relates to a filter press drying equipment that utilizes hot air to penetrate through sludge to heat. It includes a plurality of first filter plates and second filter plates that overlap and move forward and backward, and the front and rear of each first filter plate and second filter plate respectively There are filter chambers and sludge inlets, one side of the two filter chambers of each first filter plate is connected with an external hot gas pipeline, and the opposite side of the two filter chambers of each second filter plate is connected with an external exhaust pipeline , use the hot gas to enter the filter chamber side of each first filter plate through the hot gas pipeline, so that the hot gas can fully penetrate and contact the heated sludge toward the second filter plate, and then from the opposite side of the filter chamber of each second filter plate to the exhaust The gas pipeline is discharged to the outside, so that the sludge can be dehydrated, so as to improve the dryness of the sludge, increase the drying efficiency of the filter press, and reduce the operating cost of the sludge treatment.
Description
技术领域technical field
本发明涉及一种压滤干燥设备,尤指一种利用热气穿透污泥加热的压滤干燥设备。The invention relates to a filter-press drying equipment, in particular to a filter-press drying equipment which utilizes hot air to penetrate through sludge and heat.
背景技术Background technique
目前压滤单元式污泥及其他各种滤料压滤机,是在机台轨道上放置多组可活动位移分开及重叠并靠的压滤单元,各压滤单元具有两侧滤室及相通污泥入口,在两侧滤室各覆置有滤布,并使两侧滤布经由污泥入口相连通。At present, filter press units for sludge and various other filter materials are placed on the track of the machine with multiple sets of filter units that can be moved and displaced separately and overlapped together. Each filter unit has filter chambers on both sides and communication For the sludge inlet, the filter chambers on both sides are respectively covered with filter cloths, and the filter cloths on both sides are connected through the sludge inlet.
实际进行压滤污泥过程中,全部压滤单元与滤布重叠并靠,则两两滤布外周闭合,同时利用泵将含水的污泥抽取送入压滤单元的污泥入口及各滤布内,并且持续进行挤压,使污水通过滤布及排污水孔流出,而污泥则被滤布包在滤室内,达到挤压脱水目的。但是,此种单纯挤压脱水方式只能达到含水率60~86%的污泥干燥度,无法更有效缩减污泥体积及占地空间,并且后续搬运及再处理成本昂贵。In the actual process of filtering sludge, all the filter units overlap and lean against the filter cloths, and the outer circumferences of the two filter cloths are closed. At the same time, the water-containing sludge is pumped and sent to the sludge inlet of the filter unit and each filter cloth by using a pump. Inside, and continue to squeeze, so that the sewage flows out through the filter cloth and the drainage hole, and the sludge is wrapped in the filter chamber by the filter cloth to achieve the purpose of extrusion dehydration. However, this simple extrusion dehydration method can only achieve sludge dryness with a moisture content of 60-86%, which cannot effectively reduce the volume of sludge and occupy space, and the subsequent transportation and reprocessing costs are expensive.
为改进上述单纯挤压脱水方式的缺陷,现今已针对压滤机的压滤单元内部增设热气加热结构,使污泥所含的水分气化成水蒸汽,以提高污泥干燥度。但是,此种压滤机在压滤单元内部的热气加热结构须使用大量的热能,而且热气无法全面式穿透接触加热污泥,以致影响污泥干燥效率,相对的增加了压滤作业成本,浪费热能资源。因此要如何解决上述问题,即为此行业相关业者所亟欲研究的课题所在。In order to improve the defects of the above-mentioned simple extrusion dehydration method, a hot gas heating structure has been added to the inside of the filter unit of the filter press to gasify the moisture contained in the sludge into water vapor to improve the dryness of the sludge. However, the hot gas heating structure inside the filter press unit of this kind of filter press needs to use a lot of heat energy, and the hot gas cannot fully penetrate and contact the heated sludge, which affects the sludge drying efficiency and relatively increases the cost of the filter press operation. Waste of thermal energy resources. Therefore, how to solve the above-mentioned problems is the subject that relevant practitioners in this industry are eager to study.
发明内容Contents of the invention
本发明的主要目的在于,各第一滤板利用热气朝向第二滤板全面式穿透接触污泥进行加热,使污泥能够确实脱水,以提高污泥的干燥度,更增加压滤干燥效率,并且降低设备成本以及污泥处理作业费用。The main purpose of the present invention is that each first filter plate uses hot gas to penetrate and contact the sludge in an all-round way towards the second filter plate for heating, so that the sludge can be dehydrated reliably, so as to improve the dryness of the sludge and further increase the drying efficiency of the filter press , and reduce equipment costs and sludge treatment costs.
为达上述目的,本发明利用热气穿透污泥加热的压滤干燥设备,包含有多个同向相对的第一滤板以及第二滤板,各该第一滤板与该第二滤板依序前后交错重叠活动并靠,各该第一滤板与该第二滤板前后面分别设有滤室,各该滤室具有相同一侧以及相对另一侧,且各该滤室内各设置有多个彼此相通的导流沟,各该滤室内设有前后相通的污泥入口,以对应连通外部的污泥浆管路,使污泥浆充满于各该第一滤板与该第二滤板的各该滤室进行挤压脱水成为污泥;各该第一滤板的该两滤室一侧连通有外部的热气管路,而各该第二滤板的该两滤室相对另一侧连通有外部的排气管路,该热气管路连接有热气源,以供应热气通过该热气管路进入各该第一滤板的该两滤室一侧与各该导流沟,使热气朝向各该第二滤板全面式穿透接触加热污泥,并且热气与污泥作热交换成为温废气,然后温废气进入各该第二滤板的该两滤室的各该导流沟,再经由各该第二滤板的该两滤室另一侧与该排气管路排出温废气。In order to achieve the above-mentioned purpose, the present invention utilizes the filter press drying equipment heated by hot air to penetrate through the sludge, which includes a plurality of first filter plates and second filter plates opposite in the same direction, each of the first filter plate and the second filter plate The front and back of the first filter plate and the second filter plate are respectively provided with filter chambers, and each of the filter chambers has the same side and the opposite side, and each of the filter chambers is provided with A plurality of diversion ditches communicating with each other, each filter chamber is provided with a sludge inlet communicating front and back, so as to communicate with the external sludge slurry pipeline, so that the sludge slurry is filled in each of the first filter plate and the second filter plate Each of the filter chambers of each of the first filter plates is squeezed and dehydrated to become sludge; one side of the two filter chambers of each of the first filter plates is connected with an external hot gas pipeline, and the two filter chambers of each of the second filter plates are opposite to the other The side is connected with an external exhaust pipeline, and the hot gas pipeline is connected with a hot gas source to supply hot gas through the hot gas pipeline into the two filter chamber sides of each of the first filter plates and each of the guide grooves, so that the hot gas Facing the second filter plate, the sludge is fully penetrated and heated, and the hot gas exchanges heat with the sludge to become warm waste gas, and then the warm waste gas enters the diversion grooves of the two filter chambers of each second filter plate, Then the warm waste gas is discharged through the other side of the two filter chambers of each of the second filter plates and the exhaust pipeline.
前述的利用热气穿透污泥加热的压滤干燥设备,其中该各第一滤板的该两滤室一侧连通设有进热气孔,该热气管路分别连接各该进热气孔;各该第二滤板的该两滤室另一侧连通设有排气孔,该排气管路分别连接各该排气孔。The aforementioned filter press drying equipment that uses hot air to penetrate through the sludge to heat, wherein one side of the two filter chambers of each first filter plate is connected with hot air holes, and the hot air pipelines are respectively connected to each of the hot air holes; The other sides of the two filter chambers of the second filter plate are communicated with exhaust holes, and the exhaust pipelines are respectively connected to the exhaust holes.
前述的利用热气穿透污泥加热的压滤干燥设备,其中该各第一滤板与该第二滤板两侧分别对应设有前后贯通的排污水孔,各该第一滤板一侧的该排污水孔连通于对应该两滤室一侧,各该第二滤板相对另一侧的该排污水孔连通于对应该两滤室另一侧。The aforementioned filter press drying equipment that uses hot air to penetrate through the sludge to heat, wherein the two sides of each first filter plate and the two sides of the second filter plate are respectively provided with drainage holes that pass through front and back, and the holes on each side of the first filter plate The sewage drainage hole is connected to one side corresponding to the two filter chambers, and the sewage drainage hole on the opposite side of each second filter plate is connected to the other side corresponding to the two filter chambers.
前述的利用热气穿透污泥加热的压滤干燥设备,其中该各第一滤板与该第二滤板一侧的该排污水孔往外连接有第一排污水管路与排污水控制阀,各该第一滤板与该第二滤板另一侧的该排污水孔往外连接有第二排污水管路,该热气管路设有热气控制阀连接于该第一排污水管路,使热气由外往内通过各该第一滤板与该第二滤板一侧的该排污水孔,并且热气经由各该第一滤板一侧的该排污水孔进入各该第一滤板的该两滤室一侧与各该导流沟。The aforementioned filter press drying equipment that uses hot air to penetrate through the sludge to heat, wherein the drainage holes on the side of the first filter plate and the second filter plate are connected to the outside with a first sewage pipeline and a sewage control valve. The sewage hole on the other side of the first filter plate and the second filter plate is connected with a second sewage pipeline to the outside. Pass through the drainage holes on one side of each of the first filter plate and the second filter plate, and the hot air enters the two filter holes of each first filter plate through the drainage hole on one side of each first filter plate One side of the chamber and each of the diversion grooves.
前述的利用热气穿透污泥加热的压滤干燥设备,其中该各第一滤板与该第二滤板的该两滤室内各相对包覆有膜片,各该两滤室的导流沟形成于该两膜片表面,且在各该两滤室的间连接有外部的气压管路,该气压管路连接有压缩空气源与控制阀,该压缩空气源输出压缩空气至各该两滤室的该两膜片之间,以往外撑张各该两膜片膨胀挤压各该两滤室内部的污泥浆。The aforementioned filter press drying equipment that uses hot air to penetrate through the sludge to heat, wherein the two filter chambers of the first filter plate and the second filter plate are respectively covered with membranes, and the diversion grooves of each of the two filter chambers It is formed on the surface of the two diaphragms, and an external air pressure pipeline is connected between each of the two filter chambers. The air pressure pipeline is connected with a compressed air source and a control valve, and the compressed air source outputs compressed air to each of the two filter chambers. Between the two diaphragms of the chamber, the sludge slurry inside the two filter chambers is stretched and expanded in the past.
附图说明Description of drawings
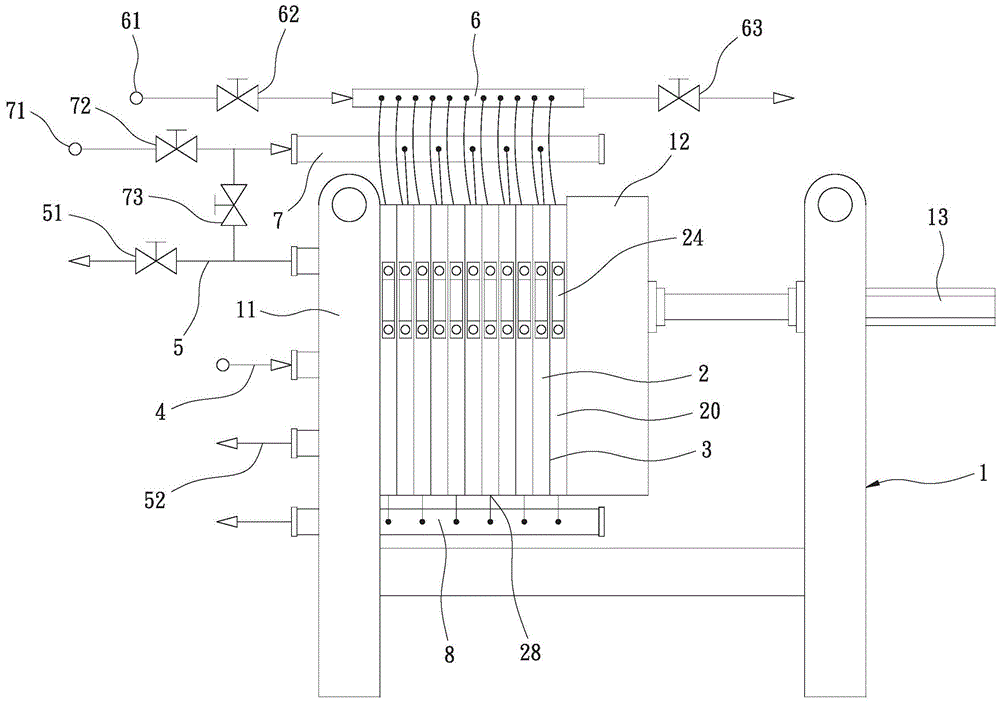
图1是本发明压滤干燥设备的配置图。Fig. 1 is a configuration diagram of the filter press drying equipment of the present invention.
图2是本发明压滤干燥设备驱动各滤板并靠的剖视图。Fig. 2 is a cross-sectional view of driving the filter plates side by side in the filter press drying equipment of the present invention.
图3是本发明压滤干燥设备第一滤板的立体图。Fig. 3 is a perspective view of the first filter plate of the filter press drying equipment of the present invention.
图4是本发明压滤干燥设备第二滤板的立体图。Fig. 4 is a perspective view of the second filter plate of the filter press drying equipment of the present invention.
图5是本发明压滤干燥设备进行挤压污泥浆的剖面图。Fig. 5 is a cross-sectional view of squeezing the sludge slurry by the filter press drying equipment of the present invention.
图6是本发明压滤干燥设备进行气压撑张膜片挤压污泥浆的剖面图。Fig. 6 is a cross-sectional view of the pressure-stretched diaphragm extruding the sludge slurry by the filter-press drying equipment of the present invention.
图7是本发明压滤干燥设备进行热气烘干污泥的剖面图。Fig. 7 is a sectional view of hot air drying sludge by the filter press drying equipment of the present invention.
附图标记说明Explanation of reference signs
1、机架 4、污泥浆管路1. Rack 4. Sludge slurry pipeline
11、固定座 5、第一排污水管路11. Fixing
12、活动座 51、排污水控制阀12.
13、油压缸 52、第二排污水管路13.
2、第一滤板 6、气压管路2. The
20、第二滤板 61、压缩空气源20.
21、板体 62、控制阀21.
22、滤室 63、控制阀22.
221、滤室孔 7、热气管路221. Filter chamber hole 7. Hot gas pipeline
222、滤室孔 71、热气源222.
23、膜片 72、热气控制阀23.
231、导流沟 73、热气控制阀231.
24、支件 8、排气管路24.
25、污泥入口 9、污泥浆25. Sludge inlet 9. Sludge slurry
26、排污水孔 91、污泥26. Sewage holes 91. Sludge
261、排污水孔261. Sewage hole
27、进热气孔27. Inlet hot air hole
28、排气孔28. Vent
29、气压孔29. Air pressure hole
3、滤布。3. Filter cloth.
具体实施方式Detailed ways
有关本发明为达成上述目的,所采用的技术手段及其功效,兹举出可行实施例,并且配合附图说明如下:Relevant present invention is to achieve above-mentioned purpose, adopts technical means and effect thereof, enumerates feasible embodiment hereby, and cooperates accompanying drawing to illustrate as follows:
首先,请参阅图1至图5所示,由图中可清楚看出,本发明的压滤干燥设备是在机架1两侧轨道上跨置有多个第一滤板2与第二滤板20,各第一滤板2、第二滤板20与滤布3利用拉送夹具依序受控横向位移重叠并靠,并且外部连接有污泥浆管路4、第一排污水管路5、第二排污水管路52、气压管路6、热气管路7与排气管路8,再配合固定座11、活动座12及其油压缸13施力强制定位,其中:First of all, please refer to Fig. 1 to Fig. 5, it can be clearly seen from the figures that the filter press drying equipment of the present invention has a plurality of
该各第一滤板2与第二滤板20同向相对,各第一滤板2与第二滤板20依序前后交错重叠活动并靠,各第一滤板2与第二滤板20前后面分别设有滤室22与滤布3,并且两侧各固定有支件24。各滤室22具有相同一侧以及相对另一侧,且各滤室22内各设置有多个彼此相通的导流沟231,各板体21在两滤室22内各相对包覆有膜片23,并且膜片23四周与板体21固结定位,而各两滤室22的导流沟231则形成于两膜片23表面。各两滤室22内设有前后相通的污泥入口25,各第一滤板2与第二滤板20两侧分别对应设有前后贯通的排污水孔26、261,第一滤板2一侧的排污水孔26经由滤室孔221连通于对应两滤室22一侧,而第一滤板2另一侧的排污水孔261并未连通于滤室22另一侧的滤室孔222;第二滤板20相对另一侧的排污水孔261经由滤室孔222连通于对应两滤室22另一侧,而第二滤板20一侧的排污水孔26并未连通于滤室22一侧的滤室孔221。各第一滤板2的两滤室22一侧是经由滤室孔221连通有进热气孔27,而各第二滤板20的两滤室22相对另一侧是经由滤室孔222连通有排气孔28,并且第一滤板2与第二滤板20在各板体21与两滤室22的两膜片23之间设有气压孔29。The
该污泥浆管路4连通于各第一滤板2与第二滤板20的污泥入口25。The sludge slurry pipeline 4 communicates with the
该第一排污水管路5与第二排污水管路52连接于各第一滤板2与第二滤板20,使各第一滤板2与第二滤板20一侧的排污水孔26往外连接第一排污水管路5与排污水控制阀51,而各第一滤板2与第二滤板20另一侧的排污水孔261往外连接第二排污水管路52。The
该气压管路6连接有压缩空气源61与控制阀62、63,将压缩空气输入连接各板体21与滤室22之间的气压孔29。The
该热气管路7连接有热气源71与热气控制阀72,以连接于各第一滤板2在两滤室22一侧的进热气孔27,使热气进入各第一滤板2的两滤室22内。而且热气管路7可设有热气控制阀73连接于第一排污水管路5,使热气可另外由外往内通过各第一滤板2与第二滤板20一侧的排污水孔26,并且配合关闭排污水控制阀51,使热气经由第一滤板2一侧的排污水孔26与滤室孔221,以进入各第一滤板2的两滤室22一侧与各导流沟231。The hot gas pipeline 7 is connected with a
该排气管路8是连接于各第二滤板20在两滤室22另一侧的排气孔28。The
本发明的压滤干燥设备在实际运行时,请参阅图1至图4所示,压滤干燥设备驱控活动座12推动各第一滤板2与第二滤板20位移,使全部第一滤板2、第二滤板20与其滤布3重叠并靠,且两两相邻滤布3外周闭合。请参阅图1及图5所示,利用污泥浆管路4将污泥浆9输入各第一滤板2与第二滤板20的各污泥入口25,且持续推动污泥浆9充满各滤室22进行挤压脱水,使污泥浆9的含水率逐渐降低,且污水通过滤布3、滤室孔221、222、排污水孔26、261、第一排污水管路5、第二排污水管路52及排污水控制阀51流出,而污泥91则被滤布3包在滤室22内。当压滤干燥设备持续挤压污泥浆9排出大半的污水时,请参阅图1与图6所示,利用气压管路6将压缩空气经由控制阀62分别输入各板体21在两膜片23之间的气压孔29,以往外撑张各两膜片23膨胀挤压各两滤室22内部的污泥浆9与污泥91,使污泥91平均分布于滤室22内,以更容易接续进行热气干燥处理。When the filter press drying equipment of the present invention is in actual operation, please refer to FIGS. The
本发明的压滤干燥设备在实际运行时,适时启动热气管路7,并且关闭第一排污水管路5的排污水控制阀51,如图1与图7所示,热气持续通过热气管路7进入各第一滤板2的进热气孔27与两滤室22一侧及各导流沟231,使热气如图7中的箭头所示,朝向各第二滤板20全面式穿透接触加热污泥91,并且热气与污泥91作热交换成为温废气,然后温废气进入各第二滤板20的两滤室22的各导流沟231,再经由各第二滤板20的两滤室22另一侧的排气孔28、排气管路8往外排出温废气,使污泥91能够确实脱水成为污泥饼状态,以提高污泥91的干燥度,更增加压滤干燥效率,并且降低设备成本以及污泥处理作业费用。最后压滤干燥设备打开活动座12(参阅图1),再以拉送夹具逐一夹拉打开各第一滤板2、第二滤板20及滤布3,使各第一滤板2与第二滤板20依序分开位移,以由各滤室22中卸落已脱水的污泥91。During the actual operation of the filter press drying equipment of the present invention, the hot gas pipeline 7 is started in good time, and the
以上所举实施例仅用为方便说明本发明,而并非加以限制,在不离本发明精神范畴,本领域的技术人员所可作的各种简易变化与修饰,均仍应含括于本发明权利要求书中。The above-mentioned embodiments are only used to illustrate the present invention for convenience, and are not intended to be limiting. Without departing from the scope of the present invention, various simple changes and modifications that can be made by those skilled in the art should still be included in the rights of the present invention. requirements book.
Claims (2)
Applications Claiming Priority (2)
| Application Number | Priority Date | Filing Date | Title |
|---|---|---|---|
| CN201910857902X | 2019-09-11 | ||
| CN201910857902 | 2019-09-11 |
Publications (2)
| Publication Number | Publication Date |
|---|---|
| CN112479549A CN112479549A (en) | 2021-03-12 |
| CN112479549B true CN112479549B (en) | 2023-01-31 |
Family
ID=74920888
Family Applications (1)
| Application Number | Title | Priority Date | Filing Date |
|---|---|---|---|
| CN202010914979.9A Active CN112479549B (en) | 2019-09-11 | 2020-09-03 | Filter press drying equipment that uses hot air to penetrate sludge and heat |
Country Status (1)
| Country | Link |
|---|---|
| CN (1) | CN112479549B (en) |
Families Citing this family (2)
| Publication number | Priority date | Publication date | Assignee | Title |
|---|---|---|---|---|
| CN114455795B (en) * | 2022-03-06 | 2023-12-12 | 广州绿邦环境技术有限公司 | Filter press filter plate with sludge drying function |
| CN114873892A (en) * | 2022-05-24 | 2022-08-09 | 道诚环境科技(山东)有限公司 | A rotary sludge filter press drying device |
Citations (7)
| Publication number | Priority date | Publication date | Assignee | Title |
|---|---|---|---|---|
| TW426044U (en) * | 1999-10-15 | 2001-03-11 | Lu Ming Wang | Heating drawn type slurry compressed filtering drier with assembled plate frame |
| TW573692U (en) * | 2003-05-23 | 2004-01-21 | Ming-Wang Lu | Device for heating, evacuating, blowing and drying sludge pressure filtration device |
| TWM466916U (en) * | 2013-08-16 | 2013-12-01 | Ming-Wang Lu | Filter plate structure for sludge filter press |
| TWM466719U (en) * | 2013-08-16 | 2013-12-01 | Ming-Wang Lu | Structural improvement of filtration plate for sludge filter press |
| CN203494240U (en) * | 2013-09-04 | 2014-03-26 | 吕明旺 | Filter plate structure for sludge filter press |
| CN203494238U (en) * | 2013-09-04 | 2014-03-26 | 吕明旺 | Filter plate structure for sludge filter press |
| CN208234736U (en) * | 2018-03-02 | 2018-12-14 | 台湾卜力斯股份有限公司 | Filter press drying equipment with hot water and steam heat recovery and utilization functions |
-
2020
- 2020-09-03 CN CN202010914979.9A patent/CN112479549B/en active Active
Patent Citations (7)
| Publication number | Priority date | Publication date | Assignee | Title |
|---|---|---|---|---|
| TW426044U (en) * | 1999-10-15 | 2001-03-11 | Lu Ming Wang | Heating drawn type slurry compressed filtering drier with assembled plate frame |
| TW573692U (en) * | 2003-05-23 | 2004-01-21 | Ming-Wang Lu | Device for heating, evacuating, blowing and drying sludge pressure filtration device |
| TWM466916U (en) * | 2013-08-16 | 2013-12-01 | Ming-Wang Lu | Filter plate structure for sludge filter press |
| TWM466719U (en) * | 2013-08-16 | 2013-12-01 | Ming-Wang Lu | Structural improvement of filtration plate for sludge filter press |
| CN203494240U (en) * | 2013-09-04 | 2014-03-26 | 吕明旺 | Filter plate structure for sludge filter press |
| CN203494238U (en) * | 2013-09-04 | 2014-03-26 | 吕明旺 | Filter plate structure for sludge filter press |
| CN208234736U (en) * | 2018-03-02 | 2018-12-14 | 台湾卜力斯股份有限公司 | Filter press drying equipment with hot water and steam heat recovery and utilization functions |
Also Published As
| Publication number | Publication date |
|---|---|
| CN112479549A (en) | 2021-03-12 |
Similar Documents
| Publication | Publication Date | Title |
|---|---|---|
| CN208234736U (en) | Filter press drying equipment with hot water and steam heat recovery and utilization functions | |
| CN112479549B (en) | Filter press drying equipment that uses hot air to penetrate sludge and heat | |
| CN209809626U (en) | Sludge deep dehydration filter press using wire mesh as filter medium | |
| CN204502504U (en) | Heat drying diaphragm filter press | |
| TWM520928U (en) | Pressure filtration equipment equipped with steam heat recycling | |
| KR100857593B1 (en) | High temperature pressurized filter plate and filter press equipped with it | |
| CN201470178U (en) | Plate frame type drying filter press | |
| CN202113662U (en) | Frame set used for horizontal filter pressing plates | |
| CN111135616B (en) | High pressure double diaphragm filter plate | |
| CN112479536B (en) | Filter-pressing drying equipment utilizing functions of heat pump and vapor compressor | |
| CN106552451B (en) | heating plate for filter press | |
| CN112094021A (en) | Low-temperature vacuum sludge filter-pressing drying process method and filter-pressing device | |
| TWI692371B (en) | Pressure filter drying equipment using functions of heat pump and steam compressor | |
| TWI846935B (en) | Filter-press drying equipment that uses hot air to penetrate the sludge for heating | |
| TWM562296U (en) | Press-filtering drying equipment with hot water and steam heat energy recycling function | |
| TWI288020B (en) | Filter board with inflation squeezing and thermal heating functions | |
| CN207062125U (en) | A kind of super-pressure sludge high-drying degree dehydration device | |
| JP2015123427A (en) | Filtrate discharge structure for filter press | |
| JP2020049454A (en) | Operational method of filter press | |
| CN2464424Y (en) | Composite plate and frame sludge filter press dryer | |
| CN205073771U (en) | Heating plate for filter press | |
| CN103752059B (en) | Diaphragm plate filter plate, the filter press squeezing feeding system and the method for feeding that are formed by it | |
| CN205461203U (en) | Filter press equipment with steam heat energy recovery | |
| TWI526400B (en) | Treatment Method of Organic Sludge Slurry by Press and Drying | |
| JP2004202411A (en) | Filter press filter plate |
Legal Events
| Date | Code | Title | Description |
|---|---|---|---|
| PB01 | Publication | ||
| PB01 | Publication | ||
| SE01 | Entry into force of request for substantive examination | ||
| SE01 | Entry into force of request for substantive examination | ||
| GR01 | Patent grant | ||
| GR01 | Patent grant |
