US20140327411A1 - Power factor correction algorithm for arbitrary input waveform - Google Patents

Power factor correction algorithm for arbitrary input waveform Download PDF

Info

Publication number
US20140327411A1
US20140327411A1 US13/887,210 US201313887210A US2014327411A1 US 20140327411 A1 US20140327411 A1 US 20140327411A1 US 201313887210 A US201313887210 A US 201313887210A US 2014327411 A1 US2014327411 A1 US 2014327411A1
Authority
US
United States
Prior art keywords
input
pfc
circuit
factor correction
power factor
Prior art date
Legal status (The legal status is an assumption and is not a legal conclusion. Google has not performed a legal analysis and makes no representation as to the accuracy of the status listed.)
Granted
Application number
US13/887,210
Other versions
US9000736B2 (en
Inventor
Traver Gumaer
Current Assignee (The listed assignees may be inaccurate. Google has not performed a legal analysis and makes no representation or warranty as to the accuracy of the list.)
Eaton Intelligent Power Ltd
Original Assignee
Individual
Priority date (The priority date is an assumption and is not a legal conclusion. Google has not performed a legal analysis and makes no representation as to the accuracy of the date listed.)
Filing date
Publication date
Application filed by Individual filed Critical Individual
Priority to US13/887,210 priority Critical patent/US9000736B2/en
Assigned to COOPER TECHNOLOGIES COMPANY reassignment COOPER TECHNOLOGIES COMPANY ASSIGNMENT OF ASSIGNORS INTEREST (SEE DOCUMENT FOR DETAILS). Assignors: GUMAER, Traver
Priority to EP14791846.0A priority patent/EP2992469B1/en
Priority to BR112015027694-6A priority patent/BR112015027694B1/en
Priority to PCT/US2014/036256 priority patent/WO2014179503A1/en
Publication of US20140327411A1 publication Critical patent/US20140327411A1/en
Publication of US9000736B2 publication Critical patent/US9000736B2/en
Application granted granted Critical
Assigned to EATON INTELLIGENT POWER LIMITED reassignment EATON INTELLIGENT POWER LIMITED ASSIGNMENT OF ASSIGNOR'S INTEREST Assignors: COOPER TECHNOLOGIES COMPANY
Assigned to EATON INTELLIGENT POWER LIMITED reassignment EATON INTELLIGENT POWER LIMITED CORRECTIVE ASSIGNMENT TO CORRECT THE COVER SHEET TO REMOVE APPLICATION NO. 15567271 PREVIOUSLY RECORDED ON REEL 048207 FRAME 0819. ASSIGNOR(S) HEREBY CONFIRMS THE ASSIGNMENT. Assignors: COOPER TECHNOLOGIES COMPANY
Active legal-status Critical Current
Adjusted expiration legal-status Critical

Links

Images

Classifications

    • HELECTRICITY
    • H02GENERATION; CONVERSION OR DISTRIBUTION OF ELECTRIC POWER
    • H02MAPPARATUS FOR CONVERSION BETWEEN AC AND AC, BETWEEN AC AND DC, OR BETWEEN DC AND DC, AND FOR USE WITH MAINS OR SIMILAR POWER SUPPLY SYSTEMS; CONVERSION OF DC OR AC INPUT POWER INTO SURGE OUTPUT POWER; CONTROL OR REGULATION THEREOF
    • H02M1/00Details of apparatus for conversion
    • H02M1/42Circuits or arrangements for compensating for or adjusting power factor in converters or inverters
    • H02M1/4208Arrangements for improving power factor of AC input
    • H02M1/4225Arrangements for improving power factor of AC input using a non-isolated boost converter
    • HELECTRICITY
    • H02GENERATION; CONVERSION OR DISTRIBUTION OF ELECTRIC POWER
    • H02MAPPARATUS FOR CONVERSION BETWEEN AC AND AC, BETWEEN AC AND DC, OR BETWEEN DC AND DC, AND FOR USE WITH MAINS OR SIMILAR POWER SUPPLY SYSTEMS; CONVERSION OF DC OR AC INPUT POWER INTO SURGE OUTPUT POWER; CONTROL OR REGULATION THEREOF
    • H02M1/00Details of apparatus for conversion
    • H02M1/42Circuits or arrangements for compensating for or adjusting power factor in converters or inverters
    • BPERFORMING OPERATIONS; TRANSPORTING
    • B64AIRCRAFT; AVIATION; COSMONAUTICS
    • B64FGROUND OR AIRCRAFT-CARRIER-DECK INSTALLATIONS SPECIALLY ADAPTED FOR USE IN CONNECTION WITH AIRCRAFT; DESIGNING, MANUFACTURING, ASSEMBLING, CLEANING, MAINTAINING OR REPAIRING AIRCRAFT, NOT OTHERWISE PROVIDED FOR; HANDLING, TRANSPORTING, TESTING OR INSPECTING AIRCRAFT COMPONENTS, NOT OTHERWISE PROVIDED FOR
    • B64F1/00Ground or aircraft-carrier-deck installations
    • B64F1/18Visual or acoustic landing aids
    • B64F1/20Arrangement of optical beacons
    • B64F1/205Arrangement of optical beacons arranged underground, e.g. underground runway lighting units
    • YGENERAL TAGGING OF NEW TECHNOLOGICAL DEVELOPMENTS; GENERAL TAGGING OF CROSS-SECTIONAL TECHNOLOGIES SPANNING OVER SEVERAL SECTIONS OF THE IPC; TECHNICAL SUBJECTS COVERED BY FORMER USPC CROSS-REFERENCE ART COLLECTIONS [XRACs] AND DIGESTS
    • Y02TECHNOLOGIES OR APPLICATIONS FOR MITIGATION OR ADAPTATION AGAINST CLIMATE CHANGE
    • Y02BCLIMATE CHANGE MITIGATION TECHNOLOGIES RELATED TO BUILDINGS, e.g. HOUSING, HOUSE APPLIANCES OR RELATED END-USER APPLICATIONS
    • Y02B70/00Technologies for an efficient end-user side electric power management and consumption
    • Y02B70/10Technologies improving the efficiency by using switched-mode power supplies [SMPS], i.e. efficient power electronics conversion e.g. power factor correction or reduction of losses in power supplies or efficient standby modes

Definitions

  • the present disclosure relates generally to power factor correction. Specifically, the present disclosure relates to techniques for providing power factor correction for an arbitrary, periodic waveform source.
  • Power factor correction is often used in electric power systems and between power sources and loads in order to synchronize the input current and the input voltage before it is delivered to the load. Power factor correction can provide many benefits to the electric power system and the load, such as prolonged life and energy efficiency.
  • power factor correction circuitry is designed as voltage-based power factor correction. Such circuitry is used in constant voltage systems, and the input current waveform is made to match the input voltage waveform. Additionally, standard digital power factor correction methods utilize a 60 hertz sine wave as a reference to match the waveform of the input current to the input voltage.
  • the existing infrastructure requires current based systems which require a constant current power source rather than a constant voltage power source.
  • constant current systems are traditionally used because of the need for consistent brightness across the plurality of light fixtures coupled in series and being powered by the same power source.
  • a constant current power supply can provide the same level of current to each of the light fixtures, it became the standard form of power distribution in the area of airfield lighting.
  • lighting technology has become more sophisticated, the infrastructure has remained a current based system.
  • power factor correction techniques used for voltage based systems which receive a constant voltage generally cannot be used for current based systems.
  • many power sources do not supply a true sine wave input.
  • series-switch regulators used in airfield lighting are non-sinusoidal power sources.
  • Other examples include emergency generators which may produce a sine wave, but at a varying frequency, and certain power inverters may produce square waveforms.
  • a power factor correction (PFC) circuit for arbitrary input waveforms includes a controller configured to receive an output signal from a PFC circuit and a reference signal. The controller compares the output signal and the reference signal and produces a feedback output, wherein the controller generates input reference data derived from an input source and multiplies the input reference data by the feedback output to produce a control signal.
  • the input source is an arbitrary periodic waveform and the control signal controls and synchronizes an input signal to be in phase with the input source.
  • a table method of controlling a power factor correction (PFC) circuit with arbitrary input waveforms includes sampling an input source at fixed intervals and storing the sampled values, dividing each sampled value by a cycle minimum to obtain a set of normalized values, and generating an input reference from the set of normalized values.
  • the input reference is multiplied by a feedback controller output to obtain a control signal.
  • the PFC circuit is controlled with the control signal, wherein the PFC circuit produces an input signal synchronized with the input source.
  • an instantaneous method of controlling a power factor correction (PFC) circuit with arbitrary input waveforms includes sensing a first input power parameter, taking an instantaneous value of the first input power parameter at fixed intervals, and multiplying the instantaneous value of the first input power parameter by a feedback controller output to generate a control signal.
  • the PFC circuit is controlled with the control signal, wherein a second input power parameter is synchronized with the first input power parameter.
  • FIG. 1 illustrates a light fixture having a power factor correction circuit for arbitrary waveforms, in accordance with an example embodiment of the present disclosure
  • FIG. 3 illustrates a diagram of a controller of the power factor correction circuit for arbitrary waveforms of FIG. 1 , in accordance with an example embodiment of the present disclosure
  • FIG. 4 illustrates, a flow chart of a table record method of power factor correction for arbitrary waveforms, in accordance with an example embodiment of the present disclosure
  • FIG. 5 illustrates a flow chart of an instantaneous normalized method of power factor correction for arbitrary waveforms, in accordance with an example embodiment of the present disclosure.
  • the present disclosure refers to any one of the embodiments of the disclosure described herein and any equivalents. Furthermore, reference to various feature(s) of the “present disclosure” is not to suggest that ail embodiments must include the referenced feature(s).
  • the present disclosure provides systems and methods of power factor correction for a power converter receiving an input having an arbitrary periodic waveform, operating on a constant current input source.
  • the present disclosure describes a constant current power distribution system in the area of airfield lighting as an example application, but may be used with any other appropriate power distribution systems and loads operating on constant current or constant voltage input sources.
  • the present disclosure provides a power factor correction circuit for systems receiving inputs having arbitrary waveforms.
  • Arbitrary input waveforms as referenced herein refer either to non-sinusoidal waveforms or sinusoidal waveforms with irregular frequencies.
  • the present disclosure provides a power factor correction circuit which applies an arbitrary waveform power factor correction algorithm to perform power factor correction of the arbitrary input waveform.
  • the following discloses two example embodiments of the arbitrary waveform power factor correction algorithm and an example power factor correction circuit to be used With the algorithms for carrying out arbitrary waveform power factor correction.
  • the disclosed power factor correction algorithms allow for high power factor correction on arbitrary waveform sources.
  • the power factor correction circuit is used in an airfield lighting system which includes a plurality of individual light fixtures. Each of the light fixtures receives a constant current power supply from a central power source.
  • each or a subset of the light fixtures includes the power factor correction circuit disclosed herein, which improves the energy efficiency of the light fixtures.
  • FIG. 1 shows an exploded perspective view of a light fixture 100 in accordance with certain example embodiments.
  • the light fixture 100 is an example of an airport runway and/or taxi way light fixture.
  • the light fixture 100 of FIG. 1 includes a frame, a light source 104 , and a power supply 150 .
  • the frame can include a cover 170 and optical housing 120 .
  • the light fixture 100 further includes an optical housing assembly 110 .
  • the optical housing assembly 110 includes the combination of one or more components associated with the mechanical structure and configuration of the optical housing 120 and other optical components, such as a body, lens, diffuser, connectors, and the like.
  • the cover 170 includes at least one wall 177 that forms a cavity 174 . Inside of the cavity 174 can be positioned at least one or more light sources 104 and the power supply 150 .
  • the cover 170 can include one or more features (e.g., ledges, apertures) that allow the various components disposed in the cavity 174 to fit and maintain electrical, mechanical, and/or thermal coupling with each other.
  • the optical housing 120 protects the components disposed within the cavity 174 , and can also secure the light sources 104 and the other internal components 130 .
  • the power supply 150 includes one or more circuits and electrical components configured to receive the constant current input from the central power source, condition the received current, and drive the light sources 104 .
  • the power supply includes the power factor correction circuit disclosed herein, such that the input voltage is conditioned for power factor correction before it is supplied to the light sources 104 , thereby improving energy efficiency.
  • the input current is an arbitrary periodic waveform rather than a pure sinusoid.
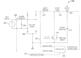
  • FIG. 2 illustrates a schematic diagram of an example power factor correction (PFC) circuit 200 , in accordance with an example embodiment of the present disclosure.
  • PFC power factor correction
  • the PFC circuit 200 includes an input source 202 , an input charging capacitor 204 , a diode rectifier bridge 208 , an inductor 212 , a controller 220 , a switching device 210 , an output diode 216 , an output capacitor 214 , and a DC output bus 224 .
  • the input source 202 provides a constant current power supply to the circuit 200 .
  • the input source 202 is an arbitrary waveform.
  • the input source 202 is directly coupled to the diode rectifier bridge 208 and the input charging capacitor 204 .
  • the input current from the constant current input source 202 also charges the input charging capacitor 204 when the switching device 210 is off.
  • the switch device 210 is a switching MOSFET.
  • the switching device 210 is initially off. Thus, the input current from the constant current input source 202 charges the input charging capacitor 104 . As the input current charges the input charging capacitor 204 , a voltage rise occurs in the input charging capacitor 204 . When the voltage rises to a certain threshold level, the switching device 210 is switched on. In certain example embodiments, the threshold level is determined by a reference voltage 222 such that the voltage at the input charging capacitor is allowed to rise until it reaches the level of the reference voltage 222 . In certain example embodiments, the controller 220 provides the reference voltage 222 and also monitors a sensed voltage signal 226 of the voltage at the input charging capacitor 204 . The controller 220 also receives a sensed current signal 206 from the input current. The reference voltage has an amplitude indicative of the desired output power level. The controller 220 will be described in further detail below with respect to FIG. 3 .
  • the switching device 210 When the voltage at the input charging capacitor 204 reaches the reference voltage 222 , the switching device 210 is switched on. When the switching device 210 is switched on, current is drained from the input charging capacitor 204 and the voltage drops accordingly. Thus, voltage at the input charging capacitor 204 rises when the switching device 210 is off and drops when the switching device 210 is on, creating a waveform which follows the duty cycle of the switching device 210 . During the time the switching device 210 is on, current rises in the inductor 212 . Thus, when the switching device 210 is switched off again, the inductor flies back and delivers energy, which is rectified by the output diode 216 , to the output capacitor 214 .
  • the voltage at the output capacitor 214 is provided to a DC output bus 224 and configured to be delivered to a load.
  • the switching device 210 switches at a high frequency (hundreds of kHz) according to a controlled duty cycle, the instantaneous voltage at the input charge capacitor 204 will match the reference voltage each cycle.
  • an input voltage in which the waveform is matched to the waveform of the input current is created over time, despite the input current being an arbitrary waveform.
  • the controller 220 does not necessarily monitor the input voltage 226 . Rather, the switching device is provided with a pulse width modulation signal shaped like a sine wave regardless of the input voltage, which forces the input voltage to take on a waveform as defined by the pulse width modulation signal.
  • FIG. 3 illustrates a diagrammatical representation of the controller 220 of FIG. 2 , in accordance with an example embodiment.
  • the controller 220 includes a feedback controller 302 which receives, as inputs, a sense output voltage 303 from the DC output bus 224 and the reference voltage 222 .
  • the controller 220 is a digital controller 220 having an analog to digital converter, which senses and samples digital values of the output voltage and input current.
  • the value of the reference voltage 222 is typically selected according to the desired amount of power to be provided at the DC output bus 224 .
  • the value of the sensed output voltage 303 is compared with the value of reference voltage 222 .
  • the controller 220 illustrated in FIG. 3 and described above is provided as an example controller in the context of a constant-current PFC circuit. However, in certain other example embodiments of the present disclosure, the controller operates in a constant voltage PFC circuit in which the controller controls the constant voltage PFC circuit to shape the input current to be synchronized with the input voltage, thereby providing voltage-based power factor correction.
  • the reference table 308 is derived from the input waveform 206 .
  • the reference table 308 is derived from sampling the input waveform 308 through a “table record method”.
  • the controller 220 initially acts as a standard controller to regulate the output voltage, providing a fixed duty cycle. During this time, the analog to digital converter in the controller 220 senses and stores digital values of the input current at fixed intervals.
  • the input source is a constant voltage source
  • the controller 220 initially regulates the input current with a fixed duty cycle. The controller 220 then senses and stores digital values of the input voltage at fixed intervals.
  • the data is processed to create the reference table 308 .
  • the sampled values are normalized by dividing each sampled value by the smallest value in the cycle, or cycle minimum, thereby generating the reference table 308 .
  • the reference table 308 is multiplied by the feedback controller output 304 to generate a control signal 310 , which provides a duty cycle for controlling switching of the switching device 210 .
  • the control signal 310 also varies in amplitude with the feedback controller output 304 .
  • the reference table 308 is synchronized with the input source 206 either by peak or zero-crossing detection.
  • the reference table 308 is updated periodically to account for changes in the shape or frequency of the input source 206 . Because the reference table 308 matches the arbitrary shape and frequency of the input source 206 waveform, a high power factor can be achieved.
  • the input source 206 is a constant current input. In certain other example embodiments, the input source 206 is a constant voltage input.
  • the reference table 308 is derived from the input source 206 through an “instantaneous normalized method”.
  • the controller 220 instead of sampling a series of values of the input source 206 (i.e., input current for constant current, input voltage for constant voltage), the controller 220 stores only the maximum input source value for each cycle. Then, at a given intervals, such as at fixed intervals where control algorithms are processed, the instantaneous value of the input source 206 is divided by the cycle maximum. The result of which is immediately multiplied by the feedback controller output 304 to produce an appropriate duty cycle for power factor correction.
  • the controller 220 further includes a pulse width modulation (PWM) generator 312 .
  • the PWM generator 312 receives as input, the control signal 310 , and converts the control signal 310 into a pulse width modulation signal 316 .
  • the pulse width modulation signal 316 is used to drive the switching device 210 ( FIG. 2 ).
  • the duty cycle of the pulse width modulation signal 316 decreases to increase the input voltage 226
  • the pulse modulation signal 316 increases to decrease the input voltage 226 .
  • the input voltage waveform is matched to that of the input current 206 .
  • the input current would be made to match the waveform of the input voltage.
  • FIG. 4 illustrates the table record method 400 of power factor correction for an arbitrary input waveform, in accordance with an example embodiment.
  • the method 400 is embodied in an algorithm to be carried out by the controller 220 ( FIG. 3 ) of the PFC circuit 200 .
  • the following description of the table record method 400 is described in the context of an example embodiment in which the input is a constant current source, and a matching input voltage waveform is to be generated.
  • the table record method 400 is also used to generate an input current waveform synchronized with a constant voltage input.
  • the method 400 includes regulating the output voltage of the PFC circuit 200 with an initial fixed duty cycle (step 402 ).
  • the controller 220 then samples the input current at fixed intervals for a full cycle and stores the sampled values (step 404 ).
  • the controller divides each stored value by the cycle minimum, of lowest stored value per cycle (step 406 ).
  • the method 400 further includes populating the reference table 308 or an array with the results of step 406 (step 408 ).
  • the reference table 308 is synchronized with the input current 206 either by peak or zero-current detection. In certain embodiments, the reference table 308 is also updated periodically to account for changes in the shape or frequency of the input current.
  • the method also includes multiplying 306 the reference table 308 with the feedback controller output 304 , which includes instructions for maintaining a desired amplitude of the input voltage (step 410 ).
  • the output of the multiplication is the control signal 310 .
  • the method 400 further includes converting the control signal 310 into a corresponding pulse width modulation signal 316 (step 412 ).
  • the pulse width modulation signal 316 is then used to control the switching device 210 ( FIG. 2 ) such that the input voltage 226 is synchronized with the input current 206 (step 414 ).
  • FIG. 5 illustrates the instantaneous normalized method 500 of power factor correction for an arbitrary input waveform.
  • the instantaneous normalized method 500 can also be used to generate an input current waveform synchronized with a constant voltage input.
  • the instantaneous normalized method 500 includes regulating the output voltage of the PFC circuit 200 with an initial fixed duty cycle (step 502 ).
  • the controller 220 senses the input current and records the normalized cycle maximum, or largest value in a cycle (step 504 ). Then, at determined intervals, the instantaneous value of the input current is divided by the normalized cycle maximum (step 506 ).
  • step 506 is immediately multiplied by the feedback controller output 304 to generate a control signal 310 (step 508 ).
  • the control signal 310 is converted into a pulse width modulation signal 316 (step 510 ).
  • the pulse width modulation signal is then used to control the switching device 210 in order to generate an input voltage 226 that is synchronized with the input current 206 (step 512 ).
  • the input voltage of a constant current power correction circuit is made to match and follow the phase of the constant current input current. Thus, power efficiency is improved.

Landscapes

  • Engineering & Computer Science (AREA)
  • Power Engineering (AREA)
  • Dc-Dc Converters (AREA)
  • Rectifiers (AREA)

Abstract

The present disclosure provides techniques for a power factor correction system having an arbitrary input waveform. The present disclosure provides two example methods of digital power factor correction that allow for a high power factor on an arbitrary input waveform. The two example methods are applicable to both constant-current inputs and constant-voltage inputs. One example method samples the arbitrary input waveform to produce a reference table used to synchronize the input voltage with the input current in a constant current system, and to synchronize the input current to the input voltage in a constant voltage system. A second example method uses instantaneous input values as a reference in performing power factor correction.

Description

    TECHNICAL FIELD
  • The present disclosure relates generally to power factor correction. Specifically, the present disclosure relates to techniques for providing power factor correction for an arbitrary, periodic waveform source.
  • BACKGROUND
  • Power factor correction is often used in electric power systems and between power sources and loads in order to synchronize the input current and the input voltage before it is delivered to the load. Power factor correction can provide many benefits to the electric power system and the load, such as prolonged life and energy efficiency.
  • Traditionally, power factor correction circuitry is designed as voltage-based power factor correction. Such circuitry is used in constant voltage systems, and the input current waveform is made to match the input voltage waveform. Additionally, standard digital power factor correction methods utilize a 60 hertz sine wave as a reference to match the waveform of the input current to the input voltage. However, in certain industries, such as airfield lighting, the existing infrastructure requires current based systems which require a constant current power source rather than a constant voltage power source. Specifically, in the area of airfield lighting, constant current systems are traditionally used because of the need for consistent brightness across the plurality of light fixtures coupled in series and being powered by the same power source. Because a constant current power supply can provide the same level of current to each of the light fixtures, it became the standard form of power distribution in the area of airfield lighting. Though lighting technology has become more sophisticated, the infrastructure has remained a current based system. However, power factor correction techniques used for voltage based systems which receive a constant voltage generally cannot be used for current based systems. Furthermore, in airfield lighting systems and other constant current or constant voltage systems, many power sources do not supply a true sine wave input. For example, series-switch regulators used in airfield lighting are non-sinusoidal power sources. Other examples include emergency generators which may produce a sine wave, but at a varying frequency, and certain power inverters may produce square waveforms. However, traditional sine-based power factor correction requires the input waveform to be substantially similar to a sine wave for good power factor correction. The same challenge exists for power factor correction of constant-voltage systems when the input voltage is not a regular sinusoidal waveform. Thus, power factor correction of non-sinusoidal constant voltage or constant current inputs using the traditional sine-based method is limited or less efficient.
  • SUMMARY
  • In an example embodiment of the present disclosure, a power factor correction (PFC) circuit for arbitrary input waveforms includes a controller configured to receive an output signal from a PFC circuit and a reference signal. The controller compares the output signal and the reference signal and produces a feedback output, wherein the controller generates input reference data derived from an input source and multiplies the input reference data by the feedback output to produce a control signal. The input source is an arbitrary periodic waveform and the control signal controls and synchronizes an input signal to be in phase with the input source.
  • In another example embodiment of the present disclosure, a table method of controlling a power factor correction (PFC) circuit with arbitrary input waveforms includes sampling an input source at fixed intervals and storing the sampled values, dividing each sampled value by a cycle minimum to obtain a set of normalized values, and generating an input reference from the set of normalized values. The input reference is multiplied by a feedback controller output to obtain a control signal. The PFC circuit is controlled with the control signal, wherein the PFC circuit produces an input signal synchronized with the input source.
  • In another example embodiment of the present disclosure, an instantaneous method of controlling a power factor correction (PFC) circuit with arbitrary input waveforms includes sensing a first input power parameter, taking an instantaneous value of the first input power parameter at fixed intervals, and multiplying the instantaneous value of the first input power parameter by a feedback controller output to generate a control signal. The PFC circuit is controlled with the control signal, wherein a second input power parameter is synchronized with the first input power parameter.
  • BRIEF DESCRIPTION OF THE DRAWINGS
  • For a more complete understanding of the disclosure and the advantages thereof, reference is now made to the following description, in conjunction with the accompanying figures briefly described as follows:
  • FIG. 1 illustrates a light fixture having a power factor correction circuit for arbitrary waveforms, in accordance with an example embodiment of the present disclosure;
  • FIG. 2 illustrates a schematic diagram of a power factor correction circuit for arbitrary waveforms, in accordance with an example embodiment of the present disclosure;
  • FIG. 3 illustrates a diagram of a controller of the power factor correction circuit for arbitrary waveforms of FIG. 1, in accordance with an example embodiment of the present disclosure;
  • FIG. 4 illustrates, a flow chart of a table record method of power factor correction for arbitrary waveforms, in accordance with an example embodiment of the present disclosure; and
  • FIG. 5 illustrates a flow chart of an instantaneous normalized method of power factor correction for arbitrary waveforms, in accordance with an example embodiment of the present disclosure.
  • The drawings illustrate only example embodiments of the disclosure and are therefore not to be considered limiting of its scope, as the disclosure may admit to other equally effective embodiments. The elements and features shown in the drawings are not necessarily to scale, emphasis instead being placed upon clearly illustrating the principles of example embodiments of the present disclosure. Additionally, certain dimensions may be exaggerated to help visually convey such principles.
  • DETAILED DESCRIPTION OF EXAMPLE EMBODIMENTS
  • In the following paragraphs, the present disclosure will be described in further detail by way of examples with reference to the attached drawings. In the description, well known components, methods, and/or processing techniques are omitted or briefly described so as not to obscure the disclosure. As used herein, the “present disclosure” refers to any one of the embodiments of the disclosure described herein and any equivalents. Furthermore, reference to various feature(s) of the “present disclosure” is not to suggest that ail embodiments must include the referenced feature(s). The present disclosure provides systems and methods of power factor correction for a power converter receiving an input having an arbitrary periodic waveform, operating on a constant current input source. The present disclosure describes a constant current power distribution system in the area of airfield lighting as an example application, but may be used with any other appropriate power distribution systems and loads operating on constant current or constant voltage input sources.
  • In certain example embodiments, the present disclosure provides a power factor correction circuit for systems receiving inputs having arbitrary waveforms. Arbitrary input waveforms as referenced herein refer either to non-sinusoidal waveforms or sinusoidal waveforms with irregular frequencies. The present disclosure provides a power factor correction circuit which applies an arbitrary waveform power factor correction algorithm to perform power factor correction of the arbitrary input waveform. The following discloses two example embodiments of the arbitrary waveform power factor correction algorithm and an example power factor correction circuit to be used With the algorithms for carrying out arbitrary waveform power factor correction. The disclosed power factor correction algorithms allow for high power factor correction on arbitrary waveform sources. In one example, the power factor correction circuit is used in an airfield lighting system which includes a plurality of individual light fixtures. Each of the light fixtures receives a constant current power supply from a central power source. In certain example embodiments, each or a subset of the light fixtures includes the power factor correction circuit disclosed herein, which improves the energy efficiency of the light fixtures.
  • FIG. 1 shows an exploded perspective view of a light fixture 100 in accordance with certain example embodiments. Referring now to FIG. 1, the light fixture 100 is an example of an airport runway and/or taxi way light fixture. The light fixture 100 of FIG. 1 includes a frame, a light source 104, and a power supply 150. The frame can include a cover 170 and optical housing 120. The light fixture 100 further includes an optical housing assembly 110. The optical housing assembly 110 includes the combination of one or more components associated with the mechanical structure and configuration of the optical housing 120 and other optical components, such as a body, lens, diffuser, connectors, and the like.
  • In certain example embodiments, the cover 170 includes at least one wall 177 that forms a cavity 174. Inside of the cavity 174 can be positioned at least one or more light sources 104 and the power supply 150. The cover 170 can include one or more features (e.g., ledges, apertures) that allow the various components disposed in the cavity 174 to fit and maintain electrical, mechanical, and/or thermal coupling with each other. The optical housing 120 protects the components disposed within the cavity 174, and can also secure the light sources 104 and the other internal components 130.
  • The power supply 150 includes one or more circuits and electrical components configured to receive the constant current input from the central power source, condition the received current, and drive the light sources 104. In certain example embodiments, the power supply includes the power factor correction circuit disclosed herein, such that the input voltage is conditioned for power factor correction before it is supplied to the light sources 104, thereby improving energy efficiency. In certain example embodiments, the input current is an arbitrary periodic waveform rather than a pure sinusoid.
  • FIG. 2 illustrates a schematic diagram of an example power factor correction (PFC) circuit 200, in accordance with an example embodiment of the present disclosure. It should be noted that the PFC circuit 200 of FIG. 2 is provided as an example only, and the techniques and methods provided in this disclosure can be implemented using many other PFC hardware and circuit configurations, including both constant current PFC circuits and constant voltage PFC circuits.
  • Referring to FIG. 2, in certain example embodiments, the PFC circuit 200 includes an input source 202, an input charging capacitor 204, a diode rectifier bridge 208, an inductor 212, a controller 220, a switching device 210, an output diode 216, an output capacitor 214, and a DC output bus 224. In an example embodiment, the input source 202 provides a constant current power supply to the circuit 200. In certain example embodiments, the input source 202 is an arbitrary waveform. In certain example embodiments, the input source 202 is directly coupled to the diode rectifier bridge 208 and the input charging capacitor 204. Thus, the input current is rectified by the diode rectifier bridge 208. The input current from the constant current input source 202 also charges the input charging capacitor 204 when the switching device 210 is off. In certain example embodiments, the switch device 210 is a switching MOSFET.
  • In certain example embodiments, the switching device 210 is initially off. Thus, the input current from the constant current input source 202 charges the input charging capacitor 104. As the input current charges the input charging capacitor 204, a voltage rise occurs in the input charging capacitor 204. When the voltage rises to a certain threshold level, the switching device 210 is switched on. In certain example embodiments, the threshold level is determined by a reference voltage 222 such that the voltage at the input charging capacitor is allowed to rise until it reaches the level of the reference voltage 222. In certain example embodiments, the controller 220 provides the reference voltage 222 and also monitors a sensed voltage signal 226 of the voltage at the input charging capacitor 204. The controller 220 also receives a sensed current signal 206 from the input current. The reference voltage has an amplitude indicative of the desired output power level. The controller 220 will be described in further detail below with respect to FIG. 3.
  • When the voltage at the input charging capacitor 204 reaches the reference voltage 222, the switching device 210 is switched on. When the switching device 210 is switched on, current is drained from the input charging capacitor 204 and the voltage drops accordingly. Thus, voltage at the input charging capacitor 204 rises when the switching device 210 is off and drops when the switching device 210 is on, creating a waveform which follows the duty cycle of the switching device 210. During the time the switching device 210 is on, current rises in the inductor 212. Thus, when the switching device 210 is switched off again, the inductor flies back and delivers energy, which is rectified by the output diode 216, to the output capacitor 214. The voltage at the output capacitor 214 is provided to a DC output bus 224 and configured to be delivered to a load. As the switching device 210 switches at a high frequency (hundreds of kHz) according to a controlled duty cycle, the instantaneous voltage at the input charge capacitor 204 will match the reference voltage each cycle. Thus, an input voltage in which the waveform is matched to the waveform of the input current is created over time, despite the input current being an arbitrary waveform.
  • In another example embodiment, the controller 220 does not necessarily monitor the input voltage 226. Rather, the switching device is provided with a pulse width modulation signal shaped like a sine wave regardless of the input voltage, which forces the input voltage to take on a waveform as defined by the pulse width modulation signal.
  • FIG. 3 illustrates a diagrammatical representation of the controller 220 of FIG. 2, in accordance with an example embodiment. The controller 220 includes a feedback controller 302 which receives, as inputs, a sense output voltage 303 from the DC output bus 224 and the reference voltage 222. In certain example embodiments, the controller 220 is a digital controller 220 having an analog to digital converter, which senses and samples digital values of the output voltage and input current. The value of the reference voltage 222 is typically selected according to the desired amount of power to be provided at the DC output bus 224. The value of the sensed output voltage 303 is compared with the value of reference voltage 222. If the value of the sensed output voltage 303 is below the value of the reference voltage 222, the output 304 of the feedback controller 302 will increase. If the value of the sensed output voltage 303 is above the value of the reference voltage 222, the output 304 of the feedback controller 302 will decrease. The output 304 of the feedback controller 302 is then multiplied 306 by an input waveform reference table 308 to generate a control signal 310 which includes input waveform data and desired amplitude data. The controller 220 illustrated in FIG. 3 and described above is provided as an example controller in the context of a constant-current PFC circuit. However, in certain other example embodiments of the present disclosure, the controller operates in a constant voltage PFC circuit in which the controller controls the constant voltage PFC circuit to shape the input current to be synchronized with the input voltage, thereby providing voltage-based power factor correction.
  • In certain example embodiments, the reference table 308 is derived from the input waveform 206. Specifically, in an example embodiment, the reference table 308 is derived from sampling the input waveform 308 through a “table record method”. In the table record method, the controller 220 initially acts as a standard controller to regulate the output voltage, providing a fixed duty cycle. During this time, the analog to digital converter in the controller 220 senses and stores digital values of the input current at fixed intervals. In certain example embodiments, in which the input source is a constant voltage source, the controller 220 initially regulates the input current with a fixed duty cycle. The controller 220 then senses and stores digital values of the input voltage at fixed intervals. Once a full cycle of input readings has been taken, the data is processed to create the reference table 308. Specifically, the sampled values are normalized by dividing each sampled value by the smallest value in the cycle, or cycle minimum, thereby generating the reference table 308. The reference table 308 is multiplied by the feedback controller output 304 to generate a control signal 310, which provides a duty cycle for controlling switching of the switching device 210. The control signal 310 also varies in amplitude with the feedback controller output 304. In certain example embodiments, the reference table 308 is synchronized with the input source 206 either by peak or zero-crossing detection. Additionally, in certain example embodiments, the reference table 308 is updated periodically to account for changes in the shape or frequency of the input source 206. Because the reference table 308 matches the arbitrary shape and frequency of the input source 206 waveform, a high power factor can be achieved. In certain example embodiments, the input source 206 is a constant current input. In certain other example embodiments, the input source 206 is a constant voltage input.
  • In another example embodiment, the reference table 308 is derived from the input source 206 through an “instantaneous normalized method”. In the instantaneous normalized method, instead of sampling a series of values of the input source 206 (i.e., input current for constant current, input voltage for constant voltage), the controller 220 stores only the maximum input source value for each cycle. Then, at a given intervals, such as at fixed intervals where control algorithms are processed, the instantaneous value of the input source 206 is divided by the cycle maximum. The result of which is immediately multiplied by the feedback controller output 304 to produce an appropriate duty cycle for power factor correction.
  • In certain example embodiments, the controller 220 further includes a pulse width modulation (PWM) generator 312. The PWM generator 312 receives as input, the control signal 310, and converts the control signal 310 into a pulse width modulation signal 316. The pulse width modulation signal 316 is used to drive the switching device 210 (FIG. 2). In certain example embodiments, as in the example constant-current PFC circuit 200, the duty cycle of the pulse width modulation signal 316 decreases to increase the input voltage 226, and the pulse modulation signal 316 increases to decrease the input voltage 226. By using the PWM signal 316, which is derived from the control signal 310, to control switching of the switching device 210, the input voltage waveform is matched to that of the input current 206. For example, in a constant voltage system, the input current would be made to match the waveform of the input voltage.
  • FIG. 4 illustrates the table record method 400 of power factor correction for an arbitrary input waveform, in accordance with an example embodiment. In certain example embodiments, the method 400 is embodied in an algorithm to be carried out by the controller 220 (FIG. 3) of the PFC circuit 200. The following description of the table record method 400 is described in the context of an example embodiment in which the input is a constant current source, and a matching input voltage waveform is to be generated. However, in other example embodiments, the table record method 400 is also used to generate an input current waveform synchronized with a constant voltage input. Referring to FIGS. 3 and 4, in an example embodiment, the method 400 includes regulating the output voltage of the PFC circuit 200 with an initial fixed duty cycle (step 402). The controller 220 then samples the input current at fixed intervals for a full cycle and stores the sampled values (step 404). The controller divides each stored value by the cycle minimum, of lowest stored value per cycle (step 406). The method 400 further includes populating the reference table 308 or an array with the results of step 406 (step 408). The reference table 308 is synchronized with the input current 206 either by peak or zero-current detection. In certain embodiments, the reference table 308 is also updated periodically to account for changes in the shape or frequency of the input current. The method also includes multiplying 306 the reference table 308 with the feedback controller output 304, which includes instructions for maintaining a desired amplitude of the input voltage (step 410). The output of the multiplication is the control signal 310. The method 400 further includes converting the control signal 310 into a corresponding pulse width modulation signal 316 (step 412). The pulse width modulation signal 316 is then used to control the switching device 210 (FIG. 2) such that the input voltage 226 is synchronized with the input current 206 (step 414).
  • FIG. 5 illustrates the instantaneous normalized method 500 of power factor correction for an arbitrary input waveform. Again, the following example embodiment is based on a constant current system. However, in other example embodiments, the instantaneous normalized method 500 can also be used to generate an input current waveform synchronized with a constant voltage input. Like the table record method 400, the instantaneous normalized method 500 includes regulating the output voltage of the PFC circuit 200 with an initial fixed duty cycle (step 502). The controller 220 then senses the input current and records the normalized cycle maximum, or largest value in a cycle (step 504). Then, at determined intervals, the instantaneous value of the input current is divided by the normalized cycle maximum (step 506). The result of step 506 is immediately multiplied by the feedback controller output 304 to generate a control signal 310 (step 508). In certain example embodiments, the control signal 310 is converted into a pulse width modulation signal 316 (step 510). The pulse width modulation signal is then used to control the switching device 210 in order to generate an input voltage 226 that is synchronized with the input current 206 (step 512). With the table record method 400 and the instantaneous normalized method 500, the input voltage of a constant current power correction circuit is made to match and follow the phase of the constant current input current. Thus, power efficiency is improved.
  • The present disclosure provides techniques for power factor correction of arbitrary input sources. Although embodiments of the present disclosure have been described herein in detail, the descriptions are by way of example. The features of the disclosure described herein are representative and, in alternative embodiments, certain features and elements may be added or omitted. Additionally, modifications to aspects of the embodiments described herein may be made by those skilled in the art without departing from the spirit and scope of the present disclosure defined in the following claims, the scope of which are to be accorded the broadest interpretation so as to encompass modifications and equivalent structures.

Claims (20)

What is claimed is:
1. A power factor correction (PFC) circuit for arbitrary input waveforms, comprising:
a controller configured to receive an output signal from a PFC circuit and a reference signal, wherein the controller compares the output signal and the reference signal and produces a feedback output, wherein the controller generates an input reference data derived from an input source and multiplies the input reference data by the feedback output to produce a control signal, wherein the input source is an arbitrary periodic waveform, and wherein the control signal controls and synchronizes an input signal to be in phase with the input source.
2. The power factor correction (PFC) circuit for arbitrary input waveforms of claim 1, wherein the input signal is an input voltage, and the input source is a constant input current.
3. The power factor correction (PFC) circuit for arbitrary input waveforms of claim 1, wherein the input signal is an input current and the input source in a constant input voltage.
4. The power factor correction (PFC) circuit for arbitrary input waveforms of claim 2, further comprising:
a charge capacitor configured to receive the input current from a constant current source and produce the input voltage;
a switching device coupled to the input capacitor, wherein the switching device is switchable between an OFF state and an ON state, wherein the input voltage rises when the switching device is in the OFF state and drains when the switching device is in the ON state; and
wherein the controller synchronizes the input voltage to be in phase with the input current by controlling switching of the switching device.
5. The power factor correction (PFC) circuit for arbitrary input waveforms of claim 1, wherein the input reference comprises a set of digital values sampled from the input source at set intervals over at least a full cycle.
6. The power factor correction (PFC) circuit for arbitrary input waveforms of claim 1, wherein the digital values are normalized values.
7. The power factor correction (PFC) circuit for arbitrary input waveforms of claim 1, wherein the input reference is an instantaneous value of the input source normalized with a cycle maximum.
8. A table method of controlling a power factor correction (PFC) circuit with arbitrary input waveforms, comprising:
sampling an input source at fixed intervals and storing the sampled values;
dividing each sampled value by a cycle minimum to obtain a set of normalized values;
generating an input reference from the set of normalized values;
multiply the input reference by a feedback controller output to obtain a control signal; and
controlling a PFC circuit with the control signal, wherein the PFC circuit produces an input signal synchronized with the input source.
9. The table method of controlling a power factor correction (PFC) circuit with arbitrary input waveforms of claim 8, further comprising:
regulating an output signal of the PFC circuit with an initial fixed duty cycle.
10. The table method of controlling a power factor correction (PFC) circuit with arbitrary input waveforms of claim 8, further comprising:
converting the control signal to a pulse width modulation (PWM) signal; and
controlling the PFC circuit with the PWM signal.
11. The table method of controlling a power factor correction (PFC) circuit with arbitrary input waveforms of claim 8, wherein the input source is a constant input current and the input signal is an input voltage.
12. The table method of controlling a power factor correction (PFC) circuit with arbitrary input waveforms of claim 8, wherein the input source is a constant input voltage and the input signal is an input current.
13. The table method of controlling a power factor correction (PFC) circuit with arbitrary input waveforms of claim 8, further comprising:
sampling an input source at fixed intervals over a full cycle.
14. The table method of controlling a power factor correction (PFC) circuit with arbitrary input waveforms of claim 8, further comprising:
switching a switching device between an OFF state and an ON state according to the control signal, wherein the input signal rises when the switching device is in the OFF state and the drops when the switching device is in the ON state, wherein the input signal is synchronized with the input source by phase.
15. The table method of controlling a power factor correction (PFC) circuit with arbitrary input waveforms of claim 8, wherein the feedback controller output is obtained by comparing an output voltage of the PFC circuit and a reference voltage, wherein the feedback controller output increases when the output voltage is lower than the reference voltage, and the feedback controller output decreases when the output voltage is higher than the reference voltage, wherein the reference voltage represents a desired power level of the output voltage.
16. An instantaneous method of controlling a power factor correction (PFC) circuit with arbitrary input waveforms, comprising:
sensing a first input power parameter;
taking an instantaneous value of the first input power parameter at fixed intervals;
multiplying the instantaneous value of the first input power parameter by a feedback controller output to generate a control signal; and
controlling a PFC circuit with the control signal, wherein a second input power parameter is synchronized with the first input power parameters.
17. The instantaneous method of controlling a power factor correction (PFC) circuit with arbitrary input waveforms of claim 16, further comprising:
recording a cycle maximum of the first input power parameter; and
dividing the instantaneous value of the first input power parameter by the cycle maximum.
18. The instantaneous method of controlling a power factor correction (PFC) circuit with arbitrary input waveforms of claim 16, wherein the first input power parameter is a constant input current and the second input power parameter is an input voltage.
19. The instantaneous method of controlling a power factor correction (PFC) circuit with arbitrary input waveforms of claim 16, wherein the first input power parameter is a constant input voltage and the second input power parameter is an input current.
20. The instantaneous method of controlling a power factor correction (PFC) circuit with arbitrary input waveforms of claim 16, further comprising:
switching a switching device between an OFF state and an ON state according to the control signal, wherein the second input power parameter rises when the switching device is in the OFF state and the drops when the switching device is in the On state, wherein the second input power parameter is synchronized with the first input power parameter.
US13/887,210 2013-05-03 2013-05-03 Power factor correction algorithm for arbitrary input waveform Active 2033-10-09 US9000736B2 (en)

Priority Applications (4)

Application Number Priority Date Filing Date Title
US13/887,210 US9000736B2 (en) 2013-05-03 2013-05-03 Power factor correction algorithm for arbitrary input waveform
EP14791846.0A EP2992469B1 (en) 2013-05-03 2014-04-30 Power factor correction algorithm for arbitrary input waveform
BR112015027694-6A BR112015027694B1 (en) 2013-05-03 2014-04-30 POWER FACTOR CORRECTION CIRCUIT, TAB METHOD FOR CONTROLLING A POWER FACTOR CORRECTION CIRCUIT AND INSTANT METHOD FOR CONTROLLING A POWER FACTOR CORRECTION CIRCUIT
PCT/US2014/036256 WO2014179503A1 (en) 2013-05-03 2014-04-30 Power factor correction algorithm for arbitrary input waveform

Applications Claiming Priority (1)

Application Number Priority Date Filing Date Title
US13/887,210 US9000736B2 (en) 2013-05-03 2013-05-03 Power factor correction algorithm for arbitrary input waveform

Publications (2)

Publication Number Publication Date
US20140327411A1 true US20140327411A1 (en) 2014-11-06
US9000736B2 US9000736B2 (en) 2015-04-07

Family

ID=51841120

Family Applications (1)

Application Number Title Priority Date Filing Date
US13/887,210 Active 2033-10-09 US9000736B2 (en) 2013-05-03 2013-05-03 Power factor correction algorithm for arbitrary input waveform

Country Status (4)

Country Link
US (1) US9000736B2 (en)
EP (1) EP2992469B1 (en)
BR (1) BR112015027694B1 (en)
WO (1) WO2014179503A1 (en)

Cited By (11)

* Cited by examiner, † Cited by third party
Publication number Priority date Publication date Assignee Title
US20140328096A1 (en) * 2013-05-03 2014-11-06 Traver Gumaer Active power factor correction circuit for a constant current power converter
US9190901B2 (en) 2013-05-03 2015-11-17 Cooper Technologies Company Bridgeless boost power factor correction circuit for constant current input
US20160079868A1 (en) * 2014-09-11 2016-03-17 Acbel Polytech Inc. Power supply and method for compensating low-frequency output voltage ripple thereof
US9548794B2 (en) 2013-05-03 2017-01-17 Cooper Technologies Company Power factor correction for constant current input with power line communication
US20170059139A1 (en) 2015-08-26 2017-03-02 Abl Ip Holding Llc Led luminaire
US20180041120A1 (en) * 2016-08-03 2018-02-08 Schneider Electric It Corporation High step down dc/dc converter
US20180254713A1 (en) * 2015-09-18 2018-09-06 The Esab Group Inc. Printed circuit board arrangement for welding and cutting apparatus
US10251279B1 (en) 2018-01-04 2019-04-02 Abl Ip Holding Llc Printed circuit board mounting with tabs
CN110291818A (en) * 2016-12-15 2019-09-27 株式会社Ntt都科摩 User terminal and wireless communication method
EP3665769A4 (en) * 2017-08-11 2021-03-24 Opulent Electronics International PTE Ltd. DEVICE AND METHOD FOR PROVIDING ELECTRICITY TO AN ELECTRICAL LOAD
CN118585031A (en) * 2024-08-02 2024-09-03 华杰恒信(山东)电子科技有限公司 Intelligent Regulation System of Bipolar Output Constant Voltage and Constant Current Power Supply

Citations (14)

* Cited by examiner, † Cited by third party
Publication number Priority date Publication date Assignee Title
US5844399A (en) * 1996-07-26 1998-12-01 The University Of Toledo Battery charger control system
US6177782B1 (en) * 1997-12-09 2001-01-23 Semiconductor Components Industries, Llc Circuit and method of controlling a regulator with an output feedback signal and devoid of an input feedforward signal
US6657417B1 (en) * 2002-05-31 2003-12-02 Champion Microelectronic Corp. Power factor correction with carrier control and input voltage sensing
US20070036212A1 (en) * 2005-05-06 2007-02-15 Silicon Laboratories Inc. Digital Controller Based Power Factor Correction Circuit
US7394236B2 (en) * 2005-03-18 2008-07-01 Power-One, Inc. Digital double-loop output voltage regulation
US7554310B2 (en) * 2005-03-18 2009-06-30 Power-One, Inc. Digital double-loop output voltage regulation
US7723964B2 (en) * 2004-12-15 2010-05-25 Fujitsu General Limited Power supply device
US7821237B2 (en) * 2007-05-02 2010-10-26 Cirrus Logic, Inc. Power factor correction (PFC) controller and method using a finite state machine to adjust the duty cycle of a PWM control signal
US20110193494A1 (en) * 2010-02-09 2011-08-11 Power Integrations, Inc. Integrated on-time extension for non-dissipative bleeding in a power supply
US8587970B2 (en) * 2010-03-09 2013-11-19 Murata Manufacturing Co., Ltd. Isolated switching power supply apparatus including primary-side and secondary-side digital control circuits
US20130322139A1 (en) * 2012-06-01 2013-12-05 The University Of Hong Kong Input ac voltage control bi-directional power converters
US20140078798A1 (en) * 2010-12-24 2014-03-20 Semiconductor Components Industries, Llc Power factor controller and method
US20140328097A1 (en) * 2013-05-03 2014-11-06 Traver Gumaer Bridgeless boost power factor correction circuit for constant current input
US20140328096A1 (en) * 2013-05-03 2014-11-06 Traver Gumaer Active power factor correction circuit for a constant current power converter

Family Cites Families (61)

* Cited by examiner, † Cited by third party
Publication number Priority date Publication date Assignee Title
US4386395A (en) 1980-12-19 1983-05-31 Webster Electric Company, Inc. Power supply for electrostatic apparatus
US4683529A (en) 1986-11-12 1987-07-28 Zytec Corporation Switching power supply with automatic power factor correction
US5019952A (en) * 1989-11-20 1991-05-28 General Electric Company AC to DC power conversion circuit with low harmonic distortion
US5367247A (en) 1992-08-10 1994-11-22 International Business Machines Corporation Critically continuous boost converter
US5442539A (en) * 1992-10-02 1995-08-15 California Institute Of Technology CuK DC-to-DC switching converter with input current shaping for unity power factor operation
WO1995022194A1 (en) 1994-02-10 1995-08-17 Philips Electronics N.V. High frequency ac/ac converter with power factor correction
US5568041A (en) 1995-02-09 1996-10-22 Magnetek, Inc. Low-cost power factor correction circuit and method for electronic ballasts
DK0732797T3 (en) 1995-03-16 2002-03-18 Franklin Electric Co Inc Power factor correction
ATE173570T1 (en) 1995-07-31 1998-12-15 Hewlett Packard Co SWITCHED SWITCHING POWER SUPPLY WITH POWER FACTOR CORRECTION
US5631550A (en) 1996-04-25 1997-05-20 Lockheed Martin Tactical Defense Systems Digital control for active power factor correction
US5804950A (en) 1996-06-20 1998-09-08 Micro Linear Corporation Input current modulation for power factor correction
KR100280639B1 (en) 1998-05-22 2001-02-01 김덕중 Power factor correction circuit
US6043633A (en) 1998-06-05 2000-03-28 Systel Development & Industries Power factor correction method and apparatus
KR100595537B1 (en) 1999-07-20 2006-07-03 엘지전자 주식회사 Power factor control device and method
WO2002021671A1 (en) 2000-09-05 2002-03-14 Minebea Co. Ltd. Active power factor correction
US6906503B2 (en) 2002-01-25 2005-06-14 Precor Incorporated Power supply controller for exercise equipment drive motor
US6909622B2 (en) 2002-11-05 2005-06-21 Da Feng Weng Quasi active power factor correction circuit for switching power supply
ITMI20031315A1 (en) 2003-06-27 2004-12-28 St Microelectronics Srl DEVICE FOR CORRECTION OF THE POWER FACTOR IN FORCED SWITCHING POWER SUPPLIES.
US7391630B2 (en) 2003-10-24 2008-06-24 Pf1, Inc. Method and system for power factor correction using constant pulse proportional current
US7279868B2 (en) 2004-03-12 2007-10-09 Comarco Wireless Technologies, Inc. Power factor correction circuits
US7180273B2 (en) 2004-06-07 2007-02-20 International Rectifier Corporation Low switching frequency power factor correction circuit
US7551464B2 (en) 2004-09-29 2009-06-23 Weibin Chen Current overloading proof switch power supply and its IC
US7205749B2 (en) 2005-02-28 2007-04-17 Texas Instruments Incorporated Power line communication using power factor correction circuits
US7598717B2 (en) * 2005-04-08 2009-10-06 Northrop Grumman Corporation Current-sourced power supplies
US7269038B2 (en) 2005-09-12 2007-09-11 Fairchild Semiconductor Corporation Vrms and rectified current sense full-bridge synchronous-rectification integrated with PFC
US7323851B2 (en) 2005-09-22 2008-01-29 Artesyn Technologies, Inc. Digital power factor correction controller and AC-to-DC power supply including same
US20100061957A1 (en) 2006-04-21 2010-03-11 Transgene S.A. Hpv-16-based papillomavirus vaccines
WO2008018095A1 (en) 2006-08-07 2008-02-14 Stmicroelectronics S.R.L. Fixed-off-time power factor correction controller
US7889517B2 (en) 2006-12-01 2011-02-15 Flextronics International Usa, Inc. Power system with power converters having an adaptive controller
US9197132B2 (en) 2006-12-01 2015-11-24 Flextronics International Usa, Inc. Power converter with an adaptive controller and method of operating the same
US8076920B1 (en) 2007-03-12 2011-12-13 Cirrus Logic, Inc. Switching power converter and control system
US7683595B2 (en) 2007-04-10 2010-03-23 Infineon Technologies Austria Ag Method for actuation, and actuating circuit for a switch in a power factor correction circuit
US7919958B2 (en) 2007-05-18 2011-04-05 Texas Instruments Incorporated Methods and apparatus for controlling a digital power supply
US8130522B2 (en) 2007-06-15 2012-03-06 The Regents Of The University Of Colorado, A Body Corporate Digital power factor correction
US8102167B2 (en) 2008-03-25 2012-01-24 Microsemi Corporation Phase-cut dimming circuit
US7746040B2 (en) 2008-04-11 2010-06-29 Flextronics Ap, Llc AC to DC converter with power factor correction
US20110109283A1 (en) 2008-06-06 2011-05-12 Infineon Technologies Austria Ag System and method for controlling a converter
KR101497062B1 (en) 2008-07-25 2015-03-05 페어차일드코리아반도체 주식회사 Switch controller, switch control method, and converter using the same
US8330434B2 (en) 2008-07-25 2012-12-11 Cirrus Logic, Inc. Power supply that determines energy consumption and outputs a signal indicative of energy consumption
KR101669786B1 (en) * 2008-09-26 2016-10-27 엑슬런트 에너지 테크놀로지스, 엘엘씨 Adaptive generation and control of arbitrary electrical waveforms in a grid-tied power conversion system
US8279630B2 (en) 2008-10-14 2012-10-02 Fairchild Semiconductor Corporation Continuous conduction mode power factor correction circuit with reduced sensing requirements
JP5080424B2 (en) 2008-11-10 2012-11-21 富士通テレコムネットワークス株式会社 Power supply
JP5277952B2 (en) 2008-12-25 2013-08-28 富士電機株式会社 Switching power supply circuit
US8129958B2 (en) 2009-03-25 2012-03-06 Evergreen Micro Devices Co., Ltd. Transition mode power factor correction device with built-in automatic total harmonic distortion reduction feature
US8094472B2 (en) 2009-06-02 2012-01-10 Rhymebus Corporation Power factor correction converter capable of fast adjusting load
US8379421B2 (en) 2009-06-10 2013-02-19 Oita University Power factor correction converter with parallel-connected converter sections
US8228046B2 (en) 2009-06-16 2012-07-24 American Power Conversion Corporation Apparatus and method for operating an uninterruptible power supply
US8248145B2 (en) 2009-06-30 2012-08-21 Cirrus Logic, Inc. Cascode configured switching using at least one low breakdown voltage internal, integrated circuit switch to control at least one high breakdown voltage external switch
TW201119504A (en) 2009-08-18 2011-06-01 Koninkl Philips Electronics Nv Method and apparatus providing universal voltage input for solid state light fixtures
WO2011141905A1 (en) 2010-04-29 2011-11-17 Victor Tzinker Ac-dc converter with unity power factor
EP2387137B1 (en) 2010-05-13 2013-07-17 Nxp B.V. An SMPS having a saftey arrangement, a method of operating a SMPS, and a controller therefor
GB201011081D0 (en) 2010-07-01 2010-08-18 Macfarlane Alistair Improved semi resonant switching regulator, power factor control and LED lighting
US8829865B2 (en) 2010-07-13 2014-09-09 General Electric Company Power factor correction efficiency improvement circuit, a converter employing the circuit and a method of manufacturing a converter
GB201012469D0 (en) * 2010-07-26 2010-09-08 Texas Instr Cork Ltd Line current waveshaping
JP2012070490A (en) 2010-09-21 2012-04-05 Tdk Corp Bridgeless power factor improvement converter
US8541990B2 (en) 2010-11-23 2013-09-24 Immense Advance Technology Corp. Power conversion controller having a novel power factor correction mechanism using line voltage normalization
KR20120078947A (en) 2011-01-03 2012-07-11 페어차일드코리아반도체 주식회사 Switch control circuit, converter using the same, and switch controlling method
JP5289471B2 (en) 2011-01-21 2013-09-11 三菱電機株式会社 Light source lighting device and lighting device
CN102710118B (en) 2012-06-28 2014-10-29 成都芯源系统有限公司 Power factor correction circuit and control circuit and method thereof
US8937469B2 (en) 2012-10-09 2015-01-20 Delta-Q Technologies Corp. Digital controller based detection methods for adaptive mixed conduction mode power factor correction circuit
US9548794B2 (en) 2013-05-03 2017-01-17 Cooper Technologies Company Power factor correction for constant current input with power line communication

Patent Citations (15)

* Cited by examiner, † Cited by third party
Publication number Priority date Publication date Assignee Title
US5844399A (en) * 1996-07-26 1998-12-01 The University Of Toledo Battery charger control system
US6177782B1 (en) * 1997-12-09 2001-01-23 Semiconductor Components Industries, Llc Circuit and method of controlling a regulator with an output feedback signal and devoid of an input feedforward signal
US6657417B1 (en) * 2002-05-31 2003-12-02 Champion Microelectronic Corp. Power factor correction with carrier control and input voltage sensing
US7723964B2 (en) * 2004-12-15 2010-05-25 Fujitsu General Limited Power supply device
US7394236B2 (en) * 2005-03-18 2008-07-01 Power-One, Inc. Digital double-loop output voltage regulation
US7554310B2 (en) * 2005-03-18 2009-06-30 Power-One, Inc. Digital double-loop output voltage regulation
US20070036212A1 (en) * 2005-05-06 2007-02-15 Silicon Laboratories Inc. Digital Controller Based Power Factor Correction Circuit
US7821237B2 (en) * 2007-05-02 2010-10-26 Cirrus Logic, Inc. Power factor correction (PFC) controller and method using a finite state machine to adjust the duty cycle of a PWM control signal
US20110193494A1 (en) * 2010-02-09 2011-08-11 Power Integrations, Inc. Integrated on-time extension for non-dissipative bleeding in a power supply
US20130320882A1 (en) * 2010-02-09 2013-12-05 Power Integrations, Inc. Integrated on-time extension for non-dissipative bleeding in a power supply
US8587970B2 (en) * 2010-03-09 2013-11-19 Murata Manufacturing Co., Ltd. Isolated switching power supply apparatus including primary-side and secondary-side digital control circuits
US20140078798A1 (en) * 2010-12-24 2014-03-20 Semiconductor Components Industries, Llc Power factor controller and method
US20130322139A1 (en) * 2012-06-01 2013-12-05 The University Of Hong Kong Input ac voltage control bi-directional power converters
US20140328097A1 (en) * 2013-05-03 2014-11-06 Traver Gumaer Bridgeless boost power factor correction circuit for constant current input
US20140328096A1 (en) * 2013-05-03 2014-11-06 Traver Gumaer Active power factor correction circuit for a constant current power converter

Cited By (16)

* Cited by examiner, † Cited by third party
Publication number Priority date Publication date Assignee Title
US9190901B2 (en) 2013-05-03 2015-11-17 Cooper Technologies Company Bridgeless boost power factor correction circuit for constant current input
US9214855B2 (en) * 2013-05-03 2015-12-15 Cooper Technologies Company Active power factor correction circuit for a constant current power converter
US9548794B2 (en) 2013-05-03 2017-01-17 Cooper Technologies Company Power factor correction for constant current input with power line communication
US20140328096A1 (en) * 2013-05-03 2014-11-06 Traver Gumaer Active power factor correction circuit for a constant current power converter
US20160079868A1 (en) * 2014-09-11 2016-03-17 Acbel Polytech Inc. Power supply and method for compensating low-frequency output voltage ripple thereof
US9425697B2 (en) * 2014-09-11 2016-08-23 Acbel Polytech Inc. Power supply and method for compensating low-frequency output voltage ripple thereof
US10253956B2 (en) 2015-08-26 2019-04-09 Abl Ip Holding Llc LED luminaire with mounting structure for LED circuit board
US20170059139A1 (en) 2015-08-26 2017-03-02 Abl Ip Holding Llc Led luminaire
US11081969B2 (en) * 2015-09-18 2021-08-03 The Esab Group Inc. Printed circuit board arrangement for welding and cutting apparatus
US20180254713A1 (en) * 2015-09-18 2018-09-06 The Esab Group Inc. Printed circuit board arrangement for welding and cutting apparatus
CN107689729A (en) * 2016-08-03 2018-02-13 施耐德电气It公司 High voltage-dropping type DC/DC converters
US20180041120A1 (en) * 2016-08-03 2018-02-08 Schneider Electric It Corporation High step down dc/dc converter
CN110291818A (en) * 2016-12-15 2019-09-27 株式会社Ntt都科摩 User terminal and wireless communication method
EP3665769A4 (en) * 2017-08-11 2021-03-24 Opulent Electronics International PTE Ltd. DEVICE AND METHOD FOR PROVIDING ELECTRICITY TO AN ELECTRICAL LOAD
US10251279B1 (en) 2018-01-04 2019-04-02 Abl Ip Holding Llc Printed circuit board mounting with tabs
CN118585031A (en) * 2024-08-02 2024-09-03 华杰恒信(山东)电子科技有限公司 Intelligent Regulation System of Bipolar Output Constant Voltage and Constant Current Power Supply

Also Published As

Publication number Publication date
WO2014179503A1 (en) 2014-11-06
EP2992469A4 (en) 2017-01-11
BR112015027694A2 (en) 2017-08-29
BR112015027694B1 (en) 2022-12-13
US9000736B2 (en) 2015-04-07
EP2992469A1 (en) 2016-03-09
EP2992469B1 (en) 2021-06-02

Similar Documents

Publication Publication Date Title
US9000736B2 (en) Power factor correction algorithm for arbitrary input waveform
US9190901B2 (en) Bridgeless boost power factor correction circuit for constant current input
TWI566506B (en) System and method of feed forward for boost converters with improved power factor and reduced energy storage
Zhang et al. A primary-side control scheme for high-power-factor LED driver with TRIAC dimming capability
JP6272323B2 (en) Driver device and driving method for driving a load, specifically an optical unit, including controlling an input supply current to satisfy a predetermined condition
TWI554020B (en) Inverter apparatus and control method thereof
EP2515611B1 (en) Lighting device and illumination apparatus
US7626342B2 (en) High efficiency power controller for solid state lighting
US9214855B2 (en) Active power factor correction circuit for a constant current power converter
US8853959B2 (en) Method and system for avoiding flicker of SSL devices
US20130334980A1 (en) Led light dimming
Femia et al. Light-to-light: PV-fed LED lighting systems
White et al. An average current modulation method for single-stage LED drivers with high power factor and zero low-frequency current ripple
EP2992398B1 (en) Power factor correction for constant current input with power line communication
EP3346804A1 (en) Light-dimming device
US20160073455A1 (en) Light emitting diode driver
CN102821505A (en) Load driving circuit and load driving method
KR20170029999A (en) LED Driver and Driving Method for Power Factor Correction
US9055623B1 (en) Light-emitting diode offline buck converter and method of controlling thereof
KR101267957B1 (en) Apparatus for control of led lamp
CN103052237A (en) PWM (Pulse Width Modulation) dimming LED (Light-Emitting Diode) system
US20150288295A1 (en) Energy voltage regulator and control method applicable thereto
JP2018181438A (en) LED power supply device and LED lighting device
ES2682079B1 (en) Ball head with lock
US20210051783A1 (en) Led driver and method of operating an led driver

Legal Events

Date Code Title Description
AS Assignment

Owner name: COOPER TECHNOLOGIES COMPANY, TEXAS

Free format text: ASSIGNMENT OF ASSIGNORS INTEREST;ASSIGNOR:GUMAER, TRAVER;REEL/FRAME:031009/0738

Effective date: 20130730

FEPP Fee payment procedure

Free format text: PAYOR NUMBER ASSIGNED (ORIGINAL EVENT CODE: ASPN); ENTITY STATUS OF PATENT OWNER: LARGE ENTITY

STCF Information on status: patent grant

Free format text: PATENTED CASE

MAFP Maintenance fee payment

Free format text: PAYMENT OF MAINTENANCE FEE, 4TH YEAR, LARGE ENTITY (ORIGINAL EVENT CODE: M1551); ENTITY STATUS OF PATENT OWNER: LARGE ENTITY

Year of fee payment: 4

AS Assignment

Owner name: EATON INTELLIGENT POWER LIMITED, IRELAND

Free format text: ASSIGNMENT OF ASSIGNORS INTEREST;ASSIGNOR:COOPER TECHNOLOGIES COMPANY;REEL/FRAME:048207/0819

Effective date: 20171231

AS Assignment

Owner name: EATON INTELLIGENT POWER LIMITED, IRELAND

Free format text: CORRECTIVE ASSIGNMENT TO CORRECT THE COVER SHEET TO REMOVE APPLICATION NO. 15567271 PREVIOUSLY RECORDED ON REEL 048207 FRAME 0819. ASSIGNOR(S) HEREBY CONFIRMS THE ASSIGNMENT;ASSIGNOR:COOPER TECHNOLOGIES COMPANY;REEL/FRAME:048655/0114

Effective date: 20171231

MAFP Maintenance fee payment

Free format text: PAYMENT OF MAINTENANCE FEE, 8TH YEAR, LARGE ENTITY (ORIGINAL EVENT CODE: M1552); ENTITY STATUS OF PATENT OWNER: LARGE ENTITY

Year of fee payment: 8