US20020184884A1 - Rapid shutdown and ecology system - Google Patents
Rapid shutdown and ecology system Download PDFInfo
- Publication number
- US20020184884A1 US20020184884A1 US09/877,643 US87764301A US2002184884A1 US 20020184884 A1 US20020184884 A1 US 20020184884A1 US 87764301 A US87764301 A US 87764301A US 2002184884 A1 US2002184884 A1 US 2002184884A1
- Authority
- US
- United States
- Prior art keywords
- fuel
- gas turbine
- turbine engine
- piston member
- cylindrical piston
- Prior art date
- Legal status (The legal status is an assumption and is not a legal conclusion. Google has not performed a legal analysis and makes no representation as to the accuracy of the status listed.)
- Abandoned
Links
- 239000000446 fuel Substances 0.000 claims abstract description 232
- 238000002485 combustion reaction Methods 0.000 claims abstract description 15
- 238000000034 method Methods 0.000 claims description 9
- 238000011144 upstream manufacturing Methods 0.000 claims description 9
- 239000012530 fluid Substances 0.000 claims 15
- 230000002093 peripheral effect Effects 0.000 claims 2
- 230000009977 dual effect Effects 0.000 abstract description 9
- 230000000630 rising effect Effects 0.000 description 14
- 238000007726 management method Methods 0.000 description 11
- 238000004891 communication Methods 0.000 description 5
- 230000009471 action Effects 0.000 description 4
- 238000001514 detection method Methods 0.000 description 3
- 230000008901 benefit Effects 0.000 description 2
- 230000007423 decrease Effects 0.000 description 2
- 230000008569 process Effects 0.000 description 2
- 230000009467 reduction Effects 0.000 description 2
- 238000007664 blowing Methods 0.000 description 1
- 239000000571 coke Substances 0.000 description 1
- 238000013016 damping Methods 0.000 description 1
- 239000002828 fuel tank Substances 0.000 description 1
- 230000002028 premature Effects 0.000 description 1
- 230000004044 response Effects 0.000 description 1
- 239000000779 smoke Substances 0.000 description 1
- 230000001960 triggered effect Effects 0.000 description 1
Images
Classifications
-
- F—MECHANICAL ENGINEERING; LIGHTING; HEATING; WEAPONS; BLASTING
- F02—COMBUSTION ENGINES; HOT-GAS OR COMBUSTION-PRODUCT ENGINE PLANTS
- F02C—GAS-TURBINE PLANTS; AIR INTAKES FOR JET-PROPULSION PLANTS; CONTROLLING FUEL SUPPLY IN AIR-BREATHING JET-PROPULSION PLANTS
- F02C7/00—Features, components parts, details or accessories, not provided for in, or of interest apart form groups F02C1/00 - F02C6/00; Air intakes for jet-propulsion plants
- F02C7/22—Fuel supply systems
-
- F—MECHANICAL ENGINEERING; LIGHTING; HEATING; WEAPONS; BLASTING
- F02—COMBUSTION ENGINES; HOT-GAS OR COMBUSTION-PRODUCT ENGINE PLANTS
- F02C—GAS-TURBINE PLANTS; AIR INTAKES FOR JET-PROPULSION PLANTS; CONTROLLING FUEL SUPPLY IN AIR-BREATHING JET-PROPULSION PLANTS
- F02C7/00—Features, components parts, details or accessories, not provided for in, or of interest apart form groups F02C1/00 - F02C6/00; Air intakes for jet-propulsion plants
- F02C7/22—Fuel supply systems
- F02C7/232—Fuel valves; Draining valves or systems
-
- F—MECHANICAL ENGINEERING; LIGHTING; HEATING; WEAPONS; BLASTING
- F02—COMBUSTION ENGINES; HOT-GAS OR COMBUSTION-PRODUCT ENGINE PLANTS
- F02C—GAS-TURBINE PLANTS; AIR INTAKES FOR JET-PROPULSION PLANTS; CONTROLLING FUEL SUPPLY IN AIR-BREATHING JET-PROPULSION PLANTS
- F02C9/00—Controlling gas-turbine plants; Controlling fuel supply in air- breathing jet-propulsion plants
- F02C9/26—Control of fuel supply
- F02C9/263—Control of fuel supply by means of fuel metering valves
-
- F—MECHANICAL ENGINEERING; LIGHTING; HEATING; WEAPONS; BLASTING
- F05—INDEXING SCHEMES RELATING TO ENGINES OR PUMPS IN VARIOUS SUBCLASSES OF CLASSES F01-F04
- F05D—INDEXING SCHEME FOR ASPECTS RELATING TO NON-POSITIVE-DISPLACEMENT MACHINES OR ENGINES, GAS-TURBINES OR JET-PROPULSION PLANTS
- F05D2260/00—Function
- F05D2260/60—Fluid transfer
- F05D2260/601—Fluid transfer using an ejector or a jet pump
-
- F—MECHANICAL ENGINEERING; LIGHTING; HEATING; WEAPONS; BLASTING
- F05—INDEXING SCHEMES RELATING TO ENGINES OR PUMPS IN VARIOUS SUBCLASSES OF CLASSES F01-F04
- F05D—INDEXING SCHEME FOR ASPECTS RELATING TO NON-POSITIVE-DISPLACEMENT MACHINES OR ENGINES, GAS-TURBINES OR JET-PROPULSION PLANTS
- F05D2260/00—Function
- F05D2260/60—Fluid transfer
- F05D2260/602—Drainage
Definitions
- the present invention relates generally to fuel delivery systems for engines, especially aircraft gas turbine engines, and, more particularly, to a dual function rapid shutdown and ecology system for such fuel delivery systems, which performs its function upon engine shutdown.
- fuel shutoff/turn-on Two of the functions provided by the fuel control system of a gas turbine engine are fuel shutoff/turn-on and ecology fuel management.
- the first function, fuel shutoff/turn-on may be manually commanded from the control system (for instance, by the pilot for aircraft applications), or it may be triggered automatically through an overspeed detection system provided by the engine's electronic control. In the later case, the response of the system must be extremely fast so as to limit the engine speed excursions above the normal operating range.
- a second function of the fuel control system is ecology management, and requires that the fuel in the manifold be disposed of properly during shutdown and not be allowed to drain into the engine where it will vaporize and/or smoke when in contact with the still-hot combustion chamber, thereby creating atmospheric pollution. Also, after any type of shutdown, it is necessary that fuel remaining in the engine fuel manifold be removed rapidly to keep it from puddling. Fuel left in the manifold can cause hot starts upon subsequent engine operation and will also coke the engine's fuel nozzles, a condition which hinders nozzle performance, leading to premature failure.
- U.S. Pat. No. 4,206,595 discloses a system to collect fuel left over in the fuel manifold upon engine shutdown and reintroduce it on the next engine start.
- the system uses two check valves, two springs and two pistons to accomplish this function.
- U.S. Pat. No. 5,809,771 teaches a system which uses flow divider differential pressure to remove fuel from the fuel manifold upon engine shutdown and which temporarily stores the fuel until the engine is subsequently restarted.
- U.S. Pat. No. 6,195,978 B1 assigned to the assignee of this application, involves a system whereby fuel flow is reversed upon engine shutoff by adding one valve to the main fuel control and modifying the main fuel control pressurizing valve to include a pressure switch function.
- the invention is also directed toward gas turbine engines that include both primary and secondary manifold systems.
- U.S. patent application Ser. No. 09/361,932 also assigned to the assignee of this application, discloses a fuel divider and ecology system adapted for engines requiring three discrete fuel manifolds.
- the ecology function is accomplished using one single chamber staged valve and modifying the main fuel control pressurizing valve to include a pressure switching function.
- the present invention accomplishes the dual function of rapid shutdown and ecology management in a single module operated by a single electromagnetic solenoid valve.
- a cylindrically shaped valve body is provided to house a large spring loaded piston member, which when extended due to pressure differentials caused by actuation of the solenoid valve, provides sufficient volume to accommodate all fuel left over in the fuel manifold and distribution system at shutdown.
- a secondary small piston member which is housed internal to the underside of the large piston member, also actuates causing all fuel being delivered to the engine combustion chamber to be bypassed back to pump inlet.
- separate cylindrically shaped valve bodies are provided to house the large spring loaded piston member and the small piston member.
- This alternate embodiment is intended for use on fuel control systems employing low pressure differentials along various stages of the fuel control system manifold.
- the large spring loaded piston member extends at low pressure differentials caused by actuation of the solenoid valve, and provides sufficient volume to accommodate all fuel left over in the fuel manifold and distribution system at shutdown.
- a small accumulator, or alternatively a check valve is provided to accommodate a small amount of fuel displaced upon actuation of the large piston member. Simultaneously, with actuation of the solenoid valve, the remotely located small piston member, also actuates causing all fuel being delivered to the engine combustion chamber to be bypassed back to pump inlet.
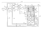
- FIG. 1 is a schematic and partial cross sectional representation of a gas turbine engine fuel control system, including an embodiment of the inventive rapid shutdown and ecology system, shown in its first position during engine operation;
- FIG. 2 is a similar schematic and partial cross sectional representation of a gas turbine engine fuel control system, including an embodiment of the inventive rapid shutdown and ecology system, shown in its second position at engine shut down;
- FIG. 3 is a schematic and partial cross sectional representation of a gas turbine engine fuel control system, including an alternate embodiment of the inventive rapid shutdown and ecology system, shown in its first position during engine operation; and
- FIG. 4 is a similar schematic and partial cross sectional representation of a gas turbine engine fuel control system, including an alternate embodiment of the inventive rapid shutdown and ecology system, shown in its second position at engine shut down.
- an illustrative gas turbine engine fuel control system 10 of a mostly conventional configuration known to those skilled in the art includes fuel supply 11 originating from fuel tanks (not shown) entering a low pressure fuel pump 12 , which increases the pressure in line 13 to level Po. Fuel then proceeds to high pressure pump 14 , which further increases fuel pressure to level P1 in line 15 , at which point it enters metering valve 16 for modulating the rate of flow from the fuel supply to the combustor atomizers (not shown).
- the bypass valve 18 returns, via lines 19 and 20 , pump flow in excess of metered flow and also controls fuel pressure such that P1 is always higher than P3, usually about 25 psi or greater. Additionally, at low fuel flow rates, P1 will be additionally higher than P3 by the setting of pressure rising valve 21 .
- Orifice 19 A is provided on line 19 to create a damping pressure drop to stabilize bypass valve 18 . All functions of the gas turbine engine fuel control system 10 are commanded by the engine electronic control unit (ECU), which is not shown on the drawings, by repositioning the metering valve 16 .
- ECU engine electronic control unit
- the inventive rapid shutdown and ecology system 24 communicates with line 22 by means of line 25 , and is positioned to be downstream of pressure rising valve 21 and upstream of the combustor atomizers. It is comprised of a metallic cylindrically shaped valve body 26 internally bored to define valve chamber 27 having an upper end 28 and an a lower end 29 at the longitudinal extremities. A large piston member “B” 30 is movable along the longitudinal axis of the valve chamber 27 between upper end 28 and lower end 29 . The flat surface of large piston member “B” 30 at the upper end 28 is bored to form fuel cavity “B” 31 .
- the depth and diameter of said fuel cavity “B” 31 are sized to provide a scavenge volume sufficient to accommodate all fuel in the fuel control system 10 downstream of pressure rising valve 21 , when the large piston member “B” 30 has moved to the extreme of its stroke in the direction of lower end 29 .
- a spirally wound spring 32 is positioned along the axial periphery of fuel cavity “B” 31 , such that when compressed, one end bears on upper end 28 and the other end bears on the base of fuel cavity “B” 31 .
- Spring 32 is designed to remain fully compressed when fuel pressure Px in fuel cavity “A” 34 is sufficiently greater than P3, the pressure immediately downstream of pressure rising valve 21 .
- O-ring seals 44 are provided at three circumferential levels to prevent fuel flow between the inner surface of valve chamber 27 and the exterior surface of large piston member “B” 30 when the latter strokes along the longitudinal axis of valve chamber 27 .
- Small piston member “A” 33 is placed internal to a close tolerance cylindrically bored cavity 36 located along the longitudinal centerline of large piston member “B” 30 at lower end 29 .
- Small piston member “A” 33 may be equipped with an o-ring seat 45 to prevent any leakage of metered fuel during normal engine operation.
- Face plate 35 secured to large piston member “B” 30 , interlocks small piston member “A” 33 within bored cavity 36 .
- Two fuel passages extending from bored cavity upper end 36 A provide communication with elements of the fuel control system 10 manifold as follows: Passageway 37 leads to annular cavity 37 A on valve body 26 , and then to line 38 , thus permitting free flow of fuel from downstream of metering valve 16 to small piston member “A” 33 at the bored cavity upper end 36 A.
- Fuel passageway 39 leads to annular cavity 39 A on valve body 26 , and then via line 40 to line 13 downstream of the low pressure fuel pump 12 .
- Electro-magnetic solenoid valve 41 which is commanded by the ECU, connects line 40 with fuel cavity “A” at lower end 29 .
- line 42 connects fuel cavity “A” 34 with line 15 , immediately downstream of high pressure pump 14 .
- a small orifice 43 is provided on line 42 to establish a pressure drop from P1 to Px when solenoid valve 41 is open.
- diameter 46 of large piston member “B” 30 is about 2.5 inches and stroke 47 is about 1.5 inches. Those dimensions will vary as a function of the specific gas turbine engine's fuel control system configuration.
- the fuel control system is shown in its first position during engine operation.
- Solenoid valve 41 is closed and pressure in fuel cavity “A” 34 , Px, is equal to P1, which is always higher than P3 (by at least about 25 psi).
- Px is always higher than P3 (by at least about 25 psi).
- large piston member “B” 30 is fully stroked toward upper end 28 , and spring 32 is fully compressed.
- small piston member “A” 33 is fully stroked toward bored cavity upper end 36 A, thus preventing fuel flow from line 38 to line 40 . Therefore, during engine operation, the inventive rapid shutdown and ecology system remains inoperative.
- FIG. 2 there is shown the same gas turbine engine fuel control system schematic as in FIG. 1 with the exception that the embodiment of the inventive rapid shutdown and ecology system 10 is now shown in its second position at engine shut down. It is at this phase that it accomplishes its intended dual function of rapid shutoff (or turn on) of fuel flow as well as ecology fuel management.
- the ECU opens solenoid valve 41 and shortly thereafter, when P2 falls below a predetermined level, pressure rising valve 21 closes. Closure of pressure rising valve 21 terminates fuel delivery to the combustor atomizers and opening of solenoid valve 41 immediately establishes a communication path between the upstream and downstream sides of high pressure pump 14 (via line 42 , fuel cavity “A” 34 , solenoid valve 41 , and line 40 ).
- bypass valve 18 On some gas turbine engine fuel control systems, the setting of bypass valve 18 is quite low and pressure rising valve 21 is referenced to Po rather than P2. Under those conditions, the difference between P1 and P3 is insufficient to compress spring 32 and hold large piston member “B” 30 fully stroked toward upper end 28 , as shown in FIG. 1. To accommodate those conditions and still provide the intended dual function of rapid shut down (or turn on) of fuel flow as well as ecology fuel management, another embodiment of the inventive rapid shut down and ecology system has been devised and is shown on FIGS. 3 and 4.
- FIG. 3 another embodiment of the inventive rapid shutdown and ecology system is shown in its first position during engine operation.
- the gas turbine engine fuel control system 10 is the same as that shown of FIGS. 1 and 2, and is comprised of the same conventional components, including low pressure fuel pump 12 , high pressure pump 14 , metering valve 16 , bypass valve 18 , pressurizing valve 21 , and various inter-communicating fuel lines, and all functions are commanded by the engine electronic control unit (ECU).
- ECU engine electronic control unit
- the other embodiment is comprised of two separately functioning subsystems, one for the ecology management function 48 A and another for the rapid shutdown function 48 B.
- the ecology management subsystem is shown to the right of view line A-A, and may be remotely located from the remaining fuel control system. It is comprised of a cylindrically shaped valve body 49 internally bored to define valve chamber 50 having an upper end 52 and an a lower end 53 at the longitudinal extremities.
- a large piston member “B” 51 is movable along the longitudinal axis of valve chamber 50 between upper end 52 and lower end 53 .
- the flat surface of large piston member “B” 51 at the upper end 52 is bored to form fuel cavity “B” 54 .
- the depth and diameter of said fuel cavity “B” 54 are sized to provide a scavenge volume sufficient to accommodate all fuel in the fuel control system 10 downstream of pressure rising valve 21 , when the large piston member “B” 51 has moved to the extreme of its stroke in the direction of lower end 53 .
- a spirally wound spring 55 is positioned along the axial periphery of fuel cavity “B” 54 , such that when compressed, one end bears on upper end 52 and the other end bears on the base of fuel cavity “B” 54 .
- Spring 55 is designed to remain fully compressed when fuel pressure Px, in fuel cavity “A” 57 , acting on piston diameter “A” 59 produces a force which is greater that the force produced by pressure P3 acting on the smaller piston diameter “B” 58 .
- piston diameter “A” 59 is about 2.5 inches and piston diameter “B” 58 is about 2.0 inches, while stroke 51 A is about 1.5 inches. Those dimensions will vary as a function of the specific gas turbine engine's fuel control system configuration.
- the rapid shutdown subsystem 48 B is comprised of a metallic cylindrically shaped valve body 67 internally bored to define valve chamber 68 and having an upper end 69 and a lower end 70 .
- a closely fitting cylindrically shaped small piston 71 placed internal to valve body 67 and is movable along the longitudinal axis of valve chamber 68 between the upper end 69 and the lower end 70 .
- An o-ring seal 72 is fitted along the periphery of small piston 70 to prevent fuel passage between upper 69 and lower 70 ends of valve chamber 68 .
- the rapid shutdown subsystem 48 B communicates with the ecology subsystem 48 A and other elements of the fuel control system 10 by means of the following fuel lines:
- Line 73 is connected to line 15 downstream of high pressure pump 14 and leads to solenoid valve 74 (which is commanded by the ECU) and then to fuel cavity “A” 57 of the ecology subsystem 48 A.
- An orifice 75 is provided to create a pressure drop from P1 to PX when the solenoid valve 74 is open.
- Line 76 connects line 73 to valve body 67 , thus exposing the lower end 70 of small piston 71 to pressure P1.
- Line 77 connects to line 15 A and exposes the upper end 69 of small piston 71 to pressure P2, which is lower than P1.
- line 79 communicates between the upper end 69 of valve body 67 and line 13 , immediately downstream of low pressure pump 12 , which is at pressure Po, and line 78 connects line 79 to solenoid valve 74 .
- the fuel control system as shown in FIG. 3 is in its first position during engine operation.
- Solenoid valve 74 is closed and pressure in fuel cavity “A” 57 , Px, is equal to P1 by virtue of fuel flow through line 73 .
- large piston member “B” 51 is fully stroked toward upper end 52 , and spring 55 is fully compressed.
- small piston 71 is fully stroked toward the upper end 69 , thus preventing fuel flow from line 77 (pressure P2) to line 79 (pressure Po). Therefore, during engine operation, the other embodiment of the inventive rapid shutdown and ecology system remains inoperative.
- FIG. 4 there is shown the same gas turbine engine fuel control system schematic as in FIG. 3 with the exception that the other embodiment of the inventive rapid shutdown and ecology system 10 is now shown in its second position at engine shut down. It is at this phase that it accomplishes its intended dual function of rapid shutoff (or turn on) of fuel flow as well as ecology fuel management.
- the ECU opens solenoid valve 74 and shortly thereafter, when P2 falls below a predetermined level, pressure rising valve 21 closes. Closure of pressure rising valve 21 terminates fuel delivery to the combustor atomizers and opening of solenoid valve 74 immediately establishes a communication path between the upstream and downstream sides of high pressure pump 14 (via line 73 , solenoid valve 74 , and lines 78 and 79 ).
- This action increases the volume of fuel cavity “B” 54 thereby collecting all the fuel in the fuel control system 10 downstream of pressure rising valve 21 , and preventing it from draining into the engine creating atmospheric pollution and/or puddling, causing hot starts upon subsequent engine operation.
- the other embodiment also has the advantage that the ecology and rapid shutdown features can be separated, along line A-A of FIGS. 3 and 4, in the event the ecology function is not required, such as on military engines.
Landscapes
- Engineering & Computer Science (AREA)
- Chemical & Material Sciences (AREA)
- Combustion & Propulsion (AREA)
- Mechanical Engineering (AREA)
- General Engineering & Computer Science (AREA)
- Supercharger (AREA)
Abstract
A dual function rapid shutdown and ecology system for fuel delivery systems for engines, specially aircraft gas turbine engines, is disclosed. The dual function is accomplished in a single module operated by a single electromagnetic solenoid valve commanded by the engine electronic control unit. Upon actuation of the solenoid valve, a large spring loaded piston strokes to the extreme of its travel creating a cavity having a volume sufficient to accommodate all fuel leftover in the fuel manifold and distribution system at shutdown, thus preventing atmospheric pollution or engine damage upon subsequent operation. Simultaneous with actuation of the solenoid valve, fuel pressure differentials cause a small piston to stroke to the extreme of its travel opening fuel passageways and causing all the fuel being delivered to the engine combustion chamber to be bypassed back to pump inlet, thus effectively accomplishing the rapid shutdown function. An alternate embodiment allows for use of the dual function system on engines employing low pressure differentials along the various stages of the fuel control system manifold or where the ecology function is not required.
Description
- The present invention relates generally to fuel delivery systems for engines, especially aircraft gas turbine engines, and, more particularly, to a dual function rapid shutdown and ecology system for such fuel delivery systems, which performs its function upon engine shutdown.
- Two of the functions provided by the fuel control system of a gas turbine engine are fuel shutoff/turn-on and ecology fuel management. The first function, fuel shutoff/turn-on, may be manually commanded from the control system (for instance, by the pilot for aircraft applications), or it may be triggered automatically through an overspeed detection system provided by the engine's electronic control. In the later case, the response of the system must be extremely fast so as to limit the engine speed excursions above the normal operating range.
- A second function of the fuel control system is ecology management, and requires that the fuel in the manifold be disposed of properly during shutdown and not be allowed to drain into the engine where it will vaporize and/or smoke when in contact with the still-hot combustion chamber, thereby creating atmospheric pollution. Also, after any type of shutdown, it is necessary that fuel remaining in the engine fuel manifold be removed rapidly to keep it from puddling. Fuel left in the manifold can cause hot starts upon subsequent engine operation and will also coke the engine's fuel nozzles, a condition which hinders nozzle performance, leading to premature failure.
- An examination of prior art shows that there have been many and varied attempts to address one or both of the aforementioned fuel control system functions. Of particular interest in this regard are the following references and examples:
- U.S. Pat. No. 4,206,595 discloses a system to collect fuel left over in the fuel manifold upon engine shutdown and reintroduce it on the next engine start. The system uses two check valves, two springs and two pistons to accomplish this function.
- U.S. Pat. No. 5,809,771 teaches a system which uses flow divider differential pressure to remove fuel from the fuel manifold upon engine shutdown and which temporarily stores the fuel until the engine is subsequently restarted.
- U.S. Pat. No. 6,195,978 B1, assigned to the assignee of this application, involves a system whereby fuel flow is reversed upon engine shutoff by adding one valve to the main fuel control and modifying the main fuel control pressurizing valve to include a pressure switch function. The invention is also directed toward gas turbine engines that include both primary and secondary manifold systems.
- U.S. patent application Ser. No. 09/361,932, also assigned to the assignee of this application, discloses a fuel divider and ecology system adapted for engines requiring three discrete fuel manifolds. The ecology function is accomplished using one single chamber staged valve and modifying the main fuel control pressurizing valve to include a pressure switching function.
- Various other prior art fuel systems have addressed fuel shutoff/turn-on concerns as well as ecology issues and have introduced various other techniques in an effort to control both problems. Examples include: draining fuel overboard after engine shutdown, blowing unburned fuel into and through the engine at shutdown, and draining unburned fuel into a tank that must be manually emptied.
- None of the above cited prior art provide a single, simple, module that accomplishes the dual functions of rapid shutoff (or turn on) of fuel flow as well as ecology management.
- The present invention accomplishes the dual function of rapid shutdown and ecology management in a single module operated by a single electromagnetic solenoid valve. In one aspect of the present invention, a cylindrically shaped valve body is provided to house a large spring loaded piston member, which when extended due to pressure differentials caused by actuation of the solenoid valve, provides sufficient volume to accommodate all fuel left over in the fuel manifold and distribution system at shutdown. Simultaneously, a secondary small piston member, which is housed internal to the underside of the large piston member, also actuates causing all fuel being delivered to the engine combustion chamber to be bypassed back to pump inlet.
- In another aspect of the present invention, separate cylindrically shaped valve bodies are provided to house the large spring loaded piston member and the small piston member. This alternate embodiment is intended for use on fuel control systems employing low pressure differentials along various stages of the fuel control system manifold. The large spring loaded piston member extends at low pressure differentials caused by actuation of the solenoid valve, and provides sufficient volume to accommodate all fuel left over in the fuel manifold and distribution system at shutdown. A small accumulator, or alternatively a check valve, is provided to accommodate a small amount of fuel displaced upon actuation of the large piston member. Simultaneously, with actuation of the solenoid valve, the remotely located small piston member, also actuates causing all fuel being delivered to the engine combustion chamber to be bypassed back to pump inlet.
- These and other objects, features and advantages of the present invention, are specifically set forth in, or will become apparent from, the following detailed description of embodiments of the invention when read in conjunction with the accompanying drawings.
- FIG. 1 is a schematic and partial cross sectional representation of a gas turbine engine fuel control system, including an embodiment of the inventive rapid shutdown and ecology system, shown in its first position during engine operation;
- FIG. 2 is a similar schematic and partial cross sectional representation of a gas turbine engine fuel control system, including an embodiment of the inventive rapid shutdown and ecology system, shown in its second position at engine shut down;
- FIG. 3 is a schematic and partial cross sectional representation of a gas turbine engine fuel control system, including an alternate embodiment of the inventive rapid shutdown and ecology system, shown in its first position during engine operation; and
- FIG. 4 is a similar schematic and partial cross sectional representation of a gas turbine engine fuel control system, including an alternate embodiment of the inventive rapid shutdown and ecology system, shown in its second position at engine shut down.
- The following detailed description is for the best currently contemplated methods for carrying out the invention. The description is not to be taken in a limiting sense, but is made merely for the purpose of illustrating the general principles of the invention.
- In order to fully appreciate this invention, it is best to describe the details of the component parts in connection with the operational modes of the gas turbine engine's fuel control system. In this light the descriptions that follow address both engine operation and shutdown modes for two embodiments of the inventive rapid shutdown and ecology system.
- In FIG. 1, an illustrative gas turbine engine
fuel control system 10 of a mostly conventional configuration known to those skilled in the art includesfuel supply 11 originating from fuel tanks (not shown) entering a lowpressure fuel pump 12, which increases the pressure inline 13 to level Po. Fuel then proceeds tohigh pressure pump 14, which further increases fuel pressure to level P1 inline 15, at which point it entersmetering valve 16 for modulating the rate of flow from the fuel supply to the combustor atomizers (not shown). Fuel pressure inline 15A downstream ofmetering valve 16 decreases to level P2 (by the setting of bypass valve 18) and thereafter further decreases to level P3 inline 22 after passing through pressurizingvalve 21, which controls and establishes a minimum pressure of fuel delivered to the combustor atomizers downstream offlow arrow 23. Thebypass valve 18 returns, via 19 and 20, pump flow in excess of metered flow and also controls fuel pressure such that P1 is always higher than P3, usually about 25 psi or greater. Additionally, at low fuel flow rates, P1 will be additionally higher than P3 by the setting oflines pressure rising valve 21. Orifice 19A is provided online 19 to create a damping pressure drop to stabilizebypass valve 18. All functions of the gas turbine enginefuel control system 10 are commanded by the engine electronic control unit (ECU), which is not shown on the drawings, by repositioning themetering valve 16. - The inventive rapid shutdown and
ecology system 24 communicates withline 22 by means ofline 25, and is positioned to be downstream ofpressure rising valve 21 and upstream of the combustor atomizers. It is comprised of a metallic cylindrically shapedvalve body 26 internally bored to definevalve chamber 27 having anupper end 28 and an alower end 29 at the longitudinal extremities. A large piston member “B” 30 is movable along the longitudinal axis of thevalve chamber 27 betweenupper end 28 andlower end 29. The flat surface of large piston member “B” 30 at theupper end 28 is bored to form fuel cavity “B” 31. The depth and diameter of said fuel cavity “B” 31 are sized to provide a scavenge volume sufficient to accommodate all fuel in thefuel control system 10 downstream ofpressure rising valve 21, when the large piston member “B” 30 has moved to the extreme of its stroke in the direction oflower end 29. A spirallywound spring 32 is positioned along the axial periphery of fuel cavity “B” 31, such that when compressed, one end bears onupper end 28 and the other end bears on the base of fuel cavity “B” 31.Spring 32 is designed to remain fully compressed when fuel pressure Px in fuel cavity “A” 34 is sufficiently greater than P3, the pressure immediately downstream ofpressure rising valve 21. In other words, the difference between Px and P3 times the area of piston B must be greater than the load inspring 32. O-ring seals 44 are provided at three circumferential levels to prevent fuel flow between the inner surface ofvalve chamber 27 and the exterior surface of large piston member “B” 30 when the latter strokes along the longitudinal axis ofvalve chamber 27. - Small piston member “A” 33 is placed internal to a close tolerance cylindrically
bored cavity 36 located along the longitudinal centerline of large piston member “B” 30 atlower end 29. Small piston member “A” 33 may be equipped with an o-ring seat 45 to prevent any leakage of metered fuel during normal engine operation.Face plate 35, secured to large piston member “B” 30, interlocks small piston member “A” 33 withinbored cavity 36. Two fuel passages extending from bored cavityupper end 36A provide communication with elements of thefuel control system 10 manifold as follows: Passageway 37 leads toannular cavity 37A onvalve body 26, and then toline 38, thus permitting free flow of fuel from downstream ofmetering valve 16 to small piston member “A” 33 at the bored cavityupper end 36A.Fuel passageway 39 leads toannular cavity 39A onvalve body 26, and then vialine 40 toline 13 downstream of the lowpressure fuel pump 12. Electro-magnetic solenoid valve 41, which is commanded by the ECU, connectsline 40 with fuel cavity “A” atlower end 29. On the opposite side ofvalve body 26,line 42 connects fuel cavity “A” 34 withline 15, immediately downstream ofhigh pressure pump 14. Asmall orifice 43 is provided online 42 to establish a pressure drop from P1 to Px whensolenoid valve 41 is open. For one embodiment,diameter 46 of large piston member “B” 30 is about 2.5 inches andstroke 47 is about 1.5 inches. Those dimensions will vary as a function of the specific gas turbine engine's fuel control system configuration. - Still referring to FIG. 1, the fuel control system is shown in its first position during engine operation.
Solenoid valve 41 is closed and pressure in fuel cavity “A” 34, Px, is equal to P1, which is always higher than P3 (by at least about 25 psi). Accordingly, large piston member “B” 30 is fully stroked towardupper end 28, andspring 32 is fully compressed. Simultaneously, since Px is higher than P2, small piston member “A” 33 is fully stroked toward bored cavityupper end 36A, thus preventing fuel flow fromline 38 toline 40. Therefore, during engine operation, the inventive rapid shutdown and ecology system remains inoperative. - Referring now to FIG. 2, there is shown the same gas turbine engine fuel control system schematic as in FIG. 1 with the exception that the embodiment of the inventive rapid shutdown and
ecology system 10 is now shown in its second position at engine shut down. It is at this phase that it accomplishes its intended dual function of rapid shutoff (or turn on) of fuel flow as well as ecology fuel management. - When the gas turbine engine is shut down either by manual command from the control system (for instance, by the pilot for aircraft applications) or automatically through an overspeed, overtemperature or other fault detection system, the ECU opens
solenoid valve 41 and shortly thereafter, when P2 falls below a predetermined level,pressure rising valve 21 closes. Closure ofpressure rising valve 21 terminates fuel delivery to the combustor atomizers and opening ofsolenoid valve 41 immediately establishes a communication path between the upstream and downstream sides of high pressure pump 14 (vialine 42, fuel cavity “A” 34,solenoid valve 41, and line 40). Due to the pressure drop oforifice 43, fuel pressure in fuel cavity “A” 34, Px, thus drops to Po, causingspring 32 to shift large piston member “B” 30 to the extreme of its stroke in the direction oflower end 29. This action increases the volume of fuel cavity “B” 31 thereby collecting all the fuel in thefuel control system 10 downstream ofpressure rising valve 21, and preventing it from draining into the engine creating atmospheric pollution and/or puddling, causing hot starts upon subsequent engine operation. - Simultaneously with the reduction of Px to Po, small piston member “A” 33 moves toward
lower end 29, thus establishing an open communication path between 37 and 39,passageways annular cavity 39A, andline 40. In addition, as the pressure in 37, 38 and 19 fall to the Po level thelines bypass valve 18 moves towardorifice 19A. These actions cause all of the fuel being delivered to the chamber atomizers to be immediately bypassed back to thehigh pressure pump 14 inlet, either through the bypass valve itself or through piston “A” cavityupper end 36A. The rapid shutoff of fuel flow to the engine has therefore been achieved. - When
solenoid valve 41 is again closed by ECU command, the reverse process takes place. Fuel cavity “A” pressure Px increases to P1 forcing small piston member “A” 33 to move toward bored cavityupper end 36A, closingpassageway 39 and terminating the fuel bypass condition. Large piston “B” 30 also moves towardupper end 28, compressingspring 32, and forcing the fuel previously collected in fuel cavity “B” 31 to return to the fuel control system manifold downstream ofpressure rising valve 21. Rapid turn on of fuel flow to the engine has therefore been achieved and atmospheric pollution has been prevented. - On some gas turbine engine fuel control systems, the setting of
bypass valve 18 is quite low andpressure rising valve 21 is referenced to Po rather than P2. Under those conditions, the difference between P1 and P3 is insufficient to compressspring 32 and hold large piston member “B” 30 fully stroked towardupper end 28, as shown in FIG. 1. To accommodate those conditions and still provide the intended dual function of rapid shut down (or turn on) of fuel flow as well as ecology fuel management, another embodiment of the inventive rapid shut down and ecology system has been devised and is shown on FIGS. 3 and 4. - In FIG. 3, another embodiment of the inventive rapid shutdown and ecology system is shown in its first position during engine operation. The gas turbine engine
fuel control system 10 is the same as that shown of FIGS. 1 and 2, and is comprised of the same conventional components, including lowpressure fuel pump 12,high pressure pump 14,metering valve 16,bypass valve 18, pressurizingvalve 21, and various inter-communicating fuel lines, and all functions are commanded by the engine electronic control unit (ECU). - The other embodiment is comprised of two separately functioning subsystems, one for the
ecology management function 48A and another for therapid shutdown function 48B. The ecology management subsystem is shown to the right of view line A-A, and may be remotely located from the remaining fuel control system. It is comprised of a cylindrically shapedvalve body 49 internally bored to definevalve chamber 50 having anupper end 52 and an alower end 53 at the longitudinal extremities. A large piston member “B” 51 is movable along the longitudinal axis ofvalve chamber 50 betweenupper end 52 andlower end 53. The flat surface of large piston member “B” 51 at theupper end 52 is bored to form fuel cavity “B” 54. The depth and diameter of said fuel cavity “B” 54 are sized to provide a scavenge volume sufficient to accommodate all fuel in thefuel control system 10 downstream ofpressure rising valve 21, when the large piston member “B” 51 has moved to the extreme of its stroke in the direction oflower end 53. A spirally woundspring 55 is positioned along the axial periphery of fuel cavity “B” 54, such that when compressed, one end bears onupper end 52 and the other end bears on the base of fuel cavity “B” 54.Spring 55 is designed to remain fully compressed when fuel pressure Px, in fuel cavity “A” 57, acting on piston diameter “A” 59 produces a force which is greater that the force produced by pressure P3 acting on the smaller piston diameter “B” 58. - When large piston member “B” 51 is in contact with
upper end 52 during engine operation, fuel leakage from P3 to Px is prevented by circumferential o-ring seal 56 and annular o-ring seal 60. Under this condition, the small amount of fuel displaced into large pistonannular cavity 66 is routed via fuel port 61 into a small, spring loaded,accumulator valve 62 where it is temporarily stored until engine shut down, at which time the spring load forces its return to fuel cavity “B” 54. A “witness”drain 63 is provided to collect any inadvertent fuel leakage pastaccumulator valve 62. An alternate embodiment involves use of a spring loadedcheck valve 64 in lieu ofaccumulator valve 62. In such a case, the displaced fuel is released vialine 65 to any fuel line, such asline 40, having pressure Po. - For another embodiment of the
ecology management subsystem 48A, piston diameter “A” 59 is about 2.5 inches and piston diameter “B” 58 is about 2.0 inches, whilestroke 51A is about 1.5 inches. Those dimensions will vary as a function of the specific gas turbine engine's fuel control system configuration. - Still referring to FIG. 3, the
rapid shutdown subsystem 48B is comprised of a metallic cylindrically shapedvalve body 67 internally bored to definevalve chamber 68 and having anupper end 69 and alower end 70. A closely fitting cylindrically shapedsmall piston 71 placed internal tovalve body 67 and is movable along the longitudinal axis ofvalve chamber 68 between theupper end 69 and thelower end 70. An o-ring seal 72 is fitted along the periphery ofsmall piston 70 to prevent fuel passage between upper 69 and lower 70 ends ofvalve chamber 68. - The
rapid shutdown subsystem 48B communicates with theecology subsystem 48A and other elements of thefuel control system 10 by means of the following fuel lines:Line 73 is connected to line 15 downstream ofhigh pressure pump 14 and leads to solenoid valve 74 (which is commanded by the ECU) and then to fuel cavity “A” 57 of theecology subsystem 48A. Anorifice 75 is provided to create a pressure drop from P1 to PX when thesolenoid valve 74 is open. Line 76 connectsline 73 tovalve body 67, thus exposing thelower end 70 ofsmall piston 71 to pressure P1.Line 77 connects toline 15A and exposes theupper end 69 ofsmall piston 71 to pressure P2, which is lower than P1. Finally,line 79 communicates between theupper end 69 ofvalve body 67 andline 13, immediately downstream oflow pressure pump 12, which is at pressure Po, andline 78 connectsline 79 tosolenoid valve 74. - The fuel control system as shown in FIG. 3 is in its first position during engine operation.
Solenoid valve 74 is closed and pressure in fuel cavity “A” 57, Px, is equal to P1 by virtue of fuel flow throughline 73. Accordingly, large piston member “B” 51 is fully stroked towardupper end 52, andspring 55 is fully compressed. Simultaneously, since Px is higher than P2,small piston 71 is fully stroked toward theupper end 69, thus preventing fuel flow from line 77 (pressure P2) to line 79 (pressure Po). Therefore, during engine operation, the other embodiment of the inventive rapid shutdown and ecology system remains inoperative. - Referring now to FIG. 4, there is shown the same gas turbine engine fuel control system schematic as in FIG. 3 with the exception that the other embodiment of the inventive rapid shutdown and
ecology system 10 is now shown in its second position at engine shut down. It is at this phase that it accomplishes its intended dual function of rapid shutoff (or turn on) of fuel flow as well as ecology fuel management. - When the gas turbine engine is shut down either by manual command from the control system (for instance, by the pilot for aircraft applications) or automatically through an overspeed, overtemperature or other fault detection system, the ECU opens
solenoid valve 74 and shortly thereafter, when P2 falls below a predetermined level,pressure rising valve 21 closes. Closure ofpressure rising valve 21 terminates fuel delivery to the combustor atomizers and opening ofsolenoid valve 74 immediately establishes a communication path between the upstream and downstream sides of high pressure pump 14 (vialine 73,solenoid valve 74, andlines 78 and 79). Fuel pressure in fuel cavity “A” 57, Px, thus drops to Po, causingspring 55 to shift large piston member “B” 51 to the extreme of its stroke in the direction oflower end 53. This action increases the volume of fuel cavity “B” 54 thereby collecting all the fuel in thefuel control system 10 downstream ofpressure rising valve 21, and preventing it from draining into the engine creating atmospheric pollution and/or puddling, causing hot starts upon subsequent engine operation. - Simultaneously, at
rapid shutdown subsystem 48B, with the reduction of Px to Po,small piston 71 moves towardlower end 70, thus establishing an open communication path betweenline 77 andline 79. In addition, as the pressure in 77 and 19 fall to the P0 level thelines bypass valve 18 moves towardorifice 19A. These actions causes all of the fuel being delivered to the chamber atomizers to be immediately bypassed back to thehigh pressure pump 14 inlet, either through the bypass valve itself or through piston “A” cavityupper end 69. The rapid shutoff of fuel flow to the engine has therefore been achieved. - When
solenoid valve 74 is again closed by ECU command, the reverse process takes place. Fuel cavity “A” 57 pressure Px increases to P1 forcingsmall piston 71 to move towardupper end 69, stopping flow throughline 77 thus terminating the fuel bypass condition. On the ecology management subsystem, 48A, large piston member “B” 51 also moves towardupper end 52, compressingspring 55, and forcing the fuel previously collected in fuel cavity “B” 54 to return to the fuel control system manifold downstream ofpressure rising valve 21. Rapid turn on of fuel flow to the engine has therefore been achieved and atmospheric pollution has been prevented. - The other embodiment also has the advantage that the ecology and rapid shutdown features can be separated, along line A-A of FIGS. 3 and 4, in the event the ecology function is not required, such as on military engines.
- Although the present invention has been described in considerable detail with reference to certain preferred versions thereof, other versions are possible. Therefore, the spirit and scope of the appended claims should not be limited to the description of the preferred versions contained therein.
Claims (23)
1. A gas turbine engine fuel control rapid shut down and ecology system comprising:
a cylindrically shaped valve body, internally bored to define a valve chamber having upper and lower ends;
a first cylindrical piston member placed internal to the valve chamber and movable therein along the longitudinal axis thereof;
a bored cavity at the upper end and along the longitudinal axis of the first cylindrical piston member;
a spirally wound spring positioned internal to the bored cavity at the upper end of the first cylindrical piston member, one end bearing on the base of the bored cavity and the other end bearing on the upper internal end of the valve chamber;
a bored cavity at the lower end and along the longitudinal axis of the first cylindrical piston member;
a second cylindrical piston member placed internal to the bored cavity at the lower end of the first cylindrical piston member and movable therein along the longitudinal axis thereof;
an annular shaped face plate attached to the lower end of the first cylindrical piston member to interlock the second cylindrical piston member within the bored cavity;
a fluid passageway connecting the upper end of the valve chamber to a gas turbine engine fuel manifold immediately upstream of combustion chamber atomizers;
a fluid passageway connecting a gas turbine engine fuel manifold immediately downstream of a high pressure fuel pump to the lower end of the valve chamber;
a fluid passageway, including an electrically actuated solenoid valve, connecting the lower end of the valve chamber to a gas turbine engine fuel manifold immediately downstream of a low pressure fuel pump;
a plurality of fluid passageways connecting the bored cavity along the upper end of the second cylindrical piston member to a gas turbine engine fuel manifold downstream of the low pressure fuel pump and upstream of a valve controlling the fuel pressure delivered to combustion chamber atomizers;
whereby when said gas turbine engine is turned off, said solenoid valve will simultaneously close causing fuel pressure differentials to drive both first and second cylindrical piston members downward thus rapidly terminating further fuel flow to the combustion chamber atomizers, and providing a temporary cavity to accommodate all fuel leftover in the manifold and distribution system at shutdown.
2. The gas turbine engine fuel control rapid shut down and ecology system of claim 1 , wherein o-ring seals are provided at three circumferential locations of the valve chamber.
3. The gas turbine engine fuel control rapid shut down and ecology system of claim 2 , wherein an o-ring seat is provided on the base of the bored cavity at the lower end of the first cylindrical piston member.
4. The gas turbine engine fuel control rapid shut down and ecology system of claim 1 , wherein the diameter of the first cylindrical piston member is about 2.5 inches.
5. The gas turbine engine fuel control rapid shut down and ecology system of claim 4 , wherein the stroke of the first cylindrical piston member within the valve chamber is about 1.5 inches.
6. The gas turbine engine fuel control rapid shut down and ecology system of claim 1 , wherein a small orifice is provided on the fluid passageway connecting a gas turbine engine fuel manifold immediately downstream of a high pressure fuel pump to the lower end of the valve chamber.
7. The gas turbine engine fuel control rapid shut down and ecology system of claim 1 , wherein the depth and diameter of the bored cavity at the upper end and along the longitudinal axis of the first cylindrical piston member is sized to provide a scavenge volume sufficient to accommodate all fuel leftover in the manifold and distribution system after shutdown.
8. A gas turbine engine fuel control rapid shut down and ecology system comprising:
a first cylindrically shaped valve body, internally bored to define a valve chamber having upper and lower ends;
a first cylindrical piston member placed internal to the valve chamber and movable therein along the longitudinal axis thereof;
a bored cavity at the upper end and along the longitudinal axis of the first cylindrical piston member;
a bored cavity at the lower end and along the longitudinal axis of the first cylindrical piston member, said bored cavity having a diameter larger than the bored cavity on the opposite end of the first cylindrical piston member;
a spirally wound spring positioned internal to the bored cavity at the upper end of the first cylindrical piston member, one end bearing on the base of the bored cavity and the other end bearing on the upper internal end of the valve chamber;
a fuel passageway leading from an annular cavity along the outer surface of the first cylindrical piston member to a spring loaded accumulator valve;
a fuel passageway leading from the spring loaded accumulator valve to a witness drain;
a second cylindrically shaped valve body, internally bored to define a second valve chamber having upper and lower ends;
a second cylindrical piston member placed internal to the second valve chamber and movable therein along the longitudinal axis thereof;
a fluid passageway connecting the upper end of the first valve chamber to a gas turbine engine fuel manifold immediately upstream of combustion chamber atomizers;
a fluid passageway connecting a gas turbine engine fuel manifold immediately downstream of a high pressure fuel pump to the lower ends of both first and second valve chambers;
a fluid passageway, including an electrically actuated solenoid valve, connecting the lower end of the first valve chamber and upper end of the second valve chamber to a gas turbine engine fuel manifold immediately downstream of a low pressure fuel pump;
a fluid passageway connecting the upper end of the second valve chamber to a gas turbine engine fuel manifold upstream of a valve controlling the fuel pressure delivered to combustion chamber atomizers;
whereby when said gas turbine engine is turned off, said solenoid valve will simultaneously close causing fuel pressure differentials to drive both first and second cylindrical piston members downward thus rapidly terminating further fuel flow to the combustion chamber atomizers, and providing a temporary cavity to accommodate all fuel leftover in the manifold and distribution system at shutdown as well as all fuel contained in the annular cavity along the outer surface of the first cylindrical piston member.
9. The gas turbine engine fuel control rapid shut down and ecology system of claim 8 , wherein o-ring seals are provided on the first cylindrical piston member at the upper transverse surface and at the bottom peripheral surface.
10. The gas turbine engine fuel control rapid shut down and ecology system of claim 8 , wherein an o-ring seal is provided on the lower peripheral surface of the second cylindrical piston.
11. The gas turbine engine fuel control rapid shut down and ecology system of claim 8 , wherein the diameter of the first cylindrical piston member at the lower end is about 2.5 inches.
12. The gas turbine engine fuel control rapid shut down and ecology system of claim 11 , wherein the diameter of the of the first cylindrical piston member at the location of the o-ring seals on the upper transverse surface is about 2 inches.
13. The gas turbine engine fuel control rapid shut down and ecology system of claim 8 , wherein the stroke of the first cylindrical piston member within the valve chamber is about 1.5 inches.
14. The gas turbine engine fuel control rapid shut down and ecology system of claim 8 , wherein an orifice is provided on the fluid passageway connecting a gas turbine engine fuel manifold immediately downstream of a high pressure fuel pump to the lower end of the valve chamber.
15. The gas turbine engine fuel control rapid shut down and ecology system of claim 8 , wherein the depth and diameter of the bored cavity at the upper end and along the longitudinal axis of the first cylindrical piston member is sized to provide a scavenge volume sufficient to accommodate all fuel left over in the manifold and distribution system at shutdown.
16. The gas turbine engine fuel control rapid shut down and ecology system of claim 8 wherein a fuel passageway leading from an annular cavity along the outer surface of the first cylindrical piston member is connected to a spring loaded check valve and thereafter to a fluid passageway downstream of the low pressure pump, thereby allowing for remote location of the first cylindrical piston member and valve chamber;
17. A gas turbine engine fuel control rapid shut down and ecology system comprising:
a valve chamber containing a first spring loaded piston member movable along the longitudinal axis thereto and including a bored cavity for temporary storage of fuel;
a second piston member movable along the longitudinal axis thereto and placed internal to a bored cavity at the lower end and along the longitudinal axis of the first cylindrical piston member;
a plurality of fluid passageways connecting the valve chamber to a gas turbine engine fuel manifold at points downstream of the low pressure pump, high pressure pump, fuel pressure and flow control valves;
an electrically actuated solenoid valve placed on the fluid passageway from the valve chamber to a gas turbine engine fuel manifold immediately downstream of a low pressure fuel pump;
whereby when said gas turbine engine is turned off, said solenoid valve will simultaneously close causing fuel pressure differentials to drive both first and second cylindrical piston members downward thus rapidly terminating further fuel flow to the combustion chamber atomizers, and providing a temporary cavity to accommodate all fuel leftover in the manifold and distribution system at shutdown.
18. The gas turbine engine fuel control rapid shut down and ecology system of claim 17 , wherein a separate second valve chamber is provided for housing the second piston member there within.
19. The gas turbine engine fuel control rapid shut down and ecology system of claim 18 , wherein a fuel passageway leads from an annular cavity along the outer surface of the first piston member to a spring loaded accumulator valve.
20. The gas turbine engine fuel control rapid shut down and ecology system of claim 17 , whereby a fuel passageway leads from an annular cavity along the outer surface of the first cylindrical piston member to a spring loaded check valve and thereafter to a fuel control system manifold downstream of the low pressure pump thereby allowing for remote location of the first cylindrical piston member and valve chamber.
21. A method of rapidly terminating fuel flow to gas turbine engine combustion chamber atomizers and providing a temporary storage volume to accommodate fuel left in the manifold after shutdown, said method comprising the steps of:
providing a fuel passageway from a gas turbine engine fuel manifold upstream of fuel chamber atomizers and leading to a valve chamber containing a first spring loaded piston member movable along the longitudinal axis thereto and including a bored cavity for temporary storage of fuel;
providing a plurality of fluid passageways from a gas turbine engine fuel manifold at points downstream of the low pressure pump, high pressure pump, fuel pressure and flow control valves, and leading to a second piston member movable along its longitudinal axis and placed internal to a bored cavity at the lower end and along the longitudinal axis of the first cylindrical piston member;
providing an electrically actuated solenoid valve placed on the fluid passageway from the valve chamber to a gas turbine engine fuel manifold immediately downstream of a low pressure fuel pump;
actuating said solenoid valve thereby causing fuel pressure differentials to drive both first and second cylindrical piston members downward thus rapidly terminating further fuel flow to the combustion chamber atomizers, and providing a temporary storage volume to accommodate all fuel left in the manifold after shutdown.
22. The method of claim 21 , wherein a separate second valve chamber is provided for housing the second piston member there within.
23. A method of rapidly terminating fuel flow to gas turbine engine combustion chamber atomizers and providing a temporary storage volume to accommodate fuel left in the manifold after shutdown, said method comprising the steps of:
providing a scavenge volume of sufficient size to accommodate, for temporary storage, fuel remaining in a gas turbine engine fuel manifold upstream of fuel chamber atomizers after engine shutdown;
returning to a gas turbine engine fuel manifold, upon startup, said fuel that has been temporarily stored after engine shutdown;
terminating rapidly upon commanded shutdown any continued fuel flow to a gas turbine engine combustion chamber.
Priority Applications (5)
| Application Number | Priority Date | Filing Date | Title |
|---|---|---|---|
| US09/877,643 US20020184884A1 (en) | 2001-06-08 | 2001-06-08 | Rapid shutdown and ecology system |
| EP02741888A EP1392958A1 (en) | 2001-06-08 | 2002-06-06 | Rapid shutdown and ecology system for engine fuel control systems |
| CA002450031A CA2450031A1 (en) | 2001-06-08 | 2002-06-06 | Rapid shutdown and ecology system for engine fuel control systems |
| PCT/US2002/018029 WO2002101218A1 (en) | 2001-06-08 | 2002-06-06 | Rapid shutdown and ecology system for engine fuel control systems |
| US10/428,285 US6807801B2 (en) | 2001-06-08 | 2003-05-01 | Rapid shutdown and ecology system |
Applications Claiming Priority (1)
| Application Number | Priority Date | Filing Date | Title |
|---|---|---|---|
| US09/877,643 US20020184884A1 (en) | 2001-06-08 | 2001-06-08 | Rapid shutdown and ecology system |
Related Child Applications (1)
| Application Number | Title | Priority Date | Filing Date |
|---|---|---|---|
| US10/428,285 Division US6807801B2 (en) | 2001-06-08 | 2003-05-01 | Rapid shutdown and ecology system |
Publications (1)
| Publication Number | Publication Date |
|---|---|
| US20020184884A1 true US20020184884A1 (en) | 2002-12-12 |
Family
ID=25370400
Family Applications (2)
| Application Number | Title | Priority Date | Filing Date |
|---|---|---|---|
| US09/877,643 Abandoned US20020184884A1 (en) | 2001-06-08 | 2001-06-08 | Rapid shutdown and ecology system |
| US10/428,285 Expired - Fee Related US6807801B2 (en) | 2001-06-08 | 2003-05-01 | Rapid shutdown and ecology system |
Family Applications After (1)
| Application Number | Title | Priority Date | Filing Date |
|---|---|---|---|
| US10/428,285 Expired - Fee Related US6807801B2 (en) | 2001-06-08 | 2003-05-01 | Rapid shutdown and ecology system |
Country Status (4)
| Country | Link |
|---|---|
| US (2) | US20020184884A1 (en) |
| EP (1) | EP1392958A1 (en) |
| CA (1) | CA2450031A1 (en) |
| WO (1) | WO2002101218A1 (en) |
Cited By (17)
| Publication number | Priority date | Publication date | Assignee | Title |
|---|---|---|---|---|
| US20030140613A1 (en) * | 2002-01-28 | 2003-07-31 | Dyer Gerald P. | Simplified fuel control for use with a positive displacement pump |
| US6619025B2 (en) * | 2001-12-14 | 2003-09-16 | Woodward Governor Company | Ecology valve and system in an aircraft engine fuel system |
| WO2005010331A1 (en) * | 2003-07-15 | 2005-02-03 | Honeywell International Inc. | Fuel delivery system having an ecology valve |
| US20050109038A1 (en) * | 2003-11-21 | 2005-05-26 | Matthews Peter John D. | Method and apparatus for controlling fuel flow to an engine |
| US20080115481A1 (en) * | 2006-11-16 | 2008-05-22 | Goodrich Control Systems Limited | Fuel System and Ecology Valve for Use Therein |
| US20100320775A1 (en) * | 2007-05-21 | 2010-12-23 | Ansaldo Energia S.P.A | Control device and method of a gas turbine electric energy production plant |
| US20130269365A1 (en) * | 2012-04-13 | 2013-10-17 | Eaton Corporation | Aircraft engine fuel pump bearing flow and associated system and method |
| US20140163847A1 (en) * | 2012-12-12 | 2014-06-12 | Ford Global Technologies, Llc | Method of controlling a fuel supply system of an engine of a motor vehicle |
| WO2015171582A1 (en) * | 2014-05-07 | 2015-11-12 | Woodward, Inc. | Regulator flow damping |
| US20160195020A1 (en) * | 2013-09-03 | 2016-07-07 | Snecma | Multipoint fuel injection system for a turbomachine and associated regulation method |
| EP3205857A1 (en) * | 2016-02-12 | 2017-08-16 | Hamilton Sundstrand Corporation | Fuel drain system and method |
| EP3258083A1 (en) * | 2016-06-17 | 2017-12-20 | Hamilton Sundstrand Corporation | Fuel windmill bypass with shutoff signal for a gas turbine engine and corresponding method |
| CN109057908A (en) * | 2018-08-16 | 2018-12-21 | 潍柴动力股份有限公司 | A kind of lubricating system and lubricating method |
| CN109611247A (en) * | 2018-11-21 | 2019-04-12 | 中国航发西安动力控制科技有限公司 | A kind of fuel oil collection device for preventing engine fuel from revealing |
| US20230053617A1 (en) * | 2021-08-20 | 2023-02-23 | Hamilton Sundstrand Corporation | Serial metering orifices for a metering valve |
| US11703134B2 (en) | 2021-08-20 | 2023-07-18 | Hamilton Sundstrand Corporation | Metering valve with mid-stroke shutoff |
| US20250283601A1 (en) * | 2024-03-07 | 2025-09-11 | Rtx Corporation | Continuous flow fuel system |
Families Citing this family (14)
| Publication number | Priority date | Publication date | Assignee | Title |
|---|---|---|---|---|
| US6959536B1 (en) * | 2000-11-27 | 2005-11-01 | James Maher | Fuel pump metering system |
| US6931831B2 (en) * | 2002-06-18 | 2005-08-23 | Jansen's Aircraft Systems Controls, Inc. | Distributor purge valve |
| US7527068B2 (en) | 2002-06-18 | 2009-05-05 | Jansen's Aircraft Systems Controls, Inc. | Valve with swirling coolant |
| US7464532B2 (en) * | 2005-10-25 | 2008-12-16 | Woodward Governor Company | Apparatus for elimination of transient pressure spikes on stiff fluid systems |
| US7726112B2 (en) * | 2006-04-24 | 2010-06-01 | Pratt & Whitney Canada Corp. | Fuel system of gas turbine engines |
| US7530260B2 (en) * | 2007-04-19 | 2009-05-12 | Pratt & Whitney Canada Corp. | Surge detection in a gas turbine engine |
| US7841184B2 (en) | 2007-04-19 | 2010-11-30 | Pratt & Whitney Canada Corp. | Start flow measurement |
| FR2958975B1 (en) * | 2010-04-15 | 2012-04-27 | Snecma | FUEL SUPPLY DEVICE OF AN AERONAUTICAL ENGINE |
| US8340886B2 (en) | 2011-03-07 | 2012-12-25 | General Electric Company | System and method for transitioning between fuel supplies for a combustion system |
| RU2500910C2 (en) * | 2011-12-30 | 2013-12-10 | Открытое акционерное общество "СТАР" | Device to control fuel flow into gas turbine engine |
| US9416732B2 (en) | 2013-03-14 | 2016-08-16 | Hamilton Sundstrand Corporation | Engine manifold drain system |
| US9982602B2 (en) | 2015-04-15 | 2018-05-29 | Hamilton Sundstrand Corporation | Shut off valves and components thereof for ecology fuel return systems |
| FR3040440B1 (en) * | 2015-09-01 | 2019-07-05 | Safran Aircraft Engines | DEVICE FOR SUPPLYING A FUEL ENGINE WITH A REDUCED PROTECTION SYSTEM AGAINST SURPRISES |
| CN110714839B (en) * | 2019-09-23 | 2020-06-02 | 中国科学院工程热物理研究所 | Multi-oil-path aeroengine parking control system |
Family Cites Families (18)
| Publication number | Priority date | Publication date | Assignee | Title |
|---|---|---|---|---|
| US2881827A (en) | 1953-06-24 | 1959-04-14 | Gen Electric | Fuel manifold drainage system |
| US2846845A (en) | 1953-06-24 | 1958-08-12 | Gen Electric | Fuel drainage system for plural manifolds |
| US3103229A (en) | 1961-01-16 | 1963-09-10 | Holley Carburetor Co | Manifold drain valve |
| GB1008158A (en) | 1963-08-16 | 1965-10-27 | Bristol Siddeley Engines Ltd | Propellent shut-off valve for a rocket engine |
| GB1056477A (en) | 1964-12-12 | 1967-01-25 | Rolls Royce | Liquid or gas supply system for a gas turbine engine |
| US3498056A (en) | 1968-04-03 | 1970-03-03 | Avco Corp | Pressurizing and drain valve |
| US4041695A (en) | 1975-11-21 | 1977-08-16 | The Garrett Corporation | Fuel system pneumatic purge apparatus and method |
| US4206595A (en) * | 1978-04-21 | 1980-06-10 | United Technologies Corporation | Fuel collecting and recycling system |
| DE3521193A1 (en) * | 1985-06-13 | 1986-12-18 | MTU Motoren- und Turbinen-Union München GmbH, 8000 München | FUEL CONTROL DEVICE OF A GAS TURBINE ENGINE WITH A COMBINED PRESSURE BUILDING, DRAINAGE AND SHUT-OFF VALVE |
| US5095694A (en) | 1988-02-16 | 1992-03-17 | Sundstrand Corporation | Fuel purging system for a turbine engine |
| US4984424A (en) | 1988-02-16 | 1991-01-15 | Sundstrand Corporation | Fuel injection system for a turbine engine |
| FR2718793B1 (en) | 1994-04-13 | 1996-05-24 | Snecma | Fuel injector fuel supply system. |
| US5735117A (en) | 1995-08-18 | 1998-04-07 | Fuel Systems Textron, Inc. | Staged fuel injection system with shuttle valve and fuel injector therefor |
| GB2305975A (en) * | 1995-10-07 | 1997-04-23 | Lucas Ind Plc | Fuel system for a gas turbine engine |
| US5809771A (en) | 1996-01-19 | 1998-09-22 | Woodward Governor Company | Aircraft engine fuel system |
| US6195978B1 (en) * | 1999-07-27 | 2001-03-06 | Alliedsignal Inc. | Ecology system for a gas turbine engine |
| US6314998B1 (en) * | 1999-07-27 | 2001-11-13 | Alliedsignal Inc. | Fuel divider and ecology system for a gas turbine engine |
| WO2001016472A1 (en) * | 1999-08-31 | 2001-03-08 | Coltec Industries Inc. | Manifold drain system for gas turbine |
-
2001
- 2001-06-08 US US09/877,643 patent/US20020184884A1/en not_active Abandoned
-
2002
- 2002-06-06 WO PCT/US2002/018029 patent/WO2002101218A1/en not_active Ceased
- 2002-06-06 CA CA002450031A patent/CA2450031A1/en not_active Abandoned
- 2002-06-06 EP EP02741888A patent/EP1392958A1/en not_active Withdrawn
-
2003
- 2003-05-01 US US10/428,285 patent/US6807801B2/en not_active Expired - Fee Related
Cited By (32)
| Publication number | Priority date | Publication date | Assignee | Title |
|---|---|---|---|---|
| US6619025B2 (en) * | 2001-12-14 | 2003-09-16 | Woodward Governor Company | Ecology valve and system in an aircraft engine fuel system |
| US6666015B2 (en) * | 2002-01-28 | 2003-12-23 | Hamilton Sundstrand | Simplified fuel control for use with a positive displacement pump |
| US20030140613A1 (en) * | 2002-01-28 | 2003-07-31 | Dyer Gerald P. | Simplified fuel control for use with a positive displacement pump |
| US7200985B2 (en) | 2003-07-15 | 2007-04-10 | Honeywell International Inc. | Fuel delivery system having an ecology valve |
| WO2005010331A1 (en) * | 2003-07-15 | 2005-02-03 | Honeywell International Inc. | Fuel delivery system having an ecology valve |
| US20060156736A1 (en) * | 2003-11-21 | 2006-07-20 | Pratt & Whitney Canada Corp. | Method and apparatus for controlling fuel flow to an engine |
| US7100378B2 (en) | 2003-11-21 | 2006-09-05 | Pratt & Whitney Canada Corp. | Method and apparatus for controlling fuel flow to an engine |
| US7043896B2 (en) | 2003-11-21 | 2006-05-16 | Pratt & Whitney Canada Corp. | Method and apparatus for controlling fuel flow to an engine |
| US20050109038A1 (en) * | 2003-11-21 | 2005-05-26 | Matthews Peter John D. | Method and apparatus for controlling fuel flow to an engine |
| US20080115481A1 (en) * | 2006-11-16 | 2008-05-22 | Goodrich Control Systems Limited | Fuel System and Ecology Valve for Use Therein |
| EP1923544A3 (en) * | 2006-11-16 | 2009-08-12 | Goodrich Control Systems Limited | Fuel system and ecology valve for use therein |
| US8083204B2 (en) | 2006-11-16 | 2011-12-27 | Goodrich Control Systems Limited | Fuel system and ecology valve for use therein |
| US8621840B2 (en) * | 2007-05-21 | 2014-01-07 | Ansaldo Energia S.P.A | Control device and method of a gas turbine electric energy production plant |
| US20100320775A1 (en) * | 2007-05-21 | 2010-12-23 | Ansaldo Energia S.P.A | Control device and method of a gas turbine electric energy production plant |
| US8959920B2 (en) * | 2012-04-13 | 2015-02-24 | Eaton Corporation | Aircraft engine fuel pump bearing flow and associated system and method |
| US20130269365A1 (en) * | 2012-04-13 | 2013-10-17 | Eaton Corporation | Aircraft engine fuel pump bearing flow and associated system and method |
| US9316162B2 (en) * | 2012-12-12 | 2016-04-19 | Ford Global Technologies, Llc | Method of controlling a fuel supply system of an engine of a motor vehicle |
| US20140163847A1 (en) * | 2012-12-12 | 2014-06-12 | Ford Global Technologies, Llc | Method of controlling a fuel supply system of an engine of a motor vehicle |
| US10473032B2 (en) * | 2013-09-03 | 2019-11-12 | Safran Aircraft Engines | Multipoint fuel injection system for a turbomachine and associated regulation method |
| US20160195020A1 (en) * | 2013-09-03 | 2016-07-07 | Snecma | Multipoint fuel injection system for a turbomachine and associated regulation method |
| WO2015171582A1 (en) * | 2014-05-07 | 2015-11-12 | Woodward, Inc. | Regulator flow damping |
| US9435311B2 (en) | 2014-05-07 | 2016-09-06 | Woodward, Inc. | Regulator flow damping |
| US10858998B2 (en) | 2016-02-12 | 2020-12-08 | Hamilton Sundstrand Corporation | Fuel drain system and method |
| EP3205857A1 (en) * | 2016-02-12 | 2017-08-16 | Hamilton Sundstrand Corporation | Fuel drain system and method |
| US10450961B2 (en) | 2016-06-17 | 2019-10-22 | Hamilton Sundstrand Corporation | Windmill bypass with shutoff signal |
| EP3258083A1 (en) * | 2016-06-17 | 2017-12-20 | Hamilton Sundstrand Corporation | Fuel windmill bypass with shutoff signal for a gas turbine engine and corresponding method |
| CN109057908A (en) * | 2018-08-16 | 2018-12-21 | 潍柴动力股份有限公司 | A kind of lubricating system and lubricating method |
| CN109611247A (en) * | 2018-11-21 | 2019-04-12 | 中国航发西安动力控制科技有限公司 | A kind of fuel oil collection device for preventing engine fuel from revealing |
| US20230053617A1 (en) * | 2021-08-20 | 2023-02-23 | Hamilton Sundstrand Corporation | Serial metering orifices for a metering valve |
| US11703134B2 (en) | 2021-08-20 | 2023-07-18 | Hamilton Sundstrand Corporation | Metering valve with mid-stroke shutoff |
| US20250283601A1 (en) * | 2024-03-07 | 2025-09-11 | Rtx Corporation | Continuous flow fuel system |
| US12460819B2 (en) * | 2024-03-07 | 2025-11-04 | Rtx Corporation | Continuous flow fuel system |
Also Published As
| Publication number | Publication date |
|---|---|
| CA2450031A1 (en) | 2002-12-19 |
| WO2002101218A1 (en) | 2002-12-19 |
| US6807801B2 (en) | 2004-10-26 |
| EP1392958A1 (en) | 2004-03-03 |
| US20040025511A1 (en) | 2004-02-12 |
Similar Documents
| Publication | Publication Date | Title |
|---|---|---|
| US6807801B2 (en) | Rapid shutdown and ecology system | |
| US6877306B2 (en) | Nozzle assembly with flow divider and ecology valve | |
| US5809771A (en) | Aircraft engine fuel system | |
| US7527481B2 (en) | Ejector pump for a fuel system for a gas turbine engine | |
| US5295469A (en) | Safety valve for fuel injection apparatus | |
| CA1262666A (en) | Fuel line purging device | |
| US8122699B2 (en) | Ecology valve fuel return system operable in fluid isolation during gas turbine engine shut-down | |
| US8083204B2 (en) | Fuel system and ecology valve for use therein | |
| EP1198664B1 (en) | Draining device for the fuel supply system of a gas turbine engine | |
| US20050166572A1 (en) | Flow divider and ecology valve | |
| JP5075991B2 (en) | Fuel injection system | |
| CN107905898B (en) | A micro gas turbine fuel system and its control method | |
| CN107850905A (en) | Terminal is controlled to use the high-pressure fluid control system and method for the pressure divergence in equipment | |
| US4449359A (en) | Automatic vent for fuel control | |
| JPH01503160A (en) | Fuel injection device for internal combustion engines | |
| US6189517B1 (en) | Internal combustion engine with low viscosity fuel system | |
| JP3344898B2 (en) | Gas engine fuel shut-off device | |
| KR100802378B1 (en) | Liquid-phase gaseous fuel injection device and method for an internal-combustion engine | |
| CN118327783A (en) | Combined system, fuel system, air release and parking oil discharge method | |
| US3019603A (en) | Fuel distributing system | |
| US6908042B2 (en) | Fuel injector | |
| JPH09170512A (en) | Pressure control device in accumulator fuel injection device | |
| US3760590A (en) | Device for metering ignition fuel to the ignition unit of an afterburner associated with a turbojet engine | |
| US20030033796A1 (en) | Hydraulic valve arrangement | |
| RU42589U1 (en) | EMERGENCY RESET FUEL DEVICE |
Legal Events
| Date | Code | Title | Description |
|---|---|---|---|
| AS | Assignment |
Owner name: HONEYWELL INTERNATIONAL, INC., NEW JERSEY Free format text: ASSIGNMENT OF ASSIGNORS INTEREST;ASSIGNOR:MCCARTY, ROBERT S.;REEL/FRAME:011892/0927 Effective date: 20010605 |
|
| STCB | Information on status: application discontinuation |
Free format text: ABANDONED -- FAILURE TO RESPOND TO AN OFFICE ACTION |