JP4248564B2 - MOS rectifier type alternator - Google Patents

MOS rectifier type alternator Download PDF

Info

Publication number
JP4248564B2
JP4248564B2 JP2006152961A JP2006152961A JP4248564B2 JP 4248564 B2 JP4248564 B2 JP 4248564B2 JP 2006152961 A JP2006152961 A JP 2006152961A JP 2006152961 A JP2006152961 A JP 2006152961A JP 4248564 B2 JP4248564 B2 JP 4248564B2
Authority
JP
Japan
Prior art keywords
output
circuit
low
voltage
side mosfet
Prior art date
Legal status (The legal status is an assumption and is not a legal conclusion. Google has not performed a legal analysis and makes no representation as to the accuracy of the status listed.)
Expired - Fee Related
Application number
JP2006152961A
Other languages
Japanese (ja)
Other versions
JP2006230198A (en
Inventor
将弘 岩村
睦宏 森
宏至 金澤
正寿 桝本
栄 引田
Current Assignee (The listed assignees may be inaccurate. Google has not performed a legal analysis and makes no representation or warranty as to the accuracy of the list.)
Hitachi Ltd
Hitachi Astemo Ltd
Original Assignee
Hitachi Ltd
Hitachi Car Engineering Co Ltd
Priority date (The priority date is an assumption and is not a legal conclusion. Google has not performed a legal analysis and makes no representation as to the accuracy of the date listed.)
Filing date
Publication date
Application filed by Hitachi Ltd, Hitachi Car Engineering Co Ltd filed Critical Hitachi Ltd
Priority to JP2006152961A priority Critical patent/JP4248564B2/en
Publication of JP2006230198A publication Critical patent/JP2006230198A/en
Application granted granted Critical
Publication of JP4248564B2 publication Critical patent/JP4248564B2/en
Anticipated expiration legal-status Critical
Expired - Fee Related legal-status Critical Current

Links

Images

Classifications

    • YGENERAL TAGGING OF NEW TECHNOLOGICAL DEVELOPMENTS; GENERAL TAGGING OF CROSS-SECTIONAL TECHNOLOGIES SPANNING OVER SEVERAL SECTIONS OF THE IPC; TECHNICAL SUBJECTS COVERED BY FORMER USPC CROSS-REFERENCE ART COLLECTIONS [XRACs] AND DIGESTS
    • Y02TECHNOLOGIES OR APPLICATIONS FOR MITIGATION OR ADAPTATION AGAINST CLIMATE CHANGE
    • Y02TCLIMATE CHANGE MITIGATION TECHNOLOGIES RELATED TO TRANSPORTATION
    • Y02T10/00Road transport of goods or passengers
    • Y02T10/80Technologies aiming to reduce greenhouse gasses emissions common to all road transportation technologies
    • Y02T10/92Energy efficient charging or discharging systems for batteries, ultracapacitors, supercapacitors or double-layer capacitors specially adapted for vehicles

Landscapes

  • Control Of Charge By Means Of Generators (AREA)
  • Rectifiers (AREA)
  • Charge And Discharge Circuits For Batteries Or The Like (AREA)

Description

本発明はMOS型全波整流器を備えたMOS整流装置に関する。   The present invention relates to a MOS rectifier including a MOS full-wave rectifier.

MOS型全波整流器を備えたオルタネータが、特開平4−138030号公報や特開平7−337020号公報に開示されている。上記公報には3相全波整流器を構成する6個のMOSFETをオン、オフにする駆動信号をCPUを含むコントローラから供給する形の原理構成が開示されている。   An alternator including a MOS type full-wave rectifier is disclosed in Japanese Patent Laid-Open Nos. 4-138030 and 7-337020. The above publication discloses a principle configuration in which a drive signal for turning on and off six MOSFETs constituting a three-phase full-wave rectifier is supplied from a controller including a CPU.

特開平4−138030号公報JP-A-4-138030 特開平7−337020号公報Japanese Patent Laid-Open No. 7-337020

従来の整流ダイオードに換えてMOSFETを整流素子とする場合、オンオフ制御を不適切に行うとバッテリから交流発電機への逆流電流の問題や遮断ノイズの問題を引き起す。またMOSFETの寄生ダイオードにはMOSFETの不適切な導通制御によりリカバリー電流が流れラジオノイズの原因になる。また、MOSFETの駆動回路は通常動作時には同一相のハイサイドMOSとロウサイドMOSを仮に誤指令やノイズによる誤動作が例え有ったとしても同時に導通にすることによるバッテリ短絡の事態は回避しなければならない。さらに整流用MOSFETの駆動回路は車両用に要求されるダンプサージの抑制やジャンプスタート時の制御に対応できる構成が不可欠である。   When a MOSFET is used as a rectifying element instead of a conventional rectifying diode, improper on / off control causes a problem of a backflow current from a battery to an AC generator and a problem of cut-off noise. Further, a recovery current flows through the parasitic diode of the MOSFET due to inappropriate conduction control of the MOSFET, causing radio noise. In addition, the MOSFET drive circuit must avoid a battery short-circuit caused by making the high-side MOS and low-side MOS in the same phase conductive at the same time even if there is an erroneous command or malfunction due to noise during normal operation. . Furthermore, the drive circuit for the rectifying MOSFET must have a configuration that can cope with dump surge suppression required for vehicles and control during jump start.

本発明の目的は、MOSFET特有の双方向導通特性や寄生ダイオードのリカバリ電流に起因する問題点を解消したMOS型整流器の駆動方法の提供である。   An object of the present invention is to provide a method for driving a MOS rectifier that eliminates problems caused by bidirectional conduction characteristics peculiar to MOSFETs and recovery currents of parasitic diodes.

本発明のMOS整流型オルタネータは、界磁コイルとステータコイルを備え、3相交流を出力する交流発電機と、ハイサイドMOSFETとロウサイドMOSFETとの直列接続により構成される直列回路を3組並列接続して構成され、前記各直列回路のハイサイドMOSFETとロウサイドMOSFETとの接続部に前記交流発電機の3相交流出力の各相の電圧がそれぞれ供給される第1の整流回路と、前記交流発電機の出力に基づき、前記第1の整流回路の前記3組の直列回路を構成するハイサイドMOSFETやロウサイドMOSFETのオンオフ動作を制御し、前記第1の整流回路に供給される3相交流を前記第1の整流回路により直流に変換するハイサイドおよびロウサイド駆動回路と、前記交流発電機の交流電圧を直流電圧に変換する第2の整流回路と、前記第2の整流回路の出力に基づき過電圧を検知する出力電圧モニタ回路と、を備え、前記出力電圧モニタ回路の出力に基づき前記交流発電機の出力を制御することを特徴とする。 The MOS rectifier type alternator according to the present invention includes a field coil and a stator coil, and three sets of series circuits constituted by an AC generator that outputs a three-phase alternating current and a series connection of a high-side MOSFET and a low-side MOSFET are connected in parallel. A first rectifier circuit configured to supply a voltage of each phase of the three-phase AC output of the AC generator to a connection portion between the high-side MOSFET and the low-side MOSFET of each series circuit, and the AC power generation Based on the output of the machine, the on-off operation of the high-side MOSFET and the low-side MOSFET constituting the three series circuits of the first rectifier circuit is controlled, and the three-phase alternating current supplied to the first rectifier circuit is A high-side and low-side drive circuit that converts to direct current by the first rectifier circuit, and an alternating voltage of the alternating current generator is converted to a direct voltage. A second rectifier circuit that detects an overvoltage based on the output of the second rectifier circuit, and controls the output of the AC generator based on the output of the output voltage monitor circuit. It is characterized by.

また、好ましくは界磁コイルとステータコイルを備え、3相交流を出力する交流発電機と、ハイサイドMOSFETとロウサイドMOSFETとの直列接続により構成される直列回路を3組並列接続して構成され、前記各直列回路のハイサイドMOSFETとロウサイドMOSFETとの接続部に前記交流発電機の3相交流出力の各相の電圧がそれぞれ供給される第1の整流回路と、前記交流発電機の出力に基づき、前記第1の整流回路の前記3組の直列回路を構成するハイサイドMOSFETやロウサイドMOSFETのオンオフ動作を制御し、前記第1の整流回路に供給される3相交流を前記第1の整流回路により直流に変換するハイサイドおよびロウサイド駆動回路と、ダイオードを有し、前記交流発電機の交流電圧を直流電圧に変換する第2の整流回路と、前記第2の整流回路の出力に基づき低電圧を検知する出力電圧モニタ回路と、を備え、前記出力電圧モニタ回路の出力に基づき、前記交流発電機の出力を制御することを特徴とする。Preferably, the AC coil generator includes a field coil and a stator coil, and is configured by connecting three sets of parallel circuits of an AC generator that outputs a three-phase alternating current, and a series connection of a high-side MOSFET and a low-side MOSFET, Based on the first rectifier circuit in which the voltage of each phase of the three-phase AC output of the AC generator is supplied to the connection between the high-side MOSFET and the low-side MOSFET of each series circuit, and the output of the AC generator The on-off operation of the high-side MOSFET and the low-side MOSFET constituting the three series circuits of the first rectifier circuit is controlled, and the three-phase alternating current supplied to the first rectifier circuit is converted into the first rectifier circuit. The high-side and low-side drive circuits that convert to direct current by means of a diode and the alternating current voltage of the AC generator to direct current voltage A second rectifier circuit, and an output voltage monitor circuit that detects a low voltage based on the output of the second rectifier circuit, and controls the output of the AC generator based on the output of the output voltage monitor circuit It is characterized by doing.

また、好ましくは界磁コイルとステータコイルを備え、3相交流を出力する交流発電機と、ハイサイドMOSFETとロウサイドMOSFETとの直列接続により構成される直列回路を3組並列接続して構成され、前記各直列回路のハイサイドMOSFETとロウサイドMOSFETとの接続部に前記交流発電機の3相交流出力の各相の電圧がそれぞれ供給される第1の整流回路と、前記交流発電機の出力に基づき、前記第1の整流回路の前記3組の直列回路を構成するハイサイドMOSFETやロウサイドMOSFETのオンオフ動作を制御し、前記第1の整流回路に供給される3相交流を前記第1の整流回路により直流に変換するハイサイドおよびロウサイド駆動回路と、ダイオードを有し、前記交流発電機の交流電圧を直流電圧に変換する第2の整流回路と、前記第2の整流回路の出力に基づき過電圧や低電圧を検知する出力電圧モニタ回路と、を備え、前記出力電圧モニタ回路の出力に基づき、前記第1の整流回路が有するハイサイドMOSFETおよびロウサイドMOSFETが制御されることを特徴とする。Preferably, the AC coil generator includes a field coil and a stator coil, and is configured by connecting three sets of parallel circuits of an AC generator that outputs a three-phase alternating current, and a series connection of a high-side MOSFET and a low-side MOSFET, Based on the first rectifier circuit in which the voltage of each phase of the three-phase AC output of the AC generator is supplied to the connection between the high-side MOSFET and the low-side MOSFET of each series circuit, and the output of the AC generator The on-off operation of the high-side MOSFET and the low-side MOSFET constituting the three series circuits of the first rectifier circuit is controlled, and the three-phase alternating current supplied to the first rectifier circuit is converted into the first rectifier circuit. The high-side and low-side drive circuits that convert to direct current by means of a diode and the alternating current voltage of the AC generator to direct current voltage A second rectifier circuit, and an output voltage monitor circuit that detects an overvoltage or a low voltage based on the output of the second rectifier circuit, and based on the output of the output voltage monitor circuit, the first rectifier circuit The high-side MOSFET and the low-side MOSFET included in are controlled.

本発明によればMOSFETを3相整流器として用いる場合の不正駆動の防止,ノイズによる誤動作防止,駆動回路の故障検出と報知ができ、ダンプサージやジャンプスタート時の各種制御に対応できる。   According to the present invention, when a MOSFET is used as a three-phase rectifier, it is possible to prevent unauthorized driving, to prevent malfunction due to noise, to detect and notify a failure of a driving circuit, and to cope with various controls during dump surge and jump start.

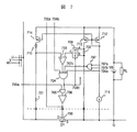
図1は本発明のMOS型オルタネータの第1の実施例である。図1において符号100は交流発電機であり、1a,1b,1cはステータコイル、1fは界磁コイルである。符号101〜103はハイサイドMOSFET、111〜113はロウサイドMOSFETであり、ハイサイドMOSFETの各ドレインは共通接続されてバッテリVBの正極に接続され、ロウサイドMOSFETの各ソースは共通接続されてバッテリVBの負極に接続されていて、これらのハイサイドMOSFETとロウサイドMOSFETとで全波整流器を構成する。   FIG. 1 shows a first embodiment of a MOS type alternator according to the present invention. In FIG. 1, reference numeral 100 denotes an AC generator, 1a, 1b, and 1c are stator coils, and 1f is a field coil. Reference numerals 101 to 103 are high-side MOSFETs, and 111 to 113 are low-side MOSFETs. The drains of the high-side MOSFETs are connected in common and connected to the positive electrode of the battery VB, and the sources of the low-side MOSFETs are connected in common and connected to the battery VB. The high-side MOSFET and the low-side MOSFET are connected to the negative electrode and constitute a full-wave rectifier.

U相V相W相それぞれの相のハイサイドMOSFETのソースと、対応するロウサイドMOSFETのドレインとは共通接続され、交流発電機の出力U,V,Wに接続する。なお、バッテリVBの正極と負極の間には負荷RLを接続する。符号160は3相全波整流器駆動装置であり、好ましくは1チップの集積回路で実現される。3相全波整流器駆動装置160中、符号121〜123はロウサイド駆動回路、131〜133はハイサイド駆動回路、141〜143は診断論理回路である。また、符号150は過電圧,過電流,過熱などを判定する保護診断回路である。   The source of the high-side MOSFET in each of the U-phase, V-phase, and W-phase and the drain of the corresponding low-side MOSFET are connected in common and connected to the outputs U, V, and W of the AC generator. A load RL is connected between the positive electrode and the negative electrode of the battery VB. Reference numeral 160 denotes a three-phase full-wave rectifier driving device, which is preferably realized by a one-chip integrated circuit. In the three-phase full-wave rectifier driving device 160, reference numerals 121 to 123 are low-side driving circuits, 131 to 133 are high-side driving circuits, and 141 to 143 are diagnostic logic circuits. Reference numeral 150 denotes a protection diagnostic circuit that determines overvoltage, overcurrent, overheating, and the like.

ロウサイド駆動回路121は交流発電機100の出力UとバッテリVBの負極電位とからロウサイドMOSFET111のオンタイミングとオフタイミングを判定し、さらにロウサイド駆動回路122,123の出力122a,123a及び後述するハイサイド駆動回路131の出力131aとから前述の判定結果の妥当性をチェックして最終的なオンオフのタイミングを決定し、決定結果121aをハイサイド駆動回路131,他のロウサイド駆動回路122と123に出力すると共に最終ゲート駆動信号ULDをロウサイド
MOSFET111のゲートに出力する。
The low side drive circuit 121 determines the on timing and off timing of the low side MOSFET 111 from the output U of the AC generator 100 and the negative potential of the battery VB, and further outputs 122 a and 123 a of the low side drive circuits 122 and 123 and a high side drive described later. The final on / off timing is determined by checking the validity of the determination result from the output 131a of the circuit 131, and the determination result 121a is output to the high-side drive circuit 131 and the other low-side drive circuits 122 and 123. The final gate drive signal ULD is output to the gate of the low-side MOSFET 111.

ロウサイド駆動回路121はこの他に強制オン信号151と強制オフ信号152を入力できて、前述の決定結果を無効にしてロウサイドMOSFET111を必要に応じて強制的にオン又はオフにできる。ロウサイド駆動回路122,123についても同様であるので説明は省略する。   In addition to this, the low side drive circuit 121 can input a forced on signal 151 and a forced off signal 152 to invalidate the above determination result and forcibly turn on or off the low side MOSFET 111 as necessary. The same applies to the low-side drive circuits 122 and 123, and thus description thereof is omitted.

ハイサイド駆動回路131は交流発電機の出力UとバッテリVBの正極電位とからハイサイドMOSFET101のオンタイミングとオフタイミングを判定し、さらにハイサイド駆動回路132,133の出力132a,133aと、ロウレベルサイド駆動回路121の出力121aとから前述の判定結果の妥当性をチェックして最終的なオンオフのタイミングを決定し、決定結果131aを他のハイサイド駆動回路132と133に出力すると共にゲート駆動信号UHDをハイサイドMOSFET101のゲートに出力する。   The high-side drive circuit 131 determines the on-timing and off-timing of the high-side MOSFET 101 from the output U of the alternator and the positive potential of the battery VB, and further, the outputs 132a and 133a of the high-side driving circuits 132 and 133 and the low-level side The validity of the determination result is checked from the output 121a of the drive circuit 121 to determine the final on / off timing, and the determination result 131a is output to the other high side drive circuits 132 and 133 and the gate drive signal UHD. Is output to the gate of the high-side MOSFET 101.

ハイサイド駆動回路131はこの他に強制オン信号151と強制オフ信号152を入力できて、前述の決定結果を無効にしてハイサイドMOSFET101を必要に応じて強制的にオン又はオフにできる。ハイサイド駆動回路132,133についても同様であるので説明は省略する。   In addition to this, the high side drive circuit 131 can also input a forced on signal 151 and a forced off signal 152 to invalidate the above-described determination result and forcibly turn on or off the high side MOSFET 101 as necessary. Since the same applies to the high-side drive circuits 132 and 133, the description thereof is omitted.

ロウサイド駆動回路121のオン判定は交流発電機の出力Uがバッテリの負極電位より低くなり、且つロウサイドMOSFETの寄生ダイオードの順バイアスがサブスレッシュホールド電流領域を越えない所定の電位になったタイミングで行う。図12に示すようにダイオードに所定の順バイアス電圧をかけた時の電流、例えば100Aを1.0とした時、100Aの場合より順バイアス電圧が0.6ボルトだけ小さい場合の電流は100Aの1.0×10−12以下になる。このような小電流領域では小数キャリヤの蓄積が微小であるため寄生ダイオードのリカバリ電流も無視できる大きさになり、バッテリから交流発電機への逆流によるラジオノイズの問題が解消される。 The ON determination of the low-side drive circuit 121 is performed at a timing when the output U of the AC generator becomes lower than the negative electrode potential of the battery and the forward bias of the parasitic diode of the low-side MOSFET reaches a predetermined potential that does not exceed the subthreshold current region. . As shown in FIG. 12, when a predetermined forward bias voltage is applied to the diode, for example, when 100 A is 1.0, the current when the forward bias voltage is smaller by 0.6 volts than when 100 A is 100 A. 1.0 × 10 −12 or less. In such a small current region, since the accumulation of minority carriers is very small, the recovery current of the parasitic diode becomes negligible, and the problem of radio noise due to the backflow from the battery to the AC generator is solved.

ロウサイド駆動回路121のオフ判定は交流発電機の出力Uが上昇しバッテリの負極電位に等しくなるタイミングすなわちMOSFET111のソース・ドレイン間電圧がゼロになるタイミングで行う。MOSFETの特性からソース・ドレイン間電圧がゼロになるとゲート・ソース間電圧にオンバイアスを加えていてもドレイン電流は自動的にゼロになる。従ってこのタイミングでMOSFET111をオフにすると遮断時のdi/dtノイズを無くすことができる。   The off-side determination of the low-side drive circuit 121 is performed at the timing when the output U of the AC generator rises and becomes equal to the negative electrode potential of the battery, that is, the timing at which the source-drain voltage of the MOSFET 111 becomes zero. When the source-drain voltage becomes zero due to the characteristics of the MOSFET, the drain current automatically becomes zero even if an on-bias is applied to the gate-source voltage. Therefore, if the MOSFET 111 is turned off at this timing, di / dt noise at the time of interruption can be eliminated.

ハイサイド駆動回路131のオン判定は交流発電機の出力Uがバッテリ電位VBより高くなり、且つハイサイドMOSFETの寄生ダイオードの順バイアスがサブスレッシュホールド電流領域を越えない所定の電位になったタイミングで行う。この場合、ロウサイド駆動回路121のオン判定と同様の理由でバッテリから交流発電機への逆流によるラジオノイズの問題が解消される。   The high-side drive circuit 131 is turned on when the output U of the AC generator becomes higher than the battery potential VB and the forward bias of the parasitic diode of the high-side MOSFET reaches a predetermined potential that does not exceed the subthreshold current region. Do. In this case, the problem of radio noise due to the backflow from the battery to the AC generator is solved for the same reason as the on determination of the low side drive circuit 121.

ハイサイド駆動回路131のオフ判定は交流発電機の出力Uが下降してバッテリ電位に等しくなるタイミングすなわちMOSFET101のソース・ドレイン間電圧がゼロになるタイミングで行う。MOSFETの特性からソース・ドレイン間電圧がゼロになるとゲート・ソース間電圧にオンバイアスを加えていてもドレイン電流は自動的にゼロになる。従ってこのタイミングでMOSFET101をオフにすると遮断時のdi/dtノイズを無くすことができる。   The high-side drive circuit 131 is turned off at the timing when the output U of the AC generator decreases and becomes equal to the battery potential, that is, when the source-drain voltage of the MOSFET 101 becomes zero. When the source-drain voltage becomes zero due to the characteristics of the MOSFET, the drain current automatically becomes zero even if an on-bias is applied to the gate-source voltage. Therefore, if the MOSFET 101 is turned off at this timing, di / dt noise at the time of interruption can be eliminated.

図10に以上で説明した交流発電機のU相V相W相の電圧とハイサイドMOSFET,ロウサイドMOSFETのそれぞれに印加されるゲート電圧のタイムチャートを示す。   FIG. 10 shows a time chart of the U-phase V-phase W-phase voltage and the gate voltage applied to each of the high-side MOSFET and the low-side MOSFET of the AC generator described above.

図1の符号141〜143はハイサイド駆動回路とロウサイド駆動回路の一方又は両方の故障を診断する論理回路である。論理回路141の一つの入力はロウサイドMOSFET111のゲート信号ULDであり、他の一つの入力はハイサイドMOSFET101のゲート信号UHDである。論理回路141〜143の出力はオープンドレイン又はオープンコレクタ形式の出力回路になっており、それぞれの出力がワイヤードORされて端子Lに接続する。   Reference numerals 141 to 143 in FIG. 1 are logic circuits for diagnosing a failure in one or both of the high-side drive circuit and the low-side drive circuit. One input of the logic circuit 141 is the gate signal ULD of the low-side MOSFET 111, and the other input is the gate signal UHD of the high-side MOSFET 101. The outputs of the logic circuits 141 to 143 are open drain or open collector type output circuits. Each output is wired-ORed and connected to the terminal L.

正常な動作ではULD・UHD=1の論理状態はあり得ないが、故障によりULD・
UHD=1となった場合は端子Lに異常状態を出力する。ただし、強制オン信号151を印加する場合はULD・UHD=1となるので異常状態を出力しないようにマスクする。論理回路142,143についても同様である。
In normal operation, the logic state of ULD · UHD = 1 is not possible.
When UHD = 1, an abnormal state is output to the terminal L. However, when the forced on signal 151 is applied, since ULD · UHD = 1, masking is performed so as not to output an abnormal state. The same applies to the logic circuits 142 and 143.

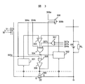
図2は本発明のハイサイド駆動回路の第1実施例である。図2において、符号200はソースが交流発電機のU相に接続し、ドレインがバッテリVBの正極に接続したMOSFET
であり、寄生ダイオードD1も示してある。符号201はハイサイドステータ電圧取り込み回路であり、U相の電圧を取り込み出力する。符号202はハイサイドバッテリ電圧取り込み回路であり、バッテリVBの正極電圧を取り込み出力する。
FIG. 2 shows a first embodiment of the high-side drive circuit according to the present invention. In FIG. 2, reference numeral 200 denotes a MOSFET whose source is connected to the U phase of the AC generator and whose drain is connected to the positive electrode of the battery VB.
A parasitic diode D1 is also shown. Reference numeral 201 denotes a high-side stator voltage capturing circuit that captures and outputs a U-phase voltage. Reference numeral 202 denotes a high-side battery voltage capturing circuit that captures and outputs the positive voltage of the battery VB.

符号203は比較器であり、その反転入力に前記ハイサイドステータ電圧取り込み回路201の出力を入力し、非反転入力にハイサイドバッテリ電圧取り込み回路202の出力を入力して、反転入力の電圧が非反転入力の電圧より高い場合にロウレベルを出力し、低い場合にハイレベルを出力する。この比較器の出力信号がMOSFET200のオンオフタイミングを判定する信号であり、次段の論理ゲート204に出力されるが、この段階ではまだオンオフを決定する信号ではない。   Reference numeral 203 denotes a comparator. The output of the high-side stator voltage capturing circuit 201 is input to the inverting input thereof, and the output of the high-side battery voltage capturing circuit 202 is input to the non-inverting input. A low level is output when the voltage is higher than the voltage of the inverting input, and a high level is output when the voltage is low. The output signal of this comparator is a signal for determining the on / off timing of the MOSFET 200, and is output to the logic gate 204 in the next stage, but is not yet a signal for determining on / off at this stage.

論理ゲート204は負論理のNANDゲートであり、比較器203の出力の他に強制オフ信号204aと、後述するロウサイド論理回路からの出力204bと、論理ゲート207の出力207cとを入力し、全ての入力がロウレベルの時にハイレベルを出力し、それ以外はロウレベルを出力する決定論理回路である。   The logic gate 204 is a NAND gate of negative logic, and inputs a forced off signal 204a, an output 204b from a low-side logic circuit described later, and an output 207c of the logic gate 207 in addition to the output of the comparator 203. This is a decision logic circuit that outputs a high level when the input is at a low level, and outputs a low level otherwise.

すなわち、比較器203からのオンオフ判定信号がロウレベルであっても前記信号204a,204b,204cの少なくとも一つがハイレベルの時は論理ゲート204の出力はロウレベルになる。論理ゲート207は負論理のORゲートであり、信号207aと207bは他の相の決定論理回路の出力であり、少なくともどちらか一方がロウレベルで無い時はオンオフを判定する比較回路203からのオン指令信号は不正信号として無視される。   That is, even if the on / off determination signal from the comparator 203 is at a low level, the output of the logic gate 204 is at a low level when at least one of the signals 204a, 204b, 204c is at a high level. The logic gate 207 is a negative logic OR gate, and the signals 207a and 207b are the outputs of the decision logic circuit of the other phase. When at least one of them is not at the low level, the ON command from the comparison circuit 203 for determining ON / OFF The signal is ignored as an illegal signal.

論理ゲート204の出力はハイサイドMOSFETのオンオフ決定信号であり、論理ゲート205に出力される他に後述するロウサイド駆動回路の論理ゲートに出力される。論理ゲート205は正論理のORゲートであり、論理ゲート204の出力の他に強制オン信号205aを入力し、少なくとも一方の入力がハイレベルの時にハイレベルを出力し、それ以外はロウレベルを出力する論理回路である。すなわち、論理ゲート204からの信号204cがハイレベルの時は論理ゲート205の出力はハイレベルになり、強制オン信号205aがハイレベルの時もハイレベルになる。論理ゲート205の出力はハイサイド
MOSFETの最終オンオフ決定信号であり、バッファ回路206を介してハイサイド
MOSFET200のゲートに供給され、オンオフを制御する。
The output of the logic gate 204 is an ON / OFF decision signal for the high-side MOSFET, and in addition to being output to the logic gate 205, it is output to the logic gate of the low-side drive circuit described later. The logic gate 205 is a positive logic OR gate, which receives a forced on signal 205a in addition to the output of the logic gate 204, outputs a high level when at least one input is at a high level, and outputs a low level otherwise. It is a logic circuit. That is, when the signal 204c from the logic gate 204 is at a high level, the output of the logic gate 205 is at a high level, and also when the forced on signal 205a is at a high level. The output of the logic gate 205 is a final on / off decision signal of the high side MOSFET, and is supplied to the gate of the high side MOSFET 200 via the buffer circuit 206 to control on / off.

符号208はオープンドレイン又はオープンコレクタ出力形式の論理ゲートであり、回路の故障などによる同一相のハイサイドMOSFETとロウサイドMOSFETの同時オンを検出する。論理ゲートの入力であるバッファ回路206の出力206aと後述するロウサイド駆動回路からの出力208aが共にハイレベルの時、出力208bから電流をシンクし、少なくともどちらか一方がロウレベルの時及び強制オン信号205aがハイレベルの時、出力はハイインピーダンス状態になる。   Reference numeral 208 denotes a logic gate of an open drain or open collector output type, and detects simultaneous on of the high-side MOSFET and the low-side MOSFET in the same phase due to a circuit failure or the like. When both the output 206a of the buffer circuit 206, which is the input of the logic gate, and the output 208a from the low side driving circuit described later are at a high level, current is sunk from the output 208b, and when at least one of them is at a low level and the forced on signal 205a When is high, the output is in a high impedance state.

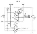
図3は本発明のロウサイド駆動回路の第1実施例である。図3において、符号300はソースがバッテリVBの負極にドレインが交流発電機のU相に接続したMOSFETであり、寄生ダイオードD2も付記する。符号301はロウサイドステータ電圧取り込み回路であり、U相の電圧を取り込み出力する。符号302はロウサイドバッテリ電圧取り込み回路であり、バッテリVBの負極電圧を取り込み出力する。   FIG. 3 shows a first embodiment of the low-side drive circuit of the present invention. In FIG. 3, reference numeral 300 denotes a MOSFET having a source connected to the negative electrode of the battery VB and a drain connected to the U phase of the AC generator, and a parasitic diode D2 is also added. Reference numeral 301 denotes a low-side stator voltage capturing circuit that captures and outputs a U-phase voltage. Reference numeral 302 denotes a low side battery voltage capturing circuit which captures and outputs the negative voltage of the battery VB.

符号303は比較器であり、その非反転入力に前記ロウサイドステータ電圧取り込み回路301の出力を入力し、反転入力にロウサイドバッテリ電圧取り込み回路302の出力を入力する。比較器の非反転入力の電圧が反転入力の電圧より低い場合にロウレベルを出力し、高い場合はハイレベルを出力する。この出力信号はMOSFET300のオンオフタイミングを判定する信号であり、次段の論理ゲート304に出力されるが、この段階ではまだオンオフを決定する信号ではない。   Reference numeral 303 denotes a comparator which inputs the output of the low-side stator voltage capturing circuit 301 to its non-inverting input and inputs the output of the low-side battery voltage capturing circuit 302 to its inverting input. When the voltage of the non-inverting input of the comparator is lower than the voltage of the inverting input, the low level is output, and when the voltage is high, the high level is output. This output signal is a signal for determining the on / off timing of the MOSFET 300 and is output to the logic gate 304 at the next stage, but is not yet a signal for determining on / off at this stage.

論理ゲート304は負論理のNANDゲートであり、比較器303の出力の他に強制オフ信号304aと、前述したハイサイド論理回路からの出力304bと、論理ゲート307の出力307cとを入力し、全ての入力がロウレベルの時にハイレベルを出力し、それ以外はロウレベルを出力するオンオフ決定論理回路である。   The logic gate 304 is a negative logic NAND gate, and inputs the forced OFF signal 304a, the output 304b from the high-side logic circuit described above, and the output 307c of the logic gate 307 in addition to the output of the comparator 303. This is an on / off decision logic circuit that outputs a high level when the input is low, and outputs a low level otherwise.

すなわち、比較器303からのオンオフ判定信号がロウレベルであっても前記信号304a,304b,307cの少なくとも一つがハイレベルの時は論理ゲート304の出力はロウレベルになる。   That is, even if the on / off determination signal from the comparator 303 is at a low level, the output of the logic gate 304 is at a low level when at least one of the signals 304a, 304b, 307c is at a high level.

論理ゲート307は負論理のORゲートであり、信号307aと307bは他の相の決定論理回路の出力であり、少なくともどちらか一方がロウレベルで無い時はオンオフ判定回路303からのオン指令信号は不正信号として無視される。論理ゲート304の出力はロウサイドMOSFETのオンオフ決定信号であり、論理ゲート305に出力される他に前述したハイサイド駆動回路の論理ゲートに出力される。   The logic gate 307 is a negative logic OR gate, the signals 307a and 307b are the outputs of the decision logic circuit of the other phase, and the ON command signal from the ON / OFF determination circuit 303 is invalid when at least one of them is not at the low level. Ignored as a signal. The output of the logic gate 304 is an ON / OFF decision signal for the low-side MOSFET, and is output to the logic gate of the above-described high-side drive circuit in addition to being output to the logic gate 305.

論理ゲート305は正論理のORゲートであり、論理ゲート304の出力の他に強制オン信号305aを入力し、少なくとも一方の入力がハイレベルの時にハイレベルを出力し、それ以外はロウレベルを出力する。すなわち、論理ゲート304からの信号304cがハイレベルの時は論理ゲート305の出力はハイレベルになり、強制オン信号305aがハイレベルの時もハイレベルになる。   The logic gate 305 is a positive logic OR gate, which receives a forced on signal 305a in addition to the output of the logic gate 304, outputs a high level when at least one input is high, and outputs a low level otherwise. . That is, when the signal 304c from the logic gate 304 is at a high level, the output of the logic gate 305 is at a high level, and also when the forced on signal 305a is at a high level.

論理ゲート305の出力はロウサイドMOSFETの最終オンオフ決定信号であり、バッファ回路306を介してロウサイドMOSFET300のゲートに供給され、オンオフを制御する。符号308はオープンドレイン又はオープンコレクタ出力形式の論理ゲートであり、回路の故障などによる同一相のハイサイドMOSFETとロウサイドMOSFETの同時オンを検出する。論理ゲートの入力であるバッファ回路306の出力306aと前述したハイサイド駆動回路からの出力308aとが共にハイレベルの時、出力308bから電流をシンクし、少なくともどちらか一方がロウレベルの時及び強制オン信号305aがハイレベルの時、出力はハイインピーダンス状態になる。   The output of the logic gate 305 is a final on / off determination signal of the low-side MOSFET, and is supplied to the gate of the low-side MOSFET 300 via the buffer circuit 306 to control on / off. Reference numeral 308 denotes a logic gate of an open drain or open collector output type, and detects simultaneous ON of the high-side MOSFET and the low-side MOSFET in the same phase due to a circuit failure or the like. When both the output 306a of the buffer circuit 306, which is the input of the logic gate, and the output 308a from the above-described high side driving circuit are high level, current is sunk from the output 308b, and when at least one of them is low level and forced on When the signal 305a is at a high level, the output is in a high impedance state.

図4は本発明のハイサイド駆動回路の第2実施例である。図4において、符号400はソースが交流発電機のU相に接続し、ドレインがバッテリVBの正極に接続したMOSFETであり、寄生ダイオードD1も示す。電圧シフト手段401,逆流阻止ダイオード410,定電流源411がハイサイドステータ電圧取り込み回路であり、U相の電圧を所定電圧
VXだけシフトダウンして比較器に出力する。
FIG. 4 shows a second embodiment of the high-side drive circuit according to the present invention. In FIG. 4, reference numeral 400 denotes a MOSFET whose source is connected to the U phase of the AC generator and whose drain is connected to the positive electrode of the battery VB, and also shows a parasitic diode D1. The voltage shift means 401, the reverse current blocking diode 410, and the constant current source 411 are high-side stator voltage take-in circuits, which shift down the U-phase voltage by a predetermined voltage VX and output it to the comparator.

電圧シフト手段402,408,定電流源412はハイサイドバッテリ電圧取り込み回路であり、バッテリVBの正極電圧を電圧シフト手段402で所定電圧VY1だけシフトダウンし、さらに電圧シフト手段408で所定電圧VY2だけシフトダウンしてアナログマルチプレクサ409に出力する。なお、VX=VY1+VY2の関係である。符号409はアナログマルチプレクサであり、制御信号により入力信号a,bのどちらかを選択して信号cとして出力する。   The voltage shift means 402 and 408 and the constant current source 412 are high-side battery voltage capturing circuits, and the positive voltage of the battery VB is shifted down by the predetermined voltage VY1 by the voltage shift means 402, and further the predetermined voltage VY2 by the voltage shift means 408. Shift down and output to analog multiplexer 409. Note that VX = VY1 + VY2. Reference numeral 409 denotes an analog multiplexer which selects one of the input signals a and b by a control signal and outputs it as a signal c.

符号403は比較器であり、その反転入力に電圧シフト手段401の出力を、非反転入力にアナログマルチプレクサ409の出力を入力し、反転入力の電圧が非反転入力の電圧より高い場合にロウレベルを出力し、低い場合にハイレベルを出力する。この出力信号は次段の論理ゲート404に出力され、MOSFET400のオンオフタイミングを判定する信号となるが、この段階ではまだオンオフを決定する信号ではない。   Reference numeral 403 denotes a comparator. The output of the voltage shift means 401 is input to the inverting input, the output of the analog multiplexer 409 is input to the non-inverting input, and a low level is output when the voltage of the inverting input is higher than the voltage of the non-inverting input. When it is low, it outputs a high level. This output signal is output to the logic gate 404 of the next stage and becomes a signal for determining the on / off timing of the MOSFET 400, but at this stage, it is not yet a signal for determining on / off.

論理ゲート404は負論理のNANDゲートであり、比較器403の出力の他に強制オフ信号404a、後述するロウサイド論理回路からの出力404b及び論理ゲート407の出力407cを入力し、全ての入力がロウレベルの時にハイレベルを出力し、それ以外はロウレベルを出力するオンオフタイミング決定論理回路である。すなわち、比較器403からのオンオフ判定信号がロウレベルであっても信号404a,404b,404cの少なくとも一つがハイレベルの時は論理ゲート404の出力はロウレベルになる。   The logic gate 404 is a NAND gate of negative logic, and inputs a forced off signal 404a, an output 404b from a low side logic circuit described later, and an output 407c of the logic gate 407 in addition to the output of the comparator 403, and all inputs are at a low level. This is an on / off timing determination logic circuit that outputs a high level at this time and outputs a low level at other times. That is, even if the on / off determination signal from the comparator 403 is at a low level, the output of the logic gate 404 is at a low level when at least one of the signals 404a, 404b, 404c is at a high level.

論理ゲート407は負論理のORゲートであり、信号407aと407bは他の相の決定論理回路の出力であり、少なくともどちらか一方がロウレベルで無い時は比較器403からのオン指令信号は不正信号として無視される。論理ゲート404の出力404cはハイサイドMOSFETのオンオフ決定信号であり、論理ゲート405に出力される他に後述するロウサイド駆動回路のオンオフタイミング決定論理回路に出力され、さらにアナログマルチプレクサ409の制御信号として出力される。   The logic gate 407 is a negative logic OR gate, and the signals 407a and 407b are the outputs of the decision logic circuits of the other phases. When at least one of them is not at the low level, the ON command signal from the comparator 403 is an invalid signal. Ignored as The output 404c of the logic gate 404 is an ON / OFF decision signal for the high-side MOSFET. In addition to being outputted to the logic gate 405, it is also outputted to an on / off timing decision logic circuit for a low side driving circuit described later, and further outputted as a control signal for the analog multiplexer 409. Is done.

論理ゲート404の出力404cがロウレベルの時、比較器403の非反転入力にはアナログマルチプレクサ409のa入力が供給される。従って、比較器403の出力はステータ電圧Uがバッテリの正極電圧より所定電圧VY2だけ高くなったタイミングでロウレベルに反転する。論理ゲート404の出力404cがハイレベルに反転すると比較器403の非反転入力にはアナログマルチプレクサ409のb入力が供給される。従って、比較器403の出力はステータ電圧Uがバッテリの正極電圧と同じ電位まで低下しタイミングでハイレベルに反転する。   When the output 404c of the logic gate 404 is at a low level, the a input of the analog multiplexer 409 is supplied to the non-inverting input of the comparator 403. Therefore, the output of the comparator 403 is inverted to the low level at the timing when the stator voltage U becomes higher by the predetermined voltage VY2 than the positive voltage of the battery. When the output 404c of the logic gate 404 is inverted to a high level, the b input of the analog multiplexer 409 is supplied to the non-inverting input of the comparator 403. Therefore, the output of the comparator 403 is inverted to a high level at the timing when the stator voltage U drops to the same potential as the positive voltage of the battery.

なお、ここで所定電圧VY2はゼロボルトより大きく、且つ寄生ダイオードD1の電流がサブスレッシュホールド電流領域を越えない範囲の順方向電圧領域に設定する。論理ゲート405は正論理のORゲートであり、論理ゲート404の出力の他に強制オン信号
405aを入力し、少なくとも一方の入力がハイレベルの時にハイレベルを出力し、それ以外はロウレベルを出力する。すなわち、論理ゲート404からの信号404cがハイレベルの時は論理ゲート405の出力はハイレベルになり、強制オン信号405aがハイレベルの時にもハイレベルになる。論理ゲート405の出力はハイサイドMOSFETの最終オンオフ決定信号であり、バッファ回路406を介してハイサイドMOSFET400のゲートに供給され、オンオフを制御する。
Here, the predetermined voltage VY2 is set to a forward voltage region in a range in which the current of the parasitic diode D1 is larger than zero volts and does not exceed the subthreshold current region. The logic gate 405 is a positive logic OR gate, which receives a forced on signal 405a in addition to the output of the logic gate 404, outputs a high level when at least one input is at a high level, and outputs a low level otherwise. . That is, when the signal 404c from the logic gate 404 is at a high level, the output of the logic gate 405 is at a high level, and also when the forced on signal 405a is at a high level. The output of the logic gate 405 is a final on / off determination signal of the high-side MOSFET, and is supplied to the gate of the high-side MOSFET 400 via the buffer circuit 406 to control on / off.

図5は本発明のロウサイド駆動回路の第2実施例である。図5において、符号500はドレインが交流発電機のU相に接続し、ソースがバッテリVBの負極に接続したMOSFETであり、寄生ダイオードD2も付記してある。電圧シフト手段501と、逆流阻止ダイオード510と、定電流源511とがロウサイドステータ電圧取り込み回路であり、U相の電圧を所定電圧VXだけシフトアップして比較器503に出力する。   FIG. 5 shows a second embodiment of the low side drive circuit according to the present invention. In FIG. 5, reference numeral 500 denotes a MOSFET whose drain is connected to the U phase of the AC generator and whose source is connected to the negative electrode of the battery VB, and a parasitic diode D2 is also added. The voltage shift unit 501, the backflow prevention diode 510, and the constant current source 511 are a low-side stator voltage capturing circuit, which shifts up the U-phase voltage by a predetermined voltage VX and outputs it to the comparator 503.

電圧シフト手段502,定電流源512はロウサイドバッテリ電圧取り込み回路であり、バッテリVBの負極電圧を電圧シフト手段502で所定電圧VYだけシフトアップしてアナログマルチプレクサ509に出力する。なお、ここではVX=VYの関係である。   The voltage shift means 502 and the constant current source 512 are low side battery voltage fetch circuits, and the negative voltage of the battery VB is shifted up by the predetermined voltage VY by the voltage shift means 502 and output to the analog multiplexer 509. Here, the relationship is VX = VY.

符号509のアナログマルチプレクサは、制御信号により入力信号a,bのどちらかを選択して信号cとして出力する。符号503は比較器であり、その非反転入力に電圧シフト手段501の出力を、反転入力にアナログマルチプレクサ509の出力を入力し、非反転入力の電圧が反転入力の電圧より低い場合にロウレベルを出力し、高い場合はハイレベルを出力する。この出力信号は次段の論理ゲート504に出力され、MOSFET500のオンオフタイミングを判定する信号となるが、この段階ではまだオンオフを決定する信号ではない。   The analog multiplexer denoted by reference numeral 509 selects one of the input signals a and b by the control signal and outputs it as the signal c. Reference numeral 503 denotes a comparator, which outputs the voltage shift means 501 to its non-inverting input, inputs the output of the analog multiplexer 509 to its inverting input, and outputs a low level when the voltage of the non-inverting input is lower than the voltage of the inverting input. If it is high, it outputs a high level. This output signal is output to the logic gate 504 in the next stage and becomes a signal for determining the on / off timing of the MOSFET 500, but at this stage, it is not yet a signal for determining on / off.

論理ゲート504は負論理のNANDゲートであり、比較器503の出力の他に強制オフ信号504aと、ハイサイド論理回路からの出力504bと、論理ゲート507の出力507cとを入力し、全ての入力がロウレベルの時にハイレベルを出力し、それ以外はロウレベルを出力するオンオフタイミング決定論理回路である。   The logic gate 504 is a NAND gate of negative logic, and inputs the forced off signal 504a, the output 504b from the high side logic circuit, and the output 507c of the logic gate 507 in addition to the output of the comparator 503, and all inputs. This is an on / off timing determination logic circuit that outputs a high level when is low, and outputs a low level otherwise.

すなわち、比較器503からのオンオフ判定信号がロウレベルであっても信号504a,504b,504cの少なくとも一つがハイレベルの時は論理ゲート504の出力はロウレベルになる。論理ゲート507は負論理のORゲートであり、信号507aと507bは他の相の決定論理回路の出力であり、少なくともどちらか一方がロウレベルで無い時は比較器503からのオン指令信号は不正信号として無視される。   That is, even if the on / off determination signal from the comparator 503 is at a low level, the output of the logic gate 504 is at a low level when at least one of the signals 504a, 504b, and 504c is at a high level. The logic gate 507 is a negative logic OR gate, and the signals 507a and 507b are the outputs of the decision logic circuit of the other phase. When at least one of them is not at the low level, the ON command signal from the comparator 503 is an invalid signal. Ignored as

論理ゲート504の出力504cはロウサイドMOSFETのオンオフ決定信号であり、論理ゲート505に出力される他にハイサイド駆動回路のオンオフタイミング決定論理回路に出力され、さらにアナログマルチプレクサ509の制御信号として出力される。論理ゲート504の出力504cがロウレベルの時、比較器503の反転入力にはアナログマルチプレクサ509のb入力が供給される。   The output 504c of the logic gate 504 is an on / off determination signal for the low-side MOSFET. In addition to being output to the logic gate 505, the output is also output to the on / off timing determination logic circuit of the high-side drive circuit and further output as a control signal for the analog multiplexer 509. . When the output 504c of the logic gate 504 is at a low level, the b input of the analog multiplexer 509 is supplied to the inverting input of the comparator 503.

従って、比較器503の出力はステータ電圧Uがバッテリの負極電圧より所定電圧VYだけ低くなったタイミングでロウレベルに反転する。論理ゲート504の出力504cがハイレベルに反転すると比較器403の非反転入力にはアナログマルチプレクサ509のa入力が供給される。従って、比較器503の出力はステータ電圧Uがバッテリの負極電圧と同じ電位まで上昇したタイミングでハイレベルに反転する。   Therefore, the output of the comparator 503 is inverted to the low level at the timing when the stator voltage U is lower than the negative voltage of the battery by the predetermined voltage VY. When the output 504c of the logic gate 504 is inverted to a high level, the a input of the analog multiplexer 509 is supplied to the non-inverting input of the comparator 403. Accordingly, the output of the comparator 503 is inverted to a high level at the timing when the stator voltage U rises to the same potential as the negative voltage of the battery.

なお、ここで所定電圧VYはゼロボルトより大きく、且つ寄生ダイオードD2の電流がサブスレッシュホールド電流領域を越えない範囲の順方向電圧領域に設定する。論理ゲート505は正論理のORゲートであり、論理ゲート504の出力の他に強制オン信号505aを入力し、少なくとも一方の入力がハイレベルの時にハイレベルを出力し、それ以外はロウレベルを出力する論理回路である。すなわち、論理ゲート504からの信号504cがハイレベルの時は論理ゲート505の出力はハイレベルになり、強制オン信号505aがハイレベルの時もハイレベルになる。論理ゲート505の出力はロウサイドMOSFETの最終オンオフ決定信号であり、バッファ回路506を介してハイサイドMOSFET
500のゲートに供給され、オンオフを制御する。
Here, the predetermined voltage VY is set to a forward voltage region in a range in which the current of the parasitic diode D2 is larger than zero volts and does not exceed the subthreshold current region. The logic gate 505 is a positive logic OR gate, which receives a forced on signal 505a in addition to the output of the logic gate 504, outputs a high level when at least one input is at a high level, and outputs a low level otherwise. It is a logic circuit. That is, when the signal 504c from the logic gate 504 is at a high level, the output of the logic gate 505 is at a high level, and also when the forced on signal 505a is at a high level. The output of the logic gate 505 is a final on / off decision signal of the low-side MOSFET, and the high-side MOSFET is passed through the buffer circuit 506.
It is supplied to 500 gates and controls on / off.

図6は本発明のハイサイド駆動回路の第3実施例である。図6において、符号600は、ソースが交流発電機のU相に接続し、ドレインがバッテリVBの正極に接続したMOSFETであり、寄生ダイオードD1も付記する。電圧シフト手段である抵抗601と、逆流阻止ダイオード610と、定電流源としてのMOSFET614とがハイサイドステータ電圧取り込み回路であり、U相の電圧を所定電圧VXだけシフトダウンして比較器603に出力する。   FIG. 6 shows a third embodiment of the high-side drive circuit according to the present invention. In FIG. 6, reference numeral 600 denotes a MOSFET whose source is connected to the U-phase of the AC generator and whose drain is connected to the positive electrode of the battery VB, and a parasitic diode D1 is also added. A resistor 601 serving as a voltage shift means, a reverse current blocking diode 610, and a MOSFET 614 serving as a constant current source are high-side stator voltage capturing circuits, and the U-phase voltage is shifted down by a predetermined voltage VX and output to the comparator 603. To do.

電圧シフト手段である抵抗602,608と、定電流源としてのMOSFET613とがハイサイドバッテリ電圧取り込み回路であり、バッテリVBの正極電圧を602で所定電圧VY1だけ、608で所定電圧VY2だけシフトダウンしてアナログマルチプレクサ609に出力する。なお、VX=VY1+VY2の関係である。   Resistors 602 and 608 serving as voltage shift means and a MOSFET 613 serving as a constant current source are high-side battery voltage capturing circuits, and the positive voltage of the battery VB is shifted down by a predetermined voltage VY1 at 602 and by a predetermined voltage VY2 at 608. To the analog multiplexer 609. Note that VX = VY1 + VY2.

符号609のアナログマルチプレクサは、制御信号により入力信号a,bのどちらかを選択して信号cとして出力する。なお、本実施例の電圧シフト手段601,602,608は抵抗である。定電流源611、MOSFET612は基準電流発生回路である。   The analog multiplexer denoted by reference numeral 609 selects one of the input signals a and b based on the control signal and outputs it as a signal c. Note that the voltage shift means 601, 602, and 608 of this embodiment are resistors. The constant current source 611 and the MOSFET 612 are reference current generation circuits.

符号603は比較器であり、その反転入力に電圧シフト手段である抵抗601の出力を、非反転入力にアナログマルチプレクサ609の出力を入力し、反転入力の電圧が非反転入力の電圧より高い場合にロウレベルを出力し、低い場合にハイレベルを出力する。この出力信号は次段の論理ゲート604に出力され、MOSFET600のオンオフタイミングを判定する信号となるが、この段階ではまだオンオフを決定する信号ではない。   Reference numeral 603 denotes a comparator. When the output of the resistor 601 serving as voltage shift means is input to the inverting input and the output of the analog multiplexer 609 is input to the non-inverting input, and the voltage of the inverting input is higher than the voltage of the non-inverting input. Outputs a low level, and outputs a high level when low. This output signal is output to the logic gate 604 of the next stage and becomes a signal for determining the on / off timing of the MOSFET 600, but at this stage, it is not yet a signal for determining on / off.

論理ゲート604は負論理のNANDゲートであり、比較器603の出力の他に強制オフ信号604a,ロウサイド論理回路からの出力604b及び論理ゲート607の出力
607cを入力し、全ての入力がロウレベルの時にハイレベルを出力し、それ以外はロウレベルを出力するオンオフタイミング決定論理回路である。すなわち、比較器603からのオンオフ判定信号がロウレベルであっても信号604a,604b,604cの少なくとも一つがハイレベルの時は論理ゲート604の出力はロウレベルになる。
The logic gate 604 is a negative logic NAND gate. In addition to the output of the comparator 603, the forced-off signal 604a, the output 604b from the low-side logic circuit, and the output 607c of the logic gate 607 are input. An on / off timing determination logic circuit that outputs a high level and outputs a low level otherwise. That is, even when the on / off determination signal from the comparator 603 is at a low level, the output of the logic gate 604 is at a low level when at least one of the signals 604a, 604b, and 604c is at a high level.

論理ゲート607は負論理のORゲートであり、信号607aと607bは他の相の決定論理回路の出力であり、少なくともどちらか一方がロウレベルで無い時は比較器603からのオン指令信号は不正信号として無視される。論理ゲート604の出力604cはハイサイドMOSFETのオンオフ決定信号であり、論理ゲート605に出力される他に後述するロウサイド駆動回路のオンオフタイミング決定論理回路に出力され、さらにアナログマルチプレクサ609の制御信号として出力される。   The logic gate 607 is a negative logic OR gate, the signals 607a and 607b are the outputs of the decision logic circuit of the other phase, and when at least one of them is not at the low level, the ON command signal from the comparator 603 is an invalid signal. Ignored as An output 604c of the logic gate 604 is an on / off determination signal for the high-side MOSFET. In addition to being output to the logic gate 605, it is also output to an on / off timing determination logic circuit for a low-side drive circuit described later, and further output as a control signal for the analog multiplexer 609 Is done.

論理ゲート604の出力604cがロウレベルの時、比較器603の非反転入力にはアナログマルチプレクサ609のa入力が供給される。従って、比較器603の出力はステータ電圧Uがバッテリの正極電圧より所定電圧VY2だけ高くなったタイミングでロウレベルに反転する。   When the output 604c of the logic gate 604 is at a low level, the a input of the analog multiplexer 609 is supplied to the non-inverting input of the comparator 603. Accordingly, the output of the comparator 603 is inverted to the low level at the timing when the stator voltage U is higher than the positive voltage of the battery by the predetermined voltage VY2.

論理ゲート604の出力604cがハイレベルに反転すると比較器603の非反転入力にはアナログマルチプレクサ609のb入力が供給される。従って、比較器603の出力はステータ電圧Uがバッテリの正極電圧と同じ電位まで低下したタイミングでハイレベルに反転する。なお、ここで所定電圧VY2はゼロボルトより大きく、且つ寄生ダイオードD1の電流がサブスレッシュホールド電流領域を越えない範囲の順方向電圧領域に設定する。   When the output 604c of the logic gate 604 is inverted to a high level, the b input of the analog multiplexer 609 is supplied to the non-inverting input of the comparator 603. Therefore, the output of the comparator 603 is inverted to a high level at the timing when the stator voltage U is lowered to the same potential as the positive voltage of the battery. Here, the predetermined voltage VY2 is set to a forward voltage region in a range in which the current of the parasitic diode D1 is larger than zero volts and does not exceed the subthreshold current region.

論理ゲート605は正論理のORゲートであり、論理ゲート604の出力の他に強制オン信号605aを入力し、少なくとも一方の入力がハイレベルの時にハイレベルを出力し、それ以外はロウレベルを出力する論理回路である。すなわち、論理ゲート604からの信号604cがハイレベルの時は論理ゲート605の出力はハイレベルになり、強制オン信号605aがハイレベルの時もハイレベルになる。論理ゲート605の出力はハイサイドMOSFETの最終オンオフ決定信号であり、バッファ回路606を介してハイサイドMOSFET600のゲートに供給され、オンオフを制御する。   The logic gate 605 is a positive logic OR gate, which receives a forced on signal 605a in addition to the output of the logic gate 604, outputs a high level when at least one input is at a high level, and outputs a low level otherwise. It is a logic circuit. That is, when the signal 604c from the logic gate 604 is at a high level, the output of the logic gate 605 is at a high level, and also when the forced on signal 605a is at a high level. The output of the logic gate 605 is a final on / off determination signal of the high-side MOSFET, and is supplied to the gate of the high-side MOSFET 600 via the buffer circuit 606 to control on / off.

図7は本発明のロウサイド駆動回路の第3実施例である。図7において、符号700はドレインが交流発電機のU相にソースがバッテリVBの負極に接続したMOSFETであり、寄生ダイオードD2も付記した。電圧シフト手段である抵抗701と、逆流阻止ダイオード710と、定電流源としてのMOSFET714とがロウサイドステータ電圧取り込み回路であり、U相の電圧を所定電圧VXだけシフトアップして比較器に出力する。電圧シフト手段である抵抗702と、定電流源としてのMOSFET713とがロウサイドバッテリ電圧取り込み回路であり、バッテリVBの負極電圧を702で所定電圧VYだけシフトアップしてアナログマルチプレクサに出力する。なお、ここではVX=VYの関係がある。   FIG. 7 shows a third embodiment of the low side drive circuit according to the present invention. In FIG. 7, reference numeral 700 denotes a MOSFET having a drain connected to the U phase of the AC generator and a source connected to the negative electrode of the battery VB, and a parasitic diode D2 is also added. A resistor 701 serving as a voltage shift means, a reverse current blocking diode 710, and a MOSFET 714 serving as a constant current source are a low-side stator voltage capturing circuit, and the U-phase voltage is shifted up by a predetermined voltage VX and output to the comparator. . A resistor 702 as a voltage shift means and a MOSFET 713 as a constant current source are a low-side battery voltage fetch circuit, and the negative voltage of the battery VB is shifted up by a predetermined voltage VY at 702 and output to the analog multiplexer. Here, there is a relationship of VX = VY.

符号709はアナログマルチプレクサであり、制御信号により入力信号a,bのどちらかを選択して信号cとして出力する。符号703は比較器であり、その非反転入力に電圧シフト手段である抵抗701の出力を、反転入力にアナログマルチプレクサ709の出力を入力し、非反転入力の電圧が反転入力の電圧より低い場合にロウレベルを出力し、高い場合はハイレベルを出力する。この出力信号は次段の論理ゲート704に出力され、
MOSFET700のオンオフタイミングを判定する信号となるが、この段階ではまだオンオフを決定する信号ではない。
Reference numeral 709 denotes an analog multiplexer that selects one of the input signals a and b by a control signal and outputs it as a signal c. Reference numeral 703 denotes a comparator. When the output of the resistor 701 that is a voltage shift means is input to the non-inverting input and the output of the analog multiplexer 709 is input to the inverting input, the voltage of the non-inverting input is lower than the voltage of the inverting input. A low level is output, and if it is high, a high level is output. This output signal is output to the logic gate 704 in the next stage,
Although it is a signal for determining the on / off timing of the MOSFET 700, it is not yet a signal for determining on / off at this stage.

論理ゲート704は負論理のNANDゲートであり、比較器703の出力の他に強制オフ信号704aと、ハイサイド論理回路からの出力704bと、論理ゲート707の出力707cとを入力し、全ての入力がロウレベルの時にハイレベルを出力し、それ以外はロウレベルを出力するオンオフタイミング決定論理回路である。   The logic gate 704 is a NAND gate of negative logic, and inputs the forced off signal 704a, the output 704b from the high side logic circuit, and the output 707c of the logic gate 707 in addition to the output of the comparator 703, and all inputs. This is an on / off timing determination logic circuit that outputs a high level when is low, and outputs a low level otherwise.

すなわち、比較器703からのオンオフ判定信号がロウレベルであっても信号704a,704b,704cの少なくとも一つがハイレベルの時は論理ゲート704の出力はロウレベルになる。論理ゲート707は負論理のORゲートであり、信号707aと707bは他の相の決定論理回路の出力であり、少なくともどちらか一方がロウレベルで無い時は比較器703からのオン指令信号は不正信号として無視される。   That is, even if the on / off determination signal from the comparator 703 is at a low level, the output of the logic gate 704 is at a low level when at least one of the signals 704a, 704b, and 704c is at a high level. The logic gate 707 is a negative logic OR gate, and the signals 707a and 707b are the outputs of the decision logic circuits of the other phases. When at least one of them is not at the low level, the ON command signal from the comparator 703 is an invalid signal. Ignored as

論理ゲート704の出力704cはロウサイドMOSFETのオンオフ決定信号であり、論理ゲート705に出力される他に前述したハイサイド駆動回路のオンオフタイミング決定論理回路に出力され、さらにアナログマルチプレクサ709の制御信号として出力される。論理ゲート704の出力704cがロウレベルの時、比較器703の反転入力にはアナログマルチプレクサ709のb入力が供給される。   An output 704c of the logic gate 704 is an on / off determination signal for the low-side MOSFET. In addition to being output to the logic gate 705, the output is also output to the above-described on / off timing determination logic circuit of the high-side drive circuit and further output as a control signal for the analog multiplexer 709. Is done. When the output 704c of the logic gate 704 is at a low level, the b input of the analog multiplexer 709 is supplied to the inverting input of the comparator 703.

従って、比較器703の出力はステータ電圧Uがバッテリの負極電圧より所定電圧VYだけ低くなったタイミングでロウレベルに反転する。論理ゲート704の出力704cがハイレベルに反転すると比較器703の非反転入力にはアナログマルチプレクサ709のa入力が供給される。従って、比較器703の出力はステータ電圧Uがバッテリの負極電圧と同じ電位まで上昇したタイミングでハイレベルに反転する。   Accordingly, the output of the comparator 703 is inverted to the low level at the timing when the stator voltage U is lower than the negative voltage of the battery by the predetermined voltage VY. When the output 704c of the logic gate 704 is inverted to a high level, the a input of the analog multiplexer 709 is supplied to the non-inverting input of the comparator 703. Accordingly, the output of the comparator 703 is inverted to a high level at the timing when the stator voltage U rises to the same potential as the negative voltage of the battery.

なお、ここで所定電圧VYはゼロボルトより大きく、且つ寄生ダイオードD2の電流がサブスレッシュホールド電流領域を越えない範囲の順方向電圧領域に設定する。論理ゲート705は正論理のORゲートであり、論理ゲート704の出力の他に強制オン信号705aを入力し、少なくとも一方の入力がハイレベルの時にハイレベルを出力し、それ以外はロウレベルを出力する論理回路である。すなわち、論理ゲート704からの信号704cがハイレベルの時は論理ゲート705の出力はハイレベルになり、強制オン信号705aがハイレベルの時もハイレベルになる。論理ゲート705の出力はロウサイドMOSFETの最終オンオフ決定信号であり、バッファ回路706を介してロウサイドMOSFET
700のゲートに供給され、オンオフを制御する。
Here, the predetermined voltage VY is set to a forward voltage region in a range in which the current of the parasitic diode D2 is larger than zero volts and does not exceed the subthreshold current region. The logic gate 705 is a positive logic OR gate, which receives a forced on signal 705a in addition to the output of the logic gate 704, outputs a high level when at least one input is at a high level, and outputs a low level otherwise. It is a logic circuit. That is, when the signal 704c from the logic gate 704 is at a high level, the output of the logic gate 705 is at a high level, and also when the forced on signal 705a is at a high level. The output of the logic gate 705 is a final on / off determination signal of the low-side MOSFET, and the low-side MOSFET is passed through the buffer circuit 706.
700 is supplied to the gate to control on / off.

図8は本発明のMOS型オルタネータの第2の実施例である。図8で図1と同じ符号は同じ構成要素である。符号161は3相全波整流器駆動装置であり、好ましくは1チップの集積回路で実現される。   FIG. 8 shows a second embodiment of the MOS type alternator according to the present invention. In FIG. 8, the same reference numerals as those in FIG. 1 denote the same components. Reference numeral 161 denotes a three-phase full-wave rectifier driving device, which is preferably realized by a one-chip integrated circuit.

ロウサイド駆動回路121は交流発電機の出力Uとバッテリの負極電位とからロウサイドMOSFET111のオンタイミングとオフタイミングを判定し、さらにロウサイド駆動回路122,123の出力122a,123aとハイサイド駆動回路131の出力131aとから前述の判定結果の妥当性をチェックして最終的なオンオフのタイミングを決定し、決定結果121aをハイサイド駆動回路131、他のロウサイド駆動回路122と123に出力すると共に最終ゲート駆動信号ULDをロウサイドMOSFET111のゲートに出力する。   The low side drive circuit 121 determines the on timing and off timing of the low side MOSFET 111 from the output U of the AC generator and the negative potential of the battery, and further outputs 122 a and 123 a of the low side drive circuits 122 and 123 and the output of the high side drive circuit 131. 131a checks the validity of the above-mentioned determination result to determine the final on / off timing, outputs the determination result 121a to the high-side drive circuit 131, the other low-side drive circuits 122 and 123, and the final gate drive signal ULD is output to the gate of the low-side MOSFET 111.

ロウサイド駆動回路121はこの他に強制オン信号151とPWM(Pulse width
Modulation)信号153を入力できるように構成されており、強制オン信号151が印加されると前述の決定結果を無効にしてロウサイドMOSFET111を強制的にオンにできる。また、PWM信号153を印加すると前述の決定結果に対してパルス幅変調をかけロウサイドMOSFET111のオン期間を変え、出力電流を調整できる。なお、本実施例ではロウサイド駆動回路121〜123には強制オフ信号152が供給されていないが、PWM信号153のパルスデューティをゼロにすることにより強制オフ動作ができる。また、PWM信号をハイサイド駆動回路側に入れても同様に整流器の出力電流を調整できる。ロウサイド駆動回路122,123についても同様であるので説明は省略する。ハイサイド駆動回路131〜133,診断論理回路141〜143は、構成及び動作が図1の実施例と同一なので説明を省略する。
In addition to this, the low-side drive circuit 121 includes a forced on signal 151 and PWM (Pulse width
Modulation) signal 153 can be input, and when the forced on signal 151 is applied, the determination result is invalidated and the low side MOSFET 111 can be forcibly turned on. In addition, when the PWM signal 153 is applied, pulse width modulation is applied to the above determination result to change the ON period of the low-side MOSFET 111 and the output current can be adjusted. In this embodiment, the forced-off signal 152 is not supplied to the low-side drive circuits 121 to 123, but the forced-off operation can be performed by setting the pulse duty of the PWM signal 153 to zero. Also, the output current of the rectifier can be adjusted in the same manner even if a PWM signal is input to the high side drive circuit side. The same applies to the low-side drive circuits 122 and 123, and thus description thereof is omitted. The high-side drive circuits 131 to 133 and the diagnostic logic circuits 141 to 143 have the same configuration and operation as those of the embodiment of FIG.

図9は本発明のMOS型オルタネータの第3の実施例である。図9で図1と同じ符号は同じ構成要素である。符号162は3相全波整流器駆動装置であり、好ましくは1チップの集積回路で実現される。本実施例において、ロウサイド駆動回路121〜123は外部のコントローラ901からの駆動信号ULG,VLG,WLGによって駆動され、ロウサイドMOSFET111〜113のオンオフを制御する。同様に、ハイサイド駆動回路
131〜133は外部のコントローラ900の駆動信号UHG,VHG,WHGで駆動され、ハイサイドMOSFET101〜103のオンオフを制御する。
FIG. 9 shows a third embodiment of the MOS type alternator according to the present invention. 9, the same reference numerals as those in FIG. 1 denote the same components. Reference numeral 162 denotes a three-phase full-wave rectifier driving device, which is preferably realized by a one-chip integrated circuit. In this embodiment, the low side drive circuits 121 to 123 are driven by drive signals ULG, VLG, and WLG from an external controller 901 to control on / off of the low side MOSFETs 111 to 113. Similarly, the high-side drive circuits 131 to 133 are driven by drive signals UHG, VHG, and WHG of the external controller 900 to control on / off of the high-side MOSFETs 101 to 103.

ロウサイド駆動回路121は上記外部信号ULGによってロウサイドMOSFET111のオンタイミングとオフタイミングを判定し、さらにロウサイド駆動回路122,123の出力122a,123aとハイサイド駆動回路131の出力131aとから前述の判定結果の妥当性をチェックして最終的なオンオフのタイミングを決定し、決定結果121aをハイサイド駆動回路131,他のロウサイド駆動回路122と123に出力すると共に最終ゲート駆動信号ULDをロウサイドMOSFET111のゲートに出力する。   The low-side drive circuit 121 determines the on-timing and off-timing of the low-side MOSFET 111 based on the external signal ULG, and further determines the above-described determination result from the outputs 122a and 123a of the low-side drive circuits 122 and 123 and the output 131a of the high-side drive circuit 131. The validity is checked to determine the final on / off timing, and the determination result 121a is output to the high-side drive circuit 131, the other low-side drive circuits 122 and 123, and the final gate drive signal ULD is output to the gate of the low-side MOSFET 111. To do.

ロウサイド駆動回路121はこの他に強制オン信号151と強制オフ信号152を入力できるように構成されており、強制オン信号151が印加されると前述の決定結果を無効にしてロウサイドMOSFET111を強制的にオンにできる。また、強制オフ信号152を印加すると前述の決定結果を無視してロウサイドMOSFET111を強制的にオフにできる。なお、図8の実施例で説明したように強制オフ信号152に換えてPWM信号を印加しても良い。ロウサイド駆動回路122,123についても同様であるので説明は省略する。   In addition to this, the low-side drive circuit 121 is configured so that a forced on signal 151 and a forced off signal 152 can be input. When the forced on signal 151 is applied, the low-side MOSFET 111 is forcibly disabled by invalidating the determination result. Can be turned on. Further, when the forced-off signal 152 is applied, the low-side MOSFET 111 can be forcibly turned off ignoring the determination result. As described in the embodiment of FIG. 8, a PWM signal may be applied instead of the forced off signal 152. The same applies to the low-side drive circuits 122 and 123, and thus description thereof is omitted.

ハイサイド駆動回路131は上記外部信号UHGによってハイサイドMOSFET101のオンタイミングとオフタイミングを判定し、さらにハイサイド駆動回路132,133の出力132a,133a及びロウサイド駆動回路121の出力121aとから前述の判定結果の妥当性をチェックして最終的なオンオフのタイミングを決定し、決定結果131aをロウサイド駆動回路121,他のハイサイド駆動回路132と133に出力すると共に最終ゲート駆動信号UHDをハイサイドMOSFET101のゲートに出力する。   The high side drive circuit 131 determines the on timing and the off timing of the high side MOSFET 101 based on the external signal UHG, and further determines the above-described determination from the outputs 132a and 133a of the high side drive circuits 132 and 133 and the output 121a of the low side drive circuit 121. The validity of the result is checked to determine the final on / off timing, the determination result 131a is output to the low-side drive circuit 121, the other high-side drive circuits 132 and 133, and the final gate drive signal UHD is output to the high-side MOSFET 101. Output to the gate.

ハイサイド駆動回路131はこの他に強制オン信号151と強制オフ信号152を入力できるように構成されており、強制オン信号151が印加されると前述の決定結果を無効にしてハイサイドMOSFET101を強制的にオンにできる。また、強制オフ信号152を印加すると前述の決定結果を無視してハイサイドMOSFET101を強制的にオフにできる。ハイサイド駆動回路132,133についても同様であるので説明は省略する。   In addition to this, the high-side drive circuit 131 is configured so that a forced on signal 151 and a forced off signal 152 can be input. When the forced on signal 151 is applied, the determination result is invalidated and the high side MOSFET 101 is forced. Can be turned on automatically. In addition, when the forced-off signal 152 is applied, the high-side MOSFET 101 can be forcibly turned off ignoring the determination result. Since the same applies to the high-side drive circuits 132 and 133, the description thereof is omitted.

なお、診断論理回路141〜143については、構成及び動作の説明が図1の実施例と同一なので省略する。本実施例によれば、整流用MOSFETを外部コントローラからの駆動信号でオンオフ制御する場合、仮にコントローラ900からの誤指令があった場合でもMOS整流器の誤動作を抑止できる。また、コントローラ900と全波整流器駆動装置を接続する配線の故障や、配線に結合したノイズによる不正動作を抑止できる。   The diagnostic logic circuits 141 to 143 are omitted because the configuration and operation thereof are the same as those in the embodiment of FIG. According to this embodiment, when the rectifying MOSFET is on / off controlled by a drive signal from the external controller, it is possible to suppress the malfunction of the MOS rectifier even if there is an erroneous command from the controller 900. In addition, it is possible to suppress a malfunction of the wiring connecting the controller 900 and the full-wave rectifier driving device and an illegal operation due to noise coupled to the wiring.

図11はMOS整流型オルタネータにおける交流発電機の出力電圧モニタ回路の実施例である。図11において、符号1101〜1103はダイオードであり、ダイオード1101のアノードが交流発電機のU相に接続し、カソードが共通接続点に接続する。同様にダイオード1102のアノードは交流発電機のV相に、カソードは共通接続点に接続され、ダイオード1103のアノードは交流発電機のW相に、カソードは共通接続点に接続する。   FIG. 11 shows an embodiment of the output voltage monitor circuit of the AC generator in the MOS rectifier type alternator. In FIG. 11, reference numerals 1101 to 1103 denote diodes, the anode of the diode 1101 is connected to the U phase of the AC generator, and the cathode is connected to a common connection point. Similarly, the anode of the diode 1102 is connected to the V phase of the AC generator, the cathode is connected to the common connection point, the anode of the diode 1103 is connected to the W phase of the AC generator, and the cathode is connected to the common connection point.

カソード共通接続点とGNDの間に、抵抗1104と1105とからなる分圧器が設けられている。分圧器の出力は比較器1106の非反転入力と比較器1107の反転入力に接続する。また、比較器1106の反転入力には第1の参照電圧Vref1が接続し、比較器1107の非反転入力には第2の参照電圧Vref2が接続する。   A voltage divider composed of resistors 1104 and 1105 is provided between the cathode common connection point and GND. The output of the voltage divider is connected to the non-inverting input of the comparator 1106 and the inverting input of the comparator 1107. The first reference voltage Vref1 is connected to the inverting input of the comparator 1106, and the second reference voltage Vref2 is connected to the non-inverting input of the comparator 1107.

この回路では3相交流電圧U,V,Wがダイオード1101,1102,1103によって半波整流され、分圧器1104,1105から直流電圧が取り出される。この電圧は比較器1106で参照電圧Vref1と比較され、より高い場合は出力1106aにハイレベルを出力し、低い場合はロウレベルを出力する。この出力は例えば発電機出力の過電圧モニタとして利用され、この状態が起きた時、例えば発電機の出力を抑制制御したり、整流MOSの駆動回路のオンオフを制御したりする。また、比較器1107の出力1107aは発電機出力の低電圧モニタとして利用され、この状態が起きた時、発電機の出力を増大制御したり、整流MOSの駆動回路のオンオフを制御したりする。なお、分圧器の出力はリップル成分を含むため、必要に応じて抵抗1105と並列にキャパシタを設ける。   In this circuit, three-phase AC voltages U, V, and W are half-wave rectified by diodes 1101, 1102, and 1103, and a DC voltage is extracted from voltage dividers 1104 and 1105. This voltage is compared with the reference voltage Vref1 by the comparator 1106, and if it is higher, it outputs a high level to the output 1106a, and if it is lower, it outputs a low level. This output is used, for example, as an overvoltage monitor of the generator output. When this state occurs, for example, the output of the generator is suppressed and the on / off of the drive circuit of the rectifying MOS is controlled. The output 1107a of the comparator 1107 is used as a low voltage monitor for the generator output. When this state occurs, the output of the generator is increased and the on / off state of the rectifying MOS drive circuit is controlled. Since the output of the voltage divider includes a ripple component, a capacitor is provided in parallel with the resistor 1105 as necessary.

本発明のMOS整流型オルタネータの第1実施例の説明図である。It is explanatory drawing of 1st Example of the MOS rectification type | mold alternator of this invention. 本発明のハイサイド駆動回路の第1実施例の説明図である。It is explanatory drawing of 1st Example of the high side drive circuit of this invention. 本発明のロウサイド駆動回路の第1実施例の説明図である。It is explanatory drawing of 1st Example of the low side drive circuit of this invention. 本発明のハイサイド駆動回路の第2実施例の説明図である。It is explanatory drawing of 2nd Example of the high side drive circuit of this invention. 本発明のロウサイド駆動回路の第2実施例の説明図である。It is explanatory drawing of 2nd Example of the low side drive circuit of this invention. 本発明のハイサイド駆動回路の第3実施例の説明図である。It is explanatory drawing of 3rd Example of the high side drive circuit of this invention. 本発明のロウサイド駆動回路の第3実施例の説明図である。It is explanatory drawing of 3rd Example of the low side drive circuit of this invention. 本発明のMOS整流型オルタネータの第2実施例の説明図である。It is explanatory drawing of 2nd Example of the MOS rectification type | mold alternator of this invention. 本発明のMOS整流型オルタネータの第3実施例の説明図である。It is explanatory drawing of 3rd Example of the MOS rectification type | mold alternator of this invention. MOS整流器の入力波形とMOSゲート駆動波形の説明図である。It is explanatory drawing of the input waveform and MOS gate drive waveform of a MOS rectifier. 交流発電機の出力電圧モニタ回路の実施例の説明図である。It is explanatory drawing of the Example of the output voltage monitor circuit of an alternating current generator. 接合ダイオードの電圧−電流特性の説明図である。It is explanatory drawing of the voltage-current characteristic of a junction diode.

符号の説明Explanation of symbols

100…交流発電機、101,102,103,111,112,113…MOSFET、
121,122,123…ロウサイド駆動回路、131,132,133…ハイサイド駆動回路、141,142,143…論理ゲート回路、150…保護回路、160,161,162…3相全波整流器駆動装置、201…ハイサイドステータ電圧取り込み部、202…ハイサイドバッテリ電圧取り込み部、203…比較回路、204,205,207,
208…論理ゲート回路、206…バッファ回路、301…ロウレベルサイドステータ電圧取り込み部、302…ロウサイドバッテリ電圧取り込み部、401,402,408,501,502…電圧シフト手段、409,509,609,709…アナログマルチプレクサ、410,510,1101,1102,1103…ダイオード、411,412,511,512,611,711…定電流源、601,602,701,702…抵抗、603,1106,1107…比較器、612,613,614…NMOSFET、
712,713,714…PMOSFET、900…コントローラ。
100 ... AC generator, 101, 102, 103, 111, 112, 113 ... MOSFET,
121, 122, 123 ... Low side drive circuit, 131, 132, 133 ... High side drive circuit, 141, 142, 143 ... Logic gate circuit, 150 ... Protection circuit, 160, 161, 162 ... Three-phase full-wave rectifier drive device, 201... High-side stator voltage capture unit, 202... High-side battery voltage capture unit, 203... Comparison circuit, 204, 205, 207,
208, logic gate circuit, 206, buffer circuit, 301, low-level side stator voltage capturing unit, 302, low-side battery voltage capturing unit, 401, 402, 408, 501, 502 ... voltage shift means, 409, 509, 609, 709 ... Analog multiplexer, 410, 510, 1101, 1102, 1103 ... Diode, 411, 412, 511, 512, 611, 711 ... Constant current source, 601, 602, 701, 702 ... Resistor, 603, 1106, 1107 ... Comparator 612, 613, 614 ... NMOSFET,
712, 713, 714 ... PMOSFET, 900 ... controller.

Claims (6)

界磁コイルとステータコイルを備え、3相交流を出力する交流発電機と、An alternator comprising a field coil and a stator coil and outputting three-phase alternating current;
ハイサイドMOSFETとロウサイドMOSFETとの直列接続により構成される直列回路を3組並列接続して構成され、前記各直列回路のハイサイドMOSFETとロウサイドMOSFETとの接続部に前記交流発電機の3相交流出力の各相の電圧がそれぞれ供給される第1の整流回路と、Three series circuits composed of a series connection of a high-side MOSFET and a low-side MOSFET are connected in parallel, and the three-phase alternating current of the AC generator is connected to the connection portion between the high-side MOSFET and the low-side MOSFET of each series circuit. A first rectifier circuit to which a voltage of each phase of the output is supplied;
前記交流発電機の出力に基づき、前記第1の整流回路の前記3組の直列回路を構成するハイサイドMOSFETやロウサイドMOSFETのオンオフ動作を制御し、前記第1の整流回路に供給される3相交流を前記第1の整流回路により直流に変換するハイサイドおよびロウサイド駆動回路と、Based on the output of the AC generator, the on / off operation of the high-side MOSFET and the low-side MOSFET constituting the three sets of series circuits of the first rectifier circuit is controlled, and the three-phase supplied to the first rectifier circuit A high-side and low-side drive circuit that converts alternating current into direct current by the first rectifier circuit;
前記交流発電機の交流電圧を直流電圧に変換する第2の整流回路と、A second rectifier circuit for converting the AC voltage of the AC generator into a DC voltage;
前記第2の整流回路の出力に基づき過電圧を検知する出力電圧モニタ回路と、を備え、An output voltage monitor circuit that detects an overvoltage based on the output of the second rectifier circuit,
前記出力電圧モニタ回路の出力に基づき前記交流発電機の出力を制御することを特徴とするMOS整流型オルタネータ。A MOS rectifying alternator that controls the output of the AC generator based on the output of the output voltage monitor circuit.
界磁コイルとステータコイルを備え、3相交流を出力する交流発電機と、An alternator comprising a field coil and a stator coil and outputting three-phase alternating current;
ハイサイドMOSFETとロウサイドMOSFETとの直列接続により構成される直列回路を3組並列接続して構成され、前記各直列回路のハイサイドMOSFETとロウサイドMOSFETとの接続部に前記交流発電機の3相交流出力の各相の電圧がそれぞれ供給される第1の整流回路と、Three series circuits composed of a series connection of a high-side MOSFET and a low-side MOSFET are connected in parallel, and the three-phase alternating current of the AC generator is connected to the connection portion between the high-side MOSFET and the low-side MOSFET of each series circuit. A first rectifier circuit to which a voltage of each phase of the output is supplied;
前記交流発電機の出力に基づき、前記第1の整流回路の前記3組の直列回路を構成するハイサイドMOSFETやロウサイドMOSFETのオンオフ動作を制御し、前記第1の整流回路に供給される3相交流を前記第1の整流回路により直流に変換するハイサイドおよびロウサイド駆動回路と、Based on the output of the AC generator, the on / off operation of the high-side MOSFET and the low-side MOSFET constituting the three sets of series circuits of the first rectifier circuit is controlled, and the three-phase supplied to the first rectifier circuit A high-side and low-side drive circuit that converts alternating current into direct current by the first rectifier circuit;
ダイオードを有し、前記交流発電機の交流電圧を直流電圧に変換する第2の整流回路と、A second rectifier circuit having a diode and converting an alternating voltage of the alternating current generator into a direct current voltage;
前記第2の整流回路の出力に基づき低電圧を検知する出力電圧モニタ回路と、を備え、An output voltage monitor circuit for detecting a low voltage based on the output of the second rectifier circuit,
前記出力電圧モニタ回路の出力に基づき、前記交流発電機の出力を制御することを特徴とするMOS整流型オルタネータ。A MOS rectifier alternator that controls the output of the AC generator based on the output of the output voltage monitor circuit.
界磁コイルとステータコイルを備え、3相交流を出力する交流発電機と、An alternator comprising a field coil and a stator coil and outputting three-phase alternating current;
ハイサイドMOSFETとロウサイドMOSFETとの直列接続により構成される直列回路を3組並列接続して構成され、前記各直列回路のハイサイドMOSFETとロウサイドMOSFETとの接続部に前記交流発電機の3相交流出力の各相の電圧がそれぞれ供給される第1の整流回路と、Three series circuits composed of a series connection of a high-side MOSFET and a low-side MOSFET are connected in parallel, and the three-phase alternating current of the AC generator is connected to the connection portion between the high-side MOSFET and the low-side MOSFET of each series circuit. A first rectifier circuit to which a voltage of each phase of the output is supplied;
前記交流発電機の出力に基づき、前記第1の整流回路の前記3組の直列回路を構成するハイサイドMOSFETやロウサイドMOSFETのオンオフ動作を制御し、前記第1の整流回路に供給される3相交流を前記第1の整流回路により直流に変換するハイサイドおよびロウサイド駆動回路と、Based on the output of the AC generator, the on / off operation of the high-side MOSFET and the low-side MOSFET constituting the three sets of series circuits of the first rectifier circuit is controlled, and the three-phase supplied to the first rectifier circuit A high-side and low-side drive circuit that converts alternating current into direct current by the first rectifier circuit;
ダイオードを有し、前記交流発電機の交流電圧を直流電圧に変換する第2の整流回路と、A second rectifier circuit having a diode and converting an alternating voltage of the alternating current generator into a direct current voltage;
前記第2の整流回路の出力に基づき過電圧や低電圧を検知する出力電圧モニタ回路と、を備え、An output voltage monitor circuit that detects an overvoltage or an undervoltage based on the output of the second rectifier circuit,
前記出力電圧モニタ回路の出力に基づき、前記第1の整流回路が有するハイサイドMOSFETおよびロウサイドMOSFETが制御されることを特徴とするMOS整流型オルタネータ。A MOS rectifier alternator characterized in that a high-side MOSFET and a low-side MOSFET included in the first rectifier circuit are controlled based on an output of the output voltage monitor circuit.
請求項1乃至請求項3に記載のMOS整流型オルタネータにおいて、The MOS rectifier type alternator according to claim 1, wherein:
前記ハイサイドおよびロウサイド駆動回路は前記直列回路を構成するハイサイドMOSFETとロウサイドMOSFETとの同時オンを検出する回路を備えていることを特徴とするMOS整流型オルタネータ。The MOS rectifier type alternator characterized in that the high-side and low-side drive circuits are provided with a circuit for detecting simultaneous ON of the high-side MOSFET and the low-side MOSFET constituting the series circuit.
請求項1乃至請求項3に記載のMOS整流型オルタネータにおいて、The MOS rectifier type alternator according to claim 1, wherein:
前記ハイサイドおよびロウサイド駆動回路は前記直列回路を構成するハイサイドMOSFETとロウサイドMOSFETとを強制的にオフする回路を備えていることを特徴とするMOS整流型オルタネータ。The high-side and low-side driving circuit includes a circuit for forcibly turning off a high-side MOSFET and a low-side MOSFET that constitute the series circuit.
請求項1乃至請求項3に記載のMOS整流型オルタネータにおいて、The MOS rectifier type alternator according to claim 1, wherein:
前記ハイサイドおよびロウサイド駆動回路は前記直列回路を構成するハイサイドMOSFETとロウサイドMOSFETとを強制的にオンする回路を備えていることを特徴とするMOS整流型オルタネータ。The high-side and low-side drive circuit includes a circuit for forcibly turning on a high-side MOSFET and a low-side MOSFET constituting the series circuit.
JP2006152961A 2001-08-29 2006-06-01 MOS rectifier type alternator Expired - Fee Related JP4248564B2 (en)

Priority Applications (1)

Application Number Priority Date Filing Date Title
JP2006152961A JP4248564B2 (en) 2001-08-29 2006-06-01 MOS rectifier type alternator

Applications Claiming Priority (2)

Application Number Priority Date Filing Date Title
JP2001259122A JP3950653B2 (en) 2001-08-29 2001-08-29 Driving method of MOS rectifier
JP2006152961A JP4248564B2 (en) 2001-08-29 2006-06-01 MOS rectifier type alternator

Related Parent Applications (1)

Application Number Title Priority Date Filing Date
JP2001259122A Division JP3950653B2 (en) 2001-08-29 2001-08-29 Driving method of MOS rectifier

Publications (2)

Publication Number Publication Date
JP2006230198A JP2006230198A (en) 2006-08-31
JP4248564B2 true JP4248564B2 (en) 2009-04-02

Family

ID=19086544

Family Applications (3)

Application Number Title Priority Date Filing Date
JP2001259122A Expired - Fee Related JP3950653B2 (en) 2001-08-29 2001-08-29 Driving method of MOS rectifier
JP2006152960A Expired - Fee Related JP4284333B2 (en) 2001-08-29 2006-06-01 MOS rectifier type alternator
JP2006152961A Expired - Fee Related JP4248564B2 (en) 2001-08-29 2006-06-01 MOS rectifier type alternator

Family Applications Before (2)

Application Number Title Priority Date Filing Date
JP2001259122A Expired - Fee Related JP3950653B2 (en) 2001-08-29 2001-08-29 Driving method of MOS rectifier
JP2006152960A Expired - Fee Related JP4284333B2 (en) 2001-08-29 2006-06-01 MOS rectifier type alternator

Country Status (1)

Country Link
JP (3) JP3950653B2 (en)

Families Citing this family (12)

* Cited by examiner, † Cited by third party
Publication number Priority date Publication date Assignee Title
JP2005328690A (en) 2004-04-12 2005-11-24 Hitachi Ltd Rotating electric machine for vehicles
JP2006203995A (en) 2005-01-19 2006-08-03 Hitachi Ltd MOS rectifier, MOS rectifier driving method, motor generator and electric vehicle using the same
JP5216424B2 (en) * 2008-06-06 2013-06-19 日立オートモティブシステムズ株式会社 CHARGE GENERATOR FOR VEHICLE AND rectifier for the same
JP5494445B2 (en) * 2010-11-30 2014-05-14 株式会社デンソー Rotating electric machine for vehicles
JP5585270B2 (en) * 2010-07-26 2014-09-10 株式会社デンソー Vehicle generator
JP5447261B2 (en) * 2010-07-29 2014-03-19 株式会社デンソー Vehicle generator
KR101226361B1 (en) 2011-07-19 2013-02-01 주식회사 카이테크 Alternator for a vehicle using active bridge RECtifier
CN102707761B (en) * 2012-06-06 2014-06-04 重庆三信电子股份有限公司 Special integrated circuit for uniphase voltage regulator of motorcycle
KR20160127441A (en) * 2015-04-27 2016-11-04 이래오토모티브시스템 주식회사 Rectifier apparatus using mosfet
CN106849632B (en) * 2017-03-13 2023-08-11 广东美的制冷设备有限公司 Intelligent power module, control method thereof and air conditioner
CN115104250A (en) * 2020-02-20 2022-09-23 三菱电机株式会社 DC power supply device, refrigeration cycle device, air conditioner, and refrigerator
CN118216089A (en) 2021-12-06 2024-06-18 罗姆股份有限公司 Signal transmission devices, electronic equipment, vehicles

Also Published As

Publication number Publication date
JP2006230198A (en) 2006-08-31
JP4284333B2 (en) 2009-06-24
JP2003070256A (en) 2003-03-07
JP2006296199A (en) 2006-10-26
JP3950653B2 (en) 2007-08-01

Similar Documents

Publication Publication Date Title
EP0777309B1 (en) Generating apparatus for vehicle
US11070046B2 (en) Short-circuit protection circuit for self-arc-extinguishing type semiconductor element
JP4248564B2 (en) MOS rectifier type alternator
JP5590031B2 (en) Power supply protection circuit and motor drive device including the same
US20070063661A1 (en) Protection circuit for permanent magnet synchronous motor in filed weakening operation
JPH0723536A (en) Motor driving circuit and recovery of motor counter electromotive force
US20070170900A1 (en) Power supply device
CN101542902B (en) Components of synchronous rectifier bridges, related synchronous rectifier bridges and their applications
KR101198566B1 (en) Polyphase inverter, control method therefor, blower, and polyphase current output system
CN110435751B (en) Control of electric power steering
JP4696136B2 (en) MOS rectifier
JP4388573B2 (en) Rotating electrical machine for vehicle
JP2001045740A (en) Power semiconductor device drive circuit
US20240195324A1 (en) Power supply apparatus
JP7650736B2 (en) Battery charging device, protection device, and protection method
JP2003133926A (en) Inrush current suppression circuit
US7215041B2 (en) Charging circuit for a frequency converter
JP7551916B2 (en) Gate drive circuit, power conversion device
JP3232739B2 (en) Switch ON detection circuit
JP3512746B2 (en) Power supply circuit and power supply
JPH1134765A (en) Vehicle circuit protection device
JP2004023962A (en) Rectifier for vehicle generator
JP2003219656A (en) Inverter for AC generator motor
JP3601255B2 (en) Inverter load short detection method
JP2024113808A (en) Power Control Unit

Legal Events

Date Code Title Description
A621 Written request for application examination

Free format text: JAPANESE INTERMEDIATE CODE: A621

Effective date: 20060601

A131 Notification of reasons for refusal

Free format text: JAPANESE INTERMEDIATE CODE: A131

Effective date: 20080205

A521 Written amendment

Free format text: JAPANESE INTERMEDIATE CODE: A523

Effective date: 20080407

TRDD Decision of grant or rejection written
A01 Written decision to grant a patent or to grant a registration (utility model)

Free format text: JAPANESE INTERMEDIATE CODE: A01

Effective date: 20090106

A01 Written decision to grant a patent or to grant a registration (utility model)

Free format text: JAPANESE INTERMEDIATE CODE: A01

A61 First payment of annual fees (during grant procedure)

Free format text: JAPANESE INTERMEDIATE CODE: A61

Effective date: 20090113

FPAY Renewal fee payment (event date is renewal date of database)

Free format text: PAYMENT UNTIL: 20120123

Year of fee payment: 3

R150 Certificate of patent or registration of utility model

Free format text: JAPANESE INTERMEDIATE CODE: R150

FPAY Renewal fee payment (event date is renewal date of database)

Free format text: PAYMENT UNTIL: 20120123

Year of fee payment: 3

S111 Request for change of ownership or part of ownership

Free format text: JAPANESE INTERMEDIATE CODE: R313115

FPAY Renewal fee payment (event date is renewal date of database)

Free format text: PAYMENT UNTIL: 20120123

Year of fee payment: 3

R350 Written notification of registration of transfer

Free format text: JAPANESE INTERMEDIATE CODE: R350

FPAY Renewal fee payment (event date is renewal date of database)

Free format text: PAYMENT UNTIL: 20130123

Year of fee payment: 4

LAPS Cancellation because of no payment of annual fees