JP2012106224A - Ballast water control method and ballast water treatment system - Google Patents
Ballast water control method and ballast water treatment system Download PDFInfo
- Publication number
- JP2012106224A JP2012106224A JP2011146048A JP2011146048A JP2012106224A JP 2012106224 A JP2012106224 A JP 2012106224A JP 2011146048 A JP2011146048 A JP 2011146048A JP 2011146048 A JP2011146048 A JP 2011146048A JP 2012106224 A JP2012106224 A JP 2012106224A
- Authority
- JP
- Japan
- Prior art keywords
- sodium hypochlorite
- ballast water
- line
- ballast
- liquid
- Prior art date
- Legal status (The legal status is an assumption and is not a legal conclusion. Google has not performed a legal analysis and makes no representation as to the accuracy of the status listed.)
- Pending
Links
Images
Landscapes
- Water Treatment By Electricity Or Magnetism (AREA)
- Treatment Of Water By Oxidation Or Reduction (AREA)
Abstract
【課題】バラスト水処理システム及びバラスト水の制御方法の提供
【解決手段】取水口から取水された液体をバラストタンクに供給するためのバラスト水供給ラインと、前記液体中の水生微生物を殺菌処理するための次亜塩素酸ナトリウム水溶液を前記ラインに供給する薬液供給装置とを備えるバラスト水処理システムにおいて、前記薬液供給装置から所定量の次亜塩素酸ナトリウムが供給された前記ライン中の液体をサンプリングし、サンプリングした試料における次亜塩素酸ナトリウム濃度の減衰を測定し、該測定データに基づいて前記薬液供給装置から前記ラインへ供給する次亜塩素酸ナトリウムの供給量を調節することを含むバラスト水の制御方法、並びに、その制御方法を用いたバラスト水処理システム。
【選択図】図5A ballast water treatment system and a ballast water control method are provided. A ballast water supply line for supplying a liquid taken from a water intake to a ballast tank, and aquatic microorganisms in the liquid are sterilized. And a chemical supply device for supplying a sodium hypochlorite aqueous solution to the line for sampling a liquid in the line supplied with a predetermined amount of sodium hypochlorite from the chemical supply device Measuring the decay of sodium hypochlorite concentration in the sampled sample, and adjusting the amount of sodium hypochlorite supplied from the chemical supply device to the line based on the measurement data Control method, and a ballast water treatment system using the control method.
[Selection] Figure 5
Description
本発明は、バラスト水の制御方法及びバラスト水処理システムに関する。 The present invention relates to a ballast water control method and a ballast water treatment system.
タンカーや大型貨物船等といった船舶においては、オイルや貨物を搭載しない又はそれらの搭載量が少ない状態で航行する場合、船舶の安定性やバランスの確保のために、通常、バラストタンク内にバラスト水を収容して航行している。このバラスト水は、通常、荷揚げした港において海水などを汲み上げて注入し、荷積みした港において排出される。このように、バラスト水は荷揚げした港の海水などを使用することから、バラスト水には荷揚げした港周辺に生息する水生微生物等が含まれ、この水生微生物が荷積みした港においてバラスト水とともに排出される。 In ships such as tankers and large cargo ships, when navigating in a state where oil or cargo is not loaded or in a small amount, the ballast water is usually placed in the ballast tank to ensure the stability and balance of the ship. Contained and sailed. This ballast water is usually pumped and injected into seawater at the port where it is unloaded and discharged at the port where it was loaded. In this way, ballast water uses the seawater of the port where it was unloaded, so the ballast water contains aquatic microorganisms that inhabit the area around the port where it was unloaded, and discharged along with the ballast water at the port where this aquatic microorganism was loaded. Is done.
近年、この水生微生物を含むバラスト水の排出による生態系の乱れが国際的な問題となっている。このため、国際海事機関(IMO)は、2004年にバラスト水管理条約を採択し、その中で、排出するバラスト水に生息する生物の排出基準が厳しく定められている。 In recent years, disturbance of the ecosystem due to discharge of ballast water containing aquatic microorganisms has become an international problem. For this reason, the International Maritime Organization (IMO) adopted the Ballast Water Management Convention in 2004, in which the emission standards for organisms that inhabit the discharged ballast water are strictly set.
バラスト水の処理方法としては様々な方法が提案されている。具体的には、ろ過及び遠心分離等により水生微生物を除去する方法、物理的・機械的に水生微生物を殺滅する方法、熱により水生微生物を殺滅する方法、化学薬品をバラストタンク中に注入したり塩素系物質等を生成させたりすることにより水生微生物を殺滅する方法(例えば、特許文献1及び非特許文献1)並びにこれらの方法を組み合わせた方法等がある。
Various methods for treating ballast water have been proposed. Specifically, a method for removing aquatic microorganisms by filtration, centrifugation, etc., a method for physically and mechanically killing aquatic microorganisms, a method for killing aquatic microorganisms by heat, and injecting chemicals into a ballast tank Or a method of killing aquatic microorganisms by generating chlorine-based substances or the like (for example,
一方で、バラスト水中の水生微生物を排除できたとしても、排水中に残留する次亜塩素酸ナトリウム濃度によっては、港周辺の環境を破壊する恐れもある。そのため、排出時にはバラスト水の次亜塩素酸ナトリウム濃度等に応じて還元剤が添加され中和する方法や、バラスト水を放置してバラスト水中の残留塩素濃度を実質的にゼロとする方法(特許文献2)等が提案されている。 On the other hand, even if aquatic microorganisms in the ballast water can be eliminated, depending on the concentration of sodium hypochlorite remaining in the wastewater, the environment around the harbor may be destroyed. Therefore, at the time of discharge, a method of neutralizing the ballast water by adding a reducing agent according to the sodium hypochlorite concentration, etc., or a method of leaving the ballast water to make the residual chlorine concentration in the ballast water substantially zero (patent Document 2) has been proposed.
上記の通り、バラスト水管理条約が採択されてバラスト水処理装置の設置が義務付けられたことによりバラスト水を処理可能となる新たな技術がいっそう求められることとなった。そのなかでも、バラスト水中に過剰に次亜塩素酸ナトリウムが存在すると排出時に還元剤が必要となったり、あるいは、放置のための時間が必要となったりするため、バラスト水における次亜塩素酸ナトリウム濃度の制御に関する新たな技術が期待されている。そこで、本発明は、バラスト水の次亜塩素酸ナトリウム濃度を制御できる新たな処理システムを提供する。 As mentioned above, the adoption of the Ballast Water Management Treaty obligates the installation of ballast water treatment equipment, and there has been a further demand for new technology that can treat ballast water. Among them, if sodium hypochlorite is excessive in the ballast water, a reducing agent is required at the time of discharge, or it takes time to leave, so sodium hypochlorite in the ballast water. New technologies related to concentration control are expected. Therefore, the present invention provides a new treatment system capable of controlling the sodium hypochlorite concentration of ballast water.
本発明は、取水口から取水された液体をバラストタンクに供給するためのバラスト水供給ラインと、前記液体中の水生微生物を殺菌処理するための次亜塩素酸ナトリウム水溶液を前記ラインに供給する薬液供給装置とを備えるバラスト水処理システムにおいて、前記薬液供給装置から所定量の次亜塩素酸ナトリウムが供給された前記ライン中の液体をサンプリングし、サンプリングした試料における次亜塩素酸ナトリウム濃度の減衰を測定し、該測定データに基づいて前記薬液供給装置から前記ラインへ供給する次亜塩素酸ナトリウムの供給量を調節することを含むバラスト水の制御方法に関する。 The present invention provides a ballast water supply line for supplying liquid taken from an intake port to a ballast tank, and a chemical solution for supplying sodium hypochlorite aqueous solution for sterilizing aquatic microorganisms in the liquid to the line In a ballast water treatment system comprising a supply device, the liquid in the line to which a predetermined amount of sodium hypochlorite has been supplied from the chemical solution supply device is sampled, and the sodium hypochlorite concentration in the sampled sample is attenuated. The present invention relates to a ballast water control method including measuring and adjusting a supply amount of sodium hypochlorite supplied from the chemical solution supply device to the line based on the measurement data.
本発明は、また、取水口からバラストタンクに接続されるバラスト水供給ラインと、前記ラインに接続し、前記取水口から取水された液体中の水生微生物を殺菌処理するための次亜塩素酸ナトリウム水溶液を前記ラインに供給する薬液供給装置と、前記ラインと前記薬液供給装置との接続点とバラストタンクとの間に配置され、前記ライン中の液体をサンプリングして次亜塩素酸ナトリウム濃度を測定する減衰測定ユニットと、減衰測定ユニットで測定されたデータを記録する記録部と、バラスト水注水中に、薬液供給装置から前記接続点を介して前記ラインに供給される次亜塩素酸ナトリウム量を制御する制御部とを備え、前記制御部は、次亜塩素酸ナトリウムの減衰速度データに基づき、バラスト水注水完了時、所定時間経過時、及び又はバラスト水排出時バラストタンク内の次亜塩素酸ナトリウム濃度を予測し、薬液供給装置からの次亜塩素酸ナトリウムの供給量の増減を決定し、前記ラインに供給される次亜塩素酸ナトリウム量を制御することを含む、バラスト水処理システムに関する。 The present invention also includes a ballast water supply line connected to the ballast tank from the water intake, and sodium hypochlorite for sterilizing aquatic microorganisms in the liquid connected to the line and taken from the water intake A chemical solution supply device that supplies an aqueous solution to the line, a connection point between the line and the chemical solution supply device, and a ballast tank, and measures the sodium hypochlorite concentration by sampling the liquid in the line Attenuation measurement unit, a recording unit for recording data measured by the attenuation measurement unit, and the amount of sodium hypochlorite supplied to the line from the chemical solution supply device through the connection point in the ballast water injection water A control unit that controls, based on the decay rate data of sodium hypochlorite, when the ballast water injection is completed, a predetermined time has elapsed, and / or Predict the sodium hypochlorite concentration in the ballast tank when ballast water is discharged, determine the increase or decrease in the amount of sodium hypochlorite supplied from the chemical supply device, and determine the amount of sodium hypochlorite supplied to the line The present invention relates to a ballast water treatment system including controlling.
本発明によれば、バラストタンク内のバラスト水の次亜塩素酸ナトリウム濃度を、バラスト水を注入しながら制御できるという効果を奏する。また、本発明によれば、好ましくは、取水された液体に応じた次亜塩素酸ナトリウム濃度制御ができるという効果を奏する。さらにまた、本発明によれば、バラストタンク内で次亜塩素酸ナトリウムが過剰となって排水に多量の還元剤を用いたり、あるいは、時間をかけて放置したりすることを回避できるという効果を奏する。 ADVANTAGE OF THE INVENTION According to this invention, there exists an effect that the sodium hypochlorite density | concentration of the ballast water in a ballast tank can be controlled, inject | pouring ballast water. In addition, according to the present invention, it is preferable that the sodium hypochlorite concentration can be controlled according to the liquid taken. Furthermore, according to the present invention, there is an effect that it is possible to avoid excessive use of sodium hypochlorite in the ballast tank and use of a large amount of reducing agent for drainage or leaving it over time. Play.
本発明は、バラスト水中の水生微生物を殺菌処理するための次亜塩素酸ナトリウムが処理対象の液体によってその減衰の程度が異なる、すなわち、次亜塩素酸ナトリウムの減衰は、例えば、取水された海水中の微生物や有機物の種類や量によって影響されるという知見に基づく。さらに、本発明は、取水された液体を用いて次亜塩素酸ナトリウムの減衰を測定し、その減衰データを用いて次亜塩素酸ナトリウムの供給量を制御すれば、注水完了後のバラストタンク内のバラスト水の次亜塩素酸ナトリウム濃度をより正確に制御できるという知見に基づく。 In the present invention, the degree of attenuation of sodium hypochlorite for sterilizing aquatic microorganisms in ballast water varies depending on the liquid to be treated. That is, the attenuation of sodium hypochlorite is, for example, the intake of seawater It is based on the knowledge that it is influenced by the type and amount of microorganisms and organic matter. Furthermore, the present invention measures the decay of sodium hypochlorite using the taken-up liquid, and controls the supply amount of sodium hypochlorite using the decay data, so that the inside of the ballast tank after completion of water injection This is based on the knowledge that sodium hypochlorite concentration of ballast water can be controlled more accurately.
したがって、本発明は一態様において、バラスト水の制御方法であって、取水口から取水された液体をバラストタンクに供給するためのバラスト水供給ラインと、前記液体中の水生微生物を殺菌処理するための次亜塩素酸ナトリウム水溶液を前記ラインに供給する薬液供給装置とを備えるバラスト水処理システムにおいて、前記薬液供給装置から所定量の次亜塩素酸ナトリウムが供給された前記ライン中の液体をサンプリングし、サンプリングした試料における次亜塩素酸ナトリウム濃度の減衰を測定し、該測定データに基づいて前記薬液供給装置から前記ラインへ供給する次亜塩素酸ナトリウムの供給量を調節することを含むバラスト水の制御方法に関する。 Accordingly, in one aspect, the present invention is a ballast water control method for sterilizing a ballast water supply line for supplying a liquid taken from a water intake to a ballast tank, and aquatic microorganisms in the liquid. In the ballast water treatment system comprising a chemical solution supply device that supplies the sodium hypochlorite aqueous solution to the line, the liquid in the line to which a predetermined amount of sodium hypochlorite has been supplied from the chemical solution supply device is sampled. Measuring the decay of sodium hypochlorite concentration in the sampled sample, and adjusting the amount of sodium hypochlorite supplied from the chemical supply device to the line based on the measurement data It relates to a control method.
本発明のバラスト水の制御方法によれば、取水された液体に最初に加えた基準となる次亜塩素酸ナトリウム供給量が注水後のバラスト水における目的とする濃度範囲に対して過剰又は不足でないかを注入しながら判断し、取水された液体に加える供給量を調整することで、取水された液体に応じた次亜塩素酸ナトリウム濃度の制御ができるという効果を奏する。したがって、本発明によれば、バラストタンク内で次亜塩素酸ナトリウムが不足して殺菌効果が発揮されないことや、あるいは、次亜塩素酸ナトリウムが過剰となって排水時に多量の還元剤又は長時間の放置を必要とすることを回避できるという効果を奏する。 According to the ballast water control method of the present invention, the reference sodium hypochlorite supply amount initially added to the taken-up liquid is not excessive or insufficient with respect to the target concentration range in the ballast water after water injection. It is possible to control the sodium hypochlorite concentration according to the taken-in liquid by making a decision while injecting and adjusting the supply amount to be added to the taken-in liquid. Therefore, according to the present invention, sodium hypochlorite is insufficient in the ballast tank and the bactericidal effect is not exhibited, or a large amount of reducing agent or a long time is discharged during drainage due to excessive sodium hypochlorite. There is an effect that it is possible to avoid the necessity of leaving it.
本明細書において「取水口から取水された液体(単に「取水された液体」という場合も含む)」とは、船外から取水されバラストタンクに貯留されてバラスト水として用いるものであって、海水、汽水及び淡水を含みうる。液体は、例えば、海水などのような塩化ナトリウムを含む液体であってもよいし、含んでいなくてもよい。また、液体が取水される領域は特に制限されず、海水域であってもよいし、淡水域でも、汽水域であってもよい。本明細書において「バラスト水」は、バラストタンク内に貯留される液体をいい、バラストタンク内に貯留するために取水口から取水された液体を含みうる。また、本明細書において、取水口は、シーチェストを含む。 In this specification, “liquid taken from a water intake (including simply“ liquid taken ”)” is taken from outside the ship, stored in a ballast tank, and used as ballast water. , Brackish water and fresh water. The liquid may be, for example, a liquid containing sodium chloride such as seawater, or may not contain it. Moreover, the area | region where water is taken in is not restrict | limited, A seawater area may be sufficient, and a freshwater area or a brackish water area may be sufficient. In the present specification, “ballast water” refers to a liquid stored in a ballast tank, and may include a liquid taken from a water intake for storing in the ballast tank. Moreover, in this specification, a water intake includes a sea chest.
本明細書において「水生微生物の殺菌処理」とは、処理対象である液体及び又はバラスト水に含まれる水生微生物の少なくとも一部を殺菌処理すること及び又は水生微生物の増殖を抑制することを含む。また、本明細書において「水生微生物の殺菌処理」とは、少なくとも水生微生物を殺菌処理すればよく、水生微生物の殺菌処理とあわせて、水生微生物よりも大きな生物やその他の生物等を殺菌処理してもよい。水生微生物の殺菌処理としては、好ましくはバラスト水の排出時において下記表1に示すバラスト水排出基準を満たすようにバラストタンク内の次亜塩素酸ナトリウム濃度を管理することを含み、より好ましくは、バラスト水の排出時において下記表1に示すバラスト水排出基準を満たすように殺菌処理を行うことを含む。 In the present specification, “sterilization treatment of aquatic microorganisms” includes sterilizing at least a part of the aquatic microorganisms contained in the liquid to be treated and / or ballast water and / or suppressing the growth of aquatic microorganisms. Further, in this specification, “sterilization treatment of aquatic microorganisms” means that at least aquatic microorganisms may be sterilized, and together with the sterilization treatment of aquatic microorganisms, sterilization treatment of organisms larger than the aquatic microorganisms, other organisms, etc. May be. The sterilization treatment of aquatic microorganisms preferably includes managing the sodium hypochlorite concentration in the ballast tank so that the ballast water discharge standard shown in Table 1 below is satisfied when discharging the ballast water, Including sterilization so as to satisfy the ballast water discharge criteria shown in Table 1 below when discharging the ballast water.
本明細書において「水生微生物」とは、海、川、湖等に生息する微生物を含み、海とつながっている河口、河川、運河等に生息し得る微生物を含みうる。水生微生物としては、例えば、酵母、カビ、植物性又は動物性プランクトン、プランクトンの卵や胞子、細菌類、菌類、ウイルス、藻類などの比較的微小サイズの水生生物等を含む。 As used herein, “aquatic microorganisms” include microorganisms that inhabit the sea, rivers, lakes, and the like, and can include microorganisms that can inhabit estuaries, rivers, canals, and the like connected to the sea. The aquatic microorganisms include, for example, relatively small-sized aquatic organisms such as yeast, mold, plant or zooplankton, plankton eggs and spores, bacteria, fungi, viruses, and algae.
本明細書において「薬液供給装置」とは、取水された液体及び又はバラスト水に次亜塩素酸ナトリウム水溶液を供給する装置であって、電気分解により次亜塩素酸ナトリウムを発生させる装置の形態や、次亜塩素酸ナトリウム又はその水溶液を貯留する装置の形態であってもよい。電気分解を用いた薬液供給装置としては、後述するように電解槽と貯留槽とを備える形態が挙げられる。電気分解を用いた薬液供給装置は、海水を利用して次亜塩素酸ナトリウムを生成できるため、例えば、船外から持ち込まれた殺菌剤等の特殊な化学薬品等を使用することなく、水生微生物の殺菌処理を行うことができる。海水等の貯留槽への供給は、バラスト水供給ラインからポンプやバルブを介して行ってもよく、船外から直接取水してもよい。航行中の取水を簡便に行う点からは、バラスト水供給ラインからではなく直接取水することが好ましい。また、生成された次亜塩素酸ナトリウムは水溶液の形態で貯留槽に貯留され、ポンプやバルブを介してバラスト水供給ラインに供給される。薬液供給装置は、バラスト水供給ラインに供給する次亜塩素酸ナトリウムの量を把握できるように、次亜塩素酸ナトリウムの濃度を計測できる計測器(以下、「次亜塩素酸ナトリウム濃度計」又は単に「濃度計」という。)及び流量計を備えることが好ましい。 In the present specification, the “chemical solution supply device” is a device that supplies a sodium hypochlorite aqueous solution to the collected liquid and / or ballast water, and a form of a device that generates sodium hypochlorite by electrolysis or The form of the apparatus which stores sodium hypochlorite or its aqueous solution may be sufficient. Examples of the chemical solution supply apparatus using electrolysis include a mode including an electrolytic cell and a storage tank as described later. Since the chemical supply device using electrolysis can produce sodium hypochlorite using seawater, for example, aquatic microorganisms can be used without using special chemicals such as disinfectants brought in from outside the ship. Can be sterilized. Supply of seawater or the like to the storage tank may be performed from a ballast water supply line via a pump or a valve, or may be directly taken from outside the ship. It is preferable to take water directly instead of from the ballast water supply line from the viewpoint of easily taking water during navigation. Moreover, the produced | generated sodium hypochlorite is stored by the storage tank with the form of aqueous solution, and is supplied to a ballast water supply line via a pump or a valve | bulb. The chemical supply device can measure the concentration of sodium hypochlorite so that the amount of sodium hypochlorite supplied to the ballast water supply line can be measured (hereinafter referred to as “sodium hypochlorite concentration meter” or “ It is preferable to provide a flow meter.
また、電気分解を用いた薬液供給装置は、処理効率向上の点から、塩化ナトリウム水溶液貯留タンク及び/又は塩化ナトリウム貯蔵タンクを備えることが好ましい。塩化ナトリウム水溶液貯留タンク及び/又は塩化ナトリウム貯蔵タンクを備えることにより、タンク内に塩化ナトリウム水溶液/塩化ナトリウムを貯留し、必要に応じて塩化ナトリウム水溶液/塩化ナトリウムを電解槽に供給できる。これにより、例えば、バラスト水を淡水域で取水する船舶であっても、次亜塩素酸ナトリウムを発生させて次亜塩素酸ナトリウムによる殺菌処理を行うことができる。 Moreover, it is preferable that the chemical | medical solution supply apparatus using electrolysis is equipped with a sodium chloride aqueous solution storage tank and / or a sodium chloride storage tank from the point of processing efficiency improvement. By providing the sodium chloride aqueous solution storage tank and / or the sodium chloride storage tank, the sodium chloride aqueous solution / sodium chloride can be stored in the tank, and the sodium chloride aqueous solution / sodium chloride can be supplied to the electrolytic cell as necessary. Thereby, even if it is a ship which takes in ballast water in a fresh water area, for example, sodium hypochlorite can be generated and sterilization processing by sodium hypochlorite can be performed.
本明細書において「船舶」とは、バラストタンクを備える船一般をいい、例えば、コンテナ船、ローロー船、タンカー、バルクキャリアを含む。 In this specification, “ship” refers to a general ship including a ballast tank, and includes, for example, a container ship, a low-low ship, a tanker, and a bulk carrier.
本明細書において「航行データ」とは、航行時間、排水までの時間、取水港の水質、航行海域の気象状況、及び/又は、航行中に得られるこれらに関する情報を含むデータをいう。 In this specification, “navigation data” refers to data including navigation time, time to drainage, water quality at the intake port, weather conditions in the navigational sea area, and / or information relating to these obtained during navigation.
本明細書において「次亜塩素酸ナトリウムの減衰」とは、薬液供給装置から次亜塩素酸ナトリウムの供給を受けたバラスト水における次亜塩素酸ナトリウム濃度が低減することをいう。図6に次亜塩素酸ナトリウムの減衰曲線の一例を示す。図6の実線の曲線は、モデル海水における次亜塩素酸ナトリウム濃度の変化を示す。一般に、海水に次亜塩素酸ナトリウムを溶解させると、最初に急激な濃度低下を示す(時間0〜時間t3)。その後、ほぼプラトーな濃度(dx)を示すようになる(時間t3〜)。 In this specification, “attenuation of sodium hypochlorite” means that the concentration of sodium hypochlorite in the ballast water that has been supplied with sodium hypochlorite from the chemical supply device is reduced. FIG. 6 shows an example of the decay curve of sodium hypochlorite. The solid curve in FIG. 6 shows the change in sodium hypochlorite concentration in the model seawater. In general, when sodium hypochlorite is dissolved in seawater, it first shows a sharp drop in concentration (time 0 to time t3). Thereafter, a substantially plateau concentration (dx) is exhibited (time t3).
しかしながら、次亜塩素酸ナトリウムの減衰の程度は、取水された液体中の微生物、有機物、及び/又はその他の水中成分の種類や量によっても影響される。図6の点線の曲線は、実際に取水した海水において、ほぼプラトーとなった時の濃度(dy)がモデル海水と比べてΔdだけ低い場合の例である。なお、図6ではモデル海水よりも実際に取水した海水における減衰の程度が大きい場合を説明するが、取水した海水における減衰の程度がモデル海水よりも小さい場合もある。よって、予め予想される減衰(モデル海水における減衰)のみに従って次亜塩素酸ナトリウムを供給しても、実際に取水した海水との間でプラトーに達した場合の濃度差Δdが存在する場合には、次亜塩素酸ナトリウム濃度が足りなかったり、過剰となったりすることが起こる。 However, the degree of sodium hypochlorite decay is also affected by the type and amount of microorganisms, organics, and / or other water components in the drawn liquid. The dotted line curve in FIG. 6 is an example in the case where the concentration (dy) at the time of almost plateau in the actually drawn seawater is lower by Δd than the model seawater. In addition, although FIG. 6 demonstrates the case where the magnitude | size of attenuation in the seawater actually taken is larger than model seawater, the degree of attenuation in the taken seawater may be smaller than model seawater. Therefore, even if sodium hypochlorite is supplied only according to the expected attenuation (attenuation in model seawater), there is a concentration difference Δd when a plateau is reached with the seawater actually taken. The sodium hypochlorite concentration may be insufficient or excessive.
したがって、バラスト水の注水完了時におけるバラスト水の次亜塩素酸ナトリウム濃度をより正確に予測又は制御するには、取水された液体における、次亜塩素酸ナトリウムの低減の度合いを知ることが重要となる。そこで、本発明のバラスト水の制御方法の一形態は、バラスト水を注水しながら、並行して注水されるバラスト水における次亜塩素酸ナトリウムの減衰を測定し、該測定データに基づいて前記薬液供給装置から前記ラインへ供給する次亜塩素酸ナトリウムの供給量を調節することを含む。前記供給量の調節は、前記減衰測定データに基づき、バラスト水注水完了時、所定時間経過時、及び又はバラスト水排出時のバラストタンク内の次亜塩素酸ナトリウム濃度を予測すること、該予測に基づき、薬液供給装置からバラスト水供給ラインに供給される次亜塩素酸ナトリウムの供給量の増減を決定すること、並びに、前記決定に基づき、前記ラインに供給される次亜塩素酸ナトリウム量を制御することを含みうる。 Therefore, in order to more accurately predict or control the sodium hypochlorite concentration of ballast water at the completion of ballast water injection, it is important to know the degree of sodium hypochlorite reduction in the drawn water. Become. Thus, one form of the ballast water control method of the present invention is to measure the attenuation of sodium hypochlorite in the ballast water poured in parallel while pouring the ballast water, and based on the measurement data, the chemical solution Adjusting the amount of sodium hypochlorite supplied from the supply device to the line. The adjustment of the supply amount is based on predicting the sodium hypochlorite concentration in the ballast tank when the ballast water injection is completed, when a predetermined time has elapsed, and / or when the ballast water is discharged, based on the attenuation measurement data. Based on the determination, increase / decrease in the amount of sodium hypochlorite supplied from the chemical supply device to the ballast water supply line, and control the amount of sodium hypochlorite supplied to the line based on the determination. Can include.
次亜塩素酸ナトリウムの減衰データに基づく前記薬液供給装置からの供給量の調節は、具体的には、例えば、以下のように行うことができる。モデル海水を使用した次亜塩素酸ナトリウムの減衰は予め測定できるから、このモデル測定データと取水する液体の流量等の情報に基づけば、供給すべき次亜塩素酸ナトリウム量の初期供給量を決定できる。次に、取水された液体を用いて減衰を測定し、予め測定したモデル測定データと比較して、例えば、図6のΔdを算出する。これらのデータに基づき、減衰の程度が高ければ供給量を増加させ、減衰の程度が低ければ供給量を減少させる。このような調整を行うことで、バラストタンク内の次亜塩素酸ナトリウム濃度を目的の範囲内とすることが可能となる。 Specifically, the adjustment of the supply amount from the chemical solution supply device based on the attenuation data of sodium hypochlorite can be performed as follows, for example. Decay of sodium hypochlorite using model seawater can be measured in advance, so the initial supply amount of sodium hypochlorite to be supplied is determined based on this model measurement data and information such as the flow rate of the liquid to be taken it can. Next, attenuation is measured using the taken-in liquid and compared with model measurement data measured in advance, for example, Δd in FIG. 6 is calculated. Based on these data, the supply amount is increased if the degree of attenuation is high, and the supply amount is decreased if the degree of attenuation is low. By performing such adjustment, the sodium hypochlorite concentration in the ballast tank can be kept within the target range.
取水された液体における次亜塩素酸ナトリウムの減衰は、所定の間隔で次亜塩素酸ナトリウムの濃度を測定することで行える。例えば、図6に示す、t1〜t6の時間で測定して減衰データを得ることが挙げられる。測定間隔としては、例えば、20分〜1.5時間、好ましくは30分〜1時間が挙げられる。測定回数は、バラストタンクへの注水と並行して減衰測定を行い、かつ、必要に応じて供給する次亜塩素酸濃度を調節する必要性から、減衰曲線が予測できる範囲が好ましい。図6ではt1〜t6の6回の測定を例示するが、減衰曲線が予測できれば測定回数は減らすことができる。 Attenuation of sodium hypochlorite in the drawn liquid can be achieved by measuring the concentration of sodium hypochlorite at predetermined intervals. For example, it is possible to obtain attenuation data by measuring at a time t1 to t6 shown in FIG. Examples of the measurement interval include 20 minutes to 1.5 hours, preferably 30 minutes to 1 hour. The number of measurements is preferably in a range where an attenuation curve can be predicted from the necessity of performing attenuation measurement in parallel with water injection into the ballast tank and adjusting the concentration of hypochlorous acid supplied as necessary. FIG. 6 illustrates six measurements from t1 to t6, but the number of measurements can be reduced if an attenuation curve can be predicted.
本発明のバラスト水の制御方法の一形態において、次亜塩素酸ナトリウムの減衰測定は、薬液供給装置から次亜塩素酸ナトリウムが供給された後のバラスト水供給ラインのバラスト水をサンプリングして行う。よって、減衰測定する試料のサンプリングポイントとしては、薬液供給装置とバラスト水供給ラインとの接続点と、バラストタンクとの間のバラスト水供給ラインが好ましい。また、前記サンプリング及び減衰測定は、次亜塩素酸ナトリウムの濃度計を備える減衰測定ユニットで行われることが好ましい。サンプリングは、一実施形態においては、注水開始後1回のみ行い、このサンプルに基づき次亜塩素酸ナトリウムの減衰データを得て本発明のバラスト水の制御方法を行うことができる。また、サンプリングは、その他の実施形態においては、複数回行って複数の次亜塩素酸ナトリウムの減衰データを得て本発明のバラスト水の制御方法を行うことができる。サンプリングを複数回行う場合、1つの減衰測定ユニットを用いてサンプルを入れ替えて測定することができ、或いは、複数の減衰測定ユニットを用い、同時に又は時間をずらしてサンプリングした複数のサンプルを並行して測定することができる。 In one embodiment of the ballast water control method of the present invention, sodium hypochlorite decay measurement is performed by sampling the ballast water in the ballast water supply line after sodium hypochlorite is supplied from the chemical supply device. . Therefore, the sampling point of the sample to be measured for attenuation is preferably a ballast water supply line between the connection point between the chemical solution supply device and the ballast water supply line and the ballast tank. Moreover, it is preferable that the said sampling and attenuation | damping measurement are performed by the attenuation | damping measurement unit provided with the concentration meter of sodium hypochlorite. In one embodiment, sampling is performed only once after the start of water pouring, and the method for controlling ballast water of the present invention can be performed by obtaining attenuation data of sodium hypochlorite based on this sample. In other embodiments, sampling can be performed a plurality of times to obtain attenuation data of a plurality of sodium hypochlorites and perform the ballast water control method of the present invention. When sampling is performed multiple times, measurement can be performed by exchanging samples using one attenuation measurement unit, or multiple samples sampled simultaneously or at different times using multiple attenuation measurement units can be measured in parallel. Can be measured.
本発明は、その他の態様として、本発明のバラスト水の制御方法によりバラスト水中の次亜塩素酸ナトリウム濃度を制御することを含むバラスト水の注水方法に関する。 As another aspect, the present invention relates to a method for injecting ballast water, which includes controlling the concentration of sodium hypochlorite in the ballast water by the method for controlling ballast water of the present invention.
本発明は、また、その他の態様として、本発明のバラスト水の制御方法を行うことができるバラスト水処理システム、及び、該バラスト水システムを備える船舶に関する。 Moreover, this invention relates to the ballast water treatment system which can perform the control method of the ballast water of this invention, and a ship provided with this ballast water system as another aspect.
すなわち、本発明はその他の態様として、取水口とバラストタンクとを接続するバラスト水供給ラインと、前記ラインに接続し、前記液体中の水生微生物を殺菌処理するための次亜塩素酸ナトリウム水溶液を前記ラインに供給する薬液供給装置と、前記ラインと前記薬液供給装置との接続点とバラストタンクとの間に配置され、前記ライン中の液体をサンプリングして次亜塩素酸ナトリウム濃度を測定する減衰測定ユニットと、減衰測定ユニットで測定されたデータを記録する記録部と、バラスト水注水中に、薬液供給装置から前記接続点を介して前記ラインに供給される次亜塩素酸ナトリウム量を制御する制御部とを備え、前記制御部は、次亜塩素酸ナトリウムの減衰速度データに基づき、バラスト水注水完了時、所定時間経過時、及び又はバラスト水排出時バラストタンク内の次亜塩素酸ナトリウム濃度を予測し、薬液供給装置からの次亜塩素酸ナトリウムの供給量の増減を決定し、前記ラインに供給される次亜塩素酸ナトリウム量を制御することを含む、バラスト水処理システムに関する。 That is, the present invention includes, as other aspects, a ballast water supply line that connects a water intake and a ballast tank, and a sodium hypochlorite aqueous solution that is connected to the line and sterilizes aquatic microorganisms in the liquid. A chemical solution supplying device for supplying to the line, a connection point between the line and the chemical solution supplying device, and a ballast tank, and sampling the liquid in the line to measure the sodium hypochlorite concentration. Controls the amount of sodium hypochlorite supplied to the line from the chemical solution supply device through the connection point in the ballast water injection water in the measurement unit, the recording unit for recording the data measured by the attenuation measurement unit A control unit, the control unit based on the decay rate data of sodium hypochlorite, when the ballast water injection is completed, when a predetermined time has elapsed, and / or Predict the sodium hypochlorite concentration in the ballast tank when ballast water is discharged, determine the increase or decrease in the amount of sodium hypochlorite supplied from the chemical supply device, and determine the amount of sodium hypochlorite supplied to the line The present invention relates to a ballast water treatment system including controlling.
前記制御部は、さらに、制御前の時点におけるバラスト水の積算注水量、次亜塩素酸ナトリウムの積算供給量、航行データ、及びバラストタンク内で維持すべき所定の次亜塩素酸ナトリウム濃度の少なくとも1つに基づき、前記予測及び又は前記決定を行ってもよい。さらにまた、バラストタンク水には注水前にバラスト水が存在する場合もある。このため、バラストタンクに、液面計等のバラスト水の容量を測定できる計器、及び、バラストタンク内の次亜塩素酸ナトリウム濃度を測定できる計器を備え、これらの情報を含めて前記予測及び又は前記決定をすることが好ましい。 The control unit further includes at least an integrated water injection amount of ballast water, an integrated supply amount of sodium hypochlorite, navigation data, and a predetermined sodium hypochlorite concentration to be maintained in the ballast tank before the control. The prediction and / or the determination may be made based on one. Furthermore, ballast water may exist in the ballast tank water before pouring. For this reason, the ballast tank is equipped with an instrument that can measure the capacity of ballast water such as a liquid level gauge, and an instrument that can measure the sodium hypochlorite concentration in the ballast tank, and includes the above information and the prediction and / or Preferably, the determination is made.
以下に、本発明を好適な実施の形態を示しながら詳細に説明する。但し、本発明は以下に示す実施の形態に限定されない。 Hereinafter, the present invention will be described in detail with reference to preferred embodiments. However, the present invention is not limited to the embodiments described below.
(実施の形態1)
図1は、本発明の実施の形態1におけるバラスト水処理システムの構成を示す概略構成図である。
(Embodiment 1)
FIG. 1 is a schematic configuration diagram showing a configuration of a ballast water treatment system in
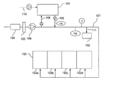
図1に示すように、本実施の形態1のバラスト水処理システムは、薬液供給装置101と、減衰測定ユニット102とを含む。薬液供給装置101は、バラスト水供給ライン107に、ライン108及び109を介して接続している。ライン108は、バラスト水供給ライン107の次亜塩素酸ナトリウム水溶液が添加される前の取水された液体(バラスト水)を薬液供給装置101に供給するためのラインである。ライン109は、薬液供給装置101から次亜塩素酸ナトリウム水溶液をバラスト水供給ライン107に供給するためのラインである。なお、バラスト水供給ライン107から取水された液体を薬液供給装置101に搬送するライン108に換えて直接外部から液体(海水等)をライン110によって取り入れてもよい。ライン108〜110は液を送るためのポンプを備えていてもよい。また、ライン109は、バラスト水供給ライン107への次亜塩素酸ナトリウムの供給量を測定するため、次亜塩素酸ナトリウム濃度計及び流量計を備えることが好ましく、前記流量計は、総流量を計測可能な積算流量計FMであることが好ましい。なお、図1では、ライン108〜110はそれぞれポンプを備えた形態を示しているが、本発明はこの形態に限られるものではなく、例えば、これらのポンプに替えて、薬液供給装置101に内蔵されたポンプ(図示せず)によって液体の搬送を行ってもよい。また、ライン109は、バラスト水供給ライン107ではなく、シーチェスト104に接続する形態でもよい。
As shown in FIG. 1, the ballast water treatment system of the first embodiment includes a chemical
バラスト水供給ライン107の一端は、バラストタンク103に接続する。通常、バラストタンク103は、複数個のバラストタンク103a〜103dを含む形態である。バラスト水供給ライン107は、他端では、バラスト水を取水する取水口(シーチェスト)104、ストレーナ105、バラストポンプ106と接続する。また、次亜塩素酸ナトリウムが共有されるライン109とバラスト水供給ライン107との接続点と、バラストタンク103との間に、流量計(FM)、次亜塩素酸ナトリウム濃度計(C)、及び、減衰測定ユニット102が配置される。
One end of the ballast
減衰測定ユニット102は、バラスト水注水開始後にライン111からバラスト水をサンプリングし、時間を追って次亜塩素酸ナトリウム濃度を繰り返し測定する。上述したとおり、このように測定することで、取水した液体における次亜塩素酸ナトリウムの減り方を分析でき、ライン109から供給される次亜塩素酸ナトリウムの量を調節できる。また、減衰測定ユニット102で減衰を測定している間も並行してバラスト水の注水を止めることなく継続できるから、時間のロスも防ぐことができる。
The
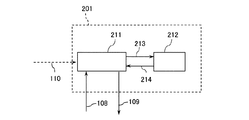
電気分解を用いる薬液供給装置101としては、例えば、図2に示す薬液供給装置201が使用できる。図2は、電気分解を用いて水生微生物を殺菌処理可能な装置の構成の一例を示す概略構成図である。図2に示すように、薬液供給装置201は、貯留槽211と電解槽212とを備える。貯留槽211と電解槽212とはライン213及び214によって接続されている。貯留槽211の液体はライン213を通じて電解槽212に搬送され、電解槽212において電解処理による殺菌処理が行われる。ついで、電解槽212で処理された液体はライン214を通じて貯留槽211に搬送される。貯留槽211と電解槽212との間は、次亜塩素酸ナトリウムを生成・貯留させる観点から、ライン213及び214によって循環されていることが好ましい。
As the chemical
このような薬液供給装置201では、電解処理を用いるため、例えば、船外から持ち込まれた殺菌剤等の特殊な化学薬品等を使用することなく、液体中の水生微生物の殺菌処理を行うことができる。電解槽212では、液体に含まれる塩化ナトリウムを電解処理することよって次亜塩素酸ナトリウムを発生させ、発生させた次亜塩素酸ナトリウムを用いて液体中の水生微生物を殺菌処理することが好ましい。
Since such a chemical
薬液供給装置201において、貯留槽211は、未処理及び/又は処理後の液体を貯留するためのタンクであって、貯留槽211は、電気分解を行う液体を導入するライン213と電気分解後の液体を排出するためのライン214とそれぞれ接続している。貯留槽211は、ライン108、109、及び110と接続しうる。
In the chemical
貯留槽211は、次亜塩素酸ナトリウムの濃度計を備えることが好ましい。これにより、貯留槽211内の次亜塩素酸ナトリウム濃度を管理できるとともに、貯留槽211内の次亜塩素酸ナトリウム濃度に応じて、例えば、貯留槽211に供給する液体の量、電解槽212及び/又はバラスト水供給ライン107に搬送する液体の量等といった薬液供給装置201におけるバラスト水の処理を制御できる。
The
本実施の形態1のバラスト水処理システムは、さらに、減衰測定ユニットで測定されたデータを記録する記録部と、バラスト水注水中に、薬液供給装置から前記接続点を介して前記ラインに供給される次亜塩素酸ナトリウム量を制御する制御部とを備えることが好ましい。前記制御部は、次亜塩素酸ナトリウムの減衰速度データに基づき、バラスト水注水完了時、所定時間経過時、及び又はバラスト水排出時のバラストタンク内の次亜塩素酸ナトリウム濃度を予測し、薬液供給装置からの次亜塩素酸ナトリウムの供給量の増減を決定し、前記ラインに供給される次亜塩素酸ナトリウム量を制御することができる。 The ballast water treatment system according to the first embodiment is further supplied to the line from the chemical solution supply device through the connection point into the recording unit that records data measured by the attenuation measurement unit and the ballast water injection water. It is preferable to provide a control unit that controls the amount of sodium hypochlorite. The control unit predicts the sodium hypochlorite concentration in the ballast tank when the ballast water injection is completed, the predetermined time has elapsed, or the ballast water is discharged based on the decay rate data of sodium hypochlorite, An increase or decrease in the amount of sodium hypochlorite supplied from the supply device can be determined, and the amount of sodium hypochlorite supplied to the line can be controlled.
減衰測定ユニットは、例えば、図7に記載のような装置を使用できる。図7の減衰測定ユニット102は、バラスト水供給ライン107からサンプリングした試料がライン111を通って容器701に注水される。減衰測定ユニット102は、容器701内の濃度の均一性を維持する点から、モータMによる駆動式の撹拌器703を備える。容器701内のサンプルは、定期的にポンプPによりライン702を通り濃度計Cによって測定される。
As the attenuation measurement unit, for example, a device as shown in FIG. 7 can be used. In the
(実施の形態2)
図3は、本発明の実施の形態2におけるバラスト水制御システムの構成を示す機能ブロック図である。本実施の形態2は、図1に示されるようなバラスト水処理システムに適用されうるバラスト水制御システムに関する。すなわち、図3のバラスト水制御システム300は、減衰測定ユニット102を含む測定部301、測定部301で測定された次亜塩素酸ナトリウムの減衰速度データを記録する記録部302、及び記録部302の減衰速度データに基づき、薬液供給装置101からの次亜塩素酸ナトリウムの供給量の増減を決定し、バラスト水供給ライン107に供給される次亜塩素酸ナトリウム量を制御する制御部303を備える。なお、図3のバラスト水制御システム300は、図1に示される本実施の形態1のバラスト水処理システムに構成部分として含まれてもよい。
(Embodiment 2)
FIG. 3 is a functional block diagram showing the configuration of the ballast water control system in the second embodiment of the present invention. The second embodiment relates to a ballast water control system that can be applied to a ballast water treatment system as shown in FIG. That is, the ballast
測定部301は、図4の測定部401に示すような構成であってもよい。すなわち、測定部401は、減衰測定ユニット102に加え、バラスト水供給ライン107に配置される流量計(FM)及び次亜塩素酸ナトリウム濃度計(C)、並びに薬液供給装置101の貯留槽211の次亜塩素酸ナトリウム濃度計を含みうる。これらの情報は記録部302に記録されうる。
The
記録部302は、図4の記録部402に示すようなデータを記録できる。すなわち、測定部401で測定された減衰速度データ、バラスト水の流量及び次亜塩素酸ナトリウム濃度、並びに貯留槽の次亜塩素酸ナトリウム濃度が含まれ、さらに、バラスト水の注入開始からの経過時間、並びに、航行データ(少なくとも排水までの時間を含むことが好ましい)が含まれうる。記録部402は、さらに、バラストタンク内で維持すべき次亜塩素酸ナトリウム濃度範囲も記録しておくことができる。
The
制御部303は、図4の制御部403に示すような構成とすることができる。すなわち、記録部402に記録されたデータからバラスト水注水完了時、所定時間経過時、及び又はバラスト水排出時のバラストタンク103内の次亜塩素酸ナトリウム濃度を予測する分析部411と、分析部411の結果に基づいて薬液供給装置101からの次亜塩素酸ナトリウムの供給量の増減を決定し、バラスト水供給ライン107に供給される次亜塩素酸ナトリウム量を制御する供給量制御部412が含まれうる。
The
図5を用いて本発明のバラスト水の制御方法及びバラスト水の注水方法の一例を説明する。図5に示すように、まず、バラストポンプ106を始動させる(S501)。これによりシーチェスト104を通じて液体の取り込みが開始される。また、薬液供給装置101が電気分解を用いた装置である場合には、次亜塩素酸ナトリウムの発生を開始する(S502)。バラストポンプ106の始動(S501)によってバラスト水供給ライン107に取水された液体が送られ、バラストタンク103へ注水が始まる(S503)。バラスト水の流量、注水開示時間、積算注水量、次亜塩素酸濃度等は、バラスト水供給ライン107に配置された流量計(FM)及び濃度計(C)により測定される。これらの情報は記録部402に記憶されうる。バラスト水供給ライン107への注水が始まると薬液供給装置101からライン109を通じて初期設定量の次亜塩素酸ナトリウム水溶液がバラスト水供給ライン107に供給される(S504)。該初期設定量は、注水後のバラストタンク103内のバラスト水における次亜塩素酸ナトリウムの濃度範囲、薬液供給装置101(又は貯留槽211)に貯留される次亜塩素酸ナトリウム水溶液の濃度、及び、予め得られた次亜塩素酸ナトリウムの減衰データ等に基づいて、予め設定できる。該初期設定量は、記録部402に記憶させることができ、この情報に基づき、制御部403の供給量制御部412に供給量を制御させてもよい。なお、初期設定量は、船舶が目的地に到着しバラスト水を排出する時(図6の時間tx)において排出可能な所定の濃度以下となるように設定することが、排水コストや排水時間の点から好ましい。
An example of the ballast water control method and ballast water injection method of the present invention will be described with reference to FIG. As shown in FIG. 5, first, the
次に、次亜塩素酸ナトリウムが供給されたバラスト水をライン111からサンプリングして減衰測定ユニット102にて次亜塩素酸ナトリウムの濃度測定を繰り返し行い、減衰データを得る(S505)。サンプリングはバラスト水注水開始後例えば0〜1時間以内に行うことができ、減衰測定ユニット102における次亜塩素酸ナトリウムの濃度測定は、30分〜1時間ごとに、例えば1〜10回の範囲で測定することができる。こうして得られた取水された液体における減衰データは、記録部402に記憶される。なお、減衰測定ユニット102における減衰データの測定中も、バラスト水注水は停止することなく続行できる。制御部403の分析部411は記録部402にアクセスし、現在供給されている次亜塩素酸ナトリウムの量が適切かどうか判断する(S506)。なお、分析部411は、随時記録部402にアクセスし、取水された液体の減衰曲線が予測できた時点で判断をすることができる。次亜塩素酸ナトリウム濃度が高すぎると、配管(ライン)やバラストタンクの損傷及び劣化の原因になり、また、排出時に還元剤や放置時間が必要となる。一方、次亜塩素酸ナトリウム濃度が低すぎると、水生微生物の殺菌処理が不十分となる。次亜塩素酸ナトリウムの供給量の補正が必要と判断した場合、制御部403の供給量制御部412は、薬液供給装置101(又は貯留槽211)から供給される量を補正する(S507)。一方、次亜塩素酸ナトリウムの供給量の補正が必要ない場合にはそのままバラスト水の注水を継続する(S508)。サンプリング及び減衰データの作成は一回でもよいし複数回でもよい。また、減衰データに基づく次亜塩素酸ナトリウム供給量の補正の要否判断(S506)の回数も一回でもよいし複数回でもよい。これらは、バラスト水の注水にかかる時間や注水されるバラスト水総量に応じて判断できる(S509)。最後に、目的とする容量までバラスト水を注水し(S510)、バラスト水の注水が完了する。
Next, the ballast water supplied with sodium hypochlorite is sampled from the
(実施の形態3)
図8は、本発明の実施の形態3におけるバラスト水処理システムの構成を示す概略構成図である。図8において、図1と同じ構成要素には同じ符号を付している。
(Embodiment 3)
FIG. 8 is a schematic configuration diagram showing the configuration of the ballast water treatment system according to Embodiment 3 of the present invention. In FIG. 8, the same components as those in FIG.
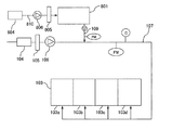
本実施の形態3において、薬液供給装置801は、バラスト水供給ライン107が接続する取水口104とは異なる第2の取水口804と接続する。すなわち、本実施の形態3の薬液供給装置801は、バラスト水を取水する取水口(シーチェスト)104から取水された液体を取り込み可能となるラインと接続せず、ライン810を介して第2の取水口804と接続している以外は実施の形態1のバラスト水処理システムと同じ構成である。このように、本実施の形態3におけるバラスト水処理システムによれば、薬液供給装置801において、バラスト水を取水する取水口(シーチェスト)104から取水された液体(次亜塩素酸ナトリウム水溶液が添加される前の取水された液体)ではなく、第2の取水口804から取水された液体を用いて次亜塩素酸ナトリウムを発生させることから、例えば、バラスト水を取水する取水口104と比較して低電力かつ簡便に液体を取水することができる。このため、航行中に外部から次亜塩素酸ナトリウムを発生させるための液体を取水することにより、航行中に薬液供給装置801において次亜塩素酸ナトリウムを発生させることができ、例えば、バラスト水をバラストタンク103に貯留する際の消費電力を低減できる。また、航行中での次亜塩素酸ナトリウム水溶液のバラストタンク103への供給が容易になり、バラストタンク103内における水生微生物の再増殖を抑制できる。ライン810は、例えば、第2の取水口804から取り入れた液体を薬液供給装置801に送るためのポンプ806を備えていてもよい。また、ライン810は、薬液供給装置801を保護するためのストレーナ805を備えていてもよい。
In the third embodiment, the chemical
そこで、本発明は、さらにその他の態様として、取水口とバラストタンクとを接続するバラスト水供給ラインと、前記ラインに接続し、前記取水口から取水された液体中の水生微生物を殺菌処理するための次亜塩素酸ナトリウム水溶液を前記ラインに供給する薬液供給装置とを備え、前記薬液供給装置は、前記バラスト水供給ラインが接続する取水口とは異なる第2の取水口と接続し、前記第2の取水口から取水された液体を電気分解して次亜塩素酸ナトリウムを発生させるバラスト水処理システム(以下、「本発明の第2のバラスト水処理システム」ともいう)に関する。本発明の第2のバラスト水処理システムは、薬液供給装置における取水を、バラスト水を取水する取水口(シーチェスト)とは異なる取水口から行うことによって、簡便かつ低電力で次亜塩素酸ナトリウムを発生させることができるという知見に基づく。また、本発明の第2のバラスト水処理システムは、船舶では、寄港停泊中には、バラスト水の取水及び排出や、貨物の積み下ろし作業があり、最も多くの電力を使用するため、航行中に、次亜塩素酸ナトリウムの発生に用いる液体の取り入れ及び次亜塩素酸ナトリウムの発生を行うことで、消費電力のピークを分散させ、船舶に搭載する発電機の容量を小さくできるという知見に基づく。 Therefore, the present invention provides, as yet another aspect, a ballast water supply line that connects a water intake port and a ballast tank, and a sterilization treatment of aquatic microorganisms in the liquid that is connected to the line and taken from the water intake port. A chemical supply device that supplies the sodium hypochlorite aqueous solution to the line, and the chemical supply device is connected to a second intake port that is different from the intake port to which the ballast water supply line is connected. The present invention relates to a ballast water treatment system (hereinafter, also referred to as “second ballast water treatment system of the present invention”) that generates sodium hypochlorite by electrolyzing a liquid taken from two water intakes. In the second ballast water treatment system of the present invention, the sodium hypochlorite is easily and low-powered by performing water intake in the chemical solution supply apparatus from a water intake different from the water intake (sea chest) for taking ballast water. Based on the knowledge that can be generated. In addition, the second ballast water treatment system of the present invention has a water intake and discharge of ballast water and a cargo loading / unloading operation while the ship is anchored at the port. Based on the knowledge that by taking in the liquid used to generate sodium hypochlorite and generating sodium hypochlorite, the peak of power consumption can be dispersed and the capacity of the generator mounted on the ship can be reduced.
本発明の第2のバラスト水処理システムによれば、例えば、薬液供給装置が、バラスト水供給ラインが接続する取水口とは異なる第2の取水口と接続することから、次亜塩素酸ナトリウムの発生に用いる液体を簡便に取水することができるという効果を奏する。したがって、本発明の第2のバラスト水処理システムによれば、シーチェストを駆動することなく取水することができることから、例えば、航行中であっても次亜塩素酸ナトリウムの発生に用いる液体を簡便に取水でき、また、その取水を低電力で行うことができるという効果を奏する。 According to the second ballast water treatment system of the present invention, for example, the chemical supply device is connected to the second intake port that is different from the intake port to which the ballast water supply line is connected. The liquid used for generation | occurrence | production has the effect that water can be taken in easily. Therefore, according to the second ballast water treatment system of the present invention, water can be taken without driving the sea chest. For example, the liquid used for generating sodium hypochlorite can be easily used even during navigation. The water can be taken in, and the water can be taken with low power.
本明細書において「バラスト水供給ラインが接続する取水口とは異なる第2の取水口」とは、バラストタンクに貯留するため液体を取水するための取水口(例えば、シーチェスト)以外のものであって、例えば、船舶に既存する飲料水等のための取水口等が挙げられる。 In the present specification, the “second intake port different from the intake port to which the ballast water supply line is connected” refers to something other than an intake port (for example, a sea chest) for taking in liquid to be stored in the ballast tank. Thus, for example, a water intake for drinking water or the like existing in a ship can be mentioned.
本発明の第2のバラスト水処理システムは、薬液供給装置からバラスト水供給ラインに供給される次亜塩素酸ナトリウム量を制御する制御部を備えていてもよい。本態様における制御部は、薬液供給装置内の次亜塩素酸ナトリウム量及び又はバラストタンク内の次亜塩素酸ナトリウム濃度に基づき、第2の取水口からの液体の取水及び次亜塩素酸ナトリウムの発生を制御することが好ましい。 The second ballast water treatment system of the present invention may include a controller that controls the amount of sodium hypochlorite supplied from the chemical solution supply device to the ballast water supply line. Based on the amount of sodium hypochlorite in the chemical solution supply device and / or the concentration of sodium hypochlorite in the ballast tank, the control unit in this aspect is configured to take in liquid from the second water intake and sodium hypochlorite. It is preferable to control the generation.
本発明は、さらにその他の態様として、取水口とバラストタンクとを接続するバラスト水供給ラインと、前記ラインに接続し、前記取水口から取水された液体中の水生微生物を殺菌処理するための次亜塩素酸ナトリウム水溶液を前記ラインに供給する薬液供給装置とを備える船舶において、バラスト水を処理する方法であって、前記薬液供給装置において、前記バラスト水供給ラインが接続する取水口とは異なる第2の取水口から取水された液体を電気分解して次亜塩素酸ナトリウムを発生させること、及び、前記薬液供給装置から前記バラスト水供給ラインに前記次亜塩素酸ナトリウムを供給することを含むバラスト水の処理方法に関する。 The present invention provides, as still another aspect, a ballast water supply line that connects a water intake and a ballast tank, and a sterilization treatment for aquatic microorganisms in a liquid that is connected to the line and taken from the water intake. A method for treating ballast water in a ship equipped with a chemical solution supply device for supplying a sodium chlorite aqueous solution to the line, wherein the chemical solution supply device is different from a water intake port connected to the ballast water supply line. A ballast comprising: electrolyzing a liquid taken from the water intake 2 to generate sodium hypochlorite; and supplying the sodium hypochlorite from the chemical liquid supply device to the ballast water supply line The present invention relates to a water treatment method.
薬液供給装置における電気分解処理を航行中に行うことが好ましい。これにより、バラストタンクにバラスト水を注水する時の消費電力を低減できる。また、航行中に次亜塩素酸ナトリウムを発生させ貯留しておくことにより、バラスト水注水開始から次亜塩素酸ナトリウムを供給できるため、時間のロスを防ぐことができる。 It is preferable that the electrolysis process in the chemical solution supply apparatus is performed during navigation. Thereby, the power consumption at the time of pouring ballast water into a ballast tank can be reduced. Moreover, since sodium hypochlorite is generated and stored during navigation, sodium hypochlorite can be supplied from the start of ballast water injection, thus preventing time loss.
本発明は、さらにその他の態様として、取水口とバラストタンクとを接続するバラスト水供給ラインと、前記ラインに接続し、前記取水口から取水された液体中の水生微生物を殺菌処理するための次亜塩素酸ナトリウム水溶液を前記ラインに供給する薬液供給装置とを備える船舶において、バラスト水中の水生微生物を殺菌処理するための次亜塩素酸ナトリウムを製造する方法であって、前記薬液供給装置において、前記バラスト水供給ラインが接続する取水口とは異なる第2の取水口から取水した液体を電気分解して次亜塩素酸ナトリウムを発生させることを含む製造方法に関する。本発明の製造方法によれば、例えば、薬液供給装置が、バラスト水供給ラインが接続する取水口とは異なる第2の取水口から次亜塩素酸ナトリウムの発生に用いる液体を簡便に取水できることから、次亜塩素酸ナトリウムを簡便に発生できるという効果を奏する。 The present invention provides, as still another aspect, a ballast water supply line that connects a water intake and a ballast tank, and a sterilization treatment for aquatic microorganisms in a liquid that is connected to the line and taken from the water intake. In a ship equipped with a chemical solution supply device for supplying a sodium chlorite aqueous solution to the line, a method for producing sodium hypochlorite for sterilizing aquatic microorganisms in ballast water, the chemical solution supply device, The present invention relates to a production method including electrolyzing a liquid taken from a second water intake different from a water intake connected to the ballast water supply line to generate sodium hypochlorite. According to the production method of the present invention, for example, the chemical supply device can easily take in the liquid used for generating sodium hypochlorite from the second intake different from the intake connected to the ballast water supply line. There is an effect that sodium hypochlorite can be easily generated.
前記液体の電気分解は、航行中に行うことが好ましい。これにより、バラスト水注水時の消費電力を低減できる。 The electrolysis of the liquid is preferably performed during navigation. Thereby, the power consumption at the time of ballast water injection can be reduced.
(実施の形態4)
図9は、本発明の実施の形態4におけるバラスト水処理システムの構成を示す概略構成図である。図9において、図1と同じ構成要素には同じ符号を付している。
(Embodiment 4)
FIG. 9 is a schematic configuration diagram illustrating a configuration of a ballast water treatment system according to Embodiment 4 of the present invention. In FIG. 9, the same components as those in FIG.
本実施の形態4のバラスト水処理システムは、減衰測定ユニット102、及びバラスト水供給ライン107から減衰測定ユニット102にサンプリングするためのライン111を備えていない以外は実施の形態3のバラスト水処理システムと同じ構成である。
The ballast water treatment system of the fourth embodiment is the ballast water treatment system of the third embodiment except that the
本実施の形態4のバラスト水処理システムを用いたバラスト水の処理方法の一例について説明する。 An example of the ballast water treatment method using the ballast water treatment system of the fourth embodiment will be described.
航行中、バラスト水取水前及び又はバラスト水取水時に、第2の取水口804からライン810を通じて船外から次亜塩素酸ナトリウムの発生に用いる液体を取り入れ、電気分解により次亜塩素酸ナトリウムを発生させる。本実施の形態4のバラスト水処理システムによれば、次亜塩素酸ナトリウムの発生に用いる液体を取り入れるライン810が、バラスト水取水口104とは異なる第2の取水口804と接続していることから、バラストポンプ106を駆動することなく、液体を取り入れることができる。また、船舶では、バラスト水貯留時等の寄港停泊中には貨物の積み下ろし作業があり、最も多くの電力を使用することから、消費電力のピークを分散させ、発電機の容量を小さくする点から、航行中に、次亜塩素酸ナトリウムの発生に用いる液体の取り入れ及び次亜塩素酸ナトリウムの発生を行い、貯留しておくことが好ましい。
During navigation, before taking ballast water and / or during ballast water intake, the liquid used for generating sodium hypochlorite is taken from the outside of the ship through the
バラスト水を取水するために、バラストポンプ106を始動させる。これによりシーチェスト104を通じて液体の取り込みが開始され、バラスト水供給ライン107を通じてバラストタンク103へ注水が始まる。バラスト水供給ライン107への注水が始まると、薬液供給装置801に貯留された次亜塩素酸ナトリウム水溶液がライン109を通じてバラスト水供給ライン107に供給される。本実施の形態4のバラスト水処理システムによれば、バラスト水取水前に事前に発生させておいた次亜塩素酸ナトリウムを貯留しておくことが可能であるため、バラストタンク103への注水開始とともに、次亜塩素酸ナトリウム水溶液をバラスト水供給ライン107に供給することができる。
In order to take in the ballast water, the
次亜塩素酸ナトリウム水溶液の供給量は、バラストタンク103に注入するバラスト水の量、薬液供給装置801(又は貯留槽211)に貯留される次亜塩素酸ナトリウム水溶液の濃度等に基づいて予め決定できる。また、バラスト水供給ライン107に配置される流量計(FM)及び次亜塩素酸ナトリウム濃度計(C)の測定値に基づき、制御部(図示せず)において次亜塩素酸ナトリウム水溶液の供給量を制御させてもよい。
The supply amount of the sodium hypochlorite aqueous solution is determined in advance based on the amount of ballast water injected into the
本発明は、船舶におけるバラスト水の処理において有用である。 The present invention is useful in the treatment of ballast water in a ship.
101 薬液供給装置
102 減衰測定ユニット
103 バラストタンク
104 シーチェスト(取水口)
105 ストレーナ
106 バラストポンプ
107 バラスト水供給ライン
108,109,110,111 ライン
201 薬液供給装置
211 貯留槽
212 電解槽
213,214 ライン
300 バラスト水制御システム
701 容器
702 濃度測定用ライン
703 撹拌器
704 ドレイン
801 薬液供給装置
804 第2の取水口
805 ストレーナ
806 ポンプ
810 ライン
101 Chemical
105
Claims (13)
前記薬液供給装置から所定量の次亜塩素酸ナトリウムが供給された前記ライン中の液体をサンプリングし、サンプリングした試料における次亜塩素酸ナトリウム濃度の減衰を測定し、該測定データに基づいて前記薬液供給装置から前記ラインへ供給する次亜塩素酸ナトリウムの供給量を調節することを含む、バラスト水の制御方法。 A ballast water supply line for supplying the liquid taken from the water intake to the ballast tank, and a chemical liquid supply device for supplying the line with a sodium hypochlorite aqueous solution for sterilizing aquatic microorganisms in the liquid In the ballast water treatment system provided,
The liquid in the line to which a predetermined amount of sodium hypochlorite is supplied from the chemical supply device is sampled, the decay of the sodium hypochlorite concentration in the sampled sample is measured, and the chemical is based on the measurement data The control method of ballast water including adjusting the supply amount of sodium hypochlorite supplied to the said line from a supply apparatus.
前記ラインに接続し、前記取水口から取水された液体中の水生微生物を殺菌処理するための次亜塩素酸ナトリウム水溶液を前記ラインに供給する薬液供給装置と、
前記ラインと前記薬液供給装置との接続点と、バラストタンクとの間に配置され、前記ライン中の液体をサンプリングして次亜塩素酸ナトリウム濃度を測定する減衰測定ユニットと、
減衰測定ユニットで測定されたデータを記録する記録部と、
バラスト水注水中に、薬液供給装置から前記接続点を介して前記ラインに供給される次亜塩素酸ナトリウム量を制御する制御部とを備え、
前記制御部は、次亜塩素酸ナトリウムの減衰速度データに基づき、バラスト水注水完了時、所定時間経過時、及び又はバラスト水排出時のバラストタンク内の次亜塩素酸ナトリウム濃度を予測し、薬液供給装置からの次亜塩素酸ナトリウムの供給量の増減を決定し、前記ラインに供給される次亜塩素酸ナトリウム量を制御することを含む、バラスト水処理システム。 A ballast water supply line connecting the intake port and the ballast tank;
A chemical supply apparatus connected to the line and supplying a sodium hypochlorite aqueous solution to the line for sterilizing aquatic microorganisms in the liquid taken from the water intake;
An attenuation measurement unit that is disposed between a connection point between the line and the chemical solution supply device, and a ballast tank, and measures the sodium hypochlorite concentration by sampling the liquid in the line;
A recording unit for recording data measured by the attenuation measurement unit;
A controller for controlling the amount of sodium hypochlorite supplied to the line from the chemical supply device through the connection point in the ballast water injection water;
The control unit predicts the sodium hypochlorite concentration in the ballast tank when the ballast water injection is completed, the predetermined time has elapsed, or the ballast water is discharged based on the decay rate data of sodium hypochlorite, A ballast water treatment system comprising determining an increase or decrease in the amount of sodium hypochlorite supplied from a supply device and controlling the amount of sodium hypochlorite supplied to the line.
前記ラインに接続し、前記取水口から取水された液体中の水生微生物を殺菌処理するための次亜塩素酸ナトリウム水溶液を前記ラインに供給する薬液供給装置とを備え、
前記薬液供給装置は、前記バラスト水供給ラインが接続する取水口とは異なる第2の取水口と接続し、前記第2の取水口から取水された液体を電気分解して次亜塩素酸ナトリウムを発生させる、バラスト水処理システム。 A ballast water supply line connecting the intake port and the ballast tank;
A chemical supply device connected to the line and supplying a sodium hypochlorite aqueous solution to the line for sterilizing aquatic microorganisms in the liquid taken from the water intake,
The chemical liquid supply device is connected to a second water intake port that is different from the water intake port connected to the ballast water supply line, and electrolyzes the liquid taken from the second water intake port to obtain sodium hypochlorite. Generates a ballast water treatment system.
前記薬液供給装置において、前記バラスト水供給ラインが接続する取水口とは異なる第2の取水口から取水された液体を電気分解して次亜塩素酸ナトリウムを発生させること、及び、
前記薬液供給装置から前記バラスト水供給ラインに前記次亜塩素酸ナトリウムを供給することを含む、バラスト水の処理方法。 A ballast water supply line connecting the intake port and the ballast tank, and an aqueous sodium hypochlorite solution for sterilizing aquatic microorganisms in the liquid taken from the intake port connected to the line and supplied to the line In a ship equipped with a chemical solution supply device, a method for treating ballast water,
In the chemical liquid supply device, electrolyzing a liquid taken from a second water intake different from the water intake connected to the ballast water supply line to generate sodium hypochlorite; and
A method for treating ballast water, comprising supplying the sodium hypochlorite from the chemical solution supply device to the ballast water supply line.
前記薬液供給装置において、前記バラスト水供給ラインが接続する取水口とは異なる第2の取水口から取水した液体を電気分解して次亜塩素酸ナトリウムを発生させることを含む、製造方法。 A ballast water supply line connecting the intake port and the ballast tank, and an aqueous sodium hypochlorite solution for sterilizing aquatic microorganisms in the liquid taken from the intake port connected to the line and supplied to the line A method for producing sodium hypochlorite for sterilizing aquatic microorganisms in ballast water in a ship equipped with a chemical solution supply device,
The said chemical | medical solution supply apparatus WHEREIN: The manufacturing method including electrolyzing the liquid taken in from the 2nd water intake different from the water intake connected to the said ballast water supply line, and generating sodium hypochlorite.
Priority Applications (4)
| Application Number | Priority Date | Filing Date | Title |
|---|---|---|---|
| JP2011146048A JP2012106224A (en) | 2010-10-22 | 2011-06-30 | Ballast water control method and ballast water treatment system |
| CN201180051038.6A CN103189319B (en) | 2010-10-22 | 2011-10-21 | Ballast water treatment system and ballast water treatment method |
| PCT/JP2011/005911 WO2012053224A1 (en) | 2010-10-22 | 2011-10-21 | Ballast water treatment system and ballast water treatment method |
| KR1020137012825A KR20130135254A (en) | 2010-10-22 | 2011-10-21 | Ballast water treatment system and ballast water treatment method |
Applications Claiming Priority (3)
| Application Number | Priority Date | Filing Date | Title |
|---|---|---|---|
| JP2010237658 | 2010-10-22 | ||
| JP2010237658 | 2010-10-22 | ||
| JP2011146048A JP2012106224A (en) | 2010-10-22 | 2011-06-30 | Ballast water control method and ballast water treatment system |
Publications (1)
| Publication Number | Publication Date |
|---|---|
| JP2012106224A true JP2012106224A (en) | 2012-06-07 |
Family
ID=46492454
Family Applications (1)
| Application Number | Title | Priority Date | Filing Date |
|---|---|---|---|
| JP2011146048A Pending JP2012106224A (en) | 2010-10-22 | 2011-06-30 | Ballast water control method and ballast water treatment system |
Country Status (1)
| Country | Link |
|---|---|
| JP (1) | JP2012106224A (en) |
Cited By (7)
| Publication number | Priority date | Publication date | Assignee | Title |
|---|---|---|---|---|
| JP2013184111A (en) * | 2012-03-07 | 2013-09-19 | Mitsui Eng & Shipbuild Co Ltd | Water quality monitoring method of ballast water and water quality monitoring apparatus |
| JP2014100673A (en) * | 2012-11-20 | 2014-06-05 | Kurita Water Ind Ltd | Ballast water control method |
| JP2014164517A (en) * | 2013-02-25 | 2014-09-08 | Jfe Engineering Corp | Medicine addition amount control method and medicine addition amount control device |
| KR20150065462A (en) * | 2013-12-05 | 2015-06-15 | 현대중공업 주식회사 | Ballast water treatment system |
| JP2017113710A (en) * | 2015-12-24 | 2017-06-29 | 栗田工業株式会社 | Ballast water control device and control method of ballast water processing system |
| US10287200B2 (en) | 2012-10-25 | 2019-05-14 | Panasonic Intellectual Property Management Co., Ltd. | Method for treating ballast water and device for treating ballast water used therefor |
| JP7101912B1 (en) * | 2021-03-31 | 2022-07-15 | 中国電力株式会社 | Water quality management equipment, water quality management methods, and water quality management programs |
Citations (1)
| Publication number | Priority date | Publication date | Assignee | Title |
|---|---|---|---|---|
| WO2010101841A2 (en) * | 2009-03-02 | 2010-09-10 | Chester Sohn | Electrolytic apparatus for treating ballast water and treatment system using same |
-
2011
- 2011-06-30 JP JP2011146048A patent/JP2012106224A/en active Pending
Patent Citations (1)
| Publication number | Priority date | Publication date | Assignee | Title |
|---|---|---|---|---|
| WO2010101841A2 (en) * | 2009-03-02 | 2010-09-10 | Chester Sohn | Electrolytic apparatus for treating ballast water and treatment system using same |
Cited By (9)
| Publication number | Priority date | Publication date | Assignee | Title |
|---|---|---|---|---|
| JP2013184111A (en) * | 2012-03-07 | 2013-09-19 | Mitsui Eng & Shipbuild Co Ltd | Water quality monitoring method of ballast water and water quality monitoring apparatus |
| US10287200B2 (en) | 2012-10-25 | 2019-05-14 | Panasonic Intellectual Property Management Co., Ltd. | Method for treating ballast water and device for treating ballast water used therefor |
| JP2014100673A (en) * | 2012-11-20 | 2014-06-05 | Kurita Water Ind Ltd | Ballast water control method |
| JP2014164517A (en) * | 2013-02-25 | 2014-09-08 | Jfe Engineering Corp | Medicine addition amount control method and medicine addition amount control device |
| KR20150065462A (en) * | 2013-12-05 | 2015-06-15 | 현대중공업 주식회사 | Ballast water treatment system |
| KR101601371B1 (en) * | 2013-12-05 | 2016-03-08 | 현대중공업 주식회사 | Ballast water treatment system |
| JP2017113710A (en) * | 2015-12-24 | 2017-06-29 | 栗田工業株式会社 | Ballast water control device and control method of ballast water processing system |
| JP7101912B1 (en) * | 2021-03-31 | 2022-07-15 | 中国電力株式会社 | Water quality management equipment, water quality management methods, and water quality management programs |
| WO2022208799A1 (en) * | 2021-03-31 | 2022-10-06 | 中国電力株式会社 | Water quality management device, water quality management method, and water quality management program |
Similar Documents
| Publication | Publication Date | Title |
|---|---|---|
| KR101640593B1 (en) | Method and system for treating ballast water | |
| JP2012106224A (en) | Ballast water control method and ballast water treatment system | |
| CN1817742B (en) | Ballast water purification device and ship equipped with the device | |
| AU2002226987B2 (en) | Methods, apparatus, and compositions for controlling organisms in ballast water | |
| KR101066674B1 (en) | Electrolysis unit and ballast water treatment system for ships using such electrolysis unit | |
| US20150307372A1 (en) | Apparatus and method for treating ballast water | |
| JP7267196B2 (en) | Ballast water management system | |
| JP2012020218A (en) | Ballast water treatment system and ballast water treatment method | |
| CN103189319B (en) | Ballast water treatment system and ballast water treatment method | |
| CN101715431A (en) | Ballast tank circulation management system | |
| JP2007537036A (en) | Ballast water system | |
| AU2002226987A1 (en) | Methods, apparatus, and compositions for controlling organisms in ballast water | |
| CN109231369A (en) | Ballast water treatment plant | |
| WO2012053224A1 (en) | Ballast water treatment system and ballast water treatment method | |
| US10287200B2 (en) | Method for treating ballast water and device for treating ballast water used therefor | |
| JP2013039516A (en) | Ballast water treatment system and ballast water treatment method | |
| JP2012086200A (en) | System and method for ballast water treatment | |
| JP5776367B2 (en) | Ship ballast water treatment method | |
| JP2013193000A (en) | Ballast water treating system and ballast water treating method | |
| JP2013006173A (en) | Method for treating ship ballast water | |
| JP7329440B2 (en) | Ballast water treatment and neutralization | |
| KR101663723B1 (en) | System and method for disinfection water supply of ship | |
| JP6529706B1 (en) | Ballast water treatment method | |
| JP2021106553A (en) | Water quality purification device for aquatic organism storage devices | |
| KR101163344B1 (en) | A Method for Treatment of Ballast Water of Ship Using Electrolysis Unit |
Legal Events
| Date | Code | Title | Description |
|---|---|---|---|
| A621 | Written request for application examination |
Free format text: JAPANESE INTERMEDIATE CODE: A621 Effective date: 20140521 |
|
| A711 | Notification of change in applicant |
Free format text: JAPANESE INTERMEDIATE CODE: A711 Effective date: 20141009 |
|
| RD02 | Notification of acceptance of power of attorney |
Free format text: JAPANESE INTERMEDIATE CODE: A7422 Effective date: 20141112 |
|
| A131 | Notification of reasons for refusal |
Free format text: JAPANESE INTERMEDIATE CODE: A131 Effective date: 20150519 |
|
| A02 | Decision of refusal |
Free format text: JAPANESE INTERMEDIATE CODE: A02 Effective date: 20151001 |
