JP2010151069A - 内燃機関用点火装置 - Google Patents

内燃機関用点火装置 Download PDF

Info

Publication number
JP2010151069A
JP2010151069A JP2008331907A JP2008331907A JP2010151069A JP 2010151069 A JP2010151069 A JP 2010151069A JP 2008331907 A JP2008331907 A JP 2008331907A JP 2008331907 A JP2008331907 A JP 2008331907A JP 2010151069 A JP2010151069 A JP 2010151069A
Authority
JP
Japan
Prior art keywords
discharge
ignition
spark
internal combustion
combustion engine
Prior art date
Legal status (The legal status is an assumption and is not a legal conclusion. Google has not performed a legal analysis and makes no representation as to the accuracy of the status listed.)
Granted
Application number
JP2008331907A
Other languages
English (en)
Other versions
JP5253144B2 (ja
Inventor
Kokichi Yamada
康吉 山田
Naoki Shimada
直樹 島田
Current Assignee (The listed assignees may be inaccurate. Google has not performed a legal analysis and makes no representation or warranty as to the accuracy of the list.)
Hanshin Electric Co Ltd
Original Assignee
Hanshin Electric Co Ltd
Priority date (The priority date is an assumption and is not a legal conclusion. Google has not performed a legal analysis and makes no representation as to the accuracy of the date listed.)
Filing date
Publication date
Application filed by Hanshin Electric Co Ltd filed Critical Hanshin Electric Co Ltd
Priority to JP2008331907A priority Critical patent/JP5253144B2/ja
Publication of JP2010151069A publication Critical patent/JP2010151069A/ja
Application granted granted Critical
Publication of JP5253144B2 publication Critical patent/JP5253144B2/ja
Expired - Fee Related legal-status Critical Current
Anticipated expiration legal-status Critical

Links

Images

Landscapes

  • Ignition Installations For Internal Combustion Engines (AREA)

Abstract

【課題】一般的な自励サイリスタ直列インバータ式複数火花点火装置を、自動車用内燃機関に適合させ、希薄燃焼エンジンにおいて“吹き消え現象”が生じても確実に点火させることができるようにする。
【解決手段】この発明は、自動車両に搭載される内燃機関用点火装置Iにおいて、サイリスタ直列インバータ回路3を、イグニションコイルを負荷として自励発振させ、該イグニションコイルの2次側に発生する高電圧で点火プラグの放電電極3x、3yの間隙g間に複数の火花放電を行わせ、容量放電式点火回路4を用いてイグニションコイルの2次側に発生する高電圧で点火プラグの放電電極3x、3yの間隙g間に火花放電を行わせ、サイリスタ直列インバータ回路3による火花放電と、容量放電式点火回路4による火花放電とを重畳させるようにした、ことを特徴としている。
【選択図】図1

Description

本発明は、自動車両に搭載される内燃機関用点火装置に関するものである。
近年、車両搭載の内燃機関として、空燃比を極めて薄く設定した、いわゆる希薄燃焼エンジン(リーンバーンエンジン)が採用されつつある。しかし、この種のエンジンは着火効率が余り良くないため、点火装置には高エネルギ型のものが必要になる。そこで、従来からも、古典的な電流遮断原理により発生する点火コイル2次側出力にDC−DCコンバータの高圧出力を重畳する、重ね放電型点火装置が提案されている(例えば、特許文献1参照)。
特開平8−68372号公報
すなわち、点火コイルの1次電流を遮断することでその2次側に発生する数kVの高圧電圧により、点火プラグの放電電極の間隙に放電破壊を起こして点火コイルの2次側から放電電流を流し始めた後に、当該放電状態を維持し得る放電維持電圧値以上の直流電圧(普通、500V程度以上)を別途に設けた昇圧回路によって保ちながら、当該昇圧回路からの出力電流を点火コイル放電電流に加算的に重畳する。事実、このような方式によると、点火プラグに比較的長い時間に亘り大きな放電エネルギを得ることができるため、燃料への着火性が向上し、ひいては燃費も向上する。
内燃機関の各気筒燃焼室内での燃焼は、点火プラグに放電火花が飛んだときから、初期燃焼、中期燃焼、主燃焼へと順次移行するが、中期燃焼に移行すると、火炎伝播により燃焼室内で急激な気流の変化が起こり、DC−DCコンバータによって重ね放電電流を供給しているにもかかわらず、点火プラグの放電電極の間隙間にて生じていた放電火花が吹き消される、いわゆる“吹き消え現象”が生ずることがある。このような吹き消え現象が生ずると、放電は予定の持続時間まで延長されることなく、中断され、所期の燃焼エネルギが得られない。
そこで、以上のような課題を解決するために、高速繰り返し放電方式を採用し、万一、“吹き消え現象”が生じたとしても、その後も放電を繰り返すことにより、再放電を可能とすることが考えられる。
高速繰り返し放電を得る手段としては、石油などを燃料とする外燃機関用の点火装置として一般的な、自励サイリスタ直列インバータ式点火装置が知られている。
図2は従来の自励サイリスタ直列インバータ式点火装置の概略構成図である。
この図2を用いて、従来の自励サイリスタ直列インバータ式点火装置の動作について説明する。
自励サイリスタ直列インバータ式点火装置(サイリスタ直列インバータ回路)30は、商用電源などの高圧交流電源100の1端子100aから抵抗3a、抵抗3pを介して交流の半サイクル期間でコンデンサ3mを充電する。このコンデンサ3mの充電電圧がトリガ素子3kの閾値電圧(ブレークオーバ電圧)に達すると、このトリガ素子3kが導通し、抵抗3gを介して、当該コンデンサ3mの共振電荷をサイリスタ3eのゲートに放出し、トリガ電流として流す。
上記トリガ電流が流れると、共振インダクタ3d、サイリスタ3e、共振コンデンサ3f、電源他端子100bの経路で共振コンデンサ3fが充電される。この充電電流は、共振インダクタ3d、共振コンデンサ3fの共振により振動し、充電電流が反転するときにサイリスタ3eの電流が逆方向となることでオフとなる。すると、共振コンデンサ3fの充電電荷は、イグニションコイルの1次巻線3uを介して放電され、2次巻線3zに高電圧が発生し、放電電極3x、3yの間隙gに火花放電を起こす。
同時に、イグニションコイルの帰還巻線3tには、1次巻線に関して図示の+、−の極性で電圧が発生するが、このときには、抵抗3rを介して、ツェナダイオード3qで短絡されており、サイリスタ3eのゲートには、影響を及ぼさない。
次に、共振コンデンサ3fと1次巻線3uとの共振により、共振電流が反転して図示のように1次巻線に(+)、(−)の極性で電圧が発生すると、このときにも2次巻線3zに高電圧が発生し、点火プラグの放電電極3x、3yの間隙gに火花放電が起きると同時に、帰還巻線3tにも図示の(+)、(−)の極性で電圧が発生し、ダイオード3i、コンデンサ3n、抵抗3rの経路で、コンデンサ3nを充電する。そして、帰還巻線3tの電圧が零となると、これまでに蓄積されたコンデンサ3nの充電電荷が抵抗3gを介して、サイリスタ3eのゲートに流入し、サイリスタ3eをターンオンさせる。以下、この共振に基づいて発生する火花放電が繰り返されていく。
上記従来例の自励サイリスタ直列インバータ式点火装置は、商用交流電源を電源としており、放電は、電源周波数に同期し、電源電圧がトリガ素子3kの閾値電圧に相当する電圧以上の場合で行われ、一旦放電が始まれば、電源が存在する限り電源と同期して間欠的に継続されることになる。
一方、自動車用内燃機関の電源は直流電源であり、また点火の開始は、エンジンコンピュータ等により、正確に計算された時期が必要であり、放電持続時間も一般的には数ms程度と短い。これに対し、自励サイリスタ直列インバータ式点火装置は、上記のように、繰り返し放電を継続させることができるものの、その点火の開始と停止の正確な制御が困難であった。このため、上記従来の自励サイリスタ直列インバータ式点火装置30を自動車用内燃機関に適用して、希薄燃焼エンジンにおいて“吹き消え現象”が生じても確実に点火させるようにしようとしても、その適用が困難なのが現状であった。
また、放電電極の間隙に繰り返し放電を継続させる場合、その最初の放電に最大の高圧エネルギーが必要とされ、この最初の放電をより確実なものにしたいという要請もあった。
この発明は上記に鑑み提案されたもので、一般的な自励サイリスタ直列インバータ式点火装置を、自動車用内燃機関に適合させ、希薄燃焼エンジンにおいて“吹き消え現象”が生じても確実に点火させることができるようにした内燃機関用点火装置を提供することを目的とする。
上記目的を達成するために、請求項1に記載の発明は、自動車両に搭載される内燃機関用点火装置において、サイリスタ直列インバータ回路を、イグニションコイルを負荷として自励発振させ、該イグニションコイルの2次側に発生する高電圧で点火プラグの放電電極の間隙間に複数の火花放電を行わせ、容量放電式点火回路を用いてイグニションコイルの2次側に発生する高電圧で点火プラグの放電電極の間隙間に火花放電を行わせ、上記サイリスタ直列インバータ回路による火花放電と、容量放電式点火回路による火花放電とを重畳させるようにした、ことを特徴としている。
請求項2に記載の発明は、上記した請求項1に記載の発明において、上記サイリスタ直列インバータ回路による火花放電は、エンジンコンピュータからの点火信号を第1のトリガ素子が受けて開始し、エンジンコンピュータからの停止信号を第2のトリガ素子が受けて停止するようにしたものである。
請求項3に記載の発明は、上記した請求項1または2に記載の発明において、上記容量放電式点火回路による火花放電は、エンジンコンピュータからの点火信号を第3のトリガ素子が受けて開始するようにしたものである。
この発明の内燃機関用点火装置は、サイリスタ直列インバータ回路を直流電源で駆動させ、その火花放電は、エンジンコンピュータからの点火信号を第1のトリガ素子が受けて開始し、停止信号を第2のトリガ素子が受けて停止するようにしたので、点火の開始と停止を正確に制御して、サイリスタ直列インバータ回路による点火をエンジンに的確に適用させることができるとともに、放電電極の間隙に高速繰り返し放電を行わせて、その放電中の吹き消え現象を起こりにくくすることができ、点火を着火性の良いものとすることができる。
さらに、容量放電式点火回路による火花放電を、上記のサイリスタ直列インバータ回路による火花放電に重畳させるようにしたので、その容量放電式点火回路による火花放電を、上記のサイリスタ直列インバータ回路による最初の火花放電に重畳させることで、その最初の放電をより確実に行わせることができる。
以下にこの発明の実施の形態を図面に基づいて詳細に説明する。
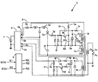
図1はこの発明の内燃機関用点火装置の概略構成図である。図1中、従来例の図2と同一の構成要素には同一の符号を付してある。
図1が、従来例の図2と相違している点は、電源がバッテリ電源1を昇圧するDC−DCコンバータ回路2を用いて直流化されていること、容量放電式点火回路4を設けたこと、およびトリガ信号発生部5を設けたことである。
以下、この図1を用いて、この発明の内燃機関用点火装置Iの動作について説明する。
内燃機関用点火装置Iは、バッテリ電源1を昇圧するDC−DCコンバータ回路2、自励サイリスタ直列インバータ式点火装置部(サイリスタ直列インバータ回路)3、容量放電式点火装置部(容量放電式点火回路)4、およびエンジンコンピュータ(ECU)からの点火信号S1、停止信号S2を受けてトリガ信号PC1、PC2、PC3を出力し、サイリスタ直列インバータ回路3および容量放電式点火回路4を適切な時期に動作させるトリガ信号発生部5からなる。
サイリスタ直列インバータ回路3は、DC−DCコンバータ回路2の端子2aから抵抗3a、抵抗3pを介してコンデンサ3mを充電する。コンデンサ3mはトリガ素子3k、抵抗3gを介して、サイリスタ3eのゲートに接続されており、トリガ素子3kが、ECUからの点火信号S1に応じてトリガ信号発生部5から出力されたトリガ信号PC1を受けて、適切な時期に、サイリスタ3eにトリガ電流を流し、ターンオンさせる構成となっている。つまり、放電開始をECUの信号により任意の時期に決定できることになる。
尚、本実施形態の場合、このトリガ信号PC1は放電開始時に必要なだけで、後の放電継続には不必要のため、サイリスタ3eをターンオンさせるために必要かつ十分な、短時間のパルス状とし、ターンオン以降は、オフ状態とする。
サイリスタ3eにトリガ電流が流れると、共振インダクタ3d、当該サイリスタ3e、共振コンデンサ3fの共振により振動し、充電電流が反転するときにサイリスタ3eの電流が逆方向となることでオフとなる。すると、共振コンデンサ3fの充電電荷は、イグニションコイルの1次巻線の1つである1次巻線3uを介して放電され、2次巻線3zに高電圧が発生し、点火プラグの放電電極3x、3yの間隙gに火花放電を起こす。
同時に、イグニションコイルの帰還巻線(1次巻線)3tにも、図示の+、−の極性で電圧が発生するが、このときには、抵抗3rを介して、ツェナダイオード3qで短絡されており、サイリスタ3eのゲートには、影響を及ぼさない。
次に、共振コンデンサ3fと1次巻線3uとの共振により、共振電流が反転して図示のように1次巻線3uに(+)、(−)の極性で電圧が発生すると、このときにも2次巻線3zに高電圧が発生し、点火プラグの放電電極3x、3yの間隙gに火花放電が起きると同時に、帰還巻線3tにも図示の極性(+)、(−)の極性で電圧が発生し、ダイオード3i、コンデンサ3n、抵抗3rの経路で、コンデンサ3nを充電する。そして、帰還巻線3tの電圧が零となると、これまでに蓄積されたコンデンサ3nの充電電荷が抵抗3gを介して、サイリスタ3eのゲートに流入し、サイリスタ3eをターンオンさせる。以下、この共振に基づいて発生する火花放電が繰り返されていく。
ここで、この実施形態では、電源が直流電源化されており、放電は、完全に連続的に継続されることになる。したがって、放電を終了させるために、ツェナダイオード3qと相対する位置に、トリガ素子3sを設置する。
このトリガ素子3sは、ECUからの停止信号S2に応じてトリガ信号発生部5から出力されたトリガ信号PC3を受け、トリガ素子3sがオンすることにより、ツェナダイオード3qの両端は双方向で短絡状態となる。この動作により、帰還巻線3tに発生する電圧をキャンセルし、すなわち、帰還巻線3tの動作を無効化することにより、前述のとおりサイリスタ3eを再ターンオンさせるためのコンデンサ3nへの充電が行われず、放電は停止する。つまり、放電停止時期を任意に決定できることになる。
一方、容量放電式点火回路4は、DC−DCコンバータ回路2の端子2cからダイオード4f、抵抗4gを介してコンデンサ4hを充電する。一方で、抵抗4a、トリガ素子4d、抵抗4eを介して、サイリスタ4iのゲートに接続されており、ECUからの点火信号S1に応じてトリガ信号発生部5から出力されたトリガ信号PC2をトリガ素子4dが受けて、サイリスタ4iのトリガ電流を流す構成となっている。
上記トリガ電流が流れると、コンデンサ4hに充電させた電荷は、サイリスタ4i、イグニションコイルの1次巻線の1つである1次巻線4kの経路で放電され、2次巻線3zに高電圧が発生し、点火プラグの放電電極3x、3yの間隙gに火花放電を起こす。
以上述べたように、この発明の内燃機関用点火装置Iは、サイリスタ直列インバータ回路3を直流電源で駆動させ、その火花放電は、エンジンコンピュータ(ECU)からの点火信号S1に応じたトリガ信号PC1をトリガ素子3kが受けて開始し、停止信号S2に応じたトリガ信号PC3をトリガ素子3sが受けて停止するようにしたので、放電の開始と停止を正確に制御して、サイリスタ直列インバータ回路3による点火をエンジンに的確に適用させることができるとともに、放電電極3x、3yの間隙gに高速繰り返し放電を行わせて、その放電中の吹き消え現象を起こりにくくすることができ、点火を着火性の良いものとすることができる。
さらに、容量放電式点火回路4による火花放電を、上記のサイリスタ直列インバータ回路3による火花放電に重畳させるようにした。そして、この容量放電式点火回路4による火花放電を、ECUからの点火信号S1に応じたトリガ信号PC2をトリガ素子4dが受けて行うようにすることで、容量放電式点火回路4による火花放電を、上記のサイリスタ直列インバータ回路3による最初の火花放電に重畳させることができ、その最初の放電をより確実に行わせることができるようになる。
なお、上記の説明では、容量放電式点火回路4による火花放電をサイリスタ直列インバータ回路3による最初の火花放電に重畳させるようにしたが、容量放電式点火回路4による火花放電を単独で、例えばサイリスタ直列インバータ回路3による最初の火花放電に先立って行わせてもよい。そのようにすることで、後続のサイリスタ直列インバータ回路3による火花放電は、より容易となり、確実に行わせることができる。
この発明の内燃機関用点火装置の概略構成図である。 従来の自励サイリスタ直列インバータ式点火装置の概略構成図である。
符号の説明
1 バッテリ電源
2 コンバータ回路
2a,2b。2c、2d コンバータ回路の出力端子
3 サイリスタ直列インバータ回路
3a 抵抗
3d 共振インダクタ
3e サイリスタ
3f 共振コンデンサ
3g 抵抗
3i ダイオード
3k トリガ素子
3m コンデンサ
3n コンデンサ
3p 抵抗
3q ツェナダイオード
3r 抵抗
3s トリガ素子
3t イグニッションコイルの帰還巻線(1次巻線)
3u イグニッションコイルの1次巻線
3x,3y 点火プラグの放電電極
3z イグニッションコイルの2次巻線
4 容量放電式点火回路
4a 抵抗
4d トリガ素子
4e 抵抗
4f ダイオード
4g 抵抗
4h コンデンサ
4i サイリスタ
4k イグニッションコイルの1次巻線
5 トリガ信号発生部
I 内燃機関用点火装置
PC1 トリガ信号
PC2 トリガ信号
PC3 トリガ信号
S1 エンジンコンピュータからの点火信号
S2 エンジンコンピュータからの停止信号
g 放電電極3x、3yの間隙

Claims (3)

  1. 自動車両に搭載される内燃機関用点火装置において、
    サイリスタ直列インバータ回路を、イグニションコイルを負荷として自励発振させ、該イグニションコイルの2次側に発生する高電圧で点火プラグの放電電極の間隙間に複数の火花放電を行わせ、
    容量放電式点火回路を用いてイグニションコイルの2次側に発生する高電圧で点火プラグの放電電極の間隙間に火花放電を行わせ、
    上記サイリスタ直列インバータ回路による火花放電と、容量放電式点火回路による火花放電とを重畳させるようにした、
    ことを特徴とする内燃機関用点火装置。
  2. 上記サイリスタ直列インバータ回路による火花放電は、エンジンコンピュータからの点火信号を第1のトリガ素子が受けて開始し、エンジンコンピュータからの停止信号を第2のトリガ素子が受けて停止する、請求項1に記載の内燃機関用点火装置。
  3. 上記容量放電式点火回路による火花放電は、エンジンコンピュータからの点火信号を第3のトリガ素子が受けて開始する、請求項1または2に記載の内燃機関用点火装置。
JP2008331907A 2008-12-26 2008-12-26 内燃機関用点火装置 Expired - Fee Related JP5253144B2 (ja)

Priority Applications (1)

Application Number Priority Date Filing Date Title
JP2008331907A JP5253144B2 (ja) 2008-12-26 2008-12-26 内燃機関用点火装置

Applications Claiming Priority (1)

Application Number Priority Date Filing Date Title
JP2008331907A JP5253144B2 (ja) 2008-12-26 2008-12-26 内燃機関用点火装置

Publications (2)

Publication Number Publication Date
JP2010151069A true JP2010151069A (ja) 2010-07-08
JP5253144B2 JP5253144B2 (ja) 2013-07-31

Family

ID=42570425

Family Applications (1)

Application Number Title Priority Date Filing Date
JP2008331907A Expired - Fee Related JP5253144B2 (ja) 2008-12-26 2008-12-26 内燃機関用点火装置

Country Status (1)

Country Link
JP (1) JP5253144B2 (ja)

Cited By (5)

* Cited by examiner, † Cited by third party
Publication number Priority date Publication date Assignee Title
JP2011074906A (ja) * 2009-10-02 2011-04-14 Hanshin Electric Co Ltd 内燃機関用点火装置
JP2011080381A (ja) * 2009-10-05 2011-04-21 Hanshin Electric Co Ltd 内燃機関用点火装置
JP2013155619A (ja) * 2012-01-27 2013-08-15 Mitsubishi Electric Corp 点火装置
JP2016125466A (ja) * 2015-01-08 2016-07-11 サンケン電気株式会社 点火装置
US20160312757A1 (en) * 2013-11-14 2016-10-27 Robert Bosch Gmbh Ignition system and method for operating an ignition system

Citations (6)

* Cited by examiner, † Cited by third party
Publication number Priority date Publication date Assignee Title
JPS6082578U (ja) * 1983-11-14 1985-06-07 阪神エレクトリツク株式会社 コンデンサ放電式点火装置
JPS60113067A (ja) * 1983-11-22 1985-06-19 Hanshin Electric Co Ltd 内燃機関の点火装置
JPH0868372A (ja) * 1994-08-29 1996-03-12 Hanshin Electric Co Ltd 重ね放電型点火装置
JPH09268963A (ja) * 1996-04-03 1997-10-14 Kokusan Denki Co Ltd コンデンサ放電式内燃機関点火装置
JP2001123929A (ja) * 1999-10-26 2001-05-08 Kokusan Denki Co Ltd 内燃機関点火方法及び点火装置
JP2001140739A (ja) * 1999-11-15 2001-05-22 Ngk Spark Plug Co Ltd 内燃機関用点火装置

Patent Citations (6)

* Cited by examiner, † Cited by third party
Publication number Priority date Publication date Assignee Title
JPS6082578U (ja) * 1983-11-14 1985-06-07 阪神エレクトリツク株式会社 コンデンサ放電式点火装置
JPS60113067A (ja) * 1983-11-22 1985-06-19 Hanshin Electric Co Ltd 内燃機関の点火装置
JPH0868372A (ja) * 1994-08-29 1996-03-12 Hanshin Electric Co Ltd 重ね放電型点火装置
JPH09268963A (ja) * 1996-04-03 1997-10-14 Kokusan Denki Co Ltd コンデンサ放電式内燃機関点火装置
JP2001123929A (ja) * 1999-10-26 2001-05-08 Kokusan Denki Co Ltd 内燃機関点火方法及び点火装置
JP2001140739A (ja) * 1999-11-15 2001-05-22 Ngk Spark Plug Co Ltd 内燃機関用点火装置

Cited By (6)

* Cited by examiner, † Cited by third party
Publication number Priority date Publication date Assignee Title
JP2011074906A (ja) * 2009-10-02 2011-04-14 Hanshin Electric Co Ltd 内燃機関用点火装置
JP2011080381A (ja) * 2009-10-05 2011-04-21 Hanshin Electric Co Ltd 内燃機関用点火装置
JP2013155619A (ja) * 2012-01-27 2013-08-15 Mitsubishi Electric Corp 点火装置
US9212646B2 (en) 2012-01-27 2015-12-15 Mitsubishi Electric Corporation Ignition apparatus
US20160312757A1 (en) * 2013-11-14 2016-10-27 Robert Bosch Gmbh Ignition system and method for operating an ignition system
JP2016125466A (ja) * 2015-01-08 2016-07-11 サンケン電気株式会社 点火装置

Also Published As

Publication number Publication date
JP5253144B2 (ja) 2013-07-31

Similar Documents

Publication Publication Date Title
US7685999B2 (en) Ignition control device for internal combustion engine
EP2639446A1 (en) Ignition system
US8776769B2 (en) Plasma ignition device
JP5255682B2 (ja) 点火装置
US8973562B2 (en) Ignition device and ignition method for internal combustion engine
JP2014206061A (ja) 点火装置
KR20150070385A (ko) 내연기관용 플라즈마 점화 장치
JP5253144B2 (ja) 内燃機関用点火装置
JP6773004B2 (ja) 内燃機関用点火装置
JP5496297B2 (ja) 内燃機関の点火装置
EP0628719B1 (en) Ignition apparatus employing a lower voltage capacitor discharge self-triggering circuit
JP2011074906A (ja) 内燃機関用点火装置
JP5295305B2 (ja) 点火装置
JP2010101212A (ja) 内燃機関用点火装置
JP2014211148A (ja) 点火装置
JP5340431B2 (ja) 点火装置
JP6125139B1 (ja) 内燃機関点火装置
US11560869B2 (en) Electronic circuit and capacitor discharge system comprising electronic circuit
JP5601643B2 (ja) 内燃機関用点火装置
JP5750813B2 (ja) 内燃機関用点火装置
JP3116964B2 (ja) エンジンの点火装置
JP5601642B2 (ja) 内燃機関用点火装置
JP5610456B2 (ja) 内燃機関用点火装置
JP2012122348A (ja) 内燃機関点火装置
WO2017115511A1 (ja) 内燃機関点火装置

Legal Events

Date Code Title Description
A621 Written request for application examination

Free format text: JAPANESE INTERMEDIATE CODE: A621

Effective date: 20111108

A977 Report on retrieval

Free format text: JAPANESE INTERMEDIATE CODE: A971007

Effective date: 20120726

A131 Notification of reasons for refusal

Free format text: JAPANESE INTERMEDIATE CODE: A131

Effective date: 20120731

A521 Written amendment

Free format text: JAPANESE INTERMEDIATE CODE: A523

Effective date: 20120928

A131 Notification of reasons for refusal

Free format text: JAPANESE INTERMEDIATE CODE: A131

Effective date: 20121127

A521 Written amendment

Free format text: JAPANESE INTERMEDIATE CODE: A523

Effective date: 20130125

TRDD Decision of grant or rejection written
A01 Written decision to grant a patent or to grant a registration (utility model)

Free format text: JAPANESE INTERMEDIATE CODE: A01

Effective date: 20130319

A61 First payment of annual fees (during grant procedure)

Free format text: JAPANESE INTERMEDIATE CODE: A61

Effective date: 20130416

R150 Certificate of patent or registration of utility model

Ref document number: 5253144

Country of ref document: JP

Free format text: JAPANESE INTERMEDIATE CODE: R150

Free format text: JAPANESE INTERMEDIATE CODE: R150

FPAY Renewal fee payment (event date is renewal date of database)

Free format text: PAYMENT UNTIL: 20160426

Year of fee payment: 3

R250 Receipt of annual fees

Free format text: JAPANESE INTERMEDIATE CODE: R250

R250 Receipt of annual fees

Free format text: JAPANESE INTERMEDIATE CODE: R250

R250 Receipt of annual fees

Free format text: JAPANESE INTERMEDIATE CODE: R250

S531 Written request for registration of change of domicile

Free format text: JAPANESE INTERMEDIATE CODE: R313531

R350 Written notification of registration of transfer

Free format text: JAPANESE INTERMEDIATE CODE: R350

R250 Receipt of annual fees

Free format text: JAPANESE INTERMEDIATE CODE: R250

LAPS Cancellation because of no payment of annual fees