JP2010054361A - 原子炉構造材、及び酸化チタンの付着量監視方法 - Google Patents

原子炉構造材、及び酸化チタンの付着量監視方法 Download PDF

Info

Publication number
JP2010054361A
JP2010054361A JP2008220038A JP2008220038A JP2010054361A JP 2010054361 A JP2010054361 A JP 2010054361A JP 2008220038 A JP2008220038 A JP 2008220038A JP 2008220038 A JP2008220038 A JP 2008220038A JP 2010054361 A JP2010054361 A JP 2010054361A
Authority
JP
Japan
Prior art keywords
titanium oxide
amount
structural material
pipe
monitoring
Prior art date
Legal status (The legal status is an assumption and is not a legal conclusion. Google has not performed a legal analysis and makes no representation as to the accuracy of the status listed.)
Granted
Application number
JP2008220038A
Other languages
English (en)
Other versions
JP5457650B2 (ja
Inventor
Masahito Okamura
雅人 岡村
Seiji Yamamoto
誠二 山本
Nagayoshi Ichikawa
長佳 市川
Current Assignee (The listed assignees may be inaccurate. Google has not performed a legal analysis and makes no representation or warranty as to the accuracy of the list.)
Toshiba Corp
Original Assignee
Toshiba Corp
Priority date (The priority date is an assumption and is not a legal conclusion. Google has not performed a legal analysis and makes no representation as to the accuracy of the date listed.)
Filing date
Publication date
Application filed by Toshiba Corp filed Critical Toshiba Corp
Priority to JP2008220038A priority Critical patent/JP5457650B2/ja
Publication of JP2010054361A publication Critical patent/JP2010054361A/ja
Application granted granted Critical
Publication of JP5457650B2 publication Critical patent/JP5457650B2/ja
Expired - Fee Related legal-status Critical Current
Anticipated expiration legal-status Critical

Links

Images

Classifications

    • YGENERAL TAGGING OF NEW TECHNOLOGICAL DEVELOPMENTS; GENERAL TAGGING OF CROSS-SECTIONAL TECHNOLOGIES SPANNING OVER SEVERAL SECTIONS OF THE IPC; TECHNICAL SUBJECTS COVERED BY FORMER USPC CROSS-REFERENCE ART COLLECTIONS [XRACs] AND DIGESTS
    • Y02TECHNOLOGIES OR APPLICATIONS FOR MITIGATION OR ADAPTATION AGAINST CLIMATE CHANGE
    • Y02EREDUCTION OF GREENHOUSE GAS [GHG] EMISSIONS, RELATED TO ENERGY GENERATION, TRANSMISSION OR DISTRIBUTION
    • Y02E30/00Energy generation of nuclear origin
    • YGENERAL TAGGING OF NEW TECHNOLOGICAL DEVELOPMENTS; GENERAL TAGGING OF CROSS-SECTIONAL TECHNOLOGIES SPANNING OVER SEVERAL SECTIONS OF THE IPC; TECHNICAL SUBJECTS COVERED BY FORMER USPC CROSS-REFERENCE ART COLLECTIONS [XRACs] AND DIGESTS
    • Y02TECHNOLOGIES OR APPLICATIONS FOR MITIGATION OR ADAPTATION AGAINST CLIMATE CHANGE
    • Y02EREDUCTION OF GREENHOUSE GAS [GHG] EMISSIONS, RELATED TO ENERGY GENERATION, TRANSMISSION OR DISTRIBUTION
    • Y02E30/00Energy generation of nuclear origin
    • Y02E30/30Nuclear fission reactors

Landscapes

  • Monitoring And Testing Of Nuclear Reactors (AREA)

Abstract

【課題】原子炉を構成する配管等の構造材に対して、コバルト-60やコバルト-58などの放射性物質を取り込み難い材料を提供するとともに、その状態(付着量等)を監視する新規な技術を提供する。
【解決手段】原子炉を構成する構造材の、放射性物質と接触する表面において、酸化チタンを含む酸化被膜を形成して原子炉構造材を構成する。前記酸化チタンの付着量は、前記酸化被膜に対し、光照射装置から光照射を行って前記酸化被膜の腐食電位及び/又は電流密度を計測して行う。
【選択図】図2

Description

本発明は、原子力発電プラントで使用される構造材に関し、特にコバルト放射性物質の付着を抑制した原子炉構造材、及びその際の酸化チタンの付着量監視方法に関する。
原子炉を構成する構造材、特に配管等においては、その内部を熱水や高温の蒸気が流れることから腐食し易く、従来、耐腐食性に富んだ材料を用いて構成していた。しかしながら、耐腐食性に富んだ材料は高価であるため、近年においては、前記配管内部の、上記熱水や高温蒸気と接する表面に酸化被膜を形成し、前記配管等の部材に耐腐食性を付与するようにしていた。
例えば、特許文献1及び2では、高温の空気やオゾンで処理することによって、配管内に耐腐食性に優れた酸化被膜を形成できることが開示されている。また、特許文献3では、配管等の構造材の表面にp型半導体の性質を持つ酸化物を含む酸化被膜を形成し、前記構造材に耐腐食性を付与する技術が開示されている。
特開2004−294393号公報 特開2002−236191号公報 特開2006−38483号公報
一方、水を冷却材として用いる軽水炉(LWR)や沸騰水型原子炉(BWR)においては、定検作業や予防保全工事などにおける作業員の放射線被ばく線量の低減対策が重要となっている。その対策の一環として、原子炉構造材や配管に対する化学除染を頻繁に行うようにしている。
化学除染では、化学薬品を用いた還元溶解、酸化溶解などを組み合わせることにより、上記原子炉構造材や配管の表面にある酸化皮膜を除去し、その結果、金属材料表面のクラッドや酸化皮膜中にあるコバルト-60やコバルト-58などの放射性物質を取り除くようにしている(非特許文献1)。
日本原子力学会編 「原子炉水化学ハンドブック」 コロナ社 2000年12月27日 第276頁
しかしながら除染後に原子炉を再起動すると、再び上記原子炉構造材や配管の表面に放射性物質が付着するようになるので、一定のサイクルで表面に形成した酸化被膜の除去を行い、放射性物質の除去を行う必要がある。
したがって、原子炉の稼働率を向上させるには、上述した酸化被膜除去を伴う化学除染の回数を減少させる必要がある。かかる観点より、コバルト-60やコバルト-58などの放射性物質を取り込み難い材料の開発、及び前記原子炉を稼働させている間に、前記材料の状態(付着量等)を監視できるような新たな技術の開発が望まれている。
本発明は、原子炉を構成する配管等の構造材に対して、コバルト-60やコバルト-58などの放射性物質を取り込み難い材料を提供するとともに、その状態(付着量等)を監視する新規な技術を提供することを目的とする。
本発明の一態様は、原子炉を構成する構造材の、放射性物質と接触する表面において、酸化チタンを含む酸化被膜を形成することを特徴とする、原子炉構造材に関する。
また、本発明の他の態様は、原子炉を構成する構造材の、放射性物質と接触する表面に形成した酸化チタンを含む酸化被膜中に対し、光照射装置から光照射を行って前記酸化被膜の腐食電位及び/又は電流密度を計測し、前記酸化チタンの付着量を計測することを特徴とする、原子炉構造材における酸化チタンの付着量監視方法に関する。
本発明者らは、酸化チタンがコバルト-60やコバルト-58の吸着を著しく抑制することができることを見出した。したがって、原子炉を構成する構造材や配管の表面に、酸化チタンを含む酸化被膜を形成することによって、前記構造材及び配管の表面への上記コバルト-60やコバルト-58等の放射性物質の吸着及び取り込みを著しく低減できることを見出した。
したがって、原子炉の稼働時間が長時間化した場合においても、コバルト-60やコバルト-58等の放射性物質の吸着及び取り込みを抑制することができるので、前記原子炉の稼働時間に対する化学除染の回数を低減することができる。この結果、前記原子炉の稼働率を向上させることができる。
なお、上記酸化被膜は、酸化チタンのみから構成されることが好ましいが、酸化チタンを含む酸化被膜の形成方法や、上記原子炉を稼働し熱水等に晒されることによって、前記酸化チタン以外の酸化物が含まれていてもよい。しかしながら、前記酸化チタンは、以下に詳述するように、当初の目的を達成すべく所定の範囲の付着量を維持する必要がある。
また、構造材や配管等へのコバルト-60やコバルト-58等の放射性物質の吸着及び取り込み抑制を長時間維持するためには、前記原子炉が稼働している間においても、一定量の酸化チタンが付着している必要がある。したがって、前記原子炉の稼働中においても、前記酸化チタンの付着量を監視する必要がある。
しかしながら、上記態様の監視法によれば、前記酸化チタンを含む酸化被膜に対して、光照射装置から光照射を行うとともに、その際に得られた腐食電位及び/又は電流密度を計測するという、極めて簡易な手法で前記酸化チタンの付着量の監視を行うことができる。したがって、得られた結果を適宜フィードバックさせれば、上記原子炉の稼働中における前記酸化チタンの付着量を、常に放射性物質の吸着及び取り込みを抑制できるような範囲に設定しておくことができる。
以上説明したように、上記態様によれば、原子炉を構成する配管等の構造材に対して、コバルト-60やコバルト-58などの放射性物質を取り込み難い材料を提供するとともに、その状態(付着量等)を監視する新規な技術を提供することができる。
以下、本発明のその他の特徴及び利点について説明する。
(第1の実施形態)
図1〜3は、第1の実施形態を説明するための構成図である。図1は、軽水炉(LWR)等の原子炉発電プラントにおける配管の一部を拡大して示す概略図である。図2は、図1に示す配管の表面に付着した酸化チタンの付着量を監視するための装置構成図であり、図3は、前記酸化チタンの付着量を計測するための説明図である。
図1に示すように、配管11は、例えば冷却水を循環させるための配管であり、ステンレス鋼などの耐腐食性に優れた材料から構成されている。また、配管11の下流部分には、本態様の特徴的な構成要素である酸化チタン注入装置12が配置されているとともに、配管11の上流部分には、同じく本態様の特徴的な構成要素である酸化チタンの付着量モニター用の装置13が配置されている。
酸化チタン注入装置12内には、酸化チタンが数%、例えば0.1%〜5%の割合で溶解してなる酸化チタン溶液が入っており、図示しないポンプ等によって配管11内に注入されるようになっている。なお、前記酸化チタンは完全に溶解していても良いが、粒子状の酸化チタンが所定の溶液中に懸濁していてもよい。
酸化チタン溶液を構成する溶媒としては、水及びアルコールを例示することができる。
酸化チタン注入装置12から上記酸化チタン溶液が配管11内に注入されることによって、前記酸化チタン溶液を構成する溶媒は蒸発し、配管11の表面には前記酸化チタンのみが残留し、前記酸化チタンの膜が形成されるようになる。なお、配管11の表面に形成される膜は、酸化チタン膜のみからなることが好ましいが、その他の酸化物が含まれていてもよい。
また、原子炉を稼働させることによって、種々の放射性物質を含んだ廃液や蒸気等が配管11内を通過するため、配管11の表面に当初酸化チタン膜を形成した場合においても、経時的に種々の酸化物が含まれるようになり、所定の時間経過した後においては、上述した酸化チタンのみではなく、その他の酸化物を含んだ酸化被膜として形成される場合が多い。
しかしながら、前記酸化チタンは、以下に詳述するように、当初の目的を達成すべく所定の範囲の付着量を維持する必要がある。
上記酸化チタンを含む酸化被膜が形成されることによって、配管11の表面への上記コバルト-60やコバルト-58等の放射性物質の吸着及び取り込みを著しく低減できる。したがって、原子炉の稼働時間が長時間化した場合においても、コバルト-60やコバルト-58等の放射性物質の吸着及び取り込みを抑制することができるので、前記原子炉の稼働時間に対する化学除染の回数を低減することができる。この結果、前記原子炉の稼働率を向上させることができる。
なお、上述した作用効果をより効果的に実現するためには、上記酸化チタンの付着量は、15μg/cm〜30μg/cmであることが好ましい。
さらに、上記酸化チタンの付着量は、上述した酸化チタン溶液中での酸化チタンの濃度を変化させることの他に、前記酸化チタン溶液の配管11内に注入する際の流速を制御することによっても実施することができる。流速を低下させれば、酸化チタンの付着量を増大させることができ、流速を増大させれば、酸化チタンの付着量を低下させることができる。
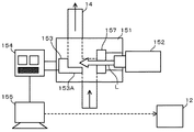
酸化チタンの付着量モニター用の装置13は、配管11から分岐された分岐路14及び光学処理系15を有している。
光学処理系15は、分岐路14に対して光学処理系15を取り付け、及び固定するための固定部材151を有しており、固定部材151は、その内部を分岐路14が貫通するように構成されている。また、固定部材151の一端側には光発生装置152が設けられている。さらに、固定部材151の他端には、分岐路14内に表面が露出するようにして試験片153が設けられている。
光発生装置152は、好ましくは波長ピークが254nm又は365nmであって、パワー密度が10μW/cm〜2000μW/cmの範囲である光を用いることが好ましい。これによって、以下に示すような酸化チタンの付着量を計測する際の、精度を向上させることができる。
なお、以下に説明するように、光学処理系15においては、試験片153に付着した酸化チタン量をもって、配管11の表面に付着した酸化チタン量としている。
試験片153の裏面には、ポテンシオスタット154が接続されており、さらにその後方にはパーソナルコンピュータ155が接続されている。
次に、上述した光学処理系15を用いた配管11内の酸化チタンの付着量の計測方法について説明する。
上述したようにして、酸化チタン注入装置12から配管11内に酸化チタン(溶液)が注入されると、前記酸化チタン(溶液)は分岐路14中にも導入され、分岐路14中に設けられた試験片153の表面にも付着するようになる。このとき試験片153の前記表面に対して光発生装置152から透過窓157を介して所定の光Lが照射されると、試験片153に付着した上記酸化チタンとの間に光反応が生じるようになる。
一方、上述した光反応が生じると、それに伴って種々の電位や電流が生じるようになる。また、前記電位や前記電流は、前記光反応の状態、具体的には試験片153の表面に付着した上記酸化チタン量によって変化する。したがって、光反応に伴う上記電位や電流をポテンシオスタット154で測定することによって、試験片153に付着した前記酸化チタン量を知ることができる。
なお、パーソナルコンピュータ155は、ポテンシオスタット154で測定した電位や電流に基づいて、酸化チタンの付着量を自動的に計算し、グラフ化したりする機能を有している。また、以下に説明するように、計測した酸化チタンの付着量に基づいて、配管11内の表面に最適な量の酸化チタンが付着するように、酸化チタン注入装置に対して制御信号を送信し、配管11内に注入すべき酸化チタン(溶液)の量を最適化するような機能を有している。
図3は、上述した光学処理系15を用いて測定した酸化チタンの付着量と腐食電位との関係を示すグラフである。なお、測定は、ピーク波長254nm、強度0.2mW/cmの光を、試験片153の表面に照射することにより実施した。
図3から明らかなように、酸化チタンの付着量が増大するにつれて、腐食電位が低下し、両者に相関のあることが分かる。したがって、試験片153に付着した酸化チタンの腐食電位を計測することによって、配管11内に付着した酸化チタンの付着量を知ることができる。
なお、図3から明らかなように、酸化チタンの付着量を15μg/cm以上とするには、腐食電位が−0.2V(SHE)以下でなければならない。したがって、光学処理系15によって得られた腐食電位が−0.2V(SHE)よりも大きいような場合は、配管11の表面に付着している酸化チタンの量が15μg/cmより少ないことを示しているので、パーソナルコンピュータ155から酸化チタン注入装置12に対して制御信号を送信し、酸化チタンの濃度を増大させる及び/又は酸化チタン溶液の配管11内での流速を低下させることによって、その付着量を増大させることができる。
(第2の実施形態)
図4及び図5は、第2の実施形態を説明するための構成図である。図4は、第1の実施形態の図2に相当する酸化チタンの付着量を監視するための装置構成図であり、図5は、前記酸化チタンの付着量を計測するための説明図である。
本態様では、酸化チタンの付着量を計測する光学処理系15において、試験片153が配置されている分岐路14がL字型の屈曲し、試験片153がその角部に配置されている点で、第1の実施形態に示す光学処理系と相違している。
この場合、試験片153の屈曲部153Aは、酸化チタンを含む溶液の流れ方向と直角となる。したがって、試験片153に対する酸化チタンの付着量を増大させることができ、配管11の表面に付着した酸化チタンの付着量をより正確に知ることができるようになる。
図5は、上述した光学処理系15を用いて測定した酸化チタンの付着量と電流密度との関係を示すグラフである。なお、測定は、ピーク波長254nm、パワー密度0.2mW/cmの光を、試験片153の表面に照射することにより実施した。
図5から明らかなように、酸化チタンの付着量が増大するにつれて、電流密度が増大し、両者に相関のあることが分かる。したがって、試験片153に付着した酸化チタンの電流密度を計測することによって、配管11内に付着した酸化チタンの付着量を知ることができる。
なお、図5から明らかなように、酸化チタンの付着量を15μg/cm以上とするには、電流密度が5μA/cm以上でなければならない。したがって、光学処理系15によって得られた電流密度が5μA/cmよりも小さいような場合は、配管11の表面に付着している酸化チタンの量が15μg/cmより少ないことを示しているので、パーソナルコンピュータ155から酸化チタン注入装置12に対して制御信号を送信し、酸化チタンの濃度を増大させる及び/又は酸化チタン溶液の配管11内での流速を低下させることによって、その付着量を増大させることができる。
(第3の実施形態)
図6〜8は、第3の実施形態を説明するための構成図である。図6は、第1の実施形態の図2に相当する酸化チタンの付着量を監視するための装置構成図であり、図7及び8は、前記酸化チタンの付着量を計測するための説明図である。
本態様では、酸化チタンの付着量を計測する光学処理系15において、透過窓157を試験片153に向けて可動に配置している点で、第1の実施形態に示す光学処理系と相違している。
この場合、試験片153が配置された分岐路14の径を自在に制御することができるので、分岐路14中を通過する酸化チタンを含む溶液の流速を変化させることができる。例えば、透過窓15を試験片153に接近させて配置し、分岐路14の径を増大させれば、前記溶液の流路を増大させることができ、透過窓15を試験片153から離隔して配置し、分岐路14の径を減少させれば、前記溶液の流路を減少させることができる。
したがって、異なる径の配管に対する酸化チタンの付着量を計測する場合に、それぞれの配管に対する流動条件を近似させることができるようになる。結果として、異なる径の配管においても、図6に示すような光学処理系15を用いれば、前記配管に対するより正確な酸化チタンの付着量を計測することができる。
なお、透過窓157は上述のような可動方式のみならず、適宜取り外し可能な部材として構成することができ、分岐路14の所望する径に応じて固定部材151の適当な箇所に配置し、固定することができる。
図7は、酸化チタンの付着量15μg/cmでの、腐食電位と酸化チタン溶液の流速との関係を示すグラフである。なお、測定に使用した光は、254nmに波長ピークを有し、その際の光強度をパラメータとして示した。図7から明らかなように、流速が増大するにつれて腐食電位が増大することが分かる。
また、図7から明らかなように、光強度が増大するにつれて、腐食電位の流速依存性が減少することが分かる。これは、流速が増大することで、酸化種の限界電流密度が増加するためである。したがって、酸化チタンの付着量(腐食電位)と酸化チタン溶液の流速とに応じて、適当な光強度を選択することによって、付着した酸化チタンの量をより正確に計測することができるようになる。
参考のため、図8には、付着量15〜30μg/cmで腐食電位−0.2V(SHE)を達成するための流速と光量の関係を示した。したがって、光強度及び流速が図8の射線で示す領域にあり、その時の腐食電位が−0.2V(SHE)であれば、配管11の表面における酸化チタンの付着量は必然的に15〜30μg/cmとなる。
したがって、上述した作用効果、すなわち、コバルト-60やコバルト-58等の放射性物質の吸着及び取り込みを著しく低減でき、原子炉の稼働時間が長時間化した場合においても、コバルト-60やコバルト-58等の放射性物質の吸着及び取り込みを抑制することができるようになる。結果として、前記原子炉の稼働時間に対する化学除染の回数を低減することができ、前記原子炉の稼働率を向上させることができる。
(第4の実施形態)
図9は、第4の実施形態を説明するための構成図である。図9は、第1の実施形態の図2に相当する酸化チタンの付着量を監視するための装置構成図である。
本態様では、酸化チタンの付着量を計測する光学処理系15において、光発生装置152に代えて、X線発生装置158を用いる点で相違している。したがって、本態様では、上述したように、腐食電位や電流密度を計測する代わりに、X線回折ピーク強度に基づいて、配管11の表面に対する酸化チタンの付着量を計測する。
なお、特に図示しないが、X線発生装置158に代えて、ラマン分光装置を用い、前記酸化チタンの付着量をラマン散乱光のスペクトル強度に基づいて計測することもできる。
以上、本発明を上記具体例に基づいて詳細に説明したが、本発明は上記具体例に限定されるものではなく、本発明の範疇を逸脱しない限りにおいて、あらゆる変形や変更が可能である。
例えば、上記態様では、配管11内に付着させる酸化チタンについて具体的に示しているが、本発明は、原子炉を構成する配管以外の構造材に対しても当然に用いることができる。
第1の実施形態における、軽水炉(LWR)等の原子炉発電プラントにおける配管の一部を拡大して示す概略図である。 図1に示す配管の表面に付着した酸化チタンの付着量を監視するための装置構成図である。 第1の実施形態における、前記酸化チタンの付着量を計測するための説明図である。 第2の実施形態における酸化チタンの付着量を監視するための装置構成図である。 第2の実施形態における、前記酸化チタンの付着量を計測するための説明図である。 第3の実施形態の酸化チタンの付着量を監視するための装置構成図である。 第3の実施形態における、前記酸化チタンの付着量を計測するための説明図である。 同じく、第3の実施形態における、前記酸化チタンの付着量を計測するための説明図である。 第3の実施形態の酸化チタンの付着量を監視するための装置構成図である。
符号の説明
11 配管
12 酸化チタン注入装置
13 酸化チタンの付着量モニター用の装置
14 分岐路
15 光学処理系
151 固定部材
152 光発生装置
153 試験片
154 ポテンシオスタット
155 パーソナルコンピュータ
157 透過窓
158 X線発生装置

Claims (13)

  1. 原子炉を構成する構造材の、放射性物質と接触する表面において、酸化チタンを含む酸化被膜を形成することを特徴とする、原子炉構造材。
  2. 前記構造材は配管であって、前記酸化被膜は前記酸化チタンを含む溶液を前記配管内に注入して形成することを特徴とする、請求項1に記載の原子炉構造材。
  3. 前記酸化チタンの付着量が、15μg/cm〜30μg/cmであることを特徴とする、請求項1又は2に記載の原子炉構造材。
  4. 前記溶液の前記配管内での流速を変化させることによって、前記酸化チタンの付着量を制御することを特徴とする、請求項2又は3に記載の原子炉構造材。
  5. 原子炉を構成する構造材の、放射性物質と接触する表面に形成した酸化チタンを含む酸化被膜に対し、光照射装置から光照射を行って前記酸化被膜の腐食電位及び/又は電流密度を計測し、前記酸化チタンの付着量を計測することを特徴とする、原子炉構造材における酸化チタンの付着量監視方法。
  6. 前記光照射は、波長ピークが254nm又は365nmであって、パワー密度が10μW〜2000μW/cmの範囲である光を用いて行うことを特徴とする、請求項5に記載の酸化チタンの付着量監視方法。
  7. 前記酸化チタンの付着量の計測は、前記構造材の、前記酸化被膜が形成される面に対して露出するようにして配置した試験片を用いて行うことを特徴とする、請求項5又は6に記載の酸化チタンの付着量監視方法。
  8. 前記構造材は配管であって、前記試験片は前記配管から分岐した分岐路に露出するようにして配置することを特徴とする、請求項7に記載の酸化チタンの付着量監視方法。
  9. 前記試験片は、少なくとも一部が前記分岐路中の、前記酸化チタンを含む溶液の流れ方向と直角となるように形成された部分を有することを特徴とする、請求項8に記載の酸化チタンの付着量監視方法。
  10. 前記試験片と相対向するようにして光透過部材を設け、前記試験片と前記光透過部材との距離を変化させることにより、前記分岐路の少なくとも一部における径を変化させ、前記分岐路中を流れる前記酸化チタンを含む溶液の流速を変化させることを特徴とする、請求項8に記載の酸化チタンの付着量監視方法。
  11. 前記光照射装置に代えてX線発生装置を用い、前記酸化チタンの付着量をX線回折ピーク強度に基づいて計測することを特徴とする、請求項5〜10のいずれか一に記載の酸化チタンの付着量監視方法。
  12. 前記光照射装置に代えてラマン分光装置を用い、前記酸化チタンの付着量をラマン散乱光のスペクトル強度に基づいて計測することを特徴とする、請求項5〜10のいずれか一に記載の酸化チタンの付着量監視方法。
  13. 前記酸化チタンの付着量の監視結果に基づいて、前記酸化チタンの前記原子炉構造材への付着量を制御する工程を具えることを特徴とする、請求項5〜12のいずれか一に記載の酸化チタンの付着量監視方法。
JP2008220038A 2008-08-28 2008-08-28 原子炉構造材における酸化チタンの付着量制御方法 Expired - Fee Related JP5457650B2 (ja)

Priority Applications (1)

Application Number Priority Date Filing Date Title
JP2008220038A JP5457650B2 (ja) 2008-08-28 2008-08-28 原子炉構造材における酸化チタンの付着量制御方法

Applications Claiming Priority (1)

Application Number Priority Date Filing Date Title
JP2008220038A JP5457650B2 (ja) 2008-08-28 2008-08-28 原子炉構造材における酸化チタンの付着量制御方法

Related Child Applications (1)

Application Number Title Priority Date Filing Date
JP2012090500A Division JP5509246B2 (ja) 2012-04-11 2012-04-11 酸化チタンの付着量監視方法

Publications (2)

Publication Number Publication Date
JP2010054361A true JP2010054361A (ja) 2010-03-11
JP5457650B2 JP5457650B2 (ja) 2014-04-02

Family

ID=42070450

Family Applications (1)

Application Number Title Priority Date Filing Date
JP2008220038A Expired - Fee Related JP5457650B2 (ja) 2008-08-28 2008-08-28 原子炉構造材における酸化チタンの付着量制御方法

Country Status (1)

Country Link
JP (1) JP5457650B2 (ja)

Citations (10)

* Cited by examiner, † Cited by third party
Publication number Priority date Publication date Assignee Title
JP2000207736A (ja) * 1999-01-12 2000-07-28 Sony Corp カ―ボン保護膜の膜厚測定方法
JP2002236191A (ja) * 2001-02-07 2002-08-23 Hitachi Ltd 残留熱除去系配管の原子力発電プラント運転中の保管方法
JP2003139889A (ja) * 2001-10-31 2003-05-14 Hitachi Ltd 付着量モニタリングセンサ及びモニタリングシステム方法並びに水質管理方法
JP2003139891A (ja) * 2001-11-06 2003-05-14 Toshiba Corp 原子炉構造材料の光触媒皮膜形成方法
JP2004294393A (ja) * 2003-03-28 2004-10-21 Toshiba Corp 化学除染方法
JP2005195346A (ja) * 2003-12-26 2005-07-21 Toshiba Corp 原子炉構造材の腐食低減方法
JP2006038483A (ja) * 2004-07-22 2006-02-09 Hitachi Ltd 原子力プラント構成部材の放射性核種の付着抑制方法および成膜装置
JP2006162522A (ja) * 2004-12-09 2006-06-22 Toshiba Corp 原子力発電プラントとその耐食性被膜形成方法および原子炉運転方法
JP2006170791A (ja) * 2004-12-15 2006-06-29 Anritsu Corp X線回折測定解析方法及びプログラム
JP2008070140A (ja) * 2006-09-12 2008-03-27 Toshiba Corp 付着量測定システム及び測定方法

Patent Citations (10)

* Cited by examiner, † Cited by third party
Publication number Priority date Publication date Assignee Title
JP2000207736A (ja) * 1999-01-12 2000-07-28 Sony Corp カ―ボン保護膜の膜厚測定方法
JP2002236191A (ja) * 2001-02-07 2002-08-23 Hitachi Ltd 残留熱除去系配管の原子力発電プラント運転中の保管方法
JP2003139889A (ja) * 2001-10-31 2003-05-14 Hitachi Ltd 付着量モニタリングセンサ及びモニタリングシステム方法並びに水質管理方法
JP2003139891A (ja) * 2001-11-06 2003-05-14 Toshiba Corp 原子炉構造材料の光触媒皮膜形成方法
JP2004294393A (ja) * 2003-03-28 2004-10-21 Toshiba Corp 化学除染方法
JP2005195346A (ja) * 2003-12-26 2005-07-21 Toshiba Corp 原子炉構造材の腐食低減方法
JP2006038483A (ja) * 2004-07-22 2006-02-09 Hitachi Ltd 原子力プラント構成部材の放射性核種の付着抑制方法および成膜装置
JP2006162522A (ja) * 2004-12-09 2006-06-22 Toshiba Corp 原子力発電プラントとその耐食性被膜形成方法および原子炉運転方法
JP2006170791A (ja) * 2004-12-15 2006-06-29 Anritsu Corp X線回折測定解析方法及びプログラム
JP2008070140A (ja) * 2006-09-12 2008-03-27 Toshiba Corp 付着量測定システム及び測定方法

Also Published As

Publication number Publication date
JP5457650B2 (ja) 2014-04-02

Similar Documents

Publication Publication Date Title
Štefanić et al. Temperature dependence of the hydrogen peroxide production in the γ-radiolysis of water
McGrady et al. Investigation into the effect of water chemistry on corrosion product formation in areas of accelerated flow
Kanjana et al. Laboratory studies in search of the critical hydrogen concentration
Uchida et al. Water chemistry technology–one of the key technologies for safe and reliable nuclear power plant operation
Li et al. Experimental study on influencing factors of aerosol retention by pool scrubbing
Willey et al. Oxidation of Fe (II) in rainwater
Selli et al. Effects of humic acids on the photoinduced reduction of U (VI) in the presence of semiconducting TiO2 particles
JP5509246B2 (ja) 酸化チタンの付着量監視方法
JP5457650B2 (ja) 原子炉構造材における酸化チタンの付着量制御方法
Yeh et al. Corrosion of ZrO2 treated type 304 stainless steels in high temperature pure water with various amounts of hydrogen peroxide
Nordlund et al. Study of the possibility of high accuracy flow measurements with the pulsed neutron activation method
Wasselin-Trupin et al. A new method for the measurement of low concentrations of OH/O2-radical species in water by high-LET pulse radiolysis. A time-resolved chemiluminescence study
Du et al. Radiolytic behavior and effect in nuclear reactor coolants: A focus on ammonia and hydrazine
Kong et al. Accuracy improvement of boron meter adopting new fitting function and multi-detector
Cantrel Radiochemistry of iodine: outcomes of the CAIMAN program
JP5534329B2 (ja) 粒子計測式水質分析装置
Yeh et al. Hydrothermal treatments of TiO2 on Type 304 stainless steels for corrosion mitigation in high temperature pure water
Sung et al. Development of accuracy enhancement system for boron meters using multisensitive detector for reactor safety
Yakabuskie The Influence of Long-Term γ-Radiation and Initially Dissolved Chemicals on Aqueous Kinetics and Interfacial Processes
JP2005024264A (ja) 原子炉構造部材の腐食抑制方法および装置
Haygarth et al. Neutron and β/γ Radiolysis of Water up to Supercritical Conditions. 2. SF6 as a Scavenger for Hydrated Electron
Sayyaadi Assessment of tandem venturi on enhancement of cavitational chemical reaction
Gagliani Effects of Gamma Radiation on Water Chemistry, Polymers and Fe-, Ni-and Zr-based Alloys
Bhaskarapillai et al. Comprehensive oxidative process for the removal of antimony from the surfaces of nuclear reactor coolant systems
Herndon et al. How rapidly does the SH radical react with N2O?

Legal Events

Date Code Title Description
A621 Written request for application examination

Free format text: JAPANESE INTERMEDIATE CODE: A621

Effective date: 20101028

A977 Report on retrieval

Free format text: JAPANESE INTERMEDIATE CODE: A971007

Effective date: 20120202

A131 Notification of reasons for refusal

Free format text: JAPANESE INTERMEDIATE CODE: A131

Effective date: 20120214

A521 Request for written amendment filed

Free format text: JAPANESE INTERMEDIATE CODE: A523

Effective date: 20120411

RD02 Notification of acceptance of power of attorney

Free format text: JAPANESE INTERMEDIATE CODE: A7422

Effective date: 20120411

A131 Notification of reasons for refusal

Free format text: JAPANESE INTERMEDIATE CODE: A131

Effective date: 20130108

A521 Request for written amendment filed

Free format text: JAPANESE INTERMEDIATE CODE: A523

Effective date: 20130308

TRDD Decision of grant or rejection written
A01 Written decision to grant a patent or to grant a registration (utility model)

Free format text: JAPANESE INTERMEDIATE CODE: A01

Effective date: 20131217

A61 First payment of annual fees (during grant procedure)

Free format text: JAPANESE INTERMEDIATE CODE: A61

Effective date: 20140110

R151 Written notification of patent or utility model registration

Ref document number: 5457650

Country of ref document: JP

Free format text: JAPANESE INTERMEDIATE CODE: R151

LAPS Cancellation because of no payment of annual fees