JP2008138564A - Engine exhaust system provided with dpf device - Google Patents

Engine exhaust system provided with dpf device Download PDF

Info

Publication number
JP2008138564A
JP2008138564A JP2006324638A JP2006324638A JP2008138564A JP 2008138564 A JP2008138564 A JP 2008138564A JP 2006324638 A JP2006324638 A JP 2006324638A JP 2006324638 A JP2006324638 A JP 2006324638A JP 2008138564 A JP2008138564 A JP 2008138564A
Authority
JP
Japan
Prior art keywords
dpf
bypass valve
engine
exhaust gas
black smoke
Prior art date
Legal status (The legal status is an assumption and is not a legal conclusion. Google has not performed a legal analysis and makes no representation as to the accuracy of the status listed.)
Granted
Application number
JP2006324638A
Other languages
Japanese (ja)
Other versions
JP4969225B2 (en
Inventor
Satoru Yamada
哲 山田
Current Assignee (The listed assignees may be inaccurate. Google has not performed a legal analysis and makes no representation or warranty as to the accuracy of the list.)
Mitsubishi Heavy Industries Ltd
Original Assignee
Mitsubishi Heavy Industries Ltd
Priority date (The priority date is an assumption and is not a legal conclusion. Google has not performed a legal analysis and makes no representation as to the accuracy of the date listed.)
Filing date
Publication date
Application filed by Mitsubishi Heavy Industries Ltd filed Critical Mitsubishi Heavy Industries Ltd
Priority to JP2006324638A priority Critical patent/JP4969225B2/en
Publication of JP2008138564A publication Critical patent/JP2008138564A/en
Application granted granted Critical
Publication of JP4969225B2 publication Critical patent/JP4969225B2/en
Expired - Fee Related legal-status Critical Current
Anticipated expiration legal-status Critical

Links

Images

Landscapes

  • Exhaust Gas After Treatment (AREA)
  • Processes For Solid Components From Exhaust (AREA)

Abstract

<P>PROBLEM TO BE SOLVED: To provide an exhaust system provided with a DPF device (diesel particulate filter device) reducing exhaust gas resistance to reduce fuel consumption of an engine and providing improved durability of the DPF device, by accurately controlling the amount of exhaust gas passing through a DPF by a widespread control factors such as exhaust gas temperatures in an inlet and an outlet of the DPF and the temperature of the DPF itself, and the operation of the DPF. <P>SOLUTION: In the engine provided with in an exhaust passage the black smoke removing device (DPF) for catching solid emissions such as soot in exhaust gas, the exhaust system is provided with a DPF bypass passage branched from the upstream part of the black smoke removing device in the exhaust passage and connected to the downstream part of the black smoke removing device, a DPF bypass valve opening/closing the DPF bypass passage and regulating the area of the passage, and a controller having a DPF bypass valve opening map that an engine speed and an appropriate opening of the DPF bypass valve with respect to engine load are set and calculating the appropriate opening of the DPF bypass valve from the DPF bypass valve opening map based on the detected values of the engine speed and engine load. <P>COPYRIGHT: (C)2008,JPO&INPIT

Description

本発明は、エンジンからの排気通路に、排ガス中の煤等の固形排出物を捕獲する黒煙除去装置即ちDPF(ディーゼルパティキュレートフィルタ)をそなえたエンジンの排気装置に関する。   The present invention relates to an exhaust system for an engine provided with a black smoke removing device, that is, a DPF (diesel particulate filter), for capturing solid emissions such as soot in exhaust gas in an exhaust passage from the engine.

ディーゼルエンジンの排気装置においては、エンジンからの排気通路に、還元触媒コンバータ、酸化触媒コンバータ、これらの上流側に排ガス中の煤等の固形排出物を捕獲する黒煙除去装置即ちDPF(ディーゼルパティキュレートフィルタ)をそなえた排ガス浄化システムが多く用いられている。
図10は、かかるディーゼルエンジン用排気装置における排ガス浄化システムの従来の一例を示す。図10において、エンジン1には図示しない過給機からの給気が給気通路7を通して供給され、該給気と燃料とによる燃焼後の排ガスは排気通路を通してDPF(ディーゼルパティキュレートフィルタ)2に入り、該DPF2で排ガス中の煤等の固形排出物が捕獲される。
前記DPF2にて煤を除去された排ガスは、尿素噴射システム5からの還元作用促進用尿素が混入され還元触媒コンバータ3でNOxが除去された後、酸化触媒コンバータ4でHC,CO等が除去されてから、大気中に排出される。
In an exhaust system of a diesel engine, a reduction catalytic converter and an oxidation catalytic converter are disposed in an exhaust passage from the engine, and a black smoke removing apparatus or DPF (diesel particulates) that captures solid emissions such as soot in exhaust gas upstream of these. An exhaust gas purification system having a filter is often used.
FIG. 10 shows a conventional example of an exhaust gas purification system in such an exhaust device for a diesel engine. In FIG. 10, the engine 1 is supplied with air supply from a supercharger (not shown) through an air supply passage 7, and the exhaust gas after combustion by the air supply and fuel passes through an exhaust passage to a DPF (diesel particulate filter) 2. The DPF 2 captures solid discharge such as soot in the exhaust gas.
The exhaust gas from which the soot has been removed by the DPF 2 is mixed with urea for promoting the reduction action from the urea injection system 5, NOx is removed by the reduction catalytic converter 3, and then HC, CO, etc. are removed by the oxidation catalytic converter 4. After that, it is discharged into the atmosphere.

図10に示されるような、排気通路中にDPF、還元触媒コンバータ、及び酸化触媒コンバータを設置したエンジンの排気装置の一つとして特許文献1(特開2002−3492411号公報)の技術が提供されている。
また、特許文献2(特開2003−286834号公報)の技術においては、排気通路中に触媒付きのDPF(ディーゼルパティキュレートフィルタ)を設けるとともに、該DPFをバイパスするバイパス排気通路及びエンジン運転条件により該バイパス排気通路を開閉するDPFバイパス弁を設置している。
As shown in FIG. 10, the technology of Patent Document 1 (Japanese Patent Laid-Open No. 2002-349241) is provided as one of engine exhaust devices in which a DPF, a reduction catalytic converter, and an oxidation catalytic converter are installed in an exhaust passage. ing.
Further, in the technique of Patent Document 2 (Japanese Patent Laid-Open No. 2003-286834), a DPF (diesel particulate filter) with a catalyst is provided in the exhaust passage, and the bypass exhaust passage bypassing the DPF and the engine operating conditions are used. A DPF bypass valve that opens and closes the bypass exhaust passage is provided.

特開2002−349241号公報JP 2002-349241 A 特開2003−286834号公報JP 2003-286834 A

図10に示されるような、排気通路6中にDPF2、還元触媒コンバータ3、及び酸化触媒コンバータ4を設置したエンジンの排気装置においては、排気通路6中に流路抵抗の大きいDPF2、還元触媒コンバータ3、及び酸化触媒コンバータ4を直列に配置しているため、排気系の圧力損失が大きく、エンジンの燃費(燃料消費率)悪化の要因の一つとなっている。
特に、前記DPFにおいては、煤等の固形排出物(以下煤と総称する)が堆積して行くと、前記圧力損失の増大及び燃費(燃料消費率)悪化が著しくなるため、DPFに触媒を担持させる方法や、排ガス中にアフター燃料噴射を行なう方法等によって排気温度を上昇させ煤を燃焼させることにより、DPFを再生させる手段が一般的に採用されている。
しかしながら、このような排気温度を上昇させる手段では、煤の燃焼量が過大になった場合や燃焼速度が過大になった場合、エアフィルタや過給機の能力低減を招きエンジン空気量が減少して排気温度が過度に上昇し、DPFの溶損が発生することがある。
In the exhaust system for an engine in which the DPF 2, the reduction catalytic converter 3, and the oxidation catalytic converter 4 are installed in the exhaust passage 6 as shown in FIG. 10, the DPF 2 and the reduction catalytic converter having a large flow resistance in the exhaust passage 6. 3 and the oxidation catalytic converter 4 are arranged in series, so that the pressure loss of the exhaust system is large, which is one of the causes of deterioration of the fuel consumption (fuel consumption rate) of the engine.
In particular, in the DPF, when solid discharge such as soot (hereinafter collectively referred to as soot) accumulates, the pressure loss increases and the fuel consumption (fuel consumption rate) deteriorates significantly. Generally, means for regenerating the DPF by raising the exhaust gas temperature and burning the soot by a method of causing the exhaust gas to be injected into the exhaust gas, or a method of injecting after-fuel into the exhaust gas is employed.
However, with such means for increasing the exhaust temperature, when the combustion amount of soot is excessive or the combustion speed is excessive, the capacity of the air filter and the supercharger is reduced, and the engine air amount is reduced. As a result, the exhaust temperature may rise excessively, resulting in melting of the DPF.

前記特許文献2(特開2003−286834号公報)の技術では、排気通路中に触媒付きのDPFを設けるとともに、該DPFをバイパスするバイパス排気通路及び該バイパス排気通路を開閉するDPFバイパス弁を設置して、エンジン負荷等のエンジン運転条件により該バイパス排気通路を開閉しており、DPFバイパス弁の開度を調整することにより、DPFを流れる排ガス流量を調整できるので、前記のような排気温度の過度の上昇はある程度回避できる。   In the technique disclosed in Patent Document 2 (Japanese Patent Laid-Open No. 2003-286834), a DPF with a catalyst is provided in an exhaust passage, and a bypass exhaust passage that bypasses the DPF and a DPF bypass valve that opens and closes the bypass exhaust passage are provided. Then, the bypass exhaust passage is opened and closed according to engine operating conditions such as engine load, and the exhaust gas flow rate flowing through the DPF can be adjusted by adjusting the opening of the DPF bypass valve. Excessive rise can be avoided to some extent.

しかしながら、前記特許文献2の技術にあっては、エンジン負荷及び排気温度の検出値に基づき、触媒付きのDPF下流の排気温度が所定値以下のときは触媒付きのDPFへの排ガス流量を減少させ、エンジン負荷が所定値以下のときは前記DPFへの排ガス流量を減少させた後、エンジン負荷が所定値を上回るとDPFへの排ガス流量を増加させる制御を行なっているにとどまり、エンジン回転数、エンジン負荷等のエンジン運転条件、DPF出入口の排気温度、DPF自体の温度等の広範囲の制御因子によってDPFを通る排ガス量及びDPFの作動を高精度に制御する手段は開示されていない。
等の解決すべき課題を抱えている。
However, in the technique of Patent Document 2, when the exhaust temperature downstream of the DPF with the catalyst is equal to or lower than a predetermined value, the exhaust gas flow rate to the DPF with the catalyst is decreased based on the detected values of the engine load and the exhaust temperature. When the engine load is less than a predetermined value, after reducing the exhaust gas flow rate to the DPF, if the engine load exceeds the predetermined value, the control is performed to increase the exhaust gas flow rate to the DPF. No means is disclosed for controlling the exhaust gas amount passing through the DPF and the operation of the DPF with high accuracy by a wide range of control factors such as engine operating conditions such as engine load, exhaust temperature of the DPF inlet / outlet, and temperature of the DPF itself.
Have problems to be solved.

本発明はかかる従来技術の課題に鑑み、エンジン回転数、エンジン負荷等のエンジン運転条件とDPFにおける煤除去機能及び圧力損失との最適関係を精緻に設定するとともに、DPF出入口の排気温度、DPF自体の温度等の広範囲の制御因子によってDPFを通る排ガス量及びDPFの作動を高精度に制御可能として、排気抵抗を低減してエンジンの燃費を低減すると共に、DPF装置の耐久性を向上したDPF装置をそなえたエンジンの排気装置を提供することを目的とする。   In view of the problems of the prior art, the present invention precisely sets the optimal relationship between engine operating conditions such as engine speed, engine load, etc., soot removal function and pressure loss in the DPF, as well as the exhaust temperature of the DPF inlet / outlet, the DPF itself DPF device that can control the exhaust gas amount passing through the DPF and the operation of the DPF with high accuracy by a wide range of control factors such as the temperature of the engine, reduce the exhaust resistance, reduce the fuel consumption of the engine, and improve the durability of the DPF device It is an object of the present invention to provide an exhaust system for an engine equipped with the above.

本発明はかかる目的を達成するもので、エンジンからの排気通路に、排ガス中の煤等の固形排出物を捕獲する黒煙除去装置(DPF)をそなえたエンジンにおいて、前記排気通路の黒煙除去装置の上流部位から分岐されて該黒煙除去装置の下流部位に接続されるDPFバイパス通路と、該DPFバイパス通路を開閉するとともに通路面積を調整するDPFバイパス弁と、エンジン回転数及びエンジン負荷に対する前記DPFバイパス弁の適正開度が設定されたDPFバイパス弁開度マップをそなえて前記エンジン回転数及びエンジン負荷の検出値に基づき前記DPFバイパス弁開度マップからDPFバイパス弁の適正開度を算出するコントローラとをそなえたことを特徴とする。
かかる発明において、好ましくは、前記DPFバイパス弁開度マップには、エンジン回転数及びエンジン負荷とエンジンの煤排出量との関係、並びに該煤排出量による前記DPFバイパス弁の開放条件が設定されており、前記コントローラは、前記エンジン回転数及びエンジン負荷において前記煤排出量が前記DPFバイパス弁の開放条件となる煤排出量以下になったとき前記DPFバイパス弁を開くように構成される。
The present invention achieves such an object. In an engine provided with a black smoke removal device (DPF) for capturing solid emissions such as soot in exhaust gas in an exhaust passage from the engine, the black smoke removal in the exhaust passage is achieved. A DPF bypass passage branched from the upstream portion of the apparatus and connected to the downstream portion of the black smoke removing device, a DPF bypass valve for opening and closing the DPF bypass passage and adjusting the passage area, and for engine speed and engine load An appropriate opening degree of the DPF bypass valve is calculated from the DPF bypass valve opening degree map based on the detected value of the engine speed and the engine load by providing a DPF bypass valve opening degree map in which the appropriate opening degree of the DPF bypass valve is set. It is characterized by having a controller.
In this invention, preferably, the DPF bypass valve opening degree map includes a relationship between the engine speed and the engine load and the soot discharge amount of the engine, and an opening condition of the DPF bypass valve according to the soot discharge amount. The controller is configured to open the DPF bypass valve when the soot discharge amount becomes equal to or less than the soot discharge amount that is a condition for opening the DPF bypass valve at the engine speed and the engine load.

かかる発明によれば、コントローラにおいて、エンジン回転数及びエンジン負荷とエンジンの煤排出量との関係、並びに該煤排出量によるDPFバイパス弁のDPFバイパス通路の開閉条件を、シミュレーション計算あるいは実験によって最適値に予め設定したDPFバイパス弁開度マップを用いて、エンジン回転数及びエンジン負荷の検出値に基づき前記DPFバイパス弁開度マップからDPFバイパス弁の適正開度を算出して、かかる適正開度によってDPFバイパス弁を開閉制御するので、前記DPFバイパス弁開度マップに精緻に設定したエンジン回転数及びエンジン負荷等のエンジン運転条件とDPFにおける煤除去機能及び圧力損失との最適関係によって、DPFバイパス弁の開閉制御を行なうことにより、DPFの煤除去機能を高く保持し且つDPF圧力損失を抑制した運転を行なうことが可能となる。
これにより、DPFの排気抵抗を低減してエンジンの燃費を低減すると共に、DPF装置の耐久性を向上できる。
According to this invention, in the controller, the relationship between the engine speed and the engine load and the soot discharge amount of the engine, and the open / close conditions of the DPF bypass passage of the DPF bypass valve due to the soot discharge amount are optimized by simulation calculation or experiment. Using the DPF bypass valve opening map set in advance, the appropriate opening of the DPF bypass valve is calculated from the DPF bypass valve opening map based on the detected value of the engine speed and the engine load. Since the DPF bypass valve is controlled to open and close, the DPF bypass valve is determined according to the optimum relationship between engine operating conditions such as the engine speed and engine load, which are precisely set in the DPF bypass valve opening map, and soot removal function and pressure loss in the DPF. DPF wrinkle removal function by opening / closing control Held high and it is possible to perform operation that suppresses the DPF pressure loss.
Thereby, the exhaust resistance of the DPF can be reduced to reduce the fuel consumption of the engine, and the durability of the DPF device can be improved.

また本発明は、前記エンジンにおいて、前記排気通路の黒煙除去装置の上流部位から分岐されて該黒煙除去装置の下流部位に接続されるDPFバイパス通路と、該DPFバイパス通路を開閉するとともに通路面積を調整するDPFバイパス弁と、前記黒煙除去装置における差圧の検出値に基づき該黒煙除去装置の圧損(圧力損失)上昇率を算出する圧損上昇率算出手段をそなえて前記圧損上昇率が予め設定された基準圧損上昇率以下のとき前記DPFバイパス弁を開放せしめるコントローラとをそなえたことを特徴とする。   According to the present invention, in the engine, a DPF bypass passage branched from an upstream portion of the black smoke removal device in the exhaust passage and connected to a downstream portion of the black smoke removal device, and a passage for opening and closing the DPF bypass passage The pressure loss increase rate includes a DPF bypass valve that adjusts the area, and a pressure loss increase rate calculating means that calculates a pressure loss (pressure loss) increase rate of the black smoke removal device based on a detected value of the differential pressure in the black smoke removal device. And a controller for opening the DPF bypass valve when the pressure is below a preset reference pressure loss increase rate.

かかる発明によれば、DPFバイパス弁の開閉制御にDPFにおける圧損(圧力損失)上昇率を取り入れ、この圧損上昇率が予め設定された基準圧損上昇率つまり許容圧損上昇率以下のときはエンジンの煤発生量が少ないと判断してDPFバイパス弁を開放せしめてDPFへの排ガス流量を減少させ、前記圧損上昇率が前記基準圧損上昇率つまり許容圧損上昇率を超えるときはエンジンの煤発生量が多いと判断してDPFバイパス弁を閉鎖あるいは開度を減少せしめてDPFへの排ガス流量を増加させ、DPFにおける煤除去機能を上昇させることが可能となり、常時DPFの煤除去機能を高く保持し且つDPF圧力損失を許容値以下に抑制した運転を行なうことが可能となる。
殊に、DPFバイパス弁の開閉制御に、DPFにおける圧損上昇率を取り入れたことによって、DPF圧損の急変化に迅速に対応してDPFの排ガス流量を変化させることが可能となって、DPFの排ガス流量制御の応答性が向上する。
According to this invention, the pressure loss (pressure loss) increase rate in the DPF is taken into the opening / closing control of the DPF bypass valve, and when the pressure loss increase rate is less than the preset reference pressure loss increase rate, that is, the allowable pressure loss increase rate, the engine It is judged that the generation amount is small, and the DPF bypass valve is opened to reduce the exhaust gas flow rate to the DPF. When the pressure loss increase rate exceeds the reference pressure loss increase rate, that is, the allowable pressure loss increase rate, the engine soot generation amount is large. It is possible to increase the exhaust gas flow rate to the DPF by closing the DPF bypass valve or decreasing the opening degree and increasing the soot removal function in the DPF, and always keep the soot removal function of the DPF high and the DPF It is possible to perform an operation in which the pressure loss is suppressed to an allowable value or less.
In particular, by incorporating the rate of increase in pressure loss in the DPF into the opening / closing control of the DPF bypass valve, it becomes possible to change the exhaust gas flow rate of the DPF in response to a sudden change in the DPF pressure loss. The response of flow control is improved.

また本発明は、前記エンジンにおいて、前記排気通路の黒煙除去装置の上流部位から分岐されて該黒煙除去装置の下流部位に接続されるDPFバイパス通路と、該DPFバイパス通路を開閉するとともに通路面積を調整するDPFバイパス弁と、前記黒煙除去装置における差圧の検出値に基づく該黒煙除去装置の圧損上昇率の算出値が予め設定された基準圧損上昇率以下で、且つ前記黒煙除去装置における排ガスの出入口温度差の検出値が予め設定された基準排ガス出入口温度差以下で、且つ前記黒煙除去装置における内部温度の検出値が予め設定された基準DPF内部温度以下のとき、前記DPFバイパス弁を開放せしめるコントローラとをそなえたことを特徴とする。   According to the present invention, in the engine, a DPF bypass passage branched from an upstream portion of the black smoke removal device in the exhaust passage and connected to a downstream portion of the black smoke removal device, and a passage for opening and closing the DPF bypass passage A calculated value of the pressure loss increase rate of the black smoke removal device based on the detected value of the differential pressure in the DPF bypass valve for adjusting the area and the black smoke removal device is equal to or less than a preset reference pressure loss increase rate, and the black smoke When the detected value of the exhaust gas inlet / outlet temperature difference in the removal device is less than or equal to a preset reference exhaust gas inlet / outlet temperature difference, and the detected value of the internal temperature in the black smoke removal device is less than or equal to the preset reference DPF internal temperature, And a controller for opening the DPF bypass valve.

かかる発明によれば、前記のようにDPFバイパス弁の開閉制御に、DPFにおける圧損上昇率を取り入れたのに加えて、DPFにおける排ガスの出入口温度差及びDPFの内部温度を取り入れ、DPFにおける排ガス出入口温度差が予め設定された基準排ガス出入口温度差、つまり許容排ガス出入口温度差以下のときはDPFでの煤除去作用が小さいと判断してDPFバイパス弁を開放せしめてDPFの排ガス流量を減少させ、前記排ガス出入口温度差が許容排ガス出入口温度差を超えたときにはDPFでの煤除去作用が活発と判断してDPFバイパス弁を閉鎖あるいは開度を減少せしめてDPFへの排ガス流量を増加させ、
DPFの内部温度が予め設定された基準DPF内部温度つまり許容DPF内部温度以下のときはDPFでの煤除去作用が小さいと判断してDPFバイパス弁を開放せしめてDPFの排ガス流量を減少させ、前記DPFの内部温度が許容DPF内部温度を超えたときにはDPFでの煤除去作用が活発と判断して、DPFバイパス弁を閉鎖あるいは開度を減少せしめてDPFへの排ガス流量を増加させることが可能となる。
According to this invention, in addition to incorporating the pressure loss increase rate in the DPF into the opening / closing control of the DPF bypass valve as described above, the exhaust gas inlet / outlet temperature difference in the DPF and the internal temperature of the DPF are incorporated, and the exhaust gas inlet / outlet in the DPF When the temperature difference is less than the preset reference exhaust gas inlet / outlet temperature difference, that is, the allowable exhaust gas inlet / outlet temperature difference, it is judged that the soot removal action in the DPF is small and the DPF bypass valve is opened to reduce the exhaust gas flow rate of the DPF, When the exhaust gas inlet / outlet temperature difference exceeds the allowable exhaust gas inlet / outlet temperature difference, it is determined that the soot removing action in the DPF is active, and the DPF bypass valve is closed or the opening degree is decreased to increase the exhaust gas flow rate to the DPF,
When the internal temperature of the DPF is equal to or lower than a preset reference DPF internal temperature, that is, the allowable DPF internal temperature, it is determined that the soot removing action in the DPF is small, and the DPF bypass valve is opened to reduce the exhaust gas flow rate of the DPF, When the internal temperature of the DPF exceeds the allowable internal temperature of the DPF, it is determined that the soot removal action of the DPF is active, and the exhaust gas flow rate to the DPF can be increased by closing the DPF bypass valve or decreasing the opening degree. Become.

従って、かかる発明によれば、DPFバイパス弁の開閉制御に、DPFにおける圧損上昇率に加えて、DPFにおける排ガスの出入口温度差及びDPFの内部温度を取り入れたことにより、DPF圧損の急変化に迅速に対応してDPFの排ガス流量を変化させることが可能となってDPFの排ガス流量制御の応答性が向上するとともに、排ガスの出入口温度差及びDPFの内部温度によってDPFの煤除去作用状態を検知してDPFにおける排ガス流量を行なうことにより、DPFの排ガス流量制御の精度が向上する。   Therefore, according to this invention, in addition to the rate of increase in pressure loss in the DPF, in addition to the rate of increase in pressure loss in the DPF, the exhaust gas inlet / outlet temperature difference and the internal temperature of the DPF are incorporated into the opening / closing control of the DPF bypass valve. It is possible to change the exhaust gas flow rate of the DPF in response to the above, improving the responsiveness of the exhaust gas flow rate control of the DPF, and detecting the state of the DPF soot removal action based on the temperature difference of the exhaust gas inlet and outlet and the internal temperature of the DPF. By performing the exhaust gas flow rate in the DPF, the accuracy of exhaust gas flow rate control of the DPF is improved.

また本発明は、前記エンジンにおいて、前記排気通路の黒煙除去装置の上流部位から分岐されて該黒煙除去装置の下流部位に接続されるDPFバイパス通路と、該DPFバイパス通路を開閉するとともに通路面積を調整するDPFバイパス弁と、前記黒煙除去装置における差圧の検出値が予め設定された基準差圧を超えたとき、DPFバイパス弁を閉じて前記DPFの排ガス流量を前記差圧検出値に対応する基準排ガス流量に増加させるコントローラとをそなえたことを特徴とする。   According to the present invention, in the engine, a DPF bypass passage branched from an upstream portion of the black smoke removal device in the exhaust passage and connected to a downstream portion of the black smoke removal device, and a passage for opening and closing the DPF bypass passage When the detected value of the differential pressure in the DPF bypass valve for adjusting the area and the black smoke removing device exceeds a preset reference differential pressure, the DPF bypass valve is closed and the exhaust gas flow rate of the DPF is set to the detected differential pressure value. And a controller for increasing the reference exhaust gas flow rate corresponding to the above.

かかる発明によれば、DPF再生時等において、DPFの差圧が基準値(基準差圧)を超えた場合、DPFバイパス弁を閉じてDPFへの排ガス流量を増加して、DPFから熱を取り去ることにより、DPFの過熱による溶損の発生を防止できる。   According to this invention, when the differential pressure of the DPF exceeds a reference value (reference differential pressure) during regeneration of the DPF, etc., the DPF bypass valve is closed to increase the exhaust gas flow rate to the DPF, thereby removing heat from the DPF. Thus, it is possible to prevent the occurrence of melting damage due to overheating of the DPF.

また本発明は、前記エンジンにおいて、前記排気通路の黒煙除去装置の上流部位から分岐されて該黒煙除去装置の下流部位に接続されるDPFバイパス通路と、該DPFバイパス通路を開閉するとともに通路面積を調整するDPFバイパス弁と、前記黒煙除去装置における内部温度の検出値に基づき該黒煙除去装置の温度上昇率を算出する温度上昇率算出手段をそなえて、前記温度上昇率が予め設定された基準温度上昇率を超えるとき前記DPFバイパス弁を閉じるコントローラとをそなえたことを特徴とする。   According to the present invention, in the engine, a DPF bypass passage branched from an upstream portion of the black smoke removal device in the exhaust passage and connected to a downstream portion of the black smoke removal device, and a passage for opening and closing the DPF bypass passage The temperature increase rate is preset by providing a DPF bypass valve for adjusting the area and a temperature increase rate calculating means for calculating the temperature increase rate of the black smoke removal device based on a detected value of the internal temperature in the black smoke removal device. And a controller for closing the DPF bypass valve when the reference temperature increase rate is exceeded.

かかる発明によれば、DPFに基準温度上昇率を超える急激な温度上昇があった場合には、DPFバイパス弁を閉じてDPFへの排ガス流量を増加して、DPFから熱を取り去ることによりDPFの温度上昇を抑制することにより、DPFの過熱による溶損の発生を防止できる。   According to this invention, when the DPF has a rapid temperature rise exceeding the reference temperature rise rate, the DPF bypass valve is closed, the exhaust gas flow rate to the DPF is increased, and the heat of the DPF is removed by removing the heat from the DPF. By suppressing the temperature rise, it is possible to prevent the occurrence of melting damage due to overheating of the DPF.

本発明によれば、エンジン回転数及びエンジン負荷とエンジンの煤排出量との関係、並びに該煤排出量によるDPFバイパス弁のDPFバイパス通路の開閉条件を、最適値に予め設定したDPFバイパス弁開度マップを用いて、エンジン回転数及びエンジン負荷の検出値に基づきDPFバイパス弁の適正開度を算出し、かかる適正開度によってDPFバイパス弁を開閉制御することにより、DPFの煤除去機能を高く保持し且つDPF圧力損失を抑制した運転を行なうことが可能となる。
これにより、DPFの排気抵抗を低減してエンジンの燃費を低減すると共に、DPF装置の耐久性を向上したDPF装置が得られる。
According to the present invention, the relationship between the engine speed and the engine load and the soot discharge amount of the engine, and the opening / closing conditions of the DPF bypass passage of the DPF bypass valve due to the soot discharge amount are preset to optimum values for the DPF bypass valve opening. Using the degree map, the appropriate opening degree of the DPF bypass valve is calculated based on the detected values of the engine speed and the engine load, and the DPF bypass valve is controlled to be opened / closed based on the appropriate opening degree, thereby enhancing the DPF soot removal function. It is possible to perform the operation while holding and suppressing the DPF pressure loss.
As a result, it is possible to obtain a DPF device in which the exhaust resistance of the DPF is reduced to reduce the fuel consumption of the engine and the durability of the DPF device is improved.

また本発明によれば、DPFバイパス弁の開閉制御にDPFにおける圧損(圧力損失)上昇率を取り入れ、この圧損上昇率が予め設定された基準圧損上昇率以下のときはDPFバイパス弁を開放せしめてDPFへの排ガス流量を減少させ、圧損上昇率が基準圧損上昇率を超えるときはDPFバイパス弁を閉鎖あるいは開度を減少せしめてDPFへの排ガス流量を増加させ、DPFにおける煤除去機能を上昇させることが可能となり、常時DPFの煤除去機能を高く保持し且つDPF圧力損失を許容値以下に抑制した運転を行なうことが可能となり、DPFバイパス弁の開閉制御に、DPFにおける圧損上昇率を取り入れたことによって、DPF圧損の急変化に迅速に対応してDPFの排ガス流量を変化させることが可能となって、DPFの排ガス流量制御の応答性が向上する。   Further, according to the present invention, the pressure loss (pressure loss) increase rate in the DPF is taken into the opening / closing control of the DPF bypass valve, and when the pressure loss increase rate is equal to or less than a preset reference pressure loss increase rate, the DPF bypass valve is opened. When the exhaust gas flow rate to the DPF is decreased and the pressure loss increase rate exceeds the reference pressure loss increase rate, the DPF bypass valve is closed or the opening degree is decreased to increase the exhaust gas flow rate to the DPF and increase the soot removal function in the DPF It is possible to maintain the DPF soot removal function at a high level and control the DPF pressure loss below the allowable value at all times, and the DPF bypass valve opening / closing control incorporates the pressure loss increase rate in the DPF. As a result, it becomes possible to change the exhaust gas flow rate of the DPF in response to the sudden change of the DPF pressure loss, and to discharge the DPF. Responsiveness of the scan rate control is improved.

さらには、前記DPFバイパス弁の開閉制御に、前記圧損上昇率に加えて、DPFにおける排ガスの出入口温度差及びDPFの内部温度を取り入れたことにより、DPF圧損の急変化に迅速に対応してDPFの排ガス流量を変化させることが可能となって、DPFの排ガス流量制御の応答性が向上するとともに、排ガスの出入口温度差及びDPFの内部温度によってDPFの煤除去作用状態を検知してDPFにおける排ガス流量を行なうことにより、DPFの排ガス流量制御の精度が向上する。   Furthermore, in addition to the pressure loss increase rate, the DPF bypass valve opening / closing control incorporates the exhaust gas inlet / outlet temperature difference in the DPF and the internal temperature of the DPF. The exhaust gas flow rate of the DPF can be changed, the responsiveness of the exhaust gas flow rate control of the DPF is improved, and the soot removal action state of the DPF is detected based on the temperature difference of the exhaust gas inlet and outlet and the internal temperature of the DPF. By performing the flow rate, the accuracy of the DPF exhaust gas flow rate control is improved.

以下、本発明を図に示した実施例を用いて詳細に説明する。但し、この実施例に記載されている構成部品の寸法、材質、形状、その相対配置などは特に特定的な記載がない限り、この発明の範囲をそれのみに限定する趣旨ではなく、単なる説明例にすぎない。   Hereinafter, the present invention will be described in detail with reference to the embodiments shown in the drawings. However, the dimensions, materials, shapes, relative arrangements, and the like of the component parts described in this example are not intended to limit the scope of the present invention only to specific examples unless otherwise specified. Only.

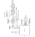
図1は本発明の第1実施例に係るDPF装置をそなえたディーゼルエンジンの排気装置の構成を示す系統図である。
図1において、ディーゼルエンジン1には図示しない過給機からの給気が給気通路7を通して供給され、該給気と燃料とによる燃焼後の排ガスは排気通路6を通して黒鉛除去装置即ちDPF(ディーゼルパティキュレートフィルタ)2に入る。該DPF2は、排ガス中の煤等の固形排出物(以下煤と総称する)を捕獲するフィルタをそなえ、該フィルタで捕獲した煤を燃焼させるもので、この発明では公知のDPFを用いることができる。
前記DPF2の下流側の排気通路6には還元触媒コンバータ3及び酸化触媒コンバータ4が列設され、前記DPF2で煤を除去された排ガスは、途中で尿素噴射システム5からの還元作用促進用尿素が混入されて還元触媒コンバータ3に導入される。
そして、排ガスは該還元触媒コンバータ3でNOxが除去された後、酸化触媒コンバータ4でHC,CO等が除去されてから、大気中に排出される。
FIG. 1 is a system diagram showing a configuration of an exhaust device of a diesel engine provided with a DPF device according to a first embodiment of the present invention.
In FIG. 1, a diesel engine 1 is supplied with air supply from a supercharger (not shown) through an air supply passage 7, and exhaust gas after combustion with the air supply and fuel is passed through an exhaust passage 6 through a graphite removing device, ie, DPF (diesel). Particulate filter) 2 is entered. The DPF 2 is provided with a filter that captures solid discharge such as soot in the exhaust gas (hereinafter collectively referred to as soot) and burns the soot captured by the filter. In the present invention, a known DPF can be used. .
A reduction catalytic converter 3 and an oxidation catalytic converter 4 are arranged in the exhaust passage 6 on the downstream side of the DPF 2, and the exhaust gas from which soot has been removed by the DPF 2 is supplied with urea for reducing action from the urea injection system 5 on the way. It is mixed and introduced into the reduction catalytic converter 3.
Then, after NOx is removed by the reduction catalytic converter 3, HC, CO and the like are removed by the oxidation catalytic converter 4, and the exhaust gas is discharged into the atmosphere.

前記排気通路6のDPF2の上流部位からは、符号10で示されるDPFバイパス通路が分岐されて該DPF2をバイパスして、該DPF2の下流部位に接続されている。該DPFバイパス通路10の途中には、該DPFバイパス通路10を開閉するとともに通路面積を調整するDPFバイパス弁11が設置されている。
前記DPFバイパス弁11を、後述する手順で制御するコントローラは符号14で示され、該コントローラ14には、エンジン回転数検出器13から前記ディーゼルエンジン1のエンジン回転数の検出値が、負荷検出器12から前記ディーゼルエンジン1のエンジン負荷の検出値がそれぞれ入力される。
A DPF bypass passage indicated by reference numeral 10 is branched from the upstream portion of the DPF 2 in the exhaust passage 6 to bypass the DPF 2 and is connected to the downstream portion of the DPF 2. A DPF bypass valve 11 that opens and closes the DPF bypass passage 10 and adjusts the passage area is installed in the middle of the DPF bypass passage 10.
A controller for controlling the DPF bypass valve 11 according to a procedure to be described later is denoted by reference numeral 14, and the controller 14 detects the detected value of the engine speed of the diesel engine 1 from the engine speed detector 13 as a load detector. 12, the detected value of the engine load of the diesel engine 1 is input.

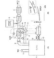
次に、図2に示すDPF装置の制御ブロック図に基づき、かかる第1実施例におけるDPFバイパス弁11の開閉制御について説明する。
図2において、前記エンジン回転数検出器13からのエンジン回転数の検出値及び負荷検出器12からのエンジン負荷の検出値は、前記コントローラ14のトルク算出部141に入力され、該トルク算出部141においては、前記エンジン回転数検出値及びエンジン負荷検出値に基づき現在のトルクを算出してDPFバイパス弁開閉判断部143に入力する。
Next, the opening / closing control of the DPF bypass valve 11 in the first embodiment will be described based on the control block diagram of the DPF device shown in FIG.
In FIG. 2, the detected value of the engine speed from the engine speed detector 13 and the detected value of the engine load from the load detector 12 are input to the torque calculator 141 of the controller 14, and the torque calculator 141. , The current torque is calculated based on the engine speed detection value and the engine load detection value, and is input to the DPF bypass valve open / close determination unit 143.

前記コントローラ14には、符号142で示されるDPFバイパス弁開度マップ(DPFバイパスマップ)がそなえられており、該DPFバイパス弁開度マップ142は、図3の(A),(B)に示されるように、エンジン回転数とエンジントルクに対応してディーゼルエンジン1の煤排出量とDPFバイパス弁11の開閉条件が設定されている。
かかるDPFバイパス弁開度マップ142は、対象エンジンと同形式のエンジンについてシミュレーション計算あるいは実験による算出結果に基づいて設定されたもので、図3(A)は煤排出量の比較的少ない運転条件における設定値、(B)は煤排出量の多い運転条件における設定値である。
The controller 14 is provided with a DPF bypass valve opening map (DPF bypass map) indicated by reference numeral 142. The DPF bypass valve opening map 142 is shown in (A) and (B) of FIG. Thus, the soot discharge amount of the diesel engine 1 and the opening / closing conditions of the DPF bypass valve 11 are set corresponding to the engine speed and the engine torque.
The DPF bypass valve opening map 142 is set based on a simulation calculation or an experimental calculation result for an engine of the same type as the target engine. FIG. 3A shows an operation condition with a relatively small amount of soot emission. The set value, (B), is the set value under operating conditions with a large amount of soot discharge.

図3(A)の運転領域では、一点鎖線で示すDPFバイパス弁開閉ラインよりも高トルク、低回転数側で煤発生量が多くなった運転領域でDPFバイパス弁11を閉じてDPF2への排ガス流量を増加している。図(A),(B)において、最多煤発生量領域をZで示す。
図3(B)の運転領域では、一点鎖線で示すDPFバイパス弁開閉ラインが、あるエンジントルク及び回転数に集中しており、該DPFバイパス弁開閉ラインよりも図にZで示す最多煤発生量領域に近づく領域でDPFバイパス弁11を閉じてDPF2への排ガス流量を増加するようになっている。
3A, the DPF bypass valve 11 is closed and exhaust gas to the DPF 2 in the operation region where the amount of soot is increased on the low rotation speed side with higher torque than the DPF bypass valve opening / closing line indicated by the one-dot chain line. The flow rate is increasing. In the figures (A) and (B), the most frequent soot generation amount region is indicated by Z.
In the operation region of FIG. 3B, the DPF bypass valve opening / closing line indicated by the alternate long and short dash line is concentrated on a certain engine torque and rotation speed, and the maximum amount of occurrence of the soot indicated by Z in the drawing is greater than the DPF bypass valve opening / closing line. In the region approaching the region, the DPF bypass valve 11 is closed to increase the exhaust gas flow rate to the DPF 2.

前記DPFバイパス弁開閉判断部143においては、前記DPFバイパス弁開度マップ142と、前記トルク算出部141からのエンジントルク算出値及び前記エンジン回転数検出器13からのエンジン回転数検出値とを突き合わせて、前記エンジントルク及びエンジン回転数に対応するDPFバイパス弁11の開閉の区別を判定し、前記エンジン回転数及びエンジントルク(つまりエンジン負荷)において煤排出量がDPFバイパス弁11の開放条件となる煤排出量(つまり図3(A)、(B)におけるDPFバイパス弁開閉ライン)以下になったとき前記DPFバイパス弁11を開き、前記煤排出量を超えるようになったときDPFバイパス弁11を閉じる。
かかるDPFバイパス弁開閉判断部143からの判断信号によって、前記DPFバイパス弁11は開閉される。
In the DPF bypass valve opening / closing determination unit 143, the DPF bypass valve opening degree map 142 is compared with the engine torque calculation value from the torque calculation unit 141 and the engine rotation speed detection value from the engine rotation speed detector 13. Thus, it is determined whether the DPF bypass valve 11 is opened or closed corresponding to the engine torque and the engine speed, and the soot discharge amount becomes the opening condition of the DPF bypass valve 11 at the engine speed and the engine torque (that is, engine load). The DPF bypass valve 11 is opened when the soot discharge amount (that is, the DPF bypass valve opening / closing line in FIGS. 3 (A) and 3 (B)) or less, and when the soot discharge amount is exceeded, the DPF bypass valve 11 is opened. close.
The DPF bypass valve 11 is opened / closed by a determination signal from the DPF bypass valve opening / closing determination unit 143.

かかる第1実施例によれば、コントローラ14において、エンジン回転数及びエンジン負荷(エンジントルク)とエンジン1の煤排出量との関係、並びに該煤排出量によるDPFバイパス弁11のDPFバイパス通路10の開閉条件を、シミュレーション計算あるいは実験によって最適値に予め設定したDPFバイパス弁開度マップ142を用いて、エンジン回転数及びエンジン負荷の検出値に基づき前記DPFバイパス弁開度マップ142からDPFバイパス弁11の適正開度を算出して、かかる適正開度によってDPFバイパス弁11を開閉制御するので、前記DPFバイパス弁開度マップ142に精緻に設定したエンジン回転数及びエンジン負荷等のエンジン運転条件とDPF2における煤除去機能及び圧力損失との最適関係によって、DPFバイパス弁11の開閉制御を行なうことにより、DPF2の煤除去機能を高く保持し且つDPF圧力損失を抑制した運転を行なうことが可能となる。
これにより、DPF2の排気抵抗を低減してエンジンの燃費を低減すると共に、DPF装置の耐久性を向上できる。
According to the first embodiment, in the controller 14, the relationship between the engine speed and the engine load (engine torque) and the soot discharge amount of the engine 1, and the DPF bypass passage 10 of the DPF bypass valve 11 according to the soot discharge amount. Using the DPF bypass valve opening degree map 142 whose opening / closing condition is preset to an optimum value by simulation calculation or experiment, the DPF bypass valve 11 is determined from the DPF bypass valve opening degree map 142 based on the detected values of the engine speed and the engine load. Therefore, the DPF bypass valve 11 is controlled to be opened and closed by the appropriate opening degree. Therefore, the engine operating conditions such as the engine speed and the engine load, which are precisely set in the DPF bypass valve opening map 142, and the DPF2 The optimal relationship between soot removal function and pressure loss By opening and closing control of the DPF bypass valve 11, it is possible to perform operation that suppresses held high and DPF pressure loss soot removal function of DPF 2.
Thereby, the exhaust resistance of the DPF 2 can be reduced to reduce the fuel consumption of the engine, and the durability of the DPF device can be improved.

図4は本発明の第2実施例を示し、(A)は図1対応図、(B)はDPF圧損の変化を示す線図である。
図4において、前記排気通路6のDPF2入口側にはDPF入口の排ガス温度を検出するDPF入口排ガス温度センサ16が取り付けられ、前記排気通路6のDPF2出口側にはDPF出口の排ガス温度を検出するDPF出口排ガス温度センサ18が取り付けられ、DPF2の内部にはDPF内部温度センサ17が取り付けられており、前記DPF入口排ガス温度センサ16からのDPF入口排ガス温度検出値T1、DPF出口排ガス温度センサ18からのDPF出口排ガス温度検検出値T2、及びDPF内部温度センサ17からのDPF内部温度の検出値T3は前記コントローラ14に入力される。
また、前記排気通路6のDPF2出入口には、該DPF2の排ガス出入口間の差圧ΔPを検出するDPF差圧計15が取り付けられて、該DPF差圧計15からのDPF差圧の検出値ΔPは前記コントローラ14に入力される。
その他の構成は、図1に示される第1実施例と同様であり、これと同一の部材は同一の符号で示す。
4A and 4B show a second embodiment of the present invention, in which FIG. 4A is a diagram corresponding to FIG. 1 and FIG. 4B is a diagram showing changes in DPF pressure loss.
In FIG. 4, a DPF inlet exhaust gas temperature sensor 16 for detecting the exhaust gas temperature at the DPF inlet is attached to the DPF 2 inlet side of the exhaust passage 6, and the exhaust gas temperature at the DPF outlet is detected on the DPF 2 outlet side of the exhaust passage 6. A DPF outlet exhaust gas temperature sensor 18 is attached, and a DPF internal temperature sensor 17 is attached inside the DPF 2. From the DPF inlet exhaust gas temperature sensor T 1 from the DPF inlet exhaust gas temperature sensor 16, the DPF outlet exhaust gas temperature sensor 18 The DPF outlet exhaust gas temperature detection value T2 and the DPF internal temperature detection value T3 from the DPF internal temperature sensor 17 are input to the controller 14.
A DPF differential pressure gauge 15 for detecting a differential pressure ΔP between the exhaust gas inlet and outlet of the DPF 2 is attached to the DPF 2 inlet / outlet of the exhaust passage 6, and the detected value ΔP of the DPF differential pressure from the DPF differential pressure gauge 15 is Input to the controller 14.
Other configurations are the same as those of the first embodiment shown in FIG. 1, and the same members are denoted by the same reference numerals.

次に、図5に示すDPF装置の制御ブロック図に基づき、かかる第2実施例におけるDPFバイパス弁11の開閉制御について説明する。
前記DPF差圧計15からのDPF差圧の検出値ΔPは前記コントローラ14の圧損上昇率算出部に入力される。圧損上昇率算出部146においては、図4(B)に示すような単位時間当たりの圧損上昇率ΔΔP=dΔP/dtを算出して圧損判断部148に入力する。
さらに、前記DPF入口排ガス温度センサ16からのDPF入口排ガス温度検出値T1及び、DPF出口排ガス温度センサ18からのDPF出口排ガス温度検出値T2は前記コントローラ14のDPF出入口温度差算出部145に入力される。該DPF出入口温度差算出部145においては、前記DPF2出入口間の排ガス温度差ΔTを算出してDPF温度差算出部150に入力する。
Next, opening / closing control of the DPF bypass valve 11 in the second embodiment will be described based on a control block diagram of the DPF device shown in FIG.
The detected value ΔP of the DPF differential pressure from the DPF differential pressure gauge 15 is input to the pressure loss increase rate calculation unit of the controller 14. The pressure loss increase rate calculation unit 146 calculates a pressure loss increase rate per unit time ΔΔP = dΔP / dt as shown in FIG. 4B and inputs it to the pressure loss determination unit 148.
Further, the DPF inlet exhaust gas temperature detection value T1 from the DPF inlet exhaust gas temperature sensor 16 and the DPF outlet exhaust gas temperature detection value T2 from the DPF outlet exhaust gas temperature sensor 18 are input to the DPF inlet / outlet temperature difference calculation unit 145 of the controller 14. The The DPF inlet / outlet temperature difference calculation unit 145 calculates the exhaust gas temperature difference ΔT between the DPF 2 inlet / outlet and inputs it to the DPF temperature difference calculation unit 150.

また前記コントローラ14は基準圧損上昇率設定部147をそなえており、該基準圧損上昇率設定部147においては、DPF2における圧損上昇率の基準値である基準圧損上昇率つまりエンジンの煤発生量が少なくDPFバイパス弁11を開放可能とする圧損上昇率が設定されている。
そして前記圧損判断部148においては、前記圧損上昇率ΔΔPの算出値が、前記基準圧損上昇率以下のときはエンジンの煤発生量が少ないと判断して、DPFバイパス弁11を開放せしめてDPFへの排ガス流量を減少させる。
一方、前記圧損上昇率ΔΔPの算出値が、前記基準圧損上昇率を超えるときはエンジンの煤発生量が多いと判断して、DPFバイパス弁11を閉鎖あるいは開度を減少せしめてDPF2への排ガス流量を増加させ、該DPFにおける煤除去機能を上昇させる。
Further, the controller 14 includes a reference pressure loss increase rate setting unit 147. In the reference pressure loss increase rate setting unit 147, a reference pressure loss increase rate that is a reference value of the pressure loss increase rate in the DPF 2, that is, an engine soot generation amount is small. A pressure loss increase rate that allows the DPF bypass valve 11 to be opened is set.
In the pressure loss determination unit 148, when the calculated value of the pressure loss increase rate ΔΔP is equal to or less than the reference pressure loss increase rate, it is determined that the engine soot generation amount is small, and the DPF bypass valve 11 is opened to return to the DPF. Reduce exhaust gas flow rate.
On the other hand, if the calculated value of the pressure loss increase rate ΔΔP exceeds the reference pressure loss increase rate, it is determined that the amount of soot generated in the engine is large, and the DPF bypass valve 11 is closed or the opening degree is decreased to exhaust gas to the DPF 2 The flow rate is increased, and the soot removal function in the DPF is increased.

また前記コントローラ14は基準DPF出入口温度差設定部149をそなえており、該基準DPF出入口温度差設定部149においては、DPF2におけるDPF出入口温度差の基準値である基準DPF出入口温度差つまりエンジンの煤発生量が少なくDPFバイパス弁11を開放可能とするDPF出入口温度差が設定されている。
そして前記DPF温度差判断部150においては、DPF出入口間排ガス温度差ΔTの算出値が前記基準DPF出入口温度差以下のときは、DPF2での煤除去作用が小さいと判断してDPFバイパス弁11を開放せしめてDPF2の排ガス流量を減少させる。
一方、前記排ガス出入口温度差ΔTが前記基準DPF出入口温度差を超えるときには、DPF2での煤除去作用が活発と判断して、DPFバイパス弁11を閉鎖あるいは開度を減少せしめてDPF2への排ガス流量を増加させる。
In addition, the controller 14 includes a reference DPF inlet / outlet temperature difference setting unit 149. In the reference DPF inlet / outlet temperature difference setting unit 149, a reference DPF inlet / outlet temperature difference that is a reference value of the DPF inlet / outlet temperature difference in the DPF2, that is, the engine temperature difference. A DPF inlet / outlet temperature difference is set such that the generated amount is small and the DPF bypass valve 11 can be opened.
In the DPF temperature difference determination unit 150, when the calculated value of the exhaust gas temperature difference ΔT between the DPF ports is equal to or less than the reference DPF port temperature difference, it is determined that the soot removing action in the DPF 2 is small, and the DPF bypass valve 11 is operated. It is opened to reduce the exhaust gas flow rate of DPF2.
On the other hand, when the exhaust gas inlet / outlet temperature difference ΔT exceeds the reference DPF inlet / outlet temperature difference, it is determined that the soot removing action in the DPF 2 is active, and the DPF bypass valve 11 is closed or the opening degree is decreased to exhaust gas flow rate to the DPF 2. Increase.

また前記コントローラ14は基準DPF内部温度設定部151をそなえており、該基準DPF内部温度設定部151においては、DPF2におけるDPF内部温度の基準値である基準DPF内部温度、つまりDPF内部温度の上昇が小さくDPFバイパス弁11を開放可能とするDPF内部温度が設定されている。
そしてDPF内部温度判断部152においては、前記DPF内部温度センサ17からのDPF内部温度の検出値T3が前記基準DPF内部温度以下のときはDPF2での煤除去作用が小さいと判断して、DPFバイパス弁11を開放せしめてDPF2の排ガス流量を減少させる。
一方、前記DPF内部温度の検出値T3が前記基準DPF内部温度を超えたときにはDPF2での煤除去作用が活発と判断して、DPFバイパス弁11を閉鎖あるいは開度を減少せしめてDP2Fへの排ガス流量を増加させる。
Further, the controller 14 includes a reference DPF internal temperature setting unit 151. In the reference DPF internal temperature setting unit 151, a reference DPF internal temperature that is a reference value of the DPF internal temperature in the DPF 2, that is, an increase in the DPF internal temperature is detected. A DPF internal temperature at which the DPF bypass valve 11 can be opened small is set.
The DPF internal temperature determination unit 152 determines that the DPF internal temperature detection value T3 from the DPF internal temperature sensor 17 is less than the reference DPF internal temperature, so that the soot removal action in the DPF 2 is small. The valve 11 is opened to reduce the exhaust gas flow rate of the DPF 2.
On the other hand, when the detected value T3 of the DPF internal temperature exceeds the reference DPF internal temperature, it is determined that the soot removal action in the DPF 2 is active, and the DPF bypass valve 11 is closed or the opening degree is reduced to exhaust the gas to the DP 2F. Increase the flow rate.

前記圧損判断部148からの圧損上昇率判断結果、DPF温度差判断部150からのDPF出入口間排ガス温度差判断結果、及びDPF内部温度判断部152からのDPF内部温度の判断結果はDPFバイパス弁開閉判断部143に入力される。
該DPFバイパス弁開閉判断部143においては、圧損上昇率ΔΔPの算出値が基準圧損上昇率以下のときは、エンジンの煤発生量が少ないと判断してDPFバイパス弁11を開放せしめてDPFへの排ガス流量を減少させ、圧損上昇率ΔΔPの算出値が基準圧損上昇率を超えるときは、エンジンの煤発生量が多いと判断して、DPFバイパス弁11を閉鎖あるいは開度を減少せしめてDPF2への排ガス流量を増加させ該DPFにおける煤除去機能を上昇させる。
The pressure loss increase rate determination result from the pressure loss determination unit 148, the DPF inlet / outlet exhaust gas temperature difference determination result from the DPF temperature difference determination unit 150, and the DPF internal temperature determination result from the DPF internal temperature determination unit 152 are DPF bypass valve opening / closing. This is input to the determination unit 143.
In the DPF bypass valve opening / closing determination unit 143, when the calculated value of the pressure loss increase rate ΔΔP is equal to or less than the reference pressure loss increase rate, it is determined that the amount of soot generated in the engine is small and the DPF bypass valve 11 is opened to return to the DPF. When the exhaust gas flow rate is decreased and the calculated value of the pressure loss increase rate ΔΔP exceeds the reference pressure loss increase rate, it is determined that the amount of soot generated in the engine is large, and the DPF bypass valve 11 is closed or the opening degree is decreased to the DPF 2 The exhaust gas flow rate is increased to increase the soot removal function in the DPF.

またDPFバイパス弁開閉判断部143においては、
前記圧損上昇率ΔΔPの算出値が前記基準圧損上昇率以下で、且つ前記DPF出入口間排ガス温度差ΔTの算出値が前記基準DPF出入口温度差以下で、且つDPF内部温度の検出値T3が前記基準DPF内部温度以下の3つの条件を満足したときは、DPF2での煤除去作用が小さいと判断して、DPFバイパス弁11を開放せしめてDPF2の排ガス流量を減少させる。
一方、前記圧損上昇率ΔΔPの算出値が前記基準圧損上昇率を超え、且つ前記DPF出入口間排ガス温度差ΔTの算出値が前記基準DPF出入口温度差を超え、且つDPF内部温度の検出値T3が前記基準DPF内部温度を超える3つの条件を満足したときは、エンジンの煤発生量が多いと判断して、DPFバイパス弁11を閉鎖あるいは開度を減少せしめてDPF2への排ガス流量を増加させ、該DPFにおける煤除去機能を上昇させる。
In the DPF bypass valve open / close determination unit 143,
The calculated value of the pressure loss increase rate ΔΔP is less than or equal to the reference pressure loss increase rate, the calculated value of the exhaust gas temperature difference ΔT between the DPF ports is equal to or less than the reference DPF port temperature difference, and the detected value T3 of the DPF internal temperature is the reference value When the three conditions below the DPF internal temperature are satisfied, it is determined that the soot removing action of the DPF 2 is small, and the DPF bypass valve 11 is opened to reduce the exhaust gas flow rate of the DPF 2.
On the other hand, the calculated value of the pressure loss increase rate ΔΔP exceeds the reference pressure loss increase rate, the calculated value of the exhaust gas temperature difference ΔT between the DPF inlets and outlets exceeds the reference DPF inlet / outlet temperature difference, and the detected value T3 of the DPF internal temperature is When the three conditions exceeding the reference DPF internal temperature are satisfied, it is determined that the amount of soot generation in the engine is large, and the DPF bypass valve 11 is closed or the opening degree is decreased to increase the exhaust gas flow rate to the DPF 2, The soot removal function in the DPF is increased.

以上の第2実施例によれば、DPFバイパス弁11の開閉制御にDPF2における圧損(圧力損失)上昇率ΔΔPを取り入れ、この圧損上昇率ΔΔPが前記基準圧損上昇率以下のときはエンジンの煤発生量が少ないと判断してDPFバイパス弁を開放せしめてDPF2への排ガス流量を減少させ、前記圧損上昇率ΔΔPが前記基準圧損上昇率超えるときはエンジンの煤発生量が多いと判断してDPFバイパス弁11を閉鎖あるいは開度を減少せしめてDPFへの排ガス流量を増加させ、DPF2における煤除去機能を上昇させることにより、常時DPF2の煤除去機能を高く保持し且つDPF圧力損失を許容値以下に抑制した運転を行なうことが可能となる。
殊に、DPFバイパス弁11の開閉制御に、DPF2における圧損上昇率ΔΔPを取り入れたことによって、DPF圧損の急変化に迅速に対応してDPF2の排ガス流量を変化させることが可能となって、DPF2の排ガス流量制御の応答性が向上する。
According to the second embodiment described above, the pressure loss (pressure loss) increase rate ΔΔP in the DPF 2 is taken into the opening / closing control of the DPF bypass valve 11, and when this pressure loss increase rate ΔΔP is less than the reference pressure loss increase rate, engine soot is generated. It is determined that the amount is small, the DPF bypass valve is opened to reduce the exhaust gas flow rate to the DPF 2, and when the pressure loss increase rate ΔΔP exceeds the reference pressure loss increase rate, it is determined that the amount of soot generated in the engine is large. By closing the valve 11 or decreasing the opening, the exhaust gas flow rate to the DPF is increased, and the soot removal function in the DPF 2 is raised, so that the soot removal function of the DPF 2 is always kept high and the DPF pressure loss is below the allowable value. It becomes possible to perform a controlled operation.
In particular, by incorporating the pressure loss increase rate ΔΔP in the DPF 2 into the opening / closing control of the DPF bypass valve 11, it becomes possible to change the exhaust gas flow rate of the DPF 2 in response to a sudden change in the DPF pressure loss. The response of exhaust gas flow rate control is improved.

また、かかる第2実施例によれば、DPFバイパス弁11の開閉制御に、DPF2における圧損上昇率ΔΔPに加えて、DPFにおける排ガスの出入口温度差ΔT及びDPF2の内部温度T3を取り入れたことにより、DPF圧損の急変化に迅速に対応してDPF2の排ガス流量を変化させることが可能となって、DPF2の排ガス流量制御の応答性が向上するとともに、排ガスの出入口温度差ΔT及びDPFの内部温度T3によってDPF2の煤除去作用状態を検知して、該DPF2における排ガス流量を行なうことにより、DPF2の排ガス流量制御の精度が向上する。   Further, according to the second embodiment, in addition to the pressure loss increase rate ΔΔP in the DPF 2, the exhaust gas inlet / outlet temperature difference ΔT in the DPF and the internal temperature T 3 of the DPF 2 are taken into the opening / closing control of the DPF bypass valve 11. It is possible to change the exhaust gas flow rate of the DPF 2 in response to a sudden change in DPF pressure loss, thereby improving the responsiveness of the exhaust gas flow rate control of the DPF 2 and the exhaust gas inlet / outlet temperature difference ΔT and the internal temperature T3 of the DPF. By detecting the soot removal action state of the DPF 2 and performing the exhaust gas flow rate in the DPF 2, the accuracy of the exhaust gas flow rate control of the DPF 2 is improved.

図6は、本発明の第3実施例を示す図1対応図である。
かかる第3実施例は、図4に示される第2実施例に、エンジン1の給気圧力を検出する給気圧センサ23、給気温度を検出する給気温度センサ24、給気量を検出する給気量センサ25、燃料噴射量を検出する燃料噴射量検出器21、前記DPF2の上流の排ガス圧力を検出する排ガス圧力センサ22、DPFバイパス弁11の開度を検出するバイパス弁開度検出器20を追設し、これら各センサ(検出器)の検出値を前記コントローラ14に入力して、後述する演算、制御を行なっている。
その他の構成は、前記第1実施例(図1)あるいは第2実施例(図4)と同様であり、これらと同一の部材は同一の符号で示す。
FIG. 6 is a view corresponding to FIG. 1 showing a third embodiment of the present invention.
The third embodiment is similar to the second embodiment shown in FIG. 4 in that a supply air pressure sensor 23 that detects the supply air pressure of the engine 1, a supply air temperature sensor 24 that detects the supply air temperature, and a supply air amount. An air supply amount sensor 25, a fuel injection amount detector 21 for detecting the fuel injection amount, an exhaust gas pressure sensor 22 for detecting the exhaust gas pressure upstream of the DPF 2, and a bypass valve opening detector for detecting the opening of the DPF bypass valve 11 20 is additionally provided, and the detection values of these sensors (detectors) are input to the controller 14 to perform computation and control to be described later.
Other configurations are the same as those of the first embodiment (FIG. 1) or the second embodiment (FIG. 4), and the same members are denoted by the same reference numerals.

次に、図7に示すDPF装置の制御ブロック図に基づき、かかる第3実施例におけるDPFバイパス弁11の開閉制御について説明する。
前記給気圧センサ23からの給気圧力検出値、給気温度センサ24からの給気温度検出値、給気量センサ25からの給気量検出値、燃料噴射量検出器21からの燃料噴射量検出値、前記排ガス圧力センサ22からの排ガス圧力検出値、バイパス弁開度検出器20からのDPFバイパス弁開度検出値、及びDPF排ガス入口温度センサ16からのDPF排ガス入口温度検出値は、前記コントローラ14の排ガス流量算出部155に入力される。
該排ガス流量算出部155においては、前記各検出値を用いて(各検出値の一部を用いてもよい)排ガス流量を算出して、DPFバイパス弁開閉判断部143に入力する。
Next, opening / closing control of the DPF bypass valve 11 in the third embodiment will be described based on the control block diagram of the DPF device shown in FIG.
An air supply pressure detection value from the air supply pressure sensor 23, an air supply temperature detection value from the air supply temperature sensor 24, an air supply amount detection value from the air supply amount sensor 25, and a fuel injection amount from the fuel injection amount detector 21. The detection value, the exhaust gas pressure detection value from the exhaust gas pressure sensor 22, the DPF bypass valve opening detection value from the bypass valve opening detector 20, and the DPF exhaust gas inlet temperature detection value from the DPF exhaust gas inlet temperature sensor 16 are Input to the exhaust gas flow rate calculation unit 155 of the controller 14.
The exhaust gas flow rate calculation unit 155 calculates the exhaust gas flow rate using each detection value (or a part of each detection value may be used) and inputs the exhaust gas flow rate to the DPF bypass valve open / close determination unit 143.

156は圧力損失/排ガス流量設定部156で、図8にW線で示される排ガス流量〜DPF圧力損失〜バイパス弁開度の関係が予め設定されており、排ガス流量〜DPF圧力損失の関係がW線よりも上方領域になったときDPFバイパス弁11を閉とし、それよりも下の領域ではDPFバイパス弁11を開とするように設定されている。
DPFバイパス弁開閉判断部143においては、前記排ガス流量の算出値(たとえばQex)と前記DPF差圧計15からのDPF差圧(圧力損失)検出値を図8に示される排ガス流量〜DPF圧力損失〜バイパス弁開度線図に対応させて、DPFバイパス弁11の開閉を決定し、該DPFバイパス弁11を開閉せしめる。
156 is a pressure loss / exhaust gas flow rate setting unit 156, the relationship of the exhaust gas flow rate ~DPF pressure drop - bypass valve opening represented by W 1 line is set in advance in FIG. 8, the relationship of the exhaust gas flow rate ~DPF pressure loss the DPF bypass valve 11 when it becomes the upper region than W 2-wire and closed, is set to the DPF bypass valve 11 and opens in the region below it.
In the DPF bypass valve opening / closing determination unit 143, the calculated value (for example, Qex) of the exhaust gas flow rate and the DPF differential pressure (pressure loss) detection value from the DPF differential pressure gauge 15 are shown in FIG. The opening / closing of the DPF bypass valve 11 is determined corresponding to the bypass valve opening degree diagram, and the DPF bypass valve 11 is opened / closed.

このように構成すれば、DPF2の再生時等において、該DPF2の差圧ΔPが基準値(つまり図8におけるWライン)を超えた場合、DPFバイパス弁11を閉じて、DPF2への排ガス流量を増加して、DPF2から熱を取り去ることにより、DPF2の過熱による溶損の発生を防止できる。 With this configuration, when the differential pressure ΔP of the DPF 2 exceeds a reference value (that is, the W 2 line in FIG. 8) during regeneration of the DPF 2 , the DPF bypass valve 11 is closed and the exhaust gas flow rate to the DPF 2 By increasing heat and removing heat from the DPF 2, it is possible to prevent melting due to overheating of the DPF 2.

一方、前記第2実施例と同様なDPF内部温度センサ17からのDPF内部温度の検出値T3は、前記コントローラ14のDPF温度上昇率算出部158に入力される。DPF温度上昇率算出部158においては、図9に示すDPF温度変化線図のように、DPF内部温度の検出値T3に基づきDPF温度上昇率ΔT3を算出しDPF温度上昇率判断部160に入力する。
159はDPF温度上昇率設定部で、DPF温度上昇率の許容値つまり図9におけるDPF耐熱温度T30が設定されている。
前記DPF温度上昇率判断部160においては、前記DPF温度上昇率ΔT3が、DPF温度上昇率設定部159に設定されているDPF温度上昇率の許容値を超えるとき、前記DPFバイパス弁11を閉じ、前記DPF温度上昇率の許容値以下のとき前記DPFバイパス弁11を開くように、該DPFバイパス弁11を開閉制御する。
On the other hand, the DPF internal temperature detection value T3 from the DPF internal temperature sensor 17 similar to that in the second embodiment is input to the DPF temperature increase rate calculation unit 158 of the controller 14. In DPF temperature increase rate calculation unit 158, as shown in the DPF temperature change diagram shown in FIG. 9, DPF temperature increase rate ΔT3 is calculated based on DPF internal temperature detection value T3 and is input to DPF temperature increase rate determination unit 160. .
Reference numeral 159 denotes a DPF temperature increase rate setting unit, in which an allowable value of the DPF temperature increase rate, that is, the DPF heat resistant temperature T30 in FIG. 9 is set.
In the DPF temperature increase rate determination unit 160, when the DPF temperature increase rate ΔT3 exceeds the allowable value of the DPF temperature increase rate set in the DPF temperature increase rate setting unit 159, the DPF bypass valve 11 is closed, The DPF bypass valve 11 is controlled to open and close so that the DPF bypass valve 11 is opened when the DPF temperature rise rate is less than or equal to an allowable value.

このように構成すれば、DPF2に基準温度上昇率つまりDPF温度上昇率の許容値を超える急激な温度上昇があった場合には、DPFバイパス弁11を閉じてDPF2への排ガス流量を増加して、該DPF2から熱を取り去ることによりDPF2の温度上昇を抑制することにより、DPF2の過熱による溶損の発生を防止できる。   With this configuration, when the DPF 2 has a rapid temperature rise exceeding the reference temperature rise rate, that is, the allowable value of the DPF temperature rise rate, the DPF bypass valve 11 is closed and the exhaust gas flow rate to the DPF 2 is increased. By suppressing the temperature rise of the DPF 2 by removing heat from the DPF 2, it is possible to prevent the occurrence of melting damage due to overheating of the DPF 2.

本発明によれば、エンジン回転数、エンジン負荷等のエンジン運転条件とDPFにおける煤除去機能及び圧力損失との最適関係を精緻に設定するとともに、DPF出入口の排気温度、DPF自体の温度等の広範囲の制御因子によってDPFを通る排ガス量及びDPFの作動を高精度に制御可能として、排気抵抗を低減してエンジンの燃費を低減すると共に、DPF装置の耐久性を向上したDPF装置をそなえたエンジンの排気装置を提供できる。   According to the present invention, the optimum relationship between engine operating conditions such as engine speed and engine load, soot removal function and pressure loss in the DPF is precisely set, and a wide range of exhaust temperature of the DPF inlet / outlet, temperature of the DPF itself, etc. It is possible to control the amount of exhaust gas passing through the DPF and the operation of the DPF with high accuracy by the control factor of the engine, reducing the exhaust resistance, reducing the fuel consumption of the engine, and improving the durability of the DPF device. An exhaust device can be provided.

本発明の第1実施例に係るDPF装置をそなえたディーゼルエンジンの排気装置の構成を示す系統図である。1 is a system diagram showing a configuration of an exhaust device for a diesel engine provided with a DPF device according to a first embodiment of the present invention. 前記第1実施例に係るDPF装置の制御ブロック図である。It is a control block diagram of the DPF device concerning the 1st example. (A),(B)は前記第1実施例に係るDPF装置の特性線図である。(A) and (B) are characteristic diagrams of the DPF device according to the first embodiment. 本発明の第2実施例を示し、(A)は図1対応図、(B)はDPF圧損の変化を示す線図である。2A and 2B show a second embodiment of the present invention, in which FIG. 1A is a diagram corresponding to FIG. 1 and FIG. 3B is a diagram showing a change in DPF pressure loss. 前記第2実施例に係るDPF装置の制御ブロック図である。It is a control block diagram of the DPF device concerning the 2nd example. 本発明の第3実施例を示す図1対応図である。FIG. 6 is a view corresponding to FIG. 1 showing a third embodiment of the present invention. 前記第3実施例に係るDPF装置の制御ブロック図である。It is a control block diagram of the DPF device concerning the 3rd example. 前記第3実施例に係るDPF装置の圧力損失特性線図である。It is a pressure-loss characteristic diagram of the DPF device concerning the 3rd example. 前記第3実施例に係るDPF装置の内部温度特性線図である。It is an internal temperature characteristic diagram of the DPF device concerning the 3rd example. 従来技術に係るDPF装置をそなえたディーゼルエンジンの排気装置の構成を示す系統図である。It is a systematic diagram which shows the structure of the exhaust apparatus of the diesel engine provided with the DPF apparatus which concerns on a prior art.

符号の説明Explanation of symbols

1 ディーゼルエンジン
2 DPF(ディーゼルパティキュレートフィルタ)プランジャ
3 還元触媒コンバータ
4 酸化触媒コンバータ
6 排気通路
7 給気通路
10 DPFバイパス通路
11 DPFバイパス弁
12 負荷検出器
13 エンジン回転数検出器
14 コントローラ
15 DPF差圧計
16 DPF入口排ガス温度センサ
17 DPF内部温度センサ
18 DPF出口排ガス温度センサ
DESCRIPTION OF SYMBOLS 1 Diesel engine 2 DPF (diesel particulate filter) plunger 3 Reduction catalyst converter 4 Oxidation catalyst converter 6 Exhaust passage 7 Supply air passage 10 DPF bypass passage 11 DPF bypass valve 12 Load detector 13 Engine speed detector 14 Controller 15 DPF difference Pressure gauge 16 DPF inlet exhaust gas temperature sensor 17 DPF internal temperature sensor 18 DPF outlet exhaust gas temperature sensor

Claims (6)

排気通路に、排ガス中の煤等の固形排出物を捕獲する黒煙除去装置(DPF)をそなえたエンジンにおいて、前記排気通路の黒煙除去装置の上流部位から分岐されて該黒煙除去装置の下流部位に接続されるDPFバイパス通路と、該DPFバイパス通路を開閉するとともに通路面積を調整するDPFバイパス弁と、エンジン回転数及びエンジン負荷に対する前記DPFバイパス弁の適正開度が設定されたDPFバイパス弁開度マップをそなえて前記エンジン回転数及びエンジン負荷の検出値に基づき前記DPFバイパス弁開度マップからDPFバイパス弁の適正開度を算出するコントローラとをそなえたことを特徴とするDPF装置をそなえたエンジンの排気装置。   In an engine having a black smoke removal device (DPF) that captures solid emissions such as soot in exhaust gas in an exhaust passage, the exhaust passage is branched from an upstream portion of the black smoke removal device, and the black smoke removal device A DPF bypass passage connected to the downstream portion, a DPF bypass valve for opening and closing the DPF bypass passage and adjusting the passage area, and a DPF bypass in which an appropriate opening degree of the DPF bypass valve with respect to the engine speed and the engine load is set A DPF device comprising a controller for calculating an appropriate opening degree of the DPF bypass valve from the DPF bypass valve opening degree map based on the detected value of the engine speed and the engine load with a valve opening degree map. An exhaust system for the engine. 前記DPFバイパス弁開度マップには、エンジン回転数及びエンジン負荷とエンジンの煤排出量との関係、並びに該煤排出量による前記DPFバイパス弁の開放条件が設定されており、前記コントローラは、前記エンジン回転数及びエンジン負荷において前記煤排出量が前記DPFバイパス弁の開放条件となる煤排出量以下になったとき前記DPFバイパス弁を開くように構成されたことを特徴とするDPF装置をそなえたエンジンの排気装置。   In the DPF bypass valve opening degree map, the relationship between the engine speed and the engine load and the soot discharge amount of the engine, and the opening condition of the DPF bypass valve according to the soot discharge amount are set, and the controller There is provided a DPF device configured to open the DPF bypass valve when the soot discharge amount is equal to or less than a soot discharge amount that is an opening condition of the DPF bypass valve at an engine speed and an engine load. Engine exhaust system. 排気通路に、排ガス中の煤等の固形排出物を捕獲する黒煙除去装置(DPF)をそなえたエンジンにおいて、前記排気通路の黒煙除去装置の上流部位から分岐されて該黒煙除去装置の下流部位に接続されるDPFバイパス通路と、該DPFバイパス通路を開閉するとともに通路面積を調整するDPFバイパス弁と、前記黒煙除去装置における差圧の検出値に基づき該黒煙除去装置の圧損(圧力損失)上昇率を算出する圧損上昇率算出手段をそなえて前記圧損上昇率が予め設定された基準圧損上昇率以下のとき前記DPFバイパス弁を開放せしめるコントローラとをそなえたことを特徴とするDPF装置をそなえたエンジンの排気装置。   In an engine having a black smoke removal device (DPF) that captures solid emissions such as soot in the exhaust gas in the exhaust passage, the engine is branched from the upstream portion of the black smoke removal device in the exhaust passage. A DPF bypass passage connected to the downstream portion, a DPF bypass valve that opens and closes the DPF bypass passage and adjusts the passage area, and the pressure loss of the black smoke removal device based on the detected value of the differential pressure in the black smoke removal device ( And a controller for opening the DPF bypass valve when the pressure loss increase rate is equal to or less than a preset reference pressure loss increase rate. Engine exhaust system with equipment. 排気通路に、排ガス中の煤等の固形排出物を捕獲する黒煙除去装置(DPF)をそなえたエンジンにおいて、前記排気通路の黒煙除去装置の上流部位から分岐されて該黒煙除去装置の下流部位に接続されるDPFバイパス通路と、該DPFバイパス通路を開閉するとともに通路面積を調整するDPFバイパス弁と、前記黒煙除去装置における差圧の検出値に基づく該黒煙除去装置の圧損上昇率の算出値が予め設定された基準圧損上昇率以下で、且つ前記黒煙除去装置における排ガスの出入口温度差の検出値が予め設定された基準排ガス出入口温度差以下で、且つ前記黒煙除去装置における内部温度の検出値が予め設定された基準DPF内部温度以下のとき、前記DPFバイパス弁を開放せしめるコントローラとをそなえたことを特徴とするDPF装置をそなえたエンジンの排気装置。   In an engine having a black smoke removal device (DPF) that captures solid emissions such as soot in exhaust gas in an exhaust passage, the exhaust passage is branched from an upstream portion of the black smoke removal device, and the black smoke removal device A DPF bypass passage connected to the downstream portion, a DPF bypass valve that opens and closes the DPF bypass passage and adjusts the passage area, and an increase in pressure loss of the black smoke removal device based on a detected differential pressure in the black smoke removal device The calculated value of the rate is equal to or less than a preset reference pressure loss increase rate, and the detected value of the exhaust gas inlet / outlet temperature difference in the black smoke removal device is equal to or less than the preset reference exhaust gas inlet / outlet temperature difference, and the black smoke removal device And a controller that opens the DPF bypass valve when the detected internal temperature value is equal to or lower than a preset reference DPF internal temperature. Exhaust system of an engine equipped with the F device. 排気通路に、排ガス中の煤等の固形排出物を捕獲する黒煙除去装置(DPF)をそなえたエンジンにおいて、前記排気通路の黒煙除去装置の上流部位から分岐されて該黒煙除去装置の下流部位に接続されるDPFバイパス通路と、該DPFバイパス通路を開閉するとともに通路面積を調整するDPFバイパス弁と、前記黒煙除去装置における差圧の検出値が予め設定された基準差圧を超えたとき、DPFバイパス弁を閉じて前記DPFの排ガス流量を前記差圧検出値に対応する基準排ガス流量に増加させるコントローラとをそなえたことを特徴とするDPF装置をそなえたエンジンの排気装置。   In an engine having a black smoke removal device (DPF) that captures solid emissions such as soot in exhaust gas in an exhaust passage, the exhaust passage is branched from an upstream portion of the black smoke removal device, and the black smoke removal device The DPF bypass passage connected to the downstream portion, the DPF bypass valve that opens and closes the DPF bypass passage and adjusts the passage area, and the detected value of the differential pressure in the black smoke removal device exceeds a preset reference differential pressure An exhaust system for an engine having a DPF device, comprising a controller that closes the DPF bypass valve and increases the exhaust gas flow rate of the DPF to a reference exhaust gas flow rate corresponding to the detected differential pressure value. 排気通路に、排ガス中の煤等の固形排出物を捕獲する黒煙除去装置(DPF)をそなえたエンジンにおいて、前記排気通路の黒煙除去装置の上流部位から分岐されて該黒煙除去装置の下流部位に接続されるDPFバイパス通路と、該DPFバイパス通路を開閉するとともに通路面積を調整するDPFバイパス弁と、前記黒煙除去装置における内部温度の検出値に基づき該黒煙除去装置の温度上昇率を算出する温度上昇率算出手段をそなえて、前記温度上昇率が予め設定された基準温度上昇率を超えるとき前記DPFバイパス弁を閉じるコントローラとをそなえたことを特徴とするDPF装置をそなえたエンジンの排気装置。
In an engine having a black smoke removal device (DPF) that captures solid emissions such as soot in exhaust gas in an exhaust passage, the exhaust passage is branched from an upstream portion of the black smoke removal device, and the black smoke removal device A DPF bypass passage connected to the downstream portion, a DPF bypass valve for opening and closing the DPF bypass passage and adjusting the passage area, and a temperature rise of the black smoke removal device based on a detected value of the internal temperature in the black smoke removal device A temperature rise rate calculating means for calculating a rate is provided, and a DPF device is provided that includes a controller that closes the DPF bypass valve when the temperature rise rate exceeds a preset reference temperature rise rate. Engine exhaust system.
JP2006324638A 2006-11-30 2006-11-30 Engine exhaust system with DPF device Expired - Fee Related JP4969225B2 (en)

Priority Applications (1)

Application Number Priority Date Filing Date Title
JP2006324638A JP4969225B2 (en) 2006-11-30 2006-11-30 Engine exhaust system with DPF device

Applications Claiming Priority (1)

Application Number Priority Date Filing Date Title
JP2006324638A JP4969225B2 (en) 2006-11-30 2006-11-30 Engine exhaust system with DPF device

Publications (2)

Publication Number Publication Date
JP2008138564A true JP2008138564A (en) 2008-06-19
JP4969225B2 JP4969225B2 (en) 2012-07-04

Family

ID=39600305

Family Applications (1)

Application Number Title Priority Date Filing Date
JP2006324638A Expired - Fee Related JP4969225B2 (en) 2006-11-30 2006-11-30 Engine exhaust system with DPF device

Country Status (1)

Country Link
JP (1) JP4969225B2 (en)

Cited By (3)

* Cited by examiner, † Cited by third party
Publication number Priority date Publication date Assignee Title
US20120124977A1 (en) * 2010-11-19 2012-05-24 Hyundai Motor Company Exhaust gas post processing system
JP2013104380A (en) * 2011-11-15 2013-05-30 Mitsubishi Motors Corp Regenerating device of exhaust emission control device
CN113294227A (en) * 2021-07-01 2021-08-24 南昌智能新能源汽车研究院 Device for improving SDPF low-temperature starting performance and control method thereof

Families Citing this family (2)

* Cited by examiner, † Cited by third party
Publication number Priority date Publication date Assignee Title
KR101601426B1 (en) * 2014-06-03 2016-03-21 현대자동차주식회사 DEVICE AND METHOD FOR CONTROLLING RECYCLE OF Diesel Particular Filter
US10273847B2 (en) * 2017-05-26 2019-04-30 GM Global Technology Operations LLC Systems and methods for controlling bypass of exhaust after treatment device

Citations (7)

* Cited by examiner, † Cited by third party
Publication number Priority date Publication date Assignee Title
JPH0240017A (en) * 1988-07-29 1990-02-08 Isuzu Motors Ltd Recombustion device of particulate trap
JPH0544428A (en) * 1991-08-09 1993-02-23 Nissan Motor Co Ltd Exhaust gas purifying device for internal combustion engine
JPH05332127A (en) * 1992-05-29 1993-12-14 Nissan Motor Co Ltd Reproducing unit for exhaust gas filter
JPH09137716A (en) * 1995-11-15 1997-05-27 Toyota Motor Corp Exhaust gas purification device for internal combustion engine
JPH10266826A (en) * 1997-03-21 1998-10-06 Nippon Soken Inc Exhaust gas processing device for diesel engine
JP2002349241A (en) * 2001-05-24 2002-12-04 Isuzu Motors Ltd Exhaust emission control device for diesel engine
JP2003286834A (en) * 2002-03-28 2003-10-10 Nissan Diesel Motor Co Ltd Exhaust unit of diesel engine

Patent Citations (7)

* Cited by examiner, † Cited by third party
Publication number Priority date Publication date Assignee Title
JPH0240017A (en) * 1988-07-29 1990-02-08 Isuzu Motors Ltd Recombustion device of particulate trap
JPH0544428A (en) * 1991-08-09 1993-02-23 Nissan Motor Co Ltd Exhaust gas purifying device for internal combustion engine
JPH05332127A (en) * 1992-05-29 1993-12-14 Nissan Motor Co Ltd Reproducing unit for exhaust gas filter
JPH09137716A (en) * 1995-11-15 1997-05-27 Toyota Motor Corp Exhaust gas purification device for internal combustion engine
JPH10266826A (en) * 1997-03-21 1998-10-06 Nippon Soken Inc Exhaust gas processing device for diesel engine
JP2002349241A (en) * 2001-05-24 2002-12-04 Isuzu Motors Ltd Exhaust emission control device for diesel engine
JP2003286834A (en) * 2002-03-28 2003-10-10 Nissan Diesel Motor Co Ltd Exhaust unit of diesel engine

Cited By (3)

* Cited by examiner, † Cited by third party
Publication number Priority date Publication date Assignee Title
US20120124977A1 (en) * 2010-11-19 2012-05-24 Hyundai Motor Company Exhaust gas post processing system
JP2013104380A (en) * 2011-11-15 2013-05-30 Mitsubishi Motors Corp Regenerating device of exhaust emission control device
CN113294227A (en) * 2021-07-01 2021-08-24 南昌智能新能源汽车研究院 Device for improving SDPF low-temperature starting performance and control method thereof

Also Published As

Publication number Publication date
JP4969225B2 (en) 2012-07-04

Similar Documents

Publication Publication Date Title
JP4400356B2 (en) Exhaust gas purification device for internal combustion engine
JP5708584B2 (en) Control device for internal combustion engine
JP2010031833A (en) Exhaust emission control device for diesel engine
US8549843B2 (en) Method of controlling exhaust gas purification system and exhaust gas purification system
JP2006161718A (en) Exhaust gas purification system for internal combustion engine
EP1555401B1 (en) Exhaust purifying apparatus for internal combustion engine
WO2017073799A1 (en) Exhaust gas purification system and exhaust gas purification method
CN101052787B (en) Exhaust gas purification system for internal combustion engine
US11293320B2 (en) Control device, exhaust gas purification system, and control method of engine
JP4311071B2 (en) Defect determination method of exhaust purification system
JP4969225B2 (en) Engine exhaust system with DPF device
US7950225B2 (en) Exhaust control system for an internal combustion engine
WO2016125738A1 (en) Exhaust gas purification system for internal combustion engine, internal combustion engine, and exhaust gas purification method for internal combustion engine
JP4305402B2 (en) Exhaust gas purification device for internal combustion engine
JP6729473B2 (en) Filter regeneration control device and filter regeneration control method
JP2010077894A (en) Dpf regeneration control device
JP4033189B2 (en) Exhaust gas purification device for internal combustion engine
JP4613787B2 (en) Exhaust gas purification device for internal combustion engine
JP2020023955A (en) Control device, exhaust gas purification system and control method
JP4248415B2 (en) Exhaust gas purification system for internal combustion engine
JP4533832B2 (en) Exhaust gas purification device
JP5091977B2 (en) Exhaust gas purification device
JP4525147B2 (en) Engine exhaust purification system
JP4325580B2 (en) Control device for internal combustion engine
JP4349096B2 (en) Exhaust gas purification device for internal combustion engine

Legal Events

Date Code Title Description
A621 Written request for application examination

Free format text: JAPANESE INTERMEDIATE CODE: A621

Effective date: 20090115

A977 Report on retrieval

Free format text: JAPANESE INTERMEDIATE CODE: A971007

Effective date: 20101130

A131 Notification of reasons for refusal

Free format text: JAPANESE INTERMEDIATE CODE: A131

Effective date: 20101203

RD02 Notification of acceptance of power of attorney

Free format text: JAPANESE INTERMEDIATE CODE: A7422

Effective date: 20101222

A521 Written amendment

Free format text: JAPANESE INTERMEDIATE CODE: A523

Effective date: 20110201

A131 Notification of reasons for refusal

Free format text: JAPANESE INTERMEDIATE CODE: A131

Effective date: 20110826

A521 Written amendment

Free format text: JAPANESE INTERMEDIATE CODE: A523

Effective date: 20111025

TRDD Decision of grant or rejection written
A01 Written decision to grant a patent or to grant a registration (utility model)

Free format text: JAPANESE INTERMEDIATE CODE: A01

Effective date: 20120316

A01 Written decision to grant a patent or to grant a registration (utility model)

Free format text: JAPANESE INTERMEDIATE CODE: A01

A61 First payment of annual fees (during grant procedure)

Free format text: JAPANESE INTERMEDIATE CODE: A61

Effective date: 20120403

FPAY Renewal fee payment (event date is renewal date of database)

Free format text: PAYMENT UNTIL: 20150413

Year of fee payment: 3

FPAY Renewal fee payment (event date is renewal date of database)

Free format text: PAYMENT UNTIL: 20150413

Year of fee payment: 3

R250 Receipt of annual fees

Free format text: JAPANESE INTERMEDIATE CODE: R250

LAPS Cancellation because of no payment of annual fees