EP1577508A1 - Dispositif de rappel d'une soupape et moteur équipé d'un tel dispositif - Google Patents

Dispositif de rappel d'une soupape et moteur équipé d'un tel dispositif Download PDF

Info

Publication number
EP1577508A1
EP1577508A1 EP05290548A EP05290548A EP1577508A1 EP 1577508 A1 EP1577508 A1 EP 1577508A1 EP 05290548 A EP05290548 A EP 05290548A EP 05290548 A EP05290548 A EP 05290548A EP 1577508 A1 EP1577508 A1 EP 1577508A1
Authority
EP
European Patent Office
Prior art keywords
pressure
valve
supply
cylinder
channel
Prior art date
Legal status (The legal status is an assumption and is not a legal conclusion. Google has not performed a legal analysis and makes no representation as to the accuracy of the status listed.)
Granted
Application number
EP05290548A
Other languages
German (de)
English (en)
Other versions
EP1577508B1 (fr
Inventor
Patrice Martinez
Current Assignee (The listed assignees may be inaccurate. Google has not performed a legal analysis and makes no representation or warranty as to the accuracy of the list.)
Safran Aerosystems SAS
Original Assignee
Intertechnique SA
Priority date (The priority date is an assumption and is not a legal conclusion. Google has not performed a legal analysis and makes no representation as to the accuracy of the date listed.)
Filing date
Publication date
Application filed by Intertechnique SA filed Critical Intertechnique SA
Publication of EP1577508A1 publication Critical patent/EP1577508A1/fr
Application granted granted Critical
Publication of EP1577508B1 publication Critical patent/EP1577508B1/fr
Anticipated expiration legal-status Critical
Expired - Lifetime legal-status Critical Current

Links

Images

Classifications

    • FMECHANICAL ENGINEERING; LIGHTING; HEATING; WEAPONS; BLASTING
    • F01MACHINES OR ENGINES IN GENERAL; ENGINE PLANTS IN GENERAL; STEAM ENGINES
    • F01LCYCLICALLY OPERATING VALVES FOR MACHINES OR ENGINES
    • F01L1/00Valve-gear or valve arrangements, e.g. lift-valve gear
    • F01L1/46Component parts, details, or accessories, not provided for in preceding subgroups
    • F01L1/462Valve return spring arrangements
    • F01L1/465Pneumatic arrangements

Definitions

  • the invention relates to the control of the valves in internal combustion engines.
  • It relates to a device for returning a valve as well as an internal combustion engine equipped with such device.
  • the proposed system comprises a piston integral with a valve stem and sliding in a cylinder, the piston, the valve stem and the cylinder forming a chamber sealed which contains a compressible fluid at a corresponding predetermined minimum setting pressure at the fully closed position of the valve.
  • valve control system so proposed is an advance over the document system FR-2 529 616, the structure implemented to ensure the pressure regulation is however relatively complex, while its responsiveness, insufficient, is reveals penalizing during sudden variations of regime engine.
  • the invention aims in particular to remedy disadvantages mentioned above, by proposing a reminder allowing precise regulation of the force of recall to which the valve is subjected and which, while with increased responsiveness (in other words, time reduced response, especially during sudden variations engine speed), further reduces the risk of panic valves.
  • the pressure relief valve is provided with a return spring, in which case the constant P 2 is the set pressure of said pressure relief valve provided by said return spring.
  • the pressure relief valve is for example connected feeding through a diversion channel.
  • a check valve placed on the supply channel, the channel of bypass being connected to the supply upstream of this check valve.
  • the power supply can be controlled to regulate the supply pressure according to one or more determined parameters, such as the engine speed.
  • the power supply is preferably controlled to increase the supply pressure when the engine speed.
  • the invention proposes a internal combustion engine equipped with a recall as presented above.
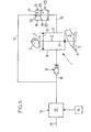
  • FIG. 1 shows a device for reminder 1 of a valve 2 of an internal combustion engine of which only the intake manifold 3 has been shown (or exhaust) whose valve 2 controls the opening and closing.
  • the valve 2 has a rod 4 which ends, at one of its ends, by a head 5 adapted to bear against a seat 6 which forms the mouth of the intake manifold 3.
  • Rod 4 ends, at its opposite end, by a tail 7 shaped into a cam follower which is held in abutment by a pneumatic spring 8 (described below) against a cam 9 of a camshaft whose rotation controls the opening and closing of the valve 2.
  • the valve 2 is provided with a piston 10 which, solidary of the valve stem 4, is slidably mounted in a cylinder 11.
  • Device 1 also includes a power supply 12 in fluid under pressure, fluidly connected to the cylinder 11 by a feed channel 13 on which is placed a check valve 14.
  • the device 1 further comprises a check valve overpressure 15 fluidly connected, on the one hand to the cylinder 11 through an evacuation channel 16 and, on the other hand, feeding 12 by a bypass channel 17 which, as this is visible in Figures 1 to 6, is connected to the supply 12 upstream of the non-return valve 14.
  • the pressure relief valve 15 comprises a cylinder 18 in which slides a piston 19 which is secured to a valve 20.
  • the piston 19 divides the cylinder 18 in two rooms insulated in a sealed manner, namely a bedroom said overpressure 21, in which the channel of branch 17, and a relaxation chamber 22 in which opens the evacuation channel 16 and a release channel the open air 23 thanks to which the pressure prevailing in the relaxation chamber 22 is constantly equal to the pressure atmospheric.
  • the piston 19 is movably mounted between a so-called closure, illustrated in Figure 1, in which the valve 20 closes the discharge channel 16, and a so-called opening position, illustrated in Figure 3, in which the valve 20 is spaced from the evacuation channel 16 that she puts in communication with the Chamber of relaxation 22.
  • S P is the area of the surface of the piston 19 turned on the side of the pressure chamber 21, and S S the area of the surface of the valve 20 turned towards the side of the discharge channel 16.
  • valve 15 is equipped with a return spring 24 which permanently urges the piston 19 towards its position of closing.
  • the supply 12 comprises a pressure regulator connected via a channel 26 to a source of pressurized fluid (not shown), this regulator being arranged to vary the pressure in the feed channel 13 according to one or more determined parameters such as the engine speed, which is characterized by the rotational speed - denoted V R - of the motor shaft.
  • the pressure relief valve 15 is designed to limit the pressure P prevailing in the cylinder 11 to the maximum pressure P M : indeed, when the pressure P reaches or exceeds this maximum pressure P M , the fluid of the discharge channel 16, in from the cylinder 11, exerts on the valve 20 a pressure which compensates the pressure P M prevailing in the pressure chamber 21, which tends to move the piston 19, initially in its closed position, to its open position, putting thus the evacuation channel 16 in communication with the expansion chamber 22.
  • valve is represented at its top dead center (TDC see Figure 7) where, pressed against seat 6, it closes the intake manifold 3.
  • check valves 14 and of overpressure 15 makes it possible to limit between two extreme values (corresponding, respectively, to the minimum pressure P m and to the maximum pressure P M , the restoring force exerted on the valve 2 by the air spring 8 constituted by the fluid present in the cylinder 11.
  • FIG. 8 shows a diagram illustrating the pressure P of the fluid contained in the cylinder 11 as a function of the displacement h of the piston 10, illustrating three successive cycles of opening / closing of the valve 2, between which it has been controlled, first an increase in the supply pressure P A consecutive to the increase in the engine speed, then a decrease in the supply pressure P A following a decrease in engine speed.
  • the pressure P is equal to the minimum pressure P m1 corresponding to the initial supply pressure P A.
  • P A also corresponds to a maximum pressure P M1 , which reigns in the overpressure chamber 21.
  • the opening phase of the valve 2 is as previously described (between the points A and B, curve in solid lines), the pressure relief valve 15 intervening (between points B and C) when the pressure P reaches the maximum pressure. P M1 .
  • the regulator 25 controls (arbitrarily) an increase in the engine speed in the closing phase of the valve 2, corresponding to the expansion of the fluid (between the points C and D of the diagram of FIG. 8): the regulator 25 then controls the increase of the supply pressure P A.
  • the air spring 8 is thus modified by compared to the previous cycle, its stiffness being superior.
  • the opening phase of the valve is as described above (points B 'and C', dotted line).
  • a reduction of the engine speed is controlled (arbitrarily): the regulator 25 then controls a decrease in the supply pressure P A , the the minimum pressure is then established at a new value P m3 while the maximum pressure prevailing in the booster chamber 21 is set at a new value P M3 , these new values P m3 and P M3 being, respectively, less than initial values P m1 and P M1 .
  • the opening phase of the valve 2 is then repeated as before (between points A “and B”, then between points B “and C”, dashed line curve), the pneumatic spring 8 however having a stiffness less than the stiffness it exhibited during the two previous cycles;
  • the regulator 25 then controls an increase in the supply pressure P A , the minimum and maximum pressures then returning to their respective initial values P m1 and P M1 .
  • the rotation of the cam 9 causes, as previously described, the compression of the fluid present in the cylinder 11. However, it occurs at a given moment (point B 1 in the diagram of FIG. 9) where the pressure P n ' has not yet reached the maximum value P M1 , a sudden drop in engine speed which results in the controller 25 controlling the decrease in the supply pressure P A , the minimum and maximum pressures then being set at lower values P m2 and P M2 , respectively, at the initial values P m1 and P M1 .
  • the overpressure immediately causes the valve 15 to open, the pressure P falling until reaching the new value of the maximum pressure P M2 (point B 2 ).
  • the rest of the cycle is (momentarily) as previously described.
  • the pressure P is kept constant and equal to the value P M2 to the bottom dead point (point C) where the closure of the pressure relief valve 15 occurs, the cycle then initiating its opening phase of the valve 2.
  • the non-return valve 14 then enters into action, the pressure P then rising abruptly to the new minimum value P m3 (point D 2 ), which value it conserves up to the top dead point (point A ').
  • the return device 1 makes it possible to regulate, not only the minimum pressure P m required in the cylinder 11, but also the maximum pressure P M , as a function of the supply pressure P A.
  • This regulation responds to an affine law, which which makes it possible to regulate precisely the stiffness of the pneumatic spring 8 depending in particular, as presented above, the engine speed.

Landscapes

  • Engineering & Computer Science (AREA)
  • Mechanical Engineering (AREA)
  • General Engineering & Computer Science (AREA)
  • Valve Device For Special Equipments (AREA)

Abstract

L'invention concerne un dispositif de rappel (1) d'une soupape (2) d'un moteur à combustion interne, comportant : un piston (10) solidaire de ladite soupape (2), monté coulissant dans un cylindre (11), une alimentation (12) en fluide sous pression raccordée audit cylindre par un canal d'alimentation (13), et un clapet de surpression (15) raccordé audit cylindre (11) par un canal d'évacuation (16), agencé pour limiter la pression (P) régnant dans le cylindre (11) à une pression maximale (PM) prédéterminée, et des moyens (25, 17, 24) pour réguler la pression maximale (PM) en fonction de la pression d'alimentation suivant une loi de type affine. L'invention concerne également un moteur à combustion interne équipé d'un tel dispositif (1). <IMAGE>

Description

L'invention a trait à la commande des soupapes dans les moteurs à combustion interne.
Elle concerne un dispositif de rappel d'une soupape ainsi qu'un moteur à combustion interne équipé d'un tel dispositif.
Rappelons que l'ouverture et la fermeture des soupapes d'admission et d'évacuation des moteurs à combustion interne est commandée par un arbre à cames couplé en rotation à l'arbre moteur.
Afin d'assurer une ouverture et une fermeture de la soupape au moment choisi, il est indispensable que celle-ci soit maintenue en contact avec la came correspondante de l'arbre à cames.
C'est la raison pour laquelle les moteurs sont équipés de dispositifs de rappel qui comportent, pour chaque soupape, un ressort qui sollicite celle-ci en permanence dans la direction de sa fermeture (c'est-à-dire en direction de la came correspondante).
La plupart de ces dispositifs de rappel comprennent des ressorts mécaniques qui, lorsque le régime moteur est modéré, maintiennent constamment la soupape en appui sur la came correspondante.
Toutefois, les ressorts mécaniques ont pour principal inconvénient d'entrer en résonance lorsque le régime moteur est suffisamment élevé, ce phénomène, connu sous le terme "d'affolement des soupapes", ayant pour conséquence que le mouvement de translation de la soupape se trouve dissocié du mouvement de rotation de l'arbre à cames.
Il en résulte une perte notoire de puissance.
Diverses solutions ont été proposées pour remédier à ce problème.
Il est ainsi connu d'équiper chaque soupape de plusieurs ressorts de rappel de raideurs différentes, afin d'augmenter la fréquence de résonance du système élastique ainsi constitué.
Cette solution convient aux moteurs de grande série, dont les régimes de fonctionnement sont relativement modérés (c'est-à-dire que leur régime maximal ne dépasse généralement pas les 8000 tours par minute).
Cette solution trouve cependant ses limites dans les moteurs de motos et de voitures de course, dont le régime maximal dépasse souvent les 15000 tours par minute.
De fait, on a déjà constaté dans ce type de moteur l'apparition du phénomène d'affolement des soupapes, même lorsque celles-ci sont équipées de dispositifs de rappel à ressorts multiples.
Afin de remédier à ce problème, il a été proposé de remplacer, dans certains moteurs à régime élevé, les ressorts mécaniques par des ressorts pneumatiques, moins susceptibles d'entrer en résonance à régime moteur élevé.
Ainsi, un système de rappel pneumatique de soupapes pour moteurs à combustion interne est connu du document FR-2 529 616, publié il y a déjà quelque temps.
Le système proposé comporte un piston solidaire d'une tige de soupape et coulissant dans un cylindre, le piston, la tige de soupape et le cylindre formant une chambre étanche qui renferme un fluide compressible se trouvant à une pression minimale de tarage prédéterminé correspondant à la position de fermeture complète de la soupape.
Si ce système a déjà pu donner satisfaction, il ne permet toutefois pas un contrôle de la force de rappel à laquelle est soumise la soupape.
Le document US-5 233 950 prévoit quant à lui d'équiper le dispositif de rappel de moyens pour réguler la pression pneumatique régnant dans le cylindre dans lequel coulisse la soupape.
Si le système de commande de soupape ainsi proposé constitue une avancée par rapport au système du document FR-2 529 616, la structure mise en oeuvre pour assurer la régulation de pression est toutefois relativement complexe, tandis que sa réactivité, insuffisante, se révèle pénalisante lors de brusques variations de régime moteur.
L'invention vise notamment à remédier aux inconvénients précités, en proposant un dispositif de rappel permettant une régulation précise de la force de rappel à laquelle est soumise la soupape et qui, tout en présentant une réactivité accrue (autrement dit un temps de réponse réduit, notamment lors de brusques variations de régime moteur), permette de réduire encore le risque d'affolement des soupapes.
A cet effet, l'invention propose un dispositif de rappel d'une soupape d'un moteur à combustion interne comportant :
  • un piston solidaire de ladite soupape, monté coulissant dans un cylindre,
  • une alimentation en fluide sous pression raccordée audit cylindre par un canal d'alimentation, et
  • un clapet de surpression, raccordé audit cylindre par un canal d'évacuation, et agencé pour limiter la pression régnant dans le cylindre à une pression maximale prédéterminée,
   ce dispositif comportant en outre des moyens pour réguler la pression maximale en fonction de la pression d'alimentation suivant une loi de type affine.
Il est ainsi possible de faire varier de manière linéaire la raideur du ressort pneumatique constitué par le fluide sous pression contenu dans le cylindre, en fonction de paramètres prédéterminés, tel que le régime moteur.
Il en résulte une meilleure régulation de la force de rappel à laquelle est soumise la soupape, ce qui réduit le risque d'affolement.
La pression maximale est par exemple fonction de la pression d'alimentation suivant une loi du type : PM = λPA + P2 où :
  • PM est la pression maximale,
  • λ est une constante,
  • PA est la pression d'alimentation, et
  • P2 est une constante.
  • Suivant un mode préféré de réalisation, le clapet de surpression est muni d'un ressort de rappel, auquel cas la constante P2 est la pression de tarage dudit clapet de surpression, fournie par ledit ressort de rappel.
    Afin de réaliser la loi de pression présentée ci-dessus, le clapet de surpression est par exemple raccordé à l'alimentation par un canal de dérivation.
    Par ailleurs, il peut être prévu un clapet anti-retour placé sur le canal d'alimentation, le canal de dérivation étant relié à l'alimentation en amont de ce clapet anti-retour.
    L'alimentation peut être commandée pour réguler la pression d'alimentation en fonction d'un ou plusieurs paramètres déterminés, tel que le régime moteur.
    Ainsi, l'alimentation est de préférence commandée pour augmenter la pression d'alimentation lorsque croít le régime moteur.
    Suivant un autre objet, l'invention propose un moteur à combustion interne équipé d'un dispositif de rappel tel que présenté ci-dessus.
    D'autres objets et avantages de l'invention apparaítront à la lumière de la description faite ci-après en référence aux dessins annexés dans lesquels :
    • les figures 1 à 6 sont des vues schématiques du dispositif de rappel d'une soupape, illustrant de manière successive un cycle complet d'ouverture/fermeture de la soupape ;
    • la figure 7 est un diagramme illustrant les variations de la pression P à l'intérieur du cylindre, en fonction du déplacement h du piston, au cours d'un cycle complet d'ouverture/fermeture de la soupape ;
    • les figures 8 et 9 sont des diagrammes analogues à celui de la figure 7, illustrant des cycles d'ouverture/fermeture de la soupape, avec régulation de la pression d'alimentation.
    Sur la figure 1 est représenté un dispositif de rappel 1 d'une soupape 2 d'un moteur à combustion interne dont on a seulement représenté la tubulure 3 d'admission (ou d'échappement) dont la soupape 2 commande l'ouverture et la fermeture.
    Comme cela est visible sur la figure 1, la soupape 2 comporte une tige 4 qui se termine, à l'une de ses extrémités, par une tête 5 apte à venir en appui contre un siège 6 qui forme l'embouchure de la tubulure d'admission 3.
    La tige 4 se termine, à son extrémité opposée, par une queue 7 conformée en un suiveur de came qui est maintenu en appui par un ressort pneumatique 8 (décrit ci-dessous) contre une came 9 d'un arbre à cames dont la rotation commande l'ouverture et la fermeture de la soupape 2.
    La soupape 2 est munie d'un piston 10 qui, solidaire de la tige de soupape 4, est monté coulissant dans un cylindre 11.
    Le dispositif 1 comporte également une alimentation 12 en fluide sous pression, raccordée fluidiquement au cylindre 11 par un canal d'alimentation 13 sur lequel est placé un clapet anti-retour 14.
    Le dispositif 1 comporte en outre un clapet de surpression 15 relié fluidiquement, d'une part au cylindre 11 par un canal d'évacuation 16 et, d'autre part, à l'alimentation 12 par un canal de dérivation 17 qui, comme cela est visible sur les figures 1 à 6, se raccorde à l'alimentation 12 en amont du clapet anti-retour 14.
    Le clapet de surpression 15 comporte un cylindre 18 dans lequel coulisse un piston 19 dont est solidaire une soupape 20. Le piston 19 divise le cylindre 18 en deux chambres isolées de manière étanche, à savoir une chambre dite de surpression 21, dans laquelle débouche le canal de dérivation 17, et une chambre de détente 22 dans laquelle débouche le canal d'évacuation 16 et un canal de mise à l'air libre 23 grâce auquel la pression régnant dans la chambre de détente 22 est constamment égale à la pression atmosphérique.
    Le piston 19 est monté mobile entre une position dite de fermeture, illustrée sur la figure 1, dans laquelle la soupape 20 obture le canal d'évacuation 16, et une position dite d'ouverture, illustrée sur la figure 3, dans laquelle la soupape 20 est écartée du canal d'évacuation 16 qu'elle met ainsi en communication avec la chambre de détente 22.
    L'on note SP la superficie de la surface du piston 19 tournée du côté de la chambre de surpression 21, et SS la superficie de la surface de la soupape 20 tournée du côté du côté du canal d'évacuation 16.
    Comme cela apparaít sur les figures 1 à 6, le clapet de surpression 15 est équipé d'un ressort de rappel 24 qui sollicite en permanence le piston 19 vers sa position de fermeture.
    Suivant un mode de réalisation illustré sur les figures 1 à 6, l'alimentation 12 comporte un régulateur de pression relié, par un canal 26, à une source de fluide sous pression (non représentée), ce régulateur étant agencé pour faire varier la pression dans le canal d'alimentation 13 en fonction d'un ou plusieurs paramètres déterminés tels que le régime moteur, lequel est caractérisé par la vitesse de rotation - notée VR - de l'arbre moteur.
    L'on note :
  • PA la pression d'alimentation, qui règne dans le canal d'alimentation 13 en amont du clapet anti-retour 14 et dans le canal de dérivation 17 ;
  • P1 la pression de tarage du clapet anti-retour 14 ;
  • P2 la pression de tarage du clapet de surpression 15, résultant de la force de rappel exercée sur le piston par le ressort 24 ;
  • P la pression qui règne dans le cylindre 11, dans le canal d'alimentation 13 en aval du clapet anti-retour 14 et dans le canal d'évacuation 16 ;
  • Pm la valeur minimale de la pression P, cette valeur minimale vérifiant la relation suivante : PA = Pm + P1 ;
  • λ le rapport (constant) des superficies SP et SS : λ = S P S S ;
  • PM la valeur maximale de la pression P. Cette valeur correspond à la pression qui règne dans la chambre de surpression 21, et vérifie par conséquent la relation suivante : PM = λPA + P2 ;
  • et enfin P0 la pression atmosphérique.
  • Le clapet de surpression 15 est agencé pour limiter la pression P régnant dans le cylindre 11 à la pression maximale PM : en effet, lorsque la pression P atteint ou dépasse cette pression maximale PM, le fluide du canal d'évacuation 16, en provenance du cylindre 11, exerce sur la soupape 20 une pression qui compense la pression PM régnant dans la chambre de surpression 21, ce qui tend à déplacer le piston 19, initialement dans sa position de fermeture, vers sa position d'ouverture, mettant ainsi le canal d'évacuation 16 en communication avec la chambre de détente 22.
    On décrit ci-après le fonctionnement du dispositif 1.
    Sur la figure 1, la soupape est représentée à son point mort haut (PMH voir figure 7) où, plaquée contre le siège 6, elle obture la tubulure d'admission 3.
    Dans cette position, la somme P + P1 des pressions régnant à l'intérieur du cylindre 11 et de tarage du clapet anti-retour 14 est inférieure ou égale à la pression d'alimentation PA, ce qui provoque l'ouverture du clapet anti-retour 14 jusqu'à l'équilibrage des pressions, qui se produit lorsque P = Pm.
    Lorsque cet équilibrage se produit, le clapet anti-retour 14 se referme (figure 2), ce qui correspond au point A sur le diagramme de la figure 7.
    La rotation de la came 9 (figure 3) provoque alors le déplacement de la soupape 2 en direction de sa position d'ouverture, ce qui comprime le fluide contenu dans le cylindre 11.
    Il se produit une augmentation de la pression P jusqu'à ce que la valeur de celle-ci atteigne la pression maximale PM, ce qui correspond au point B du diagramme de la figure 7.
    A cet instant, il se produit un équilibrage des pressions dans le clapet de surpression 15 : le piston 19 est repoussé vers sa position d'ouverture, le canal d'évacuation 16 étant ainsi mis en communication avec la chambre de détente 22. La pression P est ainsi maintenue égale à la pression maximale PM.
    Cette situation, qui correspond à la ligne joignant les points B et C sur le diagramme de la figure 7, perdure tant que le mouvement de la came 9 tend à comprimer le fluide qui se trouve dans le cylindre 11 (figure 4).
    Lorsque la soupape 2 atteint son point mort bas (PMB), le fluide présent dans le cylindre 11 ne tend plus à être compressé, de sorte que la pression PM qui règne dans la chambre de surpression 21 est suffisante pour repousser le piston 19 vers sa position de fermeture, la soupape 20 obturant ainsi à nouveau le canal d'évacuation 16 (figure 5), ce qui correspond au point C sur le diagramme de la figure 7.
    La rotation de la came 9 permet alors à la soupape 2, sous l'effet du ressort pneumatique 8 constitué par le fluide sous pression présent dans le cylindre 11, qui maintient le suiveur de came 7 en contact permanent avec la came 9, de remonter vers sa position de fermeture, comme cela est représenté sur la figure 6. Il se produit alors une détente du fluide présent dans le cylindre 11, ce qui correspond à la ligne joignant les points C et D sur le diagramme de la figure 7.
    Cette détente se poursuit jusqu'à ce que la pression P du fluide présent dans le cylindre 11 atteigne sa valeur minimale Pm (point D sur le diagramme de la figure 7), ce qui provoque l'ouverture du clapet anti-retour 14 (figure 6).
    Cette situation (correspondant à la ligne joignant les points D et A sur le diagramme de la figure 7) perdure tant que la soupape 2 n'a pas atteint à nouveau son point mort haut, la pression P du fluide présent dans le cylindre 11 étant ainsi maintenue constante et égale à la valeur minimale Pm malgré le mouvement de la soupape 2 qui, suivant la came 9, tend à détendre le fluide.
    Dès lors que la soupape 2 atteint son point mort haut (figure 1), le cycle qui vient d'être décrit recommence.
    On comprend que la présence des clapets anti-retour 14 et de surpression 15 permet de borner entre deux valeurs extrêmes (correspondant, respectivement, à la pression minimale Pm et à la pression maximale PM, la force de rappel exercée sur la soupape 2 par le ressort pneumatique 8 constitué par le fluide présent dans le cylindre 11.
    Afin d'optimiser le mouvement de la soupape (et notamment d'éviter son affolement), on souhaite faire varier la raideur du ressort pneumatique 8 en fonction d'un ou plusieurs paramètres déterminés.
    En pratique, on souhaite faire varier cette raideur en fonction du régime moteur, et, plus précisément, on souhaite augmenter la raideur du ressort pneumatique 8 lorsque croít la vitesse de rotation VR de l'arbre moteur, ce qui permet d'augmenter la réactivité de la soupape et de repousser sa limite d'affolement.
    Sur la figure 8, on a représenté un diagramme illustrant la pression P du fluide contenu dans le cylindre 11 en fonction du déplacement h du piston 10, illustrant trois cycles successifs d'ouverture/fermeture de la soupape 2, entre lesquels on a commandé, d'abord une augmentation de la pression d'alimentation PA consécutive à l'augmentation du régime moteur, puis une diminution de la pression d'alimentation PA consécutive à une baisse du régime moteur.
    Au départ (point A), la pression P est égale à la pression minimale Pm1 correspondant à la pression d'alimentation PA initiale. A cette pression d'alimentation PA initiale correspond également une pression maximale PM1, qui règne dans la chambre de surpression 21.
    La phase d'ouverture de la soupape 2 est telle que décrite précédemment (entre les points A et B, courbe en traits pleins), le clapet de surpression 15 intervenant (entre les points B et C) lorsque la pression P atteint la pression maximale PM1.
    On commande (arbitrairement) une augmentation du régime moteur dans la phase de fermeture de la soupape 2, correspondant à la détente du fluide (entre les points C et D du diagramme de la figure 8) : le régulateur 25 commande alors l'augmentation de la pression d'alimentation PA.
    Il en résulte une augmentation de la pression minimale qui s'établit à une nouvelle valeur - notée Pm2 -, tandis que la pression maximale s'établit simultanément, par l'intermédiaire du canal de dérivation 17, à une nouvelle valeur - notée PM2 -, ces nouvelles valeurs Pm2 et PM2 étant respectivement supérieures aux valeurs précédentes Pm1 et PM1.
    Lorsque la pression P atteint la pression minimale Pm2, le clapet anti-retour 14 entre en action, la pression P restant alors constante et égale à la valeur Pm2 jusqu'à ce que la soupape atteigne à nouveau son point mort haut (point A' sur le diagramme de la figure 8).
    Le ressort pneumatique 8 se trouve ainsi modifié par rapport au cycle précédent, sa raideur étant supérieure.
    La phase d'ouverture de la soupape est telle que décrite précédemment (points B' et C', courbe en pointillés). Au cours de la phase de fermeture de la soupape 2 (entre les points C' et D'), on commande (arbitrairement) une baisse du régime moteur : le régulateur 25 commande alors une diminution de la pression d'alimentation PA, la pression minimale s'établissant alors à une nouvelle valeur Pm3 tandis que la pression maximale, qui règne dans la chambre de surpression 21 s'établit à une nouvelle valeur PM3, ces nouvelles valeurs Pm3 et PM3 étant, respectivement, inférieures aux valeurs initiales Pm1 et PM1.
    Lorsque la pression P atteint, au cours de la détente, la valeur Pm3 (point D'), le clapet de surpression 14 entre en action pour maintenir constante à cette valeur la pression P (entre les points D' et A''), tant que la soupape 2 n'a pas atteint son point mort haut (point A").
    La phase d'ouverture de la soupape 2 se répète alors comme précédemment (entre les points A" et B", puis entre les points B" et C", courbe en trait mixte), le ressort pneumatique 8 présentant toutefois une raideur inférieure à la raideur qu'il présentait durant les deux cycles précédents ;
    Au cours de la détente (entre les points C" et D"), on suppose qu'il se produit à nouveau une augmentation du régime moteur, lequel retrouve sa valeur initiale.
    Le régulateur 25 commande alors une augmentation de la pression d'alimentation PA, les pressions minimale et maximale retrouvant alors leurs valeurs initiales respectives Pm1 et PM1.
    Lorsque la pression P atteint la valeur minimale Pm1 (point D"), le clapet 14 entre alors en action pour maintenir constante à cette valeur la pression P (entre les points D" et A).
    La figure 9 illustre un cycle d'ouverture/fermeture de la soupape 2, au cours duquel se produisent successivement :
    • pendant la phase d'ouverture, une baisse du régime moteur avant que la pression P n'ait atteint la pression maximale initiale PM1 mais après qu'elle a dépassé la nouvelle valeur PM2 résultant de la régulation de la pression d'alimentation PA, et
    • au cours de la détente, une augmentation subite du régime moteur avant que la pression P n'ait atteint la valeur minimale Pm2 correspondant à cette régulation, mais après que la pression P soit passée sous la valeur Pm3 issue de la nouvelle régulation de la pression d'alimentation PA.
    Au départ (point A), la pression minimale se trouve à une valeur Pm1, la soupape 2 étant à son point mort haut.
    La rotation de la came 9 provoque, comme décrit précédemment, la compression du fluide présent dans le cylindre 11. Toutefois, il se produit, à un instant donné (point B1 sur le diagramme de la figure 9) où la pression P n'a pas encore atteint la valeur maximale PM1, une brusque baisse de régime moteur ayant pour conséquence la commande, par le régulateur 25, de la diminution de la pression d'alimentation PA, les pressions minimales et maximales s'établissant alors à des valeurs Pm2 et PM2 inférieures, respectivement, aux valeurs initiales Pm1 et PM1.
    La surpression provoque immédiatement l'ouverture du clapet 15, la pression P chutant jusqu'à atteindre la nouvelle valeur de la pression maximale PM2 (point B2).
    Il est à noter que, sur le diagramme de la figure 9, on n'a pas pris en compte l'inertie du système, de sorte que le segment reliant les points B1 et B2 apparaít à la fois rectiligne et vertical.
    La suite du cycle est (momentanément) telle que décrit précédemment. La pression P est maintenue constante et égale à la valeur PM2 jusqu'au point mort bas (point C) où se produit la fermeture du clapet de surpression 15, le cycle entamant alors sa phase d'ouverture de la soupape 2.
    Au cours de la détente, il se produit, avant que la pression P n'ait atteint la valeur minimale courante Pm2 (point D1), une brusque remontée du régime moteur que le régulateur 25 répercute par une augmentation de la pression d'alimentation, la pression minimale s'établissant alors à une nouvelle valeur Pm3 supérieure dans l'exemple décrit, aux valeurs précédentes Pm1 et Pm2.
    Le clapet anti-retour 14 entre alors en action, la pression P remontant alors brusquement jusqu'à la nouvelle valeur minimale Pm3 (point D2), valeur qu'elle conserve jusqu'au point mort haut (point A').
    De même que précédemment, on a négligé l'inertie du système, de sorte que le segment qui relie sur le diagramme de la figure 9 les points D1 et D2 apparaít à la fois rectiligne et vertical.
    Comme nous venons de le voir, le dispositif de rappel 1 permet de réguler, non seulement la pression minimale Pm requise dans le cylindre 11, mais également la pression maximale PM, en fonction de la pression d'alimentation PA.
    Cette régulation répond à une loi de type affine, ce qui permet de réguler de manière précise la raideur du ressort pneumatique 8 en fonction notamment, comme présenté ci-dessus, du régime moteur.
    Comme nous l'avons vu, cette régulation s'opère de manière simple et rapide, puisque le clapet de surpression 15 est directement raccordé à l'alimentation 12.
    La structure décrite ci-dessus (en particulier la présence du canal de dérivation 17 et du ressort de rappel 24) permet d'établir de manière simple la loi de pression affine PM = λPA + P2 à laquelle obéit la pression maximale PM.
    Simultanément, la pression minimale Pm obéit également à une loi de type affine, puisqu'elle vérifie la relation Pm = PA - P1, ce qui résulte de la présence sur le canal d'alimentation 13 du clapet anti retour 14.
    On peut ainsi commander une variation linéaire de la raideur du ressort pneumatique 8 en fonction (comme nous l'avons vu) du régime moteur, de telle sorte que cette raideur soit à la fois suffisamment élevée (ce qui résulte de la régulation de la pression minimale Pm) pour éviter l'affolement des soupapes, mais suffisamment mesurée pour éviter une usure prématurée des pièces en contact, à savoir la queue de soupape 7 et la came 9 correspondante.

    Claims (10)

    1. Dispositif de rappel (1) d'une soupape (2) d'un moteur à combustion interne, comportant :
      un piston (10) solidaire de ladite soupape (2), monté coulissant dans un cylindre (11),
      une alimentation (12) en fluide sous pression raccordée audit cylindre par un canal d'alimentation (13), et
      un clapet de surpression (15) raccordé audit cylindre (11) par un canal d'évacuation (16), agencé pour limiter la pression (P) régnant dans le cylindre (11) à une pression maximale (PM) prédéterminée,
      ce dispositif étant caractérisé en ce qu'il comporte des moyens (25, 17, 24) pour réguler la pression maximale (PM) en fonction de la pression d'alimentation suivant une loi de type affine.
    2. Dispositif (1) selon la revendication 1, dans lequel la pression maximale (PM) est fonction de la pression d'alimentation suivant une loi du type : PM = λPA + P2 où :
      PM est la pression maximale,
      λ est une constante,
      PA est la pression d'alimentation, et
      P2 est une constante.
    3. Dispositif (1) selon la revendication 2, dans lequel, le clapet de surpression (15) étant muni d'un ressort de rappel (24), la constante P2 est la pression de tarage dudit clapet de surpression (15), fournie par ledit ressort de rappel (24).
    4. Dispositif (1) selon l'une des revendications 1 à 3, dans lequel le clapet de surpression (15) est raccordé à l'alimentation (12) par un canal de dérivation (17).
    5. Dispositif (1) selon l'une des revendications 1 à 4, qui comporte un clapet anti-retour (14) placé sur le canal d'alimentation (13).
    6. Dispositif (1) selon les revendications 4 et 5, prises conjointement, dans lequel le canal de dérivation (17) est relié à l'alimentation (12) en amont du clapet anti-retour (14).
    7. Dispositif (1) selon l'une des revendications 1 à 6, dans lequel l'alimentation (12) est commandée pour réguler la pression d'alimentation (PA) en fonction d'un ou plusieurs paramètres déterminés.
    8. Dispositif (1) selon la revendication 7, dans lequel l'alimentation (12) est commandée pour réguler la pression d'alimentation (PA) en fonction du régime moteur (VR).
    9. Dispositif (1) selon la revendication 8, dans lequel l'alimentation (12) est commandée pour augmenter la pression alimentation (PA) lorsque croit le régime moteur (VR).
    10. Moteur à combustion interne équipé d'un dispositif de rappel (1) selon l'une des revendications 1 à 9.
    EP05290548A 2004-03-17 2005-03-11 Dispositif de rappel d'une soupape et moteur équipé d'un tel dispositif Expired - Lifetime EP1577508B1 (fr)

    Applications Claiming Priority (2)

    Application Number Priority Date Filing Date Title
    FR0402764 2004-03-17
    FR0402764A FR2867807B1 (fr) 2004-03-17 2004-03-17 Dispositif de rappel d'une soupape et moteur equipe d'un tel dispositif

    Publications (2)

    Publication Number Publication Date
    EP1577508A1 true EP1577508A1 (fr) 2005-09-21
    EP1577508B1 EP1577508B1 (fr) 2007-04-11

    Family

    ID=34834186

    Family Applications (1)

    Application Number Title Priority Date Filing Date
    EP05290548A Expired - Lifetime EP1577508B1 (fr) 2004-03-17 2005-03-11 Dispositif de rappel d'une soupape et moteur équipé d'un tel dispositif

    Country Status (8)

    Country Link
    US (1) US7249580B2 (fr)
    EP (1) EP1577508B1 (fr)
    JP (1) JP2005264942A (fr)
    AU (1) AU2005201158A1 (fr)
    CA (1) CA2500689A1 (fr)
    DE (1) DE602005000844T2 (fr)
    ES (1) ES2285652T3 (fr)
    FR (1) FR2867807B1 (fr)

    Cited By (2)

    * Cited by examiner, † Cited by third party
    Publication number Priority date Publication date Assignee Title
    WO2020038574A1 (fr) * 2018-08-23 2020-02-27 Volvo Truck Corporation Ensemble vanne de cylindre doté d'un agencement d'aération à ressort de vanne
    AT526848A4 (de) * 2023-04-28 2024-08-15 Avl List Gmbh Pneumatisches ventilfedersystem

    Families Citing this family (4)

    * Cited by examiner, † Cited by third party
    Publication number Priority date Publication date Assignee Title
    DE102007022652A1 (de) * 2007-05-15 2008-11-20 Daimler Ag Gaswechselventilbetätigungsvorrichtung
    EP2208870B1 (fr) 2009-01-20 2013-03-27 BRP-Powertrain GmbH & Co. KG Système de ressort pneumatique pour moteur à combustion interne
    EP2211031B1 (fr) * 2009-01-22 2013-07-10 BRP-Powertrain GmbH & Co. KG Ressort pneumatique avec couvercle
    EP3406866A1 (fr) * 2017-05-22 2018-11-28 EMPA Eidgenössische Materialprüfungs- und Forschungsanstalt Entraînement hydraulique destiné à accélérer ou ralentir dynamiquement des composants en mouvement

    Citations (5)

    * Cited by examiner, † Cited by third party
    Publication number Priority date Publication date Assignee Title
    US2342003A (en) * 1941-11-12 1944-02-15 Wright Aeronautical Corp Pressure operated valve gear
    DE3808542A1 (de) * 1987-03-26 1988-10-06 Volkswagen Ag Ventiltrieb fuer ein gaswechselventil einer brennkraftmaschine
    DE4220689A1 (de) * 1991-06-27 1993-01-07 Man B & W Diesel Gmbh Sperrluftsystem bei einem verbrennungsmotor
    US5664527A (en) * 1993-10-29 1997-09-09 Automobiles Peugeot Pneumatic valve recoil system for internal combustion engines
    EP1132581A1 (fr) * 2000-03-10 2001-09-12 Sagem Sa Soupape à commande électromagnétique, à ressort pneumatique et articulation par genouillère

    Family Cites Families (8)

    * Cited by examiner, † Cited by third party
    Publication number Priority date Publication date Assignee Title
    FR2529616B1 (fr) 1982-06-30 1987-03-27 Renault Sport Systeme de rappel pneumatique de soupape pour moteur a combustion interne
    DE69211942T2 (de) 1991-08-21 1996-10-31 Honda Motor Co Ltd Hubventilsteuerungsvorrichtung für Brennkraftmaschine
    JPH0559916A (ja) * 1991-08-27 1993-03-09 Honda Motor Co Ltd 内燃機関のエアバルブスプリングシステム
    JPH0519506U (ja) * 1991-08-27 1993-03-12 本田技研工業株式会社 内燃機関のエアバルブスプリング装置
    JPH0559917A (ja) * 1991-08-27 1993-03-09 Honda Motor Co Ltd 内燃機関のエアバルブスプリングシステム
    JP3135634B2 (ja) * 1991-09-13 2001-02-19 本田技研工業株式会社 内燃エンジンの空気ばね式動弁装置
    JP2000224405A (ja) * 1999-01-29 2000-08-11 Dainippon Screen Mfg Co Ltd 画像処理方法
    US6738706B2 (en) * 2002-06-19 2004-05-18 Ford Global Technologies, Llc Method for estimating engine parameters

    Patent Citations (5)

    * Cited by examiner, † Cited by third party
    Publication number Priority date Publication date Assignee Title
    US2342003A (en) * 1941-11-12 1944-02-15 Wright Aeronautical Corp Pressure operated valve gear
    DE3808542A1 (de) * 1987-03-26 1988-10-06 Volkswagen Ag Ventiltrieb fuer ein gaswechselventil einer brennkraftmaschine
    DE4220689A1 (de) * 1991-06-27 1993-01-07 Man B & W Diesel Gmbh Sperrluftsystem bei einem verbrennungsmotor
    US5664527A (en) * 1993-10-29 1997-09-09 Automobiles Peugeot Pneumatic valve recoil system for internal combustion engines
    EP1132581A1 (fr) * 2000-03-10 2001-09-12 Sagem Sa Soupape à commande électromagnétique, à ressort pneumatique et articulation par genouillère

    Cited By (4)

    * Cited by examiner, † Cited by third party
    Publication number Priority date Publication date Assignee Title
    WO2020038574A1 (fr) * 2018-08-23 2020-02-27 Volvo Truck Corporation Ensemble vanne de cylindre doté d'un agencement d'aération à ressort de vanne
    US11619148B2 (en) 2018-08-23 2023-04-04 Volvo Truck Corporation Cylinder valve assembly with valve spring venting arrangement
    AT526848A4 (de) * 2023-04-28 2024-08-15 Avl List Gmbh Pneumatisches ventilfedersystem
    AT526848B1 (de) * 2023-04-28 2024-08-15 Avl List Gmbh Pneumatisches ventilfedersystem

    Also Published As

    Publication number Publication date
    ES2285652T3 (es) 2007-11-16
    AU2005201158A1 (en) 2005-10-06
    EP1577508B1 (fr) 2007-04-11
    JP2005264942A (ja) 2005-09-29
    US7249580B2 (en) 2007-07-31
    US20050217619A1 (en) 2005-10-06
    DE602005000844T2 (de) 2007-12-13
    FR2867807B1 (fr) 2006-07-07
    FR2867807A1 (fr) 2005-09-23
    CA2500689A1 (fr) 2005-09-17
    DE602005000844D1 (de) 2007-05-24

    Similar Documents

    Publication Publication Date Title
    EP1979591B1 (fr) Dispositif presseur pour moteur a rapport volumetrique variable
    EP1341992B1 (fr) Dispositif d&#39;actionnement de soupapes, et procede de commande pour un tel dispositif
    FR2556774A1 (fr) Dispositif d&#39;arret de la commande des soupapes pour un moteur a plusieurs cylindres
    FR2517740A1 (fr) Dispositif de commande d&#39;actionnement des soupapes d&#39;un moteur a combustion interne
    CH644187A5 (fr) Dispositif d&#39;injection de combustible, notamment pour des moteurs diesel.
    EP2307687A2 (fr) Dispositif de reglage du taux de compression a levee de bille pour moteur a taux de compression variable
    EP1502006A1 (fr) Detendeur a debit variable et distribution par soupape a commande progressive pour moteur a injection d air comprime fonction nant en mono et pluri energie et autres moteurs ou compresseurs
    FR2862114A1 (fr) Systeme de commande hydraulique d&#39;un embrayage comportant des moyens d&#39;assistance interposes entre l&#39;emetteur et le recepteur du systeme.
    EP1577508B1 (fr) Dispositif de rappel d&#39;une soupape et moteur équipé d&#39;un tel dispositif
    FR2596805A1 (fr) Dispositif de reglage du debut de l&#39;injection dans une pompe d&#39;injection de carburant avec avance du debut d&#39;injection
    EP0040121B1 (fr) Dispositif culbuteur de soupape déconnectable
    FR2468732A1 (fr) Distribution variable a commande hydraulique pour moteurs a combustion interne
    FR2459370A1 (fr) Decompresseur utilise au moment du demarrage d&#39;un moteur a quatre temps
    FR2464372A1 (fr) Procede et dispositif pour ameliorer le rendement d&#39;un moteur a combustion interne par variation selective au taux de compression effectif selon le regime du moteur
    EP1132581B1 (fr) Soupape à commande électromagnétique, à ressort pneumatique et articulation par genouillère
    EP1463887B1 (fr) Systeme de demarrage pour moteur a combustion interne
    FR2671377A1 (fr) Dispositif de commande de soupape a fonction de mise a l&#39;arret pour moteur a combustion interne.
    FR2677704A1 (fr) Dispositif hydraulique de rattrapage de jeu pour distribution de moteur a combustion interne.
    EP1255040B1 (fr) Dispositif de démarrage pour moteurs à combustion interne
    FR2676501A1 (fr) Dispositif d&#39;actionnement d&#39;une soupape pour en faire varier la levee et/ou le calage.
    FR2570123A1 (fr) Dispositif de commande variable d&#39;une soupape a tige pour moteur a combustion interne
    FR2665925A1 (fr) Dispositif de commande electrohydraulique pour une soupape de moteur a combustion interne.
    FR2726602A1 (fr) Dispositif de distribution variable pour moteur a combustion interne
    CH633855A5 (fr) Verin hydraulique a double effet comportant un dispositif de lui de course.
    FR2890692A1 (fr) Dispositif d&#39;actionnement variable d&#39;au moins une soupape de moteur a combustion interne pour vehicule automobile et procede de commande associe

    Legal Events

    Date Code Title Description
    PUAI Public reference made under article 153(3) epc to a published international application that has entered the european phase

    Free format text: ORIGINAL CODE: 0009012

    AK Designated contracting states

    Kind code of ref document: A1

    Designated state(s): AT BE BG CH CY CZ DE DK EE ES FI FR GB GR HU IE IS IT LI LT LU MC NL PL PT RO SE SI SK TR

    AX Request for extension of the european patent

    Extension state: AL BA HR LV MK YU

    17P Request for examination filed

    Effective date: 20060307

    AKX Designation fees paid

    Designated state(s): DE ES GB IT

    GRAP Despatch of communication of intention to grant a patent

    Free format text: ORIGINAL CODE: EPIDOSNIGR1

    GRAS Grant fee paid

    Free format text: ORIGINAL CODE: EPIDOSNIGR3

    GRAA (expected) grant

    Free format text: ORIGINAL CODE: 0009210

    AK Designated contracting states

    Kind code of ref document: B1

    Designated state(s): DE ES GB IT

    REG Reference to a national code

    Ref country code: GB

    Ref legal event code: FG4D

    Free format text: NOT ENGLISH

    REF Corresponds to:

    Ref document number: 602005000844

    Country of ref document: DE

    Date of ref document: 20070524

    Kind code of ref document: P

    GBT Gb: translation of ep patent filed (gb section 77(6)(a)/1977)

    Effective date: 20070712

    REG Reference to a national code

    Ref country code: ES

    Ref legal event code: FG2A

    Ref document number: 2285652

    Country of ref document: ES

    Kind code of ref document: T3

    PLBE No opposition filed within time limit

    Free format text: ORIGINAL CODE: 0009261

    STAA Information on the status of an ep patent application or granted ep patent

    Free format text: STATUS: NO OPPOSITION FILED WITHIN TIME LIMIT

    26N No opposition filed

    Effective date: 20080114

    PGFP Annual fee paid to national office [announced via postgrant information from national office to epo]

    Ref country code: ES

    Payment date: 20090323

    Year of fee payment: 5

    PGFP Annual fee paid to national office [announced via postgrant information from national office to epo]

    Ref country code: GB

    Payment date: 20090303

    Year of fee payment: 5

    PGFP Annual fee paid to national office [announced via postgrant information from national office to epo]

    Ref country code: DE

    Payment date: 20090312

    Year of fee payment: 5

    Ref country code: IT

    Payment date: 20090319

    Year of fee payment: 5

    GBPC Gb: european patent ceased through non-payment of renewal fee

    Effective date: 20100311

    PG25 Lapsed in a contracting state [announced via postgrant information from national office to epo]

    Ref country code: DE

    Free format text: LAPSE BECAUSE OF NON-PAYMENT OF DUE FEES

    Effective date: 20101001

    PG25 Lapsed in a contracting state [announced via postgrant information from national office to epo]

    Ref country code: GB

    Free format text: LAPSE BECAUSE OF NON-PAYMENT OF DUE FEES

    Effective date: 20100311

    Ref country code: IT

    Free format text: LAPSE BECAUSE OF NON-PAYMENT OF DUE FEES

    Effective date: 20100311

    REG Reference to a national code

    Ref country code: ES

    Ref legal event code: FD2A

    Effective date: 20110415

    PG25 Lapsed in a contracting state [announced via postgrant information from national office to epo]

    Ref country code: ES

    Free format text: LAPSE BECAUSE OF NON-PAYMENT OF DUE FEES

    Effective date: 20110404

    PG25 Lapsed in a contracting state [announced via postgrant information from national office to epo]

    Ref country code: ES

    Free format text: LAPSE BECAUSE OF NON-PAYMENT OF DUE FEES

    Effective date: 20100312