CN203057066U - 一种前馈补偿节能控制变换装置 - Google Patents
一种前馈补偿节能控制变换装置 Download PDFInfo
- Publication number
- CN203057066U CN203057066U CN2012206916022U CN201220691602U CN203057066U CN 203057066 U CN203057066 U CN 203057066U CN 2012206916022 U CN2012206916022 U CN 2012206916022U CN 201220691602 U CN201220691602 U CN 201220691602U CN 203057066 U CN203057066 U CN 203057066U
- Authority
- CN
- China
- Prior art keywords
- semiconductor
- oxide
- metal
- feedforward compensation
- diode
- Prior art date
- Legal status (The legal status is an assumption and is not a legal conclusion. Google has not performed a legal analysis and makes no representation as to the accuracy of the status listed.)
- Expired - Fee Related
Links
- 239000011159 matrix material Substances 0.000 claims abstract description 29
- 239000004065 semiconductor Substances 0.000 claims description 36
- 230000009977 dual effect Effects 0.000 claims description 14
- 238000001514 detection method Methods 0.000 claims description 3
- 230000008901 benefit Effects 0.000 abstract description 4
- 238000004146 energy storage Methods 0.000 description 5
- 238000006243 chemical reaction Methods 0.000 description 4
- 230000005611 electricity Effects 0.000 description 4
- 238000005516 engineering process Methods 0.000 description 4
- 238000000034 method Methods 0.000 description 3
- 230000002457 bidirectional effect Effects 0.000 description 2
- 230000002950 deficient Effects 0.000 description 2
- 230000009286 beneficial effect Effects 0.000 description 1
- 230000015572 biosynthetic process Effects 0.000 description 1
- 238000011217 control strategy Methods 0.000 description 1
- 238000010586 diagram Methods 0.000 description 1
- 230000008676 import Effects 0.000 description 1
- 230000006872 improvement Effects 0.000 description 1
- 230000004048 modification Effects 0.000 description 1
- 238000012986 modification Methods 0.000 description 1
- 230000008569 process Effects 0.000 description 1
- 238000003786 synthesis reaction Methods 0.000 description 1
Images
Classifications
-
- Y—GENERAL TAGGING OF NEW TECHNOLOGICAL DEVELOPMENTS; GENERAL TAGGING OF CROSS-SECTIONAL TECHNOLOGIES SPANNING OVER SEVERAL SECTIONS OF THE IPC; TECHNICAL SUBJECTS COVERED BY FORMER USPC CROSS-REFERENCE ART COLLECTIONS [XRACs] AND DIGESTS
- Y02—TECHNOLOGIES OR APPLICATIONS FOR MITIGATION OR ADAPTATION AGAINST CLIMATE CHANGE
- Y02P—CLIMATE CHANGE MITIGATION TECHNOLOGIES IN THE PRODUCTION OR PROCESSING OF GOODS
- Y02P80/00—Climate change mitigation technologies for sector-wide applications
- Y02P80/10—Efficient use of energy, e.g. using compressed air or pressurized fluid as energy carrier
Landscapes
- Rectifiers (AREA)
- Ac-Ac Conversion (AREA)
Abstract
本实用新型公开了一种前馈补偿节能控制变换装置,包括依次连接的三相交流电源、输入滤波器、双级矩阵变换器主电路和三相电机M,依次连接在所述三相交流电源和输入滤波器的公共端与双级矩阵变换器主电路的电源端的扇区发生器、主控制单元和驱动及隔离电源单元,依次连接在所述扇区发生器的输入端与主控制单元的调度端之间的前馈补偿控制单元和乘法器。本实用新型所述前馈补偿节能控制变换装置,可以克服现有技术中矩阵变换器输出性能差和用电质量可靠性差等缺陷,以实现矩阵变换器输出性能好和用电质量可靠性好的优点。
Description
技术领域
本实用新型涉及矩阵变换器技术领域,具体地,涉及一种前馈补偿节能控制变换装置。
背景技术
随着电力电子技术的迅速发展,交-直-交电压型变频调速装置已经广泛地应用于交流调速系统中且结构愈来愈紧凑。但由于装置中应用了二极管桥式整流器所以输入电流波形失真度大、功率因数低。随着电网负载中电力电子设备的增加畸变电流对电网品质的污染已成为不可忽视的问题,因此研究新型的既有优良控制性能和优良输入电流品质而又成本低、结构紧凑可靠的变换器已成为当前的发展趋势。矩阵式变换器可以克服上述缺点,它是一种单级电源变换器,除了应用一个体积不大的交流滤波器外不需贮能环节。
矩阵式变换器由于其输入电流、输出电压为正弦波,无中间储能环节,结构紧凑,效率高,谐波污染小,已成为交—交变频器的研究热点。间接变换法是目前研究最多,也是最有前途的一种调制策略。它将交—交变换虚拟为交直和直交变换,这样可以将现有的SPWM控制技术和高频PWM波形合成技术相结合,从而实现高效变换。然而在间接变换法中,由于虚拟整流环节中无电感、电容等储能元件,输入电压的不对称、畸变、浪涌等特殊情况将直接导致矩阵变换器输出特性降低。
在实现本实用新型的过程中,发明人发现现有技术中至少存在矩阵变换器输出性能差和用电质量可靠性差等缺陷。
发明内容
本实用新型的目的在于,针对上述问题,提出一种前馈补偿节能控制变换装置,以实现矩阵变换器输出性能好和用电质量可靠性好的优点。
为实现上述目的,本实用新型采用的技术方案是:一种前馈补偿节能控制变换装置,包括依次连接的三相交流电源、输入滤波器、双级矩阵变换器主电路和三相电机M,依次连接在所述三相交流电源和输入滤波器的公共端与双级矩阵变换器主电路的电源端的扇区发生器、主控制单元和驱动及隔离电源单元,依次连接在所述扇区发生器的输入端与主控制单元的调度端之间的前馈补偿控制单元和乘法器。
进一步地,所述输入滤波器,包括配合连接在所述三相交流电源与双级矩阵变换器主电路的输入端之间的第一至三电感L1至L3,以及第一连接端分别与第一至三电感L1至L3的输出端连接、第二连接端连接在一起的第一至三电感C1至C3。
进一步地,所述双级矩阵变换器主电路,包括依次连接在第一至三电感L1至L3与三相电机M之间的整流级和逆变级。
进一步地,所述整流级,包括第一MOS管、第二MOS管、第一二极管和第二二极管,其中:
所述第一MOS管的栅极和第二MOS管的栅极均为控制端,第一MOS管的漏极与第一二极管的阴极连接,第一MOS管的源极分别与第一二极管的阳极、第二二极管的阳极和第二MOS管的源极连接,第二MOS管的漏极与第二二极管的阴极连接。
进一步地,所述逆变级,包括MOS管和二极管,其中:
所述MOS管的栅极为控制端,MOS管的漏极与二极管的阴极连接,MOS管的源极与二极管的阳极连接。
进一步地,所述主控制单元,包括依次与扇区发生器连接的整流级空间矢量生成模块和逆变级空间矢量生成模块;
所述整流级空间矢量生成模块的第二输入端为整流级调制度给定端,整流级空间矢量生成模块的第二输出端与驱动及隔离电源单元连接;
所述逆变级空间矢量生成模块的第二输入端为输出频率给定端,逆变级空间矢量生成模块的反馈端为补偿后调制度端、与乘法器的输出端连接,逆变级空间矢量生成模块的输出端与驱动及隔离电源单元连接。
进一步地,所述前馈补偿控制单元,包括依次连接在扇区发生器的输入端与乘法器的输入端之间的线电压包络检测模块和除法器。
本实用新型各实施例的前馈补偿节能控制变换装置,由于包括依次连接的三相交流电源、输入滤波器、双级矩阵变换器主电路和三相电机M,依次连接在三相交流电源和输入滤波器的公共端与双级矩阵变换器主电路的电源端的扇区发生器、主控制单元和驱动及隔离电源单元,依次连接在扇区发生器的输入端与主控制单元的调度端之间的前馈补偿控制单元和乘法器;可以仅用双向开关将输入与输出直接相接,使得矩阵变换器的输出性能更易受非正常输入影响;从而可以克服现有技术中矩阵变换器输出性能差和用电质量可靠性差的缺陷,以实现矩阵变换器输出性能好和用电质量可靠性好的优点。
本实用新型的其它特征和优点将在随后的说明书中阐述,并且,部分地从说明书中变得显而易见,或者通过实施本实用新型而了解。
下面通过附图和实施例,对本实用新型的技术方案做进一步的详细描述。
附图说明
附图用来提供对本实用新型的进一步理解,并且构成说明书的一部分,与本实用新型的实施例一起用于解释本实用新型,并不构成对本实用新型的限制。在附图中:
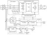
图1为本实用新型前馈补偿节能控制变换装置的工作原理示意图。
结合附图,本实用新型实施例中附图标记如下:
1-扇区发生器。
具体实施方式
以下结合附图对本实用新型的优选实施例进行说明,应当理解,此处所描述的优选实施例仅用于说明和解释本实用新型,并不用于限定本实用新型。
根据本实用新型实施例,提供了一种前馈补偿节能控制变换装置。如图1所示,本实施例的前馈补偿节能控制变换装置,包括依次连接的三相交流电源、输入滤波器、双级矩阵变换器主电路和三相电机M,依次连接在三相交流电源和输入滤波器的公共端与双级矩阵变换器主电路的电源端的扇区发生器(如扇区发生器1)、主控制单元和驱动及隔离电源单元,依次连接在扇区发生器的输入端与主控制单元的调度端之间的前馈补偿控制单元和乘法器。
上述输入滤波器,包括配合连接在三相交流电源与双级矩阵变换器主电路的输入端之间的第一至三电感L1至L3,以及第一连接端分别与第一至三电感L1至L3的输出端连接、第二连接端相连的第一至三电感C1至C3。
上述双级矩阵变换器主电路,包括依次连接在第一至三电感L1至L3与三相电机M之间的整流级和逆变级。
该整流级,包括第一MOS管、第二MOS管、第一二极管和第二二极管,其中:第一MOS管的栅极和第二MOS管的栅极均为控制端,第一MOS管的漏极与第一二极管的阴极连接,第一MOS管的源极分别与第一二极管的阳极、第二二极管的阳极和第二MOS管的源极连接,第二MOS管的漏极与第二二极管的阴极连接。
或者,该逆变级,包括MOS管和二极管,其中:MOS管的栅极为控制端,MOS管的漏极与二极管的阴极连接,MOS管的源极与二极管的阳极连接。
上述主控制单元,包括依次与扇区发生器连接的整流级空间矢量生成模块和逆变级空间矢量生成模块;整流级空间矢量生成模块的第二输入端为整流级调制度给定端,整流级空间矢量生成模块的第二输出端与驱动及隔离电源单元连接;逆变级空间矢量生成模块的第二输入端为输出频率给定端,逆变级空间矢量生成模块的反馈端为补偿后调制度端、与乘法器的输出端连接,逆变级空间矢量生成模块的输出端与驱动及隔离电源单元连接。
上述前馈补偿控制单元,包括依次连接在扇区发生器的输入端与乘法器的输入端之间的线电压包络检测模块和除法器。
上述实施例的前馈补偿节能控制变换装置的工作原理为:常规变换器可以通过直流侧储能环节克服或缓解电网的非正常输入影响。而矩阵变换器的独特之处是直流侧无储能元件,仅用双向开关将输入与输出直接相接,故输出性能更易受非正常输入影响。10kV及以下三相供电电压允许偏差为额定电压的±7%,220V单相供电电压允许偏差为额定电压的+7%,-10%;电力系统公共连接点正常电压不平衡度允许值2%,短时间不得超过4%。
上述实施例的前馈补偿节能控制变换装置,至少具有以下有益效果:
⑴控制自由度大,输出电压可调,输出频率不受输入频率的限制;
⑵输入功率因数可调,可以滞后、超前或为1不受负载限制;
⑶输入电流正弦,对电网无谐波污染;
⑷能量可以双向流动,尤其适合于电机四象限运行;
⑸无任何中间直流环节,结构紧凑、体积小、效率高,易于实现集成化和模块化,特别适合实现电机与变频器一体;
⑹该前馈补偿节能控制变换装置,是通过引入前馈补偿控制,将影响矩阵变换器输出特性的各种非正常输入转化为虚拟整流输出的扰动,通过改变逆变器输出的脉冲宽度加以补偿。将该控制策略应用于SPWM三相矩阵变换器,对调制正弦参考信号首先进行预调制,使其幅值随虚拟整流电压的变化而进行实时、适当地调整,然后再进行常规二次调制,从而最终产生具有补偿因素的脉冲。控制方案简单,易于通过硬件或数值算法实现。
最后应说明的是:以上所述仅为本实用新型的优选实施例而已,并不用于限制本实用新型,尽管参照前述实施例对本实用新型进行了详细的说明,对于本领域的技术人员来说,其依然可以对前述各实施例所记载的技术方案进行修改,或者对其中部分技术特征进行等同替换。凡在本实用新型的精神和原则之内,所作的任何修改、等同替换、改进等,均应包含在本实用新型的保护范围之内。
Claims (7)
1.一种前馈补偿节能控制变换装置,其特征在于,包括依次连接的三相交流电源、输入滤波器、双级矩阵变换器主电路和三相电机M,依次连接在所述三相交流电源和输入滤波器的公共端与双级矩阵变换器主电路的电源端的扇区发生器、主控制单元和驱动及隔离电源单元,依次连接在所述扇区发生器的输入端与主控制单元的调度端之间的前馈补偿控制单元和乘法器。
2.根据权利要求1所述的前馈补偿节能控制变换装置,其特征在于,所述输入滤波器,包括配合连接在所述三相交流电源与双级矩阵变换器主电路的输入端之间的第一至三电感L1至L3,以及第一连接端分别与第一至三电感L1至L3的输出端连接、第二连接端连接在一起的第一至三电感C1至C3。
3.根据权利要求2所述的前馈补偿节能控制变换装置,其特征在于,所述双级矩阵变换器主电路,包括依次连接在第一至三电感L1至L3与三相电机M之间的整流级和逆变级。
4.根据权利要求3所述的前馈补偿节能控制变换装置,其特征在于,所述整流级,包括第一MOS管、第二MOS管、第一二极管和第二二极管,其中:
所述第一MOS管的栅极和第二MOS管的栅极均为控制端,第一MOS管的漏极与第一二极管的阴极连接,第一MOS管的源极分别与第一二极管的阳极、第二二极管的阳极和第二MOS管的源极连接,第二MOS管的漏极与第二二极管的阴极连接。
5.根据权利要求3所述的前馈补偿节能控制变换装置,其特征在于,所述逆变级,包括MOS管和二极管,其中:
所述MOS管的栅极为控制端,MOS管的漏极与二极管的阴极连接,MOS管的源极与二极管的阳极连接。
6.根据权利要求2-5中任一项所述的前馈补偿节能控制变换装置,其特征在于,所述主控制单元,包括依次与扇区发生器连接的整流级空间矢量生成模块和逆变级空间矢量生成模块;
所述整流级空间矢量生成模块的第二输入端为整流级调制度给定端,整流级空间矢量生成模块的第二输出端与驱动及隔离电源单元连接;
所述逆变级空间矢量生成模块的第二输入端为输出频率给定端,逆变级空间矢量生成模块的反馈端为补偿后调制度端、与乘法器的输出端连接,逆变级空间矢量生成模块的输出端与驱动及隔离电源单元连接。
7.根据权利要求6所述的前馈补偿节能控制变换装置,其特征在于,所述前馈补偿控制单元,包括依次连接在扇区发生器的输入端与乘法器的输入端之间的线电压包络检测模块和除法器。
Priority Applications (1)
| Application Number | Priority Date | Filing Date | Title |
|---|---|---|---|
| CN2012206916022U CN203057066U (zh) | 2012-12-14 | 2012-12-14 | 一种前馈补偿节能控制变换装置 |
Applications Claiming Priority (1)
| Application Number | Priority Date | Filing Date | Title |
|---|---|---|---|
| CN2012206916022U CN203057066U (zh) | 2012-12-14 | 2012-12-14 | 一种前馈补偿节能控制变换装置 |
Publications (1)
| Publication Number | Publication Date |
|---|---|
| CN203057066U true CN203057066U (zh) | 2013-07-10 |
Family
ID=48739982
Family Applications (1)
| Application Number | Title | Priority Date | Filing Date |
|---|---|---|---|
| CN2012206916022U Expired - Fee Related CN203057066U (zh) | 2012-12-14 | 2012-12-14 | 一种前馈补偿节能控制变换装置 |
Country Status (1)
| Country | Link |
|---|---|
| CN (1) | CN203057066U (zh) |
Cited By (2)
| Publication number | Priority date | Publication date | Assignee | Title |
|---|---|---|---|---|
| CN103997245A (zh) * | 2014-05-26 | 2014-08-20 | 中国矿业大学 | 基于功率前馈和电流微差前馈的直流电压最小波动方法 |
| CN107546968A (zh) * | 2017-10-10 | 2018-01-05 | 北京东标电子有限公司 | 一种铁路电源谐波治理稳压系统 |
-
2012
- 2012-12-14 CN CN2012206916022U patent/CN203057066U/zh not_active Expired - Fee Related
Cited By (2)
| Publication number | Priority date | Publication date | Assignee | Title |
|---|---|---|---|---|
| CN103997245A (zh) * | 2014-05-26 | 2014-08-20 | 中国矿业大学 | 基于功率前馈和电流微差前馈的直流电压最小波动方法 |
| CN107546968A (zh) * | 2017-10-10 | 2018-01-05 | 北京东标电子有限公司 | 一种铁路电源谐波治理稳压系统 |
Similar Documents
| Publication | Publication Date | Title |
|---|---|---|
| CN103516230B (zh) | 双向潮流控制的多电平互平衡固态变压器及其实现方法 | |
| CN103441691B (zh) | 一种谐振型电力电子变流器及变流器装置 | |
| CN101345423B (zh) | 用于风力发电系统的五电平h桥级联背靠背变流器 | |
| CN103178742B (zh) | 一种组合式双向dc/ac变流器拓扑结构 | |
| CN101534063B (zh) | 一种级联型多相变流器 | |
| CN102097966A (zh) | 级联型兆瓦级光伏并网逆变器 | |
| CN103023362A (zh) | 一种无桥逆变电路与太阳能无桥逆变器 | |
| CN102291014A (zh) | 交流斩波-全桥整流的ac-dc变换器 | |
| CN110920422B (zh) | 一种基于电流源的大功率电动汽车充电装置及控制方法 | |
| CN102055348A (zh) | 一种用于配网的降压型电力电子变压器 | |
| CN102931851A (zh) | 基于z源的三相-五相双级矩阵变换器 | |
| CN102291019A (zh) | 全桥整流-直流推挽逆变的ac-dc变换器 | |
| CN102594160A (zh) | 二极管钳位型三电平高压矩阵变换器及其调制方法 | |
| CN105162350A (zh) | 一种高效率宽负载范围的三相微逆变器及其控制方法 | |
| CN105024575A (zh) | 一种地铁能量回馈装置 | |
| CN108832817A (zh) | 一种减少燃料电池低频电流纹波的功率变换控制器及方法 | |
| CN103326606A (zh) | 一种单相五电平逆变器 | |
| CN103050994A (zh) | 一种分散整流集中逆变的风力发电系统 | |
| CN203491898U (zh) | 一种双向潮流控制的模块化多电平互平衡固态变压器 | |
| CN107612404B (zh) | 基于开关电容的γ源逆变器及调制方法 | |
| CN115987131A (zh) | 一种新型可调频低thd的ac-dc双向变换器拓扑结构 | |
| CN102291035A (zh) | 交流推挽逆变-矩阵整流的降压电路 | |
| CN114977859A (zh) | 一种三相n模块级联式单向能流多电平变频器及控制方法 | |
| CN202713179U (zh) | 双变压器串联谐振式微型光伏逆变器 | |
| CN104796019B (zh) | 一种z源三电平pwm整流器及其控制方法 |
Legal Events
| Date | Code | Title | Description |
|---|---|---|---|
| C14 | Grant of patent or utility model | ||
| GR01 | Patent grant | ||
| CF01 | Termination of patent right due to non-payment of annual fee |
Granted publication date: 20130710 Termination date: 20171214 |
|
| CF01 | Termination of patent right due to non-payment of annual fee |