CN202026239U - High-voltage start switch and detection transistor multiplexing circuit and switching power supply using the circuit - Google Patents

High-voltage start switch and detection transistor multiplexing circuit and switching power supply using the circuit Download PDF

Info

Publication number
CN202026239U
CN202026239U CN2011201285819U CN201120128581U CN202026239U CN 202026239 U CN202026239 U CN 202026239U CN 2011201285819 U CN2011201285819 U CN 2011201285819U CN 201120128581 U CN201120128581 U CN 201120128581U CN 202026239 U CN202026239 U CN 202026239U
Authority
CN
China
Prior art keywords
circuit
resistance
power supply
input
multiplex circuit
Prior art date
Legal status (The legal status is an assumption and is not a legal conclusion. Google has not performed a legal analysis and makes no representation as to the accuracy of the status listed.)
Expired - Lifetime
Application number
CN2011201285819U
Other languages
Chinese (zh)
Inventor
高耿辉
李铎
王利
Current Assignee (The listed assignees may be inaccurate. Google has not performed a legal analysis and makes no representation or warranty as to the accuracy of the list.)
DALIAN LIANSHUN ELECTRONICS CO LTD
Unisonic Technologies Co Ltd
Original Assignee
DALIAN LIANSHUN ELECTRONICS CO LTD
Unisonic Technologies Co Ltd
Priority date (The priority date is an assumption and is not a legal conclusion. Google has not performed a legal analysis and makes no representation as to the accuracy of the date listed.)
Filing date
Publication date
Application filed by DALIAN LIANSHUN ELECTRONICS CO LTD, Unisonic Technologies Co Ltd filed Critical DALIAN LIANSHUN ELECTRONICS CO LTD
Priority to CN2011201285819U priority Critical patent/CN202026239U/en
Application granted granted Critical
Publication of CN202026239U publication Critical patent/CN202026239U/en
Anticipated expiration legal-status Critical
Expired - Lifetime legal-status Critical Current

Links

Images

Landscapes

  • Dc-Dc Converters (AREA)

Abstract

The utility model provides a high pressure starting switch and detection transistor (SenseFET) multiplexing circuit can be applied to switching power supply etc. and it accomplishes the start-up and can close starting switch after the start-up and avoid the starting circuit loss through high pressure starting switch. Meanwhile, the high-voltage starting switch automatically serves as a SenseFET after starting, and the main-side current-limiting detection function of the switching power supply transformer is completed. Furthermore, the utility model also provides an use above-mentioned high pressure starting switch and SenseFET multiplex circuit's switching power supply, the suppression starting circuit loss problem that this power can be better and save Vs foot position cost.

Description

高压启动开关和检测晶体管复用电路及应用该电路的开关电源High-voltage start switch and detection transistor multiplexing circuit and switching power supply using the circuit

技术领域 technical field

本实用新型涉及一种高压启动开关和检测晶体管SENSEFET)复用电路及应用该电路的开关电源。  The utility model relates to a multiplexing circuit of a high-voltage starting switch and a detection transistor ( SENSEFET) and a switching power supply using the circuit.

背景技术 Background technique

广泛应用于消费类电子产品上的开关电源转换器通常包括两种形式:交流转直流(AC-DC)和直流到直流(DC-DC)。传统开关模电源转换器中的启动器多为电阻。电源上电启动后,启动电阻存在较大的功率损耗,对电源效率在轻载或待机状态影响较大。此外,传统开关电源转换器开关电流检测均采用外接限流电阻,既增加了功耗也增加了脚位成本。 Switching power converters, widely used in consumer electronics, generally come in two forms: alternating current to direct current (AC-DC) and direct current to direct current (DC-DC). The starters in traditional switching mode power converters are mostly resistors. After the power supply is powered on and started, there is a large power loss in the starting resistor, which has a great impact on the efficiency of the power supply in light load or standby state. In addition, traditional switching power converters use external current-limiting resistors for switching current detection, which not only increases power consumption but also increases pin cost.

为解决上述问题,需要提供新技术来完成开关电源启动和变压器主边限流检测。 In order to solve the above problems, it is necessary to provide new technology to complete the start-up of the switching power supply and the detection of the current limit on the primary side of the transformer.

传统启动方法主要使用电阻启动,如图1所示,图1描绘了一种基于传统启动技术的电源转换器10。一控制电路20藕接于一回授单元15,以产生一开关信号VSW,该开关信号调节电源转换器10的输出信号VO,该回授单元15藕接于电源转换器10的输出,以产生一回授信号VFB。其中该开关信号VSW是依照回授信号VFB而变化。一变压器TR1的一开关电流IS经由捡流电阻器RS被转换成电压信号VS。该信号VS被控制电路20接受且据此产生开关信号VSW。开关信号VSW依据控制电路20内部UVLO电路进行启动。图中,控制电路20含有一个UVLO电路。该UVLO电路藕接至VCC,依据VCC脚位电压Vcc用以产生一内部电路供电信号VBIAS。VBAIS为内部其他电路提供供电电源,用以启动电路20进行正常工作。脚位VCC藕接至电容器CVCC,用以对VCC脚位供电。此外,脚位VCC藕接至启动电阻RST,启动电阻RST藕接至输入电源VIN,用以在初始上电期间对电容器CVCC充电。在充电期间,当CVCC上电位上升至一预设电位Vccon后,UVLO电路响应VCC脚位产生VBIAS,电路20完全启动工作,启动周期结束。对从以上分析来看,启动电阻RST在启动周期结束后仍旧有电流流过,然而传统开关电源启动电阻RST一般约为1MΩ,则其最大功耗为:PST0=380V2/1MΩ=144mW。因此,传统启动器对轻载效率影响很大,不容易通过国际能效规范(比如美国能源之星)。此外,Vs外部脚位增加了IC成本。 The traditional starting method mainly uses resistance starting, as shown in FIG. 1 , which depicts a power converter 10 based on the traditional starting technology. A control circuit 20 is coupled to a feedback unit 15 to generate a switching signal VSW, the switching signal adjusts the output signal VO of the power converter 10, and the feedback unit 15 is coupled to the output of the power converter 10 to generate A feedback signal VFB. Wherein the switch signal VSW changes according to the feedback signal VFB. A switch current IS of a transformer TR1 is converted into a voltage signal VS through the current pick-up resistor RS. The signal VS is received by the control circuit 20 to generate a switching signal VSW accordingly. The switch signal VSW is activated according to the internal UVLO circuit of the control circuit 20 . In the figure, the control circuit 20 includes a UVLO circuit. The UVLO circuit is coupled to VCC, and is used to generate an internal circuit power supply signal VBIAS according to the VCC pin voltage Vcc. VBAIS provides power supply for other internal circuits to start the circuit 20 to work normally. The pin VCC is coupled to the capacitor C VCC for supplying power to the VCC pin. In addition, the pin VCC is coupled to the start-up resistor R ST , and the start-up resistor R ST is coupled to the input power V IN for charging the capacitor C VCC during initial power-on. During the charging period, when the potential on C VCC rises to a preset potential Vccon, the UVLO circuit responds to the VCC pin to generate VBIAS, the circuit 20 starts to work completely, and the start-up period ends. From the above analysis, the start-up resistor R ST still has current flowing after the end of the start-up cycle. However, the start-up resistor R ST of a traditional switching power supply is generally about 1MΩ, and its maximum power consumption is: P ST0 =380V 2 /1MΩ= 144mW. Therefore, traditional starters have a great influence on light-load efficiency, and it is not easy to pass international energy efficiency regulations (such as US Energy Star). In addition, Vs external pin increases IC cost.

发明内容 Contents of the invention

有鉴于此,本实用新型的目的是提供一种高压启动开关及检测晶体管(SenseFET)复用电路,可应用于开关电源等,通过高压启动开关完成启动并在启动后能够关闭启动开关避免启动电路损耗。同时,启动后高压启动开关自动充当SenseFET,完成开关电源变压器主边限流检测功能。 In view of this, the purpose of this utility model is to provide a high-voltage start switch and detection transistor (SenseFET) multiplexing circuit, which can be applied to switching power supplies, etc., and the start-up can be completed through the high-voltage start-up switch and the start-up switch can be turned off after start-up to avoid starting the circuit loss. At the same time, the high-voltage start switch automatically acts as a SenseFET after startup to complete the current-limiting detection function of the switching power supply transformer primary side.

本实用新型的高压启动开关和检测晶体管复用电路,包括开关信号(VSW)输入端、启动电流输入端(VST)、开关电流输入端(DRAIN)、欠压锁定输入端(UVLO)、供电输入端(VCC)以及检流端(VS),其特征在于,还包括:一功率管,其栅极与所述开关信号输入端连接,漏极与所述开关电流输入端连接,源极接地;一高压开关管,其栅极与所述启动电流输入端连接,漏极与所述功率管的漏极连接;一第一二极管,其阳极与所述开关信号输入端连接,阴极与所述高压开关管的栅极连接;一第一晶体管,其集电极经一第一电阻与所述高压开关管的栅极连接,基极经一第二电阻与所述欠压锁定输入端连接,发射极接地;一嵌位稳压管,其阳极接地,阴极与所述高压开关管的栅极连接;一恒流器,其包括:第一输出端与所述高压开关管的栅极连接,第二输出端经一第二二极管与所述供电输入端连接,以及第一输入端与所述的检流端连接;以及一第二晶体管,其集电极经一第三电阻与所述的检流端连接,基极经一第四电阻与所述的欠压锁定输入端连接,发射极接地。 The high-voltage starting switch and detection transistor multiplexing circuit of the utility model includes a switching signal (V SW ) input terminal, a starting current input terminal (VST), a switching current input terminal (DRAIN), an undervoltage lockout input terminal (UVLO), a power supply The input terminal (VCC) and the current detection terminal (V S ) are characterized in that they also include: a power tube, the gate of which is connected to the switching signal input terminal, the drain is connected to the switching current input terminal, and the source Grounding; a high-voltage switch tube, the gate of which is connected to the start-up current input terminal, and the drain is connected to the drain of the power tube; a first diode, whose anode is connected to the switch signal input terminal, and the cathode Connected to the gate of the high-voltage switch tube; a first transistor, the collector of which is connected to the gate of the high-voltage switch tube through a first resistor, and the base is connected to the undervoltage lockout input terminal through a second resistor connection, the emitter is grounded; a clamping voltage regulator tube, its anode is grounded, and the cathode is connected to the grid of the high-voltage switch tube; a constant current device, which includes: the first output terminal and the grid of the high-voltage switch tube connected, the second output terminal is connected to the power supply input terminal through a second diode, and the first input terminal is connected to the current detection terminal; and a second transistor, the collector of which is connected to the power supply input terminal through a third resistor The current detection terminal is connected, the base is connected to the undervoltage lockout input terminal through a fourth resistor, and the emitter is grounded.

在本实用新型一实施例中,所述的恒流器由一第三晶体管、一电容、一第五电阻和第六电阻组成,所述的第三晶体管的集电极与所述高压开关管的栅极连接,所述第三晶体管的发射极、所述电容的第一端以及第六电阻的第一端与所述第二二极管的阳极连接,所述第三晶体管的基极与所述电容的第二端和第五电阻的第一端连接,所述第五电阻的第二端与所述检流端连接,所述第六电阻的第二端与所述检流端连接。 In an embodiment of the present invention, the current constant device is composed of a third transistor, a capacitor, a fifth resistor and a sixth resistor, the collector of the third transistor is connected to the high voltage switch tube The gate is connected, the emitter of the third transistor, the first end of the capacitor, and the first end of the sixth resistor are connected to the anode of the second diode, and the base of the third transistor is connected to the anode of the second diode. The second terminal of the capacitor is connected to the first terminal of the fifth resistor, the second terminal of the fifth resistor is connected to the current detection terminal, and the second terminal of the sixth resistor is connected to the current detection terminal.

在本实用新型一实施例中,所述的高压启动开关和检测晶体管复用电路集成于一集成块中。 In an embodiment of the present invention, the high-voltage starting switch and the detection transistor multiplexing circuit are integrated into an integrated block.

本实用新型的另一目的是提供一种应用上述高压启动开关及SenseFET复用电路的开关电源,该电源能较好的抑制启动电路损耗问题并且节省Vs脚位成本。 Another purpose of this utility model is to provide a switching power supply using the above-mentioned high-voltage start-up switch and SenseFET multiplexing circuit, which can better suppress the loss of the start-up circuit and save the cost of the Vs pin.

该目的采用以下方案实现:一种应用上述的高压启动开关和检测晶体管复用电路的开关电源,其特征在于:包括变压器和一控制电路,其特征在于:所述控制电路藕接一设于变压器输出端的回授单元,所述的控制电路包含所述复用电路和一PWM控制器;所述变压器初级的第一端经一电阻与所述复用电路的启动电流输入端连接,所述变压器初级的第二端与所述复用电路的开关电流输入端连接;所述PWM控制器的输出端藕接于所述复用电路。 This object is achieved by the following scheme: a switching power supply using the above-mentioned high-voltage start switch and detection transistor multiplexing circuit, characterized in that: comprising a transformer and a control circuit, characterized in that: the control circuit is coupled to a transformer The feedback unit at the output end, the control circuit includes the multiplexing circuit and a PWM controller; the first end of the transformer primary is connected to the starting current input end of the multiplexing circuit through a resistor, and the transformer The second terminal of the primary is connected to the switching current input terminal of the multiplexing circuit; the output terminal of the PWM controller is coupled to the multiplexing circuit.

在本实用新型一实施例中,所述复用电路和PWM控制器集成于一集成块中。 In an embodiment of the utility model, the multiplexing circuit and the PWM controller are integrated into an integrated block.

本实用新型采用高压启动开关及SenseFET复用电路实现开关电源上电启动性能不变前提下,大大降低启动电路在开关电源启动完成后的损耗,同时能够完成开关电源变压器主边限流检测而不需要增加外部Vs脚位。此电路可设计成集成电路,成本低,具有较好的市场价值。 The utility model adopts a high-voltage start switch and a SenseFET multiplexing circuit to realize that the power-on start performance of the switching power supply remains unchanged, greatly reducing the loss of the starting circuit after the start-up of the switching power supply is completed, and at the same time, it can complete the current limiting detection of the main side of the switching power supply transformer without An external Vs pin needs to be added. This circuit can be designed as an integrated circuit with low cost and good market value.

附图说明 Description of drawings

图1是基于传统启动电路和变压器主边限流检测的电源转换器。 Figure 1 is a power converter based on traditional start-up circuit and transformer primary current limit detection.

图2是本实用新型高压启动开关及检测晶体管复用电路的电路连接示意图。 Fig. 2 is a schematic diagram of the circuit connection of the high-voltage starting switch and the multiplexing circuit of the detection transistor of the present invention.

图3是本实用新型一实施例的高压启动开关及检测晶体管复用电路的电路连接示意图。 Fig. 3 is a schematic diagram of the circuit connection of the high-voltage starting switch and the multiplexing circuit of the detection transistor according to an embodiment of the present invention.

图4是基于一种高压启动开关及SenseFET复用电路的电源转换器的电路原理示意框图。 FIG. 4 is a schematic block diagram of a circuit principle of a power converter based on a high-voltage start-up switch and a SenseFET multiplexing circuit.

主要组件符号说明:Description of main component symbols:

SenseFET:检测晶体管 SenseFET: Sense Transistor

20、300:控制电路 20, 300: control circuit

    Q1、Q2、Q3、Q4:晶体管   Q1, Q2, Q3, Q4: Transistors

    TR1:变压器 TR1: Transformer

D1、D2、D3:二极管 D1, D2, D3: Diodes

Z1:稳压管 Z1: regulator tube

M1:高压开关管 M1: high voltage switch tube

M2:功率管 M2: power tube

15、104:回授单元 15, 104: feedback unit

RS、R1、R2、R4、R5、R6、R7、RST:电阻器 R S , R 1 , R 2 , R 4 , R 5 , R 6 , R 7 , R ST : Resistors

C1、C2、CVCC:电容器 C1, C2, C VCC : Capacitors

1000:一种高压启动开关及SenseFET复用电路 1000: A high-voltage startup switch and SenseFET multiplexing circuit

2000: PWM控制器 2000: PWM controller

    FB:回授端 FB: feedback terminal

VCC:供电电压输入端 VCC: supply voltage input terminal

VCC:供电电压 V CC : supply voltage

SW:切换输出端 SW: switch output

VFB:回授电压 V FB : feedback voltage

VIN:输入电压 V IN : Input voltage

VO:输出电压 V O : output voltage

VS:检流电压 V S : current sense voltage

IS:切换电流 I S : switching current

IVST:输入电流 I VST : Input current

Uin:输入电压 U in : input voltage

VSW:开关信号。 V SW : switch signal.

具体实施方式 Detailed ways

下面结合附图及实施例对本实用新型做进一步说明。 Below in conjunction with accompanying drawing and embodiment the utility model is described further.

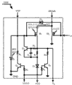
如图2所示,本实用新型提供一种高压启动开关和检测晶体管复用电路,包括开关信号VSW输入端、启动电流输入端VST、开关电流输入端DRAIN、欠压锁定输入端UVLO、供电输入端(VCC)以及检流端VS,其特征在于,还包括:一功率管M2,其栅极与所述开关信号输入端连接,漏极与所述开关电流输入端连接,源极接地;一高压开关管M1,其栅极与所述启动电流输入端连接,漏极与所述功率管M2的漏极连接;一第一二极管D3,其阳极与所述开关信号输入端连接,阴极与所述高压开关管M1的栅极连接;一第一晶体管Q3,其集电极经一第一电阻R7与所述高压开关管M1的栅极连接,基极经一第二电阻R4与所述欠压锁定输入端,发射极接地;一嵌位稳压管Z1,其阳极接地,阴极与所述高压开关管M1的栅极连接;一恒流器,其包括:第一输出端与所述高压开关管M1的栅极连接,第二输出端经一第二二极管D2与所述供电输入端连接,以及第一输入端与所述的检流端连接;以及一第二晶体管Q4,其集电极经一第三电阻R6与所述的检流端连接,基极经一第四电阻R5与所述的欠压锁定输入端连接,发射极接地。 As shown in Figure 2, the utility model provides a high-voltage startup switch and detection transistor multiplexing circuit, including a switch signal V SW input terminal, a startup current input terminal VST, a switch current input terminal DRAIN, an undervoltage lockout input terminal UVLO, a power supply The input terminal (VCC) and the current detection terminal V S are characterized in that they also include: a power transistor M2, the gate of which is connected to the switching signal input terminal, the drain is connected to the switching current input terminal, and the source is grounded ; a high-voltage switching tube M1, the gate of which is connected to the starting current input terminal, and the drain is connected to the drain of the power tube M2; a first diode D3, whose anode is connected to the switching signal input terminal , the cathode is connected to the grid of the high-voltage switch tube M1; a first transistor Q3, its collector is connected to the grid of the high-voltage switch tube M1 through a first resistor R7, and the base is connected to the grid of the high-voltage switch tube M1 through a second resistor R4 The undervoltage lockout input terminal, the emitter is grounded; a clamping regulator Z1, the anode of which is grounded, and the cathode is connected to the grid of the high-voltage switching tube M1; a constant current device, which includes: a first output terminal and The gate of the high-voltage switching tube M1 is connected, the second output terminal is connected to the power supply input terminal through a second diode D2, and the first input terminal is connected to the current detection terminal; and a second transistor The collector of Q4 is connected to the current detection terminal through a third resistor R6, the base is connected to the undervoltage lockout input terminal through a fourth resistor R5, and the emitter is grounded.

具体的,参见图3,图3是本实施例子的高压启动开关及SenseFET复用电路的电路连接示意图,图中,所述的晶体管M1的栅电极藕接至VST、Z1和D3的阴极、Q2的集电极、R7的第一端,该M1的源电极藕接至R1、R2、R6的第二端以及VS,该M1的漏电极藕接至DRAIN以及M2的漏电极;所述M2的栅电极藕接至Vsw以及D3的阳极,该M2的源电极藕接至地电位;所述Q2的基电极藕接至C2的第二端以及R2的第二端,该Q2的发射电极藕接至C2的第一端以及R1的第一端和D2的阳极;所述Q3的基电极藕接至R4的第一端,该Q3的发射电极藕接至地电位;该Q3的集电极藕接至R7的第二端;所述Z1的阳极藕接至地电位;所述D2的阴极藕接至VCC;所述R4的第二端藕接至UVLO;所述UVLO藕接至R5的第一端;所述R5的第二端藕接至Q4的基电极;所述的Q4的发射极藕接至地电位;所述的Q4的集电极藕接至R6的第一端。 Specifically, referring to FIG. 3, FIG. 3 is a schematic diagram of the circuit connection of the high-voltage startup switch and the SenseFET multiplexing circuit of this embodiment example. In the figure, the gate electrode of the transistor M1 is coupled to the cathodes of VST, Z1 and D3, Q2 The collector of the M1, the first terminal of R7, the source electrode of the M1 is coupled to the second terminal of R1, R2, R6 and V S , the drain electrode of the M1 is coupled to the drain electrode of DRAIN and M2; the M2 The gate electrode is coupled to the anode of Vsw and D3, the source electrode of the M2 is coupled to the ground potential; the base electrode of the Q2 is coupled to the second end of C2 and the second end of R2, and the emitter electrode of the Q2 is coupled to To the first end of C2 and the first end of R1 and the anode of D2; the base electrode of the Q3 is coupled to the first end of R4, and the emitter electrode of the Q3 is coupled to the ground potential; the collector of the Q3 is coupled to the ground potential to the second end of R7; the anode of Z1 is coupled to ground potential; the cathode of D2 is coupled to VCC; the second end of R4 is coupled to UVLO; the UVLO is coupled to the first of R5 end; the second end of R5 is coupled to the base electrode of Q4; the emitter of Q4 is coupled to ground potential; the collector of Q4 is coupled to the first end of R6.

本实用新型所述的高压启动开关及SenseFET复用电路可集成于一集成块中,可大大减小电路的体积及成本。 The high-voltage starting switch and the SenseFET multiplexing circuit described in the utility model can be integrated in an integrated block, which can greatly reduce the volume and cost of the circuit.

为了让一般技术人员更好的理解本实用新型,下面我们结合电路对本实用新型的工作原理做进一步的描述: In order to allow those skilled in the art to better understand the utility model, we will further describe the working principle of the utility model in conjunction with the circuit below:

请继续参见图3,高压启动开关及SenseFET复用电路1000由晶体管M1,功率管M2,晶体管Q2、Q3、Q4,二极管D2、D3,稳压管Z1,电阻R1、R2 、R4、R5、R6和R7,以及电容器C2组成。上电初始时,VST被设定于26V,同时UVLO=“0”,Q3关断,M1导通对VCC端口进行充电进行启动过程,当VCC端口电压升高到预设电压VCCon后,UVLO=“1”导通Q3将R7连接至地电位,VST电位将取决于Vsw,启动结束。同时,UVLO=“1”导通Q4将R6连接至地电位。PWM控制器2000工作产生脉冲信号VSW,M1依据VSW进行开关动作。上电后,由于VCC电位大于VS,那么D2截止,M1电流全部流经R6,M1自动充当SenseFET检测变压器主边电流值。详细工作过程如下: Please continue to refer to FIG. 3, the high-voltage start switch and SenseFET multiplexing circuit 1000 is composed of transistor M1, power transistor M2, transistors Q2, Q3, Q4, diodes D2, D3, regulator Z1, resistors R1, R2, R4, R5, R6 And R7, and capacitor C2 composition. At the beginning of power-on, VST is set at 26V, and UVLO=“0”, Q3 is turned off, M1 is turned on to charge the VCC port to start the process, when the voltage of the VCC port rises to the preset voltage VCCon, UVLO= "1" turns on Q3 and connects R7 to the ground potential, the VST potential will depend on Vsw, and the startup is over. At the same time, UVLO=“1” turns on Q4 and connects R6 to ground potential. The PWM controller 2000 works to generate a pulse signal V SW , and M1 performs switching actions according to V SW . After power-on, since the potential of VCC is greater than VS, then D2 is cut off, and all the current of M1 flows through R6, and M1 automatically acts as a SenseFET to detect the current value of the primary side of the transformer. The detailed working process is as follows:

上电启动期间,VST端口被设定于26V。R1、R2、Q2、C1构成恒流器,对M1的沟道电流进行恒流控制。 During power-up, the VST port is set to 26V. R1, R2, Q2, and C1 form a constant current device, which performs constant current control on the channel current of M1.

上电启动期间:初始时,VCC端口电位为0。UVLO=“0”,VSW为地电位,N型管Q3、Q4关断,高压开关M1的栅电极被嵌位在26V,M1导通,通过恒流器(由R1、R2、Q2、C1构成)及D2对VCC端口恒流充电到预设值VCCon,UVLO翻转为“1”,Q3导通将R7第二端导通到地电位上,同时Q4导通将R6第二端导通到地电位上,启动结束。PWM控制器2000工作产生脉冲信号VSW,M1依据VSW进行开关动作,由于D2因VCC电位大于VS电位而截止,M1电流全部流经R6,M1充当SenseFET。脉冲信号VSW,通过D3、R6、R7、Q3、Q4同步控制管子M1、M2的导通和关断,因此,M1对M2产生了镜像关系,M1管产生的镜像电流流过电阻器R6产生检流电压信号VS输出到PWM控制器2000,完成对开关电源变压器主边电流的检测。 During power-on and start-up: Initially, the potential of the VCC port is 0. UVLO=“0”, V SW is the ground potential, N-type tubes Q3 and Q4 are turned off, the gate electrode of the high-voltage switch M1 is clamped at 26V, M1 is turned on, and through the constant current device (by R1, R2, Q2, C1 Composition) and D2 charges the VCC port with a constant current to the preset value VCCon, UVLO is turned to "1", Q3 is turned on and the second end of R7 is turned on to the ground potential, and Q4 is turned on to turn the second end of R6 to the ground potential On the ground potential, the start-up ends. The PWM controller 2000 works to generate a pulse signal V SW , and M1 switches according to V SW . Since D2 is cut off because the potential of VCC is greater than the potential of VS, all the current of M1 flows through R6, and M1 acts as a SenseFET. The pulse signal V SW synchronously controls the on and off of the tubes M1 and M2 through D3, R6, R7, Q3, and Q4. Therefore, M1 has a mirror image relationship with M2, and the mirror current generated by the M1 tube flows through the resistor R6 to generate The current detection voltage signal V S is output to the PWM controller 2000 to complete the detection of the primary side current of the switching power supply transformer.

正常工作期间:启动结束后,只要VCC端口电位高于VCCmin,UVLO=“1”。D2就截止,没有电流,整个启动器电路仅有VST端口有电流IVST流过(IVST= VIN /Rst= VIN /20MΩ≤19uA),因此启动器正常工作期间的功耗估算为:PST=VIN*IVST≤380V*19uA=7.22mW(其中开关电源输入电压VIN≤380V)。所以采用该电路的电源转换器启动电路最大功耗远远小于传统电源转换器。(传统电源转换器启动电路最大功耗为144mW)。同时还完成了开关电源变压器主边电流检测的内置,节省了Sense脚位成本。 During normal operation: after startup, as long as the potential of VCC port is higher than VCCmin, UVLO=“1”. D2 is off, there is no current, and only the VST port of the entire starter circuit has current I VST flowing (I VST = V IN /Rst = V IN /20MΩ≤19uA), so the power consumption during the normal operation of the starter is estimated as: P ST =V IN *I VST ≤380V*19uA=7.22mW (the switching power supply input voltage V IN ≤380V). Therefore, the maximum power consumption of the starting circuit of the power converter using this circuit is much smaller than that of the traditional power converter. (The maximum power consumption of the traditional power converter start-up circuit is 144mW). At the same time, the built-in current detection of the primary side of the switching power supply transformer is also completed, which saves the cost of the Sense pin.

这里要说明的是本实用新型尽管以示例方式应用于电源转换器中,但本实用新型本身具有示例以外的更广应用范围。比如Q2、Q3、Q4可以使用其他晶体管也能达到同等功效,D3、Z1拆分成几个电学器件也能达到同等功效,去除Q2、C2、R1、R2、R4或改变网络连接等来达到同等功效。 What is to be explained here is that although the utility model is applied to a power converter by way of an example, the utility model itself has a wider application scope than the example. For example, Q2, Q3, and Q4 can use other transistors to achieve the same effect. D3, Z1 can be split into several electrical devices to achieve the same effect. Remove Q2, C2, R1, R2, R4 or change the network connection to achieve the same effect. effect.

请参见图4,图4是基于高压启动开关及SenseFET复用电路1000的电源转换器100,包括一电阻RST(RST大于20MΩ),藕接在端口VIN与VST之间,用以通过该电阻对电路300的VCC端口充电来启动电源转换器100。该端口VST的最大电流为VINmax/RST=380V/20MΩ=19uA。一电容器Cvcc藕接至端口VCC与地电位之间,用以对电路300进行供电。 Please refer to FIG. 4. FIG. 4 is a power converter 100 based on a high-voltage start-up switch and a SenseFET multiplexing circuit 1000, including a resistor R ST (R ST is greater than 20MΩ), coupled between the ports V IN and VST for passing The resistor charges the VCC port of the circuit 300 to start the power converter 100 . The maximum current of the port VST is V INmax /R ST =380V/20MΩ=19uA. A capacitor Cvcc is coupled between the port VCC and ground for powering the circuit 300 .

一控制电路300藕接于一回授单元104,以产生一开关信号VSW,该开关信号VSW调节电源转换器的输出信号VO。该回授单元104藕接于电源转换器的输出VO,以产生一回授信号VFB。其中,该开关信号VSW是依照回授信号VFB而变化。 A control circuit 300 is coupled to a feedback unit 104 to generate a switching signal V SW , and the switching signal V SW adjusts the output signal V O of the power converter. The feedback unit 104 is coupled to the output V O of the power converter to generate a feedback signal V FB . Wherein, the switch signal V SW changes according to the feedback signal V FB .

该控制电路300通过内部高压启动开关及SenseFET复用电路1000及与其级联的RST对电源转换器100进行启动。该电路1000藕接至电路2000和VST端口,响应UVLO信号经由端口VST、电路1000对VCC端口藕接的电容器Cvcc进行充电启动。该电路1000藕接至电路2000、DRAIN端口。端口DRAIN响应Vsw信号产生开关电流Is,该开关电流Is流经电路1000产生电压信号Vs。该电路2000藕接至电路1000、FB端口,响应信号VFB和Vs产生信号Vsw。该电路2000藕接至VCC端口,接受VCC端口供电,并产生控制信号UVLO。信号UVLO输入到电路1000。 The control circuit 300 starts the power converter 100 through the internal high voltage start switch, the SenseFET multiplexing circuit 1000 and the R ST cascaded therewith. The circuit 1000 is coupled to the circuit 2000 and the VST port, and in response to the UVLO signal via the port VST, the circuit 1000 charges and starts the capacitor Cvcc coupled to the VCC port. The circuit 1000 is coupled to the circuit 2000, DRAIN port. The port DRAIN generates a switch current Is in response to the Vsw signal, and the switch current Is flows through the circuit 1000 to generate a voltage signal Vs. The circuit 2000 is coupled to the circuit 1000, FB port, and generates a signal Vsw in response to the signals V FB and Vs. The circuit 2000 is coupled to the VCC port, receives power from the VCC port, and generates a control signal UVLO. Signal UVLO is input to circuit 1000 .

虽然本实用新型以较佳实施例揭露如上,然而其并不应限定本实用新型,任何熟悉此领域的技术人员,在不脱离本实用新型的精神和范围内,当可作些许改动与替换。因此本实用新型的保护范围当视后附的专利范围所界定者为准。  Although the present invention is disclosed above with preferred embodiments, it should not limit the present invention. Any person skilled in the art can make some changes and substitutions without departing from the spirit and scope of the present invention. Therefore, the protection scope of the present utility model should be defined by the appended patent scope. the

Claims (5)

1. a high voltage startup switch and detect the transistor multiplex circuit comprises switching signal (V SW) input, starting current input (VST), switching current input (DRAIN), under-voltage locking input (UVLO), power supply input (VCC) and inspection stream end (V S), it is characterized in that, also comprise:
One power tube, its grid is connected with described switching signal input, and drain electrode is connected source ground with described switching current input;
One injectron, its grid is connected with described starting current input, and drain electrode is connected with the drain electrode of described power tube;
One first diode, its anode is connected with described switching signal input, and negative electrode is connected with the grid of described injectron;
One the first transistor, its collector electrode is connected with the grid of described injectron through one first resistance, and base stage is connected grounded emitter through one second resistance with described under-voltage locking input;
One clamped voltage-stabiliser tube, its plus earth, negative electrode is connected with the grid of described injectron;
One galvanostat, it comprises: first output is connected with the grid of described injectron, and second output is connected with described power supply input through one second diode, and first input end is connected with described inspection stream end;
And a transistor seconds, its collector electrode is connected through one the 3rd resistance and described inspection stream end, and base stage is connected grounded emitter through one the 4th resistance with described under-voltage locking input.
2. high voltage startup switch according to claim 1 and detection transistor multiplex circuit, it is characterized in that: described galvanostat is by one the 3rd transistor, one electric capacity, one the 5th resistance and the 6th resistance are formed, the described the 3rd transistorized collector electrode is connected with the grid of described injectron, the described the 3rd transistorized emitter, first end of described electric capacity and first end of the 6th resistance are connected with the anode of described second diode, the described the 3rd transistorized base stage is connected with second end of described electric capacity and first end of the 5th resistance, second end of described the 5th resistance is connected with described inspection stream end, and second end of described the 6th resistance is connected with described inspection stream end.
3. high voltage startup switch according to claim 1 and detection transistor multiplex circuit is characterized in that: described high voltage startup switch and detection transistor multiplex circuit are integrated in the integrated package.
4. an application rights requires 1 described high voltage startup switch and the Switching Power Supply that detects the transistor multiplex circuit, it is characterized in that: comprise a transformer and a control circuit, it is characterized in that: described control circuit lotus root connects a back coupling unit of being located at the transformer output, and described control circuit comprises a described multiplex circuit and a PWM controller; First end of described primary is connected with the starting current input of described multiplex circuit through a resistance, and second end of described primary is connected with the switching current input of described multiplex circuit; The output lotus root of described PWM controller is connected to described multiplex circuit.
5. the Switching Power Supply of high voltage startup switch according to claim 4 and detection transistor multiplex circuit, it is characterized in that: described multiplex circuit and PWM controller are integrated in the integrated package.
CN2011201285819U 2011-04-27 2011-04-27 High-voltage start switch and detection transistor multiplexing circuit and switching power supply using the circuit Expired - Lifetime CN202026239U (en)

Priority Applications (1)

Application Number Priority Date Filing Date Title
CN2011201285819U CN202026239U (en) 2011-04-27 2011-04-27 High-voltage start switch and detection transistor multiplexing circuit and switching power supply using the circuit

Applications Claiming Priority (1)

Application Number Priority Date Filing Date Title
CN2011201285819U CN202026239U (en) 2011-04-27 2011-04-27 High-voltage start switch and detection transistor multiplexing circuit and switching power supply using the circuit

Publications (1)

Publication Number Publication Date
CN202026239U true CN202026239U (en) 2011-11-02

Family

ID=44851173

Family Applications (1)

Application Number Title Priority Date Filing Date
CN2011201285819U Expired - Lifetime CN202026239U (en) 2011-04-27 2011-04-27 High-voltage start switch and detection transistor multiplexing circuit and switching power supply using the circuit

Country Status (1)

Country Link
CN (1) CN202026239U (en)

Cited By (3)

* Cited by examiner, † Cited by third party
Publication number Priority date Publication date Assignee Title
CN102185468A (en) * 2011-04-27 2011-09-14 大连连顺电子有限公司 High-voltage start switch and detection transistor multiplexing circuit and switching power supply using the circuit
CN102710238A (en) * 2012-05-29 2012-10-03 大连连顺电子有限公司 Nonlinear Voltage Controlled Oscillator with Low Temperature Sensitivity and Switching Power Supply Using It
CN103378752A (en) * 2012-04-25 2013-10-30 立锜科技股份有限公司 Control circuit for voltage regulator and related control method

Cited By (6)

* Cited by examiner, † Cited by third party
Publication number Priority date Publication date Assignee Title
CN102185468A (en) * 2011-04-27 2011-09-14 大连连顺电子有限公司 High-voltage start switch and detection transistor multiplexing circuit and switching power supply using the circuit
CN102185468B (en) * 2011-04-27 2013-05-01 大连连顺电子有限公司 High-voltage start switch and detection transistor multiplexing circuit and switching power supply
CN103378752A (en) * 2012-04-25 2013-10-30 立锜科技股份有限公司 Control circuit for voltage regulator and related control method
CN103378752B (en) * 2012-04-25 2016-01-06 立锜科技股份有限公司 Control circuit for voltage regulator and related control method
CN102710238A (en) * 2012-05-29 2012-10-03 大连连顺电子有限公司 Nonlinear Voltage Controlled Oscillator with Low Temperature Sensitivity and Switching Power Supply Using It
CN102710238B (en) * 2012-05-29 2014-12-17 大连连顺电子有限公司 Nonlinear Voltage Controlled Oscillator with Low Temperature Sensitivity and Switching Power Supply Using It

Similar Documents

Publication Publication Date Title
CN102570785B (en) Direct-current power supply hot plug slow starting control circuit and control method
JP5799537B2 (en) Switching power supply control circuit and switching power supply
CN102412717B (en) Lossless soft start device and method for frequency converter
CN203661377U (en) Dual-winding single-stage primary side feedback type LED lamp drive circuit
CN104124878B (en) Power supply module, switching power source chip and switch power supply system
CN102377358B (en) System and method for reducing standby power consumption of power converter with switching mode
CN102185468B (en) High-voltage start switch and detection transistor multiplexing circuit and switching power supply
CN104602390A (en) Dual-winding single-stage primary feedback LED (Light Emitting Diode) lamp drive circuit
TWI783536B (en) Power supply with lightning protection
CN102892239B (en) Flyback constant-current driving circuit and flyback constant-current driving control system containing flyback constant-current driving circuit
CN109660131A (en) A kind of Switching Power Supply power supply circuit, method of supplying power to and switch power supply system
CN202488350U (en) Flyback switching power supply circuit suitable for photovoltaic system
TWI478471B (en) Startup circuit of supply voltage for pfc circuit and switching power supply using the same
CN204030995U (en) A kind of Switching Power Supply start-up circuit
CN202026239U (en) High-voltage start switch and detection transistor multiplexing circuit and switching power supply using the circuit
CN114649932B (en) X capacitance control and start multiplexing circuit, switch power supply controller and switch power supply
CN101170278A (en) A bridge type soft shutdown circuit
CN201928187U (en) A high-voltage starting switch circuit and a switching power supply using the circuit
TWM460457U (en) Startup circuit structure of supply voltage for power factor correction circuit and switching power supply
CN203193512U (en) A control circuit of an ultra-low standby power supply
CN114899802A (en) An LED drive power supply with overvoltage protection circuit
CN102832797A (en) High-voltage current source multiplexing sampling circuit and switching power supply
CN111384844B (en) A power supply circuit for suppressing instantaneous inrush current when starting up
CN205566097U (en) Supply circuit , control chip , switching power supply system
CN102064719A (en) LED (Light Emitting Diode) backlight power source circuit, backlight power source and multimedia device

Legal Events

Date Code Title Description
C14 Grant of patent or utility model
GR01 Patent grant
AV01 Patent right actively abandoned

Granted publication date: 20111102

Effective date of abandoning: 20130501

AV01 Patent right actively abandoned

Granted publication date: 20111102

Effective date of abandoning: 20130501

RGAV Abandon patent right to avoid regrant