CN201155864Y - Fully automatic solar heating floor heat radiation system - Google Patents
Fully automatic solar heating floor heat radiation system Download PDFInfo
- Publication number
- CN201155864Y CN201155864Y CN200820028069.5U CN200820028069U CN201155864Y CN 201155864 Y CN201155864 Y CN 201155864Y CN 200820028069 U CN200820028069 U CN 200820028069U CN 201155864 Y CN201155864 Y CN 201155864Y
- Authority
- CN
- China
- Prior art keywords
- pipeline
- heat exchanger
- heating
- heat radiation
- oil
- Prior art date
- Legal status (The legal status is an assumption and is not a legal conclusion. Google has not performed a legal analysis and makes no representation as to the accuracy of the status listed.)
- Expired - Fee Related
Links
- 238000010438 heat treatment Methods 0.000 title claims abstract description 85
- 230000005855 radiation Effects 0.000 title claims abstract description 43
- 238000009413 insulation Methods 0.000 claims abstract description 5
- XLYOFNOQVPJJNP-UHFFFAOYSA-N water Substances O XLYOFNOQVPJJNP-UHFFFAOYSA-N 0.000 claims description 21
- RYGMFSIKBFXOCR-UHFFFAOYSA-N Copper Chemical compound [Cu] RYGMFSIKBFXOCR-UHFFFAOYSA-N 0.000 claims description 5
- 229910052802 copper Inorganic materials 0.000 claims description 5
- 239000010949 copper Substances 0.000 claims description 5
- 239000007788 liquid Substances 0.000 claims description 5
- 229920002635 polyurethane Polymers 0.000 claims description 5
- 239000004814 polyurethane Substances 0.000 claims description 5
- 238000005485 electric heating Methods 0.000 claims description 4
- 230000017525 heat dissipation Effects 0.000 abstract description 5
- 230000007613 environmental effect Effects 0.000 abstract description 2
- 230000005923 long-lasting effect Effects 0.000 abstract 1
- 239000003921 oil Substances 0.000 description 64
- 239000007789 gas Substances 0.000 description 6
- VNWKTOKETHGBQD-UHFFFAOYSA-N methane Chemical compound C VNWKTOKETHGBQD-UHFFFAOYSA-N 0.000 description 4
- 238000006243 chemical reaction Methods 0.000 description 3
- 238000000034 method Methods 0.000 description 3
- 230000001105 regulatory effect Effects 0.000 description 3
- 230000001276 controlling effect Effects 0.000 description 2
- 238000010586 diagram Methods 0.000 description 2
- 230000000694 effects Effects 0.000 description 2
- 239000012530 fluid Substances 0.000 description 2
- 239000000446 fuel Substances 0.000 description 2
- 239000003345 natural gas Substances 0.000 description 2
- 229910001220 stainless steel Inorganic materials 0.000 description 2
- 239000010935 stainless steel Substances 0.000 description 2
- 239000010902 straw Substances 0.000 description 2
- 238000003975 animal breeding Methods 0.000 description 1
- 230000008602 contraction Effects 0.000 description 1
- 239000002737 fuel gas Substances 0.000 description 1
- 239000000295 fuel oil Substances 0.000 description 1
- 239000000463 material Substances 0.000 description 1
- 238000004321 preservation Methods 0.000 description 1
- 239000008399 tap water Substances 0.000 description 1
- 235000020679 tap water Nutrition 0.000 description 1
- 235000013311 vegetables Nutrition 0.000 description 1
- 239000002699 waste material Substances 0.000 description 1
Images
Classifications
-
- Y—GENERAL TAGGING OF NEW TECHNOLOGICAL DEVELOPMENTS; GENERAL TAGGING OF CROSS-SECTIONAL TECHNOLOGIES SPANNING OVER SEVERAL SECTIONS OF THE IPC; TECHNICAL SUBJECTS COVERED BY FORMER USPC CROSS-REFERENCE ART COLLECTIONS [XRACs] AND DIGESTS
- Y02—TECHNOLOGIES OR APPLICATIONS FOR MITIGATION OR ADAPTATION AGAINST CLIMATE CHANGE
- Y02B—CLIMATE CHANGE MITIGATION TECHNOLOGIES RELATED TO BUILDINGS, e.g. HOUSING, HOUSE APPLIANCES OR RELATED END-USER APPLICATIONS
- Y02B10/00—Integration of renewable energy sources in buildings
- Y02B10/20—Solar thermal
-
- Y—GENERAL TAGGING OF NEW TECHNOLOGICAL DEVELOPMENTS; GENERAL TAGGING OF CROSS-SECTIONAL TECHNOLOGIES SPANNING OVER SEVERAL SECTIONS OF THE IPC; TECHNICAL SUBJECTS COVERED BY FORMER USPC CROSS-REFERENCE ART COLLECTIONS [XRACs] AND DIGESTS
- Y02—TECHNOLOGIES OR APPLICATIONS FOR MITIGATION OR ADAPTATION AGAINST CLIMATE CHANGE
- Y02B—CLIMATE CHANGE MITIGATION TECHNOLOGIES RELATED TO BUILDINGS, e.g. HOUSING, HOUSE APPLIANCES OR RELATED END-USER APPLICATIONS
- Y02B10/00—Integration of renewable energy sources in buildings
- Y02B10/70—Hybrid systems, e.g. uninterruptible or back-up power supplies integrating renewable energies
-
- Y—GENERAL TAGGING OF NEW TECHNOLOGICAL DEVELOPMENTS; GENERAL TAGGING OF CROSS-SECTIONAL TECHNOLOGIES SPANNING OVER SEVERAL SECTIONS OF THE IPC; TECHNICAL SUBJECTS COVERED BY FORMER USPC CROSS-REFERENCE ART COLLECTIONS [XRACs] AND DIGESTS
- Y02—TECHNOLOGIES OR APPLICATIONS FOR MITIGATION OR ADAPTATION AGAINST CLIMATE CHANGE
- Y02E—REDUCTION OF GREENHOUSE GAS [GHG] EMISSIONS, RELATED TO ENERGY GENERATION, TRANSMISSION OR DISTRIBUTION
- Y02E10/00—Energy generation through renewable energy sources
- Y02E10/40—Solar thermal energy, e.g. solar towers
Landscapes
- Heat-Pump Type And Storage Water Heaters (AREA)
- Steam Or Hot-Water Central Heating Systems (AREA)
Abstract
本实用新型涉及一种全自动太阳能采暖地板热辐射系统,包括太阳能采集器、地板热辐射装置、换热器、控制装置和加热装置,所述太阳能采集器通过管道和油泵与换热器内部加热管连接形成封闭循环管路;所述地板热辐射装置通过管道和泵与换热器内部加热管连接形成封闭循环管路;所述加热装置通过管道和油泵与换热器内部加热管连接形成封闭循环管路。所述太阳能采集器设置光敏传感器,换热器设置有油温传感器,光敏传感器、油温传感器、地板热辐射装置的管道上的泵、加热装置管道上的油泵和太阳能采集器管道上的油泵与控制装置相连。该系统能最大限度的利用太阳能,具有热能量保持持久,保温性能优异,散热慢、热效率高、环保和经济实用的特点。
The utility model relates to a fully automatic solar heating floor heat radiation system, which comprises a solar collector, a floor heat radiation device, a heat exchanger, a control device and a heating device, and the solar collector is internally heated by a pipeline, an oil pump and a heat exchanger The pipes are connected to form a closed circulation pipeline; the floor heat radiation device is connected to the internal heating pipe of the heat exchanger to form a closed circulation pipeline; the heating device is connected to the internal heating pipe of the heat exchanger to form a closed circulation pipeline through a pipeline and an oil pump. circulation line. Described solar collector is provided with photosensitive sensor, and heat exchanger is provided with oil temperature sensor, and the pump on the pipeline of photosensitive sensor, oil temperature sensor, floor heat radiation device, the oil pump on the heating device pipeline and the oil pump on the solar energy collector pipeline and The control unit is connected. The system can maximize the use of solar energy, and has the characteristics of long-lasting thermal energy, excellent thermal insulation performance, slow heat dissipation, high thermal efficiency, environmental protection, and economical and practical characteristics.
Description
技术领域 technical field
本实用新型涉及一种全自动太阳能采暖地板热辐射系统。The utility model relates to a fully automatic solar heating floor heat radiation system.
背景技术 Background technique
现有技术中,常有的采暖装置一般都是将室内设有采暖炉,而燃料一般都是由燃煤为主,而燃煤污染环境,而且现在都在开发出高热能的燃油和煤气,消费高,而且不易控制,极易造成危险,在一般的采暖中,一般都是将采暖装置设置在房子内部或墙壁内,使热能不能充分利用,造成浪费,没有直接、更有效且不浪费的方法。而部分使用太阳能采暖的装置,由于其单一的功能,在遇到阴天下雨或阳光不好的情况下,使太阳能吸收热能不足,在天气晴好的情况下由太阳能热水器提供热水,由循环水泵向散热器提供热水,而在天气阴冷的情况下由电加热提供热水,由循环水泵向散热器提供热水。虽然采用了太阳能这一廉价的绿色能源,但是采用电加热器直接对供热装置进行辅助加热,由于成本仍然较高,加热效率较低,存在着一定程度上的浪费。In the prior art, the common heating devices are generally equipped with heating furnaces indoors, and the fuel is generally coal-fired, which pollutes the environment, and now high-energy fuel oil and gas are being developed. The consumption is high, and it is not easy to control, and it is very easy to cause danger. In general heating, the heating device is generally installed inside the house or inside the wall, so that the heat energy cannot be fully utilized, resulting in waste. There is no direct, more effective and non-wasting method. method. However, due to the single function of some solar heating devices, in the case of cloudy, rainy or bad sunshine, the solar energy can not absorb enough heat. Provide hot water to the radiator, and in the case of cold weather, the electric heating provides hot water, and the circulating water pump provides hot water to the radiator. Although solar energy is used as a cheap green energy source, the use of electric heaters to directly assist the heating device with auxiliary heating is wasteful to a certain extent because the cost is still high and the heating efficiency is low.
实用新型内容Utility model content
本实用新型的目的在于针对现有技术的不足,为解决上述问题,提供了一种节约能源,加热效率高且使热能效果更好,能方便使用的太阳能采暖地板热辐射系统。The purpose of the utility model is to solve the above-mentioned problems and provide a solar heating floor heat radiation system that saves energy, has high heating efficiency and better heat effect, and is convenient to use.
为实现上述目的,本实用新型采用的技术方案是:一种全自动太阳能采暖地板热辐射系统,包括太阳能采集器、地板热辐射装置、换热器、控制装置和加热装置,所述太阳能采集器通过管道和油泵与换热器内部加热管连接形成封闭循环管路;所述地板热辐射装置通过管道和泵与换热器内部加热管连接形成封闭循环管路;所述加热装置通过管道和油泵与换热器内部加热管连接形成封闭循环管路。In order to achieve the above object, the technical solution adopted by the utility model is: a fully automatic solar heating floor heat radiation system, including a solar collector, a floor heat radiation device, a heat exchanger, a control device and a heating device, the solar collector Connect the internal heating pipe of the heat exchanger through pipelines and oil pumps to form a closed circulation pipeline; the floor heat radiation device is connected to the internal heating pipes of the heat exchanger through pipelines and pumps to form a closed circulation pipeline; the heating device is connected through pipelines and oil pumps It is connected with the internal heating pipe of the heat exchanger to form a closed circulation pipeline.
本实用新型所述太阳能采集器的采集板上设置有光敏传感器,光敏传感器和太阳能采集器管道上的油泵与控制装置相连;所述地板热辐射装置管道上的泵与控制装置相连;所述加热装置管道上的油泵与控制装置相连;所述换热器底部设置有油温传感器,油温传感器与控制装置相连。The collecting plate of the solar collector described in the utility model is provided with a photosensitive sensor, and the photosensitive sensor and the oil pump on the pipeline of the solar collector are connected with the control device; the pump on the pipeline of the floor heat radiation device is connected with the control device; the heating The oil pump on the pipeline of the device is connected with the control device; the bottom of the heat exchanger is provided with an oil temperature sensor, and the oil temperature sensor is connected with the control device.
所述换热器内设置用于对冷水加热的加热管,换热器通过管道连接淋浴系统。A heating pipe for heating the cold water is arranged in the heat exchanger, and the heat exchanger is connected to the shower system through the pipe.
所述换热器上、连接换热器与地板热辐射装置的管道上和连接换热器与太阳能采集器的管道上以及连接换热器与加热装置的管道上,设置有用于防止气体或液体受热膨胀而损坏管道的膨胀球体。On the heat exchanger, on the pipeline connecting the heat exchanger and the floor heat radiation device, on the pipeline connecting the heat exchanger and the solar energy collector, and on the pipeline connecting the heat exchanger and the heating device, there are devices for preventing gas or liquid An expanding sphere that expands when heated and damages the pipe.
所述换热器外层设置有保温层,保温层可以选用聚氨酯层。The outer layer of the heat exchanger is provided with an insulating layer, and the insulating layer can be a polyurethane layer.
所述换热器内部用于进行热能交换的加热管为螺旋紫铜管。The heating tube used for heat energy exchange inside the heat exchanger is a spiral copper tube.
所述加热装置采用电加热或燃气加热。The heating device adopts electric heating or gas heating.
本实用新型与现有技术相比具有以下优点:Compared with the prior art, the utility model has the following advantages:
1.采用导热油存储在换热器中进行热能量转换,导热油具有散热慢、油温高及热效率高的优良性能。1. The heat transfer oil is stored in the heat exchanger for thermal energy conversion. The heat transfer oil has the excellent performance of slow heat dissipation, high oil temperature and high thermal efficiency.
2.加热装置灵活设置,电加热装置运行成本高,可以采用天然气、沼气或秸秆气壁挂炉代替,具有更为理想的社会效益与经济效益。2. The heating device can be set flexibly, and the operating cost of the electric heating device is high. It can be replaced by natural gas, biogas or straw gas wall-hung boiler, which has more ideal social and economic benefits.
3.地热辐射系统可以更换成暖气片,作为大棚蔬菜、花卉、中草药材培育以及育苗等农作物越冬的供暖装置,还可以作为冬季动物养殖的供暖装置。3. The geothermal radiation system can be replaced with a radiator, which can be used as a heating device for greenhouse vegetables, flowers, Chinese herbal medicinal materials and seedlings to survive the winter, and can also be used as a heating device for animal breeding in winter.
4.本实用新型具有环保、经济实用的特点,即适合城市单户或独立单体建筑使用,也适合农村地区推广使用。4. The utility model has the characteristics of environmental protection, economy and practicality, that is, it is suitable for the use of single households or independent single buildings in cities, and is also suitable for popularization and use in rural areas.
下面通过附图和实施例,对本实用新型的技术方案做进一步的详细描述。The technical solutions of the present utility model will be further described in detail through the drawings and embodiments below.
附图说明 Description of drawings
图1为本实用新型的结构图。Fig. 1 is a structural diagram of the utility model.
图2为本实用新型实施例的结构图。Fig. 2 is a structural diagram of an embodiment of the utility model.
附图标记说明:Explanation of reference signs:
1-光敏传感器; 2-太阳能采集板; 3-导热油热膨胀球;1-photosensitive sensor; 2-solar collection board; 3-thermal expansion ball of heat transfer oil;
4-太阳能传热管用油 5-阀门; 6-换热器不锈钢内胆;泵;4-oil for solar heat transfer tube 5-valve; 6-stainless steel liner of heat exchanger; pump;
7-换热器放油阀; 8-聚氨脂太阳能换热器 9-螺旋紫铜管;保温层;7-Heat exchanger oil drain valve; 8-Polyurethane solar heat exchanger 9-Spiral copper tube; insulation layer;
10-太阳能换热器膨胀 11-淋浴用热水调节阀; 12-油温传感器;球;10-expansion of solar heat exchanger 11-hot water regulating valve for shower; 12-oil temperature sensor; ball;
13-淋浴器用冷水调节 14-脚踩三通阀; 15-淋浴器喷头;阀;13-Shower with cold water adjustment 14-Foot three-way valve; 15-Shower nozzle; valve;
16-高温蒸汽膨胀球; 17-电加热器; 18-输油管膨胀球;16-High temperature steam expansion ball; 17-Electric heater; 18-Oil pipeline expansion ball;
19-输油管油泵; 20-输油管手动阀门; 21-地热辐射管阀门;19-Oil pipeline oil pump; 20-Oil pipeline manual valve; 21-Geothermal radiant pipe valve;
22-地热辐射管水泵; 23-地热辐射散热管; 24-智能模块控制器;22-Geothermal radiation tube water pump; 23-Geothermal radiation tube; 24-Intelligent module controller;
25-换热器油温表; 31-太阳能采集器; 32-加热装置;25-heat exchanger oil temperature gauge; 31-solar collector; 32-heating device;
33-地板热辐射装置; 34-淋浴系统; 35-控制装置;33-floor heat radiation device; 34-shower system; 35-control device;
36-换热器。36 - Heat exchanger.
具体实施方式 Detailed ways
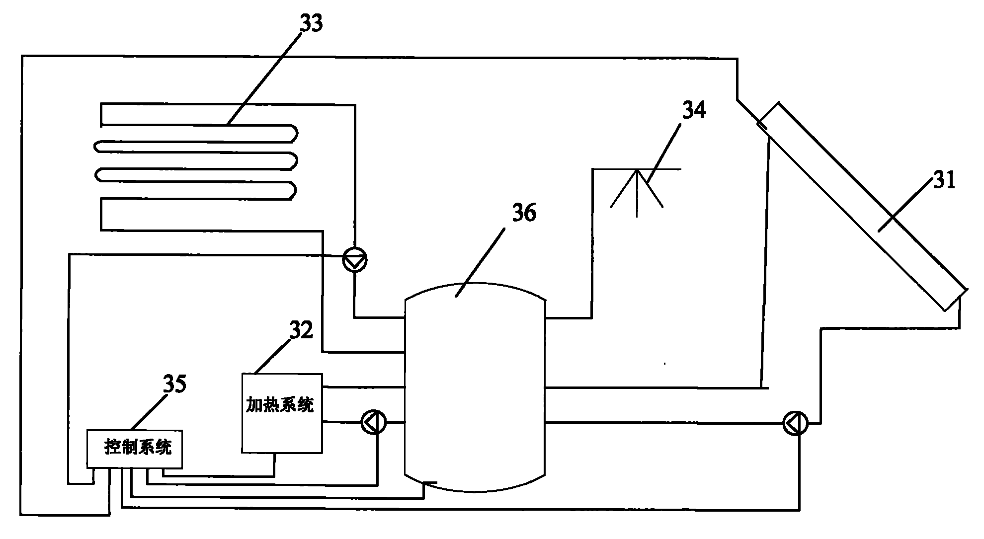
如图1所示,本实用新型全自动太阳能采暖地板热辐射系统包括:太阳能采集器31、地板热辐射装置33、换热器36、淋浴系统34、控制装置35和加热装置32。所述太阳能采集器31通过管道和太阳能传热管用油泵4与换热器36内部加热管连接形成封闭循环管路;所述地板热辐射装置33通过管道和地热辐射管水泵22与换热器36内部加热管连接形成封闭循环管路;所述加热装置32通过管道和输油管油泵19与换热器36内部加热管连接形成封闭循环管路。As shown in FIG. 1 , the utility model automatic solar heating floor heat radiation system includes: a
如图2所示,所述加热装置32采用电加热器17,所述控制装置35采用智能模块控制器24。所述太阳能采集器31包括太阳能采集板2,太阳能采集板2上设置有光敏传感器1,太阳能采集板2通过管道连通换热器36,管道上设置有用于驱动导热油循环流动的太阳能传热管用油泵4、导热油热膨胀球3和阀门5。为了防止导热油受热膨胀,胀坏管道,在管道上设置有导热油热膨胀球3,受热后多余的油可以自动进入导热油热膨胀球3,当温度降低时,导热油热膨胀球3中的油自动回流到管道中。光敏传感器1和智能模块控制器24连接,当光敏传感器1检测到太阳光强度不够时,智能模块控制器24控制加热装置32启动加热,使地板热辐射装置33能够正常运转。As shown in FIG. 2 , the
加热装置32为电加热器17,通过管道连接换热器36,管道上设置有输油管膨胀球18、输油管油泵19和输油管手动阀门20。输油管油泵19和智能模块控制器24连接。The
加热装置32还可以采用燃气加热器。The
地板热辐射装置33包括地热辐射散热管23,地热辐射散热管23通过管道连接换热器36,形成全封闭管道,管道内为高温超导液。管道上设置有高温蒸汽膨胀球16、地热辐射管阀门21和地热辐射管水泵22。管道上设置高温蒸汽膨胀球16是为了防止高温蒸汽受热膨胀,胀坏管道。地热辐射管水泵22和智能模块控制器24连接。The floor
淋浴系统34采用开放的管道,一端连接自来水冷水管,另一端连接通过换热器36内部的热水管道,冷水管上设置有淋浴器用冷水调节阀13,热水管上设置有淋浴用热水调节阀11,冷、热水管通过脚踩三通阀14连接淋浴器喷头15。The
换热器36顶端设置有换热器油温表25,一侧设置有太阳能换热器膨胀球10,底部设置有油温传感器12,底部一侧设置有换热器放油阀7,内部为换热器不锈钢内胆6,换热器36外壳包裹有聚氨脂太阳能换热器保温层8。换热器36内设置有与太阳能采集器31、加热装置32、淋浴系统34和地板热辐射装置33分别连接形成循环管路的加热管,该加热管为螺旋紫铜管9。The top of the
智能模块控制器24连接有用于测量太阳光的光敏传感器1,用于测量导热油温度的油温传感器12,用于控制导热油循环的输油管油泵19、太阳能传热管用油泵4,用于控制地热辐射系统管道中高温超导液循环的地热辐射管水泵22。The
本实用新型工作原理:The working principle of the utility model:
通过太阳能采集器31对换热器36中的导热油进行加热,由于太阳能传热管用油泵4不停循环,把经过太阳能采集板2热辐射转换加热后的导热油输送到换热器36中,换热器36中存储的导热油将热能量储存起来,通过螺旋紫铜管9把加热后的导热油热量传输到地板热辐射装置33中的超导液体,超导液体在摄氏零上50度即可产生热蒸汽,蒸汽温度可达120度以上,由于地板热辐射装置33的管道始终处于封闭状态,所以蒸汽在管道里不停的循环,对地热辐射散热管23不断加热,达到采暖目的。The heat transfer oil in the
由于导热油具有散热慢、油温高、热效率高的优良性能,所以采用导热油存储在换热器36中进行热能量转换。Since the heat transfer oil has the excellent performance of slow heat dissipation, high oil temperature, and high thermal efficiency, the heat transfer oil is stored in the
管道上设置导热油热膨胀球3、太阳能换热器膨胀球10和输油管膨胀球18,是由于导热油具有热胀冷缩的特性,受热后多余体积的油可自动进入热膨胀球里面,到晚上或连续阴天时,油温冷却下来后,热膨胀球里的油重新回流到管道中。同样道理高温蒸汽膨胀球16的作用是为了防止高温蒸汽受热膨胀,胀坏管道。Heat transfer oil heat expansion ball 3, solar heat exchanger expansion ball 10 and oil pipeline expansion ball 18 are arranged on the pipeline, because the heat transfer oil has the characteristics of thermal expansion and cold contraction, the excess volume of oil after heating can automatically enter the thermal expansion ball inside, at night or In continuous cloudy days, after the oil temperature cools down, the oil in the heat-expandable ball will flow back into the pipeline again. In the same way, the effect of the high-temperature
由于连续的冬季阴天无法保证太阳能加热器的正常加热供暖需求,换热器36中的油温下降到无法正常对地板热辐射装置33供热,换热器36中的油温传感器12将把导热油温度信息传送到智能模块控制器24,智能模块控制器24收到油温低于供热温度,自动启动加热装置32,对换热器36内导热油加热,达到对地板热辐射装置33的供暖温度需求自动停止加热,保持换热器36内始终是处于恒温状态。Since the continuous winter cloudy days cannot guarantee the normal heating and heating demand of the solar heater, the oil temperature in the
换热器36内的导热油对地热辐射管内高温超导液加热到摄氏50度以上即可达到汽化的程度,加热温度达到120度以上,可完全满足家庭采暖的需求,始终保持换热器36内的油温不低于50度,低于此温度即启动加热。The heat transfer oil in the
换热器36外壳包裹聚氨脂太阳能换热器保温层8用于维持换热器里的油温长时间处于保温状态。The
淋浴系统34采用开放管道,通过换热器36内的加热管对自来水进行加热,由于自来水本身的压力,经过加热管的加热输送到淋浴器喷头15就可以进行洗浴。The
电加热器17由于运行成本高,也可以采用燃气加热,如天然气、沼气或秸秆气壁挂炉代替,具有更为理想的社会效益与经济效益。The electric heater 17 can also be heated by gas, such as natural gas, biogas or straw gas wall-hung boiler, due to the high operating cost, which has more ideal social and economic benefits.
Claims (8)
Priority Applications (1)
| Application Number | Priority Date | Filing Date | Title |
|---|---|---|---|
| CN200820028069.5U CN201155864Y (en) | 2008-01-09 | 2008-01-09 | Fully automatic solar heating floor heat radiation system |
Applications Claiming Priority (1)
| Application Number | Priority Date | Filing Date | Title |
|---|---|---|---|
| CN200820028069.5U CN201155864Y (en) | 2008-01-09 | 2008-01-09 | Fully automatic solar heating floor heat radiation system |
Publications (1)
| Publication Number | Publication Date |
|---|---|
| CN201155864Y true CN201155864Y (en) | 2008-11-26 |
Family
ID=40103646
Family Applications (1)
| Application Number | Title | Priority Date | Filing Date |
|---|---|---|---|
| CN200820028069.5U Expired - Fee Related CN201155864Y (en) | 2008-01-09 | 2008-01-09 | Fully automatic solar heating floor heat radiation system |
Country Status (1)
| Country | Link |
|---|---|
| CN (1) | CN201155864Y (en) |
Cited By (2)
| Publication number | Priority date | Publication date | Assignee | Title |
|---|---|---|---|---|
| CN105020908A (en) * | 2014-04-16 | 2015-11-04 | 西安科弘厨房工程设备有限责任公司 | Solar/off-peak electric compound energy conduction oil heating supply system |
| CN110631121A (en) * | 2019-10-14 | 2019-12-31 | 黑龙江鑫源昊能源科技有限公司 | Integrated controller for solar energy and biogas energy |
-
2008
- 2008-01-09 CN CN200820028069.5U patent/CN201155864Y/en not_active Expired - Fee Related
Cited By (2)
| Publication number | Priority date | Publication date | Assignee | Title |
|---|---|---|---|---|
| CN105020908A (en) * | 2014-04-16 | 2015-11-04 | 西安科弘厨房工程设备有限责任公司 | Solar/off-peak electric compound energy conduction oil heating supply system |
| CN110631121A (en) * | 2019-10-14 | 2019-12-31 | 黑龙江鑫源昊能源科技有限公司 | Integrated controller for solar energy and biogas energy |
Similar Documents
| Publication | Publication Date | Title |
|---|---|---|
| CN104864630B (en) | A kind of multi-temperature gradient of use solar energy heating utilizes system | |
| CN102550340A (en) | Solar regenerative heating device for greenhouse heating | |
| CN103196176B (en) | Solar auxiliary air source heat pump many house types hot-water supply system | |
| CN203671718U (en) | Solar seasonal heat storage central heating device | |
| CN201093601Y (en) | Wind energy, solar energy and marsh gas complementation heating apparatus | |
| CN202382434U (en) | Split pressure-bearing type solar water heater | |
| CN103216951A (en) | Method and device for utilizing solar energy by using dual mediums in dual modes | |
| CN204202010U (en) | Solar energy accumulation heating system | |
| CN201155864Y (en) | Fully automatic solar heating floor heat radiation system | |
| CN207893830U (en) | A kind of solar energy and burnt gas wall hanging furnace combine hot-water central heating system | |
| CN109737486A (en) | A combined heating system of a heat collection and heat storage wall and an air-water heat collector | |
| CN201652869U (en) | A hot air solar heat collector | |
| CN107101250A (en) | A kind of nocturnal temperature compensation device suitable for cold district solar energy heating system | |
| CN201212703Y (en) | Vacuum superconductivity and solar heat-collection combination heating device | |
| CN201488350U (en) | A kind of solar water heater water tank and solar water heater | |
| CN205119527U (en) | Indoor cascade utilization device of solar energy | |
| CN213841382U (en) | Photovoltaic and photo-thermal renewable energy multi-storage recycling system | |
| CN203258734U (en) | Solar floor heating system | |
| CN207035305U (en) | A kind of storage of solar energy seasonality heat and district heating circulation association system | |
| CN201662133U (en) | Solar heating and hot water system | |
| CN207881234U (en) | A kind of all-weather solar-energy water heating equipment | |
| CN207035276U (en) | A kind of nocturnal temperature compensation device suitable for cold district solar energy heating system | |
| CN207214231U (en) | A kind of solar energy heating system | |
| CN219473793U (en) | Solar heating system | |
| CN204787315U (en) | Solar water heater |
Legal Events
| Date | Code | Title | Description |
|---|---|---|---|
| C14 | Grant of patent or utility model | ||
| GR01 | Patent grant | ||
| C17 | Cessation of patent right | ||
| CF01 | Termination of patent right due to non-payment of annual fee |
Granted publication date: 20081126 Termination date: 20100209 |
