CN115447348A - Vehicle thermal management system and method and vehicle - Google Patents
Vehicle thermal management system and method and vehicle Download PDFInfo
- Publication number
- CN115447348A CN115447348A CN202211305212.1A CN202211305212A CN115447348A CN 115447348 A CN115447348 A CN 115447348A CN 202211305212 A CN202211305212 A CN 202211305212A CN 115447348 A CN115447348 A CN 115447348A
- Authority
- CN
- China
- Prior art keywords
- motor
- heat exchange
- battery
- pipeline
- circuit
- Prior art date
- Legal status (The legal status is an assumption and is not a legal conclusion. Google has not performed a legal analysis and makes no representation as to the accuracy of the status listed.)
- Pending
Links
Images
Classifications
-
- B—PERFORMING OPERATIONS; TRANSPORTING
- B60—VEHICLES IN GENERAL
- B60H—ARRANGEMENTS OF HEATING, COOLING, VENTILATING OR OTHER AIR-TREATING DEVICES SPECIALLY ADAPTED FOR PASSENGER OR GOODS SPACES OF VEHICLES
- B60H1/00—Heating, cooling or ventilating [HVAC] devices
- B60H1/00357—Air-conditioning arrangements specially adapted for particular vehicles
- B60H1/00385—Air-conditioning arrangements specially adapted for particular vehicles for vehicles having an electrical drive, e.g. hybrid or fuel cell
- B60H1/004—Air-conditioning arrangements specially adapted for particular vehicles for vehicles having an electrical drive, e.g. hybrid or fuel cell for vehicles having a combustion engine and electric drive means, e.g. hybrid electric vehicles
-
- B—PERFORMING OPERATIONS; TRANSPORTING
- B60—VEHICLES IN GENERAL
- B60H—ARRANGEMENTS OF HEATING, COOLING, VENTILATING OR OTHER AIR-TREATING DEVICES SPECIALLY ADAPTED FOR PASSENGER OR GOODS SPACES OF VEHICLES
- B60H1/00—Heating, cooling or ventilating [HVAC] devices
- B60H1/00271—HVAC devices specially adapted for particular vehicle parts or components and being connected to the vehicle HVAC unit
- B60H1/00278—HVAC devices specially adapted for particular vehicle parts or components and being connected to the vehicle HVAC unit for the battery
-
- B—PERFORMING OPERATIONS; TRANSPORTING
- B60—VEHICLES IN GENERAL
- B60H—ARRANGEMENTS OF HEATING, COOLING, VENTILATING OR OTHER AIR-TREATING DEVICES SPECIALLY ADAPTED FOR PASSENGER OR GOODS SPACES OF VEHICLES
- B60H1/00—Heating, cooling or ventilating [HVAC] devices
- B60H1/00321—Heat exchangers for air-conditioning devices
-
- B—PERFORMING OPERATIONS; TRANSPORTING
- B60—VEHICLES IN GENERAL
- B60H—ARRANGEMENTS OF HEATING, COOLING, VENTILATING OR OTHER AIR-TREATING DEVICES SPECIALLY ADAPTED FOR PASSENGER OR GOODS SPACES OF VEHICLES
- B60H1/00—Heating, cooling or ventilating [HVAC] devices
- B60H1/00485—Valves for air-conditioning devices, e.g. thermostatic valves
-
- B—PERFORMING OPERATIONS; TRANSPORTING
- B60—VEHICLES IN GENERAL
- B60H—ARRANGEMENTS OF HEATING, COOLING, VENTILATING OR OTHER AIR-TREATING DEVICES SPECIALLY ADAPTED FOR PASSENGER OR GOODS SPACES OF VEHICLES
- B60H1/00—Heating, cooling or ventilating [HVAC] devices
- B60H1/00642—Control systems or circuits; Control members or indication devices for heating, cooling or ventilating devices
-
- B—PERFORMING OPERATIONS; TRANSPORTING
- B60—VEHICLES IN GENERAL
- B60H—ARRANGEMENTS OF HEATING, COOLING, VENTILATING OR OTHER AIR-TREATING DEVICES SPECIALLY ADAPTED FOR PASSENGER OR GOODS SPACES OF VEHICLES
- B60H1/00—Heating, cooling or ventilating [HVAC] devices
- B60H1/02—Heating, cooling or ventilating [HVAC] devices the heat being derived from the propulsion plant
- B60H1/14—Heating, cooling or ventilating [HVAC] devices the heat being derived from the propulsion plant otherwise than from cooling liquid of the plant, e.g. heat from the grease oil, the brakes, the transmission unit
- B60H1/18—Heating, cooling or ventilating [HVAC] devices the heat being derived from the propulsion plant otherwise than from cooling liquid of the plant, e.g. heat from the grease oil, the brakes, the transmission unit the air being heated from the plant exhaust gases
-
- B—PERFORMING OPERATIONS; TRANSPORTING
- B60—VEHICLES IN GENERAL
- B60H—ARRANGEMENTS OF HEATING, COOLING, VENTILATING OR OTHER AIR-TREATING DEVICES SPECIALLY ADAPTED FOR PASSENGER OR GOODS SPACES OF VEHICLES
- B60H1/00—Heating, cooling or ventilating [HVAC] devices
- B60H1/32—Cooling devices
- B60H1/3204—Cooling devices using compression
Landscapes
- Engineering & Computer Science (AREA)
- Physics & Mathematics (AREA)
- Thermal Sciences (AREA)
- Mechanical Engineering (AREA)
- Chemical & Material Sciences (AREA)
- Combustion & Propulsion (AREA)
- Life Sciences & Earth Sciences (AREA)
- Sustainable Development (AREA)
- Sustainable Energy (AREA)
- Air-Conditioning For Vehicles (AREA)
Abstract
本发明提供了一种车辆热管理系统及方法和车辆,本发明的车辆热管理系统,包括电机换热回路、电池换热回路、余热回收管路和控制器组件,余热回收管路用于回收发动机排气系统的余热,电机换热回路和余热回收管路之间设有第一换热单元,电池换热回路通过连通管路并联在电机换热回路中,控制组件包括控制器,其通过控制电机换热回路、余热回收管路以及电池换热回路中的控制阀而控制三者的连通和断开。本发明的车辆热管理系统,利用发动机排气系统产生的排气热,既可对电机进行加热,也能对电池进行加热,可降低油耗而降低车辆使用成本,还可使电机和电池在适宜的温度下工作,而可充分发挥电机和电池的性能。
The present invention provides a vehicle thermal management system and method, and a vehicle. The vehicle thermal management system of the present invention includes a motor heat exchange circuit, a battery heat exchange circuit, a waste heat recovery pipeline and a controller assembly, and the waste heat recovery pipeline is used to recover The waste heat of the exhaust system of the engine, the first heat exchange unit is arranged between the heat exchange circuit of the motor and the waste heat recovery pipeline, the heat exchange circuit of the battery is connected in parallel with the heat exchange circuit of the motor through the communication pipeline, and the control component includes a controller, which passes through Control the motor heat exchange circuit, the waste heat recovery pipeline and the control valve in the battery heat exchange circuit to control the connection and disconnection of the three. The vehicle thermal management system of the present invention utilizes the exhaust heat generated by the engine exhaust system to heat the motor and the battery, which can reduce fuel consumption and reduce the cost of the vehicle, and can also make the motor and battery operate at a suitable temperature. It can work at a low temperature, and can give full play to the performance of the motor and battery.
Description
技术领域technical field
本发明涉及车辆热管理技术领域,特别涉及一种车辆热管理系统。同时,本发明还涉及应用该车辆热管理系统实现的车辆热管理方法,以及应用该车辆热管理系统的车辆。The invention relates to the technical field of vehicle thermal management, in particular to a vehicle thermal management system. At the same time, the invention also relates to a vehicle heat management method realized by applying the vehicle heat management system, and a vehicle using the vehicle heat management system.
背景技术Background technique
现有的车辆,包括纯电动车辆、混合动力车辆以及燃油车辆,其中,混合动力车辆由于可实现电机驱动模式、发动机驱动模式以及发动机和电机混合驱动模式,而可较好的满足乘客的使用需求。Existing vehicles include pure electric vehicles, hybrid vehicles and fuel vehicles, among which, hybrid vehicles can better meet the needs of passengers because they can realize motor drive mode, engine drive mode, and engine and motor hybrid drive mode .
然而,现有的混合动力车辆,由于搭载有电机和电池,在冬季寒冷天气,车辆续航里程的衰减一直困扰着各大主机厂,电机的加热、电池的加热,乘员舱的加热,这些能量都来自于电池,使得本身并不多的储能更加捉襟见肘,所以,怎样提高电池和乘员舱加热的能量利用率显得非常重要。目前,研发新能源车辆和采用新技术是一种解决办法,但往往成本较高。However, due to the existing hybrid vehicles equipped with motors and batteries, the attenuation of vehicle mileage in cold winter weather has always troubled major OEMs. The heating of the motor, the heating of the battery, and the heating of the passenger compartment are all energy It comes from the battery, which makes the energy storage that is not much in itself more stretched. Therefore, how to improve the energy utilization rate of the battery and the heating of the passenger compartment is very important. At present, the development of new energy vehicles and the adoption of new technologies are a solution, but they are often costly.
电池的高效加热,电机的废热利用、电池的超快充以及热泵技术的应用,这些节能技术以及方便客户体验的技术都对热管理集成架构的综合性能提出了较高的要求,怎么样把这些功能有效的结合起来,便需要通过合理的热管理架构实现。Efficient heating of batteries, utilization of waste heat from motors, ultra-fast charging of batteries, and the application of heat pump technology, these energy-saving technologies and technologies that facilitate customer experience all place higher requirements on the comprehensive performance of the thermal management integrated architecture. How to integrate these The effective combination of functions needs to be realized through a reasonable thermal management architecture.
发明内容Contents of the invention
有鉴于此,本发明旨在提出一种车辆热管理系统,以利于电机和电池发挥较佳的性能,并利于降低车辆使用成本。In view of this, the present invention aims to propose a thermal management system for a vehicle, so as to facilitate better performance of the motor and the battery, and to reduce the cost of using the vehicle.
为达到上述目的,本发明的技术方案是这样实现的:In order to achieve the above object, technical solution of the present invention is achieved in that way:
一种车辆热管理系统,包括电机换热回路、电池换热回路、余热回收管路和控制组件;其中:A vehicle thermal management system, including a motor heat exchange circuit, a battery heat exchange circuit, waste heat recovery pipelines and control components; wherein:
所述控制组件包括分别设于所述电机换热回路、所述余热回收管路和所述电池换热回路上的若干控制阀,以及分别与若干所述控制阀连接的控制器;The control assembly includes several control valves respectively arranged on the motor heat exchange circuit, the waste heat recovery pipeline and the battery heat exchange circuit, and controllers respectively connected to several control valves;
所述控制器控制若干所述控制阀,而能够分别控制所述电机换热回路、所述余热回收管路以及所述电池换热回路的连通和断开;The controller controls several control valves, so as to control the connection and disconnection of the motor heat exchange circuit, the waste heat recovery pipeline and the battery heat exchange circuit respectively;
所述余热回收管路用于回收发动机排气系统的余热;The waste heat recovery pipeline is used to recover the waste heat of the exhaust system of the engine;
所述电机换热回路和所述余热回收管路之间设有用于两者间热量交换的第一换热单元;A first heat exchange unit for heat exchange between the motor heat exchange circuit and the waste heat recovery pipeline is provided;
所述电池换热回路通过连通管路并联在所述电机换热回路中。The battery heat exchange circuit is connected in parallel with the motor heat exchange circuit through a communication pipeline.
进一步的,所述电机换热回路中具有通过电机换热管路连接的电机换热泵和电机;所述车辆热管理系统还包括并联在所述电池换热回路中的电机散热管路,所述电机散热管路中连接有电机散热器;所述电机散热器、所述电机换热泵和所述电机通过所述电机散热管路和所述电机换热管路串联形成电机散热回路;所述电池换热回路中具有通过电池换热管路连接的电池换热泵和电池;所述车辆热管理系统还包括并联在所述电池换热回路中电池散热管路,所述电池散热管路中连接有电池散热器;所述电池散热器、所述电池换热泵和所述电池通过所述电池散热管路和所述电池换热管路串联形成电池散热回路;所述电机换热泵、所述电机通过所述连通管路与所述电池换热泵、所述电池串联。Further, the motor heat exchange circuit has a motor heat exchange pump and a motor connected by a motor heat exchange pipeline; the vehicle thermal management system also includes a motor heat dissipation pipeline connected in parallel in the battery heat exchange circuit, the A motor radiator is connected to the motor heat dissipation pipeline; the motor radiator, the motor heat exchange pump and the motor are connected in series through the motor heat dissipation pipeline and the motor heat exchange pipeline to form a motor heat dissipation circuit; the battery The heat exchange circuit has a battery heat exchange pump and a battery connected through a battery heat exchange pipeline; the vehicle thermal management system also includes a battery heat dissipation pipeline connected in parallel in the battery heat exchange circuit, and the battery heat dissipation pipeline is connected with A battery radiator; the battery radiator, the battery heat exchange pump, and the battery form a battery heat dissipation circuit in series through the battery heat dissipation pipeline and the battery heat exchange pipeline; the motor heat exchange pump and the motor pass through The communication pipeline is connected in series with the battery heat exchange pump and the battery.
进一步的,若干所述控制阀包括第一四通阀,所述第一四通阀的两个阀口串联在所述电机换热管路中,另两个阀口分别与所述电机散热管路和所述连通管路连通;若干所述控制阀包括第二四通阀,所述第二四通阀的两个阀口串联在所述电池换热管路中,另两个阀口分别与所述电池散热管路和所述连通管路连通。Further, several of the control valves include a first four-way valve, two valve ports of the first four-way valve are connected in series in the heat exchange pipeline of the motor, and the other two valve ports are respectively connected to the motor cooling pipe. road and the communication pipeline; several of the control valves include a second four-way valve, the two valve ports of the second four-way valve are connected in series in the battery heat exchange pipeline, and the other two valve ports are respectively It communicates with the battery cooling pipeline and the communication pipeline.
进一步的,还包括制冷剂回路,所述制冷剂回路和所述电池换热回路之间通过第二换热单元换热;所述制冷剂回路中具有通过制冷剂管路连接的压缩机、冷凝器和蒸发器,以及和所述蒸发器并联在所述制冷剂回路中的第二换热单元;所述制冷剂回路和所述电机换热回路之间通过所述冷凝器具有的热交换控制通路换热。进一步的,所述电机换热回路中还具有通过所述电机换热管路连接的电机控制器和系统电气元件;所述电机控制器、所述系统电气元件、所述电机换热泵和所述电机串联在所述电机换热回路中。Further, it also includes a refrigerant circuit, and the heat exchange between the refrigerant circuit and the battery heat exchange circuit is through the second heat exchange unit; the refrigerant circuit has a compressor connected through a refrigerant pipeline, a condensing The evaporator and the evaporator, and the second heat exchange unit connected in parallel with the evaporator in the refrigerant circuit; the heat exchange between the refrigerant circuit and the motor heat exchange circuit is controlled by the condenser Passage heat exchange. Further, the motor heat exchange circuit also has a motor controller and system electrical components connected through the motor heat exchange pipeline; the motor controller, the system electrical components, the motor heat exchange pump and the The motor is connected in series in the motor heat exchange circuit.
进一步的,若干所述控制阀包括设于所述余热回收管路中的三通阀,所述余热回收管路中还设有第一三通,所述三通阀和所述第一三通分置在所述第一换热单元的两侧,并在所述三通阀和所述第一三通之间连接有旁通管路。Further, several of the control valves include a three-way valve arranged in the waste heat recovery pipeline, and a first three-way valve is also provided in the waste heat recovery pipeline, and the three-way valve and the first three-way It is arranged on both sides of the first heat exchange unit, and a bypass pipeline is connected between the three-way valve and the first three-way valve.
相对于现有技术,本发明具有以下优势:Compared with the prior art, the present invention has the following advantages:
本发明所述的车辆热管理系统,通过设置收集发动机排气系统排气热的余热回收管路,并在电机换热回路和余热回收管路之间设置第一换热单元,在冬季寒冷天气,可利用发动机排气系统产生的热量对电机进行加热,利于保证电机在合适的温度下工作,可降低油耗,而降低车辆使用成本。In the vehicle thermal management system of the present invention, by setting a waste heat recovery pipeline for collecting the exhaust heat of the engine exhaust system, and setting a first heat exchange unit between the motor heat exchange circuit and the waste heat recovery pipeline, it can be used in cold weather in winter , the heat generated by the engine exhaust system can be used to heat the motor, which is beneficial to ensure that the motor works at a suitable temperature, which can reduce fuel consumption and reduce vehicle use costs.
此外,将电池换热回路通过连通管路并联在电机换热回路中,还可利用发动机排气系统产生的热量对电池进行加热,而利于保证电池在合适的温度下工作,可使电机和电池发挥优异的性能。In addition, the battery heat exchange circuit is connected in parallel with the motor heat exchange circuit through the communication pipeline, and the heat generated by the engine exhaust system can also be used to heat the battery, which is beneficial to ensure that the battery works at a suitable temperature, and can make the motor and battery Play excellent performance.
另外,通过设置电机散热器,利于为电机等电器件散热,通过设置电池散热器,利于为电池散热,并且空调的制冷剂回路,也可同时利用电机散热器和电池散热器散热,而具有较好的散热性能。In addition, by installing a motor radiator, it is beneficial to dissipate heat for electrical components such as the motor, and by installing a battery radiator, it is beneficial to dissipate heat for the battery, and the refrigerant circuit of the air conditioner can also use the motor radiator and battery radiator to dissipate heat at the same time. Good cooling performance.
同时,本发明还提供了一种车辆热管理方法,通过如上所述的车辆热管理系统实现,所述方法包括:At the same time, the present invention also provides a vehicle thermal management method, which is realized by the above-mentioned vehicle thermal management system, and the method includes:
获取电机的温度和电池的温度;Obtain the temperature of the motor and the temperature of the battery;
在所述电机的温度小于第一电机温度阈值时,所述控制器控制所述余热回收管路连通,所述电机换热回路连通,以对所述电机加热;When the temperature of the motor is lower than the first motor temperature threshold, the controller controls the waste heat recovery pipeline to be connected, and the motor heat exchange circuit to be connected to heat the motor;
在所述电池的温度小于第一电池温度阈值时,若发动机启动,所述控制器控制所述余热回收管路连通,所述电机换热回路和所述电池换热回路连通,以对所述电机和所述电池加热,若所述发动机未启动,所述控制器控制所述电机换热回路和所述电池换热回路连通,以对所述电池加热。When the temperature of the battery is lower than the first battery temperature threshold, if the engine is started, the controller controls the waste heat recovery pipeline to communicate, and the motor heat exchange circuit communicates with the battery heat exchange circuit, so as to The motor and the battery are heated. If the engine is not started, the controller controls the motor heat exchange circuit to communicate with the battery heat exchange circuit to heat the battery.
进一步的,在所述电机的温度大于第二电机温度阈值时,所述控制器控制所述电机散热回路连通,以对所述电机降温;在所述电机散热器的出口温度或所述电机的入口温度大于预设电机散热温度阈值时,所述控制器控制所述电池散热管路和所述电机散热回路连通,以对所述电机降温;和/或,在所述电池的温度大于第二电池温度阈值时,所述控制器控制所述电池散热回路连通,以对所述电池降温;在所述电池散热器的出口温度或所述电池的入口温度大于预设电池散热温度阈值时,所述控制器控制制冷剂回路连通,所述电机换热回路连通,以对所述电池降温。Further, when the temperature of the motor is greater than the second motor temperature threshold, the controller controls the communication of the motor cooling circuit to cool the motor; when the outlet temperature of the motor radiator or the temperature of the motor When the inlet temperature is greater than the preset motor heat dissipation temperature threshold, the controller controls the battery heat dissipation pipeline to communicate with the motor heat dissipation circuit to cool the motor; and/or, when the temperature of the battery is greater than the second When the battery temperature threshold is reached, the controller controls the battery cooling circuit to be connected to cool down the battery; when the outlet temperature of the battery radiator or the inlet temperature of the battery is greater than the preset battery cooling temperature threshold, the The controller controls the refrigerant circuit to be connected, and the motor heat exchange circuit is connected to cool down the battery.
进一步的,所述方法还包括:在压缩机启动时,获取冷凝器的出口温度;在所述冷凝器的出口温度处于第一冷凝器温度阈值和第二冷凝器温度阈值之间时,所述控制器控制所述电机散热回路连通,对所述冷凝器降温;在所述冷凝器的出口温度大于所述第二冷凝器温度阈值时,所述控制器控制所述电机散热回路和所述电池散热管路连通,对所述冷凝器降温。Further, the method further includes: when the compressor is started, acquiring the outlet temperature of the condenser; when the outlet temperature of the condenser is between the first condenser temperature threshold and the second condenser temperature threshold, the The controller controls the connection of the motor heat dissipation circuit to cool down the condenser; when the outlet temperature of the condenser is greater than the temperature threshold of the second condenser, the controller controls the motor heat dissipation circuit and the battery The heat dissipation pipeline is connected to cool down the condenser.
本发明的车辆热管理方法,利于保证电池和电机在合适的温度下工作,可使电机和电池发挥优异的性能,同时,其还可对制冷剂回路的冷凝器降温,而利于空调发挥优异的性能,在车辆上使用该车辆热管理方法,利于降低油耗,而降低车辆的使用成本,并利于车辆发挥优异的性能,而有着较好的实用性。The vehicle heat management method of the present invention is beneficial to ensure that the battery and the motor work at a suitable temperature, and can make the motor and the battery exert excellent performance. At the same time, it can also cool down the condenser of the refrigerant circuit, which is conducive to the excellent performance of the air conditioner. Performance, the use of the vehicle heat management method on the vehicle is beneficial to reduce fuel consumption, reduce the use cost of the vehicle, and facilitate the excellent performance of the vehicle, thus having better practicability.
此外,本发明还提供了一种车辆,所述车辆中设有如上所述的车辆热管理系统。In addition, the present invention also provides a vehicle, wherein the vehicle is provided with the above-mentioned vehicle thermal management system.
本发明的车辆与前述的车辆热管理系统相对于现有技术具有相同的有益效果,在此不再赘述。Compared with the prior art, the vehicle of the present invention has the same beneficial effects as the aforementioned vehicle thermal management system, which will not be repeated here.
附图说明Description of drawings
构成本发明的一部分的附图用来提供对本发明的进一步理解,本发明的示意性实施例及其说明用于解释本发明,并不构成对本发明的不当限定。在附图中:The drawings constituting a part of the present invention are used to provide a further understanding of the present invention, and the schematic embodiments and descriptions of the present invention are used to explain the present invention, and do not constitute an improper limitation of the present invention. In the attached picture:
图1为本发明实施例所述的车辆热管理系统的原理框图;FIG. 1 is a functional block diagram of a vehicle thermal management system according to an embodiment of the present invention;
图2为本发明实施例所述的车辆热管理方法的流程图;FIG. 2 is a flow chart of a vehicle thermal management method according to an embodiment of the present invention;
图3为本发明实施例所述的控制器的原理框图。Fig. 3 is a functional block diagram of the controller described in the embodiment of the present invention.
附图标记说明:Explanation of reference signs:
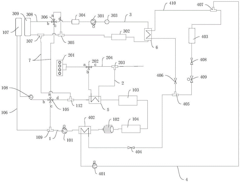
1、电机换热管路;101、电机换热泵;102、电机;103、系统电气元件;104、电机控制器;105、第一四通阀;106、电机散热管路;107、电机散热器;108、溢水罐;109、第二三通;112、第七三通;1. Motor heat exchange pipeline; 101. Motor heat exchange pump; 102. Motor; 103. System electrical components; 104. Motor controller; 105. First four-way valve; 106. Motor heat dissipation pipeline; 107. Motor radiator ; 108, overflow tank; 109, the second three links; 112, the seventh three links;
2、余热回收管路;201、发动机;202、三通阀;203、第一三通;204、旁通管路;2. Waste heat recovery pipeline; 201, engine; 202, three-way valve; 203, first three-way; 204, bypass pipeline;
3、电池换热管路;301、电池换热泵;302、电池;303、温度传感器;304气液分离器;305、第八三通;306、第二四通阀;307、第三三通;308、电池散热管路;309、电池散热器;3. Battery heat exchange pipeline; 301, battery heat exchange pump; 302, battery; 303, temperature sensor; 304 gas-liquid separator; 305, eighth three-way; 306, second four-way valve; 307, third three-way ; 308, battery cooling pipeline; 309, battery radiator;
4、制冷剂管路;401、压缩机,402、冷凝器;403、蒸发器;404、第一热力膨胀阀;405、第四三通,406、集成电磁膨胀阀;407、第五三通;408、第二热力膨胀阀;409、截止阀;410、制冷剂分支管路;4. Refrigerant pipeline; 401, compressor, 402, condenser; 403, evaporator; 404, first thermal expansion valve; 405, fourth three-way, 406, integrated electromagnetic expansion valve; 407, fifth three-way ; 408, the second thermal expansion valve; 409, the stop valve; 410, the refrigerant branch pipeline;
5、第一换热单元;6、第二换热单元;7、连通管路;8、控制器;9、第一温度传感器;10、第二温度传感器;11、第三温度传感器;12、第四温度传感器;13、第五温度传感器。5. The first heat exchange unit; 6. The second heat exchange unit; 7. The connecting pipeline; 8. The controller; 9. The first temperature sensor; 10. The second temperature sensor; 11. The third temperature sensor; 12. The fourth temperature sensor; 13. The fifth temperature sensor.
具体实施方式detailed description
需要说明的是,在不冲突的情况下,本发明中的实施例及实施例中的特征可以相互组合。It should be noted that, in the case of no conflict, the embodiments of the present invention and the features in the embodiments can be combined with each other.
在本发明的描述中,需要说明的是,术语“上”、“下”、“内”、“背”等指示的方位或位置关系为基于附图所示的方位或位置关系,仅是为了便于描述本发明和简化描述,而不是指示或暗示所指的装置或元件必须具有特定的方位、以特定的方位构造和操作,因此不能理解为对本发明的限制。此外,术语“第一”、“第二”仅用于描述目的,而不能理解为指示或暗示相对重要性。In the description of the present invention, it should be noted that the orientation or positional relationship indicated by the terms "upper", "lower", "inner", "back" and the like are based on the orientation or positional relationship shown in the drawings, and are only for It is convenient to describe the present invention and simplify the description, but does not indicate or imply that the device or element referred to must have a specific orientation, be constructed and operate in a specific orientation, and thus should not be construed as limiting the present invention. In addition, the terms "first" and "second" are used for descriptive purposes only, and should not be understood as indicating or implying relative importance.
另外,在本发明的描述中,除非另有明确的限定,术语“安装”、“相连”、“连接”、“连接件”应做广义理解。例如,可以是固定连接,也可以是可拆卸连接,或一体地连接;可以是机械连接,也可以是电连接;可以是直接相连,也可以通过中间媒介间接相连,可以是两个元件内部的连通。对于本领域的普通技术人员而言,可以结合具体情况理解上述术语在本发明中的具体含义。In addition, in the description of the present invention, unless otherwise clearly defined, the terms "installation", "connection", "connection" and "connector" should be interpreted broadly. For example, it can be a fixed connection, a detachable connection, or an integral connection; it can be a mechanical connection or an electrical connection; it can be a direct connection or an indirect connection through an intermediary; connected. Those of ordinary skill in the art can understand the specific meanings of the above terms in the present invention in combination with specific situations.
下面将参考附图并结合实施例来详细说明本发明。The present invention will be described in detail below with reference to the accompanying drawings and examples.
本实施例涉及一种车辆热管理系统,该系统通过优化管理架构,并利用发动机排气系统的排气热,有利于车辆的电机102和电池302发挥较佳的性能,并利于降低车辆使用成本。This embodiment relates to a vehicle thermal management system. By optimizing the management structure and using the exhaust heat of the engine exhaust system, the system is conducive to the better performance of the
整体设计上,本实施例的车辆热管理系统的一种示例性原理框图如图1所示,该车辆热管理系统主要包括电机换热回路、电池换热回路、余热回收管路2和控制组件;其中:电机换热回路中具有通过电机换热管路1连接的电机换热泵101和电机102,余热回收管路2用于回收发动机201排气系统的余热,电池换热回路中具有通过电池换热管路3连接的电池换热泵301和电池302。In terms of overall design, an exemplary functional block diagram of the vehicle thermal management system of this embodiment is shown in Figure 1. The vehicle thermal management system mainly includes a motor heat exchange circuit, a battery heat exchange circuit, waste heat recovery pipeline 2 and control components ; Wherein: the motor heat exchange circuit has a motor
控制组件包括分别设于电机换热回路、余热回收管路2和电池换热回路上的若干控制阀,以及分别与若干控制阀连接的控制器8,控制器8控制若干控制阀,而能够分别控制电机换热回路、余热回收管路2以及电池换热回路的连通和断开。The control assembly includes a number of control valves respectively arranged on the heat exchange circuit of the motor, the waste heat recovery pipeline 2 and the heat exchange circuit of the battery, and a
本实施例的车辆热管理系统,通过在电机换热回路和余热回收管路2之间设置第一换热单元5,利于电机换热回路和余热回收管路两者间热量交换,从而在低温寒冷天气,可利用发动机排气系统的余热为电机102加热。此外,电池换热回路还通过连通管路7并联在电机换热回路中,可利用发动机201排气系统的余热为电池102加热。In the vehicle thermal management system of this embodiment, the first heat exchange unit 5 is arranged between the motor heat exchange circuit and the waste heat recovery pipeline 2, which facilitates the heat exchange between the motor heat exchange circuit and the waste heat recovery pipeline, so that at low temperature In cold weather, the waste heat of the exhaust system of the engine can be used to heat the
为了较好的理解本实施例的车辆热管理系统,在此先对余热回收管路2进行说明,作为一种优选的实施方式,余热回收管路2通过第一换热单元5,并在余热回收管路2上设有三通阀202和第一三通203,三通阀202和第一三通203分置在第一换热单元5的两侧,并在三通阀202和第一三通203之间连通有旁通管路204,如此可方便是否利用发动机排气系统的余热。此处的三通阀202与控制器连接,以便于控制余热回收管路2的连通和断开。In order to better understand the vehicle thermal management system of this embodiment, the waste heat recovery pipeline 2 will be described here first. As a preferred implementation mode, the waste heat recovery pipeline 2 passes through the first heat exchange unit 5 The recovery pipeline 2 is provided with a three-
接下来对电机换热回路进行说明,作为一种优选的实施方式,电机换热回路中还具有通过电机换热管路1连接的电机控制器104和系统电气元件103,以利用发动机排气系统的余热为电机控制器104和系统电气元件103加热。例如本实施例中,电机换热管路1将电机102、电机控制器104和系统电气元件103串接在一起,三者均设于电机换热回路中,电机换热管路1的一端通过冷凝器402后,连接至电机换热泵101的进口,电机换热管路1的另一端通过第一换热单元5后与第七三通112的一个接口连通。Next, the motor heat exchange circuit will be described. As a preferred embodiment, the motor heat exchange circuit also has a
第七三通112的另一个接口通过电池换热管路经过第一四通阀105后与第二三通109的一个接口连通,第二三通109的另一个接口连接至电机换热泵101的出口,从而可形成本实施例的电机换热回路。在此,第一四通阀105即为设于电机换热回路中的控制阀,其两个阀口串联在电机换热管路1中,另两个阀口分别与电机散热管路106和连通管路7连通。The other interface of the seventh three-
优选的实施方式中,还包括并联在电池换热回路中的电机散热管路106,并在电机散热管路106中设有电机散热器107和溢水罐108,电机换热管路1的一端与第一四通阀105的一个阀口连接,另一端与第二三通109的一个接口连接,使得电机散热器107、电机换热泵101和电机102通过电机散热管路106和电机换热管路1串联形成电机散热回路。In a preferred embodiment, it also includes a motor
作为一种优选的实施方式,该车辆热管理系统还包括电池换热回路,电池换热回路中具有通过电池换热管路3连接的电池换热泵301和电池302。并且,电池换热回路还通过连通管路7并联在电机换热回路中,并使电机换热泵101、电机102通过连通管路7与电池换热泵301、电池302串联,可利用发动机201排气系统的余热为电池302加热,还可利用电机102的产生热量为电池302加热。As a preferred embodiment, the vehicle thermal management system further includes a battery heat exchange loop, and the battery heat exchange loop has a battery
优选的实施方式中,电池换热泵301的出口通过电池换热管路3经过第二换热单元6、电池302后,与第八三通305的一个接口连通,第八三通305的一个接口通过电池换热管路3经过第二四通阀306和气液分离器306,而后连接至电池换热泵301的进口,从而可形成电池换热回路。该结构中,第二四通阀306即为电池换热回路中的控制阀,其两个阀口串联在电池换热管路3中,另两个阀口分别与电池散热管路308和连通管路7连通。In a preferred embodiment, the outlet of the battery
优选的实施方式中,在电池换热泵301的出口的电池换热管路3上还设有温度传感器303,其可与下述的控制器8连接,此处的温度传感器303可用于获取水温,并将水温信息传送给控制器8。In a preferred embodiment, a
作为一种优选的实施方式,该车辆热管理系统还包括并联在电池换热回路中的电池散热管路308,电池散热管路308中连接有电池散热器309和第三三通307,电池散热管路308的一端连接第二四通阀306的一个阀口,另一端连接第八三通305的一个接口,使得电池散热器309、电池换热泵301和电池302通过电池散热管路308和电池换热管路3串联形成电池散热回路。As a preferred embodiment, the vehicle thermal management system also includes a battery
作为一种优选的实施方式,该车辆热管理系统还包括制冷剂回路,制冷剂回路中具有通过制冷剂管路4连接的压缩机401、冷凝器402和蒸发器403。此处,冷凝器402采用现有的冷凝器,蒸发器403采用现有的蒸发器,蒸发器的一侧可设置风扇。As a preferred embodiment, the vehicle thermal management system further includes a refrigerant circuit, and the refrigerant circuit has a
优选的实施方式中,在冷凝器402连接至蒸发器403的制冷剂管路4上依次设有第一热力膨胀阀404、第四三通405、截止阀409和第二热力膨胀阀408,在蒸发器403连接至压缩机401进口的制冷剂管路4上设有第五三通407,压缩机401的出口的制冷剂管路4连接至冷凝器402,从而可形成制冷剂回路。In a preferred embodiment, the refrigerant pipeline 4 connecting the
优选的实施方式中,本实施例的车辆热管理系统还包括制冷剂分支管路410,制冷剂分支管路410上设有第二换热单元6,第二换热单元6和蒸发器403并联在制冷剂回路中,制冷剂分支管路410和电池换热回路通过设于两者之间的第二换热单元6进行热量交换。In a preferred embodiment, the vehicle thermal management system of this embodiment further includes a
例如本实施例中,制冷剂分支管路410经过第二换热单元6,在此,第二换热单元6优选现有的风冷水冷机。在制冷剂分支管路410上设有集成电磁膨胀阀406,并且制冷剂分支管路410的一端与第四三通405的一个接口连接,另一端与第五三通407的一个接口连通。For example, in this embodiment, the
前述的电机换热回路和制冷剂回路之间通过前述的冷凝器402具有的热交换控制通路换热,例如本实施例中,冷凝器402的冷却液侧一端通过电池换热管路连接至电机换热泵101的进口,另一端与经过电机102的电池换热管路连接。The heat exchange circuit between the aforementioned motor heat exchange circuit and the refrigerant circuit is exchanged through the heat exchange control passage of the
如上结构的设置,使得第一四通阀105的两个阀口串联在电机换热管路1中,另两个阀口分别与电机散热管路106和连通管路7连通。第二四通阀306的两个阀口串联在电池换热管路3中,另两个阀口分别与电池散热管路308和连通管路7连通,从而可将电池换热回路并联在电机换热回路中,进而可利用发动机201排气系统的余热同时为电机102和电池302加热。With the arrangement of the above structure, two valve ports of the first four-
本实施例的车辆热管理系统,通过设置收集发动机201排气系统排气热的余热回收管路2,并在电机换热回路和余热回收管路2之间设置第一换热单元5,在冬季寒冷天气,可利用发动机201排气系统产生的热量对电机102进行加热,利于保证电机102在合适的温度下工作,可降低油耗,而降低车辆使用成本。In the vehicle heat management system of this embodiment, by setting the waste heat recovery pipeline 2 that collects the exhaust heat of the exhaust system of the
此外,将电池换热回路通过连通管路7并联在电机换热回路中,还可利用发动机201排气系统产生的热量对电池302进行加热,而利于保证电池302在合适的温度下工作,可使电机102和电池302发挥优异的性能。In addition, the battery heat exchange circuit is connected in parallel to the motor heat exchange circuit through the
作为一种优选的实施方式,如图3所示的,前述的控制器8与三通阀202、、第一四通阀105和第二四通阀306分别连接,除此以外,控制器8还与第一温度传感器9、第二温度传感器10、第三温度传感器11、第四温度传感器12和第五传感器13分别连接。As a preferred embodiment, as shown in Figure 3, the
其中,第一温度传感器9可安装于靠近电机102的位置,其用于获取电机102的温度,第二温度传感器10可安装于靠近电池302的位置,其用于获取电池302的温度,第三温度传感器11可安装于电机换热管路1中电机散热器107的出口或电机102的入口,第四温度传感器12可安装于电池换热管路3中电池散热器309的出口或电池302的入口,第五温度传感器可安装于制冷剂管路4中冷凝器402的制冷剂出口。Wherein, the
优选的,该控制器8还可分别与电机换热泵101、电池换热泵301和压缩机401连接,各温度传感器获取的温度信息均可分别传递至控制器8,以使控制器8根据获取的温度信息,控制各控制阀、电机换热泵101、电池换热泵301和压缩机401工作,实现下述的车辆热管理方法。Preferably, the
同时,本实施例还涉及一种车辆热管理方法,通过如上的车辆热管理系统实现,如图2所示的,该方法包括:At the same time, this embodiment also relates to a vehicle thermal management method, which is realized by the above vehicle thermal management system, as shown in FIG. 2 , the method includes:
S101、获取电机102的温度和电池302的温度;S101. Obtain the temperature of the
S102、在电机102的温度小于第一电机温度阈值时,控制器8控制余热回收管路连通,电机换热回路连通,以对电机102加热;S102. When the temperature of the
S103、在电池302的温度小于第一电池温度阈值时,若发动机启动,控制器8控制余热回收管路连通,电机换热回路和电池换热回路连通,以对电机102和电池302加热,若发动机未启动,控制器8控制电机换热回路和电池换热回路连通,利用电机102工作产生的热量以对电池302加热。S103. When the temperature of the
作为一种优选的实施方式,在电机102的温度大于第二电机温度阈值时,控制器8控制电机散热回路连通,以对电机102降温,在电机散热器107的出口温度或电机102的入口温度大于预设电机散热温度阈值时,控制器8控制电池散热管路308和电机散热回路连通,以对电机102降温。As a preferred embodiment, when the temperature of the
作为一种优选的实施方式,在电池302的温度大于第二电池温度阈值时,控制器8控制电池散热回路连通,以对电池302降温;在电池散热器309的出口温度或电池302的入口温度大于预设电池散热温度阈值时,控制器8控制制冷剂回路连通,电机换热回路连通,以对电池302降温。As a preferred embodiment, when the temperature of the
作为一种优选的实施方式,在压缩机401启动时,冷凝器402的出口温度处于第一冷凝器温度阈值和第二冷凝器温度阈值之间时,控制器8控制电机散热回路连通,以对冷凝器402降温;在冷凝器402的出口温度大于第二冷凝器温度阈值时,控制器8控制电机散热回路和电池散热管路308连通,以对冷凝器402降温。As a preferred embodiment, when the
具体来讲,本实施例的车辆热管理系统可应用于如下场景:Specifically, the vehicle thermal management system of this embodiment can be applied to the following scenarios:
场景一:冬季超低温行车时,实现电池302和电机102加热,实现纯电;Scenario 1: When driving in ultra-low temperature in winter, the
A、当车辆发动机201启动的时候,三通阀202通过比例调节的方式打开a→b方向,将废气体导入到第一换热单元5中,电机换热泵101运行,第一四通阀105打开c→d,此时电机换热回路中的电机换热泵101将水流运行起来,然后整个回路中的水通过第一换热单元5被加热,可以迅速的使电机102等电器元件处于最佳的工作温度,使车辆最快的达到最佳的动力性。A. When the
B、当此时车辆进行能量回收,或者需要纯电行驶的时候,电池302的温度如果较低,就会影响回收能量的效率和电池302的放电量,导致车辆回收能量变少或者整车动力性差,此时需要给电池302进行加热,第一四通阀105实现c→a通,第二四通阀306实现c→d通,a和b口保持关闭,电池换热泵301运行将热水泵入电池302,给电池302进行加热,之后通过第三三通307流向电机换热回路,之后再次通过第一换热单元5,可对电池302进行加热,利于整车能量回收和整车纯电行驶,利于降低整车能耗。B. At this time, when the vehicle is recovering energy, or needs pure electric driving, if the temperature of the
C、当发动机201没有启动的时候,可以通过如上B回路的运行,电池302回收电机102废热或者电机102主动产热进行给电池302加热,实现节能,提续航和电池302快速温升的目的,例如电池302快充的时候,冬季的时候就需要给电池302进行快速加热,这样的电机102和电池302连接的回路,可以取消电池换热回路中的PTC加热器,可降低整车成本。C. When the
场景二:电池302、电机102和乘员舱需要降温Scenario 2: The
D、当电池302需要降温的时候,在环境温度较低或者适宜的时候,电池换热回路可以使用电池散热器309进行散热,此时第二四通阀306保持d→b通,a和c口不通,电池换热泵301运行,实现电池302通过电池散热器309降温(较空调降温节能),如果电池散热器309无法满足电池302降温,则第二四通阀306保持d→a常通,b和c口不通,电池换热泵301运行,电池302通过第二换热单元6进行降温。D. When the
E、电池换热回路需要保温或者需要均温的时候,同样第二四通阀306保持d→a常通,b和c口不通,电池换热泵301运行。E. When the battery heat exchange circuit needs to be kept warm or needs to be evenly heated, the second four-
F、当电机换热回路需要冷却的程度没有那么强烈的时候(电机102需要散热,关闭空调的时候),第一四通阀105保持d→b通,a和c口不通,电机换热泵101运行(如果此时发动机201工作,发动机201排气管上的三通阀202保持a→c通,b方向不通),将水泵入电机102等需要冷却的部件,之后通过电机散热器107降温。F. When the need for cooling of the motor heat exchange circuit is not so strong (when the
如果电机散热器107无法满足电机102降温和空调水冷冷凝器降温的时候,第一四通阀105保持b→a通,c和d不通,电机换热泵101将水泵入电机散热器107之后,通过第一四通阀105进入电池换热回路,电池换热回路中的第二四通阀306保持c→b通,a和d口都不通,水通过c进入b,然后通过电池散热器309,然后实现电机散热器107和电池散热器309同时给电机102进行散热,这样的设计可以充分的利用两个散热器散热,防止因为电机102散热量大而匹配较大的散热器,从而降低整车的重量和成本。If the
G、如果电机换热回路需要保温,则第一四通阀105保持c→d通,a和b口不通;实现电机换热回路能量不散失;G. If the heat exchange circuit of the motor needs to be kept warm, the first four-
场景三:当空调需要降温的时候Scenario 3: When the air conditioner needs to cool down
H、当空调负荷不大的时候,空调回路的热量需要通过冷凝器402传递至电机换热回路,然后由电机散热器107进行降温,实现空调回路的制冷,具体实现回路为步骤,第一四通阀105保持d→b通,a和c口不通,电机换热泵101运行(如果此时发动机201工作,余热回收管路2中的三通阀202保持a→c通,b方向不通),将水泵入电机102、水冷冷凝器等需要冷却的部件,之后通过电机散热器107降温。H. When the air-conditioning load is not large, the heat of the air-conditioning circuit needs to be transferred to the motor heat exchange circuit through the
I、当空调负荷较大的时候,第一四通阀105保持b→a通,c和d不通,电机换热泵101将水泵入电机散热器107之后,通过第一四通阀105泵入电池换热回路,电池换热回路中的第二四通阀306保持c→b通,a和d口都不通,水通过c进入b,然后通过电池散热器309,实现两个散热器同时给电机换热回路和水冷冷凝器进行散热,以此满足空调回路的大负荷需求。I. When the air-conditioning load is large, the first four-
最后需要补充说明的是,本实施例中的三通阀和四通阀均优选采用电磁阀。Finally, it should be added that the three-way valve and the four-way valve in this embodiment are preferably electromagnetic valves.
本实施例的车辆热管理系统,具有如下优点:The vehicle thermal management system of this embodiment has the following advantages:
A、当车辆发动机201启动的时候,可以利用发动机201的排气系统的余热,加热电机102和电池302,以使纯电模式时刻可以使用,做到只要发动机201能启动,纯电模式就可以使用的程度,同时使用发动机201的废热给各个需要加热的部件进行加热,可以大大的节约冬季加热部件所需要的能量,从而有效的提高车辆在低温或者较低温度下的纯电续航里程。A. When the
B、当电池302需要加热的时候,电池302可以选择使用电机102废热或者发动机201废气进行加热,电池302需要冷却的时候,可以选着使用电池散热器309冷却,也可以使用第二换热单元6冷却,对于电池302的多样化的加热和冷却热管理需求都可以满足,从而保证电池302的性能长期处于最佳,且多样化的热管理方式,可以满足电池热管理低能耗的需求。B. When the
C、当电机102需要较大散热能力的时候,电机102可以同时使用电机散热器107和电池散热器309进行同时降温,这样在极端情况下充分利用两个散热器进行散热,较电机102单独匹配一个较大能力的散热器,可节约整车重量、布置空间和成本。C. When the
D、当空调负责能力较小的时候,空调系统可以选择使用单独的电机散热器107冷却冷凝器402,以达到降温的目的;当车辆进行快充的时候,电池302需要较大的降温能力,此时空调系统可以选择使用电机散热器107和电池散热器309组合给冷凝器402进行降温,同样可以节约单独匹配散热器的成本,减小单独匹配散热器占用的布置空间。D. When the air-conditioning capacity is small, the air-conditioning system can choose to use a
E、功能较多,集成度较高,对于整车来说,可以降低零部件成本,减小布置空间,降低整车成本和重量。E. There are many functions and a high degree of integration. For the whole vehicle, it can reduce the cost of parts, reduce the layout space, and reduce the cost and weight of the whole vehicle.
此外,本实施例还涉及一种车辆,车辆中设有如上的车辆热管理系统。本实施例的车辆与前述的车辆热管理系统相对于现有技术具有相同的有益效果,在此不再赘述。In addition, this embodiment also relates to a vehicle, in which the above vehicle thermal management system is installed. Compared with the prior art, the vehicle in this embodiment has the same beneficial effects as the aforementioned vehicle thermal management system, which will not be repeated here.
以上仅为本发明的较佳实施例而已,并不用以限制本发明,凡在本发明的精神和原则之内,所作的任何修改、等同替换、改进等,均应包含在本发明的保护范围之内。The above are only preferred embodiments of the present invention, and are not intended to limit the present invention. Any modifications, equivalent replacements, improvements, etc. made within the spirit and principles of the present invention shall be included in the protection scope of the present invention within.
Claims (10)
Priority Applications (1)
| Application Number | Priority Date | Filing Date | Title |
|---|---|---|---|
| CN202211305212.1A CN115447348A (en) | 2022-10-24 | 2022-10-24 | Vehicle thermal management system and method and vehicle |
Applications Claiming Priority (1)
| Application Number | Priority Date | Filing Date | Title |
|---|---|---|---|
| CN202211305212.1A CN115447348A (en) | 2022-10-24 | 2022-10-24 | Vehicle thermal management system and method and vehicle |
Publications (1)
| Publication Number | Publication Date |
|---|---|
| CN115447348A true CN115447348A (en) | 2022-12-09 |
Family
ID=84309905
Family Applications (1)
| Application Number | Title | Priority Date | Filing Date |
|---|---|---|---|
| CN202211305212.1A Pending CN115447348A (en) | 2022-10-24 | 2022-10-24 | Vehicle thermal management system and method and vehicle |
Country Status (1)
| Country | Link |
|---|---|
| CN (1) | CN115447348A (en) |
Cited By (5)
| Publication number | Priority date | Publication date | Assignee | Title |
|---|---|---|---|---|
| CN115923447A (en) * | 2023-01-09 | 2023-04-07 | 长城汽车股份有限公司 | Thermal management implementation method, device, equipment and vehicle |
| CN116160817A (en) * | 2023-01-18 | 2023-05-26 | 重庆赛力斯新能源汽车设计院有限公司 | Thermal management system and method for recycling waste heat of automobile |
| CN116834510A (en) * | 2023-07-05 | 2023-10-03 | 浙江吉利控股集团有限公司 | Vehicle heat exchange system, control method, device and storage medium |
| CN119526990A (en) * | 2024-11-25 | 2025-02-28 | 中国第一汽车股份有限公司 | Vehicle waste heat recovery system, control method, device and electronic equipment |
| CN119994311A (en) * | 2025-04-17 | 2025-05-13 | 广州小鹏汽车科技有限公司 | Thermal management system and vehicle |
Citations (4)
| Publication number | Priority date | Publication date | Assignee | Title |
|---|---|---|---|---|
| CN111251803A (en) * | 2018-11-30 | 2020-06-09 | 比亚迪股份有限公司 | Thermal management system of vehicle and vehicle |
| CN112339527A (en) * | 2020-12-01 | 2021-02-09 | 南京协众汽车空调集团有限公司 | New energy automobile thermal management system and working method thereof |
| CN214295559U (en) * | 2021-01-07 | 2021-09-28 | 深圳渝鹏新能源汽车检测研究有限公司 | Cooling, heating and heat management device for battery motor system of new energy automobile |
| WO2021218263A1 (en) * | 2020-04-26 | 2021-11-04 | 华为技术有限公司 | Refrigerant thermal management module, thermal management system and vehicle |
-
2022
- 2022-10-24 CN CN202211305212.1A patent/CN115447348A/en active Pending
Patent Citations (4)
| Publication number | Priority date | Publication date | Assignee | Title |
|---|---|---|---|---|
| CN111251803A (en) * | 2018-11-30 | 2020-06-09 | 比亚迪股份有限公司 | Thermal management system of vehicle and vehicle |
| WO2021218263A1 (en) * | 2020-04-26 | 2021-11-04 | 华为技术有限公司 | Refrigerant thermal management module, thermal management system and vehicle |
| CN112339527A (en) * | 2020-12-01 | 2021-02-09 | 南京协众汽车空调集团有限公司 | New energy automobile thermal management system and working method thereof |
| CN214295559U (en) * | 2021-01-07 | 2021-09-28 | 深圳渝鹏新能源汽车检测研究有限公司 | Cooling, heating and heat management device for battery motor system of new energy automobile |
Cited By (5)
| Publication number | Priority date | Publication date | Assignee | Title |
|---|---|---|---|---|
| CN115923447A (en) * | 2023-01-09 | 2023-04-07 | 长城汽车股份有限公司 | Thermal management implementation method, device, equipment and vehicle |
| CN116160817A (en) * | 2023-01-18 | 2023-05-26 | 重庆赛力斯新能源汽车设计院有限公司 | Thermal management system and method for recycling waste heat of automobile |
| CN116834510A (en) * | 2023-07-05 | 2023-10-03 | 浙江吉利控股集团有限公司 | Vehicle heat exchange system, control method, device and storage medium |
| CN119526990A (en) * | 2024-11-25 | 2025-02-28 | 中国第一汽车股份有限公司 | Vehicle waste heat recovery system, control method, device and electronic equipment |
| CN119994311A (en) * | 2025-04-17 | 2025-05-13 | 广州小鹏汽车科技有限公司 | Thermal management system and vehicle |
Similar Documents
| Publication | Publication Date | Title |
|---|---|---|
| CN114056052B (en) | An electric vehicle thermal management circuit, control method and pure electric vehicle | |
| CN107097664B (en) | An intelligent multi-loop electric vehicle thermal management system | |
| CN113335021B (en) | Waste heat recovery type whole vehicle thermal management system of extended-range hybrid electric vehicle | |
| CN114683804B (en) | A multi-source heat pump system for electric vehicles | |
| CN115447348A (en) | Vehicle thermal management system and method and vehicle | |
| CN113246801B (en) | A vehicle thermal management system for a fuel cell vehicle | |
| CN108749513B (en) | Electric motor car thermal management system | |
| CN105984304A (en) | Whole vehicle heat management system of pure electric vehicle | |
| CN109159657A (en) | Fuel cell thermal management system of whole | |
| CN205395697U (en) | Electrified hot management function's in pond vehicle air conditioning system | |
| CN109017272A (en) | Utilize the heat management system of the electric car of vehicle waste heat | |
| CN116194312A (en) | A multi-circuit heat pump air-conditioning system supporting low-temperature start-up of automobiles and automobile | |
| CN217863624U (en) | Thermal management system and vehicle | |
| CN112046239B (en) | Thermal management systems, electric vehicles | |
| CN112046236A (en) | Thermal management system, thermal management method and electric automobile | |
| WO2024152672A1 (en) | Vehicle air conditioner integrated with battery thermal management, and control method therefor | |
| CN220809067U (en) | Electric automobile thermal management system | |
| CN109927507A (en) | A kind of vehicle liquid stream cycling hot management system for electric vehicle | |
| CN116572707A (en) | Mixed motor vehicle type thermal management system integrating multiple operation modes | |
| CN112046237A (en) | Thermal management system, control method and electric vehicle | |
| CN118372605A (en) | Hybrid electric vehicle thermal management system and control method | |
| CN113665318A (en) | Control system and method for power battery of plug-in hybrid vehicle | |
| CN217170413U (en) | New energy automobile thermal management system | |
| CN116653539A (en) | Integrated thermal management framework and method for whole fuel cell automobile with self-adaptive temperature | |
| CN113561852B (en) | Energy-saving range-extending PHEV thermal management system |
Legal Events
| Date | Code | Title | Description |
|---|---|---|---|
| PB01 | Publication | ||
| PB01 | Publication | ||
| SE01 | Entry into force of request for substantive examination | ||
| SE01 | Entry into force of request for substantive examination |
