CN102817703A - Adjustment system with post-pressure of air compressor as control pressure - Google Patents
Adjustment system with post-pressure of air compressor as control pressure Download PDFInfo
- Publication number
- CN102817703A CN102817703A CN2012102998441A CN201210299844A CN102817703A CN 102817703 A CN102817703 A CN 102817703A CN 2012102998441 A CN2012102998441 A CN 2012102998441A CN 201210299844 A CN201210299844 A CN 201210299844A CN 102817703 A CN102817703 A CN 102817703A
- Authority
- CN
- China
- Prior art keywords
- pipe
- cavity volume
- engine
- moving body
- connecting tube
- Prior art date
- Legal status (The legal status is an assumption and is not a legal conclusion. Google has not performed a legal analysis and makes no representation as to the accuracy of the status listed.)
- Pending
Links
Images
Classifications
-
- Y—GENERAL TAGGING OF NEW TECHNOLOGICAL DEVELOPMENTS; GENERAL TAGGING OF CROSS-SECTIONAL TECHNOLOGIES SPANNING OVER SEVERAL SECTIONS OF THE IPC; TECHNICAL SUBJECTS COVERED BY FORMER USPC CROSS-REFERENCE ART COLLECTIONS [XRACs] AND DIGESTS
- Y02—TECHNOLOGIES OR APPLICATIONS FOR MITIGATION OR ADAPTATION AGAINST CLIMATE CHANGE
- Y02T—CLIMATE CHANGE MITIGATION TECHNOLOGIES RELATED TO TRANSPORTATION
- Y02T10/00—Road transport of goods or passengers
- Y02T10/10—Internal combustion engine [ICE] based vehicles
- Y02T10/12—Improving ICE efficiencies
Landscapes
- Supercharger (AREA)
Abstract
一种内燃机技术领域的压气机后压力作为控制压力的调节系统,包括:压气机、涡轮、发动机、连接管、容积腔、移动体、贯穿管和弹性部件,第一连接管的两端分别与发动机排气管、容积腔上壁面相连通,第三连接管的两端分别与容积腔右壁面、发动机进气管相连通,贯穿管贯穿移动体的上下两壁。在发动机工作过程中,移动体可以在容积腔内左右移动;在低速工况,移动体右侧压力较低,移动体向右移动,第一连接管和第二连接管不能相连通,发动机进气量相对增大,功率上升;在高速工况,移动体右侧压力较高,移动体向左移动,第一连接管和第二连接管相连通,发动机进气量相对减小,各缸爆压降低。本发明设计合理,结构简单,适用于发动机的涡轮增压系统。
An adjustment system for controlling the pressure after the compressor in the technical field of internal combustion engines, comprising: a compressor, a turbine, an engine, a connecting pipe, a volume chamber, a moving body, a through pipe and an elastic component, and the two ends of the first connecting pipe are respectively connected to the The exhaust pipe of the engine communicates with the upper wall of the volume chamber, the two ends of the third connecting pipe communicate with the right wall of the volume chamber and the engine intake pipe respectively, and the through pipe runs through the upper and lower walls of the moving body. During the working process of the engine, the moving body can move left and right in the volume cavity; in low-speed working conditions, the pressure on the right side of the moving body is low, and the moving body moves to the right, the first connecting pipe and the second connecting pipe cannot be connected, and the engine enters The air volume is relatively increased, and the power is increased; in high-speed working conditions, the pressure on the right side of the moving body is high, and the moving body moves to the left, the first connecting pipe and the second connecting pipe are connected, the air intake of the engine is relatively reduced, each cylinder The burst pressure is reduced. The invention has reasonable design and simple structure, and is suitable for the turbocharging system of the engine.
Description
技术领域 technical field
本发明涉及的是一种内燃机领域的排气系统,特别是增压发动机压气机后压力作为控制压力的调节系统。The invention relates to an exhaust system in the field of internal combustion engines, in particular to an adjustment system in which the post pressure of a supercharged engine compressor is used as the control pressure.
背景技术 Background technique
随着现代社会的发展,人们对发动机的动力性和经济性要求越来越高。在排量一定的情况下,要想提高发动机的输出功率,最有效的方法就是提供更多的燃料进行燃烧。通过喷油嘴向气缸提供更多的燃料很容易做到,然而要同时提供与增加的燃料量相匹配的空气量,却没那么容易做到;燃料在空气量不足的前提下进行燃烧,燃烧效果较差。当喷油量一定,气缸进气量较大时,则燃烧较好,油耗和排放较低。传统的自然吸气发动机完全依靠活塞向下运动时在气缸内形成的真空度吸入空气,这种传统的方式很难提供足够量的空气以支持燃料的完全燃烧。因此,想要为发动机的燃烧提供足够空气,使发动机的动力性和经济性较好,涡轮增压技术扮演着非常重要的角色。但是现有的涡轮增压系统都不能较好地兼顾发动机的低速工况与高速工况。With the development of modern society, people have higher and higher requirements on the power and economy of the engine. In the case of a certain displacement, the most effective way to increase the output power of the engine is to provide more fuel for combustion. It is easy to provide more fuel to the cylinder through the injector, but it is not so easy to provide the amount of air to match the increased amount of fuel at the same time; The effect is poor. When the fuel injection volume is constant and the cylinder air intake volume is large, the combustion is better, and the fuel consumption and emissions are lower. The traditional naturally aspirated engine completely relies on the vacuum formed in the cylinder to inhale air when the piston moves down. This traditional method is difficult to provide a sufficient amount of air to support the complete combustion of fuel. Therefore, in order to provide enough air for the combustion of the engine to make the engine more dynamic and economical, turbocharging technology plays a very important role. However, the existing turbocharging systems cannot take into account the low-speed working conditions and high-speed working conditions of the engine well.
经过对现有技术文献的检索发现,中国专利号ZL200410050996.3,专利名称:一种涡轮增压柴油机可变模件式脉冲转换增压装置,该专利技术提供了一种排气管内排气所占容积连续可变的装置,能较好地兼顾发动机的高速工况与低速工况;但是其排气管内排气所容积的变化是通过移动杆的上下移动来实现的,这就需要增加一套专门的控制机构来控制移动杆的移动,从而使增压系统结构变的比较复杂,而且在高温情况下其排气管系的密封性也较差。After searching the existing technical literature, it was found that Chinese patent number ZL200410050996.3, patent name: a variable modular pulse conversion supercharging device for a turbocharged diesel engine, the patented technology provides an exhaust device in the exhaust pipe The device with continuously variable volume can better take into account the high-speed and low-speed working conditions of the engine; but the change of the exhaust volume in the exhaust pipe is realized by moving the moving rod up and down, which requires an additional A special control mechanism is used to control the movement of the moving rod, so that the structure of the booster system becomes more complicated, and the sealing of the exhaust pipe system is also poor under high temperature conditions.
发明内容 Contents of the invention
本发明针对上述现有技术的不足,提供了一种压气机后压力作为控制压力的调节系统,能够较好的兼顾发动机的高速工况与低速工况。The present invention aims at the deficiencies of the above-mentioned prior art, and provides an adjustment system that uses the post-compressor pressure as the control pressure, which can better take into account the high-speed and low-speed working conditions of the engine.
本发明是通过以下技术方案来实现的,本发明包括:压气机进气管、压气机、发动机进气管、连接轴、发动机排气管、涡轮、涡轮出气管、发动机、第一连接管、第二连接管、第三连接管、容积腔、容积腔上壁面、容积腔下壁面、容积腔左壁面、容积腔右壁面、容积腔前壁面、容积腔后壁面、移动体、贯穿管和弹性部件,压气机与涡轮通过连接轴同轴相连,压气机的进出气口分别与压气机进气管的出气口、发动机进气管的进气口相连接,涡轮的进出气口分别与发动机排气管的出气口、涡轮出气管的进气口相连接,发动机的进出气口分别与发动机进气管的出气口、发动机排气管的进气口相连接,容积腔的横截面为长方形,容积腔上壁面、容积腔下壁面、容积腔左壁面、容积腔右壁面、容积腔前壁面、容积腔后壁面固结为一体,移动体安装在容积腔内并与容积腔的内壁面密封接触,第一连接管的两端分别与发动机排气管、容积腔上壁面相连通,第二连接管的一端与容积腔下壁面相连通,第二连接管的另一端通大气,第三连接管的两端分别与容积腔右壁面、发动机进气管相连通,贯穿管贯穿移动体的上下两壁面,移动体的右壁面通过弹性部件与容积腔右壁面相连接。The present invention is achieved through the following technical proposals, the present invention comprises: compressor intake pipe, compressor, engine intake pipe, connecting shaft, engine exhaust pipe, turbine, turbine outlet pipe, engine, first connecting pipe, second connecting pipe, third connecting pipe, volume chamber, volume chamber upper wall, volume chamber lower wall, volume chamber left wall, volume chamber right wall, volume chamber front wall, volume chamber rear wall, moving body, through pipe and elastic parts, The compressor and the turbine are connected coaxially through the connecting shaft, the air inlet and outlet of the compressor are respectively connected with the air outlet of the compressor intake pipe and the air inlet of the engine intake pipe, and the air inlet and outlet of the turbine are respectively connected with the air outlet of the engine exhaust pipe, The air inlet of the turbine outlet pipe is connected, and the air inlet and outlet of the engine are respectively connected with the air outlet of the engine air inlet pipe and the air inlet of the engine exhaust pipe. The wall surface, the left wall surface of the volume cavity, the right wall surface of the volume cavity, the front wall surface of the volume cavity, and the rear wall surface of the volume cavity are consolidated into one body, and the moving body is installed in the volume cavity and is in sealing contact with the inner wall surface of the volume cavity. They are respectively connected with the engine exhaust pipe and the upper wall of the volume chamber. One end of the second connecting pipe is connected with the lower wall of the volume chamber. The wall surface and the engine intake pipe are connected, the through pipe runs through the upper and lower walls of the mobile body, and the right wall surface of the mobile body is connected with the right wall surface of the volume cavity through elastic components.
进一步地,在本发明中,弹性部件为弹簧,第一连接管、第二连接管、贯穿管均为直圆管且内径相同,第一连接管的轴线与第二连接管的轴线重合,第一连接管的轴线与贯穿管的轴线在同一平面上。Further, in the present invention, the elastic component is a spring, the first connecting pipe, the second connecting pipe, and the through pipe are all straight round pipes with the same inner diameter, the axis of the first connecting pipe coincides with the axis of the second connecting pipe, and the second connecting pipe The axis of a connecting pipe is on the same plane as the axis of the through pipe.
在本发明的工作过程中,移动体可以在容积腔内左右移动,第二连接管的一端通大气。在低速工况,移动体右侧的容积腔内压力较低,在弹性部件的作用下,移动体向右移动,第一连接管和第二连接管不能相连通,发动机后的排气全部流入涡轮,涡轮的做功能力增强,从而使发动机进气量相对增大,功率上升;在高速工况,移动体右侧的容积腔内压力较高,移动体向左移动并拉伸弹性部件,第一连接管和第二连接管相连通,发动机后的排气有一部分流入大气,涡轮的做功能力减弱,从而使发动机进气量相对减小,各缸爆压降低。During the working process of the present invention, the moving body can move left and right in the volume cavity, and one end of the second connecting pipe is vented to the atmosphere. In low-speed working conditions, the pressure in the volume cavity on the right side of the moving body is low, and under the action of the elastic component, the moving body moves to the right, the first connecting pipe and the second connecting pipe cannot be connected, and all the exhaust gas behind the engine flows into Turbine, the working ability of the turbine is enhanced, so that the air intake of the engine is relatively increased, and the power is increased; under high-speed conditions, the pressure in the volume cavity on the right side of the moving body is relatively high, and the moving body moves to the left and stretches the elastic components. The first connecting pipe is connected with the second connecting pipe, and part of the exhaust gas behind the engine flows into the atmosphere, and the working ability of the turbine is weakened, so that the intake air volume of the engine is relatively reduced, and the explosion pressure of each cylinder is reduced.
与现有技术相比,本发明具有如下有益效果:本发明可以使发动机在低速工况时进气流量相对增大,功率上升;在高速工况时,进气流量相对减小,各缸爆压降低;而且容积腔内温度较低,移动板与容积腔之间的密封问题也容易解决。Compared with the prior art, the present invention has the following beneficial effects: the present invention can make the intake air flow of the engine relatively increase when the engine is operating at a low speed, and the power is increased; The pressure drops; and the temperature in the volume cavity is low, and the sealing problem between the moving plate and the volume cavity is also easy to solve.
附图说明 Description of drawings
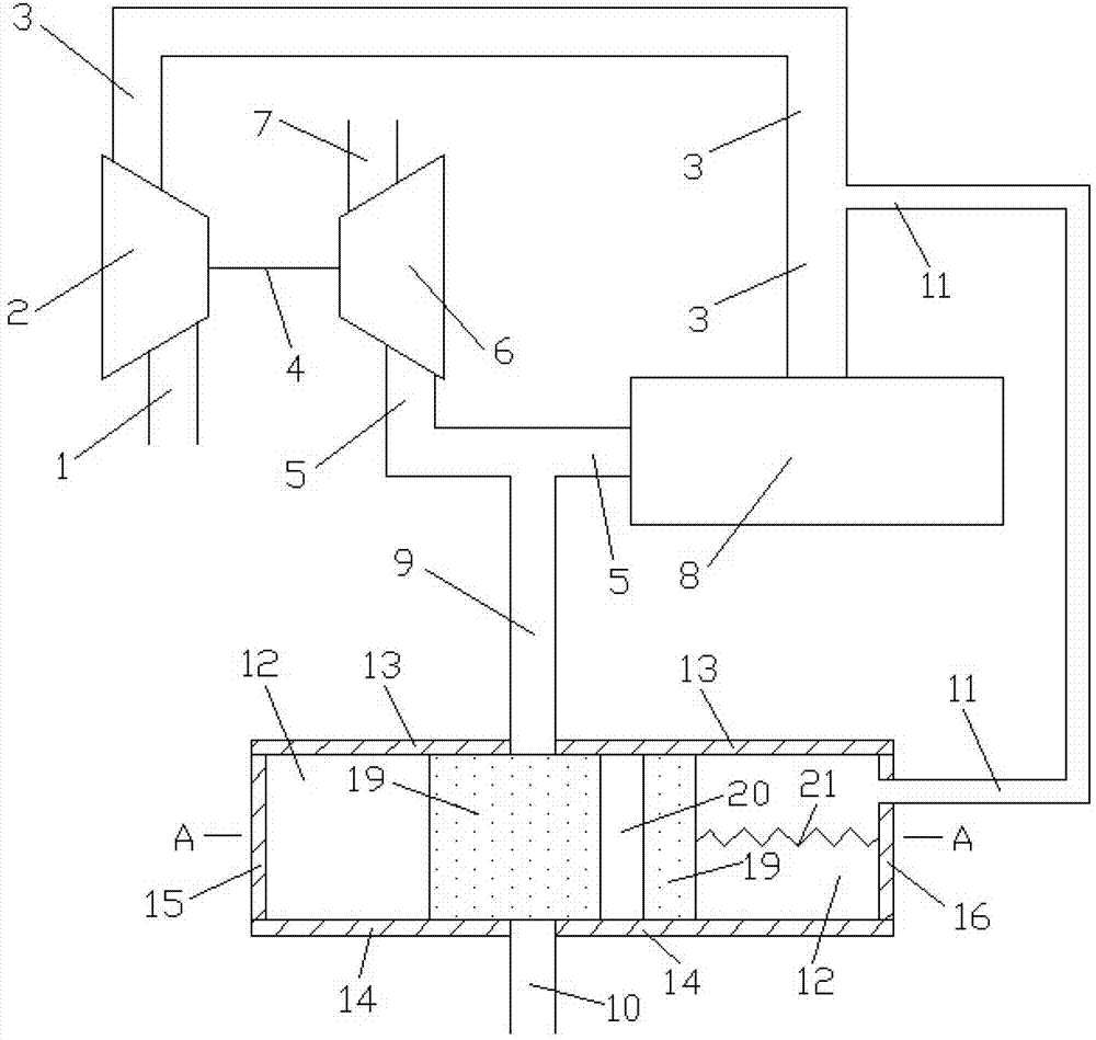
图1为本发明压气机后压力作为控制压力的调节系统的结构示意图;Fig. 1 is the structural representation of the regulating system of pressure after compressor of the present invention as control pressure;
图2为图1中A-A剖面的结构示意图;Fig. 2 is the structural representation of A-A section among Fig. 1;
其中:1、压气机进气管,2、压气机,3、发动机进气管,4、连接轴,5、发动机排气管,6、涡轮,7、涡轮出气管,8、发动机,9、第一连接管,10、第二连接管,11、第三连接管,12、容积腔,13、容积腔上壁面,14、容积腔下壁面,15、容积腔左壁面,16、容积腔右壁面,17、容积腔前壁面,18、容积腔后壁面,19、移动体,20、贯穿管,21、弹性部件。Among them: 1. Compressor intake pipe, 2. Compressor, 3. Engine intake pipe, 4. Connecting shaft, 5. Engine exhaust pipe, 6. Turbine, 7. Turbine outlet pipe, 8. Engine, 9. First Connecting pipe, 10, the second connecting pipe, 11, the third connecting pipe, 12, the volume chamber, 13, the upper wall of the volume chamber, 14, the lower wall of the volume chamber, 15, the left wall of the volume chamber, 16, the right wall of the volume chamber, 17. The front wall of the volume chamber, 18. The rear wall of the volume chamber, 19. The moving body, 20. The through pipe, 21. The elastic part.
具体实施方式 Detailed ways
下面结合附图对本发明的实施例作详细说明,本实施例以本发明技术方案为前提,给出了详细的实施方式和具体的操作过程,但本发明的保护范围不限于下述的实施例。The embodiments of the present invention will be described in detail below in conjunction with the accompanying drawings. This embodiment is based on the technical solution of the present invention, and provides detailed implementation methods and specific operating procedures, but the scope of protection of the present invention is not limited to the following embodiments. .
实施例Example
如图1和图2所示,本发明包括:包括压气机进气管1、压气机2、发动机进气管3、连接轴4、发动机排气管5、涡轮6、涡轮出气管7、发动机8、第一连接管9、第二连接管10、第三连接管11、容积腔12、容积腔上壁面13、容积腔下壁面14、容积腔左壁面15、容积腔右壁面16、容积腔前壁面17、容积腔后壁面18、移动体19、贯穿管20和弹性部件21,压气机2与涡轮6通过连接轴4同轴相连,压气机2的进出气口分别与压气机进气管1的出气口、发动机进气管3的进气口相连接,涡轮6的进出气口分别与发动机排气管5的出气口、涡轮出气管7的进气口相连接,发动机8的进出气口分别与发动机进气管3的出气口、发动机排气管5的进气口相连接,容积腔12的横截面为长方形,容积腔上壁面13、容积腔下壁面14、容积腔左壁面15、容积腔右壁面16、容积腔前壁面17、容积腔后壁面18固结为一体,移动体19安装在容积腔12内并与容积腔12的内壁面密封接触,第一连接管9的两端分别与发动机排气管5、容积腔上壁面13相连通,第二连接管10的一端与容积腔下壁面14相连通,第二连接管10的另一端通大气,第三连接管11的两端分别与容积腔右壁面16、发动机进气管3相连通,贯穿管20贯穿移动体19的上下两壁面,移动体19的右壁面通过弹性部件21与容积腔右壁面16相连接,弹性部件21为弹簧,第一连接管9、第二连接管10、贯穿管20均为直圆管且内径相同,第一连接管9的轴线与第二连接管10的轴线重合,第一连接管9的轴线与贯穿管20的轴线在同一平面上。As shown in Fig. 1 and Fig. 2, the present invention comprises: comprise compressor inlet pipe 1, compressor 2,
在本发明的工作过程中,移动体19可以在容积腔12内左右移动,第二连接管10的一端通大气。在低速工况,移动体12右侧的容积腔内压力较低,在弹性部件21的作用下,移动体12向右移动,第一连接管9和第二连接管10不能相连通,发动机后的排气全部流入涡轮6,涡轮6的做功能力增强,从而使发动机8进气量相对增大,功率上升;在高速工况,移动体12右侧的容积腔内压力较高,移动体12向左移动并拉伸弹性部件21,第一连接管9和第二连接管10相连通,发动机后的排气有一部分流入大气,涡轮6的做功能力减弱,从而使发动机8进气量相对减小,各缸爆压降低。因此,本发明可以较好地兼顾发动机的低速工况与高速工况。During the working process of the present invention, the moving
Claims (2)
- Behind the gas compressor pressure as the regulating system of pilot pressure; Comprise compressor air inlet machine pipe (1), gas compressor (2), engine air inlet tube (3), coupling shaft (4), engine exhaust pipe (5), turbine (6), turbine steam outlet pipe (7) and motor (8); Gas compressor (2) and turbine (6) are through coaxial linking to each other of coupling shaft (4); The air inlet/outlet of gas compressor (2) is connected with the air outlet of compressor air inlet machine pipe (1), the suction port of engine air inlet tube (3) respectively; The air inlet/outlet of turbine (6) is connected with the air outlet of engine exhaust pipe (5), the suction port of turbine steam outlet pipe (7) respectively; The air inlet/outlet of motor (8) is connected with the air outlet of engine air inlet tube (3), the suction port of engine exhaust pipe (5) respectively; It is characterized in that also comprising first connecting tube (9), second connecting tube (10), the 3rd connecting tube (11), cavity volume (12), cavity volume upper wall surface (13), cavity volume lower wall surface (14), cavity volume left side wall (15), cavity volume right wall (16), cavity volume front face (17), cavity volume rear surface (18), moving body (19), run through pipe (20) and elastic member (21); The cross section of cavity volume (12) is a rectangular; Cavity volume upper wall surface (13), cavity volume lower wall surface (14), cavity volume left side wall (15), cavity volume right wall (16), cavity volume front face (17), cavity volume rear surface (18) is fixed is one; Moving body (19) is installed in the cavity volume (12) and with the internal face sealing of cavity volume (12) and contacts; The two ends of first connecting tube (9) are connected with engine exhaust pipe (5), cavity volume upper wall surface (13) respectively; One end of second connecting tube (10) is connected with cavity volume lower wall surface (14); The other end of second connecting tube (10) leads to atmosphere; The two ends of the 3rd connecting tube (11) are connected with the right wall (16) of cavity volume, engine air inlet tube (3) respectively, run through two walls up and down that pipe (20) runs through moving body (19), and the right wall of moving body (19) is connected with the right wall of cavity volume (16) through elastic member (21).
- 2. pressure is as the regulating system of pilot pressure behind the gas compressor according to claim 1; It is characterized in that said elastic member (21) is a spring; Said first connecting tube (9), second connecting tube (10), run through that pipe (20) is straight pipe and internal diameter is identical; The dead in line of the axis of first connecting tube (9) and second connecting tube (10), the axis of first connecting tube (9) and the axis that runs through pipe (20) are at grade.
Priority Applications (1)
| Application Number | Priority Date | Filing Date | Title |
|---|---|---|---|
| CN2012102998441A CN102817703A (en) | 2012-08-21 | 2012-08-21 | Adjustment system with post-pressure of air compressor as control pressure |
Applications Claiming Priority (1)
| Application Number | Priority Date | Filing Date | Title |
|---|---|---|---|
| CN2012102998441A CN102817703A (en) | 2012-08-21 | 2012-08-21 | Adjustment system with post-pressure of air compressor as control pressure |
Publications (1)
| Publication Number | Publication Date |
|---|---|
| CN102817703A true CN102817703A (en) | 2012-12-12 |
Family
ID=47302086
Family Applications (1)
| Application Number | Title | Priority Date | Filing Date |
|---|---|---|---|
| CN2012102998441A Pending CN102817703A (en) | 2012-08-21 | 2012-08-21 | Adjustment system with post-pressure of air compressor as control pressure |
Country Status (1)
| Country | Link |
|---|---|
| CN (1) | CN102817703A (en) |
Cited By (5)
| Publication number | Priority date | Publication date | Assignee | Title |
|---|---|---|---|---|
| CN104791082A (en) * | 2015-03-30 | 2015-07-22 | 上海交通大学 | Exhaust leading-out pipe system |
| CN104791083A (en) * | 2015-03-30 | 2015-07-22 | 上海交通大学 | Pressure coordination control device |
| CN104791081A (en) * | 2015-03-30 | 2015-07-22 | 上海交通大学 | Pressure comparison adjustment system |
| CN104847477A (en) * | 2015-03-30 | 2015-08-19 | 上海交通大学 | Mechanical Throat Adjustment Device |
| CN104847478A (en) * | 2015-03-30 | 2015-08-19 | 上海交通大学 | Air inlet leading out pipeline system |
Citations (6)
| Publication number | Priority date | Publication date | Assignee | Title |
|---|---|---|---|---|
| CN2114074U (en) * | 1991-09-19 | 1992-08-26 | 铁道部大连机车车辆工厂 | Surge-proof valve for turbosuperchargers |
| US6295814B1 (en) * | 1997-04-23 | 2001-10-02 | Daimlerchrysler Ag | Internal-combustion engine with an exhaust gas turbocharger |
| JP2006283677A (en) * | 2005-03-31 | 2006-10-19 | Yamada Seisakusho Co Ltd | Flow passage changeover valve |
| CN2924201Y (en) * | 2006-05-30 | 2007-07-18 | 宝山钢铁股份有限公司 | Automatic cutoff and pressure release plunger valve for pressure meter |
| CN101403442A (en) * | 2007-12-27 | 2009-04-08 | 奇瑞汽车股份有限公司 | Valve and system used for turbosupercharger recirculation |
| DE102010060882A1 (en) * | 2010-09-29 | 2012-03-29 | Hyundai Motor Co. | Turbocharger with pressure surge preventing valve |
-
2012
- 2012-08-21 CN CN2012102998441A patent/CN102817703A/en active Pending
Patent Citations (6)
| Publication number | Priority date | Publication date | Assignee | Title |
|---|---|---|---|---|
| CN2114074U (en) * | 1991-09-19 | 1992-08-26 | 铁道部大连机车车辆工厂 | Surge-proof valve for turbosuperchargers |
| US6295814B1 (en) * | 1997-04-23 | 2001-10-02 | Daimlerchrysler Ag | Internal-combustion engine with an exhaust gas turbocharger |
| JP2006283677A (en) * | 2005-03-31 | 2006-10-19 | Yamada Seisakusho Co Ltd | Flow passage changeover valve |
| CN2924201Y (en) * | 2006-05-30 | 2007-07-18 | 宝山钢铁股份有限公司 | Automatic cutoff and pressure release plunger valve for pressure meter |
| CN101403442A (en) * | 2007-12-27 | 2009-04-08 | 奇瑞汽车股份有限公司 | Valve and system used for turbosupercharger recirculation |
| DE102010060882A1 (en) * | 2010-09-29 | 2012-03-29 | Hyundai Motor Co. | Turbocharger with pressure surge preventing valve |
Cited By (5)
| Publication number | Priority date | Publication date | Assignee | Title |
|---|---|---|---|---|
| CN104791082A (en) * | 2015-03-30 | 2015-07-22 | 上海交通大学 | Exhaust leading-out pipe system |
| CN104791083A (en) * | 2015-03-30 | 2015-07-22 | 上海交通大学 | Pressure coordination control device |
| CN104791081A (en) * | 2015-03-30 | 2015-07-22 | 上海交通大学 | Pressure comparison adjustment system |
| CN104847477A (en) * | 2015-03-30 | 2015-08-19 | 上海交通大学 | Mechanical Throat Adjustment Device |
| CN104847478A (en) * | 2015-03-30 | 2015-08-19 | 上海交通大学 | Air inlet leading out pipeline system |
Similar Documents
| Publication | Publication Date | Title |
|---|---|---|
| CN102588076A (en) | Volume cavity regulating intake device | |
| CN102678283A (en) | Engine exhaust gas bypass device | |
| CN102562369A (en) | Exhaust recirculating system controlled by aid of air inlet pressure | |
| CN102817703A (en) | Adjustment system with post-pressure of air compressor as control pressure | |
| CN102678282A (en) | Regulating system with air intake and discharge combined mechanism | |
| CN102678274A (en) | Double-penetration tubular volume cavity structure | |
| CN102678275A (en) | Air feeding and discharging adjustment system with multiple connection pipes | |
| CN102808688A (en) | Switchable turbocharging system | |
| CN102767423A (en) | Parallel gas path system with switching mechanism | |
| CN102562281A (en) | Exhaust recirculating system controlled by exhaust pressure | |
| CN102720582A (en) | Compressor and turbine homo-mechanism regulating mechanism | |
| CN104612810A (en) | Device continuously variable in intake-tube volume | |
| CN102787949A (en) | Pneumatic intake-exhaust circulation device | |
| CN102678269A (en) | Supercharged engine air inlet pipe deflating system | |
| CN102606278A (en) | Air inlet device with elastic component | |
| CN102808699A (en) | Two gas circuit partition and connection switching device | |
| CN102678272A (en) | Regulating device for air intake and discharge flow of supercharger | |
| CN102562370A (en) | Exhaust gas recirculation system regulated by intake pressure | |
| CN102767425B (en) | Switching device for admission passage and exhaust passage | |
| CN102767449A (en) | Cross gas intake and exhaust system | |
| CN102720583B (en) | Displacement cavity type homo-mechanism intake and exhaust regulating device | |
| CN102678273A (en) | Self-matching adjusting device for air intake flow and environmental pressure | |
| CN202756124U (en) | Up-and-down moving device of moving body | |
| CN102678279A (en) | Deflation type gas compressor surge regulation mechanism | |
| CN102678285A (en) | Exhaust back pressure and environmental pressure self-adaption type mechanical regulation device |
Legal Events
| Date | Code | Title | Description |
|---|---|---|---|
| C06 | Publication | ||
| PB01 | Publication | ||
| C10 | Entry into substantive examination | ||
| SE01 | Entry into force of request for substantive examination | ||
| C02 | Deemed withdrawal of patent application after publication (patent law 2001) | ||
| WD01 | Invention patent application deemed withdrawn after publication |
Application publication date: 20121212 |
