CN102413616B - 一种基于电力线载波通信技术的智能照明系统 - Google Patents
一种基于电力线载波通信技术的智能照明系统 Download PDFInfo
- Publication number
- CN102413616B CN102413616B CN2011103896525A CN201110389652A CN102413616B CN 102413616 B CN102413616 B CN 102413616B CN 2011103896525 A CN2011103896525 A CN 2011103896525A CN 201110389652 A CN201110389652 A CN 201110389652A CN 102413616 B CN102413616 B CN 102413616B
- Authority
- CN
- China
- Prior art keywords
- circuit
- master controller
- led lamp
- controller
- responsible
- Prior art date
- Legal status (The legal status is an assumption and is not a legal conclusion. Google has not performed a legal analysis and makes no representation as to the accuracy of the status listed.)
- Expired - Fee Related
Links
- 238000004891 communication Methods 0.000 title claims abstract description 57
- 238000005286 illumination Methods 0.000 title claims abstract description 14
- 238000005516 engineering process Methods 0.000 title abstract description 12
- 230000006870 function Effects 0.000 claims description 19
- 230000002159 abnormal effect Effects 0.000 claims description 4
- 238000001514 detection method Methods 0.000 claims description 4
- 239000004065 semiconductor Substances 0.000 claims description 4
- 230000000694 effects Effects 0.000 abstract description 4
- 230000005540 biological transmission Effects 0.000 description 9
- 230000007547 defect Effects 0.000 description 6
- 238000012423 maintenance Methods 0.000 description 3
- 238000010276 construction Methods 0.000 description 2
- 238000011161 development Methods 0.000 description 2
- 238000000034 method Methods 0.000 description 2
- 230000008859 change Effects 0.000 description 1
- 238000012937 correction Methods 0.000 description 1
- 238000013461 design Methods 0.000 description 1
- 238000010586 diagram Methods 0.000 description 1
- 230000005611 electricity Effects 0.000 description 1
- 238000004134 energy conservation Methods 0.000 description 1
- 230000007407 health benefit Effects 0.000 description 1
- 230000006872 improvement Effects 0.000 description 1
- 238000012544 monitoring process Methods 0.000 description 1
- 230000008569 process Effects 0.000 description 1
- 230000008054 signal transmission Effects 0.000 description 1
- 239000007858 starting material Substances 0.000 description 1
- 238000012360 testing method Methods 0.000 description 1
- 238000012546 transfer Methods 0.000 description 1
Images
Classifications
-
- Y—GENERAL TAGGING OF NEW TECHNOLOGICAL DEVELOPMENTS; GENERAL TAGGING OF CROSS-SECTIONAL TECHNOLOGIES SPANNING OVER SEVERAL SECTIONS OF THE IPC; TECHNICAL SUBJECTS COVERED BY FORMER USPC CROSS-REFERENCE ART COLLECTIONS [XRACs] AND DIGESTS
- Y02—TECHNOLOGIES OR APPLICATIONS FOR MITIGATION OR ADAPTATION AGAINST CLIMATE CHANGE
- Y02B—CLIMATE CHANGE MITIGATION TECHNOLOGIES RELATED TO BUILDINGS, e.g. HOUSING, HOUSE APPLIANCES OR RELATED END-USER APPLICATIONS
- Y02B20/00—Energy efficient lighting technologies, e.g. halogen lamps or gas discharge lamps
- Y02B20/40—Control techniques providing energy savings, e.g. smart controller or presence detection
Landscapes
- Circuit Arrangement For Electric Light Sources In General (AREA)
Abstract
本发明公布了一种基于电力线载波通信技术的智能照明系统,其特征在于:其包括主控制器、多个从控制器和LED灯组,所述主控制器和多个从控制器之间通过电力线进行数据通信,每个从控制器控制一组LED灯组。本发明对LED灯组进行智能化管理,通过每个区域内的自然光的光照度、人员走动情况合理设置该区域内的灯具的开、关及亮度,同时能够通过触摸屏手动输入控制命令控制每个区域内的灯具的开、关及亮度,在保证照明质量的前提下具有明显的节能效果;同时采用电力线载波通信技术,利用原有的照明线路,无需布线,通信可靠,节约了布线成本,解决了通信质量和安全问题。
Description
技术领域
本发明涉及一种家居照明系统,尤其涉及一种家居LED智能照明系统。
背景技术
随着人们生活质量的不断提高,人们对照明的需求也越来越高,从最初提供亮度的基本功能到现在多方面的需求:除了提供适宜的环境亮度以外,还要营造优雅舒适的氛围,用户方要求控制方式灵活方便,能够实现按需配置,同时实现节能、降低运行费用、有益身体健康;施工方要求安装简单、维护方便;设计方要求系统提供满足用户多样性要求的各种技术手段。需求的变化导致控制方式的改进:从传统的机械开关演变成为现在综合计算机网络技术、通信技术、电子技术的智能照明系统。
随着半导体照明技术的发展,LED照明器具在人们的日常生活中的应用越来越广泛。与传统日光灯相比,10W LED日光灯要比传统40W日光灯还要亮,16W LED日光灯要比传统64W日光灯还要亮,LED日光灯采用最新的LED光源技术,节电高达70%以上,几乎免维护,无需经常更换灯管、镇流器、启辉器,光线柔和,光谱纯,有利于使用者的视力保护及身体健康,是国家绿色节能照明工程重点开发的产品之一,是目前取代传统日光灯的最理想产品。
为了满足上述需求,实现智能照明,有人发明了一种基于ZigBee与ARM技术的智能家居LED照明系统(申请号:CN200920252039.7),该照明系统由ZigBee网关、至少一个ZigBee路由器、多个终端设备组成,其中终端设备包括ZigBee终端节点、调光模块和LED灯具。ZigBee网关采用ARM处理器芯片,路由器与终端设备采用8051芯片。该照明系统解决了传统照明开关只有单一的开关功能的缺陷,能够实现远程照明控制、照明时间控制及照明色彩控制,能够满足人们对家居生活照明质量的基本要求,节约了能源,实现了家庭生活信息化。
但是,此照明系统不能根据自然光的照度实时自动调光,不能实现人来灯亮,人走灯灭的人性化配置,同时在家庭这个环境中,墙多以及家用电器多这些特征会影响无线传输的质量,如果架设专用有线网络又增加了成本。低压电力线载波通信技术是唯一不需要重新架设网络,只要有电线,就能进行数据通信的有线通信方式。但是,利用低压电力线作为传输媒介具有噪声大,安全性低,存在信号衰减,拓扑特性较为复杂等缺陷。
发明内容
本发明的目的在于针对现有技术的缺陷提供一种信号传输稳定,节能降耗的智能照明系统。
本发明为实现上述目的,采用如下技术方案:
一种基于电力线载波通信技术的智能照明系统,其特征在于:其包括主控制器、多个从控制器和LED灯组,所述主控制器和多个从控制器之间通过电力线进行数据通信,每个从控制器控制一组LED灯组,其中
所述主控制器用于实现实时显示LED灯组的动态信息、与从控制器之间的数据通信、按照预先设定好的照明策略自动控制LED灯组的开关及亮度、通过触摸方式手动输入控制命令控制LED灯组的开关及亮度、事件任务调度、读取数据记录、监视事件及报警应答功能;从控制器用于实现自然光的照度采集、人体红外采集、LED灯组动态信息采集、直接控制LED灯的亮度及亮灭、与主控制器之间的数据通信。
所述主控制器可以与控制中心相连接。
其进一步特征在于:所述主控制器包括MCU、电源电路、时钟电路、复位电路、存储器电路、触摸显示电路、电力线通信接口电路、声光报警电路、外部设备接口电路;其中所述MCU采用基于ARMv7架构的Cortex-M3内核的处理器芯片,主要负责控制和协调各模块实现预设置的功能;所述电源电路用于产生工作电压为主控制器供电;所述时钟电路主要负责为主控制器提供系统参考时钟;所述存储器电路用于存储每组LED灯的工作参数和重要历史运行数据,它采用非易失性存储器件,不受掉电影响,能够保证主控制器在重新上电后恢复正常工作状态;所述触摸显示电路主要负责显示LED灯组的动态信息,通过触摸方式手动输入控制命令;所述电力线通信接口电路主要负责发送主控制器的控制信息给从控制器、接收从控制器发给主控制器的数据信息;所述声光报警电路主要负责对系统出现异常时进行声光报警;所述外部设备接口电路主要负责方便以后实现扩展功能,能够通过此模块将控制中心与主控制器连接,实现远程控制、群组管理等功能。
所述从控制器包括MCU、时钟电路、电力线通信接口电路、红外检测电路、光照检测电路、数据采集电路;其中所述MCU采用单片机,主要负责通过PWM方式控制LED灯组的开、关及亮度;所述红外检测电路采用热释电红外线传感器,用于检测特定区域内有无人员走动;所述光照检测电路主要负责检测特定区域自然光的光照度;所述数据采集电路主要负责采集LED灯组的动态信息。
优选的:所述主控制器与从控制器之间主要是通过电力线采用Lonworks通信协议进行数据通信。
本发明的积极效果是:
(1)本发明对LED灯组进行智能化管理,通过每个区域内的自然光的光照度、人员走动情况合理设置该区域内的灯具的开、关及亮度,同时能够通过触摸屏手动输入控制命令控制每个区域内的灯具的开、关及亮度,在保证照明质量的前提下具有明显的节能效果;
(2)本发明采用电力线载波通信技术,利用原有的照明线路,无需布线,通信可靠,节约了布线成本、解决了通信质量和安全问题;
(3)本发明能够实时显示系统运行参数,具有自动报警功能;
(4)本发明通过电力线采用Lonworks通信协议进行数据传递,解决了信息在传输过程中的可靠性,稳定性以及安全性,能够明显提高了通信质量,解决了以电力线作为传输介质所存在的缺陷。
附图说明
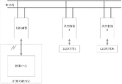
图 1 为本发明总体结构图;
图 2 为本发明硬件结构图;
图 3 为本发明通信协议层次结构图。
具体实施方式
如图1所示一种基于电力线载波通信技术的智能照明系统,其包括主控制器、多个从控制器和LED灯组,所述主控制器和多个从控制器之间通过电力线进行数据通信,每个从控制器控制一组LED灯组。扩展功能部分包括控制中心,控制中心与主控制器连接,控制中心与主控制器之间通过专用总线、以太网或者无线通信方式进行数据通信,这部分主要是为了考虑以后可能需要扩展控制中心模块实现应用于大型楼宇中的智能照明系统的群组监控功能。主控制器与从控制器之间采用电力线载波技术进行数据通信。
如图2所示本发明的主控制器包括MCU、电源电路、时钟电路、复位电路、存储器电路、触摸显示电路、电力线通信接口电路、声光报警电路、外部设备接口电路(如GPRS接口、Internet接口、USB接口、RS232串行接口)。
MCU:采用基于32位ARMv7架构的Cortex-M3内核的处理器芯片,主要负责控制和协调各模块实现预设置的功能;
电源电路:采用三相隔离供电方式进行供电,不论用户接交流电任意一相、两相、或三相,该电源电路均可产生工作电压;电源电路可输出DC3.3V、DC5V、DC12V直流电,以便为主控制器提供供电电压;
时钟电路:主要负责为主控制器提供系统参考时钟;
存储器电路:用于存储每组LED灯的工作参数和重要历史运行数据,它采用非易失性存储器件,不受掉电影响,能够保证主控制器在重新上电后恢复正常工作状态;
触摸显示电路:主要负责显示LED灯组的动态信息(亮度、电压、电流、功率),通过触摸方式手动输入控制命令;
电力线通信接口电路:主要负责发送主控制器的控制信息给从控制器、接收从控制器发给主控制器的数据信息;
声光报警电路:主要负责对系统出现异常时进行声光报警;
外部设备接口电路:主要负责方便以后实现扩展功能,能够通过此模块将控制中心与主控制器连接,实现远程控制、群组管理等功能。
本发明的各个从控制器结构相同,包括MCU、时钟电路、电力线通信接口电路、红
外检测电路、光照检测电路、数据采集电路。
MCU:采用单片机,主要负责通过PWM方式控制LED灯组的开、关及亮度;
红外检测电路:采用热释电红外线传感器,主要负责检测特定区域内有无人员走动;
光照检测电路:主要负责检测特定区域自然光的光照度;
数据采集电路:主要负责采集LED灯组的动态信息。
如图3所示,本发明的主控制器与从控制器之间通过电力线采用Lonworks通信协议进行数据通信。本发明中参照OSI模型并考虑到本发明需要实现的功能相对简单,故将协议分为三个层次:物理层、数据链路层、应用层。物理层位于通信协议的最底层。本发明通信协议的物理层为主控制器与从控制器之间的信号传输提供传输媒介与互连设备。本发明通信协议的数据链路层为网络层提供无差错的数据传输,对数据进行检错和纠错。本发明通信协议的应用层提供地址控制和重传控制功能。
本发明包括主控制器、从控制器和LED灯组。从控制器通过红外检测电路和光照检测电路检测特定区域内的自然光的光照度及人员走动情况,通过数据采集电路采集与该从控制器相对应的LED灯组的动态信息,并将检测和采集到的数据信息通过电力线通信接口电路发送给主控制器;同时接收来自主控制器的控制信息直接控制该从控制器相对应的LED灯组的亮、灭及亮度。主控制器通过声光报警电路可以实现在整个系统或系统中的某个模块发生异常时进行可听可见的报警,提醒使用者及时维护系统,实现了系统维护方便这一效果。主控制器通过电力线通信接口电路接收来自从控制器的数据信息,产生相应的控制信息,再通过电力线通信接口电路将控制信息发送给从控制器,并将接收到的LED灯组动态信息通过触摸显示电路实时显示出来;同时用户可通过触摸显示电路手动调节LED灯组的亮、灭及亮度。
本发明的主控制器与从控制器之间通过电力线采用Lonworks通信协议传输控制信息,根据本发明所需实现的功能,将协议分为物理层、数据链路层、应用层。通过本发明采用的通信协议,可以实现主控制器与从控制器之间通过电力线进行数据通信,可以实现数据的检错和纠错功能,可以实现自动重发功能。克服了电力线作为传输媒介过程中的缺陷。
Claims (3)
1.一种基于电力线载波通信技术的智能照明系统,其特征在于:其包括主控制器、多个从控制器和LED灯组,所述主控制器和多个从控制器之间通过电力线进行数据通信,每个从控制器控制一组LED灯组,其中
所述主控制器用于实现实时显示LED灯组的动态信息、与从控制器之间的数据通信、按照预先设定好的照明策略自动控制LED灯组的开关及亮度、通过触摸方式手动输入控制命令控制LED灯组的开关及亮度、事件任务调度、读取数据记录、监视事件及报警应答功能;
所述从控制器用于实现自然光的照度采集、人体红外采集、LED灯组动态信息采集、直接控制LED灯的亮度及亮灭、与主控制器之间的数据通信;
所述主控制器与控制中心相连接;
所述主控制器包括MCU、电源电路、时钟电路、复位电路、存储器电路、触摸显示电路、电力线通信接口电路、声光报警电路、外部设备接口电路;其中
所述MCU采用基于ARMv7架构的Cortex-M3内核的处理器芯片,主要负责控
制和协调各模块实现预设置的功能;
所述电源电路用于产生工作电压为主控制器供电;
所述时钟电路主要负责为主控制器提供系统参考时钟;
所述存储器电路用于存储每组LED灯的工作参数和重要历史运行数据,它采用非易失性存储器件,不受掉电影响,能够保证主控制器在重新上电后恢复正常工作状态;
所述触摸显示电路主要负责显示LED灯组的动态信息,通过触摸方式手动输入控制命令;
所述电力线通信接口电路主要负责发送主控制器的控制信息给从控制器、接收从控制器发给主控制器的数据信息;
所述声光报警电路主要负责对系统出现异常时进行声光报警;
所述外部设备接口电路主要负责方便以后实现扩展功能,能够通过此模块将控制中心与主控制器连接,实现远程控制、群组管理功能。
2.根据权利要求1所述的一种基于电力线载波通信技术的智能照明系统,其特征在于:所述从控制器包括MCU、时钟电路、电力线通信接口电路、红外检测电路、光照检测电路、数据采集电路;其中
所述MCU采用单片机,主要负责通过PWM方式控制LED灯组的开、关及亮度;
所述红外检测电路采用热释电红外线传感器,用于检测有无人员走动;
所述光照检测电路主要负责检测自然光的光照度;
所述数据采集电路主要负责采集LED灯组的动态信息。
3.根据权利要求1所述的一种基于电力线载波通信技术的智能照明系统,其特征在于:所述主控制器与从控制器之间是通过电力线采用Lonworks通信协议进行数据通信。
Priority Applications (1)
| Application Number | Priority Date | Filing Date | Title |
|---|---|---|---|
| CN2011103896525A CN102413616B (zh) | 2011-11-30 | 2011-11-30 | 一种基于电力线载波通信技术的智能照明系统 |
Applications Claiming Priority (1)
| Application Number | Priority Date | Filing Date | Title |
|---|---|---|---|
| CN2011103896525A CN102413616B (zh) | 2011-11-30 | 2011-11-30 | 一种基于电力线载波通信技术的智能照明系统 |
Publications (2)
| Publication Number | Publication Date |
|---|---|
| CN102413616A CN102413616A (zh) | 2012-04-11 |
| CN102413616B true CN102413616B (zh) | 2013-11-20 |
Family
ID=45915371
Family Applications (1)
| Application Number | Title | Priority Date | Filing Date |
|---|---|---|---|
| CN2011103896525A Expired - Fee Related CN102413616B (zh) | 2011-11-30 | 2011-11-30 | 一种基于电力线载波通信技术的智能照明系统 |
Country Status (1)
| Country | Link |
|---|---|
| CN (1) | CN102413616B (zh) |
Families Citing this family (22)
| Publication number | Priority date | Publication date | Assignee | Title |
|---|---|---|---|---|
| CN102769971B (zh) * | 2012-07-02 | 2016-09-28 | 上海广茂达光艺科技股份有限公司 | 用于led智能灯的现场总线控制系统 |
| CN102970802A (zh) * | 2012-11-27 | 2013-03-13 | 四川省电力公司内江电业局 | 一种利用电力线传输信号指令的路灯控制器 |
| CN103064323A (zh) * | 2012-12-13 | 2013-04-24 | 广西星宇智能电气有限公司 | 用于有源电力滤波器的并行控制方法 |
| CN103123596A (zh) * | 2013-03-14 | 2013-05-29 | 厦门亿联网络技术股份有限公司 | 一种利用mcu对主芯片进行复位的方法 |
| CN103200741A (zh) * | 2013-04-10 | 2013-07-10 | 武汉华炬光电有限公司 | 一种基于环境照度自适应技术的led智能照明系统 |
| CN103249232A (zh) * | 2013-05-24 | 2013-08-14 | 国家电网公司 | 一种路灯智能照明控制系统 |
| CN103415127B (zh) * | 2013-08-31 | 2016-01-20 | 西安电子科技大学 | 智能彩色led景观灯控制系统及方法 |
| CN103441913B (zh) * | 2013-09-05 | 2016-06-08 | 桂林电子科技大学 | 低压直流电力线总线通信系统和通信方法 |
| CN104703328A (zh) * | 2013-12-09 | 2015-06-10 | 国家电网公司 | 变电站的照明控制系统 |
| DK3099972T3 (da) | 2014-01-30 | 2023-01-30 | Signify Holding Bv | Gruppering af belysningsenheder |
| CN103885432A (zh) * | 2014-04-02 | 2014-06-25 | 侯凤存 | 一种智能家居控制系统 |
| ITVR20150061A1 (it) * | 2015-04-14 | 2016-10-14 | Hangar Srl | Dispositivo di comando per lampade |
| CN105188200B (zh) * | 2015-08-25 | 2017-12-15 | 重庆邮电大学 | 基于生物信息反馈的智慧情景照明灯 |
| CN106873538A (zh) * | 2015-12-10 | 2017-06-20 | 魏廉 | 一种基于照明回路的智能家居控制系统 |
| CN105406901B (zh) * | 2015-12-11 | 2018-04-03 | 国网北京市电力公司 | 用于电力系统的信息采集系统 |
| US20190191518A1 (en) * | 2016-08-19 | 2019-06-20 | Lucis Technologies (Shanghai) Co., Ltd. | System and method for controlling appliances |
| CN106658844A (zh) * | 2016-12-19 | 2017-05-10 | 天津港联盟国际集装箱码头有限公司 | 轮胎吊的led光源节能系统 |
| CN106793332B (zh) * | 2017-01-12 | 2018-10-09 | 河南智圣普电子技术有限公司 | 自由分区实施不同策略的照明控制系统及方法 |
| CN110602826B (zh) * | 2019-09-19 | 2021-01-12 | 深圳市紫光照明技术股份有限公司 | 一种智能灯控系统 |
| CN112118660A (zh) * | 2020-09-18 | 2020-12-22 | 浙江瑞瀛物联科技有限公司 | 一种单火开关多控电路 |
| CN113099575B (zh) * | 2021-04-07 | 2022-10-11 | 深圳市优威电气技术有限公司 | 一种基于多类电源输入的led电源控制方法和系统 |
| CN112954866B (zh) * | 2021-05-14 | 2022-04-12 | 浙江纳特智能网络工程有限公司 | 一种智能化物联网楼宇照明控制系统 |
Family Cites Families (4)
| Publication number | Priority date | Publication date | Assignee | Title |
|---|---|---|---|---|
| CN201123156Y (zh) * | 2007-11-29 | 2008-09-24 | 聊城大学 | 一种路灯节能控制系统 |
| CN201134954Y (zh) * | 2007-12-26 | 2008-10-15 | 北华大学 | 电力线载波远程群控照明节电系统 |
| CN201374845Y (zh) * | 2009-03-17 | 2009-12-30 | 重庆乔亚电子有限公司 | 智能化led路灯控制系统 |
| CN202396037U (zh) * | 2011-11-30 | 2012-08-22 | 无锡芯响电子科技有限公司 | 一种基于电力线载波通信技术的智能照明系统 |
-
2011
- 2011-11-30 CN CN2011103896525A patent/CN102413616B/zh not_active Expired - Fee Related
Also Published As
| Publication number | Publication date |
|---|---|
| CN102413616A (zh) | 2012-04-11 |
Similar Documents
| Publication | Publication Date | Title |
|---|---|---|
| CN102413616B (zh) | 一种基于电力线载波通信技术的智能照明系统 | |
| CN101282605B (zh) | 基于ZigBee传感网的节能型室内照明无线智能控制系统及控制方法 | |
| ES2902680T3 (es) | Control de iluminación distribuido | |
| CN203225938U (zh) | 低压直流集中供电led灯具的智能控制系统 | |
| CN107734760B (zh) | 物联网照明控制系统 | |
| CN202396037U (zh) | 一种基于电力线载波通信技术的智能照明系统 | |
| CN202127530U (zh) | 基于Zigbee网络的智能LED照明系统 | |
| CN103249232A (zh) | 一种路灯智能照明控制系统 | |
| CN103763816B (zh) | 一种用于户外照明系统的集中供电系统 | |
| CN104837265A (zh) | 一种家居照明智能监控系统 | |
| CN204423123U (zh) | 教室照明智能控制及教室占用信息发布系统 | |
| CN103997829B (zh) | 基于直流低压led灯的智能无线照明装置 | |
| CN109219212B (zh) | 一种基于机器人的智慧家庭的灯光控制系统 | |
| CN110572895B (zh) | 子母照明装置、子母照明装置的控制方法及智能照明系统 | |
| CN103762712A (zh) | 一种对户外照明系统进行集中供电的改造方法 | |
| RU120308U1 (ru) | Интеллектуальная светодиодная система освещения и светильник интеллектуальной светодиодной системы освещения | |
| CN107918287A (zh) | 一种基于能耗管理的远程控制照明系统 | |
| CN203504827U (zh) | 智能照明控制系统 | |
| CN202634798U (zh) | 单灯联网节能控制终端 | |
| CN107940361A (zh) | 一种具有远程控制的led可投影式路灯 | |
| CN200997711Y (zh) | 照明网络的自适应节能控制子系统 | |
| CN205213117U (zh) | 一种基于人流量的智能灯具控制系统 | |
| CN105848330A (zh) | 基于Zigbee-RFID融合通信的教室照明系统 | |
| CN205657877U (zh) | 家庭智能照明系统 | |
| CN111315074A (zh) | 一种基于无线通讯的教室智能化照明系统 |
Legal Events
| Date | Code | Title | Description |
|---|---|---|---|
| C06 | Publication | ||
| PB01 | Publication | ||
| C10 | Entry into substantive examination | ||
| SE01 | Entry into force of request for substantive examination | ||
| C14 | Grant of patent or utility model | ||
| GR01 | Patent grant | ||
| C56 | Change in the name or address of the patentee | ||
| CP02 | Change in the address of a patent holder |
Address after: Room E701 No. 20 building science and Technology Park Liye sensor network university 214135 Jiangsu province Wuxi City District Qingyuan Road Patentee after: WUXI XINXIANG ELECTRONIC TECHNOLOGY Co.,Ltd. Address before: 214135 Jiangsu Province, Wuxi City District Qingyuan Road Branch Park 530 building A room 512 Patentee before: WUXI XINXIANG ELECTRONIC TECHNOLOGY Co.,Ltd. |
|
| CF01 | Termination of patent right due to non-payment of annual fee |
Granted publication date: 20131120 |
|
| CF01 | Termination of patent right due to non-payment of annual fee |