USRE47038E1 - Multichannel power amplifying - Google Patents
Multichannel power amplifying Download PDFInfo
- Publication number
- USRE47038E1 USRE47038E1 US15/176,359 US201615176359A USRE47038E US RE47038 E1 USRE47038 E1 US RE47038E1 US 201615176359 A US201615176359 A US 201615176359A US RE47038 E USRE47038 E US RE47038E
- Authority
- US
- United States
- Prior art keywords
- power
- amplifier channels
- amplifying system
- channels
- accordance
- Prior art date
- Legal status (The legal status is an assumption and is not a legal conclusion. Google has not performed a legal analysis and makes no representation as to the accuracy of the status listed.)
- Expired - Lifetime
Links
- 230000008878 coupling Effects 0.000 claims abstract description 7
- 238000010168 coupling process Methods 0.000 claims abstract description 7
- 238000005859 coupling reaction Methods 0.000 claims abstract description 7
- 230000005236 sound signal Effects 0.000 description 8
- 238000010586 diagram Methods 0.000 description 6
- 238000000034 method Methods 0.000 description 3
- 238000001816 cooling Methods 0.000 description 2
- 230000005540 biological transmission Effects 0.000 description 1
- 230000005669 field effect Effects 0.000 description 1
- 239000004519 grease Substances 0.000 description 1
- 230000017525 heat dissipation Effects 0.000 description 1
- 239000012212 insulator Substances 0.000 description 1
- 239000000463 material Substances 0.000 description 1
Images
Classifications
-
- H—ELECTRICITY
- H03—ELECTRONIC CIRCUITRY
- H03F—AMPLIFIERS
- H03F3/00—Amplifiers with only discharge tubes or only semiconductor devices as amplifying elements
- H03F3/68—Combinations of amplifiers, e.g. multi-channel amplifiers for stereophonics
Definitions
- the invention relates to power amplifiers, and more particularly to multichannel power amplifiers.
- the power distribution capacities of multichannel amplifiers are typically “rated,” on a “per channel” basis, usually on an “all channels driven” basis; that is, each of the four channels has a power distribution capacity of the per channel rating when all the channels are driving an electrical load.
- the total power distribution capacity of the amplifier system (often unspecified in a conventional multichannel amplifier) is the sum of the “per channel” ratings.
- a four channel amplifier may be rated as 100 watts per channel, that is, each channel has a power distribution capacity of 100 watts, and the total rating, or power distribution capacity of the multichannel amplifier is 400 watts. To use all 400 watts of power distribution capacity, each channel would have a total load of 100 watts, but no more.
- a multichannel electrical power amplifying system is constructed and arranged to distribute electrical power of amount P to an electrical load coupled thereto.
- the system includes a plurality n of power amplifier channels, coupling the power amplifying system to a portion of the electrical load, each of the amplifier channels for distributing a portion of the electrical power P to a portion of the electrical load.
- Each power amplifier channel has a power distribution capacity, and at least one of the power amplifier channels is constructed and arranged to have a power distribution capacity significantly greater than
- P n and the sum of the capacities of the plurality of amplifier channels is significantly greater than P.
- a multichannel electrical power amplifying system is constructed and arranged to provide a total amount of electrical power P.
- the amplifying system includes a plurality of electrically powered devices, the plurality of devices representing an electrical load.
- the amplifying system also includes a number n of power amplifier channels, each amplifier channel coupled to a portion of the electrical load, each of the plurality of power amplifier channels for providing a portion of the total amount of electrical power P to the portion of the electrical load.
- One of the portions significantly exceeds
- the amplifying system also includes a plurality of input channels for receiving a plurality of input signals and circuitry to selectively route the input signal from any of the plurality of input channels to any one of the power amplifier channels.
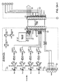
- FIG. 1 is a block diagram of a four channel power amplifying system according to the invention.
- FIG. 2 is a thermal model of the amplifying system of FIG. 1 ;
- FIG. 3 is a top plan view of a heat sink for the amplifying system of FIG. 1 , showing the footprints of heat producing elements of the amplifying system of FIG. 1 ;
- FIG. 4 is a simplified schematic diagram of a circuit for implementing the power distribution portion of the amplifying system of FIG. 1 ;
- FIGS. 5A-5D are four schematic diagrams, which, combined show a circuit of a power amplifying system as in FIG. 1 .
- a multichannel power amplifier system 10 includes a common power supply 13 (that is, a power supply that powers all channels of the power amplifier system) coupled to four high voltage, low current power amplifiers 12 - 1 - 12 - 4 (hereinafter power amplifiers, and sometimes referred to as constant voltage, distributed amplifiers) which are coupled to four audio output lines 14 - 1 - 14 - 4 .
- Each of the audio output lines 14 - 1 - 14 - 4 has audio devices 16 - 1 - 16 - 4 coupled to it.
- Audio signal processor and router 18 has a plurality of input terminals 19 - 1 - 19 - 4 and a plurality of multiple output terminals 20 - 1 - 20 - 4 .
- Each of the output terminals 20 - 1 - 20 - 4 is coupled to one of the power amplifiers 12 - 1 - 12 - 4 .
- the power amplifiers 12 - 1 - 12 - 4 are mounted on a single heatsink 22 .
- Optional fan 24 if necessary, is positioned so that it directs a cooling airflow across heatsink 22 .
- audio signals are received at input terminals 19 - 1 - 19 - 4 and routed to output terminals 20 - 1 - 20 - 4 and conducted to any one of power amplifiers 12 - 1 - 12 - 4 , which amplify the audio signals and transmit them to electrical loads 16 - 1 - 16 - 4 , typically electroacoustic transducers, which transduce the amplified audio signals to sound waves.
- Power supply 13 converts line AC voltage current to a DC voltage suitable for powering 70.7- or 100-volt low-current direct-drive power amplifiers; typically ⁇ 130 or ⁇ 170 volts, respectively, is suitable.
- the output of power supply 13 is conducted to power amplifiers 12 - 1 - 12 - 4 .
- Heatsink 22 conducts heat away from power amplifiers 12 - 1 - 12 - 4 . If passive cooling is insufficient to conduct the heat away from the heat sink, optional fan 24 directs heat away from heatsink 22 to the external environment.
- the total power rating of the power amplifier system is 400 watts; that is, the power amplifier is constructed and arranged to have a power distribution capacity of 400 continuous average watts.
- the audio signal processor and router 18 may be a conventional analog or digital signal processor and router having multiple input and output channels, in this example four input and four output channels; the number of input channels does not have to be equal to the number of output channels.
- Power supply 13 is a conventional power converter, constructed and arranged to convert line AC voltage to ⁇ 130 or ⁇ 170 volts and to supply power equal to the total power rating of the power amplifier system, in this embodiment 400 watts (plus any power that is dissipated in the amplifiers).
- Power amplifiers 12 - 1 - 12 - 4 may be 70- or 100-volt high-voltage low-current power amplifiers, each rated at up to 400 watts.
- Power amplifiers 12 - 1 - 12 - 4 may be linear amplifiers, however in an exemplary embodiment, they are switching amplifiers, each containing two field effect transistors (FETs).
- Power amplifiers including switching amplifiers are advantageous over linear amplifiers in a system described by FIG. 1 , because they are more efficient than linear amplifiers, particularly in the case of high power loads, and low power (or no) loads.
- Power amplifiers 12 - 1 - 12 - 4 are directly coupled to audio output lines 14 - 1 - 14 - 4 ; that is, there is no intervening transformer coupling power amplifiers 12 - 1 - 12 - 4 and audio output lines 14 - 1 - 14 - 4 .
- Output lines 14 - 1 - 14 - 4 couple power amplifiers 12 - 1 - 12 - 4 to audio devices 16 - 1 - 16 - 4 , respectively.
- Audio devices are shown as single transducers, however typically each power amplifier is coupled to a plurality of conventional loudspeakers constructed and arranged to operate at the output voltage of the power amplifiers.
- the power ratings of each of the individual power amplifiers 12 - 1 - 12 - 4 can be substantially greater (for example at least twice) the total power rating of the amplifier system 10 divided by the number of channels and up to a number equal to the total rating of the amplifier system. So, for example, in this embodiment, the power rating of the four channel power amplifier system 10 is 400 watts, the rating of each of the power amplifier channels is much greater than 100 watts, in this case 400 watts. Additional details of the power amplifiers 12 - 1 - 12 - 4 are shown in FIG. 4 .
- the common power supply is advantageous because separate power supplies for each channel would require a 400 watt power supply for each channel, even if some channels may be loaded at substantially less than 400 watts.
- the power rating of each of the power amplifiers does not have to be equal to the power rating of the amplifier system as in the embodiment described in FIG. 1 . Any significantly greater per channel power rating, such as two times the power rating of the amplifier system (in this case 400) divided by the number of power amplifier channels (in this case four) is advantageous. Nor is it necessary for all channels to have a significantly higher rating than the power rating of the amplifier system divided by the number of power amplifier channels. For example, in the embodiment of FIG. 1 , it would still be advantageous if only one or two of the power amplifier channels of the embodiment of FIG. 1 were rated significantly higher than 100 watts.
- the principles of the invention are also applicable to multichannel power amplifier systems having more or fewer than four channels.
- the total rated power distribution capacity can be apportioned to the individual channels in any desired combination.
- the power amplifier system of FIG. 1 may be incorporated in a sound system for a restaurant. Coupled to power amplifier 12 - 1 by audio signal output line 14 - 1 may be ten loudspeakers tapped at 32 watts (320 watts) 16 - 1 which could be placed in the dining area of the restaurant. Coupled to power amplifier 12 - 2 by signal output line 14 - 2 may be a single loudspeaker tapped at 32 watts placed in a waiting area, for providing music, paging signals, and voice messages for waiting customers.
- the example of FIG. 1 show that the wattage of the loudspeakers on each of the channels does not need to be “balanced” and that a large portion (320 watts or 87% in this example) of the total wattage (368 watts in this example) of the loudspeakers in the sound system may be driven by a single channel.
- FIG. 1 could be easily converted to a sound system in which six loudspeakers tapped at 25 watts (150 watts each, total 300 watts) are coupled to each of power amplifiers 12 - 1 and 12 - 2 , to provide different music to two dining areas of a restaurant, in which two loudspeakers tapped at 8 watts (16 watts) are coupled to power amplifier 12 - 3 to provide sound to the men's and ladies' rooms, and a single loudspeaker tapped at 32 watts could be placed in the waiting area.
- the wattages, voltages, methods of specifying amplifier power capacity and the specific usage are exemplary. The principles of the invention may be applied to other wattages, voltages, methods of specifying amplifier power capacity, and usages.
- FIG. 2 there is shown a thermal model of a portion of the audio signal power amplifying system of FIG. 1 .
- Power sources 30 - 1 - 30 - 4 represent the heat to be dissipated by each of the power amplifiers.
- Junction nodes 32 - 1 - 32 - 4 represent the junctions of the main output FETs in the power amplifiers 12 - 1 - 12 - 4 , respectively.
- Case nodes 33 - 1 - 33 - 4 represent the cases of the respective FETs and are coupled to the junction nodes 32 - 1 - 32 - 4 through thermal resistors 34 - 1 - 34 - 4 , respectively; thermal resistors 34 - 1 - 34 - 4 represent the thermal resistance between the junctions and the cases of the respective FETs.
- Sink nodes 36 - 1 - 36 - 4 are coupled to case nodes 34 - 1 - 34 - 4 through resistors 38 - 1 - 38 - 4 , respectively.
- Resistors 38 - 1 - 38 - 4 represent the thermal resistance between the case and the heat sink.
- Sink nodes 36 - 1 - 36 - 4 represent the interface between the resistors 38 - 1 - 38 - 4 and the single heatsink 22 .
- Sink nodes 36 - 1 - 36 - 4 are all connected to common heat sink node 39 , which is coupled to thermal ground (ambient) node 40 through a single resistor 42 , indicating that all four heat pairs of FETs are thermally coupled to a single heat sink and (as will be shown in FIG. 3 ) the thermal resistances of the single heat sink for the four pairs of FETs are substantially similar.
- the heat sink dissipates all the heat produced by the FETs that is not dissipated by the resistors ( 34 - 1 - 34 - 4 and 38 - 1 - 38 - 4 ) that are associated with the individual FETs.
- a typical thermal resistance value for resistors 34 - 1 - 34 - 4 is 0.7° C./watt, and is determined by the characteristics of the chip embodying the FET and its package.
- a typical thermal resistance value for resistors 38 - 1 - 38 - 4 is 0.3° C./watt and is determined by the elements between the chip package and the heat sink, such as thermal washers and insulators, thermal grease, and the like.
- a typical thermal resistance for resistor 42 in a 400 watt power amplifier system is 2.0° C./watt, which represents the heatsink to ambient thermal resistance.
- FET footprints 44 - 1 - 44 - 4 are the footprints on heatsink 22 of the pair of FETs associated with power amplifiers 12 - 1 - 12 - 4 , respectively.
- FET footprints 44 - 1 - 44 - 4 correspond to the interface represented by sink nodes 36 - 1 - 36 - 4 of FIG. 3 .
- FET footprints 41 - 1 - 44 - 4 have a similar orientation relative to heatsink 22 and to each other.
- each of the footprints 44 - 1 - 44 - 4 are in a different quadrants. No three of the footprints are collinear, so that the thermal path between any of the footprints 44 - 1 - 44 - 4 and any point of heatsink 22 passes at most through one other footprint. The thermal path between each of the footprints and the two closest edges of the rectangular heat sink passes through none of the other footprints.
- each pair of FETs Mounting the pairs of FETs on a common heatsink, and in a substantially symmetrical pattern (that is, the footprint of each pair of FETs has the same orientation relative to the other pairs of FETs and to the boundaries of the plane of the heat sink on which they are mounted), with no three pairs of FETs mounted collinearly is advantageous because it enables adequate heat dissipation with a minimum of heat sink material. Since each of the channels is capable of a 400 watt capacity, each pair of FETs may dissipate heat resulting from the transmission of 400 watts.
- FIG. 4 there is shown a schematic diagram of a simplified circuit for implementing and testing two output channels of the amplifier system of FIG. 1 .
- Module 46 is a model TA0105A module available commercially from Tripath, Inc. of Santa Clara, Calif. (www.tripath.com).
- the circuitry in sector 48 optimizes the protection circuits of module 46 for 70 Volt or 100 Volt operation.
- the circuitry in sector 50 is for inputting signals into module 46 and to control the DC offset at the output.
- the remainder of the circuit of FIG. 4 implements two of the channels of the power amplifier system.
- Power input terminals 52 and 54 represent the inputs from power supply 13 of FIG.
- FETs 62 , 64 , 66 , and 68 represent the FETs referenced previously in the discussion of FIGS. 1, 2, and 3 .
- FIGS. 5a-5d there is shown a schematic diagram of a circuit implementing the power amplifying system of FIG. 1 .
Landscapes
- Engineering & Computer Science (AREA)
- Power Engineering (AREA)
- Amplifiers (AREA)
Abstract
A multichannel electrical power amplifying system constructed and arranged to distribute electrical power of amount P to a total load coupled thereto. The system includes a plurality n of power amplifier channels, coupling the power amplifying system to a portion of the electrical load. Each of the amplifier channels distributes a portion of the electrical power P to a portion of the electrical load. Each power amplifier channel has a power distribution capacity, at least one of the power amplifier channels having a power distribution capacity significantly greater than
The sum of the capacities of the plurality of amplifier channels is significantly greater than P.
Description
The invention relates to power amplifiers, and more particularly to multichannel power amplifiers. The power distribution capacities of multichannel amplifiers are typically “rated,” on a “per channel” basis, usually on an “all channels driven” basis; that is, each of the four channels has a power distribution capacity of the per channel rating when all the channels are driving an electrical load. The total power distribution capacity of the amplifier system (often unspecified in a conventional multichannel amplifier) is the sum of the “per channel” ratings. For example, a four channel amplifier may be rated as 100 watts per channel, that is, each channel has a power distribution capacity of 100 watts, and the total rating, or power distribution capacity of the multichannel amplifier is 400 watts. To use all 400 watts of power distribution capacity, each channel would have a total load of 100 watts, but no more.
It is an important object of the invention to provide an improved multichannel power amplifier.
According to the invention, a multichannel electrical power amplifying system is constructed and arranged to distribute electrical power of amount P to an electrical load coupled thereto. The system includes a plurality n of power amplifier channels, coupling the power amplifying system to a portion of the electrical load, each of the amplifier channels for distributing a portion of the electrical power P to a portion of the electrical load. Each power amplifier channel has a power distribution capacity, and at least one of the power amplifier channels is constructed and arranged to have a power distribution capacity significantly greater than
and the sum of the capacities of the plurality of amplifier channels is significantly greater than P.
In another aspect of the invention, a multichannel electrical power amplifying system is constructed and arranged to provide a total amount of electrical power P. The amplifying system includes a plurality of electrically powered devices, the plurality of devices representing an electrical load. The amplifying system also includes a number n of power amplifier channels, each amplifier channel coupled to a portion of the electrical load, each of the plurality of power amplifier channels for providing a portion of the total amount of electrical power P to the portion of the electrical load. One of the portions significantly exceeds
The amplifying system also includes a plurality of input channels for receiving a plurality of input signals and circuitry to selectively route the input signal from any of the plurality of input channels to any one of the power amplifier channels.
Other features, objects, and advantages will become apparent from the following detailed description, which refers to the following drawing in which:
With reference now to the drawing and more particularly to FIG. 1 , there is shown a block diagram of an audio signal power amplifier system incorporating the invention. A multichannel power amplifier system 10 includes a common power supply 13 (that is, a power supply that powers all channels of the power amplifier system) coupled to four high voltage, low current power amplifiers 12-1-12-4 (hereinafter power amplifiers, and sometimes referred to as constant voltage, distributed amplifiers) which are coupled to four audio output lines 14-1-14-4. Each of the audio output lines 14-1-14-4 has audio devices 16-1-16-4 coupled to it. Audio signal processor and router 18 has a plurality of input terminals 19-1-19-4 and a plurality of multiple output terminals 20-1-20-4. Each of the output terminals 20-1-20-4 is coupled to one of the power amplifiers 12-1-12-4. The power amplifiers 12-1-12-4 are mounted on a single heatsink 22. Optional fan 24, if necessary, is positioned so that it directs a cooling airflow across heatsink 22.
In operation, audio signals are received at input terminals 19-1-19-4 and routed to output terminals 20-1-20-4 and conducted to any one of power amplifiers 12-1-12-4, which amplify the audio signals and transmit them to electrical loads 16-1-16-4, typically electroacoustic transducers, which transduce the amplified audio signals to sound waves. Power supply 13 converts line AC voltage current to a DC voltage suitable for powering 70.7- or 100-volt low-current direct-drive power amplifiers; typically ±130 or ±170 volts, respectively, is suitable. The output of power supply 13 is conducted to power amplifiers 12-1-12-4. Heatsink 22 conducts heat away from power amplifiers 12-1-12-4. If passive cooling is insufficient to conduct the heat away from the heat sink, optional fan 24 directs heat away from heatsink 22 to the external environment.
In one embodiment, the total power rating of the power amplifier system is 400 watts; that is, the power amplifier is constructed and arranged to have a power distribution capacity of 400 continuous average watts. The audio signal processor and router 18 may be a conventional analog or digital signal processor and router having multiple input and output channels, in this example four input and four output channels; the number of input channels does not have to be equal to the number of output channels. Power supply 13 is a conventional power converter, constructed and arranged to convert line AC voltage to ±130 or ±170 volts and to supply power equal to the total power rating of the power amplifier system, in this embodiment 400 watts (plus any power that is dissipated in the amplifiers). Power amplifiers 12-1-12-4 may be 70- or 100-volt high-voltage low-current power amplifiers, each rated at up to 400 watts. Power amplifiers 12-1-12-4 may be linear amplifiers, however in an exemplary embodiment, they are switching amplifiers, each containing two field effect transistors (FETs). Power amplifiers including switching amplifiers are advantageous over linear amplifiers in a system described by FIG. 1 , because they are more efficient than linear amplifiers, particularly in the case of high power loads, and low power (or no) loads. Power amplifiers 12-1-12-4 are directly coupled to audio output lines 14-1-14-4; that is, there is no intervening transformer coupling power amplifiers 12-1-12-4 and audio output lines 14-1-14-4. Output lines 14-1-14-4 couple power amplifiers 12-1-12-4 to audio devices 16-1-16-4, respectively. Audio devices are shown as single transducers, however typically each power amplifier is coupled to a plurality of conventional loudspeakers constructed and arranged to operate at the output voltage of the power amplifiers. The power ratings of each of the individual power amplifiers 12-1-12-4 can be substantially greater (for example at least twice) the total power rating of the amplifier system 10 divided by the number of channels and up to a number equal to the total rating of the amplifier system. So, for example, in this embodiment, the power rating of the four channel power amplifier system 10 is 400 watts, the rating of each of the power amplifier channels is much greater than 100 watts, in this case 400 watts. Additional details of the power amplifiers 12-1-12-4 are shown in FIG. 4 .
The common power supply is advantageous because separate power supplies for each channel would require a 400 watt power supply for each channel, even if some channels may be loaded at substantially less than 400 watts.
The power rating of each of the power amplifiers does not have to be equal to the power rating of the amplifier system as in the embodiment described in FIG. 1 . Any significantly greater per channel power rating, such as two times the power rating of the amplifier system (in this case 400) divided by the number of power amplifier channels (in this case four) is advantageous. Nor is it necessary for all channels to have a significantly higher rating than the power rating of the amplifier system divided by the number of power amplifier channels. For example, in the embodiment of FIG. 1 , it would still be advantageous if only one or two of the power amplifier channels of the embodiment of FIG. 1 were rated significantly higher than 100 watts. The principles of the invention are also applicable to multichannel power amplifier systems having more or fewer than four channels.
In a power amplifier system according to the invention, the total rated power distribution capacity can be apportioned to the individual channels in any desired combination. For example, the power amplifier system of FIG. 1 may be incorporated in a sound system for a restaurant. Coupled to power amplifier 12-1 by audio signal output line 14-1 may be ten loudspeakers tapped at 32 watts (320 watts) 16-1 which could be placed in the dining area of the restaurant. Coupled to power amplifier 12-2 by signal output line 14-2 may be a single loudspeaker tapped at 32 watts placed in a waiting area, for providing music, paging signals, and voice messages for waiting customers. Coupled to each of power amplifiers 12-3 and 12-4 by output lines 14-3 and 14-4 respectively, may be single loudspeakers 16-3 and 16-4 respectively tapped at eight watts (16 watts), which could be placed in the men's and ladies' restrooms. The example of FIG. 1 show that the wattage of the loudspeakers on each of the channels does not need to be “balanced” and that a large portion (320 watts or 87% in this example) of the total wattage (368 watts in this example) of the loudspeakers in the sound system may be driven by a single channel. The sound system of FIG. 1 could be easily converted to a sound system in which six loudspeakers tapped at 25 watts (150 watts each, total 300 watts) are coupled to each of power amplifiers 12-1 and 12-2, to provide different music to two dining areas of a restaurant, in which two loudspeakers tapped at 8 watts (16 watts) are coupled to power amplifier 12-3 to provide sound to the men's and ladies' rooms, and a single loudspeaker tapped at 32 watts could be placed in the waiting area.
In the discussion of FIG. 1 , the wattages, voltages, methods of specifying amplifier power capacity and the specific usage are exemplary. The principles of the invention may be applied to other wattages, voltages, methods of specifying amplifier power capacity, and usages.
Referring now to FIG. 2 , there is shown a thermal model of a portion of the audio signal power amplifying system of FIG. 1 . Power sources 30-1-30-4 represent the heat to be dissipated by each of the power amplifiers. Junction nodes 32-1-32-4 represent the junctions of the main output FETs in the power amplifiers 12-1-12-4, respectively. Case nodes 33-1-33-4 represent the cases of the respective FETs and are coupled to the junction nodes 32-1-32-4 through thermal resistors 34-1-34-4, respectively; thermal resistors 34-1-34-4 represent the thermal resistance between the junctions and the cases of the respective FETs. Sink nodes 36-1-36-4 are coupled to case nodes 34-1-34-4 through resistors 38-1-38-4, respectively. Resistors 38-1-38-4 represent the thermal resistance between the case and the heat sink. Sink nodes 36-1-36-4, represent the interface between the resistors 38-1-38-4 and the single heatsink 22. Sink nodes 36-1-36-4 are all connected to common heat sink node 39, which is coupled to thermal ground (ambient) node 40 through a single resistor 42, indicating that all four heat pairs of FETs are thermally coupled to a single heat sink and (as will be shown in FIG. 3 ) the thermal resistances of the single heat sink for the four pairs of FETs are substantially similar. The heat sink dissipates all the heat produced by the FETs that is not dissipated by the resistors (34-1-34-4 and 38-1-38-4) that are associated with the individual FETs. A typical thermal resistance value for resistors 34-1-34-4 is 0.7° C./watt, and is determined by the characteristics of the chip embodying the FET and its package. A typical thermal resistance value for resistors 38-1-38-4 is 0.3° C./watt and is determined by the elements between the chip package and the heat sink, such as thermal washers and insulators, thermal grease, and the like. A typical thermal resistance for resistor 42 in a 400 watt power amplifier system is 2.0° C./watt, which represents the heatsink to ambient thermal resistance.
Referring to FIG. 3 , there is shown a physical implementation of portions of the audio power supply of FIG. 1 that are represented by elements of the thermal model of FIG. 2 . FET footprints 44-1-44-4 are the footprints on heatsink 22 of the pair of FETs associated with power amplifiers 12-1-12-4, respectively. FET footprints 44-1-44-4 correspond to the interface represented by sink nodes 36-1-36-4 of FIG. 3 . FET footprints 41-1-44-4 have a similar orientation relative to heatsink 22 and to each other. If heatsink 22 is substantially rectangular and center lines 46 and 48 are drawn perpendicular to the sides, each of the footprints 44-1-44-4 are in a different quadrants. No three of the footprints are collinear, so that the thermal path between any of the footprints 44-1-44-4 and any point of heatsink 22 passes at most through one other footprint. The thermal path between each of the footprints and the two closest edges of the rectangular heat sink passes through none of the other footprints. Mounting the pairs of FETs on a common heatsink, and in a substantially symmetrical pattern (that is, the footprint of each pair of FETs has the same orientation relative to the other pairs of FETs and to the boundaries of the plane of the heat sink on which they are mounted), with no three pairs of FETs mounted collinearly is advantageous because it enables adequate heat dissipation with a minimum of heat sink material. Since each of the channels is capable of a 400 watt capacity, each pair of FETs may dissipate heat resulting from the transmission of 400 watts.
Referring to FIG. 4 , there is shown a schematic diagram of a simplified circuit for implementing and testing two output channels of the amplifier system of FIG. 1 . Implementing a four channel output could be done by a second essentially identical circuit. Module 46 is a model TA0105A module available commercially from Tripath, Inc. of Santa Clara, Calif. (www.tripath.com). The circuitry in sector 48 optimizes the protection circuits of module 46 for 70 Volt or 100 Volt operation. The circuitry in sector 50 is for inputting signals into module 46 and to control the DC offset at the output. The remainder of the circuit of FIG. 4 implements two of the channels of the power amplifier system. Power input terminals 52 and 54 represent the inputs from power supply 13 of FIG. 1 to two of the power amplifiers such as 14-1 and 14-2 of FIG. 1 . 12 volt power supply 58 and five volt power supply 60 (neither shown in FIG. 1 ) supply power for some of the devices of the circuit. FETs 62, 64, 66, and 68 represent the FETs referenced previously in the discussion of FIGS. 1, 2, and 3 .
Referring to FIGS. 5a-5d there is shown a schematic diagram of a circuit implementing the power amplifying system of FIG. 1 .
It is evident that those skilled in the art may now make numerous uses of and departures from the specific apparatus and techniques disclosed herein without departing from the inventive concepts. Consequently, the invention is to be construed as embracing each and every novel feature and novel combination of features disclosed herein and limited only by the spirit and scope of the appended claims.
Claims (35)
1. A multichannel electrical power amplifying system constructed and arranged to distribute electrical power of amount P to a total electrical load coupled thereto, said system comprising:
a plurality n of power amplifier channels, coupling said power amplifying system to a portion of said electrical load, each of said amplifier channels for distributing a portion of said electrical power P to a corresponding portion of said total electrical load, each power amplifier channel having a power distribution capacity, wherein at least one of said power amplifier channels is constructed and arranged to have a power distribution capacity significantly greater than
and wherein the sum of the capacities of the plurality of amplifier channels is significantly greater than P.
2. A multichannel electrical power amplifying system in accordance with claim 1 , wherein said at least one of said power amplifier channels is constructed and arranged to have a power distribution capacity substantially equal to P.
3. A multichannel electrical power amplifying system in accordance with claim 1 , wherein more than one of said power amplifier channels are constructed and arranged to have a power distribution capacity significantly greater than
4. A multichannel electrical power amplifying system in accordance with claim 3 , wherein said more than one of said power amplifier channels comprise switching amplifiers.
5. A multichannel electrical power amplifying system in accordance with claim 3 , wherein said more than one of said power amplifier channels are constructed and arranged to have a power distribution capacity substantially equal to P.
6. A multichannel electrical power amplifying system in accordance with claim 3 , wherein all of said power amplifier channels are constructed and arranged to have a power distribution capacity significantly greater than
7. A multichannel electrical power amplifying system in accordance with claim 6 , wherein said all of said power amplifier channels comprise a switching amplifier.
8. A multichannel electrical power amplifying system constructed and arranged to distribute electrical power of amount P to a total electrical load coupled thereto, said system comprising:
a plurality n of power amplifier channels, coupling said power amplifying system to a portion of said electrical load, each of said amplifier channels for distributing a portion of said electrical power P to a corresponding portion of said total electrical load, each power amplifier channel having a power distribution capacity, wherein at least one of said power amplifier channels is constructed and arranged to have a power distribution capacity significantly greater than
and wherein the sum of the capacities of the plurality of amplifier channels is significantly greater than P,
wherein more than one of said power amplifier channels are constructed and arranged to have a power distribution capacity significantly greater than
wherein all of said power amplifier channels are constructed and arranged to have a power distribution capacity significantly greater than
wherein n is greater than two, and wherein said power amplifier channels comprise heat producing elements, said multichannel electrical power amplifying system further comprising a heat sink having at least one substantially planar surface, mounting points on said planar surface for said heat producing elements, wherein said mounting points for said n power amplifying channels are noncollinear.
9. A multichannel electrical power amplifying system in accordance with claim 6 , further comprising a single power supply, coupled to all of said amplifier channels, for supplying electrical power to all of said channels.
10. A multichannel electrical power amplifying system in accordance with claim 3 , wherein all of said power amplifier channels are constructed and arranged to have a power distribution capacity substantially equal to P.
11. A multichannel electrical power amplifying system in accordance with claim 1 , wherein said at least one of said power amplifier channels comprises a switching amplifier.
12. A multichannel electrical power amplifying system in accordance with claim 1 , wherein the sum of the capacities of the plurality of amplifier channels is nP.
13. A multichannel electrical power amplifying system in accordance with claim 1 , further comprising a power supply for converting line current to direct current, said power supply constructed and arranged to supply power substantially equal to P.
14. A multichannel electrical power amplifying system constructed and arranged to provide a total amount of electrical power P, comprising;
a plurality of electrically powered devices, said devices representing an electrical load;
a number n of power amplifier channels, each amplifier channel coupled to a portion of said electrical load, each of said plurality of power amplifier channels for providing a portion of said total amount of electrical power P to said portion of said electrical load, wherein one of said portions significantly exceeds
a plurality of input channels for receiving a plurality of input signals; and
circuitry to selectively route said input signal from any of said plurality of input channels to any one of said power amplifier channels.
15. A multichannel electrical power amplifying system in accordance with claim 14 , wherein the electrical power received by said one channel load is substantially equal to P.
16. A multichannel electrical power amplifying system in accordance with claim 14 , wherein the power provided by more than one of said channels significantly exceeds
17. A multichannel electrical power amplifying system in accordance with claim 16 , wherein said more than one of said power amplifier channels comprise switching amplifiers.
18. A multichannel electrical power amplifying system in accordance with claim 14 , wherein at least one of said power amplifier channels comprises a switching amplifier.
19. A multi-channel electrical power amplifying system constructed and arranged to distribute electrical power of amount P to a total electrical load coupled thereto, said system comprising:
a plurality n>2 of power amplifier channels, coupling said power amplifying system to a portion of said electrical load, each of said amplifier channels for distributing a portion of said electrical power P to a corresponding portion of said total electrical load, each power amplifier channel having a power distribution capacity, said power amplifier channels comprising heat producing elements; and
a heat sink for conducting heat away from said heat producing elements having at least one substantially planar surface and mounting points on said planar surface for said heat producing elements, wherein said mounting points for said n power amplifying channels are noncollinear.
20. A multi-channel electrical power amplifying system in accordance with claim 19 , wherein at least one of said power amplifier channels is constructed and arranged to have a power distribution capacity significantly greater than
and wherein the sum of the capacities of the plurality of amplifier channels is significantly greater than P.
21. A multi-channel electrical power amplifying system in accordance with claim 20 , wherein said at least one power amplifier channels is constructed and arranged to have a power distribution capacity substantially equal to P.
22. A multi-channel electrical power amplifying system in accordance with claim 20 , wherein more than one of said power amplifier channels are constructed and arranged to have a power distribution capacity significantly greater than
23. A multi-channel electrical power amplifying system in accordance with claim 22 , wherein all of said power amplifier channels are constructed and arranged to have a power distribution capacity substantially equal to P.
24. A multi-channel electrical power amplifying system in accordance with claim 20 , wherein the sum of the capacities of the plurality of amplifier channels is nP.
25. A multichannel electrical power amplifying system constructed and arranged to distribute a total electrical power of amount P to a total electrical load coupled thereto, said system comprising:
a plurality n of power amplifier channels, coupling said multichannel electrical power amplifying system to a portion of said electrical load, each of said plurality n of power amplifier channels for distributing a portion of said total electrical power P to a corresponding portion of said total electrical load, each power amplifier channel having a power distribution capacity, wherein each of said power amplifier channels is constructed and arranged to have a power distribution capacity substantially equal to P and wherein the sum of the capacities of the plurality n of power amplifier channels is significantly greater than P,
a power supply for converting line current to direct current, said power supply being (a) electrically connected to the amplifier channels, and (b) constructed and arranged to supply power substantially equal to P to the power amplifier channels,
wherein as each of the power amplifier channels has a power distribution capacity substantially equal to P, said total electrical power P can be apportioned to the plurality n of power amplifier channels in any desired combination.
26. A multichannel electrical power amplifying system in accordance with claim 25, wherein said at least one of said plurality n of power amplifier channels is constructed and arranged to have a power distribution capacity substantially equal to P.
27. A multichannel electrical power amplifying system in accordance with claim 25, wherein more than one of said plurality n of power amplifier channels are constructed and arranged to have a power distribution capacity significantly greater than P/n.
28. A multichannel electrical power amplifying system in accordance with claim 27, wherein said more than one of said plurality n of power amplifier channels comprise switching amplifiers.
29. A multichannel electrical power amplifying system in accordance with claim 27, wherein said more than one of said plurality n of power amplifier channels are constructed and arranged to have a power distribution capacity substantially equal to P.
30. A multichannel electrical power amplifying system in accordance with claim 27, wherein all of said plurality n of power amplifier channels are constructed and arranged to have a power distribution capacity significantly greater than P/n.
31. A multichannel electrical power amplifying system in accordance with claim 30, wherein all of said plurality n of power amplifier channels comprise a switching amplifier.
32. A multichannel electrical power amplifying system in accordance with claim 30, wherein n is greater than two, and wherein said plurality n of power amplifier channels comprise heat producing elements, said multichannel electrical power amplifying system further comprising a heat sink having at least one substantially planar surface, mounting points on said planar surface for said heat producing elements, wherein said mounting points for said n power amplifying channels are noncollinear.
33. A multichannel electrical power amplifying system in accordance with claim 27, wherein all of said plurality n of power amplifier channels are constructed and arranged to have a power distribution capacity substantially equal to P.
34. A multichannel electrical power amplifying system in accordance with claim 25, wherein said at least one of said plurality n of power amplifier channels comprises a switching amplifier.
35. A multichannel electrical power amplifying system in accordance with claim 25, wherein the sum of the capacities of the plurality n of power amplifier channels is nP.
Priority Applications (1)
| Application Number | Priority Date | Filing Date | Title |
|---|---|---|---|
| US15/176,359 USRE47038E1 (en) | 2002-04-19 | 2016-06-08 | Multichannel power amplifying |
Applications Claiming Priority (2)
| Application Number | Priority Date | Filing Date | Title |
|---|---|---|---|
| US10/126,020 US6771123B2 (en) | 2002-04-19 | 2002-04-19 | Multichannel power amplifying |
| US15/176,359 USRE47038E1 (en) | 2002-04-19 | 2016-06-08 | Multichannel power amplifying |
Related Parent Applications (1)
| Application Number | Title | Priority Date | Filing Date |
|---|---|---|---|
| US10/126,020 Reissue US6771123B2 (en) | 2002-04-19 | 2002-04-19 | Multichannel power amplifying |
Publications (1)
| Publication Number | Publication Date |
|---|---|
| USRE47038E1 true USRE47038E1 (en) | 2018-09-11 |
Family
ID=29214909
Family Applications (2)
| Application Number | Title | Priority Date | Filing Date |
|---|---|---|---|
| US10/126,020 Ceased US6771123B2 (en) | 2002-04-19 | 2002-04-19 | Multichannel power amplifying |
| US15/176,359 Expired - Lifetime USRE47038E1 (en) | 2002-04-19 | 2016-06-08 | Multichannel power amplifying |
Family Applications Before (1)
| Application Number | Title | Priority Date | Filing Date |
|---|---|---|---|
| US10/126,020 Ceased US6771123B2 (en) | 2002-04-19 | 2002-04-19 | Multichannel power amplifying |
Country Status (4)
| Country | Link |
|---|---|
| US (2) | US6771123B2 (en) |
| EP (1) | EP1453350A3 (en) |
| JP (1) | JP2003332863A (en) |
| CN (1) | CN1476164A (en) |
Families Citing this family (11)
| Publication number | Priority date | Publication date | Assignee | Title |
|---|---|---|---|---|
| US7937103B1 (en) * | 2005-03-11 | 2011-05-03 | Sprint Spectrum L.P. | Method and system for dynamically adjusting forward-link transmission power in sole active sector |
| US7945281B1 (en) * | 2005-03-11 | 2011-05-17 | Sprint Spectrum L.P. | Method and system for dynamically adjusting forward-link transmission power for sole sector serving one or more active mobile stations in cluster |
| US7429894B2 (en) * | 2005-12-08 | 2008-09-30 | Electronics And Telecommunications Research Institute | Power device having connection structure compensating for reactance component of transmission line |
| CN101669262B (en) * | 2006-12-07 | 2013-05-29 | 北方电力系统效用率有限公司 | Modular power converters that can be used stand-alone or in multi-phase power converters |
| KR100955569B1 (en) * | 2007-03-22 | 2010-04-30 | 주식회사 엘지화학 | Exo-isomer-containing norbornene polymer comprising photoreactor and method for preparing same |
| US8350537B2 (en) * | 2010-03-04 | 2013-01-08 | Bose Corporation | Power supply transient response improving |
| US7986187B1 (en) * | 2010-03-04 | 2011-07-26 | Bose Corporation | Versatile audio power amplifier |
| US9125301B2 (en) * | 2011-10-18 | 2015-09-01 | Integrated Microwave Corporation | Integral heater assembly and method for carrier or host board of electronic package assembly |
| CN102510364A (en) * | 2011-12-31 | 2012-06-20 | 成都芯通科技股份有限公司 | Method for calibrating amplitude phase consistency of intelligent multi-channel power amplifier |
| CN106899317B (en) * | 2017-02-21 | 2022-04-29 | 和芯星通科技(北京)有限公司 | Method, device and receiver for realizing radio frequency modulation signal processing |
| US20250219595A1 (en) * | 2023-12-29 | 2025-07-03 | Mitek Corporation | Power sharing multi-channel amplifier |
Citations (24)
| Publication number | Priority date | Publication date | Assignee | Title |
|---|---|---|---|---|
| JPS59107699A (en) | 1982-12-13 | 1984-06-21 | Toshiba Corp | Stereo reproducing device |
| US4481660A (en) * | 1981-11-27 | 1984-11-06 | U.S. Philips Corporation | Apparatus for driving one or more transducer units |
| US4683591A (en) | 1985-04-29 | 1987-07-28 | Emhart Industries, Inc. | Proportional power demand audio amplifier control |
| JPS6336200A (en) | 1986-07-30 | 1988-02-16 | 三菱重工業株式会社 | Method of preventing contamination of nuclear reactor constitutional member by heat-shrinkable sheet |
| JPH02214335A (en) | 1989-02-15 | 1990-08-27 | Nec Corp | Power amplifier parallel operation system |
| JPH03172100A (en) | 1989-11-30 | 1991-07-25 | Sharp Corp | surround circuit |
| JPH03201710A (en) | 1989-12-28 | 1991-09-03 | Yamaha Corp | Power amplifier |
| JPH0457911A (en) | 1990-06-27 | 1992-02-25 | Mitsubishi Rayon Co Ltd | Porous acrylic fiber with good water retention and method for producing the same |
| US5093668A (en) * | 1989-06-29 | 1992-03-03 | Ball Corporation | Multiple-beam array antenna |
| US5200708A (en) * | 1991-09-11 | 1993-04-06 | Thomson Consumer Electronics, Inc. | Apparatus for the virtual expansion of power supply capacity |
| EP0565053A1 (en) | 1992-04-07 | 1993-10-13 | Hughes Aircraft Company | Solid state microwave power amplifier module |
| JPH07111698A (en) | 1993-10-12 | 1995-04-25 | Toshiba Corp | Sound reproduction device |
| JPH08181553A (en) | 1994-12-27 | 1996-07-12 | Matsushita Electric Ind Co Ltd | Power amplifier |
| US5675285A (en) * | 1995-12-21 | 1997-10-07 | Lucent Technologies Inc. | Multichannel predistortion linearizer for multiple amplifiers with multiple antennas |
| WO1998037627A1 (en) | 1997-02-24 | 1998-08-27 | Advanced Energy Industries, Inc. | Series powered, parallel output radio frequency generator |
| US5834972A (en) * | 1996-10-11 | 1998-11-10 | Motorola, Inc. | Method and system in a hybrid matrix amplifier for configuring a digital transformer |
| JPH10302597A (en) | 1997-04-24 | 1998-11-13 | Toa Corp | Matrix device |
| JPH10322149A (en) | 1997-05-16 | 1998-12-04 | Nippon Telegr & Teleph Corp <Ntt> | High frequency variable gain amplifier |
| JPH11177359A (en) | 1997-12-16 | 1999-07-02 | Matsushita Electric Ind Co Ltd | Amplifier circuit |
| US6069525A (en) | 1997-04-17 | 2000-05-30 | Qualcomm Incorporated | Dual-mode amplifier with high efficiency and high linearity |
| US6181796B1 (en) * | 1998-02-13 | 2001-01-30 | National Semiconductor Corporation | Method and system which drives left, right, and subwoofer transducers with multichannel amplifier having reduced power supply requirements |
| JP2001128298A (en) | 1999-10-29 | 2001-05-11 | Matsushita Electric Ind Co Ltd | Loudspeaker area setting device, loudspeaker area setting method, temperature control area setting method, and loudspeaker / temperature control area setting method |
| JP2002111399A (en) | 2000-10-02 | 2002-04-12 | Nippon Columbia Co Ltd | Audio amplifier |
| US6529073B1 (en) * | 1999-05-06 | 2003-03-04 | Lord Corporation | Active control system and amplifiers including damping loops and power supplies with over-voltage protection pre-regulators |
Family Cites Families (1)
| Publication number | Priority date | Publication date | Assignee | Title |
|---|---|---|---|---|
| US448660A (en) * | 1891-03-24 | Compound for coating roasted coffee |
-
2002
- 2002-04-19 US US10/126,020 patent/US6771123B2/en not_active Ceased
-
2003
- 2003-03-27 EP EP03100803A patent/EP1453350A3/en not_active Ceased
- 2003-04-17 CN CNA031229093A patent/CN1476164A/en active Pending
- 2003-04-21 JP JP2003115466A patent/JP2003332863A/en active Pending
-
2016
- 2016-06-08 US US15/176,359 patent/USRE47038E1/en not_active Expired - Lifetime
Patent Citations (24)
| Publication number | Priority date | Publication date | Assignee | Title |
|---|---|---|---|---|
| US4481660A (en) * | 1981-11-27 | 1984-11-06 | U.S. Philips Corporation | Apparatus for driving one or more transducer units |
| JPS59107699A (en) | 1982-12-13 | 1984-06-21 | Toshiba Corp | Stereo reproducing device |
| US4683591A (en) | 1985-04-29 | 1987-07-28 | Emhart Industries, Inc. | Proportional power demand audio amplifier control |
| JPS6336200A (en) | 1986-07-30 | 1988-02-16 | 三菱重工業株式会社 | Method of preventing contamination of nuclear reactor constitutional member by heat-shrinkable sheet |
| JPH02214335A (en) | 1989-02-15 | 1990-08-27 | Nec Corp | Power amplifier parallel operation system |
| US5093668A (en) * | 1989-06-29 | 1992-03-03 | Ball Corporation | Multiple-beam array antenna |
| JPH03172100A (en) | 1989-11-30 | 1991-07-25 | Sharp Corp | surround circuit |
| JPH03201710A (en) | 1989-12-28 | 1991-09-03 | Yamaha Corp | Power amplifier |
| JPH0457911A (en) | 1990-06-27 | 1992-02-25 | Mitsubishi Rayon Co Ltd | Porous acrylic fiber with good water retention and method for producing the same |
| US5200708A (en) * | 1991-09-11 | 1993-04-06 | Thomson Consumer Electronics, Inc. | Apparatus for the virtual expansion of power supply capacity |
| EP0565053A1 (en) | 1992-04-07 | 1993-10-13 | Hughes Aircraft Company | Solid state microwave power amplifier module |
| JPH07111698A (en) | 1993-10-12 | 1995-04-25 | Toshiba Corp | Sound reproduction device |
| JPH08181553A (en) | 1994-12-27 | 1996-07-12 | Matsushita Electric Ind Co Ltd | Power amplifier |
| US5675285A (en) * | 1995-12-21 | 1997-10-07 | Lucent Technologies Inc. | Multichannel predistortion linearizer for multiple amplifiers with multiple antennas |
| US5834972A (en) * | 1996-10-11 | 1998-11-10 | Motorola, Inc. | Method and system in a hybrid matrix amplifier for configuring a digital transformer |
| WO1998037627A1 (en) | 1997-02-24 | 1998-08-27 | Advanced Energy Industries, Inc. | Series powered, parallel output radio frequency generator |
| US6069525A (en) | 1997-04-17 | 2000-05-30 | Qualcomm Incorporated | Dual-mode amplifier with high efficiency and high linearity |
| JPH10302597A (en) | 1997-04-24 | 1998-11-13 | Toa Corp | Matrix device |
| JPH10322149A (en) | 1997-05-16 | 1998-12-04 | Nippon Telegr & Teleph Corp <Ntt> | High frequency variable gain amplifier |
| JPH11177359A (en) | 1997-12-16 | 1999-07-02 | Matsushita Electric Ind Co Ltd | Amplifier circuit |
| US6181796B1 (en) * | 1998-02-13 | 2001-01-30 | National Semiconductor Corporation | Method and system which drives left, right, and subwoofer transducers with multichannel amplifier having reduced power supply requirements |
| US6529073B1 (en) * | 1999-05-06 | 2003-03-04 | Lord Corporation | Active control system and amplifiers including damping loops and power supplies with over-voltage protection pre-regulators |
| JP2001128298A (en) | 1999-10-29 | 2001-05-11 | Matsushita Electric Ind Co Ltd | Loudspeaker area setting device, loudspeaker area setting method, temperature control area setting method, and loudspeaker / temperature control area setting method |
| JP2002111399A (en) | 2000-10-02 | 2002-04-12 | Nippon Columbia Co Ltd | Audio amplifier |
Non-Patent Citations (3)
| Title |
|---|
| European Search Report for Application No. 03100803.0-2202 dated Aug. 25, 2005. |
| Japanese Office Action dated Nov. 4, 2008 for Japanese Patent Applicaton No. 2003-115466. |
| Japanese Office Action dated Sep. 8, 2009 for Japanese Patent Applicaton No. 2003-115466. |
Also Published As
| Publication number | Publication date |
|---|---|
| JP2003332863A (en) | 2003-11-21 |
| US20030197557A1 (en) | 2003-10-23 |
| EP1453350A2 (en) | 2004-09-01 |
| EP1453350A3 (en) | 2005-10-12 |
| US6771123B2 (en) | 2004-08-03 |
| CN1476164A (en) | 2004-02-18 |
Similar Documents
| Publication | Publication Date | Title |
|---|---|---|
| USRE47038E1 (en) | Multichannel power amplifying | |
| EP0803986B1 (en) | Liquid cooling system for high power solid state am transmitter | |
| US5477188A (en) | Linear RF power amplifier | |
| US5982231A (en) | Multiple channel class D audio amplifier | |
| US6396933B1 (en) | High-fidelity and high-efficiency analog amplifier combined with digital amplifier | |
| EP0664605B1 (en) | Amplifier device | |
| US6263084B1 (en) | Power amplifier and loudspeaker frame integration | |
| US5856759A (en) | Audio output amplifier with parallel class AB stages | |
| US20040060026A1 (en) | Thermal protection system for an output stage of an amplifier | |
| US5726605A (en) | Silicon carbide RF power module | |
| Bortoni et al. | On the design and efficiency of class A, B, AB, G, and H audio power amplifier output stages | |
| HK1062962A (en) | Multichannel power amplifying | |
| KR0166364B1 (en) | Amplifier circuit | |
| CN214070204U (en) | Drive chip set, drive device and drive system | |
| US3727148A (en) | Amplifier with protective energy limiter circuit components | |
| US7729678B2 (en) | Controllable power operational transconductance amplifier | |
| US20030025553A1 (en) | Resource managed power amplifier | |
| US3581221A (en) | Flexible amplification system | |
| JP2005229197A (en) | Power amplifier module | |
| KR20010030033A (en) | High power amplifier for mobile phone | |
| US20070252649A1 (en) | Amplifier | |
| EP0320540A1 (en) | An audio amplifier | |
| Brasca et al. | A 100 V/100 W monolithic power audio amplifier in mixed bipolar-MOS technology | |
| CN111434035A (en) | Devices for driving electro-optic modulators | |
| JPS6055711A (en) | Power amplifier |