US20080098507A1 - Pool safety system - Google Patents
Pool safety system Download PDFInfo
- Publication number
- US20080098507A1 US20080098507A1 US11/701,249 US70124907A US2008098507A1 US 20080098507 A1 US20080098507 A1 US 20080098507A1 US 70124907 A US70124907 A US 70124907A US 2008098507 A1 US2008098507 A1 US 2008098507A1
- Authority
- US
- United States
- Prior art keywords
- opening
- housing
- drain
- extension
- pool
- Prior art date
- Legal status (The legal status is an assumption and is not a legal conclusion. Google has not performed a legal analysis and makes no representation as to the accuracy of the status listed.)
- Abandoned
Links
- 239000012530 fluid Substances 0.000 claims abstract description 67
- 230000009182 swimming Effects 0.000 claims abstract description 50
- 238000004891 communication Methods 0.000 claims abstract description 34
- 230000008878 coupling Effects 0.000 claims abstract description 12
- 238000010168 coupling process Methods 0.000 claims abstract description 12
- 238000005859 coupling reaction Methods 0.000 claims abstract description 12
- XLYOFNOQVPJJNP-UHFFFAOYSA-N water Substances O XLYOFNOQVPJJNP-UHFFFAOYSA-N 0.000 abstract description 71
- 238000000034 method Methods 0.000 abstract description 5
- 230000006378 damage Effects 0.000 description 4
- 238000009428 plumbing Methods 0.000 description 4
- 208000027418 Wounds and injury Diseases 0.000 description 3
- 238000010276 construction Methods 0.000 description 3
- 230000002706 hydrostatic effect Effects 0.000 description 3
- 208000014674 injury Diseases 0.000 description 3
- 206010013647 Drowning Diseases 0.000 description 2
- 230000008901 benefit Effects 0.000 description 2
- 230000000903 blocking effect Effects 0.000 description 2
- 230000002596 correlated effect Effects 0.000 description 2
- 238000007667 floating Methods 0.000 description 2
- 238000009434 installation Methods 0.000 description 2
- 238000012986 modification Methods 0.000 description 2
- 230000004048 modification Effects 0.000 description 2
- 230000003068 static effect Effects 0.000 description 2
- 238000009412 basement excavation Methods 0.000 description 1
- 238000004140 cleaning Methods 0.000 description 1
- 230000000875 corresponding effect Effects 0.000 description 1
- 238000011161 development Methods 0.000 description 1
- 238000001914 filtration Methods 0.000 description 1
- 230000010354 integration Effects 0.000 description 1
- 239000010410 layer Substances 0.000 description 1
- 230000014759 maintenance of location Effects 0.000 description 1
- 230000007257 malfunction Effects 0.000 description 1
- 238000004519 manufacturing process Methods 0.000 description 1
- 238000005259 measurement Methods 0.000 description 1
- 238000000465 moulding Methods 0.000 description 1
- 230000009467 reduction Effects 0.000 description 1
- 238000011160 research Methods 0.000 description 1
- 230000004044 response Effects 0.000 description 1
- 230000000717 retained effect Effects 0.000 description 1
- 239000002344 surface layer Substances 0.000 description 1
- 230000001960 triggered effect Effects 0.000 description 1
- 239000011800 void material Substances 0.000 description 1
Images
Classifications
-
- E—FIXED CONSTRUCTIONS
- E04—BUILDING
- E04H—BUILDINGS OR LIKE STRUCTURES FOR PARTICULAR PURPOSES; SWIMMING OR SPLASH BATHS OR POOLS; MASTS; FENCING; TENTS OR CANOPIES, IN GENERAL
- E04H4/00—Swimming or splash baths or pools
- E04H4/12—Devices or arrangements for circulating water, i.e. devices for removal of polluted water, cleaning baths or for water treatment
- E04H4/1209—Treatment of water for swimming pools
- E04H4/1272—Skimmers integrated in the pool wall
Definitions
- the present invention relates to a method and system for limiting and/or reducing an entrapment force in pool drains in order to avoid injury.
- swimming pools include a pump for drawing water from a drain at the bottom of a pool through a skimmer housing and towards a filter from which the water is returned to the pool.
- the skimmer housing is often installed at least partially in the ground or beneath a deck surface, having a removable lid and a basket contained therein that retains leaves or other debris from the pool and prevents clogging of the pump and/or filter.
- the pool pump providing the circulation often has a fairly large flow rate.
- a suction force is created at the surface of the drain, and as such, the drain at the bottom of a swimming pool can pose a significant safety hazard to those occupying of the pool, in particular to a young child or a person of limited physical strength.
- the suction force will tend to retain the user against the drain unless the user has sufficient strength to push away from the drain.
- the suction force is so substantial, i.e., in the range of 500 pounds of force or more, that even an adult of above-average strength will be unable to overcome the suction force being experienced.
- the present invention advantageously provides a method and system for reducing and/or eliminating suction forces experienced during entrapment against a pool drain that is simple in operation, cost effective, and easily integrated with existing pools.
- the pool safety system of the present invention may include a housing, where the housing defines a housing base, a housing sidewall extending upward from the housing base, a first opening in one of the housing base and housing sidewall for coupling to a pump, a second opening in one of the housing base and housing sidewall for coupling to a pool drain, and a third opening in one of the housing base and housing sidewall for receiving water from the surface of a swimming pool.
- the housing may be configured to limit an experienced entrapment force by constructing the housing with a predetermined dimension resulting in a predetermined water volume and/or surface area. For example, by selecting and constructing the housing with predetermined dimensions, the entrapment force experienced upon blocking the swimming pool drain and thus water flow through the second opening of the housing, the entrapping force may be limited to a range of approximately 10-25 pounds of force.
- the system of the present invention may further include a container, such as a skimmer basket, where the container defines a basket bottom wall having an opening therethrough, a basket sidewall extending from the basket bottom wall, and a rim along an upper edge of the container.
- the container may further include a container opening and a member extending from the container opening to a point above the rim of the container.
- the elongate member may define a member opening and a passage therethrough for placing the container opening and the member opening in fluid communication.
- the container may include a debris-retaining region within the base and sidewalls for containing leaves or other items in pool, while the member may be positioned within the debris-retaining region such that the first opening is in fluid communication with the opening in the basket bottom wall.
- the pool system may provide a fluid flow path from the first opening of the housing to the surrounding atmosphere such that the fluid flow path is separated from the debris-retaining region of the skimmer basket. As such, the system ensures that air is able to enter the second opening of the housing in the event of an entrapment.
- the present invention may further include a collector vessel or container coupled to a swimming pool configured to reduce the entrapment force experienced at a drain on a submerged surface of a swimming pool in addition to and/or alternatively to the skimmer housing 10 described above.
- the collector vessel may include a first opening in fluid communication with a drain, a second opening in fluid communication with a pump, and a third opening to allow excess fluid to overflow out of the vessel.
- the collector vessel may include an extension element in fluid communication with/or otherwise coupled to the first opening. The extension element may be movably positionable about the first opening to adjust the effective column of water height above the first opening and to further ensure that the entrapment force at the drain is minimized to a desirable degree.
- the extension element may include a body having a first extension opening, a second extension opening, and a passage therebetween.
- the first extension opening may be coupled to the first opening of the vessel.
- the extension element may then be manipulated such that the second extension opening is offset from the first extension opening to provide a height from the water surface level of approximately 5 to 20 inches.
- FIG. 1 illustrates an embodiment of a housing in accordance with the present invention
- FIG. 2 shows an embodiment of a container in accordance with the present invention
- FIG. 3 is a cross-sectional view of an embodiment of a container positioned in a housing in accordance with the present invention
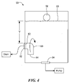
- FIG. 4 is a cross-sectional view of an embodiment of a collector vessel in accordance with the present invention.
- FIG. 5 is an illustration of a pool safety system configuration in accordance with the present invention.
- FIG. 6 is an additional schematic of a pool safety system configuration in accordance with the present invention.
- the present invention provides a safety system and method of use thereof for reducing and/or eliminating suction forces experienced during entrapment against a pool drain that is simple in operation, cost effective, and easily integrated with existing pools.
- the system may include a housing 10 for use with a swimming pool (not shown) having a pump (not shown).
- a swimming pool not shown
- the term “swimming pool” is intended to include traditional in-ground swimming pools, above-ground swimming pools, spas, or any other large, water filled container having a circulation system with fluid flow therethrough.
- the housing 10 may contain one or more openings in fluid communication with the swimming pool, pump, and the like.
- the housing 10 may be a skimmer housing 10 commonly found with existing pools installed just below the surface adjacent to a side of the swimming pool.
- the housing 10 may define a largely hollow interior cavity having a top portion 12 , a lower wall 14 , and one or more sidewalls 16 extending therebetween.
- the housing 10 may further include a first opening 18 in fluid communication with the pump, as well as a second opening 20 in fluid communication with a drain located along a surface of the swimming pool.
- a first opening 18 in fluid communication with the pump as well as a second opening 20 in fluid communication with a drain located along a surface of the swimming pool.
- a single opening 20 in fluid communication with a drain is shown for illustrative purposes, in some applications the housing 10 may contain multiple openings in fluid communication with multiple drains on submerged surfaces of a swimming pool and/or spa.
- the first and second openings may be located along either the lower and/or sidewalls of the housing 10 .
- the housing 10 may include a third opening 22 along a sidewall of the housing 10 that is in fluid communication with the pool in proximity to the water surface of the pool, such that, under typical conditions, the surface of the water of the pool is at a height between an upper and lower surface of the third opening 22 .
- An adjustable floating weir 24 may be positioned in the third opening 22 to regulate the passage of fluids and debris therethrough.
- the housing 10 may also provide a fourth opening 26 along a sidewall 16 to provide a vent or overflow path for drainage in the event the water level rises beyond a desired or intended height. As such, a lower edge of the fourth opening 26 may be adjacent to the water surface level of the pool.
- the housing 10 may also include a lid 28 positionable about the top portion 12 of the housing 10 , where the lid may further include an opening 30 therethrough.
- the housing 10 may be configured to limit an entrapping force experienced at the drain in the pool. In the event the drain becomes obstructed, the resulting entrapping force is directly correlated to the dimensions and resulting water volume of the housing 10 . In particular, the entrapping force experienced at the drain coincides with the force experienced at the second opening 20 of the housing 10 . The force experienced at the second opening 20 of the housing 10 is impacted by the water volume in the housing 10 and the corresponding hydrostatic differential head of the water volume.
- the housing 10 may thus be configured and dimensioned such that in the event of an entrapment, the maximum force experienced at the pool drain is limited to enable a person or child to be able to free themselves without additional aid.
- the potential entrapping force could be reduced to a safer level, i.e., in the range of about 10-25 pounds. This reduced range of force may allow even small children to overcome the entrapment force experienced and to swim to safety.
- a correlating reduction of the entrapment force experienced at the drain may be achieved.
- the second opening 20 of the housing 10 may be located at a vertical distance from the typical water surface level of the pool.
- the water level of the pool may be at least partially dictated by a lower edge of the fourth opening 26 , and as such, a vertical distance “V” between the lower edge of the fourth opening 26 and an upper edge of the second opening 20 may define a height of a column of water within the housing 10 . It is known that a one foot column of water correlates to 0.433 psi. Thus, the vertical distance “V” is equal to a pressure of “V” multiplied by 0.433 psi.
- the dimensions of the housing 10 for a particular application may vary in order to achieve a predetermined, limited entrapment force experienced at the drain, and the distance “V” may vary between approximately 6 inches and approximately 20 inches.
- the system of the present invention may further include a container 32 positionable within at least a portion of the housing 10 .
- the container 32 may include a skimmer basket or the like, where the container 32 may define a container bottom wall 34 with an opening therethrough, and one or more container sidewalls 36 extending upward around a periphery of the bottom wall, where the one or more sidewalls define a rim or top edge of the container when oriented in a position for use.
- the container bottom wall 34 and the container sidewalls 36 define a debris-retaining region 38 for collecting items floating in the pool as they are drawn into the container 32 by the circulation of the pool water.
- One or more apertures 40 may be situated about the container bottom wall 34 and/or the one or more container sidewalls 36 for allowing the passage of water therethrough while retaining larger objects and debris contained within the debris-retaining region 38 for subsequent cleaning or removal.
- the container may include a myriad of shapes and dimensions which can be varied for a particular use and/or application.
- the container 32 may further include a member 42 extending upward from an opening 44 in the container.
- the member may define a member opening 46 positionable above the rim of the container for providing fluid communication between the container opening 44 and the member opening 46 .
- the member may include a hollow passage extending therethrough to achieve the desired fluid communication.
- the member 42 may be positioned about one of the bottom wall 34 or sidewall 36 of the container. Further, the member 42 may include a member sidewall extending between the first and second openings, where the member sidewall is substantially void of any openings such that a fluid and/or gas is largely prevented from entering the hollow passage except through the container opening 44 and the member opening 46 .
- the container 32 may be constructed as an integral component through molding or similar manufacturing methods, or, alternatively, assembled by coupling one or more pieces together.
- the housing 10 may include a shelf or other coupling feature to aid in the positioning and/or retention of the container within the housing 10 .
- the housing 10 is coupled to a swimming pool such that the first opening 18 of the housing 10 is in fluid communication with a pump, the second opening 20 is placed in fluid communication with a drain on a submerged surface of the swimming pool, and the third opening 22 is placed in fluid communication with the water surface of the swimming pool.
- fluid circulation provided by the pump causes water to flow inward from both the second and third openings, thereby providing fluid flow through the drain in the swimming pool.
- the container 32 may further be positioned within the housing 10 to catch debris or other objects drawn into the housing 10 , such that the debris is contained within the debris-retaining region 38 of the container and thereby preventing obstruction or clogging of the openings of the housing 10 and subsequent interference with fluid circulation in the swimming pool.
- the member 42 of the container 32 may be situated such that the member opening 46 is positioned above the water surface 48 and in fluid communication with the surrounding atmosphere. Where the housing 10 is covered by the lid 28 , the fluid communication between the member opening 46 of the elongate member 42 of the container 32 and the atmosphere may be maintained by positioning the opening 30 of the lid 28 adjacent to the opening in the member 42 .
- the resulting blockage and entrapment of the person prevents fluid from being drawn into the housing 10 through the second opening 20 .
- the pump continues to draw water through the first opening 18 , resulting in a suction force experienced at the second opening 20 , and thus causing an entrapment force at the swimming pool drain.
- the actual entrapment force experienced at the drain can be reduced and/or limited by predetermined dimensions of the housing 10 , including the vertical height “V” separating the second opening 20 from the water surface 48 .
- the entrapment force experienced upon blocking the swimming pool drain and thus water flow through the second opening 20 of the housing 10 the entrapping force may be limited to a range of approximately 10-25 pounds of force. Accordingly, due to the reduced entrapping force, an individual should be able to pull themselves free of the swimming pool drain and swim to safety.
- the pump will continue to draw fluid through the first opening 18 .
- the water volume in the housing 10 may begin to decrease, causing the water level within the housing 10 to be lowered towards the first opening 18 .
- the entrapping force caused by the suction of the pump will be eliminated, as air will enter the second opening 20 to effectively break the sealed vacuum and the resulting force.
- the debris-retaining region of the basket may be filled with leaves or other pool debris.
- the basket itself may contain multiple openings to allow fluid flow therethrough, the leaves and/or additional debris may effectively block the openings.
- a filled conventional basket could seal an upper portion of the housing 10 , which would prevent the pump from pulling the water level down and/or substantially eliminate the chance that air may enter the housing 10 and further into the second opening 20 to break the entrapment force at the drain.
- a filled conventional skimmer basket could present a substantially impermeable layer that obstructs any fluid from passing through, which would cause substantially the full force of the pump to pull directly on the second opening 20 , and thus the drain.
- the member 42 of the container 32 may provide a fluid flow path from the first opening 18 , through the container opening 44 and out of member opening 46 to the surrounding atmosphere, where the fluid flow path is thus separated from the debris-retaining region 38 of the container 32 .
- the first opening 18 and thus the pump
- the water volume within the housing 10 and ultimately the surrounding atmosphere, is ensured. Consequently, upon a blockage of the drain of the pool and thus the second opening 20 of the housing 10 , the water level of the housing 10 may be reduced to allow air to enter the second opening 20 and to break the vacuum seal, thereby allowing an entrapped individual to swim to safety.
- the present invention may further include a collector vessel 50 or container coupled to a swimming pool, where the collector vessel 50 is dimensioned and configured to reduce the entrapment force experienced at a drain on a submerged surface of a swimming pool in addition to and/or alternatively to the skimmer housing 10 described above.
- the collector vessel 50 may include a housing coupled to a swimming pool, where the vessel 50 housing includes one or more openings in fluid communication with one or more drains located throughout the pool, as well as one or more openings in fluid communication with one or more pumps providing water circulation throughout the pool.
- the collector vessel 50 may include a first opening 52 in fluid communication with a drain, a second opening 54 in fluid communication with a pump, and a third opening 56 to allow excess fluid to overflow out of the vessel 50 , which may be either in a sidewall of the vessel or a top opening providing access to the interior of the vessel.
- the resulting entrapping force may be directly correlated to the dimensions and resulting water volume of the collector vessel 50 .
- the vessel 50 may thus be configured and dimensioned such that in the event of an entrapment, the maximum force experienced at the pool drain is limited to enable a person or child to be able to free themselves without additional aid, i.e., in the range of about 10-25 pounds.
- the first opening 52 of the vessel 50 may be located at a vertical distance from the water surface level 58 within the vessel 50 .
- This water surface level may be at the top of the housing, just below the third opening 56 , or simply at a height between the second opening 54 and a top edge of the vessel 50 .
- a vertical distance “V” between the water surface level 58 and an upper edge of the first opening 52 may define a height of a column of water within the vessel 50 .
- a vertical column of water of approximately 11 inches between the first opening 52 and the water surface in the vessel 50 results in approximately 15.87 pounds of force experienced at the drain during entrapment.
- collector vessels, auxiliary housings, and sumps may be typically installed in a swimming pool system to regulate flow rates of circulation, aid in filtration, etc.
- the desired plumbing conduits and such upon placement of the desired plumbing conduits and such, the pool is sprayed with concrete, and furthermore, tiling and other surface layers may also be added. As the construction proceeds to completion, the plumbing may be offset from the originally desired position, assuming the initial placement was even accurate.
- the collector vessel 50 may include a port or opening coupled to the drain, where the height or vertical positioning of the port or opening is selectively adjustable and/or the effective height of a water column above the port or opening is selectively adjustable.
- the collector vessel may include an extension element 60 in fluid communication with/or otherwise coupled to the first opening 52 .
- the extension element 60 may be movably positionable about the first opening 52 to adjust the effective column of water height above the first opening 52 and to further ensure that the entrapment force at the drain is minimized to a desirable degree.
- the extension element 60 may include a body having a first extension opening 62 , a second extension opening 64 , and a passage therebetween.
- the first extension opening 62 may be coupled to the first opening 52 of the vessel 50 .
- the extension element 60 may then be manipulated such that the second extension opening 64 is offset from the first extension opening 62 to provide a height from the water surface level of approximately 8 to 14 inches.
- the extension element 60 allows the effective height of the water above the first opening 52 to be adjusted by adjusting the elevation of the second extension opening 64 to provide the desired water column height, and thus the entrapment force experienced at the drain.
- the collector vessel may include an opening on a track or movable surface (not shown) to allow for adjustment, and further, the collector vessel may include a plurality of discrete positions (not shown) about which an opening or port may be selectively located in order to control the resulting hydrostatic pressure within the vessel and towards the drain.
- the collector vessel may function similarly to the skimmer housing described above.
- water will flow through the collector vessel and other components of a swimming pool's circulation system. Should an entrapment occur at a drain submerged in the swimming pool, the fluid in the collector vessel will be drawn down towards the opening coupled to the pump until air enters the extension element and/or the opening leading to the covered drain. Once air enters the opening or conduit coupled to the drain, the vacuum force experienced will be eliminated to allow an entrapped person to swim to safety. Due to the manipulation of the height of the column of water above the opening leading to the drain, the suction force experienced at the drain is reduced until the vacuum force is subsequently eliminated.
- the pool system configuration may generally include two or more drains located on a submerged surface of a swimming pool, where the drains are coupled to a pump and a vent.
- the placement of the drains and the conduits leading to the pump and the vent may be configured to allow for a higher flow rate of fluid through the system while maintaining a reduced operating drawdown.
- the pool system 70 may include a first drain opening 72 and a second drain opening 74 located within a swimming pool. Both the first and second drain openings may be in fluid communication with a pump, as well as being in fluid communication with a vent or opening 76 in fluid communication with the surrounding atmosphere.
- the first and second drain openings may be coupled through a drain line or conduit 78 .
- the term “conduit” is intended to encompass a body or element providing for the passage or flow of fluid.
- a conduit in a particular application may either be continuous or include multiple discrete sections coupled together.
- the pump may be coupled to the first and second drain openings through a first pump line 80 or conduit that intersects and/or forms a junction 82 with the drain line 78 .
- vent 76 may be coupled to the first and second drain openings through a vent line 84 that also intersects and/or forms a junction with the drain line 78 , where the location of the intersection between the drain line 78 and the vent line 84 is at substantially the same location as the intersection of the first pump line 80 and the drain line 78 .
- the vent line 84 may further be coupled to the pump through a second pump line 86 , where the vent line 84 defines a water height “H” above the second pump line 86 when the system is in use, as shown in FIG. 5 .
- the vent line 84 may include a water height “H” within the conduit above the junction as shown in FIG. 6 .
- the height of the water column present in the vent line 84 that is above the second drain line 86 or the junction 82 defines the drawdown amount required to break a vacuum force and the resulting pressure experienced at the pool drain openings during an entrapment. It is desirable to limit the amount of water drawn down through the vent line for a given rate of flow through the system in order to reduce the likelihood of damage to the system and to control the overall hydraulic conditions of the system.
- the circulation rate through the pool system 70 may be increased while keeping the water level in the vent line 84 at a higher level, which reduces the likelihood that the pump will cavitate and/or be damaged.
- the water column height above the second pump line may be limited between 5 and 20 inches while achieving higher flow rates through the system than would otherwise be possible.
Landscapes
- Engineering & Computer Science (AREA)
- Architecture (AREA)
- Water Supply & Treatment (AREA)
- Civil Engineering (AREA)
- Structural Engineering (AREA)
- Structures Of Non-Positive Displacement Pumps (AREA)
Abstract
The present invention provides a swimming pool safety system including a housing having a first opening for coupling to a pump, a second opening for coupling to a pool drain, and a third opening for receiving water form a surface of a pool. The present invention may include a skimmer basket positionable in the housing, where the skimmer basket defines a debris-retaining region and a member having a passage therethrough. A method of use of the present invention is also provided in which the housing may be configured to reduce an entrapment force experienced at a pool drain, and to further provide a fluid flow path through the debris-retaining region of the skimmer basket to place the first opening of the housing in fluid communication with the surrounding atmosphere. A collector vessel may also be included, the collector vessel having an adjustable extension element to modify a resulting entrapment force.
Description
- This application is a continuation-in-part-of U.S. Utility patent application Ser. No. 11/588,909 filed Oct. 27, 2006 entitled POOL SKIMMER SAFETY SYSTEM, the entirety of which is incorporated herein by reference.
- n/a
- The present invention relates to a method and system for limiting and/or reducing an entrapment force in pool drains in order to avoid injury.
- In general, swimming pools include a pump for drawing water from a drain at the bottom of a pool through a skimmer housing and towards a filter from which the water is returned to the pool. The skimmer housing is often installed at least partially in the ground or beneath a deck surface, having a removable lid and a basket contained therein that retains leaves or other debris from the pool and prevents clogging of the pump and/or filter.
- In order to provide sufficient circulation of pool water such that the filter and other components of the pool operate as desired, the pool pump providing the circulation often has a fairly large flow rate. As water is drawn through the drain by the pump, a suction force is created at the surface of the drain, and as such, the drain at the bottom of a swimming pool can pose a significant safety hazard to those occupying of the pool, in particular to a young child or a person of limited physical strength. In the event someone in the pool inadvertently covers the drain with a part of his/her body, the suction force will tend to retain the user against the drain unless the user has sufficient strength to push away from the drain. In fact, in most cases, the suction force is so substantial, i.e., in the range of 500 pounds of force or more, that even an adult of above-average strength will be unable to overcome the suction force being experienced. As a result, there is a strong likelihood that a person will panic, increasing the chance that drowning may result. Even under circumstances where an individual is capable of pushing away from the drain, the possibility of incurring serious injury remains nonetheless.
- To overcome the potential for injury or drowning due to the suction force and thus the chance of being drawn against and retained by a swimming pool drain, numerous devices have been developed over the years to reduce and/or eliminate the suction force created during a blockage or entrapment. Some of these devices introduce air to the inlet side of the pump in response to the sensed high suction condition, which results in loss of pump prime. Other devices may interrupt the power source to the pump, thereby causing the pump to cease operation. There are also devices which provide for a conduit to open to the atmosphere upon sensing a predetermined level of suction, which allows air to enter the system and thereby break the vacuum or suction force at the drain.
- While certain devices have been proposed, there are numerous problems present with existing devices. For example, many of the devices are very expensive and have multiple moving parts, which increases the likelihood that the device may malfunction or fail to operate as intended. In addition, some of the devices provide false signals triggered by filled drain sumps and/or skimmer baskets, or due to pressure variations created when the pump is first turned on. Moreover, installation of some devices may require excavation or other drastic measures for installation, which greatly increases cost and provides a deterrent to use and integration. Finally, upon installing a particular device, the pump might be damaged or otherwise negatively impacted upon actuation of the device, resulting in the attendant problems of expense and loss of use of the swimming pool.
- In view of the above-described problems and limitations, it would be desirable to provide a safety system for reducing and/or eliminating suction forces experienced during entrapment against a pool drain that is simple in operation, cost effective, and easily integrated with existing pools.
- The present invention advantageously provides a method and system for reducing and/or eliminating suction forces experienced during entrapment against a pool drain that is simple in operation, cost effective, and easily integrated with existing pools. In particular, the pool safety system of the present invention may include a housing, where the housing defines a housing base, a housing sidewall extending upward from the housing base, a first opening in one of the housing base and housing sidewall for coupling to a pump, a second opening in one of the housing base and housing sidewall for coupling to a pool drain, and a third opening in one of the housing base and housing sidewall for receiving water from the surface of a swimming pool.
- Moreover, the housing may be configured to limit an experienced entrapment force by constructing the housing with a predetermined dimension resulting in a predetermined water volume and/or surface area. For example, by selecting and constructing the housing with predetermined dimensions, the entrapment force experienced upon blocking the swimming pool drain and thus water flow through the second opening of the housing, the entrapping force may be limited to a range of approximately 10-25 pounds of force.
- The system of the present invention may further include a container, such as a skimmer basket, where the container defines a basket bottom wall having an opening therethrough, a basket sidewall extending from the basket bottom wall, and a rim along an upper edge of the container. The container may further include a container opening and a member extending from the container opening to a point above the rim of the container. The elongate member may define a member opening and a passage therethrough for placing the container opening and the member opening in fluid communication. The container may include a debris-retaining region within the base and sidewalls for containing leaves or other items in pool, while the member may be positioned within the debris-retaining region such that the first opening is in fluid communication with the opening in the basket bottom wall. During operation, the pool system may provide a fluid flow path from the first opening of the housing to the surrounding atmosphere such that the fluid flow path is separated from the debris-retaining region of the skimmer basket. As such, the system ensures that air is able to enter the second opening of the housing in the event of an entrapment.
- The present invention may further include a collector vessel or container coupled to a swimming pool configured to reduce the entrapment force experienced at a drain on a submerged surface of a swimming pool in addition to and/or alternatively to the
skimmer housing 10 described above. The collector vessel may include a first opening in fluid communication with a drain, a second opening in fluid communication with a pump, and a third opening to allow excess fluid to overflow out of the vessel. The collector vessel may include an extension element in fluid communication with/or otherwise coupled to the first opening. The extension element may be movably positionable about the first opening to adjust the effective column of water height above the first opening and to further ensure that the entrapment force at the drain is minimized to a desirable degree. In particular, the extension element may include a body having a first extension opening, a second extension opening, and a passage therebetween. The first extension opening may be coupled to the first opening of the vessel. The extension element may then be manipulated such that the second extension opening is offset from the first extension opening to provide a height from the water surface level of approximately 5 to 20 inches. - A more complete understanding of the present invention, and the attendant advantages and features thereof, will be more readily understood by reference to the following detailed description when considered in conjunction with the accompanying drawings wherein:
-
FIG. 1 illustrates an embodiment of a housing in accordance with the present invention; -
FIG. 2 shows an embodiment of a container in accordance with the present invention; -
FIG. 3 is a cross-sectional view of an embodiment of a container positioned in a housing in accordance with the present invention; -
FIG. 4 is a cross-sectional view of an embodiment of a collector vessel in accordance with the present invention; -
FIG. 5 is an illustration of a pool safety system configuration in accordance with the present invention; and -
FIG. 6 is an additional schematic of a pool safety system configuration in accordance with the present invention. - The present invention provides a safety system and method of use thereof for reducing and/or eliminating suction forces experienced during entrapment against a pool drain that is simple in operation, cost effective, and easily integrated with existing pools. Now referring to
FIG. 1 , the system may include ahousing 10 for use with a swimming pool (not shown) having a pump (not shown). Of note, as used herein, the term “swimming pool” is intended to include traditional in-ground swimming pools, above-ground swimming pools, spas, or any other large, water filled container having a circulation system with fluid flow therethrough. Thehousing 10 may contain one or more openings in fluid communication with the swimming pool, pump, and the like. For example, thehousing 10 may be askimmer housing 10 commonly found with existing pools installed just below the surface adjacent to a side of the swimming pool. Thehousing 10 may define a largely hollow interior cavity having atop portion 12, alower wall 14, and one ormore sidewalls 16 extending therebetween. - In particular, the
housing 10 may further include afirst opening 18 in fluid communication with the pump, as well as a second opening 20 in fluid communication with a drain located along a surface of the swimming pool. Of note, although asingle opening 20 in fluid communication with a drain is shown for illustrative purposes, in some applications thehousing 10 may contain multiple openings in fluid communication with multiple drains on submerged surfaces of a swimming pool and/or spa. The first and second openings may be located along either the lower and/or sidewalls of thehousing 10. In addition, thehousing 10 may include a third opening 22 along a sidewall of thehousing 10 that is in fluid communication with the pool in proximity to the water surface of the pool, such that, under typical conditions, the surface of the water of the pool is at a height between an upper and lower surface of the third opening 22. An adjustablefloating weir 24 may be positioned in the third opening 22 to regulate the passage of fluids and debris therethrough. In addition, thehousing 10 may also provide afourth opening 26 along asidewall 16 to provide a vent or overflow path for drainage in the event the water level rises beyond a desired or intended height. As such, a lower edge of thefourth opening 26 may be adjacent to the water surface level of the pool. Thehousing 10 may also include alid 28 positionable about thetop portion 12 of thehousing 10, where the lid may further include anopening 30 therethrough. - The
housing 10 may be configured to limit an entrapping force experienced at the drain in the pool. In the event the drain becomes obstructed, the resulting entrapping force is directly correlated to the dimensions and resulting water volume of thehousing 10. In particular, the entrapping force experienced at the drain coincides with the force experienced at thesecond opening 20 of thehousing 10. The force experienced at thesecond opening 20 of thehousing 10 is impacted by the water volume in thehousing 10 and the corresponding hydrostatic differential head of the water volume. Thehousing 10 may thus be configured and dimensioned such that in the event of an entrapment, the maximum force experienced at the pool drain is limited to enable a person or child to be able to free themselves without additional aid. While the entrapping force could never be completely eliminated as it would prevent a swimming pool pump system from operating, the potential entrapping force could be reduced to a safer level, i.e., in the range of about 10-25 pounds. This reduced range of force may allow even small children to overcome the entrapment force experienced and to swim to safety. By configuring thehousing 10 to provide a predetermined hydrostatic differential, a correlating reduction of the entrapment force experienced at the drain may be achieved. - As an example of a particular configuration, the
second opening 20 of thehousing 10 may be located at a vertical distance from the typical water surface level of the pool. As previously discussed, the water level of the pool may be at least partially dictated by a lower edge of thefourth opening 26, and as such, a vertical distance “V” between the lower edge of thefourth opening 26 and an upper edge of thesecond opening 20 may define a height of a column of water within thehousing 10. It is known that a one foot column of water correlates to 0.433 psi. Thus, the vertical distance “V” is equal to a pressure of “V” multiplied by 0.433 psi. By taking the resulting value and multiplying it by the open surface area of the drain, the resulting entrapment force may be calculated. For example, should the vertical distance “V” equal 11 inches, the resulting pressure would be (11 inches/12 inches-per-foot)×0.433 psi=0.397 psi. Now, in the case where the drain has an open area of approximately 40 square inches, the force is equal to 0.397 psi×40 square inches=15.87 pounds of force. Of course, while specific measurements have been provided, the dimensions of thehousing 10 for a particular application may vary in order to achieve a predetermined, limited entrapment force experienced at the drain, and the distance “V” may vary between approximately 6 inches and approximately 20 inches. - As shown in
FIGS. 2 and 3 , the system of the present invention may further include acontainer 32 positionable within at least a portion of thehousing 10. Thecontainer 32 may include a skimmer basket or the like, where thecontainer 32 may define acontainer bottom wall 34 with an opening therethrough, and one or more container sidewalls 36 extending upward around a periphery of the bottom wall, where the one or more sidewalls define a rim or top edge of the container when oriented in a position for use. Thecontainer bottom wall 34 and the container sidewalls 36 define a debris-retainingregion 38 for collecting items floating in the pool as they are drawn into thecontainer 32 by the circulation of the pool water. One ormore apertures 40 may be situated about thecontainer bottom wall 34 and/or the one or more container sidewalls 36 for allowing the passage of water therethrough while retaining larger objects and debris contained within the debris-retainingregion 38 for subsequent cleaning or removal. The container may include a myriad of shapes and dimensions which can be varied for a particular use and/or application. - The
container 32 may further include amember 42 extending upward from anopening 44 in the container. The member may define amember opening 46 positionable above the rim of the container for providing fluid communication between thecontainer opening 44 and themember opening 46. Accordingly, the member may include a hollow passage extending therethrough to achieve the desired fluid communication. Themember 42 may be positioned about one of thebottom wall 34 orsidewall 36 of the container. Further, themember 42 may include a member sidewall extending between the first and second openings, where the member sidewall is substantially void of any openings such that a fluid and/or gas is largely prevented from entering the hollow passage except through thecontainer opening 44 and themember opening 46. It is contemplated that thecontainer 32 may be constructed as an integral component through molding or similar manufacturing methods, or, alternatively, assembled by coupling one or more pieces together. Thehousing 10 may include a shelf or other coupling feature to aid in the positioning and/or retention of the container within thehousing 10. - Referring to
FIG. 3 , in an exemplary use of the swimming pool safety system of the present invention, thehousing 10 is coupled to a swimming pool such that thefirst opening 18 of thehousing 10 is in fluid communication with a pump, thesecond opening 20 is placed in fluid communication with a drain on a submerged surface of the swimming pool, and thethird opening 22 is placed in fluid communication with the water surface of the swimming pool. During operation, fluid circulation provided by the pump causes water to flow inward from both the second and third openings, thereby providing fluid flow through the drain in the swimming pool. Thecontainer 32 may further be positioned within thehousing 10 to catch debris or other objects drawn into thehousing 10, such that the debris is contained within the debris-retainingregion 38 of the container and thereby preventing obstruction or clogging of the openings of thehousing 10 and subsequent interference with fluid circulation in the swimming pool. Further, themember 42 of thecontainer 32 may be situated such that themember opening 46 is positioned above thewater surface 48 and in fluid communication with the surrounding atmosphere. Where thehousing 10 is covered by thelid 28, the fluid communication between the member opening 46 of theelongate member 42 of thecontainer 32 and the atmosphere may be maintained by positioning theopening 30 of thelid 28 adjacent to the opening in themember 42. - In the event the drain of the swimming pool becomes obstructed by a person in the swimming pool, the resulting blockage and entrapment of the person prevents fluid from being drawn into the
housing 10 through thesecond opening 20. Despite the blockage, the pump continues to draw water through thefirst opening 18, resulting in a suction force experienced at thesecond opening 20, and thus causing an entrapment force at the swimming pool drain. However, as previously discussed, the actual entrapment force experienced at the drain can be reduced and/or limited by predetermined dimensions of thehousing 10, including the vertical height “V” separating thesecond opening 20 from thewater surface 48. As such, by selecting and constructing thehousing 10 to contain predetermined dimensions, the entrapment force experienced upon blocking the swimming pool drain and thus water flow through thesecond opening 20 of thehousing 10, the entrapping force may be limited to a range of approximately 10-25 pounds of force. Accordingly, due to the reduced entrapping force, an individual should be able to pull themselves free of the swimming pool drain and swim to safety. - Nevertheless, the potential remains that an individual may not be able to free themselves from the drain, even with the reduced entrapment force provided by the
housing 10. As previously discussed, despite the blockage of fluid intake through thesecond opening 20 of thehousing 10, the pump will continue to draw fluid through thefirst opening 18. By continuing to draw fluid through thefirst opening 18, the water volume in thehousing 10 may begin to decrease, causing the water level within thehousing 10 to be lowered towards thefirst opening 18. Once the water level within thehousing 10 is drawn below a top edge of thesecond opening 20, the entrapping force caused by the suction of the pump will be eliminated, as air will enter thesecond opening 20 to effectively break the sealed vacuum and the resulting force. However, with conventional skimmer baskets, the debris-retaining region of the basket may be filled with leaves or other pool debris. Although the basket itself may contain multiple openings to allow fluid flow therethrough, the leaves and/or additional debris may effectively block the openings. As a result, a filled conventional basket could seal an upper portion of thehousing 10, which would prevent the pump from pulling the water level down and/or substantially eliminate the chance that air may enter thehousing 10 and further into thesecond opening 20 to break the entrapment force at the drain. Thus, a filled conventional skimmer basket could present a substantially impermeable layer that obstructs any fluid from passing through, which would cause substantially the full force of the pump to pull directly on thesecond opening 20, and thus the drain. - By positioning the
container 32 of the present invention within thehousing 10, themember 42 of thecontainer 32 may provide a fluid flow path from thefirst opening 18, through thecontainer opening 44 and out of member opening 46 to the surrounding atmosphere, where the fluid flow path is thus separated from the debris-retainingregion 38 of thecontainer 32. As such, regardless of the contents of thecontainer 32, fluid communication between the first opening 18 (and thus the pump), the water volume within thehousing 10, and ultimately the surrounding atmosphere, is ensured. Consequently, upon a blockage of the drain of the pool and thus thesecond opening 20 of thehousing 10, the water level of thehousing 10 may be reduced to allow air to enter thesecond opening 20 and to break the vacuum seal, thereby allowing an entrapped individual to swim to safety. - Now referring to
FIG. 4 , the present invention may further include acollector vessel 50 or container coupled to a swimming pool, where thecollector vessel 50 is dimensioned and configured to reduce the entrapment force experienced at a drain on a submerged surface of a swimming pool in addition to and/or alternatively to theskimmer housing 10 described above. For example, thecollector vessel 50 may include a housing coupled to a swimming pool, where thevessel 50 housing includes one or more openings in fluid communication with one or more drains located throughout the pool, as well as one or more openings in fluid communication with one or more pumps providing water circulation throughout the pool. In particular, thecollector vessel 50 may include afirst opening 52 in fluid communication with a drain, asecond opening 54 in fluid communication with a pump, and athird opening 56 to allow excess fluid to overflow out of thevessel 50, which may be either in a sidewall of the vessel or a top opening providing access to the interior of the vessel. Similarly to theskimmer housing 10 discussed above, should a drain in the pool become obstructed, the resulting entrapping force may be directly correlated to the dimensions and resulting water volume of thecollector vessel 50. Thevessel 50 may thus be configured and dimensioned such that in the event of an entrapment, the maximum force experienced at the pool drain is limited to enable a person or child to be able to free themselves without additional aid, i.e., in the range of about 10-25 pounds. - As an example of a particular configuration, the
first opening 52 of thevessel 50 may be located at a vertical distance from thewater surface level 58 within thevessel 50. This water surface level may be at the top of the housing, just below thethird opening 56, or simply at a height between thesecond opening 54 and a top edge of thevessel 50. Regardless of how the water surface level is achieved and/or attained in thevessel 50, a vertical distance “V” between thewater surface level 58 and an upper edge of thefirst opening 52 may define a height of a column of water within thevessel 50. As discussed above, a vertical column of water of approximately 11 inches between thefirst opening 52 and the water surface in thevessel 50 results in approximately 15.87 pounds of force experienced at the drain during entrapment. - While collector vessels, auxiliary housings, and sumps may be typically installed in a swimming pool system to regulate flow rates of circulation, aid in filtration, etc., due to widely varying pool designs and construction techniques, it would be very difficult to install a
collector vessel 50 such that thefirst opening 52 is between approximately 5 inches and 20 inches from the ultimate water surface level in thevessel 50. For example, when constructing a pool, upon placement of the desired plumbing conduits and such, the pool is sprayed with concrete, and furthermore, tiling and other surface layers may also be added. As the construction proceeds to completion, the plumbing may be offset from the originally desired position, assuming the initial placement was even accurate. As such, there may be a plumbing conduit leading from a drain in the pool through a concrete sidewall for connection to acollector vessel 50. Thevessel 50 then needs to be positioned to connect to the fixed location of the plumbing conduit while being aligned with or proximate to a top edge of the pool. As such, variations in the location of the conduit require modifications to thevessel 50, which would necessarily affect the resulting column of water height above thefirst opening 52 of the housing once installed. - Given the calculation above, it can be seen that variations of even a few inches in the height of the column of water in the
vessel 50 or skimmer housing can drastically affect the ultimate entrapment force experienced at the drain when the pool is in use. Accordingly, thecollector vessel 50 may include a port or opening coupled to the drain, where the height or vertical positioning of the port or opening is selectively adjustable and/or the effective height of a water column above the port or opening is selectively adjustable. For example, the collector vessel may include anextension element 60 in fluid communication with/or otherwise coupled to thefirst opening 52. Theextension element 60 may be movably positionable about thefirst opening 52 to adjust the effective column of water height above thefirst opening 52 and to further ensure that the entrapment force at the drain is minimized to a desirable degree. In particular, theextension element 60 may include a body having a first extension opening 62, a second extension opening 64, and a passage therebetween. The first extension opening 62 may be coupled to thefirst opening 52 of thevessel 50. Theextension element 60 may then be manipulated such that the second extension opening 64 is offset from the first extension opening 62 to provide a height from the water surface level of approximately 8 to 14 inches. As a result, even if thefirst opening 52 of thecollector vessel 50 is at an undesirable height or location from the top of thevessel 50 or where the water surface will be, theextension element 60 allows the effective height of the water above thefirst opening 52 to be adjusted by adjusting the elevation of the second extension opening 64 to provide the desired water column height, and thus the entrapment force experienced at the drain. While an extension element has been described to facilitate the height of a column of water above the opening or port in communication with the drain, it is contemplated that the collector vessel may include an opening on a track or movable surface (not shown) to allow for adjustment, and further, the collector vessel may include a plurality of discrete positions (not shown) about which an opening or port may be selectively located in order to control the resulting hydrostatic pressure within the vessel and towards the drain. - Upon installing the collector vessel and positioning the second extension opening at the desired height or elevation, the collector vessel may function similarly to the skimmer housing described above. During normal operation, water will flow through the collector vessel and other components of a swimming pool's circulation system. Should an entrapment occur at a drain submerged in the swimming pool, the fluid in the collector vessel will be drawn down towards the opening coupled to the pump until air enters the extension element and/or the opening leading to the covered drain. Once air enters the opening or conduit coupled to the drain, the vacuum force experienced will be eliminated to allow an entrapped person to swim to safety. Due to the manipulation of the height of the column of water above the opening leading to the drain, the suction force experienced at the drain is reduced until the vacuum force is subsequently eliminated.
- By providing for the adjustment of the effective height of the column of water about the
first opening 52 of thevessel 50, inaccuracies or errors occurring during the construction of the pool can be overcome to ensure appropriate operation and limiting of the entrapment force at the drain. As such, the likelihood that the entrapment force will exceed the desired range can be reduced to ensure the safety of swimmers, and vice/versa, sufficient force can be maintained to ensure that fluid flow throughout the circulation system of the swimming pool is also at a desirable rate. - Now referring to
FIGS. 5 and 6 , embodiments of apool system 70 are shown. The pool system configuration may generally include two or more drains located on a submerged surface of a swimming pool, where the drains are coupled to a pump and a vent. The placement of the drains and the conduits leading to the pump and the vent may be configured to allow for a higher flow rate of fluid through the system while maintaining a reduced operating drawdown. In particular, thepool system 70 may include afirst drain opening 72 and a second drain opening 74 located within a swimming pool. Both the first and second drain openings may be in fluid communication with a pump, as well as being in fluid communication with a vent oropening 76 in fluid communication with the surrounding atmosphere. The first and second drain openings may be coupled through a drain line orconduit 78. Of note, as used herein, the term “conduit” is intended to encompass a body or element providing for the passage or flow of fluid. A conduit in a particular application may either be continuous or include multiple discrete sections coupled together. In addition, the pump may be coupled to the first and second drain openings through afirst pump line 80 or conduit that intersects and/or forms ajunction 82 with thedrain line 78. Similarly, thevent 76 may be coupled to the first and second drain openings through avent line 84 that also intersects and/or forms a junction with thedrain line 78, where the location of the intersection between thedrain line 78 and thevent line 84 is at substantially the same location as the intersection of thefirst pump line 80 and thedrain line 78. Thevent line 84 may further be coupled to the pump through asecond pump line 86, where thevent line 84 defines a water height “H” above thesecond pump line 86 when the system is in use, as shown inFIG. 5 . Alternatively, thevent line 84 may include a water height “H” within the conduit above the junction as shown inFIG. 6 . The height of the water column present in thevent line 84 that is above thesecond drain line 86 or thejunction 82 defines the drawdown amount required to break a vacuum force and the resulting pressure experienced at the pool drain openings during an entrapment. It is desirable to limit the amount of water drawn down through the vent line for a given rate of flow through the system in order to reduce the likelihood of damage to the system and to control the overall hydraulic conditions of the system. - During general operation of the pool system, water is drawn in through both the first and second drain openings, while the
vent line 84 remains exposed to the surrounding atmosphere with a particular water column height above thesecond pump line 86. In the event of an entrapment, the pump will drawdown the water in thevent line 84 located above thesecond pump line 86 or thejunction 84, subsequently allowing air to enter into thesecond pump line 86 or thefirst pump line 80 and thereby breaking the vacuum force at either drain opening. However, as water flows in both drain openings and towards thejunction 82 with thefirst pump line 80, the fluid flow from each drain opening essentially collides at thejunction 82 as it is drawn towards the pump. This collision causes an increase in static pressure, which results in a higher water level in thevent line 84 as opposed to what the water height would be if thevent line 84 intersected thedrain line 78 elsewhere. Accordingly, coupling thevent line 84 at thejunction 82 takes advantage of the increased static pressure, which enables the system to operate at a lower draw down for a given flow rate. For example, at flow rate “A,” the pump may typically draw down seven inches of water from the vent line. However, by placing the vent line at the junction with the pump line, the operating draw down may be reduced to five inches for the same flow rate. As a result, the circulation rate through thepool system 70 may be increased while keeping the water level in thevent line 84 at a higher level, which reduces the likelihood that the pump will cavitate and/or be damaged. In particular, the water column height above the second pump line may be limited between 5 and 20 inches while achieving higher flow rates through the system than would otherwise be possible. - It will be appreciated by persons skilled in the art that the present invention is not limited to what has been particularly shown and described herein above. In addition, unless mention was made above to the contrary, it should be noted that all of the accompanying drawings are not to scale. A variety of modifications and variations are possible in light of the above teachings without departing from the scope and spirit of the invention, which is limited only by the following claims.
Claims (19)
1. A collector vessel for use with a swimming pool, comprising:
a housing defining a port for coupling to a pool drain, wherein a vertical positioning of the port is selectively adjustable.
2. The collector vessel according to claim 1 , wherein the port is defined by an extension element positionable within the housing.
3. The collector vessel according to claim 2 , wherein the housing defines a first opening for coupling to a pool drain, and wherein the extension element is coupled to the first opening such that the port is vertically offset from the first opening.
4. The collector vessel according to claim 3 , wherein the extension element is movable about the housing.
5. A collector vessel for use with a swimming pool, comprising:
a housing defining a first opening for coupling to a pool drain and a second opening for coupling to a pump; and
an extension element defining a first extension opening, a second extension opening, and a passage therebetween, wherein the first extension opening is coupled to the first opening of the housing, and wherein the second extension opening is vertically offset from the first extension opening.
6. The collector vessel according to claim 5 , further comprising a third opening.
7. The collector vessel according to claim 6 , wherein the first opening is located a first distance from the third opening, the second extension opening is located a second distance from the third opening, and wherein the first distance is greater than the second distance.
8. The collector vessel according to claim 6 , wherein the first opening is located a first distance from the third opening, the second extension opening is located a second distance from the third opening, and wherein the first distance is less than the second distance.
9. The collector vessel according to claim 6 , wherein the second extension opening is located a vertical distance of between approximately 5 inches and approximately 20 inches from the third opening.
10. The collector vessel according to claim 5 , wherein the extension element is movable about the first opening.
11. A swimming pool system, comprising:
a housing having a fluid therein defining a fluid surface, the housing further defining a port coupled to a pool drain, wherein a vertical distance between the port and the fluid surface is selectively adjustable.
12. The swimming pool system according to claim 11 , wherein the port is defined by an extension element positionable within the housing.
13. The swimming pool system according to claim 12 , wherein the housing defines a first opening for coupling to a pool drain, and wherein the extension element is coupled to the first opening such that the port is vertically offset from the first opening.
14. The swimming pool system according to claim 12 , wherein the extension element is movable about the housing.
15. A swimming pool system, comprising:
a housing having a fluid therein defining a fluid surface, the housing further defining a first opening in fluid communication with a pool drain and a second opening in fluid communication with a pump; and
an extension element defining a first extension opening, a second extension opening, and a passage therebetween, wherein the first extension opening is in fluid communication with the first opening of the housing, and wherein the second extension opening is vertically offset from the first extension opening.
16. The swimming pool system according to claim 15 , wherein the first opening is located a first distance from the fluid surface, the second extension opening is located a second distance from the fluid surface, and wherein the first distance is greater than the second distance.
17. The swimming pool system according to claim 15 , wherein the first opening is located a first distance from the fluid surface, the second extension opening is located a second distance from the fluid surface, and wherein the first distance is less than the second distance.
18. The swimming pool system according to claim 15 , wherein the second extension opening is located a vertical distance of between approximately 5 inches and approximately 20 inches from the fluid surface.
19. A swimming pool system, comprising:
a first conduit defining a first opening and a second opening, the first and second openings located on a submerged surface of a swimming pool;
a second conduit coupled to the first conduit at a junction, wherein the second conduit is in fluid communication with a pump; and
a third conduit coupled to the first conduit substantially proximate to the junction, wherein the third conduit is in fluid communication with atmosphere.
Priority Applications (3)
| Application Number | Priority Date | Filing Date | Title |
|---|---|---|---|
| US11/701,249 US20080098507A1 (en) | 2006-10-27 | 2007-02-01 | Pool safety system |
| US11/787,432 US7563365B2 (en) | 2006-10-27 | 2007-04-16 | Adjustable skimmer safety system |
| PCT/US2007/082490 WO2008057779A2 (en) | 2006-10-27 | 2007-10-25 | Adjustable skimmer safety system |
Applications Claiming Priority (2)
| Application Number | Priority Date | Filing Date | Title |
|---|---|---|---|
| US11/588,909 US20080099386A1 (en) | 2006-10-27 | 2006-10-27 | Pool skimmer safety system |
| US11/701,249 US20080098507A1 (en) | 2006-10-27 | 2007-02-01 | Pool safety system |
Related Parent Applications (1)
| Application Number | Title | Priority Date | Filing Date |
|---|---|---|---|
| US11/588,909 Continuation-In-Part US20080099386A1 (en) | 2006-10-27 | 2006-10-27 | Pool skimmer safety system |
Related Child Applications (1)
| Application Number | Title | Priority Date | Filing Date |
|---|---|---|---|
| US11/787,432 Continuation-In-Part US7563365B2 (en) | 2006-10-27 | 2007-04-16 | Adjustable skimmer safety system |
Publications (1)
| Publication Number | Publication Date |
|---|---|
| US20080098507A1 true US20080098507A1 (en) | 2008-05-01 |
Family
ID=39328844
Family Applications (1)
| Application Number | Title | Priority Date | Filing Date |
|---|---|---|---|
| US11/701,249 Abandoned US20080098507A1 (en) | 2006-10-27 | 2007-02-01 | Pool safety system |
Country Status (1)
| Country | Link |
|---|---|
| US (1) | US20080098507A1 (en) |
Cited By (2)
| Publication number | Priority date | Publication date | Assignee | Title |
|---|---|---|---|---|
| US20210039022A1 (en) * | 2018-02-02 | 2021-02-11 | Abp - Aquilina Bouvier Pool | Filter for a filtration device |
| US20230220693A1 (en) * | 2022-01-07 | 2023-07-13 | Blue Square Manufacturing, Llc | Skimmer Cover Assembly |
Citations (13)
| Publication number | Priority date | Publication date | Assignee | Title |
|---|---|---|---|---|
| US3306448A (en) * | 1966-02-09 | 1967-02-28 | Swimquip Inc | Automatic skim tank and system |
| US3567020A (en) * | 1969-05-28 | 1971-03-02 | Brackston T Whitaker | Pool skimmer |
| US3616916A (en) * | 1969-10-13 | 1971-11-02 | American Concrete Products Co | Antiairlock equalizer device |
| US3701427A (en) * | 1971-01-11 | 1972-10-31 | Marine Swimming Pool Equipment | Swimming pool skimmer with vacuum and sweeping controls |
| US4115878A (en) * | 1977-03-14 | 1978-09-26 | South Pacific Industries | Spa safety drain |
| US4516606A (en) * | 1983-02-16 | 1985-05-14 | Exxon Research And Engineering Co. | Variable orifice valve assembly |
| US4602391A (en) * | 1985-10-17 | 1986-07-29 | Pearl Baths Inc. | Dynamically balanced suction relief for hydrotherapy tubs and spas |
| US4997558A (en) * | 1988-07-01 | 1991-03-05 | Baker William H | Suction control filter system for swimming pools |
| US5753112A (en) * | 1991-11-20 | 1998-05-19 | Caretaker Systems, Inc. | Main drain leaf removal system for pools |
| US5830350A (en) * | 1997-03-07 | 1998-11-03 | Voss; Gene A. | Pool skimmer basket |
| US6468052B2 (en) * | 1997-07-28 | 2002-10-22 | Robert M. Downey | Vacuum relief device for fluid transfer and circulation systems |
| US6895608B2 (en) * | 2003-04-16 | 2005-05-24 | Paramount Leisure Industries, Inc. | Hydraulic suction fuse for swimming pools |
| US20050263446A1 (en) * | 2004-05-27 | 2005-12-01 | Edgar Beaulieu | Skimmer construction |
-
2007
- 2007-02-01 US US11/701,249 patent/US20080098507A1/en not_active Abandoned
Patent Citations (15)
| Publication number | Priority date | Publication date | Assignee | Title |
|---|---|---|---|---|
| US3306448A (en) * | 1966-02-09 | 1967-02-28 | Swimquip Inc | Automatic skim tank and system |
| US3567020A (en) * | 1969-05-28 | 1971-03-02 | Brackston T Whitaker | Pool skimmer |
| US3616916A (en) * | 1969-10-13 | 1971-11-02 | American Concrete Products Co | Antiairlock equalizer device |
| US3701427A (en) * | 1971-01-11 | 1972-10-31 | Marine Swimming Pool Equipment | Swimming pool skimmer with vacuum and sweeping controls |
| US4115878A (en) * | 1977-03-14 | 1978-09-26 | South Pacific Industries | Spa safety drain |
| US4516606A (en) * | 1983-02-16 | 1985-05-14 | Exxon Research And Engineering Co. | Variable orifice valve assembly |
| US4602391A (en) * | 1985-10-17 | 1986-07-29 | Pearl Baths Inc. | Dynamically balanced suction relief for hydrotherapy tubs and spas |
| US4997558A (en) * | 1988-07-01 | 1991-03-05 | Baker William H | Suction control filter system for swimming pools |
| US5753112A (en) * | 1991-11-20 | 1998-05-19 | Caretaker Systems, Inc. | Main drain leaf removal system for pools |
| US5830350A (en) * | 1997-03-07 | 1998-11-03 | Voss; Gene A. | Pool skimmer basket |
| US6468052B2 (en) * | 1997-07-28 | 2002-10-22 | Robert M. Downey | Vacuum relief device for fluid transfer and circulation systems |
| US6895608B2 (en) * | 2003-04-16 | 2005-05-24 | Paramount Leisure Industries, Inc. | Hydraulic suction fuse for swimming pools |
| US7055189B2 (en) * | 2003-04-16 | 2006-06-06 | Paramount Leisure Industries, Inc. | Hydraulic suction fuse for swimming pools |
| US7089606B2 (en) * | 2003-04-16 | 2006-08-15 | Paramount Leisure Industries, Inc. | Manually resettable hydraulic suction fuse for swimming pools |
| US20050263446A1 (en) * | 2004-05-27 | 2005-12-01 | Edgar Beaulieu | Skimmer construction |
Cited By (5)
| Publication number | Priority date | Publication date | Assignee | Title |
|---|---|---|---|---|
| US20210039022A1 (en) * | 2018-02-02 | 2021-02-11 | Abp - Aquilina Bouvier Pool | Filter for a filtration device |
| US11524252B2 (en) * | 2018-02-02 | 2022-12-13 | ABP—Aquilina Bouvier Pool | Filter for a filtration device |
| US20230220693A1 (en) * | 2022-01-07 | 2023-07-13 | Blue Square Manufacturing, Llc | Skimmer Cover Assembly |
| US11976490B2 (en) * | 2022-01-07 | 2024-05-07 | Blue Square Manufacturing, Llc | Skimmer cover assembly |
| US12480325B1 (en) | 2022-01-07 | 2025-11-25 | Blue Square Manufacturing, Llc | Skimmer cover assembly method |
Similar Documents
| Publication | Publication Date | Title |
|---|---|---|
| US7563365B2 (en) | Adjustable skimmer safety system | |
| US7055189B2 (en) | Hydraulic suction fuse for swimming pools | |
| US6810537B1 (en) | Pool floor drain assembly for a suction-activated water circulation system | |
| US6341387B1 (en) | Safety device and method for swimming pool drain protection | |
| US6170095B1 (en) | Main drain safety grate apparatus | |
| US7993515B2 (en) | Surface skimming device for pools | |
| US20040093666A1 (en) | Safety swimming pool replacement drain cover apparatus and method | |
| US8281427B2 (en) | Safety swimming pool drain apparatus that prevents the entrapment of a person | |
| US8869319B2 (en) | Circular suction outlet assembly and cover | |
| AU2010336033B2 (en) | A pool skimmer assembly | |
| US20080098507A1 (en) | Pool safety system | |
| US20090007325A9 (en) | Swimming pool drain | |
| US9856667B2 (en) | Low gravity fed water system without submersed drains within the bathing chamber for pools and spas | |
| US4527297A (en) | Pool entrance and supporting structure | |
| US20150107014A1 (en) | Method and system for rapid and controlled elevation of a raisable floor for pools | |
| US20080099386A1 (en) | Pool skimmer safety system | |
| US9447595B1 (en) | Systems, methods and apparatuses for relieving excessive suction within swimming pool skimmers | |
| US7020910B1 (en) | Portable spa | |
| US9593500B1 (en) | Methods and apparatuses to relieve excessive suction within swimming pool skimmers | |
| US9453354B1 (en) | Method and apparatus to prevent excessive suction in venturi-type swimming pool skimmers | |
| US7934273B1 (en) | Method for relieving suction force in a pool drain | |
| KR20090129089A (en) | Double drain pipe decompression structure | |
| AU2007203106B2 (en) | Drain Assembly for a Pool | |
| AU2007288136B2 (en) | Surface skimming device for pools | |
| CA1234454A (en) | Pool entrance and supporting structure |
Legal Events
| Date | Code | Title | Description |
|---|---|---|---|
| STCB | Information on status: application discontinuation |
Free format text: ABANDONED -- FAILURE TO RESPOND TO AN OFFICE ACTION |