KR101042622B1 - Mixed soil manufacturing device and mixed soil manufacturing method - Google Patents
Mixed soil manufacturing device and mixed soil manufacturing method Download PDFInfo
- Publication number
- KR101042622B1 KR101042622B1 KR1020110041325A KR20110041325A KR101042622B1 KR 101042622 B1 KR101042622 B1 KR 101042622B1 KR 1020110041325 A KR1020110041325 A KR 1020110041325A KR 20110041325 A KR20110041325 A KR 20110041325A KR 101042622 B1 KR101042622 B1 KR 101042622B1
- Authority
- KR
- South Korea
- Prior art keywords
- tank
- soil
- slurry
- supplied
- stirring
- Prior art date
- Legal status (The legal status is an assumption and is not a legal conclusion. Google has not performed a legal analysis and makes no representation as to the accuracy of the status listed.)
- Active
Links
- 239000002689 soil Substances 0.000 title claims abstract description 193
- 238000004519 manufacturing process Methods 0.000 title claims abstract description 69
- 239000002002 slurry Substances 0.000 claims abstract description 165
- 238000003756 stirring Methods 0.000 claims abstract description 126
- XLYOFNOQVPJJNP-UHFFFAOYSA-N water Substances O XLYOFNOQVPJJNP-UHFFFAOYSA-N 0.000 claims abstract description 104
- 235000012907 honey Nutrition 0.000 claims abstract description 78
- 238000003860 storage Methods 0.000 claims abstract description 66
- 239000010883 coal ash Substances 0.000 claims abstract description 30
- 239000012535 impurity Substances 0.000 claims abstract description 16
- 238000002156 mixing Methods 0.000 claims description 57
- 239000004568 cement Substances 0.000 claims description 30
- 238000005065 mining Methods 0.000 claims description 21
- 230000015271 coagulation Effects 0.000 claims description 18
- 238000005345 coagulation Methods 0.000 claims description 18
- 238000000034 method Methods 0.000 claims description 14
- 238000009833 condensation Methods 0.000 claims description 12
- 230000005494 condensation Effects 0.000 claims description 12
- 238000000605 extraction Methods 0.000 claims description 8
- 238000001914 filtration Methods 0.000 claims description 8
- 238000007711 solidification Methods 0.000 claims description 8
- 230000008023 solidification Effects 0.000 claims description 8
- 239000003795 chemical substances by application Substances 0.000 claims description 5
- 239000000654 additive Substances 0.000 claims description 3
- 230000000996 additive effect Effects 0.000 claims description 3
- 238000013005 condensation curing Methods 0.000 claims description 2
- 241001122767 Theaceae Species 0.000 claims 1
- 238000007689 inspection Methods 0.000 claims 1
- 238000003306 harvesting Methods 0.000 abstract description 4
- 238000001739 density measurement Methods 0.000 abstract 1
- 238000010276 construction Methods 0.000 description 4
- 230000005540 biological transmission Effects 0.000 description 3
- 238000005259 measurement Methods 0.000 description 3
- 238000013019 agitation Methods 0.000 description 2
- 238000002347 injection Methods 0.000 description 2
- 239000007924 injection Substances 0.000 description 2
- 238000009434 installation Methods 0.000 description 2
- 239000000203 mixture Substances 0.000 description 2
- 238000002360 preparation method Methods 0.000 description 2
- 238000005303 weighing Methods 0.000 description 2
- 241000282472 Canis lupus familiaris Species 0.000 description 1
- 235000008733 Citrus aurantifolia Nutrition 0.000 description 1
- BPQQTUXANYXVAA-UHFFFAOYSA-N Orthosilicate Chemical compound [O-][Si]([O-])([O-])[O-] BPQQTUXANYXVAA-UHFFFAOYSA-N 0.000 description 1
- 235000011941 Tilia x europaea Nutrition 0.000 description 1
- 229910000278 bentonite Inorganic materials 0.000 description 1
- 239000000440 bentonite Substances 0.000 description 1
- SVPXDRXYRYOSEX-UHFFFAOYSA-N bentoquatam Chemical compound O.O=[Si]=O.O=[Al]O[Al]=O SVPXDRXYRYOSEX-UHFFFAOYSA-N 0.000 description 1
- 238000001723 curing Methods 0.000 description 1
- 238000010586 diagram Methods 0.000 description 1
- 238000007599 discharging Methods 0.000 description 1
- 238000001035 drying Methods 0.000 description 1
- 239000006260 foam Substances 0.000 description 1
- 239000004088 foaming agent Substances 0.000 description 1
- 239000004571 lime Substances 0.000 description 1
- 239000000463 material Substances 0.000 description 1
- 239000011268 mixed slurry Substances 0.000 description 1
- 238000004064 recycling Methods 0.000 description 1
- 239000010802 sludge Substances 0.000 description 1
- 239000007787 solid Substances 0.000 description 1
Images
Classifications
-
- B—PERFORMING OPERATIONS; TRANSPORTING
- B28—WORKING CEMENT, CLAY, OR STONE
- B28C—PREPARING CLAY; PRODUCING MIXTURES CONTAINING CLAY OR CEMENTITIOUS MATERIAL, e.g. PLASTER
- B28C7/00—Controlling the operation of apparatus for producing mixtures of clay or cement with other substances; Supplying or proportioning the ingredients for mixing clay or cement with other substances; Discharging the mixture
- B28C7/04—Supplying or proportioning the ingredients
- B28C7/0481—Plant for proportioning, supplying or batching
-
- B—PERFORMING OPERATIONS; TRANSPORTING
- B28—WORKING CEMENT, CLAY, OR STONE
- B28C—PREPARING CLAY; PRODUCING MIXTURES CONTAINING CLAY OR CEMENTITIOUS MATERIAL, e.g. PLASTER
- B28C7/00—Controlling the operation of apparatus for producing mixtures of clay or cement with other substances; Supplying or proportioning the ingredients for mixing clay or cement with other substances; Discharging the mixture
- B28C7/04—Supplying or proportioning the ingredients
- B28C7/0404—Proportioning
- B28C7/0418—Proportioning control systems therefor
-
- B—PERFORMING OPERATIONS; TRANSPORTING
- B28—WORKING CEMENT, CLAY, OR STONE
- B28C—PREPARING CLAY; PRODUCING MIXTURES CONTAINING CLAY OR CEMENTITIOUS MATERIAL, e.g. PLASTER
- B28C9/00—General arrangement or layout of plant
- B28C9/002—Mixing systems, i.e. flow charts or diagrams; Making slurries; Involving methodical aspects; Involving pretreatment of ingredients; Involving packaging
-
- B—PERFORMING OPERATIONS; TRANSPORTING
- B28—WORKING CEMENT, CLAY, OR STONE
- B28C—PREPARING CLAY; PRODUCING MIXTURES CONTAINING CLAY OR CEMENTITIOUS MATERIAL, e.g. PLASTER
- B28C9/00—General arrangement or layout of plant
- B28C9/02—General arrangement or layout of plant for producing mixtures of clay or cement with other materials
Landscapes
- Chemical & Material Sciences (AREA)
- Dispersion Chemistry (AREA)
- Engineering & Computer Science (AREA)
- Automation & Control Theory (AREA)
- Preparation Of Clay, And Manufacture Of Mixtures Containing Clay Or Cement (AREA)
Abstract
본 발명은 현장채취토를 초기 단계에서 여과시켜 불순물을 제거하여 양질의 혼합토를 제조할 수 있도록 하고, 현장채취토가 해니조(4)에 공급되기 전에 밀도 측정에 의한 함수비(含水比)를 확인하여 함수비를 조절할 필요가 있을 때 현장채취토와 함께 건조토 또는 석탄회 등을 동시에 해니조(4)에 공급함으로써 1차슬러리의 제조시간을 단축시키고, 또한 해니조(4)에 복수 개의 교반조(6)를 병렬식으로 연결하여 이들 각 교반조(6)에서 제조된 2차슬러리를 저장조(7)에 순차적으로 연속공급하여 종래 직렬식으로 연결 배치된 교반조(6)가 작업 중일 때 해니조(4)와 저장조(7)의 작업이 일시 중지되는 현상을 해소하여 생산량 효율을 증대시킬 수 있는 혼합토 제조장치 및 이 혼합토 제조방법에 관한 것이다.The present invention is to filter the field harvesting soil in the initial stage to remove impurities to produce a good quality mixed soil, and to check the water content by the density measurement before the field harvesting soil is supplied to the honey tank (4) When it is necessary to adjust the water content by supplying dry soil or coal ash together with on-site picking soil to the honey tank 4 at the same time to shorten the production time of the first slurry, and also a plurality of stirring tank ( 6) are connected in parallel to sequentially supply the secondary slurry produced in each of these agitator tanks 6 to the storage tank 7 in sequence, and the agitator tank when the agitator tank 6 arranged in series is in operation. The present invention relates to a mixed soil production apparatus and a mixed soil production apparatus capable of eliminating the phenomenon in which work of (4) and the storage tank 7 are suspended, thereby increasing the yield efficiency.
Description
본 발명은 현장에서 채취한 현장채취토의 함수비를 조절한 다음 고화제와 기포 및 응결경화조절제 등을 혼합하여 혼합토를 제조하는 장치와 방법에 관한 것으로, 특히 초기 단계에서 현장채취토를 여과시켜 불순물을 제거하여 양질의 혼합토를 제조할 수 있도록 하고, 현장채취토가 해니조에 공급되기 전에 밀도 측정에 의한 함수비(含水比)를 확인하여 함수비를 조절할 필요가 있을 때 현장채취토와 함께 건조토 또는 석탄회 등을 동시에 해니조에 공급함으로써 1차슬러리의 제조시간을 단축시키고, 또한 해니조에 복수 개의 교반조를 병렬식으로 연결하여 이들 각 교반조에서 제조된 2차슬러리를 저장조에 순차적으로 연속공급하여 종래 직렬식으로 연결 배치된 교반조가 작업 중일 때 해니조와 저장조의 작업이 일시 중지되는 현상을 해소하여 생산량 효율을 증대시킬 수 있는 혼합토 제조장치 및 이 혼합토 제조방법에 관한 것이다.
The present invention relates to an apparatus and method for preparing a mixed soil by controlling the water content of the collected soil collected in the field and then mixing the solidifying agent and the bubble and the coagulation hardening regulator, in particular in the initial stage by filtering the collected soil It is possible to manufacture high quality mixed soil by removing it, and when it is necessary to adjust the water content by checking the water content by measuring density before supplying the field soil to Hannijo, dry soil or coal ash, etc. Supplying the slurry to the honey tank at the same time to shorten the production time of the first slurry, and also connected a plurality of stirring tanks in parallel to the honey tank, and continuously supplying the secondary slurry produced in each of these stirring tanks to the storage tank in the Production by eliminating the phenomenon that the work of the honey tank and the storage tank is paused when the agitator tank arranged in operation is working Mixed soil that can increase the efficiency to the preparation apparatus and the mixed soil preparation.
일반적으로 성토장소, 뒤채움장소와 같이 지반이 연약할 경우에 채취한 현장채취토에 고화재와 기포를 혼합하여 만들어진 슬러리를 연약장소에 공급하여 매립하게 되면, 경량토와 고화재가 경화되면서 화학적으로 반응을 일으켜 토질성상을 안정화시켜 연약지반을 개량하는 시공법을 사용하게 된다.
Generally, when the soil is soft, such as a fill place or a backfill place, a slurry made by mixing solid fire and air bubbles in a field collecting soil collected at the site is filled with a soft place. It is a reaction method to stabilize the soil properties by using the construction method to improve the soft ground.
이와 같이 연약지반을 안정화시키는 혼합토를 제조하기 위한 종래 제조방법으로 특허등록 제10-901107호가 있다. Thus, there is a patent registration No. 10-901107 as a conventional manufacturing method for producing a mixed soil to stabilize the soft ground.
상기 종래 혼합토 제조방법은, 기포혼합처리토 제조 방법에 있어서, (a) 토사와 물을 혼합하여 슬러리를 만드는 단계; (b) qu28 = A×B-2.12 식에 따라 결정되는 양의 시멘트를 상기 슬러리와 혼합하며, 용해성 실리케이트, 벤토나이트 또는 석회를 상기 슬러리에 첨가하는 단계; (c) 상기 시멘트가 혼합된 슬러리에 기포제를 혼합하는 단계를 포함하되, 상기 식의 qu28은 재령 28일 일축압축강도(kPA), A는 비례상수, B는 재료계수인 것을 특징으로 하고 있다.
The conventional mixed soil manufacturing method, the bubble mixing treatment soil manufacturing method, (a) mixing the soil and water to make a slurry; (b) mixing cement with the slurry in an amount determined according to the formula q u28 = A x B -2.12 , and adding soluble silicate, bentonite or lime to the slurry; (c) mixing a foaming agent in the cement mixed slurry, wherein q u28 is 28 days uniaxial compressive strength (kPA), A is a proportionality constant, and B is a material coefficient. .
그러나, 상기 종래 혼합토 제조방법은 qu28 = A×B-2.12 식에 따라 물, 시멘트 기포 함유량이 결정되는데, 상기 공식에 의한 제조방법은 다수의 현장에서 채취한 각 현장채취토들의 함수비(含水比), 즉 수분함유량이 다르게 되므로 현장시공시 사전에 제조할 혼합토의 목표 밀도 또는 목표 강도에 맞게 함수비를 조절할 수 있는 조건을 제시하지 못하게 되고, 이에 따라 목표강도에 맞는 혼합토 제조가 곤란한 단점이 있었다.
However, in the conventional mixed soil manufacturing method, the water and cement bubble content is determined according to the formula q u28 = A × B -2.12. ), That is, because the water content is different, it is not possible to present the conditions for adjusting the water content according to the target density or target strength of the mixed soil to be prepared in advance during the site construction, and thus, it was difficult to manufacture the mixed soil according to the target strength.
이러한 문제점을 해결하기 위해 본 출원인은 특허출원 제10-2010-0118502호를 발명하였다. 상기 출원 발명은 사용된 현장채취토의 중량과 부피를 중량측정기와 부피측정기를 각각 이용하여 측정하고 이를 콘트롤러가 계산하였기 때문에 혼합토 제조장치가 대형화될 뿐만 아니라 고비용이 소요되는 문제가 있었다.In order to solve this problem, the applicant has invented patent application No. 10-2010-0118502. The present invention has a problem in that the weight and volume of the collected soil is measured using a weighing machine and a volume measuring device, respectively, and the controller calculates the weight of the collected soil.
더 큰 문제점은 1차교반기, 2차교반기, 및 저류조가 직렬로 연결되어 있으므로, 2차교반기가 작업을 수행할 때 1차교반기는 제조한 1차슬러리를 2차교반기에 공급하지 못하고 대기하고 있어야 하므로 슬러리 제조작업이 일시 정지되어 생산성이 저하되는 문제가 있었다.The bigger problem is that the primary stirrer, the secondary stirrer, and the storage tank are connected in series, so when the secondary stirrer performs work, the primary stirrer must not wait to supply the manufactured primary slurry to the secondary stirrer. Therefore, there was a problem that the slurry manufacturing operation is paused and the productivity is lowered.
또한, 상기 출원 발명은 현장채취토를 1차교반기에 공급하기 전에 육안으로 확인된 불순물이나 쓰레기를 제거한 다음 1차교반기에 공급하게 되므로, 육안으로 보이지 않는 많은 불순물이 슬러리에 혼합 사용되므로 불량 혼합토를 양산하는 문제도 있었다.
In addition, the present invention is to remove the impurity or rubbish identified with the naked eye before supplying the field collecting soil to the first stirrer and then to the first stirrer, so that many impurities that are not visible to the naked eye are mixed and used in the slurry There was also the problem of mass production.
이에 본 발명은 상술한 바와 같은 종래 혼합토 제조장치 및 혼합토 제조방법의 제반 문제점을 해결하기 위한 것으로, 그 목적은 초기 단계에서 현장채취토를 여과기의 진동하는 필터에 여과시켜 불순물을 제거하여 양질의 혼합토를 제조할 수 있는 혼합토 제조장치 및 이 혼합토 제조방법을 제공함에 있다.
Accordingly, the present invention is to solve the various problems of the conventional mixed soil manufacturing apparatus and the mixed soil manufacturing method as described above, the purpose is to remove impurities by filtering the field collecting soil in the vibrating filter of the filter in the initial stage of the high quality mixed soil The present invention provides a mixed soil manufacturing apparatus capable of manufacturing the same and a mixed soil manufacturing method.
또한, 본 발명의 다른 목적은 현장채취토가 해니조에 공급되기 전에 밀도 측정에 의한 함수비(含水比)를 확인하여 함수비를 조절할 필요가 있을 때, 즉 목표함수비보다 높은 함수비 상태일 때 현장채취토와 함께 건조토 또는 석탄회 등을 해니조에 공급함으로써 1차슬러리의 제조시간을 단축시킬 수 있는 혼합토 제조장치 및 이 혼합토 제조방법을 제공함에 있다.
In addition, another object of the present invention is to check the water content by measuring the density (현장 水 比) before it is supplied to the honey tank, when the water content is higher than the target water content when the water content is higher than the target water content The present invention provides a mixed soil production apparatus and a method of manufacturing the mixed soil which can shorten the production time of the primary slurry by supplying dried soil or coal ash to the honey tank.
또한, 본 발명의 또 다른 목적은 해니조에 복수 개의 교반조를 병렬식으로 연결하여 이들 각 교반조에서 제조된 2차슬러리를 저장조에 순차적으로 연속공급하여 종래 직렬식으로 연결 배치된 교반조가 작업 중일 때 해니조와 저장조의 작업이 일시 중지되는 현상을 해소하여 생산 효율을 높일 수 있는 혼합토 제조장치 및 이 혼합토 제조방법을 제공함에 있다.
In addition, another object of the present invention is to connect a plurality of agitator tank in parallel to the honey tank in order to continuously supply the secondary slurry produced in each of these agitator tank to the storage tank in the conventional serially connected agitator tank is working The present invention provides a mixed soil manufacturing apparatus and a mixed soil manufacturing method capable of improving production efficiency by eliminating a phenomenon in which a work of a honey tank and a storage tank is suspended.
상기 목적을 달성하기 위한 본 발명에 따른 혼합토 제조장치는 진동하는 필터가 공급된 현장채취토를 여과시켜고 걸러진 불순물 및 골재를 분리시키는 여과기;Mixing soil production apparatus according to the present invention for achieving the above object is a filter for filtering the field extraction soil supplied with a vibrating filter and separating the filtered impurities and aggregate;
상기 여과기의 필터에서 여과된 현장채취토를 저장하는 저장탱크;A storage tank for storing the field extraction soil filtered by the filter of the filter;
상기 저장탱크와 공급관으로 연결되고, 펌프에 의해 저장탱크에서 공급된 현장채취토와 별도로 공급된 건조토 또는 석탄회를 교반하여 1차슬러리로 만들 수 있도록 내부에 교반날개가 회전가능하게 설치된 해니조;Hannijo is connected to the storage tank and the supply pipe, the stirring blade is rotatably installed therein to make the primary slurry by stirring the dry soil or coal ash supplied separately from the field extraction soil supplied from the storage tank by the pump;
상기 저장탱크와 해니조 사이의 공급관 경로상에 설치되어 해니조로 공급되는 현장채취토의 밀도를 측정하여 콘트롤러로 보내는 제1밀도계;A first density meter installed on a supply pipe path between the storage tank and the honey tank to measure the density of the field picking soil supplied to the honey tank and send it to the controller;
상기 해니조에 공급된 현장채취토의 함수비가 콘트롤러에 설정된 함수비보다 높을 경우 건조토 또는 석탄회를 상기 해니조에 공급하여 설정된 함수비로 조절하는 함수비 조절조;A water content adjusting tank for supplying dry soil or coal ash to the honey water tank to adjust the water content ratio of the field collection soil supplied to the honey tank to the honey water tank;
복수 개가 상기 해니조와 공급관으로 병렬식 연결되고, 펌프에 의해 해니조에서 공급된 1차슬러리와 별도로 공급된 시멘트와 물을 서로 교반하여 2차슬러리로 만들 수 있도록 내부에 교반날개가 회전가능하게 설치된 교반조;The plural dogs are connected in parallel to the honey tank and the supply pipe, and the stirring blade is rotatably installed therein so as to make the secondary slurry by stirring the cement and water supplied separately from the primary slurry supplied from the honey tank by the pump. Stirring tank;
상기 해니조와 각 교반조 사이를 연결하는 공급관 경로상에 설치되어 각 교반조로 공급되는 1차슬러리의 밀도를 측정하여 콘트롤러로 보내는 제2밀도계;A second density meter installed on a supply pipe path connecting the honey tank and each stirring tank to measure and send a density of the primary slurry supplied to each stirring tank to the controller;
상기 각 교반조와 배관으로 연결되고, 교반조에 공급되는 시멘트를 저장하는 고화제저장탱크;A solidification storage tank connected to each of the stirring tanks and the pipe, and storing the cement supplied to the stirring tank;
상기 교반조와 고화제저장탱크를 연결하는 배관과 연결되고, 시멘트와 함께 교반조로 공급되는 물을 저장하는 물탱크;A water tank connected to a pipe connecting the stirring tank and the solidification storage tank and storing water supplied to the stirring tank together with cement;
상기 각 교반조와 공급관이 병렬식 연결되고, 각 교반조에서 순차적으로 공급된 2차슬러리를 내부에 회전가능하게 설치된 교반날개를 이용하여 교반시키는 저장조;A storage tank in which the respective agitating tanks and the supply pipes are connected in parallel, and agitating the secondary slurries sequentially supplied from the respective agitating tanks using a stirring blade rotatably installed therein;
상기 저장조에서 시공장소까지 배관된 공급관 경로상에 설치되고, 상기 저장조에 저장된 2차슬러리를 시공장소까지 압송하는 압송기;A pressure feeder installed on a supply pipe path piped from the storage tank to the city factory, and for transporting the secondary slurry stored in the storage tank to the city factory;
상기 공급관 경로상에 설치되고, 압송기에 의해 시공장소로 공급되는 2차슬러리에 기포 또는 응결경화조절제를 선택적으로 공급하여 혼합하거나 또는 기포와 응결경화조절제를 모두 공급하여 혼합하는 혼합조;A mixing tank installed on the supply pipe path and selectively supplying a bubble or a condensation hardening regulator to a secondary slurry supplied to a factory by a pressure feeder, or mixing and supplying all of the bubbles and a condensation hardening regulator;
상기 혼합조로 공급된 2차슬러리에 기포를 공급 혼합시켜 3차슬러리를 만들 수 있도록 상기 혼합조와 배관으로 연결되는 기포발생기;A bubble generator connected to the mixing tank and a pipe to supply and mix bubbles to the secondary slurry supplied to the mixing tank to form a third slurry;
상기 3차슬러리에 응결경화조절제를 공급하여 4차슬러리를 만들 수 있도록 상기 혼합조와 배관으로 연결되는 응결경화조절제공급기; 및 A condensation hardening regulator feeder connected to the mixing tank and a pipe to supply the condensation curing regulator to the tertiary slurry to make the fourth slurry; And
상기 해니조에 공급되는 현장채취토의 양을 계산하고 제1밀도계가 측정한 현장채취토의 밀도를 분석하여 측정된 현장채취토의 함수비가 미리 설정된 함수비보다 높을 경우 함수비 조절조에 저장된 건조토 또는 석탄회를 상기 해니조에 공급하여 1차슬러리의 함수비를 설정된 함수비 상태로 제어하고, 상기 각 교반조에 공급된 1차슬러리의 양을 계산하고 제2밀도계가 측정한 1차슬러리의 밀도를 분석하여 측정된 1차슬러리의 양과 밀도에 맞게 미리 설정된 시멘트와 물을 상기 교반조에 공급하는 것을 제어하며, 상기 기포발생기 및 응결경화조절제공급기와 연결되어 혼합조에 기포와 응결경화조절제의 투입양을 조절하는 콘트롤러;를 포함한다.
Calculate the amount of on-site mining soil supplied to the honey tank and analyze the density of the on-site mining soil measured by the first density meter, and when the water content of the on-site mining soil is higher than the preset water content, dry soil or coal ash stored in the water content control tank is added to the honey tank. By supplying and controlling the water content of the primary slurry in the set water content state, calculate the amount of primary slurry supplied to each stirring tank, and analyze the density of the primary slurry measured by the second density meter and the amount of primary slurry And controlling the supply of cement and water set in advance to the agitation tank and connected to the bubble generator and the coagulation hardening regulator supplier to control the amount of foam and coagulation hardening agent in the mixing tank.
본 발명에 따른 혼합토 제조방법은 현장채취토를 여과기의 필터에 여과시켜 저장탱크에 공급하고, 걸러진 불순물 및 골재를 분리하는 단계;Method for producing a mixed soil according to the present invention comprises the steps of filtering the field extraction soil in the filter of the filter to the storage tank, separating the filtered impurities and aggregate;
상기 저장탱크에 저장된 현장채취토를 펌프를 이용하여 해니조에 압송하고, 상기 현장채취토가 압송되는 공급관 경로상에 설치된 제1밀도계가 현장채취토의 밀도를 측정하는 단계;Transporting the collected soil stored in the storage tank to a honey tank using a pump, and measuring a density of the collected soil by a first density meter installed on a supply pipe path through which the collected soil is pumped;
콘트롤러가 상기 해니조로 공급된 현장채취토의 양을 측정하고 또한 상기 제1밀도계가 측정한 현장채취토의 밀도를 분석하여, 현장채취토의 함수비가 미리 설정된 함수비(含水比)보다 높을 경우 함수비 조절조에서 건조토 또는 석탄회를 상기 해니조에 공급하여 설정된 함수비 상태로 조절하는 단계; The controller measures the amount of the field picking soil supplied to the honey tank and analyzes the density of the field picking soil measured by the first density meter, and when the water content of the field picking soil is higher than the preset water content ratio, it is dried in the water content adjusting tank. Supplying soil or coal ash to the honey tank to adjust the set water content condition;
상기 해니조에 공급된 현장채취토와 함수비 조절조에서 공급된 건조토 또는 석탄회를 회전하는 교반날개로 교반시켜 풀어 1차슬러리로 만드는 단계;Stirring the loose soil or coal ash supplied from the field collecting soil and the water content control tank supplied to the honey tank by rotating the stirring blades to form a primary slurry;
상기 해니조와 공급관이 병렬식으로 연결된 복수 개의 교반조에 펌프를 이용하여 상기 1차슬러리를 순차적으로 공급하고, 상기 공급관 경로상에 설치된 제2밀도계가 1차슬러리의 밀도를 측정하는 단계;Supplying the primary slurry to the plurality of stirring tanks in which the honey tank and the supply pipe are connected in parallel by using a pump, and measuring the density of the primary slurry by a second density meter installed on the supply pipe path;
상기 각 교반조에 공급된 1차슬러리의 양을 콘트롤러가 측정하고, 상기 공급된 1차슬러리를 회전하는 교반날개로 교반시키며, 상기 제2밀도계에서 측정한 1차슬러리의 밀도와 양을 콘트롤러가 분석하여 그 밀도와 양에 맞게 첨가량이 미리 설정된 시멘트와 물을 혼합하여 상기 교반조에 공급 교반시켜 제2슬러리로 만드는 단계;The controller measures the amount of primary slurry supplied to each of the agitation tanks, and agitates the supplied primary slurry with a stirring blade rotating, and the controller measures the density and amount of the primary slurry measured by the second density meter. Analyzing and mixing cement and water in an amount added according to the density and amount thereof, and supplying and stirring the second slurry to the stirring vessel;
상기 각 교반조에서 만들어진 2차슬러리를 각 교반조와 공급관이 병렬식으로 연결된 저장조에 교번식으로 공급 저장하고, 상기 저장된 2차슬러리를 회전하는 교반날개로 교반시키는 단계;Supplying and storing the secondary slurry produced in each of the stirring tanks alternately in a storage tank in which each of the stirring tanks and the supply pipes are connected in parallel, and stirring the stored secondary slurry with a stirring blade rotating;
상기 저장조에 저장된 2차슬러리를 공급관에 설치된 압송기를 이용하여 혼합조를 경유하여 시공장소까지 공급하는 단계;Supplying the secondary slurry stored in the storage tank to a city factory via a mixing tank by using a feeder installed in a supply pipe;
기포발생기에서 생산된 고압의 기포를 상기 기포발생기와 배관으로 연결된 혼합조에 공급하는 2차슬러리와 혼합시켜 3차슬러리로 만드는 단계;를 포함한다.
And mixing the high pressure bubbles produced by the bubble generator with the secondary slurry supplied to the mixing tank connected to the bubble generator and the pipe to form the third slurry.
이상과 같이 구성된 본 발명의 혼합토 제조장치는 현장채취토에 함유된 불순물 및 대형 골재를 선별할 수 있으므로, 양질의 혼합토를 제조할 수 있을 뿐만 아니라 선별된 대형 골재를 재활용할 수 있는 장점을 가진다.The mixed soil production apparatus of the present invention configured as described above can select the impurities and large aggregates contained in the field collection soil, it is possible not only to produce a high quality mixed soil, but also has the advantage of recycling the selected large aggregates.
또한, 본 발명은 여과된 현장채취토가 해니조로 공급되는 과정에서 현장채취토의 밀도 측정에 의한 함수비를 파악하여 콘트롤러에 설정된 함수비보다 높을 경우 해니조에 건조토 또는 석탄회 등을 공급하여 설정된 함수비를 맞추게 되므로, 함수비를 파악하기 위해 종래에 사용된 중량측정기 및 부피측정기를 사용하지 않아도 되므로 제조장치를 경량화할 수 있을 뿐만 아니라 비용을 절감할 수 있는 장점을 가진다.In addition, the present invention is to determine the water content by the measurement of the density of the field collecting soil in the process of supplying the filtered field mining soil to the honey tank so that the dry water or coal ash is supplied to the honey tank to match the set water content. In order to determine the water content, it is not necessary to use a conventional weighing and volume measuring device, so that the manufacturing apparatus can be reduced in weight and cost can be reduced.
또한, 본 발명은 해니조 및 저장조에 복수 개의 교반조가 병렬식을 연결되므로, 어느 하나의 교반조가 슬러리를 제조를 위한 작업을 수행 중일 때 해니조에서 제조된 1차슬러리를 다른 교반조에 미리 공급함으로써, 복수 개의 교반조는 동시에 작업을 수행하여 제조된 2차슬러리를 저장조에 순차적으로 연속 공급할 수 있어 종래 직렬식의 단점인 작업이 일시 정지되는 현상을 제거하여 생산량을 높이는 장점이 있다.In addition, the present invention is because a plurality of stirring tanks are connected in parallel to the honey tank and the storage tank, by supplying the first slurry produced in the honey tank to another stirring tank in advance when any one of the stirring tank is performing the operation for producing the slurry , The plurality of agitating tanks can continuously supply the secondary slurry produced by performing the operation simultaneously to the storage tank in sequence, thereby eliminating the phenomenon that the work, which is a disadvantage of the conventional serial type, is temporarily suspended, thereby increasing the yield.
또한, 본 발명은 기포생산기가 콘트롤러와 연결되므로, 콘트롤러가 현재 2차슬러리의 밀도에 따른 기포 공급량을 제어하므로 기포가 공급된 3차슬러리의 밀도를 정확하게 제어할 수 있는 장점이 있다.In addition, since the bubble producer is connected to the controller, the controller controls the bubble supply amount according to the density of the current secondary slurry has the advantage that it is possible to accurately control the density of the bubble supplied tertiary slurry.
또한, 본 발명의 혼합토를 긴급 공사가 요구되는 시공장소에 사용할 경우 혼합조에서 응결경화조절제를 혼합 토출시켜 빠른 시간내에 경화되게 함으로써 긴급공사를 시공할 수 있다.In addition, when the mixed soil of the present invention is used in a city factory where emergency construction is required, the emergency construction can be carried out by mixing and discharging the coagulation hardening regulator in the mixing tank to cure in a short time.
또한, 본 발명은 교반조에 공급되는 시멘트와 물을 혼합하여 공급하게 되므로, 종래 시멘트가 분산되는 문제를 해결할 수 있다.In addition, the present invention is to mix and supply the cement and water supplied to the stirring tank, it is possible to solve the problem that the conventional cement is dispersed.
또한, 본 발명은 교반조에서 시공장소까지 거리가 멀어 교반조에서 제조한 혼합토를 시공장소까지 압송기로 압송시키지 못할 경우 공급관에 설치된 압력조절기를 이용하여 혼합토를 시공장소까지 안전하게 공급할 수 있고, 더 나아가 상기 압력조절기는 지중과 같이 높은 주입압력으로 혼합토를 공급하는 곳에 사용할 수 있고, 추가적으로 공급압력이 요구되는 곳에도 사용할 수 있다.
In addition, the present invention can be safely supplied to the municipal plant by using a pressure regulator installed in the supply pipe when the mixed soil produced in the agitator tank can not be pumped to the municipal plant because the distance from the stirring tank is far from the stirring plant, furthermore The pressure regulator may be used to supply the mixed soil at a high injection pressure, such as underground, and may also be used where additional supply pressure is required.
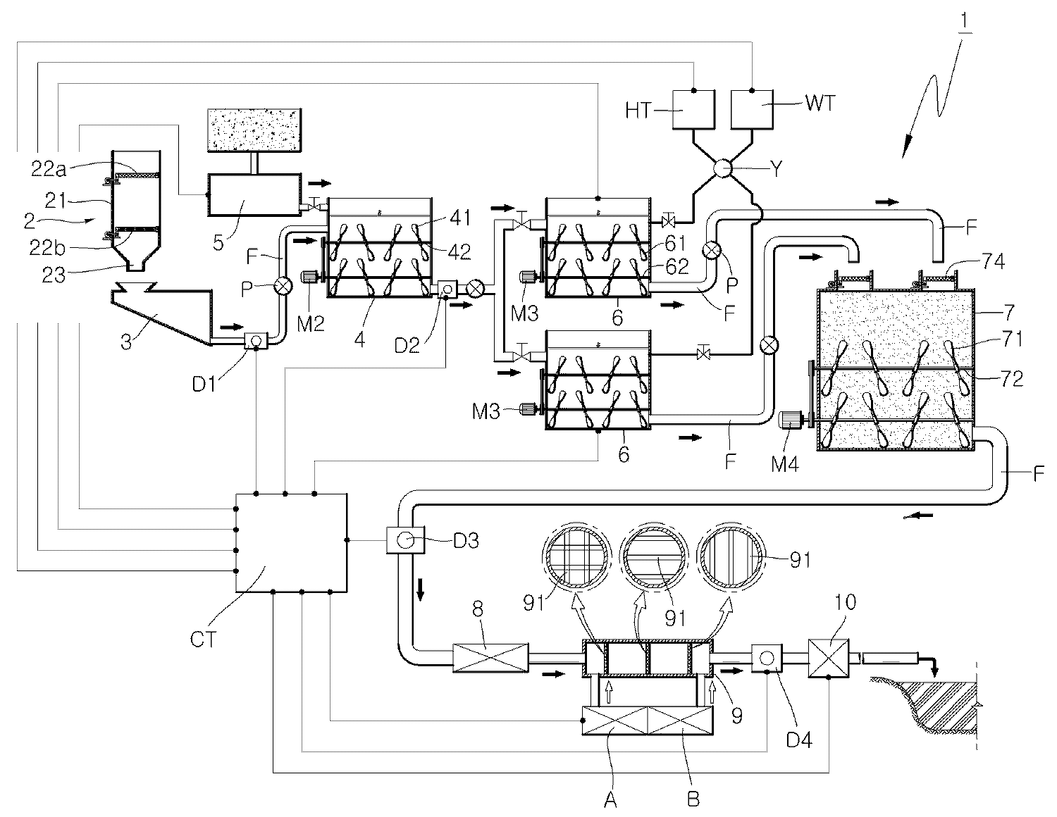
도 1은 본 발명에 따른 혼합토 제조장치의 개념도
도 2는 본 발명에 따른 여과기와 저장탱크를 보인 도면
도 3은 본 발명에 따른 교반조의 교반날개의 설치상태를 보인 정면 개념도
도 4는 본 발명에 따른 교반조의 교반날개의 설치상태를 보인 평면 개념도
도 5는 본 발명에 따른 일 실시예 순서도
도 6은 본 발명에 따른 다른 실시예 순서도
도 7은 본 발명에 따른 또 다른 실시예 순서도
도 9는 본 발명에 따른 또 다른 실시예 순서도1 is a conceptual diagram of a mixed soil production apparatus according to the present invention
2 is a view showing a filter and a storage tank according to the present invention.
Figure 3 is a front conceptual view showing the installation state of the stirring blades of the stirring tank according to the present invention.
Figure 4 is a plan view showing the installation state of the stirring blades of the stirring tank according to the present invention
5 is a flowchart of one embodiment according to the present invention.
6 is a flowchart of another embodiment according to the present invention.
7 is a flowchart of another embodiment according to the present invention.
9 is a flowchart of another embodiment according to the present invention.
이하, 첨부된 도면을 참조하여 본 발명에 따른 혼합토 제조장치 및 그 제조방법을 상세히 설명한다.
Hereinafter, with reference to the accompanying drawings will be described in detail a mixed soil production apparatus and a manufacturing method according to the present invention.
상기 도면에서 확인할 수 있는 바와 같이 본 발명에 따른 혼합토 제조장치(1)는 현장채취토를 여과시켜 불순물을 제거하는 여과기(2), 상기 여과기(2)에 여과된 현장채취토를 저장하는 저장탱크(3), 상기 저장탱크(3)에서 공급된 현장채취토를 교반시켜 1차슬러리를 만드는 해니조(4), 상기 해니조(4)로 공급되는 현장채취토의 밀도를 측정하는 제1밀도계(D1), 건조토 또는 석탄회를 상기 해니조(4)에 공급하여 함수비로 조절하는 함수비 조절조(5), 복수 개가 상기 해니조(4)와 공급관(F)으로 병렬식 연결되어 해니조(4)에서 공급된 1차슬러리와 별도로 공급된 시멘트 및 물을 서로 교반시켜 2차슬러리로 만드는 교반조(6), 상기 각 교반조(6)로 공급되는 1차슬러리의 밀도를 측정하는 제2밀도계(D2), 상기 교반조(6)에 시멘트를 공급하는 고화제저장탱크(HT), 상기 시멘트에 물을 혼합할 수 있도록 물을 제공하는 물탱크(WT), 상기 각 교반조(6)와 병렬식 연결되어 이들 교반조(6)에서 공급된 2차슬러리를 임시 보관하면서 교반시키는 저장조(7), 상기 저장조(7)에 저장된 2차슬러리를 시공장소까지 압송하는 압송기(8), 상기 압송기(8)에 의해 시공장소로 공급되는 2차슬러리에 기포를 공급하는 3차슬러리를 만드는 기포발생기(A), 상기 압송기(8)에 의해 시공장소로 공급되는 3차슬러리에 응결경화조절제를 공급하여 4차슬러리를 만드는 응결경화조절제공급기(B), 및 상기 해니조(4)에 공급되는 현장채취토의 양을 계산하고 제1밀도계(D1)가 측정한 현장채취토의 밀도를 분석하여 측정된 현장채취토의 함수비가 미리 설정된 함수비보다 높을 경우 함수비 조절조(5)에 저장된 건조토 또는 석탄회를 상기 해니조(4)에 공급하여 1차슬러리의 함수비를 설정된 함수비 상태로 제어하고, 상기 각 교반조(6)에 공급된 1차슬러리의 양을 계산하고 제2밀도계(D2)가 측정한 1차슬러리의 밀도를 분석하여 측정된 1차슬러리의 양과 밀도에 맞게 미리 설정된 시멘트와 물을 상기 교반조(6)에 공급하는 것을 제어하며, 상기 기포발생기(A) 및 응결경화조절제공급기(B)와 연결되어 혼합조(9)에 기포와 응결경화조절제의 투입양을 조절하는 콘트롤러(CT)를 포함한다.
As can be seen in the drawings, the mixed
상기 여과기(2)는 현장채취토를 여과시키는 것으로 도 1 내지 도 2에 도시된 바와 같이 케이스(21) 내부에 필터(22a)(22b)가 상하 2단 또는 2단 이상으로 복수 개가 설치된다. 상기 필터(22a)(22b)는 현장채취토를 진동시켜 통과시키고, 불순물과 골재와 같이 부피가 큰 것들을 걸러 제거토록 한다. The
이와 같이 필터(22a)(22b)를 진동시키는 진동수단은 여러 가지 형태로 만들 수 있으며, 그 일 실시예로 상기 도면과 같이 모터(M1)와 캠(C1)을 이용할 수 있다. 즉, 모터(M1)가 구동하여 캠(C1)이 회전시키면, 캠(C1)은 회전하면서 그 상부에 밀착된 필터(22a)(22b)를 진동시키게 된다. 상기 필터(22a)(22b)는 일단부가 힌지축으로 진동가능하게 고정된 고정단이 되고, 자유단 저면이 상기 캠(C1)과 밀착되어 회전하는 캠(C1)에 의해 진동하게 된다. 따라서 필터(22a)(22b)에 불순물이나 골재가 걸러져 남게 되면 힌지축을 중심으로 필터(22)를 회전시켜 걸러진 불순물과 골재를 제거할 수 있게 된다. As described above, the vibration means for vibrating the
상기 여과기(2)는 상부에 설치된 상부필터(22a)가 하부에 설치된 하부필터(22b)보다 메쉬가 더 크게 형성되는 것이 바람직하다. 이와 같이 상부필터(22a)의 메쉬가 크게 되면 상부필터(22a)는 하부필터(22b)보다 큰 불순물이나 골재가 걸러지게 되므로 상부필터(22a)가 막히는 현상을 방지할 수 있다.
It is preferable that the
상기 저장탱크(3)는 상기 여과기(2)의 필터(22a)(22b)를 통과한 현장채취토를 저장하는 것으로, 입구(31)는 상부에 형성되어 여과기(2)의 출구(23)와 대응되게 위치하고 출구(32)는 바닥면 최하부에 형성되는 것이 바람직하다. 상기 저장탱크(3)의 출구(32)는 저장된 현장채취토를 해니조(4)에 공급할 수 있도록 해니조(4)와 공급관(F)으로 연결된다.The storage tank (3) is to store the field harvested soil passing through the filter (22a, 22b) of the filter (2), the
상기 저장탱크(3)의 용량은 콘트롤러(CT)에 입력시키는 것이 좋다. 이렇게 되면 저장탱크(3)에 현장채취토가 가득 충전되면 그 양을 콘트롤러(CT)가 인식하여 후술하는 현장채취토의 함수비를 조절하기 위해 해니조(4)에 건조토 또는 석탄회를 공급할 때 이 건조토 또는 석탄회의 공급량을 쉽게 결정할 수 있기 때문이다.
The capacity of the
상기 해니조(4)는 공급관(F)에 의해 저장탱크(3)와 연결되어, 저장탱크(3)로부터 여과된 현장채취토를 펌프(P)의 압송에 의해 공급받게 된다. 상기 해니조(4)는 공급된 현장채취토와 상기 현장채취토의 함수비 조절을 위해 첨가된 건조토 또는 석탄회 등을 교반하여 혼합시킬 수 있도록 내부에 교반날개(41) 회전가능하게 설치된다. 상기 교반날개(41)는 복수 개가 상하로 회전가능하게 고정된 샤프트(42)에 고정된다. 또한 상기 각각의 샤프트(42)는 모터(M2)와 동력전달수단(43)으로 연결되어 모터(M2)가 정,역구동할 때 회전하여 교반날개(41)를 회전시키게 된다. 상기 교반날개(41)는 도면에서와 같이 지그재그식으로 고정되어 교환효율을 높이도록 하였다. The
여기서, 함수비 조절을 위해 첨가되는 건조토와 석탄회는 각각 별도로 사용될 수 있고 함께 사용될 수도 있다.
Here, the dry soil and coal ash added to adjust the water content may be used separately or may be used together.
상기 제1밀도계(D1)는 상기 저장탱크(3)와 해니조(4) 사이의 공급관(F) 경로상에 설치되어 해니조(4)로 공급되는 현장채취토의 밀도를 측정하게 되고, 측정된 데이터는 콘트롤러(CT)로 보내게 된다. 이와 같이 제1밀도계(D1)가 측정된 데이터를 콘트롤러(CT)로 보내면 콘트롤러(CT)는 밀도에 의한 현장채취토의 함수비를 확인하여 이 함수비가 마이컴에 미리 설정된 함수비보다 높을 경우 해니조(4)에 건조토 또는 석탄회 등을 첨가하여 설정된 함수비로 맞추게 된다. The first density meter (D1) is installed on the supply pipe (F) path between the storage tank (3) and the honey tank (4) to measure the density of the field harvesting soil supplied to the honey tank (4), the measurement The data is sent to the controller CT. In this way, when the first density meter D1 sends the measured data to the controller CT, the controller CT checks the water content of the soil-collected soil by the density, and when the water content ratio is higher than the water content preset in the microcomputer, the honey tank (4). ) And dry soil or coal ash are added to set the water content ratio.
이때, 건조토 또는 석탄회의 첨가량은 측정된 함수비 오차와 현장채취토의 양에 따라 결정되는데, 현장채취토의 사용량은 이미 설명한 바와 같이 저장탱크(3)의 용량에 따라 결정될 수 있다. 다시 말해, 저장탱크(3)의 용량이 콘트롤러(CT)에 미리 입력되어 있으므로 저장탱크(3)에 현장채취토가 가득 충전된 상태에서 해니조(4)로 공급되면 그 현장채취토의 사용량은 자동결정된다. At this time, the amount of dry soil or coal ash is determined according to the measured water content error and the amount of on-site mining soil, the amount of on-site mining soil may be determined according to the capacity of the storage tank (3) as described above. In other words, since the capacity of the
현장채취토의 사용량을 측정하는 다른 방법은, 공급관(F)을 통해 해니조(4)로 공급된 현장채취토를 직접 측정하는 것으로, 공급관(F)의 내경의 지름과 공급되는 현장채취토의 유속을 곱하면 해니조(4)에 공급된 현장채취토의 사용량을 간단히 계산할 수 있다. 이를 위해 공급관(F)에 유속측정기(미도시)가 설치된다.
Another method of measuring the amount of on-site mining soil is to directly measure the on-site mining soil supplied to the
상기 함수비 조절조(5)는 상기 해니조(4)에 건조토 또는 석탄회 등을 공급하여 현장채취토의 함수량을 조절할 수 있도록 하는 것으로, 그 내부에 첨가제, 즉 건조토 또는 석탄회가 저장된다. 따라서 함수비 조절조(5)는 콘트롤러(CT)의 명령에 따라 자동밸브가 개폐되어 건조토 또는 석탄회를 해니조(4)에 공급/차단된다.
The water content control tank (5) is to supply the dry soil or coal ash to the honey tank (4) to adjust the water content of the on-site mining soil, an additive, that is, dry soil or coal ash is stored therein. Therefore, the water
상기 교반조(6)는 복수 개가 상기 해니조(4)와 공급관(F)으로 병렬식 연결되고, 펌프(P)에 의해 해니조(4)에서 공급된 1차슬러리와 고화제저장탱크(HT)와 물탱크(WT)에서 별도로 공급된 시멘트와 물을 서로 교반하여 2차슬러리로 만드는 것이다.A plurality of stirring
이러한 교반조(6)는 2차슬러리를 교반할 수 있도록 내부에 교반날개(61)가 회전가능하게 설치된다. 이 교반날개(61)는 해니조(4)와 같이 복수 개가 상하로 회전가능하게 고정된 샤프트(62)에 고정되고, 상기 각 샤프트(62)들은 모터(M3)와 동력전달수단(63)으로 연결된다. 상기 모터(M3)가 정,역구동할 때 회전하여 교반날개(61)가 회전하여 2차슬러리를 교반시킨다.The stirring
이와 같이 구성된 각 교반조(6)는 해니조(4)에 병렬식으로 배치되는데, 본 발명의 도면에서는 2개가 설치됨을 보이고 있다. 상기 각 교반조(6)들은 2개가 동시에 구동하여 2차슬러리를 만들게 되는데, 이들이 교번되게 순차적으로 완성된 2차슬러리를 상기 저장조(7)에 공급하게 되므로 혼합토를 지속적으로 제조할 수 있어 혼합토의 생산성을 높일 수 있게 된다. 이와 같이 교반조(6)가 병렬식으로 배치된 것은 종래 혼합토 제조장치에 없는 기술로 본 발명의 특징 중의 하나이다. Each stirring
그리고, 각 교반조(6)의 구동은 콘트롤러(CT)에 의해 제조하려는 혼합토의 목표 밀도가 높으면 구동시간을 길게 하여 2차슬러리의 혼합을 장시간 수행하고, 목표 밀도가 낮으면 구동시간을 짧게 하여 혼합을 짧게 할 수 있다.
In addition, the driving of each stirring
상기 제2밀도계(D2)는 상기 해니조(4)와 각 교반조(6) 사이를 연결하는 공급관(F) 경로상에 설치되어 각 교반조(6)로 공급되는 1차슬러리의 밀도를 측정하여 그 데이터를 콘트롤러(CT)로 보내게 된다. 이와 같이 제2밀도계(D2)가 측정된 데이터를 콘트롤러(CT)로 보내면 콘트롤러(CT)는 공급된 1차슬러리의 양을 계산하고 제2밀도계(D2)가 측정한 1차슬러리의 밀도를 분석하여 측정된 1차슬러리의 양과 밀도에 맞게 미리 설정된 시멘트와 물을 상기 교반조(6)에 공급하는 것을 제어하게 된다.The second density meter (D2) is installed on the supply pipe (F) path connecting between the
여기서, 상기 1차슬러리의 양은 해니조(4)에 공급된 현장채취토와 건조토 또는 석탄회의 첨가량을 합하면 되므로 이는 콘트롤러(CT)에서 계산하게 되므로 간단히 확인할 수 있다.
Here, since the amount of the primary slurry is the sum of the amount of on-site mining soil and dry soil or coal ash supplied to the honey tank (4), it can be easily confirmed because it is calculated by the controller (CT).
상기 고화제저장탱크(HT)는 상기 각 교반조(6)와 배관으로 연결되고, 교반조(6)에 공급되는 시멘트와 같은 고화제를 저장하고, 콘트롤러(CT)에 명령에 의한 자동밸브의 개폐동작에 의해 교반조(6)에 시멘트를 공급하게 된다.
The solidification storage tank (HT) is connected to each of the stirring tank (6) by a pipe, and stores a solidifying agent such as cement supplied to the stirring tank (6), by the command of the controller (CT) of the automatic valve The cement is supplied to the stirring
상기 물탱크(WT)는 상기 교반조(6)와 고화제저장탱크(HT)를 연결하는 배관과 연결되고, 시멘트와 함께 교반조(6)로 공급되는 물을 저장하는 것으로, 콘트롤러(CT)의 명령에 의한 자동밸브의 개폐동작에 의해 교반조(6)에 물을 공급하게 된다. The water tank (WT) is connected to the pipe connecting the stirring tank (6) and the solidification storage tank (HT), and stores the water supplied to the stirring tank (6) with cement, the controller (CT) Water is supplied to the stirring
여기서, 상기 시멘트와 물은 그 배관 경로상에 설치된 혼합실(Y)에 혼합된 상태로 각 교반조(6)에 공급되어 종래 문제점으로 지적된 시멘트가 공중에 분산되는 것을 방지할 수 있다.
Here, the cement and water are supplied to each stirring
상기 저장조(7)는 각 교반조(6)와 공급관(F)이 병렬식 연결되고, 각 교반조(6)에서 순차적으로 공급된 2차슬러리를 내부에 회전가능하게 설치된 교반날개(71)를 이용하여 교반시키는 것이다. 이 교반날개(71)는 해니조(4) 및 교반조(6)와 같이 복수 개가 상하로 회전가능하게 고정된 샤프트(72)에 고정되고, 상기 각 샤프트(72)들은 모터(M4)와 동력전달수단(73)으로 연결된다. 상기 모터(M4)가 정,역구동할 때 회전하여 교반날개(71)가 회전하여 2차슬러리를 교반시킨다.The storage tank (7) is connected to each stirring
상기 저장조(7)의 상부에는 병렬로 연결되는 각 교반조(6)에서 공급된 2차슬러리가 유입되는 입구가 형성되는데, 상기 입구에는 진동가능한 필터(74)가 더 설치된다. 상기 필터(74)의 수량은 병렬로 연결된 공급관(F)과 대응되고, 여과기(2)의 필터(22a)(22b)와 동일하게 모터의 회전에 캠이 회전하면서 필터(74)를 진동시키도록 구성하였다.An upper part of the
이와 같이 저장조(7) 입구에 진동 필터(74)를 설치한 이유는 교반조(6)에서 만들어진 2차슬러리가 풀어지지 않고 덩어리 형태로 공급될 때 이 덩어리를 걸러내기 위함이다. 만약 상기 필터(74)를 설치하지 않을 경우 덩어리 형태의 슬러리가 시공장소로 압송되 때 공급관을 막는 원인이 되고, 공급되더라도 제품의 품질을 저하시키는 원인이 된다.
The reason why the vibrating
상기 압송기(8)는 상기 저장조(7)에서 시공장소까지 배관된 공급관(F) 경로상에 설치되고, 상기 저장조(7)에 저장된 2차슬러리를 시공장소까지 압송하는 압는 것으로, 압송펌프를 사용하는데, 압송펌프는 공지의 기술이기에 자세한 설명은 생략한다.
The presser (8) is installed on the supply pipe (F) path piped from the reservoir (7) to the city factory, and pressurizes the secondary slurry stored in the reservoir (7) to the city factory. Although the pressure pump is a well-known technique, a detailed description thereof will be omitted.
상기 혼합조(9)는 상기 공급관(F) 경로상에 설치되고, 압송기(8)에 의해 시공장소로 공급되는 2차슬러리에 기포 또는 응결경화조절제를 선택적으로 혼합하거나 또는 기포와 응결경화조절제를 모두 혼합하는 것이다.The mixing tank (9) is installed on the supply pipe (F) path, and selectively mixes the air bubbles or the coagulation hardening regulator to the secondary slurry supplied to the factory by the pressure feeder (8) or bubbles and coagulation hardening regulator To mix them all.
이러한 혼합조(9)는 기포발생기(A)와 배관으로 연결되어 상기 기포발생기(A)에서 만들어진 기포와 저장조(7)를 지나 내부로 유입된 2차슬러리를 혼합하여 3차슬러리를 만들게 된다. 상기 혼합조(9)는 압송기(8)에 의해 내부로 유입된 2차슬러리가 원활하게 이송될 수 있도록 관형상으로 구성되고, 그 내부 유로에는 2차슬러리와 기포가 충돌하여 원활하게 혼합될 수 있도록 격자망(91)이 형성된다. 상기 격자망(91)은 다단이 일렬로 배치되는데, 격자망(91)들은 서로 겹치지 않도록 배치되는 것이 바람직하다. The mixing tank 9 is connected to the bubble generator (A) and the pipe to mix the bubbles made in the bubble generator (A) and the secondary slurry introduced into the
또한, 상기 혼합조(9)는 상기 3차슬러리에 응결경화조절제를 혼합시켜 4차슬러리를 만들 수 있도록 응결경화조절제공급기(B)와 배관으로 연결된다.
In addition, the mixing tank 9 is connected to the condensation hardening regulator supply (B) and the pipe so as to make the fourth slurry by mixing the condensation hardening regulator in the tertiary slurry.
상기 기포발생기(A)는 이미 설명한 바와 같이 2차슬러리에 기포를 혼합하여 3차슬러리를 만들 수 있도록 혼합조(9)에 기포를 만들어 공급하는 것으로 공지의 콤프레셔를 사용할 수 있다.
As described above, the bubble generator (A) may use a known compressor to form and supply bubbles to the mixing tank 9 so that bubbles may be mixed into secondary slurry to form tertiary slurry.
상기 응결경화조절제는 혼합조(9)에 응결경화조절제를 혼합하여 4차슬러리를 만들 수 있도록 하는 것이다.
The coagulation hardening regulator is to make a fourth slurry by mixing the coagulation hardening regulator in the mixing tank (9).
상기 콘트롤러(CT)는 상기 해니조(4)에 공급되는 현장채취토의 양을 계산하고 제1밀도계(D1)가 측정한 현장채취토의 밀도를 분석하여 측정된 현장채취토의 함수비가 미리 설정된 함수비보다 높을 경우 함수비 조절조(5)에 저장된 건조토 또는 석탄회 등을 상기 해니조(4)에 공급하여 1차슬러리의 함수비를 설정된 함수비 상태로 제어한다.The controller CT calculates the amount of on-site mining soil supplied to the
또한, 콘트롤러(CT)는 상기 각 교반조(6)에 공급된 1차슬러리의 양을 계산하고 제2밀도계(D2)가 측정한 1차슬러리의 밀도를 분석하여 측정된 1차슬러리의 양과 밀도에 맞게 미리 설정된 시멘트와 물을 상기 교반조(6)에 공급하는 것을 제어한다.In addition, the controller CT calculates the amount of primary slurry supplied to each of the stirring
또한, 콘트롤러(CT)는 상기 기포발생기(A) 및 응결경화조절제공급기(B)와 연결되어 혼합조(9)에 기포와 응결경화조절제의 투입양을 조절하게 된다.
In addition, the controller (CT) is connected to the bubble generator (A) and the coagulation hardening regulator supply (B) to adjust the amount of the bubble and coagulation hardening regulator in the mixing tank (9).
한편 본 발명에 따른 혼합토 제조장치(1)는 상기 저장조(7)와 압송기(8) 사이의 공급관(F) 경로상에 제3밀도계(D3)를 더 설치하여, 상기 제3밀도계(D3)가 압송기(8)로 공급되는 2차슬러리의 밀도를 측정하고 콘트롤러(CT)가 상기 측정된 밀도를 분석하여 미리 설정된 밀도의 범위를 벗어날 경우 콘트롤러(CT)는 혼합토 제조장치(1)의 구동을 정지시켜 그 원인을 해결할 수 있도록 하는 것이 좋다.
Meanwhile, in the mixed
또한, 본 발명에 따른 혼합토 제조장치(1)는 상기 혼합조(9) 이후의 공급관(F) 경로상에 제4밀도계(D4)를 더 설치하여, 상기 제4밀도계(D4)가 시공장소로 공급되는 3차슬러리 또는 4차슬러리의 밀도를 측정하고 콘트롤러(CT)가 상기 측정된 밀도를 분석하여 미리 설정된 밀도의 범위를 벗어날 경우 콘트롤러(CT)가 혼합토 제조장치(1)의 구동을 정지시켜 그 원인을 해결할 수 있도록 하는 것이 바람직하다.
In addition, in the mixed
또한, 본 발명에 따른 혼합토 제조장치(1)는 제조된 3차슬러리 또는 4차슬러리를 압송기(8)의 압송력 부족으로 장거리 시공장소까지 압송시키지 못할 경우, 압송력을 높여 시공장소까지 공급할 수 있도록 공급관(F) 경로상에 압력조절기(10)를 더 설치한다.In addition, when the mixed
상기 압력조절기(10)는 콘트롤러(CT)와 연결되어 압송기(8)의 압송력이 설정된 이하로 되어 3차슬러리 또는 4차슬러리가 시공장소로 원활하게 이송되지 않을 때 콘트롤러(CT)는 상기 압력조절기(10)를 구동시켜 3차슬러리 또는 4차슬러리를 시공장소까지 원활하게 이송시킨다. The
또한, 상기 압력조절기(10)는 지중과 같이 높은 주입압력으로 혼합토를 공급하는 곳에 사용할 수 있고, 추가적으로 공급압력이 요구되는 곳에 사용할 수도 있다.
In addition, the
다음은 본 발명에 따른 혼합토 제조방법을 설명한다.The following describes a method for producing a mixed soil according to the present invention.
본 발명의 혼합토 제조방법은 현장채취토를 여과기(2)의 필터에 여과시켜 저장탱크(3)에 공급하고, 걸러진 불순물 및 골재를 분리하는 단계(S1);Method for producing a mixed soil of the present invention is to filter the field harvesting soil in the filter of the filter (2) to supply to the storage tank (3), and separating the filtered impurities and aggregate (S1);
상기 저장탱크(3)에 저장된 현장채취토를 펌프(P)를 이용하여 해니조(4)에 압송하고, 상기 현장채취토가 압송되는 공급관(F) 경로상에 설치된 제1밀도계(D1)가 현장채취토의 밀도를 측정하는 단계(S2);A first density meter (D1) installed on the supply pipe (F) path to the field collecting soil stored in the storage tank (3) by pump (P) to the honey tank (4), the field collecting soil is transported Step (S2) measuring the density of the on-site mined soil;
콘트롤러(CT)가 상기 해니조(4)로 공급된 현장채취토의 양을 측정하고 또한 상기 제1밀도계(D1)가 측정한 현장채취토의 밀도를 분석하여, 현장채취토의 함수비가 미리 설정된 함수비(含水比)보다 높을 경우 함수비 조절조(5)에서 건조토 또는 석탄회를 상기 해니조(4)에 공급하여 설정된 함수비 상태로 조절하는 단계(S3); The controller CT measures the amount of the collected soil supplied to the
상기 해니조(4)에 공급된 현장채취토와 함수비 조절조(5)에서 공급된 건조토 또는 석탄회를 회전하는 교반날개로 교반시켜 풀어 1차슬러리로 만드는 단계(S4);A step of making a primary slurry by stirring and stirring the dried soil or coal ash supplied from the field collecting soil and the water
상기 해니조(4)와 공급관(F)이 병렬식으로 연결된 복수 개의 교반조(6)에 펌프(P)를 이용하여 상기 1차슬러리를 순차적으로 공급하고, 상기 공급관(F) 경로상에 설치된 제2밀도계(D2)가 1차슬러리의 밀도를 측정하는 단계(S5);The first slurry is sequentially supplied to the plurality of stirring
상기 각 교반조(6)에 공급된 1차슬러리의 양을 콘트롤러(CT)가 측정하고, 상기 공급된 1차슬러리를 회전하는 교반날개로 교반시키며, 상기 제2밀도계(D2)에서 측정한 1차슬러리의 밀도와 양을 콘트롤러(CT)가 분석하여 그 밀도와 양에 맞게 첨가량이 미리 설정된 시멘트와 물을 혼합하여 상기 교반조(6)에 공급 교반시켜 제2슬러리로 만드는 단계(S6);The controller CT measures the amount of primary slurry supplied to each of the stirring
상기 각 교반조(6)에서 만들어진 2차슬러리를 각 교반조(6)와 공급관(F)이 병렬식으로 연결된 저장조(7)에 교번식으로 공급 저장하고, 상기 저장된 2차슬러리를 회전하는 교반날개로 교반시키는 단계(S7);The secondary slurry produced by each stirring
상기 저장조(7)에 저장된 2차슬러리를 공급관(F)에 설치된 압송기(8)를 이용하여 혼합조(9)를 경유하여 시공장소까지 공급하는 단계(S8);Supplying the secondary slurry stored in the storage tank (7) to the factory factory via the mixing tank (9) by using the feeder (8) installed in the supply pipe (F) (S8);
기포발생기(A)에서 생산된 고압의 기포를 상기 기포발생기(A)와 배관으로 연결된 혼합조(9)에 공급하는 2차슬러리와 혼합시켜 3차슬러리로 만드는 단계(S9);를 포함한다.
And mixing the high pressure bubbles produced by the bubble generator (A) with the secondary slurry supplied to the mixing tank (9) connected to the bubble generator (A) to form a tertiary slurry (S9).
본 발명에 따른 혼합토 제조방법은 상기 혼합조(9)에 응결경화조절제탱크를 배관으로 연결하여 응결경화조절제탱크에 저장된 응결경화조절제를 혼합조(9)에 공급하여 3차슬러리와 혼합시켜 4차슬러리로 만드는 단계(S10)를 더 포함한다.
In the method of manufacturing the mixed soil according to the present invention, the coagulation hardening regulator tank is connected to the mixing tank 9 by a pipe, and the coagulation hardening regulator stored in the coagulation hardening regulator tank is supplied to the mixing tank 9 and mixed with the third slurry. Further comprising a step (S10) of making a slurry.
또한, 본 발명에 따른 혼합토 제조방법은 상기 혼합조(9) 이후의 공급관(F) 경로상에 압력조절기(10)를 더 설치하여 이 압력조절기(10)의 압송력으로 3차슬러리 또는 4차슬러리를 시공장소에 공급시키는 단계(S11)를 더 포함한다. 상기 압력조절기(10)는 시공장소가 멀어 압송기(8)만으로 3차슬러리 또는 4차슬러리의 장거리 이송이 느리게 되거나 불가능할 때 이송압력을 가압시켜 이들의 운반을 안전하게 할 수 있도록 하고, 필요에 따라 고압으로 혼합토를 공급하는 곳에 사용하며, 또한 추가 이송압력이 요구되는 곳에 사용된다.
In addition, the mixed soil manufacturing method according to the present invention is further installed by the
또한, 본 발명에 따른 혼합토 제조방법은 상기 저장조(7)와 압송기(8) 사이의 공급관(F) 경로상에 제3밀도계(D3)가 더 설치되어, 상기 제3밀도계(D3)가 압송기(8)로 공급되는 2차슬러리의 밀도를 측정하고 콘트롤러(CT)가 상기 측정된 밀도를 분석하여 미리 설정된 밀도의 범위를 벗어날 경우 콘트롤러(CT)는 혼합토 제조장치(1)의 구동을 정지시키는 단계(S12)를 더 포함한다. 이에 따라 본 발명의 혼합토 제조장치(1)가 정지되면 그 원인을 찾아 해결한 후 재가동하게 된다.
In addition, according to the present invention, the method of manufacturing mixed soil is further provided with a third density meter (D3) on the path of the supply pipe (F) between the reservoir (7) and the presser (8), the third density meter (D3) The controller CT drives the mixed
또한, 본 발명에 따른 혼합토 제조방법은 상기 혼합조(9) 이후의 공급관(F) 경로상에 제4밀도계(D4)가 더 설치되어 상기 제4밀도계(D4)가 시공장소로 공급되는 3차슬러리 또는 4차슬러리의 밀도를 측정하고 콘트롤러(CT)가 상기 측정된 밀도를 분석하여 미리 설정된 밀도의 범위를 벗어날 경우 콘트롤러(CT)가 혼합토 제조장치(1)의 구동을 정지시키는 단계(S13)를 포함한다. 이 경우도 혼합토 제조장치(1)가 정지되면 그 원인을 찾아 해결한 후 재가동하게 된다.
In addition, the mixed soil manufacturing method according to the present invention is further provided with a fourth density meter (D4) on the supply pipe (F) path after the mixing tank (9) is supplied to the fourth density meter (D4) Measuring the density of the third slurry or the fourth slurry and stopping the operation of the mixed
본 발명에 따른 혼합토 제조방법은 장치분야에서 이미 자세히 설명하였으므로 당업자라면 충분히 실시할 수 있을 정도로 이해가 가능하여 중복을 피하기 위해 더 자세한 설명은 생략한다.
Since the method for preparing a mixed soil according to the present invention has already been described in detail in the field of the apparatus, a detailed description thereof will be omitted in order to avoid duplication because it can be sufficiently understood by those skilled in the art.
이상과 같이 구성된 본 발명은 현장채취토를 여과시켜 불순물을 제거하고, 현장채취토와 함께 건조토 또는 석탄회 등을 동시에 해니조(4)에 공급함으로써 1차슬러리의 제조시간을 단축시키며, 해니조(4)에 복수 개의 교반조(6)를 병렬식으로 연결하여 혼합토 생산성을 높일 수 있어 종래 혼합토 제조장치의 비교되는 우수한 발명이라 하겠다.
The present invention configured as described above removes impurities by filtering on-site picking soil, and shortens the production time of the first slurry by supplying dry soil or coal ash with the on-site picking soil simultaneously to the honey tank. By connecting a plurality of stirring vessels (6) in parallel to (4) can be improved mixed soil productivity will be an excellent invention compared to conventional mixed soil manufacturing apparatus.
1 : 혼합토 제조장치 2 : 여과기
3 : 저장탱크 4 : 해니조
5 : 함수비 조절조 6 : 교반조
7 : 저장조 8 : 압송기
9 : 혼합조 10 : 압력조절조
C1 : 캠 CT : 콘트롤러
D1,D2,D3,D4 : 밀도계 F : 공급관
HT : 고화제 저장탱크 M1,M2,M3,M4 : 모터
WT : 물탱크 Y : 혼합실1: mixed soil manufacturing apparatus 2: filter
3: storage tank 4: Hannijo
5: water content adjustment tank 6: stirring tank
7: reservoir 8: presser
9: mixing tank 10: pressure adjusting tank
C1: Cam CT: Controller
D1, D2, D3, D4: Density meter F: Supply pipe
HT: Solidified Storage Tank M1, M2, M3, M4: Motor
WT: Water Tank Y: Mixing Chamber
Claims (13)
상기 여과기(2)의 필터에서 여과된 현장채취토를 저장하는 저장탱크(3);
상기 저장탱크(3)와 공급관(F)으로 연결되고, 펌프(P)에 의해 저장탱크(3)에서 공급된 현장채취토와 별도로 공급된 건조토 또는 석탄회를 교반하여 1차슬러리로 만들 수 있도록 내부에 교반날개가 회전가능하게 설치된 해니조(4);
상기 저장탱크(3)와 해니조(4) 사이의 공급관(F) 경로상에 설치되어 해니조(4)로 공급되는 현장채취토의 밀도를 측정하여 콘트롤러(CT)로 보내는 제1밀도계(D1);
상기 해니조(4)에 공급된 현장채취토의 함수비가 콘트롤러(CT)에 설정된 함수비보다 높을 경우 건조토 또는 석탄회를 상기 해니조(4)에 공급하여 설정된 함수비로 조절하는 함수비 조절조(5);
복수 개가 상기 해니조(4)와 공급관(F)으로 병렬식 연결되고, 펌프(P)에 의해 해니조(4)에서 공급된 1차슬러리와 별도로 공급된 시멘트와 물을 서로 교반하여 2차슬러리로 만들 수 있도록 내부에 교반날개가 회전가능하게 설치된 교반조(6);
상기 해니조(4)와 각 교반조(6) 사이를 연결하는 공급관(F) 경로상에 설치되어 각 교반조(6)로 공급되는 1차슬러리의 밀도를 측정하여 콘트롤러(CT)로 보내는 제2밀도계(D2);
상기 각 교반조(6)와 배관으로 연결되고, 교반조(6)에 공급되는 시멘트를 저장하는 고화제저장탱크(HT);
상기 교반조(6)와 고화제저장탱크(HT)를 연결하는 배관과 연결되고, 시멘트와 함께 교반조(6)로 공급되는 물을 저장하는 물탱크(WT);
상기 각 교반조(6)와 공급관(F)이 병렬식 연결되고, 각 교반조(6)에서 순차적으로 공급된 2차슬러리를 내부에 회전가능하게 설치된 교반날개를 이용하여 교반시키는 저장조(7);
상기 저장조(7)에서 시공장소까지 배관된 공급관(F) 경로상에 설치되고, 상기 저장조(7)에 저장된 2차슬러리를 시공장소까지 압송하는 압송기(8);
상기 공급관(F) 경로상에 설치되고, 압송기(8)에 의해 시공장소로 공급되는 2차슬러리에 기포 또는 응결경화조절제를 선택적으로 공급하여 혼합하거나 또는 기포와 응결경화조절제를 모두 공급하여 혼합하는 혼합조(9);
상기 혼합조(9)로 공급된 2차슬러리에 기포를 공급 혼합시켜 3차슬러리를 만들 수 있도록 상기 혼합조(9)와 배관으로 연결되는 기포발생기(A);
상기 3차슬러리에 응결경화조절제를 공급하여 4차슬러리를 만들 수 있도록 상기 혼합조(9)와 배관으로 연결되는 응결경화조절제공급기(B); 및
상기 해니조(4)에 공급되는 현장채취토의 양을 계산하고 제1밀도계(D1)가 측정한 현장채취토의 밀도를 분석하여 측정된 현장채취토의 함수비가 미리 설정된 함수비보다 높을 경우 함수비 조절조(5)에 저장된 건조토 또는 석탄회를 상기 해니조(4)에 공급하여 1차슬러리의 함수비를 설정된 함수비 상태로 제어하고, 상기 각 교반조(6)에 공급된 1차슬러리의 양을 계산하고 제2밀도계(D2)가 측정한 1차슬러리의 밀도를 분석하여 측정된 1차슬러리의 양과 밀도에 맞게 미리 설정된 시멘트와 물을 상기 교반조(6)에 공급하는 것을 제어하며, 상기 기포발생기(A) 및 응결경화조절제공급기(B)와 연결되어 혼합조(9)에 기포와 응결경화조절제의 투입양을 조절하는 콘트롤러(CT);를 포함하는 것을 특징으로 하는 혼합토 제조장치.
A filter (2) for filtering the field extracting soil supplied with the vibrating filter and separating the filtered impurities and aggregates;
A storage tank (3) for storing the field extraction soil filtered by the filter of the filter (2);
Is connected to the storage tank (3) and the supply pipe (F), by stirring the dry soil or coal ash supplied separately from the field collecting soil supplied from the storage tank (3) by a pump (P) to make a first slurry Hannijo (4) the stirring blade is rotatably installed therein;
The first density meter (D1) is installed on the supply pipe (F) path between the storage tank (3) and the honey tank (4) to measure the density of the field extraction soil supplied to the honey tank (4) and send it to the controller (CT) );
A water content adjusting tank (5) for supplying dry soil or coal ash to the honey tank (4) to adjust the water content of the field picking soil supplied to the honey tank (4) to be higher than the water content set in the controller (CT);
A plurality is connected in parallel to the honey tank 4 and the supply pipe (F), the second slurry by stirring the cement and water supplied separately from the primary slurry supplied from the honey tank (4) by a pump (P) Stirring tank (6) rotatably installed inside the stirring blade to be made into;
It is installed on the supply pipe (F) path connecting between the honey tank 4 and each stirring tank 6 to measure the density of the primary slurry supplied to each stirring tank 6 to send to the controller (CT) Two-density meter (D2);
A solidification storage tank (HT) connected to each of the stirring tanks 6 and a pipe, and storing cement supplied to the stirring tank 6;
A water tank (WT) connected to a pipe connecting the stirring tank 6 and the solidification storage tank HT and storing water supplied to the stirring tank 6 together with cement;
Each of the stirring tank (6) and the supply pipe (F) is connected in parallel, the storage tank (7) for stirring the secondary slurry sequentially supplied from each stirring tank (6) using a stirring blade rotatably installed therein ;
A feeder (8) installed on a supply pipe (F) path piped from the storage tank (7) to the city factory and for feeding the secondary slurry stored in the storage tank (7) to the city factory;
It is installed on the path of the supply pipe (F), and mixed by selectively supplying the bubble or the condensation hardening regulator to the secondary slurry supplied to the factory by the presser 8 or mixed by supplying both the bubble and the condensation hardening regulator A mixing tank 9 to be used;
A bubble generator (A) connected to the mixing tank (9) and pipes to supply and mix bubbles to the secondary slurry supplied to the mixing tank (9) to form a third slurry;
A condensation hardening regulator feeder (B) connected to the mixing tank 9 and a pipe to supply the condensation curing regulator to the tertiary slurry to make the fourth slurry; And
Calculate the amount of on-site mining soil supplied to the honey tank (4) and analyze the density of the on-site mining soil measured by the first density meter (D1) when the water content of the measured mining soil is higher than the preset water content adjusting tank ( The dry soil or coal ash stored in 5) is supplied to the honey tank 4 to control the water content of the primary slurry in the set water content state, and the amount of primary slurry supplied to each stirring tank 6 is calculated and Analyzing the density of the primary slurry measured by the second density meter (D2) to control the supply of cement and water, which is preset according to the amount and density of the primary slurry, to the stirring vessel (6), wherein the bubble generator ( A) and a coagulation hardening regulator supplier (B) is connected to the mixing tank (9) to control the input amount of bubbles and coagulation hardening regulator (CT); mixed soil production apparatus comprising a.
The method of claim 1, wherein the filter (2) is a mixed soil production apparatus, characterized in that a plurality of filters are installed in multiple stages, the filter installed in the upper is larger than the filter installed in the lower mesh.
The method according to claim 1, wherein the third density meter (D3) is further provided on the path of the supply pipe (F) between the reservoir 7 and the presser 8, the third density meter (D3) is conveyed The controller CT stops the operation of the mixed soil manufacturing apparatus 1 when the density of the secondary slurry supplied to the machine 8 is measured and the controller CT analyzes the measured density and is out of the preset density range. And mixed soil production apparatus characterized in that for restarting after inspection.
The method according to claim 1, wherein the fourth density meter (D4) is further provided on the supply pipe (F) path after the mixing tank (9), the third density meter (D4) is supplied to the city factory 3 The controller CT analyzes the density of the tea slurry or the fourth slurry, and if the controller CT analyzes the measured density to move out of the preset density range, the controller CT stops the driving of the mixed soil manufacturing apparatus 1 and restarts it. Mixed soil manufacturing apparatus, characterized in that.
The method of claim 1, wherein the pipe of the solidification storage tank (HT) and the pipe of the water tank (WT) is configured to be joined, the cement supplied to each stirring tank (6) is supplied in a mixed state and the cement is Mixed soil manufacturing apparatus, characterized in that not to be dispersed.
The method of claim 1, wherein the stirring blades of the honey bath (4), the stirring tank (6) and the storage tank (7) is fixed to a plurality of shafts, the shaft is manufactured by mixing the soil, characterized in that the rotation of the power received from the motor Device.
The method according to claim 1, when the manufactured third or fourth slurry can not be conveyed to the city factory due to lack of the conveying force of the presser 8, it can be supplied to the city factory by increasing the conveying power by the control of the controller (CT). Mixing soil manufacturing apparatus, characterized in that the pressure regulator 10 is further installed on the supply pipe (F) path so that.
The mixed soil production apparatus according to claim 1, wherein the reservoir (7) is further provided with a vibrating filter to remove the lump-shaped slurry at the inlet connected in parallel with each stirring tank (6).
상기 저장탱크(3)에 저장된 현장채취토를 펌프(P)를 이용하여 해니조(4)에 압송하고, 상기 현장채취토가 압송되는 공급관(F) 경로상에 설치된 제1밀도계(D1)가 현장채취토의 밀도를 측정하는 단계(S2);
콘트롤러(CT)가 상기 해니조(4)로 공급된 현장채취토의 양을 측정하고 또한 상기 제1밀도계(D1)가 측정한 현장채취토의 밀도를 분석하여, 현장채취토의 함수비가 미리 설정된 함수비(含水比)보다 높을 경우 함수비 조절조(5)에서 건조토 또는 석탄회를 상기 해니조(4)에 공급하여 설정된 함수비 상태로 조절하는 단계(S3);
상기 해니조(4)에 공급된 현장채취토와 함수비 조절조(5)에서 공급된 건조토 또는 석탄회를 회전하는 교반날개로 교반시켜 풀어 1차슬러리로 만드는 단계(S4);
상기 해니조(4)와 공급관(F)이 병렬식으로 연결된 복수 개의 교반조(6)에 펌프(P)를 이용하여 상기 1차슬러리를 순차적으로 공급하고, 상기 공급관(F) 경로상에 설치된 제2밀도계(D2)가 1차슬러리의 밀도를 측정하는 단계(S5);
상기 각 교반조(6)에 공급된 1차슬러리의 양을 콘트롤러(CT)가 측정하고, 상기 공급된 1차슬러리를 회전하는 교반날개로 교반시키며, 상기 제2밀도계(D2)에서 측정한 1차슬러리의 밀도와 양을 콘트롤러(CT)가 분석하여 그 밀도와 양에 맞게 첨가량이 미리 설정된 시멘트와 물을 혼합하여 상기 교반조(6)에 공급 교반시켜 제2슬러리로 만드는 단계(S6);
상기 각 교반조(6)에서 만들어진 2차슬러리를 각 교반조(6)와 공급관(F)이 병렬식으로 연결된 저장조(7)에 교번식으로 공급 저장하고, 상기 저장된 2차슬러리를 회전하는 교반날개로 교반시키는 단계(S7);
상기 저장조(7)에 저장된 2차슬러리를 공급관(F)에 설치된 압송기(8)를 이용하여 혼합조(9)를 경유하여 시공장소까지 공급하는 단계(S8);
기포발생기(A)에서 생산된 고압의 기포를 상기 기포발생기(A)와 배관으로 연결된 혼합조(9)에 공급하는 2차슬러리와 혼합시켜 3차슬러리로 만드는 단계(S9);를 포함하는 것을 특징으로 하는 혼합토 제조방법.
Filtering the field-collected soil in a filter of the filter (2) and supplying it to the storage tank (3) and separating the filtered impurities and aggregates (S1);
A first density meter (D1) installed on the supply pipe (F) path to the field collecting soil stored in the storage tank (3) by pump (P) to the honey tank (4), the field collecting soil is transported Step (S2) measuring the density of the on-site mined soil;
The controller CT measures the amount of the collected soil supplied to the honey tank 4, and also analyzes the density of the collected soil measured by the first density meter D1, so that the water content of the collected soil is determined in advance. Supplying dry soil or coal ash to the honey tank 4 in a water content adjustment tank 5 to adjust the water content ratio to a set water content ratio when the water content is higher than the water consumption ratio (S 3);
A step of making a primary slurry by stirring and stirring the dried soil or coal ash supplied from the field collecting soil and the water content control tank 5 supplied to the honey tank 4 with a rotating stirring blade (S4);
The first slurry is sequentially supplied to the plurality of stirring tanks 6 in which the honey tank 4 and the supply pipe F are connected in parallel using a pump P, and are installed on the supply pipe F path. A second density meter (D2) measuring the density of the primary slurry (S5);
The controller CT measures the amount of primary slurry supplied to each of the stirring vessels 6, and agitates the supplied primary slurry with a rotating stirring blade, measured by the second density meter D2. The controller (CT) analyzes the density and amount of the first slurry, and mixes the cement and water in which the additive amount is set according to the density and the amount of the first slurry to supply the stirring tank 6 to make the second slurry (S6). ;
The secondary slurry produced by each stirring tank 6 is alternately supplied to and stored in the storage tank 7 in which each stirring tank 6 and the supply pipe F are connected in parallel, and the stirring is performed to rotate the stored secondary slurry. Stirring with a blade (S7);
Supplying the secondary slurry stored in the storage tank (7) to the factory factory via the mixing tank (9) by using the feeder (8) installed in the supply pipe (F) (S8);
Comprising a step (S9) of mixing the high pressure bubbles produced by the bubble generator (A) with the secondary slurry supplied to the mixing tank (9) connected to the bubble generator (A) by piping (S9); Mixed soil manufacturing method characterized in that.
10. The method according to claim 9, wherein the condensation hardening tank is connected to the mixing tank (9) by a pipe to supply the condensation hardening agent stored in the condensation hardening regulator tank to the mixing tank (9) to be mixed with the tertiary slurry to make the fourth slurry. Mixed soil manufacturing method characterized in that it further comprises a step (S10).
The method according to claim 9, wherein the pressure regulator 10 is further installed on the supply pipe (F) path after the mixing tank (9), the third slurry or the fourth slurry by the pressure of the pressure regulator 10 to the factory Mixed soil production method further comprises the step of supplying (S11).
The third density meter D3 is further provided on the path of the supply pipe F between the reservoir 7 and the feeder 8, and the third density meter D3 is a feeder 8. After measuring the density of the secondary slurry supplied to the) and the controller (CT) is out of the preset density range by analyzing the measured density, the controller (CT) stops and checks the operation of the mixed soil manufacturing apparatus (1) Mixed soil production method further comprises the step (S12) to restart.
The third slurry according to claim 9, wherein a fourth density meter (D4) is further provided on the path of the supply pipe (F) after the mixing tank (9), and the fourth density meter (D4) is supplied to a city factory. Measuring the density of the slurry and if the controller (CT) analyzes the measured density outside the range of the preset density, the controller (CT) stops and checks the driving of the mixed soil manufacturing apparatus (1) and restarts it (S13). Mixed soil production method characterized in that it further comprises).
Priority Applications (1)
| Application Number | Priority Date | Filing Date | Title |
|---|---|---|---|
| KR1020110041325A KR101042622B1 (en) | 2011-05-02 | 2011-05-02 | Mixed soil manufacturing device and mixed soil manufacturing method |
Applications Claiming Priority (1)
| Application Number | Priority Date | Filing Date | Title |
|---|---|---|---|
| KR1020110041325A KR101042622B1 (en) | 2011-05-02 | 2011-05-02 | Mixed soil manufacturing device and mixed soil manufacturing method |
Publications (1)
| Publication Number | Publication Date |
|---|---|
| KR101042622B1 true KR101042622B1 (en) | 2011-06-22 |
Family
ID=44405778
Family Applications (1)
| Application Number | Title | Priority Date | Filing Date |
|---|---|---|---|
| KR1020110041325A Active KR101042622B1 (en) | 2011-05-02 | 2011-05-02 | Mixed soil manufacturing device and mixed soil manufacturing method |
Country Status (1)
| Country | Link |
|---|---|
| KR (1) | KR101042622B1 (en) |
Cited By (8)
| Publication number | Priority date | Publication date | Assignee | Title |
|---|---|---|---|---|
| KR101335579B1 (en) | 2012-04-27 | 2013-12-02 | 두산건설 주식회사 | Construction method for foundation using mixer for filler |
| CN107825586A (en) * | 2017-11-24 | 2018-03-23 | 重庆市三真建材有限公司 | A kind of novel horizontal agitating device |
| KR101976677B1 (en) * | 2018-11-19 | 2019-05-09 | 시지엔지니어링(주) | Pretreatment hopper of soil for manufacturing light weight mixed soil |
| KR101976676B1 (en) * | 2018-11-19 | 2019-08-28 | 시지엔지니어링(주) | Equipment for manufacturing light weight mixed soil |
| KR102172498B1 (en) * | 2020-06-23 | 2020-10-30 | 쏘일텍 주식회사 | Reduction of water content and its manufacturing method |
| CN112060320A (en) * | 2020-09-26 | 2020-12-11 | 北京中岩大地科技股份有限公司 | Full-automatic stirring system and using method thereof |
| KR102491961B1 (en) * | 2021-12-07 | 2023-01-27 | (주)코스틸 | Mixer for Fiber Reinforced Mortar |
| CN116787605A (en) * | 2023-07-24 | 2023-09-22 | 金隅节能科技(济南)有限公司 | Mixed mortar configuration processing system and method for realizing mortar quality detection by using same |
Citations (4)
| Publication number | Priority date | Publication date | Assignee | Title |
|---|---|---|---|---|
| JPH06313324A (en) * | 1993-04-30 | 1994-11-08 | Kawasaki Heavy Ind Ltd | Regeneration processing method for excavated soil or the like and its device |
| JPH07138982A (en) * | 1993-11-19 | 1995-05-30 | Tokyo Kankyo Service Kk | Construction soil improvement method |
| JP2003126826A (en) | 2001-10-25 | 2003-05-07 | Mitsubishi Heavy Ind Ltd | Device for method of treating generated soil |
| KR100901107B1 (en) | 2008-02-05 | 2009-06-08 | 한미기초개발주식회사 | Bubble mixing soil manufacturing method and manufacturing apparatus |
-
2011
- 2011-05-02 KR KR1020110041325A patent/KR101042622B1/en active Active
Patent Citations (4)
| Publication number | Priority date | Publication date | Assignee | Title |
|---|---|---|---|---|
| JPH06313324A (en) * | 1993-04-30 | 1994-11-08 | Kawasaki Heavy Ind Ltd | Regeneration processing method for excavated soil or the like and its device |
| JPH07138982A (en) * | 1993-11-19 | 1995-05-30 | Tokyo Kankyo Service Kk | Construction soil improvement method |
| JP2003126826A (en) | 2001-10-25 | 2003-05-07 | Mitsubishi Heavy Ind Ltd | Device for method of treating generated soil |
| KR100901107B1 (en) | 2008-02-05 | 2009-06-08 | 한미기초개발주식회사 | Bubble mixing soil manufacturing method and manufacturing apparatus |
Cited By (9)
| Publication number | Priority date | Publication date | Assignee | Title |
|---|---|---|---|---|
| KR101335579B1 (en) | 2012-04-27 | 2013-12-02 | 두산건설 주식회사 | Construction method for foundation using mixer for filler |
| CN107825586A (en) * | 2017-11-24 | 2018-03-23 | 重庆市三真建材有限公司 | A kind of novel horizontal agitating device |
| CN107825586B (en) * | 2017-11-24 | 2023-11-24 | 重庆市三真建材有限公司 | Novel horizontal stirring device |
| KR101976677B1 (en) * | 2018-11-19 | 2019-05-09 | 시지엔지니어링(주) | Pretreatment hopper of soil for manufacturing light weight mixed soil |
| KR101976676B1 (en) * | 2018-11-19 | 2019-08-28 | 시지엔지니어링(주) | Equipment for manufacturing light weight mixed soil |
| KR102172498B1 (en) * | 2020-06-23 | 2020-10-30 | 쏘일텍 주식회사 | Reduction of water content and its manufacturing method |
| CN112060320A (en) * | 2020-09-26 | 2020-12-11 | 北京中岩大地科技股份有限公司 | Full-automatic stirring system and using method thereof |
| KR102491961B1 (en) * | 2021-12-07 | 2023-01-27 | (주)코스틸 | Mixer for Fiber Reinforced Mortar |
| CN116787605A (en) * | 2023-07-24 | 2023-09-22 | 金隅节能科技(济南)有限公司 | Mixed mortar configuration processing system and method for realizing mortar quality detection by using same |
Similar Documents
| Publication | Publication Date | Title |
|---|---|---|
| KR101042622B1 (en) | Mixed soil manufacturing device and mixed soil manufacturing method | |
| CN203123863U (en) | Automatic dry powder medicament preparing and adding device | |
| CN104652816B (en) | A kind of microcomputer-recognized intelligent mud jacking system and operational approach thereof | |
| CN214977525U (en) | Online automatic sand mixing device of sand mould 3D printer | |
| CN202805411U (en) | Automatic mud-jack all-in-one machine of prestressed aperture | |
| CN107803930A (en) | A kind of concrete high-efficiency stirring conveying device | |
| CN206899521U (en) | It is a kind of to prepare the curable native complete set of equipments of fluidised form | |
| CN115742018A (en) | Integrated fluidized solidified soil preparation device | |
| CN207156152U (en) | A kind of concrete material drain system | |
| KR101038895B1 (en) | Mixed soil manufacturing apparatus mixed with bubbles and solid materials, mixed soil manufacturing method, and mixed soil construction method | |
| CN108058269B (en) | Cement soil preparation system suitable for soil bodies with different fluidity | |
| CN111923242B (en) | Recycled concrete manufacturing equipment | |
| CN104989301B (en) | The device of high quality mud can be prepared automatically | |
| CN113073629A (en) | Construction method of solidified soil pile | |
| CN215517196U (en) | Energy-saving and environment-friendly masonry dry-mixed mortar production line | |
| CN103831055A (en) | Technology and device for mixing raw material of perlite acoustic board | |
| CN112356268B (en) | Slag powder concrete production process and system | |
| JP4321715B2 (en) | Ground improvement method | |
| CN210552101U (en) | Concrete mixing device for building engineering | |
| CN205874292U (en) | Production system is glued in epoxy bar planting | |
| CN207957024U (en) | A kind of nonwoven production charging device | |
| CN223013523U (en) | Full-automatic bentonite slurry preparation system | |
| CN218019297U (en) | Wet-mixed mortar stirring device | |
| CN215619127U (en) | Desulfurization gypsum water-adding slurrying device for concrete production | |
| CN114482082B (en) | Automatic premixed self-compacting cement soil fertilizer tank backfilling system and construction method |
Legal Events
| Date | Code | Title | Description |
|---|---|---|---|
| A201 | Request for examination | ||
| PA0109 | Patent application |
Patent event code: PA01091R01D Comment text: Patent Application Patent event date: 20110502 |
|
| PA0201 | Request for examination | ||
| A302 | Request for accelerated examination | ||
| PA0302 | Request for accelerated examination |
Patent event date: 20110513 Patent event code: PA03022R01D Comment text: Request for Accelerated Examination Patent event date: 20110502 Patent event code: PA03021R01I Comment text: Patent Application |
|
| E701 | Decision to grant or registration of patent right | ||
| PE0701 | Decision of registration |
Patent event code: PE07011S01D Comment text: Decision to Grant Registration Patent event date: 20110608 |
|
| GRNT | Written decision to grant | ||
| PR0701 | Registration of establishment |
Comment text: Registration of Establishment Patent event date: 20110613 Patent event code: PR07011E01D |
|
| PR1002 | Payment of registration fee |
Payment date: 20110613 End annual number: 3 Start annual number: 1 |
|
| PG1601 | Publication of registration | ||
| FPAY | Annual fee payment |
Payment date: 20140411 Year of fee payment: 4 |
|
| PR1001 | Payment of annual fee |
Payment date: 20140411 Start annual number: 4 End annual number: 4 |
|
| FPAY | Annual fee payment |
Payment date: 20150608 Year of fee payment: 5 |
|
| PR1001 | Payment of annual fee |
Payment date: 20150608 Start annual number: 5 End annual number: 5 |
|
| FPAY | Annual fee payment |
Payment date: 20160509 Year of fee payment: 6 |
|
| PR1001 | Payment of annual fee |
Payment date: 20160509 Start annual number: 6 End annual number: 6 |
|
| FPAY | Annual fee payment |
Payment date: 20171101 Year of fee payment: 7 |
|
| PR1001 | Payment of annual fee |
Payment date: 20171101 Start annual number: 7 End annual number: 7 |
|
| FPAY | Annual fee payment |
Payment date: 20180611 Year of fee payment: 8 |
|
| PR1001 | Payment of annual fee |
Payment date: 20180611 Start annual number: 8 End annual number: 8 |
|
| FPAY | Annual fee payment |
Payment date: 20190530 Year of fee payment: 9 |
|
| PR1001 | Payment of annual fee |
Payment date: 20190530 Start annual number: 9 End annual number: 9 |
|
| PR1001 | Payment of annual fee |
Payment date: 20201214 Start annual number: 10 End annual number: 10 |
|
| PR1001 | Payment of annual fee |
Payment date: 20210602 Start annual number: 11 End annual number: 11 |
|
| PR1001 | Payment of annual fee |
Payment date: 20220607 Start annual number: 12 End annual number: 12 |
|
| PR1001 | Payment of annual fee |
Payment date: 20230607 Start annual number: 13 End annual number: 13 |
|
| PR1001 | Payment of annual fee |
Payment date: 20240604 Start annual number: 14 End annual number: 14 |
