JP2010073501A - 調光信号変換回路 - Google Patents

調光信号変換回路 Download PDF

Info

Publication number
JP2010073501A
JP2010073501A JP2008240038A JP2008240038A JP2010073501A JP 2010073501 A JP2010073501 A JP 2010073501A JP 2008240038 A JP2008240038 A JP 2008240038A JP 2008240038 A JP2008240038 A JP 2008240038A JP 2010073501 A JP2010073501 A JP 2010073501A
Authority
JP
Japan
Prior art keywords
dimming signal
width modulation
conversion circuit
pulse width
discharge lamp
Prior art date
Legal status (The legal status is an assumption and is not a legal conclusion. Google has not performed a legal analysis and makes no representation as to the accuracy of the status listed.)
Granted
Application number
JP2008240038A
Other languages
English (en)
Other versions
JP5144445B2 (ja
Inventor
Takashi Okada
岡田  隆
Yukio Furuya
幸生 古矢
Kenji Kawabata
賢治 川端
Current Assignee (The listed assignees may be inaccurate. Google has not performed a legal analysis and makes no representation or warranty as to the accuracy of the list.)
Hitachi Lighting Ltd
Original Assignee
Hitachi Lighting Ltd
Priority date (The priority date is an assumption and is not a legal conclusion. Google has not performed a legal analysis and makes no representation as to the accuracy of the date listed.)
Filing date
Publication date
Application filed by Hitachi Lighting Ltd filed Critical Hitachi Lighting Ltd
Priority to JP2008240038A priority Critical patent/JP5144445B2/ja
Publication of JP2010073501A publication Critical patent/JP2010073501A/ja
Application granted granted Critical
Publication of JP5144445B2 publication Critical patent/JP5144445B2/ja
Expired - Fee Related legal-status Critical Current
Anticipated expiration legal-status Critical

Links

Images

Landscapes

  • Circuit Arrangements For Discharge Lamps (AREA)
  • Discharge-Lamp Control Circuits And Pulse- Feed Circuits (AREA)

Abstract

【課題】 放電灯点灯回路に供給する直流電圧調光信号の歪みを低減することができる調光信号変換回路を提供する。
【解決手段】 調光信号変換回路13は、直流電圧調光信号を入力するための直流電圧調光信号入力部51と、直流電圧調光信号入力部51から入力された直流電圧調光信号をパルス幅変調信号に変換する第1の変換回路52と、外部からパルス幅変調調光信号を入力するためのパルス幅変調調光信号入力部53と、第1の変換回路52またはパルス幅変調調光信号入力部53から入力されたパルス幅変調信号を直流電圧調光信号に変換する第2の変換回路54と、第2の変換回路54に入力されるパルス幅変調信号を外部に出力するためのパルス幅変調調光信号出力部55とを備える。
【選択図】 図1

Description

本発明は、放電灯を点灯する放電灯点灯回路に放電灯の明るさを調整する直流電圧調光信号を供給する調光信号変換回路に関するものである。
例えば、液晶バックライトに使用される放電灯点灯回路は、放電灯の明るさを調整する調光機能を有する。液晶画面を複数用いて大画面化するシステムでは、複数の放電灯とそれを点灯するための複数の放電灯点灯回路が設けられる。この場合、各放電灯点灯回路は、複数の放電灯を点灯させた場合に各放電灯が均一な明るさとなるように自動調光できるように構成される。この種の技術は、例えば特許文献1に記載されている。
特開平8−213184号公報
このように液晶画面を複数用いて大画面化するシステムでは、直流電圧調光信号にて調光を行う際、各液晶画面に対応する放電灯点灯回路のそれぞれに直流電圧調光信号を入力する必要があるため、配線が長くなる。そこで、例えばメインの放電灯点灯回路に直流電圧調光信号を入力し、その他の放電灯点灯回路にはメインの放電灯点灯回路からの直流電圧調光信号を中継コネクタで伝達する方式が考えられる。しかしこの場合、放電灯点灯回路の基板内で直流電圧調光信号を伝達すると、放電灯点灯回路から出力されるノイズ等の影響で直流電圧調光信号が歪み、それにより放電灯がちらついたり、あるいは各放電灯の明るさが異なったりするという現象が生じるおそれがある。
本発明の目的は、放電灯点灯回路に供給する直流電圧調光信号の歪みを低減することができる調光信号変換回路を提供することにある。
上記目的は、直流電圧調光信号を入力するための直流電圧調光信号入力部と、前記直流電圧調光信号入力部から入力された直流電圧調光信号をパルス幅変調信号に変換する第1の変換回路と、外部からパルス幅変調調光信号を入力するためのパルス幅変調調光信号入力部と、前記第1の変換回路または前記パルス幅変調調光信号入力部から入力されたパルス幅変調信号を直流電圧調光信号に変換する第2の変換回路と、前記第2の変換回路に入力されるパルス幅変調信号を外部に出力するためのパルス幅変調調光信号出力部とを備えた調光信号変換回路により達成される。
また、本発明に係る放電灯点灯装置は、前記調光信号変換回路と、前記調光信号変換回路から入力された直流電圧調光信号に基づいて放電灯を点灯する放電灯点灯回路とを備える。ここで、前記放電灯点灯装置を複数備えることができ、この場合、前記放電灯点灯装置の調光信号変換回路のパルス幅変調調光信号出力部は、隣接する他の放電灯点灯装置の調光信号変換回路のパルス幅変調調光信号入力部に接続される。
本発明によれば、放電灯点灯回路に供給する直流電圧調光信号の歪みを低減することができる調光信号変換回路を得ることができる。これにより、複数の放電灯点灯装置のうちの一つに直流電圧調光信号を入力し、そこから中継コネクタ等を用いて他の放電灯点灯装置に調光信号伝達を行っても、歪みの無いあるいは歪みの少ない安定した調光信号が伝達可能となる。加えて、直流電圧調光信号は一つの放電灯点灯装置に入力すればよく、他の一つまたは複数の放電灯点灯装置に対し直流電圧調光信号を入力しなくても良くなるため、信号伝達のための配線を少なくすることができる。
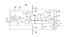
図1は、本発明に係る調光信号変換回路の一実施例を示す図である。本発明に係る調光信号変換回路13は、直流電圧調光信号を入力するための直流電圧調光信号入力部51と、直流電圧調光信号入力部51から入力された直流電圧調光信号21をパルス幅変調信号に変換する第1の変換回路52と、外部からパルス幅変調調光信号24を入力するためのパルス幅変調調光信号入力部53と、第1の変換回路52またはパルス幅変調調光信号入力部53から入力されたパルス幅変調信号を直流電圧調光信号に変換する第2の変換回路54と、第2の変換回路54に入力されるパルス幅変調信号26を外部に出力するためのパルス幅変調調光信号出力部55とを備える。第1の変換回路52は、三角波発生器1、比較器2、基準電源3、およびプルアップ抵抗4を備える。第2の変換回路54は、基準電圧9、プルアップ抵抗10、時定数設定抵抗11、および時定数設定コンデンサ12を備える。第1の変換回路52と第2の変換回路54との間には、第1の変換回路52に接続されたダイオード5,パルス幅変調調光信号入力部53に接続されたダイオード6、プルダウン抵抗14、一方の入力がダイオード5,6に接続された比較器7、および比較器7の他方の入力に接続された基準電圧8を備える。
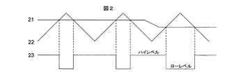
第1の変換回路52の三角波発生器1は三角波22を出力する。比較器2は、この三角波と入力された直流電圧調光信号21であるDC信号とを比較することでパルス幅変調信号23を生成する。このパルス幅変調信号23の生成方法の一例について、以下図2を用いて説明する。
図2に示すように、直流電圧調光信号21を比較器2のプラス側、三角波22を比較器2のマイナス側に入力すると、比較器2からの出力はパルス幅変調信号23となる。このパルス幅変調信号23は、直流電圧調光信号21の電圧が高いほどハイレベル区間が広くなり、直流電圧調光信号21の電圧が低いほどハイレベル区間が狭くなる。
比較器2の出力であるパルス幅変調信号23は、基準電源3とプルアップ抵抗4によりハイレベルが基準電源3と同じ電圧となる。このパルス幅変調信号23はダイオード5を通って比較器7のプラス側に入力される。比較器7のマイナス側には基準電源8が入力される。この基準電源8の電圧は、基準電源3の電圧より低い電圧に設定する。比較器7の出力信号は、マイナス側の基準電源8がパルス幅変調信号23のハイレベルより低いため、パルス幅変調信号23と同じ信号が出力される。この信号のハイレベルは、基準電源9の設定電圧がプルアップ抵抗10を介して伝達されるため、基準電源9の電圧と等しくなる。
比較器7の出力信号はパルス幅変調信号23と同じ形状の信号となっているが、時定数設定抵抗11と時定数設定コンデンサ12により平滑化され、直流電圧調光信号25として出力される。また、比較器7から出力された信号は、パルス幅変調調光信号26としてパルス幅変調調光信号出力部55から出力される。
調光信号変換回路13において、パルス幅変調調光信号入力部53からパルス幅変調調光信号24が入力される場合、直流電圧調光信号入力部51から直流電圧調光信号21は入力されない。このとき、比較器2からはローレベル信号のみが出力される。一方、外部から入力されたパルス幅変調調光信号24はダイオード6を通して比較器7のプラス側に入力される。この信号はダイオード5があるため比較器2からの信号に影響されない。比較器7のマイナス側の入力は基準電源8であるため、比較器7の出力はパルス幅変調調光信号と同じ形状の信号が出力される。この信号は時定数設定抵抗11と時定数設定コンデンサ12により平滑化され、直流電圧調光信号25として出力される。また、比較器7から出力された信号は、パルス幅変調調光信号26としてパルス幅変調調光信号出力部55から出力される。
図3は、本発明に係る放電灯点灯装置の一実施例を示す図である。本実施例は、複数の放電灯点灯装置30を備える。各放電灯点灯装置30は、それぞれ調光信号変換回路13と、調光信号変換回路から入力された直流電圧調光信号に基づいて放電灯を点灯する放電灯点灯回路31とを備える。各放電灯点灯装置30における調光信号変換回路13のパルス幅変調調光信号出力部55は、隣接する他の放電灯点灯装置30における調光信号変換回路13のパルス幅変調調光信号入力部53に接続される。
図3の第1段目の放電灯点灯装置30に直流電圧調光信号21が入力される場合、第1段目の放電灯点灯装置30は、その調光信号変換回路13から直流電圧調光信号25を放電灯点灯回路31に出力し、またパルス幅変調調光信号26をパルス幅変調調光信号出力部55から第2段目の放電灯点灯装置30に出力する。第2段目の放電灯点灯装置30は、そのパルス幅変調調光信号入力部53に入力されたパルス幅変調調光信号24に基づいて、その調光信号変換回路13から直流電圧調光信号25を放電灯点灯回路31に出力し、またパルス幅変調調光信号26をパルス幅変調調光信号出力部55から第3段目の放電灯点灯装置30に出力する。以後、上記と同様な動作を繰り返す。パルス幅変調調光信号は、電圧歪みは生じるものの、パルス幅は変化が無いため、配線が長くなってもパルス幅を正確に他の基板へ伝達することが出来る。
本発明は、放電灯の明るさを調整する調光機能を有する放電灯点灯回路に直流電圧調光信号を供給する調光信号変換回路に関するものであり、産業上の利用可能性がある。
本発明に係る調光信号変換回路の一実施例を示す図である。 パルス幅変調信号の生成方法の一例を説明するための図である。 本発明に係る放電灯点灯装置の一実施例を示す図である。
符号の説明
1 三角波発生器
2 比較器
3、8、9 基準電源
4、10 プルアップ抵抗
5、6 ダイオード
7 比較器
11 時定数設定抵抗
12 時定数設定コンデンサ
13 調光信号変換回路
14 プルダウン抵抗
21、25 直流電圧調光信号
22 三角波
23、24、26 パルス幅変調信号
51 直流電圧調光信号入力部
52 第1の変換回路
53 パルス幅変調調光信号入力部
54 第2の変換回路
55 パルス幅変調調光信号出力部

Claims (3)

  1. 直流電圧調光信号を入力するための直流電圧調光信号入力部と、前記直流電圧調光信号入力部から入力された直流電圧調光信号をパルス幅変調信号に変換する第1の変換回路と、外部からパルス幅変調調光信号を入力するためのパルス幅変調調光信号入力部と、前記第1の変換回路または前記パルス幅変調調光信号入力部から入力されたパルス幅変調信号を直流電圧調光信号に変換する第2の変換回路と、前記第2の変換回路に入力されるパルス幅変調信号を外部に出力するためのパルス幅変調調光信号出力部とを備えたことを特徴とする調光信号変換回路。
  2. 請求項1記載の調光信号変換回路と、前記調光信号変換回路から入力された直流電圧調光信号に基づいて放電灯を点灯する放電灯点灯回路とを備えたことを特徴とする放電灯点灯装置。
  3. 請求項2記載の放電灯点灯装置を複数備え、前記放電灯点灯装置の調光信号変換回路のパルス幅変調調光信号出力部が隣接する他の放電灯点灯装置の調光信号変換回路のパルス幅変調調光信号入力部に接続されることを特徴とする放電灯点灯装置。
JP2008240038A 2008-09-18 2008-09-18 調光信号変換回路 Expired - Fee Related JP5144445B2 (ja)

Priority Applications (1)

Application Number Priority Date Filing Date Title
JP2008240038A JP5144445B2 (ja) 2008-09-18 2008-09-18 調光信号変換回路

Applications Claiming Priority (1)

Application Number Priority Date Filing Date Title
JP2008240038A JP5144445B2 (ja) 2008-09-18 2008-09-18 調光信号変換回路

Publications (2)

Publication Number Publication Date
JP2010073501A true JP2010073501A (ja) 2010-04-02
JP5144445B2 JP5144445B2 (ja) 2013-02-13

Family

ID=42205093

Family Applications (1)

Application Number Title Priority Date Filing Date
JP2008240038A Expired - Fee Related JP5144445B2 (ja) 2008-09-18 2008-09-18 調光信号変換回路

Country Status (1)

Country Link
JP (1) JP5144445B2 (ja)

Also Published As

Publication number Publication date
JP5144445B2 (ja) 2013-02-13

Similar Documents

Publication Publication Date Title
CN104735843B (zh) 自动切换调光模式的发光二极管控制器
US20170006679A1 (en) Signal generating method and circuit for controlling dimming of led
KR101046124B1 (ko) Led 구동 회로
US20110156604A1 (en) Driving circuit of light emitting diode
JP2010021008A (ja) Led照明装置
JP6108143B2 (ja) 過電流防止式電源装置及びそれを用いた照明器具
US9380668B2 (en) PDM modulation of LED current
JP5719260B2 (ja) 照明装置
JP5083189B2 (ja) 照明光通信装置、及び照明光通信システム
CN101345025B (zh) 背光调节电路与背光调节方法
JP5144445B2 (ja) 調光信号変換回路
WO2018192470A1 (zh) 多功能led调光接口电路
JP5139956B2 (ja) Led照明装置
US9179515B2 (en) Driver circuit for LED backlight of liquid crystal display device
KR100674256B1 (ko) 디밍 제어 방법 및 이를 이용하는 조명 시스템
CN102612201B (zh) 发光二极管驱动电路及其系统
KR101978509B1 (ko) Led 구동장치
KR100785161B1 (ko) 멀티램프모듈 구동시스템
TWI697255B (zh) 可接收脈波寬度調變信號與直流信號的調光控制器與相關之調光方法
CN102903339A (zh) 显示装置背光源的控制方法及控制装置
KR101185157B1 (ko) 형광등 디밍 안정기의 출력을 이용한 엘이디 디밍 제어회로
US20140333227A1 (en) Light Source Module, Light Source Module Driving Circuit and Driving Method
Lin et al. Development and implementation of a laser headlight system for electro‐optic characteristic measurement and comparison
KR100526240B1 (ko) 복합디밍제어방식의 냉음극형광램프용 인버터
CN105551441B (zh) 一种区域背光调整装置及其调整方法

Legal Events

Date Code Title Description
A711 Notification of change in applicant

Free format text: JAPANESE INTERMEDIATE CODE: A712

Effective date: 20101217

A621 Written request for application examination

Free format text: JAPANESE INTERMEDIATE CODE: A621

Effective date: 20110816

A977 Report on retrieval

Free format text: JAPANESE INTERMEDIATE CODE: A971007

Effective date: 20120914

TRDD Decision of grant or rejection written
A01 Written decision to grant a patent or to grant a registration (utility model)

Free format text: JAPANESE INTERMEDIATE CODE: A01

Effective date: 20121030

A01 Written decision to grant a patent or to grant a registration (utility model)

Free format text: JAPANESE INTERMEDIATE CODE: A01

A61 First payment of annual fees (during grant procedure)

Free format text: JAPANESE INTERMEDIATE CODE: A61

Effective date: 20121122

FPAY Renewal fee payment (event date is renewal date of database)

Free format text: PAYMENT UNTIL: 20151130

Year of fee payment: 3

R150 Certificate of patent or registration of utility model

Free format text: JAPANESE INTERMEDIATE CODE: R150

LAPS Cancellation because of no payment of annual fees