JP2010045965A - システムへの出力供給のための装置 - Google Patents

システムへの出力供給のための装置 Download PDF

Info

Publication number
JP2010045965A
JP2010045965A JP2009185671A JP2009185671A JP2010045965A JP 2010045965 A JP2010045965 A JP 2010045965A JP 2009185671 A JP2009185671 A JP 2009185671A JP 2009185671 A JP2009185671 A JP 2009185671A JP 2010045965 A JP2010045965 A JP 2010045965A
Authority
JP
Japan
Prior art keywords
machine
electric machine
supplying power
kinetic energy
energy storage
Prior art date
Legal status (The legal status is an assumption and is not a legal conclusion. Google has not performed a legal analysis and makes no representation as to the accuracy of the status listed.)
Granted
Application number
JP2009185671A
Other languages
English (en)
Other versions
JP2010045965A6 (ja
JP5546179B2 (ja
Inventor
Juergen Krejtschi
クライチ ユルゲン
Elmar Schaefers
シェーファース エルマー
Dietmar Stoiber
シュトイバー ディートマー
Current Assignee (The listed assignees may be inaccurate. Google has not performed a legal analysis and makes no representation or warranty as to the accuracy of the list.)
Siemens AG
Siemens Corp
Original Assignee
Siemens AG
Siemens Corp
Priority date (The priority date is an assumption and is not a legal conclusion. Google has not performed a legal analysis and makes no representation as to the accuracy of the date listed.)
Filing date
Publication date
Application filed by Siemens AG, Siemens Corp filed Critical Siemens AG
Publication of JP2010045965A publication Critical patent/JP2010045965A/ja
Publication of JP2010045965A6 publication Critical patent/JP2010045965A6/ja
Application granted granted Critical
Publication of JP5546179B2 publication Critical patent/JP5546179B2/ja
Expired - Fee Related legal-status Critical Current
Anticipated expiration legal-status Critical

Links

Images

Classifications

    • HELECTRICITY
    • H02GENERATION; CONVERSION OR DISTRIBUTION OF ELECTRIC POWER
    • H02JCIRCUIT ARRANGEMENTS OR SYSTEMS FOR SUPPLYING OR DISTRIBUTING ELECTRIC POWER; SYSTEMS FOR STORING ELECTRIC ENERGY
    • H02J3/00Circuit arrangements for AC mains or AC distribution networks
    • H02J3/28Arrangements for balancing of the load in a network by storage of energy
    • H02J3/30Arrangements for balancing of the load in a network by storage of energy using dynamo-electric machines coupled to flywheels
    • YGENERAL TAGGING OF NEW TECHNOLOGICAL DEVELOPMENTS; GENERAL TAGGING OF CROSS-SECTIONAL TECHNOLOGIES SPANNING OVER SEVERAL SECTIONS OF THE IPC; TECHNICAL SUBJECTS COVERED BY FORMER USPC CROSS-REFERENCE ART COLLECTIONS [XRACs] AND DIGESTS
    • Y02TECHNOLOGIES OR APPLICATIONS FOR MITIGATION OR ADAPTATION AGAINST CLIMATE CHANGE
    • Y02EREDUCTION OF GREENHOUSE GAS [GHG] EMISSIONS, RELATED TO ENERGY GENERATION, TRANSMISSION OR DISTRIBUTION
    • Y02E60/00Enabling technologies; Technologies with a potential or indirect contribution to GHG emissions mitigation
    • Y02E60/16Mechanical energy storage, e.g. flywheels or pressurised fluids

Landscapes

  • Engineering & Computer Science (AREA)
  • Power Engineering (AREA)
  • Control Of Multiple Motors (AREA)
  • Control Of Ac Motors In General (AREA)
  • Control Of Eletrric Generators (AREA)

Abstract

【課題】動的なプロセスに適し、かつ低コストで高い出力の供給を可能にするシステムへの出力供給のための装置を提供する。
【解決手段】機械出力を受け入れるシステム(1)と、 機械出力をシステム(1)に与える駆動用電気機械(2)と、駆動用電気機械(2)に電気的に接続されている第1の電気機械(4)を有する運動エネルギー蓄積装置(3)とを有し、運動エネルギー蓄積装置(3)が第1の電気機械(4)および駆動用電気機械(2)を介してシステム(1)に蓄積された運動エネルギーを与えるように構成されているシステム(1)への出力供給のための装置。
【選択図】図1

Description

本発明は、機械出力を受け入れるシステムと、機械出力をシステムに与える駆動用電気機械と、駆動用電気機械に電気的に接続されている第1の電気機械を有する運動エネルギー蓄積装置とを備えたシステムへの出力供給のための装置に関する。
多くの生産機械および工作機械の用途において、特定のプロセス段階では突然高い出力を供給しなければならないのに対して、他のプロセス段階では少ない出力又は電流もしくはトルクを供給するだけですむことが特徴であるプロセス部分が生じる。
生産機械又は工作機械の運転のため、特に移動案内のために従来使用された方法は、異なるプロセス部分の種々の特徴を考慮せず、全プロセス段階の期間中に必要な出力を、例えば電力変換装置により供給していた。この場合の欠点は、電力変換装置により調節される高い出力の供給に起因する高いコストにある。
この理由から、今までこの種のプロセスは、運動エネルギー蓄積装置、例えばフライホイールと機械的に直接に接続されていた。運動エネルギー蓄積装置は、出力ピークを平滑化し、それにより出力ピークを電気駆動システムから隔離する働きをする。欠点は、この種の装置が殆ど回転数変化を許容せず、従って動的なプロセスに適さないことである。
本発明の課題は、動的なプロセスに適し、かつ低コストで高い出力の供給を可能にするシステムへの出力供給のための装置を提供することにある。
この課題は請求項1の特徴により解決される。有利な発展形態は従属請求項に示す。
システムへの出力供給のための本発明の装置は、機械出力を受け入れるシステムと、機械出力をシステムに与える駆動用電気機械と、駆動用電気機械に電気的に接続された第1の電気機械を有する運動エネルギー蓄積装置とを有する。運動エネルギー蓄積装置が供給用電気機械を有し、供給用電気機械が運動エネルギー蓄積装置に連続的に機械エネルギーを供給するとよい。
本発明によれば、運動エネルギー蓄積装置が、蓄積した運動エネルギーを第1の電気機械および駆動用電気機械を介してシステムに与える。
「システム」なる概念は、プロセス、例えば加工プロセスのようなプロセスや、例えば製造方法のような方法が実施される全体的な機械用途又は機械群であると理解すべきである。この種のシステムは、例えば工作機械、生産機械又はマシニングセンタである。
本発明の中心思想は、システムの駆動機械である駆動用電気機械への運動エネルギー蓄積装置の摩耗のないエネルギー結合にあり、加えて駆動用電気機械の可変の回転数調節と同時に、必要な電力変換装置容量の最小化も可能にするエネルギー結合にある。
機械出力をシステムに与える駆動用電気機械が、直接に運動エネルギー蓄積装置の第1の電気機械に電気的に接続される。駆動用電気機械も運動エネルギー蓄積装置の第1の電気機械も各々固定子巻線を有することから、駆動用電気機械および第1の電気機械の両固定子巻線が直接に電気的に接続されていることが好ましい。
本発明の有利な実施形態は、駆動用電気機械と運動エネルギー蓄積装置の第1の電気機械とが同期機と非同期機とからなる組み合わせである。駆動用電気機械が同期機として、運動エネルギー蓄積装置の第1の電気機械が非同期機として構成されるか、駆動用電気機械が非同期機として、第1の電気機械が同期機として構成されるかの何れかである。同期機と非同期機との組み合わせが配置されていることが重要である。
必要な機械出力が、システムや、例えば変形プロセスのようなシステム内で経過するプロセスに、1つ以上の駆動用電気機械を介して供給される。システム、又はシステム内で経過するプロセスは、非常に高い出力を必要とするプロセス部分を有する。高い出力とはシステムやプロセスが平均的に必要とする出力を上回る出力である。
特に3相系統(3相交流電源系統)である系統から高い出力を隔離すべく、本発明による装置はシステム内部のエネルギー緩衝機能を付与される。更に本発明による装置は、高い出力を克服すべく、必要な電力変換装置容量を低減することを可能にする。
駆動用電気機械が可変の回転数調節を有するとよい。この場合、特に駆動用電気機械の可変の回転数調節のための電力変換装置が設けられる。電力変換装置により、スリップリング型回転子として形成された非同期機の電気周波数が調整可能である。
駆動用電気機械と運動エネルギー蓄積装置の第1の電気機械とが互いに直接に電気的に接続されていることから、スリップリング型回転子として形成された非同期機の電気周波数の調整を介して駆動用電気機械の回転数調節が可能である。
駆動用電気機械と、第1の電気機械、即ち運動エネルギー蓄積装置との間の電力の流れ方向と強さが、電力変換装置による同期機の電気周波数に対する巻線型回転子の電気周波数のシフトを介して可変調整可能であると好ましい。
基本的に運動エネルギー蓄積装置から駆動用電気機械へのエネルギー伝送は、運動エネルギー蓄積装置の第1の電気機械が、駆動用電気機械に対して超同期で動作させられることで発電機として働くことによって行なわれる。これによって、蓄積された運動エネルギーがシステムに供給される。
駆動用電気機械の回転数調節を可能にするには、その都度必要なトルクが柔軟に自由に使用可能であらねばならない。これは、非同期機と同期機との間のすべり周波数が柔軟に調整可能であることを要求する。このため非同期機は、スリップリング型回転子として構成され、これは、電力変換装置を介して回転子電気周波数を柔軟に調整することを可能にする。従って、駆動用電気機械の瞬時回転数と回転数調節のために瞬間的に必要なトルクとからもたらされる非同期機の必要なすべりが柔軟に実現される。それ故、蓄積された運動エネルギーを、駆動用電気機械を介して調節してシステムやプロセスに供給できる。
例えば非常に高価で摩耗の激しい自動変速装置による機械的解決策と違って、本発明による装置の解決策は電気的な、即ち駆動用電気機械と、運動エネルギー蓄積装置、特に運動エネルギー蓄積装置の第1の電気機械との電気的な、従って摩耗のない接続を介して行なわれる。
特に、本発明による装置により、システムと運動エネルギー蓄積装置との間の双方向のエネルギーの流れが実現され、これが特にシステムによって要求される出力ピークを系統から隔離する。
運動エネルギー蓄積装置が、運動エネルギー蓄積装置への連続的な出力供給のために用いられる供給用電気機械を有するとよい。回転数調節なしに直接に系統で動作させられるか、又は他の電力変換装置を介する回転数調節により動作させられる。
供給用電気機械が、非同期機、特にかご型回転子を有する非同期機として構成されているとよい。非同期機としての供給用電気機械の実施形態は、供給用電気機械が調節なしで直接に系統に接続可能であり、寸法に関してプロセスの平均的な出力を賄うだけでよいという利点を有する。運動エネルギー蓄積装置は殆ど変化しない回転数で動作させられる。
本発明による解決策により、設置される電力変換装置は、機械出力をシステムに与える駆動用電気機械において必要な全出力をもはや供給する必要がない。必要な出力は、実際には電力変換装置と運動エネルギー蓄積装置の第1の電気機械とに配分される。この場合運動エネルギー蓄積装置の供給用電気機械は持続的に機械出力を供給する。
本発明の他の有利な実施形態では、運動エネルギー蓄積装置の回転数が、システムの出力要求およびシステムの必要な回転数調整範囲に応じて、電力変換装置の寸法に関して最適に定められる。
柔軟なすべり調整のため、非同期機の機械的な回転周波数からもたらされる電気周波数が、電力変換装置を介してシステム内で経過するプロセスのプロセス特性の回転数範囲内にシフトされねばならない。一般的には、このために、周波数シフトの値が大きい程、そしてその際にプロセスから要求される出力が大きい程、益々大きな電力変換装置出力が必要である。それ故、プロセスに依存して非同期機の適切な回転数確定によって最小限の必要な電力変換装置出力が配慮される。これは、電力変換装置を介して供給される出力を著しく小さくでき、従って電力変換装置を著しく小型化でき、このことがコスト節減をもたらすことを意味する。
第1の電気機械の形での運動エネルギー蓄積装置の回転数の確定が、装置の効率的な設計のために重要である。
特にスリップリング型回転子を有する非同期機として形成された非同期機の巻線比が、システムの出力要求およびシステムの必要な回転数調整範囲に応じて、電力変換装置の設計に関して最適に決められている。非同期機は回転子巻線も固定子巻線も有し、巻線比は回転子巻線と固定子巻線との巻数比を表わす。
本発明の他の実施形態では、運動エネルギー蓄積装置が付加的なフライホイールを有する。所望の運動エネルギーに応じて、場合によっては、フライホイールが運動エネルギー蓄積装置の第1の電気機械および供給用電気機械に機械的に連結されるとよい。
本発明による装置によって、必要な電力変換装置の寸法を著しく小さくでき、それ故装置全体のコストを下げ得る。大きな生産機械又は工作機械における出力需要は十分にメガワット範囲にあるので、節減体積は相応に大きい。
運動エネルギー蓄積装置と駆動用電気機械との摩耗のない直接的な結合による回転数可変の出力供給は、機械的な解決策に比べて簡単であり、従って頑強なシステムである。それにも係らず、装置の特別な構成によってプロセスに起因する出力ピークを系統から遠ざけることができる。
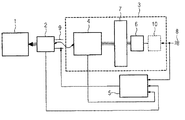
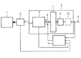
図1は第1の本発明による装置を概略的に示すブロック図。 図2は第2の本発明による装置を概略的に示すブロック図。 図3は運動エネルギー蓄積装置の回転数確定を説明するダイアグラム。
以下、本発明の他の特徴および詳細を、添付図面を参照しながら実施例に基づいて更に詳しく説明する。個々の変形において述べる特徴および関連は、原則的に全ての実施例に適用できる。
図1は本発明の装置の概略的な構成を示す。本発明による装置は、機械出力を受け入れるシステム1を有する。システム1は、例えば変形プロセスを実行する生産機械である。
必要な機械出力は、システム1に駆動用電気機械2を介して供給される。駆動用電気機械2は、この実施例によれば、同期機、特に同期電動機であり、多数の同期電動機が配置されていてもよい。
更に、この装置は運動エネルギー蓄積装置3を有する。この実施例の運動エネルギー蓄積装置3は、第1の電気機械4と、フライホイール7と、供給用電気機械6とを含む。
第1の電気機械4は非同期機、特にスリップリング型回転子の非同期機である。符号9でスリップリングを示す。供給用電気機械6も同様に非同期機として形成されている。
第1の電気機械4、供給用電気機械6およびフライホイール7の台数は、所望のエネルギー量に応じて任意に選択可能である。
供給用電気機械6は、運動エネルギー蓄積装置3の連続的な出力供給のために用いられる。電気的な供給用電気機械6は、選択的に、回転数調節なしに直接に3相交流系統8で駆動可能であるか、他の電力変換装置10を介する回転数調節付きで駆動可能である。それ故、他の電力変換装置10を破線にて示している。
更に、この装置は電力変換装置5を有する。電力変換装置5は、駆動用電気機械2の回転数調節のために設けられている。特に、電力変換装置5は非同期機として構成された第1の電気機械4の回転子周波数の柔軟な調整のため用いられる。このため、この非同期機はスリップリング9を有するスリップリング型回転子の非同期機として構成されている。
このシステム1の内部で経過するプロセスは、特定のプロセス部分で非常に高い出力が必要である。本発明によれば、第1の電気機械4が駆動用電気機械2に電気的に接続されており、運動エネルギー蓄積装置3に蓄積されたエネルギーが必要に応じて第1の電気機械によって電気エネルギーに変換され、電力変換装置5を介して周波数調整され、それから駆動装置2に導かれ、引き続いて駆動装置2がシステム1に機械出力を供給する。電力変換装置5による周波数調整を介して電気駆動装置2の回転数調節が実現される。
それ故、システム1の全体の必要出力が運動エネルギー蓄積装置と電力変換装置5とに配分され、このため電力変換装置5が著しく小型化可能である。
第1の電気機械4とフライホイール7と供給用電気機械6との間に、各々機械的な接続が存在する(図1の3重線)。
駆動用電気機械2と第1の電気機械4との間に電気接続(図1の単一線)が存在し、特に両電気機械の固定子巻線が接続されている。供給用電気機械6と、3相交流系統8と、場合によって設けられる他の電力変換装置との間にも電気接続が存在する。
電力変換装置5は、3相交流系統8と、第1の電気機械4、特にスリップリング9とに電気的に接続されている。更に、駆動用電気機械2と第1の電気機械4と電力変換装置5との間に、各々回転数調節(電気周波数の調整)のための信号線が存在する。
図2は、本発明による装置の第2の概略構成を示す。
既に説明したように、電気駆動装置2と、運動エネルギー蓄積装置3の第1の電気機械4とが同期機と非同期機との組み合わせである。
図1によれば、駆動機械2が同期機として構成されており、第1の電気機械4が非同期機(巻線回転子型非同期機)として構成されている。
図2によれば、駆動機械2が非同期機、特にスリップリング9を有するスリップリング型回転子の非同期機として構成されていて、運動エネルギー蓄積装置3の第1の電気機械4が同期機として構成されている。
同期機と非同期機との組み合わせが配置されていることが重要である。基本的には運動エネルギー蓄積装置3から電気駆動装置2への電力伝送は、エネルギー蓄積装置3の第1の電気機械4が駆動用電気機械2に対して超同期動作させられ、それにより発電機として機能することによって行なわれる。これによって、蓄積された運動エネルギーがシステム1に供給される。
その他の点では図2による装置は図1による装置に対応する。
図3は、運動エネルギー蓄積装置3の第1の電気機械4の回転数確定に関するダイアグラムを示す。第1の電気機械4は非同期機として構成されており、従ってダイアグラムは図1による本発明による装置について用意されている。
ダイアグラムのx軸(横軸)は電気駆動装置2の回転数、y軸(縦軸)は電気駆動装置2のトルクを示す。
プロセス特性曲線11は典型的な変形プロセスのトルク特性曲線である。この場合、変形プロセスの時間的な経過は矢印により再現されている。垂直な矢印は直接的な変形トルクを示し、それからブレーキ段階が続き、更に加速段階の後に再び変形ステップが続くというように経過する。
符号10により駆動用電気機械2の電動機トルク特性曲線を示している。特性曲線12は第1の電気機械4のための回転数の確定を示す。
運動エネルギー蓄積装置3の効率的な設計にとって重要なことは、第1の電気機械4の回転数特性曲線12の確定である。柔軟な回転数調整(すべり調整)のためには、第1の電気機械4の機械的な回転周波数から生じる電気的な回転子周波数が、電力変換装置5を介してプロセス特性曲線11の回転数範囲にシフトされねばならない。周波数シフトの値が大きい程、またその際にシステム1又はプロセスによって要求される出力が大きい程、一層大きな電力変換装置出力が必要である。それ故、プロセス11に応じ、適切な第1の電気機械4の回転数確定によって最小の必要な電力変換装置出力が配慮される。
1 システム、2 駆動用電気機械、3 運動エネルギー蓄積装置、4 第1の電気機械、5 電力変換装置、6 供給用電気機械、7 フライホイール、8 3相交流系統、9 スリップリング、10 他の電力変換装置、10 駆動用電気機械の電動機トルク特性曲線、11 プロセス特性曲線、12 第1の電気機械の回転数特性曲線

Claims (16)

  1. 機械出力を受け入れるシステム(1)と、機械出力をシステム(1)に与える駆動用電気機械(2)と、駆動用電気機械(2)に電気的に接続されている第1の電気機械(4)を有する運動エネルギー蓄積装置(3)とを備え、
    運動エネルギー蓄積装置(3)が、蓄積された運動エネルギーを第1の電気機械(4)および駆動用電気機械(2)を介してシステム(1)に与える
    システム(1)への出力供給のための装置。
  2. 駆動用電気機械(2)および第1の電気機械(4)が各々固定子巻線を有し、駆動用電気機械(2)および第1の電気機械(4)の両固定子巻線が直接に電気的に接続されている請求項1記載のシステム(1)への出力供給のための装置。
  3. 駆動用電気機械(2)および第1の電気機械(4)が同期機および非同期機からなる組み合わせである請求項1又は2記載のシステム(1)への出力供給のための装置。
  4. 非同期機がスリップリング型回転子を有する非同期機である請求項3記載のシステム(1)への出力供給のための装置。
  5. 駆動用電気機械(2)が可変の回転数調節を有する請求項1乃至4の1つに記載のシステム(1)への出力供給のための装置。
  6. 駆動用電気機械(2)の可変の回転数調節のための電力変換装置(5)が設けられている請求項5記載のシステム(1)への出力供給のための装置。
  7. 電力変換装置(5)により、スリップリング型回転子として形成された非同期機の電気周波数が調整可能である請求項6記載のシステム(1)への出力供給のための装置。
  8. 駆動用電気機械(2)と第1の電気機械(4)の間の電力の流れ方向および強さが、電力変換装置(5)による同期機の電気周波数に対するスリップリング型回転子の電気周波数のシフトを介して可変調整可能である請求項7記載のシステム(1)への出力供給のための装置。
  9. システム(1)と運動エネルギー蓄積装置(3)の間の双方向のエネルギーの流れが実現されている請求項1乃至8の1つに記載のシステム(1)への出力供給のための装置。
  10. 運動エネルギー蓄積装置(3)が、運動エネルギー蓄積装置(3)への連続的なエネルギー供給のために用いられる供給用電気機械(6)を有する請求項1乃至9の1つに記載のシステム(1)への出力供給のための装置。
  11. 供給用電気機械(6)が、回転数調節なしに直接に系統(8)で動作させられるか、又は他の電力変換装置(10)を介する回転数調節により動作させられる請求項10記載のシステム(1)への出力供給のための装置。
  12. 供給用電気機械(6)が非同期機として形成されている請求項10又は11記載のシステム(1)への出力供給のための装置。
  13. 運動エネルギー蓄積装置(3)が付加的なフライホイール(7)を有する請求項1乃至12の1つに記載のシステム(1)への出力供給のための装置。
  14. 運動エネルギー蓄積装置(3)の回転数が、システム(1)の出力要求およびシステム(1)の必要な回転数調整範囲に応じ、電力変換装置(5)の設計に関して最適に規定されている請求項6乃至13の1つに記載のシステム(1)への出力供給のための装置。
  15. スリップリング型回転子として形成された非同期機の巻線比が、システム(1)の出力要求およびシステム(1)の必要な回転数調整範囲に応じて、電力変換装置(5)の出力容量に関して最適に定められている請求項6乃至14の1つに記載のシステム(1)への出力供給のための装置。
  16. システム(1)が、特定のプロセス部分において高い出力を必要とする生産機械又は工作機械に使用される請求項1乃至15の1つに記載のシステム(1)への出力供給のための装置。
JP2009185671A 2008-08-11 2009-08-10 システムへの出力供給のための装置 Expired - Fee Related JP5546179B2 (ja)

Applications Claiming Priority (2)

Application Number Priority Date Filing Date Title
EP20080014307 EP2154769B1 (de) 2008-08-11 2008-08-11 Anordnung zur Leistungszuführung an ein System
EP08014307.6 2008-08-11

Publications (3)

Publication Number Publication Date
JP2010045965A true JP2010045965A (ja) 2010-02-25
JP2010045965A6 JP2010045965A6 (ja) 2010-05-06
JP5546179B2 JP5546179B2 (ja) 2014-07-09

Family

ID=39942772

Family Applications (1)

Application Number Title Priority Date Filing Date
JP2009185671A Expired - Fee Related JP5546179B2 (ja) 2008-08-11 2009-08-10 システムへの出力供給のための装置

Country Status (2)

Country Link
EP (1) EP2154769B1 (ja)
JP (1) JP5546179B2 (ja)

Cited By (3)

* Cited by examiner, † Cited by third party
Publication number Priority date Publication date Assignee Title
US11391823B2 (en) 2018-02-21 2022-07-19 Innovusion, Inc. LiDAR detection systems and methods with high repetition rate to observe far objects
US11460554B2 (en) 2017-10-19 2022-10-04 Innovusion, Inc. LiDAR with large dynamic range
US11947047B2 (en) 2017-01-05 2024-04-02 Seyond, Inc. Method and system for encoding and decoding LiDAR

Families Citing this family (4)

* Cited by examiner, † Cited by third party
Publication number Priority date Publication date Assignee Title
GB201002963D0 (en) * 2010-02-22 2010-04-07 Uws Ventures Ltd A communication system
DE102010033234A1 (de) * 2010-08-03 2012-02-09 Siemens Aktiengesellschaft Energiespeichervorrichtung und Betriebsverfahren
CN113922400B (zh) * 2021-12-13 2022-02-11 中国电力科学研究院有限公司 通过电气连接设置储能装置的新能源支撑机及控制方法
WO2024187642A1 (zh) * 2023-03-14 2024-09-19 坎德拉(深圳)新能源科技有限公司 飞轮储能系统、电网频率调节系统及飞轮储能系统的控制方法,控制系统,存储介质

Citations (4)

* Cited by examiner, † Cited by third party
Publication number Priority date Publication date Assignee Title
JPH0584000A (ja) * 1991-09-20 1993-04-02 Toshiba Corp 電動機駆動装置
JP2003143899A (ja) * 2001-08-24 2003-05-16 Siemens Ag タービン発電機の加速方法と加速装置
JP2006176057A (ja) * 2004-12-24 2006-07-06 Hitachi Ltd 鉄道車両の駆動装置
JP2007259587A (ja) * 2006-03-23 2007-10-04 Ihi Corp 発電回生装置、及び発電回生装置の励磁方法、並びに発電回生装置の発電方法

Family Cites Families (6)

* Cited by examiner, † Cited by third party
Publication number Priority date Publication date Assignee Title
US4460834A (en) 1983-08-29 1984-07-17 Power Group International Corp. Uninterruptible power system
US5646458A (en) 1996-02-22 1997-07-08 Atlas Energy Systems, Inc. Uninterruptible power system with a flywheel-driven source of standby power
KR20030083705A (ko) * 2001-01-31 2003-10-30 샛콘 테크놀로지 코포레이션 슬립 링의 권선형 회전자 유도기기를 사용하는 무정전전력 공급원 및 플라이휠 에너지 저장을 위한 방법
WO2003021738A2 (en) * 2001-08-30 2003-03-13 Indigo Energy, Inc. Tubular flywheel energy storage system
US6753619B2 (en) * 2002-08-06 2004-06-22 Visteon Global Technologies, Inc. Fly-wheel-based regenerative energy management system
US7230344B2 (en) * 2004-09-17 2007-06-12 Rockwell Automation Technologies, Inc. Apparatus and method for transient and uninterruptible power

Patent Citations (4)

* Cited by examiner, † Cited by third party
Publication number Priority date Publication date Assignee Title
JPH0584000A (ja) * 1991-09-20 1993-04-02 Toshiba Corp 電動機駆動装置
JP2003143899A (ja) * 2001-08-24 2003-05-16 Siemens Ag タービン発電機の加速方法と加速装置
JP2006176057A (ja) * 2004-12-24 2006-07-06 Hitachi Ltd 鉄道車両の駆動装置
JP2007259587A (ja) * 2006-03-23 2007-10-04 Ihi Corp 発電回生装置、及び発電回生装置の励磁方法、並びに発電回生装置の発電方法

Cited By (4)

* Cited by examiner, † Cited by third party
Publication number Priority date Publication date Assignee Title
US11947047B2 (en) 2017-01-05 2024-04-02 Seyond, Inc. Method and system for encoding and decoding LiDAR
US11460554B2 (en) 2017-10-19 2022-10-04 Innovusion, Inc. LiDAR with large dynamic range
US11391823B2 (en) 2018-02-21 2022-07-19 Innovusion, Inc. LiDAR detection systems and methods with high repetition rate to observe far objects
US11782138B2 (en) 2018-02-21 2023-10-10 Innovusion, Inc. LiDAR detection systems and methods with high repetition rate to observe far objects

Also Published As

Publication number Publication date
EP2154769A1 (de) 2010-02-17
EP2154769B1 (de) 2014-02-26
JP5546179B2 (ja) 2014-07-09

Similar Documents

Publication Publication Date Title
JP5546179B2 (ja) システムへの出力供給のための装置
JP2010045965A6 (ja) システムへの出力供給のための装置
CN109314482B (zh) 可变转矩马达/发电机/传动装置
US10378617B2 (en) Method for operating a drive train, and drive train
US20180034356A1 (en) Constantly variable transmission device
US20170149303A1 (en) Digitally controlled motor device with storage
US20160091061A1 (en) Method and device for starting a drive train
JP2016013050A (ja) 回転電機及び回転電機の制御装置
CN101487453A (zh) 变速恒频风力发电装置
US20130002022A1 (en) Line interactive power quality system
JP2015511108A (ja) 揚水発電所用電気ユニットの動作方法
CN102318156A (zh) 用于操作永磁同步电机的方法以及包括这种电机的电力系统中的设备
CN105164409B (zh) 驱动设备和用于运行这样的驱动设备的方法
CN102549893A (zh) 储能装置和运行方法
CN201344102Y (zh) 一种风力发电机
US20200403481A1 (en) Electromechanical system as well as superimposed gearing for transferring rotational energy
US20070200351A1 (en) Plant facility
CN101247064A (zh) 无刷交流励磁变速同频发电机
CN1794562A (zh) 一种风力发电的变速恒频方法
CN102700398B (zh) 无级变速传动机构
JP5752365B2 (ja) 発電システム
US8294392B2 (en) Arrangement for supplying power to a coupled system of machines
CN102130560A (zh) 低速大转矩宽调速永磁同步电动机
JP2011015587A (ja) モータ制御システム
CN209233597U (zh) 马达装置

Legal Events

Date Code Title Description
A621 Written request for application examination

Free format text: JAPANESE INTERMEDIATE CODE: A621

Effective date: 20120531

A131 Notification of reasons for refusal

Free format text: JAPANESE INTERMEDIATE CODE: A131

Effective date: 20130910

TRDD Decision of grant or rejection written
A01 Written decision to grant a patent or to grant a registration (utility model)

Free format text: JAPANESE INTERMEDIATE CODE: A01

Effective date: 20140415

A61 First payment of annual fees (during grant procedure)

Free format text: JAPANESE INTERMEDIATE CODE: A61

Effective date: 20140513

R150 Certificate of patent or registration of utility model

Ref document number: 5546179

Country of ref document: JP

Free format text: JAPANESE INTERMEDIATE CODE: R150

R250 Receipt of annual fees

Free format text: JAPANESE INTERMEDIATE CODE: R250

R250 Receipt of annual fees

Free format text: JAPANESE INTERMEDIATE CODE: R250

R250 Receipt of annual fees

Free format text: JAPANESE INTERMEDIATE CODE: R250

LAPS Cancellation because of no payment of annual fees