CN2426873Y - Ozone and active carbon united water purifier capable of cleaning and automatic filling water - Google Patents
Ozone and active carbon united water purifier capable of cleaning and automatic filling water Download PDFInfo
- Publication number
- CN2426873Y CN2426873Y CN 00224908 CN00224908U CN2426873Y CN 2426873 Y CN2426873 Y CN 2426873Y CN 00224908 CN00224908 CN 00224908 CN 00224908 U CN00224908 U CN 00224908U CN 2426873 Y CN2426873 Y CN 2426873Y
- Authority
- CN
- China
- Prior art keywords
- water
- electromagnetic valve
- jar
- valve
- relay
- Prior art date
- Legal status (The legal status is an assumption and is not a legal conclusion. Google has not performed a legal analysis and makes no representation as to the accuracy of the status listed.)
- Expired - Fee Related
Links
- XLYOFNOQVPJJNP-UHFFFAOYSA-N water Substances O XLYOFNOQVPJJNP-UHFFFAOYSA-N 0.000 title claims abstract description 125
- OKTJSMMVPCPJKN-UHFFFAOYSA-N Carbon Chemical compound [C] OKTJSMMVPCPJKN-UHFFFAOYSA-N 0.000 title claims abstract description 24
- CBENFWSGALASAD-UHFFFAOYSA-N Ozone Chemical compound [O-][O+]=O CBENFWSGALASAD-UHFFFAOYSA-N 0.000 title claims abstract description 10
- 229910052799 carbon Inorganic materials 0.000 title claims abstract description 6
- 238000004140 cleaning Methods 0.000 title abstract description 4
- 238000001914 filtration Methods 0.000 claims abstract description 37
- 239000012528 membrane Substances 0.000 claims abstract description 35
- 238000000108 ultra-filtration Methods 0.000 claims abstract description 27
- 239000000523 sample Substances 0.000 claims abstract description 13
- 230000001939 inductive effect Effects 0.000 claims abstract description 11
- 230000003020 moisturizing effect Effects 0.000 claims description 11
- 230000005611 electricity Effects 0.000 claims description 9
- 230000000630 rising effect Effects 0.000 claims description 8
- 230000006698 induction Effects 0.000 claims description 7
- 238000000746 purification Methods 0.000 claims description 7
- 238000010926 purge Methods 0.000 claims description 6
- 230000008676 import Effects 0.000 claims description 5
- 239000000919 ceramic Substances 0.000 claims description 3
- 230000033558 biomineral tissue development Effects 0.000 claims description 2
- 238000001471 micro-filtration Methods 0.000 claims description 2
- 239000004575 stone Substances 0.000 claims description 2
- 230000001502 supplementing effect Effects 0.000 abstract 2
- 238000005406 washing Methods 0.000 abstract 1
- 238000004659 sterilization and disinfection Methods 0.000 description 4
- 239000008399 tap water Substances 0.000 description 4
- 235000020679 tap water Nutrition 0.000 description 4
- 239000003990 capacitor Substances 0.000 description 3
- 239000010865 sewage Substances 0.000 description 2
- 230000001954 sterilising effect Effects 0.000 description 2
- 239000000126 substance Substances 0.000 description 2
- 238000004804 winding Methods 0.000 description 2
- 206010011224 Cough Diseases 0.000 description 1
- 230000035622 drinking Effects 0.000 description 1
- 230000000694 effects Effects 0.000 description 1
- 238000011010 flushing procedure Methods 0.000 description 1
- 239000012535 impurity Substances 0.000 description 1
- 230000000087 stabilizing effect Effects 0.000 description 1
- 239000008400 supply water Substances 0.000 description 1
- 235000013619 trace mineral Nutrition 0.000 description 1
- 239000011573 trace mineral Substances 0.000 description 1
Images
Landscapes
- Water Treatment By Sorption (AREA)
- Separation Using Semi-Permeable Membranes (AREA)
- Treatment Of Water By Oxidation Or Reduction (AREA)
Abstract
The utility model relates to an ozone and active carbon united water purifier capable of cleaning and automatic water filling. The utility model is additionally provided with a coarse filtration membrane tank with a water filling electromagnetic valve, a washing electromagnetic valve and a blowoff electromagnetic valve, an ultrafiltration membrane with a water inlet electromagnetic valve, a cleaning electromagnetic valve, a blowoff electromagnetic valve and an auxiliary electromagnetic valve, wherein, an upper water storage tank is provided with a water supplementing electromagnetic valve and a water level inductive probe head; the phase break of the probe head is connected with a water level inductive circuit and a time base control circuit IC < 3 > which controls the circuit on-off of an ozone generator and the water supplementing electromagnetic valve through a circuit breaker J < 4 >; a button control circuit controls the on-off of the electromagnetic valves on the coarse filtration membrane tank through a circuit breaker J < 2 >, and controls the on-off of the electromagnetic valves on the ultrafiltration membrane tank through a relay J < 3 >. The utility model has the characteristics of automatic water filling, reverse flush at any time, and convenient operation.
Description
A kind of water that makes purifies the water treatment device that can Gong drink.
99234236.8 number patent has proposed a kind of " ozone and activated carbon coupled water purifying device ", though ideal purification effect, the human consumer can make pure water by oneself for drinking, and not only economy but also safety need to make the human consumer feel trouble with manually adding water.In addition, former water directly adds in the water tank, and impurity accumulates over a long period, and will stop up filtering membrane or ceramic micro filter cup, need remove manually and clean, and is not only time-consuming but also require great effort.
The purpose of this utility model provides a kind of ozone and activated carbon coupled water purifying device that can clean and add automatically water, accomplishes to add automatically water, can clean at any time, need not dismounting, and is easy to use.
The purpose of this utility model is achieved in that on the ozone and activated carbon coupled water purifying device basis of No. 99234236.8 patent propositions, increase coarse filtration film jar and ultra-filtration membrane jar, running water pipe is connected to and is positioned at the adding on the water solenoid valve of coarse filtration film jar water inlet, the import of coarse filtration solenoid purge valve with add the water solenoid valve import and communicate, outlet is connected to through the sheet filtering membrane on the water outlet of coarse filtration film jar, and this water outlet place has rising pipe to be connected to be positioned on the entering water electromagnetic valve of ultra-filtration membrane jar water inlet.The import of ultrafiltration solenoid purge valve with add the water solenoid valve import and communicate, outlet is connected to the water outlet place of ultra-filtration membrane jar through the sheet filtering membrane, this water outlet place has rising pipe to connect pilot solenoid valve, the auxiliary selenoid outlet connects the moisturizing magnetic valve that is positioned at the water tank water inlet, coarse filtration film jar and ultra-filtration membrane pot bottom have the blowdown magnetic valve respectively, and the water purification tank bottom is equipped with water supply electromagnetic valve.Last water tank one side has the water level inductive probe, and the water level inductive probe is connected water level induction circuit and time base control circuit IC with lead with the water level induction circuit
3Link to each other time base control circuit IC
3Through relay J
4Control ozonizer and moisturizing magnetic valve " leading to " " breaks ".The push-button control circuit is through relay J
2Control adds that water solenoid valve, entering water electromagnetic valve, coarse filtration clean and the electricity that " breaks " " leading to " of blowdown magnetic valve, through relay J
3The electricity that " breaks " " leading to " of control entering water electromagnetic valve, pilot solenoid valve, ultrafiltration cleaning and blowdown magnetic valve is through relay J
1Control water supply electromagnetic valve " leading to " " breaks ".
Under the standard state, add water, water inlet, assist three magnetic valves to be in opened condition, all the other magnetic valves all are in closing condition.When the needs water, press the water outlet button, relay J
1Get electronic work, the water supply electromagnetic valve energising is opened.If last water tank water level descends, when the water level inductive probe is visited lack of water, relay J
4Get electronic work, moisturizing magnetic valve and ozonizer are opened, Yi Bian up a jar additional water from the ultra-filtration membrane jar is gone up in storage, Yi Bian the sterilization that carries out disinfection.With it simultaneously, tap water replenishes automatically and adds coarse filtration film jar, goes into the ultra-filtration membrane jar through coarse filtration is laggard, replenishes to add after ultrafiltration again and goes up water tank.When the water level inductive probe was found out full water, relay J 4 disconnected, and moisturizing magnetic valve and ozonizer dead electricity are closed, and whole device recovers standard state.
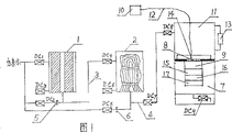
Fig. 1 is the ozone and activated carbon coupled water purifying device structural representation that can clean and add automatically water
Fig. 2 is electric control theory figure
Describe concrete structure of the present utility model and principle of work in detail below in conjunction with drawings and Examples.
As shown in Figure 1, the utility model main frame upper strata is that last water tank 11, lower floor are water purification storage tank 7, dividing plate middle body between two-layer is a filtering membrane 8, its below is equipped with active carbon purifying box 9, the outlet that has the ozonizer 10 of air pump is connected on the ceramic micro-filtration pipe 14 that is placed in the dividing plate top through rubber hose 12, difference is to have additional coarse filtration film jar 1 and ultra-filtration membrane jar 2, running water pipe be connected to be positioned at coarse filtration film jar 1 water inlet add water solenoid valve DC
1On, coarse filtration solenoid purge valve DC
2Import and DC
1Communicate, outlet is connected on the water outlet of coarse filtration film jar 1 through sheet filtering membrane 5, and there is rising pipe 3 to be connected to be positioned at the entering water electromagnetic valve DC of ultra-filtration membrane jar 2 water inlets at this water outlet place
4On, the solenoid purge valve DC that ultrafiltration is used
5Import and DC
1Communicate, export the water outlet place that is connected to ultra-filtration membrane jar 2 through sheet filtering membrane 6, this water outlet place has rising pipe 4 to connect pilot solenoid valve DC
7, DC
7Outlet connects the moisturizing magnetic valve DC that is positioned at water tank 11 water inlets
8, blowdown magnetic valve DC is arranged respectively at coarse filtration film jar 1 and ultra-filtration membrane jar 2 bottoms
3And DC
6, water purification storage tank 7 bottoms are equipped with water supply electromagnetic valve DC
9, last water tank 11 1 sides have inductive probe 13.This probe is connected with the water level induction circuit with lead, the water level induction circuit and the time the basic electricity of controlling cough up IC
3Link to each other, time base control circuit is through relay J
4Control ozonizer and moisturizing magnetic valve " leading to " " breaks ".
In the present embodiment, in order in pure water, to increase the trace element that needed by human body is wanted, also can below the active carbon purifying box 9 of water purification storage tank 7, install mineralization ball box 15, medical stone box 16 and magnetizing assembly 17 successively additional.
As shown in Figure 2, power switch K connects with transformer BK primary winding, ozonizer 10 and normally opened contact J
4-1Be connected in parallel on after the series connection on the transformer BK primary winding, the transformer secondary output coil has two groups to exchange 12 volts of outputs, and one group through bridge rectifier circuit QL
1Rectification, QL
1Output termination integrated regulator IC
1, QL
1And IC
1Output terminal meet chemical capacitor C respectively
1, C
2, C
3, C
4Carry out low frequency, High frequency filter; Normally opened contact J
4-2 with moisturizing magnetic valve DC
8Be connected across IC after the series connection
1On the output terminal.Another group secondary coil is through bridge rectifier circuit QL
2Rectification, QL
2Output meets the integrated road IC of voltage stabilizing
2, QL
2And IC
2Output terminal meets chemical capacitor C respectively
5, C
6, C
7, C
8Carry out low frequency, High frequency filter.
In the push-button control circuit, magnetic valve DC
2, DC
3, DC
5, DC
6, DC
9Respectively with normally opened contact J
2-2, J
2-3, J
3-2, J
3-3, J
1-2Be connected across IC after the series connection
1On the output terminal, magnetic valve DC
1, DC
7Respectively with normally closed contact J
2-4, J
3-5Be connected across IC after the series connection
1On the output terminal, magnetic valve DC
4With normally closed contact J
2-5, J
3-4, be connected across IC after the series connection
1Output terminal ends, and often opens button K
1, normally closed button K
2, relay J
2Be connected across IC after the coil series connection
1On the output terminal, often open button K
3, normally closed button K
4, relay J
3Be connected across IC after the coil series connection
1On the output terminal, often open button K
5, normally closed button K
6, relay J
1Be connected across IC after the coil series connection
1On the output terminal.In addition, green emitting second tube sheet and normally closed contact J
2-6, J
3-6Be connected across IC after the series connection
1On the output terminal, red, Yellow luminous second tube sheet respectively with normally opened contact J
2-7, J
3-7Be connected across IC after the series connection
1On the output terminal.That is to say that the push-button control circuit is through relay J
2Control magnetic valve DC
1, DC
4, DC
2, DC
3" leading to " electricity that " breaks ", through relay J
3Control magnetic valve DC
4, DC
7, DC
5, DC
6" leading to " electricity that " breaks ", through relay J
1Control water supply electromagnetic valve DC
9" leading to " " break ".
Time base control integrated circuit (IC)
3Adopt the ME556 type, its pin one 4,7 meets integrated regulator IC
2Output terminal, be connected with relay J between the pin 9,7
4, be connected with diode D between the pin 8,7
2, IC
3As pilot circuit in order to relay J
4Action.Capacitor C
12, water level inductive probe 13, triode BG
1And BG
2, resistance R
1~R
4, photoelectrical coupler V
3Common water level induction circuit, the triode BG of forming
1Collector electrode and IC
1Pin one 0 links to each other to IC
3Control signal is provided.
Principle of work of the present utility model is as follows:
Under the normal condition, magnetic valve DC
1, DC
4, DC
7Open DC
2, DC
3, DC
5, DC
6, DC
8, DC
9, close, the green emitting second tube sheet is glittering.When the needs water, click button K
5, make relay J
1Energising and self-locking, J
5-2Closure, DC
9Open, emit pure water.If click button K
6, J then
1Outage, DC
9Close, stop to supply water.
In water level inductive probe 13 is visited last water tank 11 during lack of water, triode BG
1, BG
2End IC
3Pin one 0 be high level, pin 8 is lower level, pin 9 output high level make relay J
4Get electronic work, normally opened contact J
4-1, J
4-2Closed simultaneously, ozonizer 10 and moisturizing magnetic valve DC
8Open simultaneously, the water that replenish from ultra-filtration membrane jar 2 of water tank 11 up on one side, Yi Bian the sterilization that carries out disinfection, with it the while, tap water is through DC
1Automatically add coarse filtration film jar 1, after coarse filtration by rising pipe 3 through DC
4Enter ultra-filtration membrane jar 2, again after ultrafiltration by rising pipe 4 through DC
7, DC
8Water tank 11 in the adding.
When the water in water level inductive probe 13 is visited last water tank 11 has been expired, triode BG
1, BG
2Conducting makes IC
3Pin one 0 be lower level, IC then
3 Pin 9 output low levels, relay J
4Coil losing electricity, normally opened contact J
4-1, J
4-2Disconnect, ozonizer 10 quits work, moisturizing magnetic valve DC
8Closure stops to add water.
When needs clean coarse filtration film jar 1, click and often open button K
1, make relay J
2Conduction and self-locking, normally closed contact J
2-4, J
2-5, J
2-6Disconnect DC
1And DC
4Close, green light extinguishes, normally opened contact J
2-2, J
2-3, J
2-7Closure, DC
2And DC
3Open red lamp flass.At this moment tap water is through DC
2Enter coarse filtration film jar 1 water outlet with sheet filtering membrane 5, the coarse filtration film is carried out counterflush, sewage is through DC
3Discharge.Flushing for some time, click normally closed peace button K
2, make J
2Outage, then J
2-4, J
2-5, J
2-6Closed J
2-2, J
2-3, J
2-7Disconnect, all recover standard state.
When needs clean ultra-filtration membrane jar 2, click and often open button K
3, J
3Conduction, normally closed contact J
3-4, J
3-5, J
3-6Disconnect DC
4And DC
7Close, green light extinguishes, normally opened contact J
3-2, J
3-3, J
3-7Closure, DC
5And DC
6Open, amber light is glittering.At this moment tap water is through DC
5Enter ultra-filtration membrane jar 2 water outlets with sheet filtering membrane 6, ultra-filtration membrane is carried out counterflush, sewage is through DC
6Discharge.In like manner, as long as click normally closed button K
4, J
3Outage, then all recover standard state.
Claims (2)
1, a kind of ozone and activated carbon coupled water purifying device that can clean and add automatically water, the main frame upper strata is last water tank (11), lower floor is water purification storage tank (7), dividing plate middle body between two-layer is filtering membrane (8), filtering membrane (8) below is equipped with active carbon purifying box (9), the outlet that has the ozonizer (10) of air pump is connected on the ceramic micro-filtration pipe (14) that is placed in the dividing plate top through rubber hose (12), it is characterized in that having additional coarse filtration film jar (1) and ultra-filtration membrane jar (2), running water pipe be connected to be positioned at coarse filtration film jar (1) water inlet add water solenoid valve DC
1On, coarse filtration solenoid purge valve DC
2Import communicates with the DC1 import, and outlet is connected on the water outlet of coarse filtration film jar (1) through sheet filtering membrane (5), and this water outlet place has rising pipe (3) to be connected to the entering water electromagnetic valve DC that is positioned at ultra-filtration membrane jar (2) water inlet
4On, ultrafiltration solenoid purge valve DC
5Import and DC
1Import communicates, and outlet is connected on the water outlet of ultra-filtration membrane jar (2) through sheet filtering membrane (6), and this water outlet place has rising pipe (4) to connect pilot solenoid valve DC
7, DC
7Outlet connects the moisturizing magnetic valve DC that is positioned at water tank (11) water inlet
8, blowdown magnetic valve DC is arranged respectively at coarse filtration film jar (1) and ultra-filtration membrane jar (2) bottom
3And DC
6Water purification storage tank (7) bottom is equipped with water supply electromagnetic valve DC
9, last water tank (11) one sides have water level inductive probe (13), and this probe is connected water level induction circuit and time base control circuit IC with lead with the water level induction circuit
3Link to each other.Time base control circuit is through relay J
4Control ozonizer (10) and moisturizing magnetic valve DC
8" leading to " " break "; The push-button control circuit is through relay J
2Control magnetic valve DC
1, DC
4, DC
2, DC
3" leading to " electricity that " breaks ", through relay J
3Control magnetic valve DC
4, DC
7, DC
5, DC
6" leading to " electricity that " breaks ", through relay J
1Control water supply electromagnetic valve DC
9" leading to " " break ".
2, the ozone and activated carbon coupled water purifying device that can clean and add automatically water according to claim 1 is characterized in that active carbon purifying box (9) below installs mineralization ball box (15), medical stone box (16) and magnetizing assembly (17) successively additional.
Priority Applications (1)
| Application Number | Priority Date | Filing Date | Title |
|---|---|---|---|
| CN 00224908 CN2426873Y (en) | 2000-05-24 | 2000-05-24 | Ozone and active carbon united water purifier capable of cleaning and automatic filling water |
Applications Claiming Priority (1)
| Application Number | Priority Date | Filing Date | Title |
|---|---|---|---|
| CN 00224908 CN2426873Y (en) | 2000-05-24 | 2000-05-24 | Ozone and active carbon united water purifier capable of cleaning and automatic filling water |
Publications (1)
| Publication Number | Publication Date |
|---|---|
| CN2426873Y true CN2426873Y (en) | 2001-04-18 |
Family
ID=33589144
Family Applications (1)
| Application Number | Title | Priority Date | Filing Date |
|---|---|---|---|
| CN 00224908 Expired - Fee Related CN2426873Y (en) | 2000-05-24 | 2000-05-24 | Ozone and active carbon united water purifier capable of cleaning and automatic filling water |
Country Status (1)
| Country | Link |
|---|---|
| CN (1) | CN2426873Y (en) |
Cited By (2)
| Publication number | Priority date | Publication date | Assignee | Title |
|---|---|---|---|---|
| CN104556507A (en) * | 2014-12-25 | 2015-04-29 | 江苏水智乐自动化设备有限公司 | Water purifier for purification treatment of running water |
| CN106660830A (en) * | 2014-06-18 | 2017-05-10 | 威立雅水务解决方案与技术支持公司 | Process for water treatment by adsorption and filtration on a bed of granular material |
-
2000
- 2000-05-24 CN CN 00224908 patent/CN2426873Y/en not_active Expired - Fee Related
Cited By (2)
| Publication number | Priority date | Publication date | Assignee | Title |
|---|---|---|---|---|
| CN106660830A (en) * | 2014-06-18 | 2017-05-10 | 威立雅水务解决方案与技术支持公司 | Process for water treatment by adsorption and filtration on a bed of granular material |
| CN104556507A (en) * | 2014-12-25 | 2015-04-29 | 江苏水智乐自动化设备有限公司 | Water purifier for purification treatment of running water |
Similar Documents
| Publication | Publication Date | Title |
|---|---|---|
| US20030019764A1 (en) | Under the counter water treatment system | |
| KR20020097209A (en) | Under the counter water treatment system | |
| CN106108658A (en) | A kind of antibacterial mineralising hydrogen-rich water dispenser and method of work thereof | |
| CN2426873Y (en) | Ozone and active carbon united water purifier capable of cleaning and automatic filling water | |
| CN205838625U (en) | A kind of manual purifier with self power generation and automatic back-flushing function | |
| CN109437449A (en) | Hydrogen-rich water dispenser machine system | |
| CN2426872Y (en) | Water purifying device capable of reverse cleaning | |
| CN221522239U (en) | Waterway and circuit structure of EDI purified water machine | |
| CN107720999A (en) | A kind of purifier that power device is automatically adjusted with hydraulic pressure | |
| CN106430850A (en) | Decentralized wastewater treatment system | |
| CN2528808Y (en) | Ground type automatic control constant-pressure output water supply device | |
| CN114380418B (en) | Non-negative pressure water supply equipment with filtering and sterilizing functions | |
| CN209864716U (en) | Automatic water supply system for steam sterilizer | |
| CN211635372U (en) | Small-sized filter for dispersed sewage treatment station | |
| CN209178009U (en) | Integrated divided water supply device | |
| CN209396996U (en) | A kind of water purifier automatically switching filter core | |
| CN2283274Y (en) | Electronic water level sensor | |
| CN222935218U (en) | Hydrogen-containing water preparation system | |
| CN222032683U (en) | Oral suction system separation tank liquid level processing control circuit | |
| CN217811383U (en) | Novel induction faucet control module | |
| CN207268830U (en) | A kind of automatic pollution discharge control device | |
| CN107522260A (en) | A kind of manual purifier with self power generation and automatic back-flushing function | |
| CN210804025U (en) | Intelligent control system of filter | |
| CN209952307U (en) | Filter tank treatment system | |
| CN2186832Y (en) | Automatic hygienic water valve |
Legal Events
| Date | Code | Title | Description |
|---|---|---|---|
| C14 | Grant of patent or utility model | ||
| GR01 | Patent grant | ||
| C19 | Lapse of patent right due to non-payment of the annual fee | ||
| CF01 | Termination of patent right due to non-payment of annual fee |