CN213812924U - Ion exchange resin's separation sampling device - Google Patents

Ion exchange resin's separation sampling device Download PDF

Info

Publication number
CN213812924U
CN213812924U CN202022843414.4U CN202022843414U CN213812924U CN 213812924 U CN213812924 U CN 213812924U CN 202022843414 U CN202022843414 U CN 202022843414U CN 213812924 U CN213812924 U CN 213812924U
Authority
CN
China
Prior art keywords
ion exchange
exchange resin
exchange column
separation
pipeline
Prior art date
Legal status (The legal status is an assumption and is not a legal conclusion. Google has not performed a legal analysis and makes no representation as to the accuracy of the status listed.)
Active
Application number
CN202022843414.4U
Other languages
Chinese (zh)
Inventor
刘红伟
邓佳杰
周耕宇
蔡鹏鹏
宋冠宇
张磊
Current Assignee (The listed assignees may be inaccurate. Google has not performed a legal analysis and makes no representation or warranty as to the accuracy of the list.)
China General Nuclear Power Corp
CGN Power Co Ltd
Suzhou Nuclear Power Research Institute Co Ltd
Original Assignee
China General Nuclear Power Corp
CGN Power Co Ltd
Suzhou Nuclear Power Research Institute Co Ltd
Priority date (The priority date is an assumption and is not a legal conclusion. Google has not performed a legal analysis and makes no representation as to the accuracy of the date listed.)
Filing date
Publication date
Application filed by China General Nuclear Power Corp, CGN Power Co Ltd, Suzhou Nuclear Power Research Institute Co Ltd filed Critical China General Nuclear Power Corp
Priority to CN202022843414.4U priority Critical patent/CN213812924U/en
Application granted granted Critical
Publication of CN213812924U publication Critical patent/CN213812924U/en
Active legal-status Critical Current
Anticipated expiration legal-status Critical

Links

Images

Landscapes

  • Sampling And Sample Adjustment (AREA)

Abstract

本实用新型涉及一种离子交换树脂的分离取样装置,取样装置包括用于使阴离子交换树脂和阳离子交换树脂相互分离的分离机构、对分离后的阴离子交换树脂和阳离子交换树脂分别进行收集的第一收集罐和第二收集罐,分离机构包括能够连通的第一离子交换柱和第二离子交换柱、用于向第一离子交换柱和第二离子交换柱内供应纯水的纯水供应机构、用于收集废液的废液罐;该取样装置采用一级初步分离和二级精细分离两级分离方案,实现阴阳离子交换树脂的彻底分离,得到无阴离子交换树脂夹杂的阳离子交换树脂样品,以及无阳离子交换树脂夹杂的阴离子交换树脂样品;从而保证对核级混合离子交换树脂进行理化检测的结果真实、准确及有效性。

Figure 202022843414

The utility model relates to a separation and sampling device for ion exchange resin. The sampling device comprises a separation mechanism for separating anion exchange resin and cation exchange resin from each other, and a first device for collecting the separated anion exchange resin and cation exchange resin respectively. A collection tank and a second collection tank, the separation mechanism includes a first ion exchange column and a second ion exchange column that can communicate, a pure water supply mechanism for supplying pure water to the first ion exchange column and the second ion exchange column, A waste liquid tank for collecting waste liquid; the sampling device adopts a two-stage separation scheme of one-stage preliminary separation and two-stage fine separation to achieve complete separation of anion and cation exchange resin, and obtain a cation exchange resin sample without anion exchange resin inclusion, and Anion exchange resin samples without cation exchange resin inclusions; thus ensuring the authenticity, accuracy and validity of the physical and chemical testing results of nuclear-grade mixed ion exchange resins.

Figure 202022843414

Description

Ion exchange resin's separation sampling device
Technical Field
The utility model belongs to the check out test set field relates to a resin separation device, concretely relates to ion exchange resin's separation sampling device.
Background
The ion exchange resin can adsorb impurity ions in a water body to the resin body through ion exchange reaction, so that the purification of the water body is realized, the ion exchange resin is an important material in the field of water treatment, and is widely applied to industries such as electric power, electronics, pharmacy, municipal administration and the like. The nuclear-grade mixed ion exchange resin is prepared by mixing nuclear-grade anion and cation exchange resin according to a certain proportion, and is usually used for preparing pure water.
Generally, when the nuclear-grade mixed ion exchange resin is subjected to physical and chemical detection, the cation and anion resin are required to be detected separately, and the cation and anion resin are required to be thoroughly separated in advance. If the traditional brine separation method is adopted for separation operation, the complete separation of the two resins can be tested by utilizing the density difference of the anion resin and the cation resin in the mixed resin, but the method can change the group type of the anion resin and the cation resin in the mixed resin, and additionally introduces new impurities, so that the physical and chemical detection requirements of the nuclear-grade mixed ion exchange resin cannot be met. The pure water separation method can solve the problem of introduction of external impurities and keep the basic state of original resin as far as possible, but the method has the defects that the particle size of the cation resin and the particle size of the anion resin in the mixed resin are close to the density, the cation resin and the anion resin are insufficiently separated, a small amount of cation resin is mixed in the separated anion resin, a small amount of anion resin is also mixed in the cation resin, and the measurement of indexes such as exchange capacity, density, water content and the like of the resin is seriously influenced, so that the detection result is distorted.
Disclosure of Invention
The utility model aims at providing a separation sampling device of ion exchange resin in order to overcome the not enough of prior art.
In order to achieve the above purpose, the utility model adopts the technical scheme that:
the utility model provides a separation sampling device of ion exchange resin, separation sampling device includes the separating mechanism that is used for making anion exchange resin and cation exchange resin separate each other, first holding vessel and the second holding vessel that carries out the collection respectively to anion exchange resin and cation exchange resin after the separation, separating mechanism includes first ion exchange column and the second ion exchange column that can communicate, is used for to the pure water supply mechanism of supplying pure water in first ion exchange column and the second ion exchange column, is used for collecting the waste liquid jar of waste liquid.
Preferably, the top and the bottom of the first ion exchange column and the second ion exchange column are respectively provided with an upper port and a lower port, and two sides of the top of the first ion exchange column and the second ion exchange column are respectively provided with a waste discharge port and a grease discharge port.
Preferably, the grease discharging port of the first ion exchange column can be communicated with the lower port of the second ion exchange column through the first pipeline.
Preferably, the waste discharge port of the first ion exchange column, the waste discharge port of the second ion exchange column and the grease discharge port are respectively communicated with the waste liquid tank through a second pipeline, a third pipeline and a fourth pipeline.
Preferably, the upper port of the first ion exchange column is communicated with the first collection tank through a first sampling pipe, and the upper port of the second ion exchange column is communicated with the second collection tank through a second sampling pipe.
Preferably, the upper port of the first ion exchange column is communicated with the second collection tank through a first sampling pipeline, and the upper port of the second ion exchange column is communicated with the first collection tank through a second sampling pipeline.
Preferably, the separation sampling device further comprises a vacuum pump for providing power for the liquid flowing in the first pipeline, the second pipeline, the third pipeline, the fourth pipeline, the first sampling pipeline and the second sampling pipeline.
Preferably, the vacuum pump is respectively communicated with the first collecting tank, the second collecting tank and the waste liquid tank through a first air pipe, a second air pipe and a third air pipe.
Preferably, the pure water supply mechanism comprises a water tank filled with pure water, a water supply pipe with one end communicated with the water tank, and a water pump arranged on the water supply pipe, and the other end of the water supply pipe can be detachably in butt joint communication with the lower through holes of the first ion exchange column and the second ion exchange column.
Preferably, the first ion exchange column and the second ion exchange column are respectively connected with a first connecting pipe and a second connecting pipe at the lower ports thereof.
Due to the implementation of the above technical scheme, compared with the prior art, the utility model have the following advantage:
the utility model discloses a separation sampling device of ion exchange resin, which adopts a two-stage separation scheme of primary preliminary separation and secondary fine separation to realize the thorough separation of anion and cation exchange resin and obtain a cation exchange resin sample without anion exchange resin inclusion and an anion exchange resin sample without cation exchange resin inclusion; thereby ensuring the reality, accuracy and effectiveness of the result of the physical and chemical detection of the nuclear-grade mixed ion exchange resin.
Drawings
FIG. 1 is a schematic view of the whole structure of the separation and sampling device of the present invention;
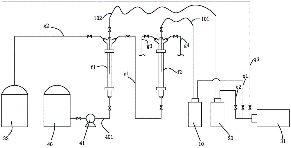
wherein: 10. a first collection tank; 101. a first sampling pipe; 20. a second collection tank; 201. a second sampling pipe; 31. a vacuum pump; 32. a waste liquid tank; 40. a water tank; 41. a water pump; 401. a water supply pipe; f1, a first ion exchange column; f2, a second ion exchange column; g1, a first conduit; g2, a second conduit; g3, a third pipeline; g4, a fourth pipeline; q1, a first trachea; q2, a second trachea; q3, third trachea.
Detailed Description
The present invention will be described in further detail with reference to the accompanying drawings and specific embodiments.
As shown in fig. 1, the separation and sampling device of ion exchange resin comprises a separation mechanism for separating anion exchange resin and cation exchange resin from each other, a first collection tank 10 and a second collection tank 20 for collecting the separated anion exchange resin and cation exchange resin respectively, wherein the separation mechanism comprises a first ion exchange column f1 and a second ion exchange column f2 (each ion exchange column is a transparent column) which can be communicated, a pure water supply mechanism for supplying pure water into the first ion exchange column f1 and the second ion exchange column f2, and a waste liquid tank 32 for collecting waste liquid.
In this example, the top and bottom of the first ion exchange column f1 and the second ion exchange column f2 have an upper port and a lower port, respectively, and the top of the first ion exchange column f1 and the second ion exchange column f2 have a waste port and a waste port, respectively, on both sides.
The grease discharging port of the first ion exchange column f1 can be communicated with the lower port of the second ion exchange column f2 through a first pipeline g 1; the waste discharge port of the first ion exchange column f1, the waste discharge port of the second ion exchange column f2 and the grease discharge port are respectively communicated with the waste liquid tank 32 through a second pipeline g2, a third pipeline g3 and a fourth pipeline g 4;
the utility model discloses a separate sampling device, second ion exchange column f2 both can be to the anion exchange resin that first ion exchange column f1 separated carry out further meticulous separation, also can be to the cation exchange resin that first ion exchange column f1 separated carry out further meticulous separation; when the scheme of passing the anion exchange resin separated in the first ion exchange through the second ion exchange column f2 for fine separation is adopted, the upper port of the first ion exchange column f1 communicates with the second collection tank 20 (collecting cation exchange resin) through the first sampling pipe 101, and the upper port of the second ion exchange column f2 communicates with the first collection tank 10 (collecting anion exchange resin) through the second sampling pipe 201.
When the fine separation is performed by passing the cation exchange resin separated in the first ion exchange through the second ion exchange column f2, the upper port of the first ion exchange column f1 communicates with the first collection tank 10 (collecting anion exchange resin) through the first sampling pipe 101, and the upper port of the second ion exchange column f2 communicates with the second collection tank 20 (collecting cation exchange resin) through the second sampling pipe 201.
The separation sampling device also comprises a vacuum pump 31 for providing power for the liquid to flow in the first pipeline g1, the second pipeline g2, the third pipeline g3, the fourth pipeline g4, the first sampling pipeline 101 and the second sampling pipeline 201; the vacuum pump 31 is connected to the first collection tank 10, the second collection tank 20 and the waste liquid tank 32 via a first gas pipe q1, a second gas pipe q2 and a third gas pipe q3, respectively.
The pure water supply mechanism comprises a water tank 40 filled with pure water, a water supply pipe 401 with one end communicated with the water tank 40, a water pump 41 arranged on the water supply pipe 401 (the water pump 41 adopts a precision constant flow pump, and realizes quick and precise adjustment of different flow rates through a frequency conversion assembly, pulse-free infusion can be realized, and sufficient stirring of anion and cation resins without disorder layer is ensured), a first connecting pipe and a second connecting pipe are respectively connected onto lower ports of a first ion exchange column f1 and a second ion exchange column f2, and the other end of the water supply pipe 401 can be detachably connected with the first connecting pipe and the second connecting pipe which are connected onto the lower ports of the first ion exchange column f1 and the second ion exchange column f2 in a butt joint mode.
In this example, the first pipe g1, the second pipe g2, the third pipe g3, the fourth pipe g4, the first sampling pipe 101, the second sampling pipe 201, and the water supply pipe 401 are all provided with valves; in addition, one section of each sampling pipeline close to the side of the ion exchange column can perform telescopic action in the ion exchange column, so that the resins at different height positions in the ion exchange column can be quickly sampled, and the sampling speed is controlled by adjusting the vacuum degree of the vacuum pump 31.
The utility model discloses an among the separation sampling device, each pipeline and valve all adopt the PFA material, and first ion exchange column f1 and second ion exchange column f2 all adopt the quartz glass material, and TOC, metal, non-metallic impurity among the whole device are dissolved out extremely lowly, are favorable to guaranteeing the cleanliness factor of the mixed ion exchange resin separation sample of nuclear level of high cleanliness factor to improve the precision of follow-up detection work.
The utility model discloses an ion exchange column separation sampling device in service behavior is as follows (to adopt the scheme that lets in the anion exchange resin who separates in the first ion exchange second ion exchange column f2 and carry out the meticulous separation as an example):
opening an upper through hole of a first ion exchange column f1 (a first sampling pipe needs to be taken down), introducing 150mL of nuclear-grade mixed ion exchange resin to be separated into the first ion exchange column f1 from the upper through hole of the first ion exchange column f1 through a separating funnel, then inserting a first sampling pipeline 101 into the first ion exchange column f1, closing a valve on the first ion exchange column f1, opening a valve on a second pipeline g2, closing a valve on a first pipeline g1, opening a frequency converter switch of a water pump 41, adjusting the frequency to be the lowest, opening a valve on a water supply pipe 401, gradually increasing the frequency of a frequency converter, and gradually increasing the water supply flow, wherein the mixed resin in the first ion exchange column f1 is fully rolled and disturbed, when the resin in the first ion exchange column f1 is obviously divided, the frequency converter is stopped for adjustment, and the frequency converter is continued to be finely adjusted for 10 minutes, and then the frequency converter is continued to increase the water supply flow; at this time, the anion resin in the first ion exchange column f1 stayed in the head space in the column; then, after the first ion exchange column f1 works for 10 minutes, opening the valve on the first pipeline g1, closing the valve on the second pipeline g2, extending the nozzle of the first pipeline g1 to the position of the anion exchange resin at the bottom of the first ion exchange column f1, starting the vacuum pump 31 to continuously transfer the anion exchange resin sample at the top of the first ion exchange column f1 into the second ion exchange column f2 (in the process, the valve of the third pipeline g3 is opened, and the valve of the fourth pipeline g4 is closed), and during extraction, the nozzle of the first pipeline g1 needs to be manually operated to move downwards step by step;
when the resin in the first ion exchange column f1 is discharged to the boundary of the anion and cation resins, it means that the discharge of the anion exchange resin is substantially completed, so the valve in the first pipe g1 is closed, the valve in the second pipe g2 is opened again, the vacuum pump 31 is started, and the orifice of the second pipe g2 is extended to the top region of the cation exchange resin layer in the first ion exchange column f1, so that a small amount of the anion exchange resin remaining in the first ion exchange column f1 is pumped into the waste liquid tank 32, then the water pump 41 is started, the separation step in the first ion exchange column f1 is repeated until the space at the top of the first ion exchange column f1 is no longer the anion exchange resin, which means that all the anion exchange resin remaining in the first ion exchange column f1 is the cation exchange resin, the complete removal of the anion exchange resin has been completed, and the vacuum pump 31 is started to collect the cation exchange resin separated from the first ion exchange column f1 into the second collection tank 20 through the first sampling pipe 101.
The separation process of the anion exchange resin entering the second ion exchange column f2 is as follows: removing the first pipe g1 from the second connecting pipe at the bottom of the second ion exchange column f2, connecting the water supply pipe 401 to the second connecting pipe, starting the water pump 41 and adjusting the frequency converter frequency of the water pump 41, supplying water to the second ion exchange column f2, ejecting the anion exchange resin to the top space of the second ion exchange column f2, at this time, a small amount of cation exchange resin is in the bottom area of the second ion exchange column f2, so that the pipe orifice of the fourth pipe g4 is extended below the cation exchange resin layer and the valve thereon is opened, starting the vacuum pump 31, pumping the bottom cation exchange resin into the waste liquid tank 32, repeating the above operations until no cation exchange resin remains in the bottom space, namely the cation exchange resin in the anion exchange resin is completely removed, closing the valve on the fourth pipe g4, opening the valve on the second sampling pipe 201, starting the vacuum pump 31, the separated anion exchange resin is transferred to the first collection tank 10, and then the waste liquid remained in the second ion exchange column f2 is pumped out to the waste liquid tank 32 through a third pipeline g3, so that the sampling work is completed.
Of course, if the scheme of introducing the cation exchange resin separated in the first ion exchange into the second ion exchange column for fine separation is adopted, the operation steps are substantially the same as those described above, except that the positions into which the orifices of the respective tubes extend are changed correspondingly when the resin in the respective ion exchange columns is extracted.
To sum up, the separation and sampling device for ion exchange resin of the present invention adopts a two-stage separation scheme of primary separation and secondary fine separation to realize the thorough separation of anion and cation exchange resin, and obtain a cation exchange resin sample without anion exchange resin inclusion and an anion exchange resin sample without cation exchange resin inclusion; thereby ensuring the reality, accuracy and effectiveness of the result of the physical and chemical detection of the nuclear-grade mixed ion exchange resin.
The above embodiments are only for illustrating the technical concept and features of the present invention, and the purpose thereof is to enable those skilled in the art to understand the contents of the present invention and to implement the present invention, so as not to limit the protection scope of the present invention, and all equivalent changes or modifications made according to the spirit of the present invention should be covered by the protection scope of the present invention.

Claims (10)

1.一种离子交换树脂的分离取样装置, 其特征在于:所述分离取样装置包括用于使阴离子交换树脂和阳离子交换树脂相互分离的分离机构、对分离后的阴离子交换树脂和阳离子交换树脂分别进行收集的第一收集罐和第二收集罐,所述分离机构包括能够连通的第一离子交换柱和第二离子交换柱、用于向所述第一离子交换柱和第二离子交换柱内供应纯水的纯水供应机构、用于收集废液的废液罐。1. a separation sampling device of ion exchange resin, it is characterized in that: described separation sampling device comprises the separation mechanism that is used for making anion exchange resin and cation exchange resin separate from each other, to the separated anion exchange resin and cation exchange resin respectively A first collection tank and a second collection tank for collecting, and the separation mechanism includes a first ion exchange column and a second ion exchange column that can communicate, and is used to send the first and second ion exchange columns to the A pure water supply mechanism for supplying pure water, and a waste liquid tank for collecting waste liquid. 2.根据权利要求1所述的一种离子交换树脂的分离取样装置,其特征在于:所述第一离子交换柱和第二离子交换柱的顶部和底部均分别具有上通口和下通口,所述第一离子交换柱和第二离子交换柱的顶部两侧均分别具有排废口和排脂口。2. the separation sampling device of a kind of ion exchange resin according to claim 1, is characterized in that: the top and bottom of described first ion exchange column and the second ion exchange column all have upper opening and lower opening respectively , both sides of the top of the first ion exchange column and the second ion exchange column are respectively provided with a waste discharge port and a grease discharge port. 3.根据权利要求2所述的一种离子交换树脂的分离取样装置,其特征在于: 所述第一离子交换柱的排脂口能够通过第一管道与所述第二离子交换柱的下通口连通。3. the separation sampling device of a kind of ion exchange resin according to claim 2, is characterized in that: The grease outlet of described first ion exchange column can pass through the first pipeline and the lower passage of described second ion exchange column mouth connection. 4.根据权利要求3所述的一种离子交换树脂的分离取样装置,其特征在于:所述第一离子交换柱的排废口、第二离子交换柱的排废口和排脂口分别通过第二管道、第三管道及第四管道与所述废液罐连通。4. the separation sampling device of a kind of ion exchange resin according to claim 3, is characterized in that: the waste discharge port of described first ion exchange column, the waste discharge port of the second ion exchange column and the grease discharge port pass through respectively The second pipeline, the third pipeline and the fourth pipeline communicate with the waste liquid tank. 5.根据权利要求2所述的一种离子交换树脂的分离取样装置,其特征在于:所述第一离子交换柱的上通口通过第一取样管道与所述第一收集罐连通,所述第二离子交换柱的上通口通过第二取样管道与所述第二收集罐连通。5. the separation sampling device of a kind of ion exchange resin according to claim 2, is characterized in that: the upper opening of described first ion exchange column is communicated with described first collection tank by first sampling pipeline, and described The upper opening of the second ion exchange column is communicated with the second collection tank through the second sampling pipe. 6.根据权利要求1所述的一种离子交换树脂的分离取样装置,其特征在于:所述第一离子交换柱的上通口通过第一取样管道与所述第二收集罐连通,所述第二离子交换柱的上通口通过第二取样管道与所述第一收集罐连通。6. the separation sampling device of a kind of ion exchange resin according to claim 1, is characterized in that: the upper opening of described first ion exchange column is communicated with described second collection tank by first sampling pipeline, and described The upper opening of the second ion exchange column is communicated with the first collection tank through a second sampling pipe. 7.根据权利要求4所述的一种离子交换树脂的分离取样装置,其特征在于:所述分离取样装置还包括为液体在所述第一管道、第二管道、第三管道、第四管道、第一取样管道、第二取样管道中流动提供动力的真空泵。7. The separation sampling device of a kind of ion exchange resin according to claim 4, is characterized in that: described separation sampling device also comprises for liquid in described first pipeline, second pipeline, third pipeline, fourth pipeline , a vacuum pump powered by flowing in the first sampling pipeline and the second sampling pipeline. 8.根据权利要求7所述的一种离子交换树脂的分离取样装置,其特征在于:所述真空泵通过第一气管、第二气管及第三气管分别与第一收集罐、第二收集罐及废液罐连通。8. the separation sampling device of a kind of ion exchange resin according to claim 7, is characterized in that: described vacuum pump is respectively connected with the first collection tank, the second collection tank and the The waste tank is connected. 9.根据权利要求2所述的一种离子交换树脂的分离取样装置,其特征在于:所述纯水供应机构包括装有纯水的水箱、一端部与所述水箱连通的供水管、设于所述供水管上的水泵,所述供水管的另一端部能够与所述第一离子交换柱和第二离子交换柱的下通口可拆卸对接连通。9. A kind of separation sampling device of ion exchange resin according to claim 2, is characterized in that: described pure water supply mechanism comprises the water tank that pure water is housed, the water supply pipe that one end part communicates with described water tank, is arranged in For the water pump on the water supply pipe, the other end of the water supply pipe can be detachably connected to the lower ports of the first ion exchange column and the second ion exchange column. 10.根据权利要求9所述的一种离子交换树脂的分离取样装置,其特征在于: 所述第一离子交换柱和第二离子交换柱的下通口上分别连接有第一连接管和第二连接管。10. the separation sampling device of a kind of ion exchange resin according to claim 9, is characterized in that: the lower port of described first ion exchange column and the second ion exchange column are respectively connected with the first connecting pipe and the second Connecting pipe.
CN202022843414.4U 2020-12-01 2020-12-01 Ion exchange resin's separation sampling device Active CN213812924U (en)

Priority Applications (1)

Application Number Priority Date Filing Date Title
CN202022843414.4U CN213812924U (en) 2020-12-01 2020-12-01 Ion exchange resin's separation sampling device

Applications Claiming Priority (1)

Application Number Priority Date Filing Date Title
CN202022843414.4U CN213812924U (en) 2020-12-01 2020-12-01 Ion exchange resin's separation sampling device

Publications (1)

Publication Number Publication Date
CN213812924U true CN213812924U (en) 2021-07-27

Family

ID=76941621

Family Applications (1)

Application Number Title Priority Date Filing Date
CN202022843414.4U Active CN213812924U (en) 2020-12-01 2020-12-01 Ion exchange resin's separation sampling device

Country Status (1)

Country Link
CN (1) CN213812924U (en)

Cited By (1)

* Cited by examiner, † Cited by third party
Publication number Priority date Publication date Assignee Title
CN112461575A (en) * 2020-12-01 2021-03-09 苏州热工研究院有限公司 Separation sampling device and separation sampling method for ion exchange resin

Cited By (1)

* Cited by examiner, † Cited by third party
Publication number Priority date Publication date Assignee Title
CN112461575A (en) * 2020-12-01 2021-03-09 苏州热工研究院有限公司 Separation sampling device and separation sampling method for ion exchange resin

Similar Documents

Publication Publication Date Title
CN213812924U (en) Ion exchange resin's separation sampling device
CN215691833U (en) Integral straight-run diesel oil furfural extraction small test device
CN112461575A (en) Separation sampling device and separation sampling method for ion exchange resin
CN211179524U (en) Device for separating tetrachloroethylene phase from water phase of full-automatic infrared oil detector
CN106706404B (en) The equipment of extraction soil hydrophobic fulvic acid is combined using two-stage resin
CN203139787U (en) Eye drops filling system with air compression device
CN211620175U (en) Coagulation air flotation experiment system
CN220572881U (en) Leaching liquid surface solid-liquid separation system for in-situ leaching uranium mining
CN209522686U (en) A kind of processing unit handling mercurous waste liquid
CN219922117U (en) A reactor device with extraction function
CN108330097B (en) Cell culture and detection method
CN206387602U (en) A kind of multi-stage separation continuous sampling device
CN108072558A (en) A kind of water sample preparation facilities
CN209372774U (en) A pipeline switching device for morphological analysis
CN206933216U (en) A kind of filter plant of rose enzyme beverage
CN2772593Y (en) Fasy synthetic separator
CN105417882A (en) Sewage treatment system
CN215339102U (en) Sampling device under malleation state
CN108410714B (en) Cell mixing pipette
CN209727578U (en) A kind of filter suitable for the automatic production facility of liquid basal cell
CN206881734U (en) Remaining waste remove device
CN106872231B (en) Soil hydrophobic fulvic acid component extraction purification device
CN206721002U (en) The equipment of nitrate nitrogen in a kind of removing water
CN119825356B (en) Oil wellhead gas-liquid sampling device
CN113092216A (en) Gas-liquid separation device and gas-liquid separation method for gas-phase molecular absorption spectrometer

Legal Events

Date Code Title Description
GR01 Patent grant
GR01 Patent grant