CN203370434U - Washing type purification device - Google Patents

Washing type purification device Download PDF

Info

Publication number
CN203370434U
CN203370434U CN201320332931.2U CN201320332931U CN203370434U CN 203370434 U CN203370434 U CN 203370434U CN 201320332931 U CN201320332931 U CN 201320332931U CN 203370434 U CN203370434 U CN 203370434U
Authority
CN
China
Prior art keywords
purified
condenser
humidifier
water
purification device
Prior art date
Legal status (The legal status is an assumption and is not a legal conclusion. Google has not performed a legal analysis and makes no representation as to the accuracy of the status listed.)
Expired - Fee Related
Application number
CN201320332931.2U
Other languages
Chinese (zh)
Inventor
林易成
Current Assignee (The listed assignees may be inaccurate. Google has not performed a legal analysis and makes no representation or warranty as to the accuracy of the list.)
Cheng Yuan Environmental Technology Co ltd
Original Assignee
Cheng Yuan Environmental Technology Co ltd
Priority date (The priority date is an assumption and is not a legal conclusion. Google has not performed a legal analysis and makes no representation as to the accuracy of the date listed.)
Filing date
Publication date
Application filed by Cheng Yuan Environmental Technology Co ltd filed Critical Cheng Yuan Environmental Technology Co ltd
Priority to CN201320332931.2U priority Critical patent/CN203370434U/en
Application granted granted Critical
Publication of CN203370434U publication Critical patent/CN203370434U/en
Anticipated expiration legal-status Critical
Expired - Fee Related legal-status Critical Current

Links

Images

Landscapes

  • Gas Separation By Absorption (AREA)

Abstract

本实用新型是有关一种水洗式净化装置,包括:一增湿器,设置于一待净化气流通道内部,用以对通过的待净化气流喷洒水雾增加湿度,用以提高露点温度、降温及利用水雾去除待净化物质;一冷凝器,设置于该待净化气流通道内部且位于该增湿器的下游端,用以将增湿后的待净化气流冷凝而产生含有待净化物质的凝结液;以及一冷却水塔,连结于该冷凝器,令该冷凝器达到预期的冷凝温度。借此,用以提供一种水洗式净化装置,而具有净化水溶性挥发性有机物或/及悬浮微粒的功效。

Figure 201320332931

The utility model is related to a water-washing purification device, including: a humidifier, arranged inside a to-be-purified airflow channel, used to spray water mist on the to-be-purified airflow to increase humidity, to increase dew point temperature, to reduce temperature, and to use water mist to remove substances to be purified; a condenser, arranged inside the to-be-purified airflow channel and located at the downstream end of the humidifier, used to condense the humidified to-be-purified airflow to produce condensate containing substances to be purified; and a cooling water tower, connected to the condenser, so that the condenser reaches the expected condensation temperature. Thus, a water-washing purification device is provided, which has the effect of purifying water-soluble volatile organic matter and/or suspended particles.

Figure 201320332931

Description

The rinsing type purifier
Technical field
The utility model is relevant a kind of rinsing type purifier, espespecially a kind of by spraying water smoke washing and the suction-operated that utilizes condensation to produce condensate liquid, in order to remove the design of water-soluble volatile organic matter and/or suspended particulates.
Background technology
Suspended particulates (or being called gas glue) refer to the general name of the aerial molecule (diameter is between 0.001~10 μ m) that floats, because suspended particulates cause very large impact to whole environment, except the impact on weather and human health, be exactly the impact on industrial production activities in addition; Moreover in life and production, the organic solvent of extensive use, at room temperature become gas with regard to highly volatile, therefore have another name called volatile organic matter (Volatile Organic Compounds, VOCs), and most volatile organic matters has certain toxicity to human body, in addition purified treatment.
Inferior person, if contain the water-soluble volatile organic matter of higher boiling low-vapor pressure in the gas flow to be purified that the industrial production processing procedure produces, usually can first utilize the condensing unit 10 as shown in " Fig. 1 " to be separated, again by follow-up purifier to not separated volatile organic matter, carry out such as incinerating or the adsorption desorption purified treatment, wherein, this condensing unit 10 is provided with a condenser 12 in gas flow to be purified passage 11 inside, allow and be down to below dew-point temperature by the gas flow to be purified temperature of this condenser 12, and utilize condensing and the suction-operated of condensing water droplet of volatile organic matter itself, water-soluble volatile organic matter contained in gas flow to be purified is given to condensation separation, downstream in this condenser 12 arranges a demister 13 again, allow the less volatile organic matter of particle diameter and aqueous vapor grow up and to be caught separation, and this condenser 12 is common and frozen water machine 14 links, but the frozen water machine belongs to the heat exchanger of highly energy-consuming, and must calculate the condensation specification of frozen water machine and be controlled, then, the volatile organic matter that follow-up adsorption desorption purified treatment can utilize porous adsorption material (activated carbon, zeolite etc.) that this condensing unit 10 is not purified usually gives purified treatment again, but the hole because of the clogging adsorption material of suspended particulates meeting, reduce the organic ability of adsorption material adsorb volatile, once and after the hole of the clogging adsorption material of suspended particulates, just be difficult to remove, therefore then shorten the service life of adsorption material.
The utility model content
Technical problem underlying to be solved in the utility model is, overcome the above-mentioned defect that prior art exists, and provide a kind of rinsing type purifier, effect with purify waste water dissolubility volatile organic matter and/or suspended particulates, have and improve the effect of water-soluble volatile organic matter recovery concentration with recycling, there is energy-conservation effect, there is the effect in the adsorption material service life that extends follow-up purified treatment.
The utility model solves the technical scheme that its technical problem adopts:
A kind of rinsing type purifier comprises: a humidifier, be arranged at a gas flow to be purified channel interior, and spraying water smoke in order to the gas flow to be purified to passing through increases humidity, in order to improve dew-point temperature, lower the temperature and to utilize water smoke, removes material to be clean; One condenser, be arranged at this gas flow to be purified channel interior and be positioned at the downstream of this humidifier, in order to the gas flow to be purified condensation by after humidification, produces the condensation water that contains material to be clean; And a cooling tower, be linked to this condenser, make this condenser reach the condensation temperature of expection.
In addition, one collecting tank further be set in this gas flow to be purified channel interior and be positioned at the below of this humidifier and this condenser, in order to accept the drop dripped from this humidifier and this condenser, and collected drop is delivered to this humidifier and the sprinkling that circulates by circulating pump.Moreover, further arrange one and rise again device in this gas flow to be purified channel interior and be positioned at the downstream of this condenser, and in the downstream of this device of rising again, one second humidifier and one second condenser are set, and make this second condenser link one second cooling tower.Again, the second collecting tank further be set in this gas flow to be purified channel interior and be positioned at the second humidifier and the below of the second condenser, in order to accept the drop dripped from the second humidifier and the second condenser, and collected drop is delivered to the second humidifier and the sprinkling that circulates by the second circulating pump.Separately, this material to be clean is water-soluble volatile organic matter and/or suspended particulates.
The beneficial effects of the utility model are, effect with purify waste water dissolubility volatile organic matter and/or suspended particulates, have and improve water-soluble volatile organic matter and reclaim the effect of concentration with recycling, there is energy-conservation effect, there is the effect in the adsorption material service life that extends follow-up purified treatment.
The accompanying drawing explanation
Below in conjunction with drawings and Examples, the utility model is further illustrated.
Fig. 1 is the structural representation of existing water-soluble volatile organic matter purifier.
Fig. 2 is the structural representation of the utility model the first embodiment.
Fig. 3 is the structural representation of the utility model the second embodiment.
Fig. 4 is that the humidity character of the utility model operating process is in the variation schematic diagram of moisture figure sketch.
The number in the figure explanation:
10 condensing units
11 gas flow to be purified passages
12 condensers
13 demisters
14 frozen water machines
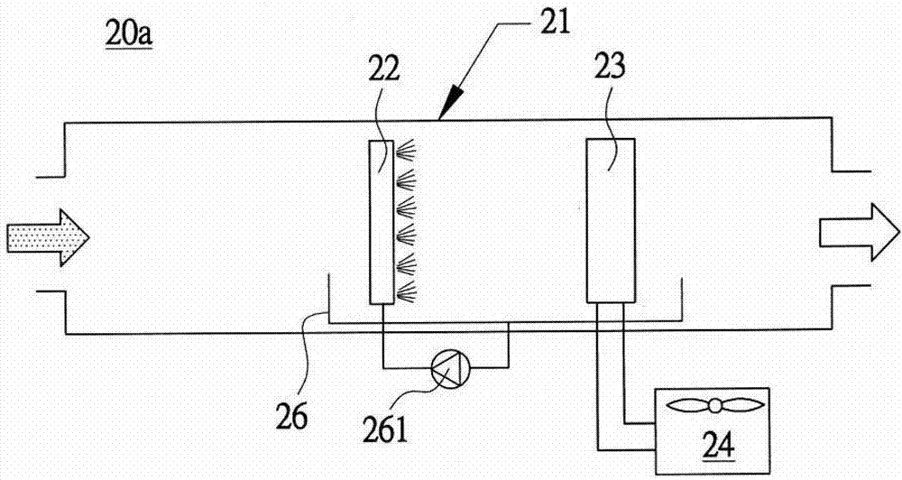
20a, 20b rinsing type purifier
21 gas flow to be purified passages
22 humidifiers
22b the second humidifier
23 condensers
23b the second condenser
24 cooling towers
24b the second cooling tower
25 devices of rising again
26 collecting tanks
26b the second collecting tank
261 circulating pumps
261b the second circulating pump
The specific embodiment
At first, refer to shown in " Fig. 2 ", the first embodiment of rinsing type purifier 20a of the present utility model, comprise: a humidifier 22, be arranged at gas flow to be purified passage 21 inside, spraying water smoke in order to the gas flow to be purified to passing through increases humidity, except improving dew-point temperature, also can lower the temperature and utilize water smoke to remove material to be clean (water-soluble volatile organic matter and/or suspended particulates); One condenser 23, be arranged at this gas flow to be purified passage 21 inner and be positioned at the downstream of this humidifier 22, in order to the gas flow to be purified condensation by after humidification, produce the condensation water that contains material to be clean (water-soluble volatile organic matter and/or suspended particulates); And a cooling tower 24, be linked to this condenser 23, make this condenser 23 reach the condensation temperature of expection.In addition, one collecting tank 26 further is set inner and be positioned at the below of this humidifier 22 and this condenser 23 in this gas flow to be purified passage 21, in order to accept the drop dripped from this humidifier 22 and this condenser 23, and collected drop is delivered to this humidifier 22 and the circulation sprinkling by circulating pump 261.
Then, refer to shown in " Fig. 3 ", the second embodiment of rinsing type purifier 20b of the present utility model and the first embodiment different be in: the device 25 of rising again further is set inner and be positioned at the downstream of this condenser 23 in this gas flow to be purified passage 21, and the downstream of in this, rising again device 25 arranges one second humidifier 22b and one second condenser 23b, and make this second condenser 23b link one second cooling tower 24b, again carry out humidification program and condensation program after rising again, be able to strengthen detergent power by double purification.In addition, the second collecting tank 26b further is set inner and be positioned at the below of the second humidifier 22b and the second condenser 23b in this gas flow to be purified passage 21, in order to accept the drop dripped from the second humidifier 22b and the second condenser 23b, and collected drop is delivered to the second humidifier 22b and the sprinkling that circulates by the second circulating pump 261b.
Formation based on above-mentioned, (transverse axis is dry-bulb temperature please to consult the moisture figure of " Fig. 4 " again, the longitudinal axis is humidity ratio, the upper bound is the relative humidity saturated line) shown in sketch, the humidity character (can adopt the humidity character of atmosphere) of the gas flow to be purified that the utility model institute wish is processed can correspondence go out a bit (being denoted as an A) in moisture figure; Then, after spraying water smokes by this humidifier 22 and making gas flow to be purified increase humidity, be can be in moisture figure correspondence go out a bit (being denoted as a B) the humidity character (some B can be positioned on the relative humidity saturated line usually) after meaning the gas flow to be purified humidification; Then, when utilizing this condenser 23 by after the gas flow to be purified condensation after humidification, can be in moisture figure correspondence go out a bit (being denoted as a C) the humidity character (some C can be positioned on the relative humidity saturated line usually) after meaning condensation process, and because this condenser 23 is accepted the chilling temperature that this cooling tower 24 provides (usually above 3~5 ℃ of the dew-point temperatures of atmosphere) and carried out condensation, therefore (dew point) temperature that only will put B is higher than 3~5 ℃ of the dew-point temperatures of atmosphere (some A), this condenser 23 has the ability that produces condensation water; Yet this device 25 of rising again can make to treat the humidity character of a double purification air-flow A2 that rises again, again to carry out humidification program and condensation program.
Be with, the utility model sprays the washing and the suction-operated that utilizes this condenser 23 to produce condensate liquid of water smoke by this humidifier 22, all can remove water-soluble volatile organic matter and/or suspended particulates to the gas flow to be purified passed through, and there is the effect of purify waste water dissolubility volatile organic matter and/or suspended particulates; Yet, the setting of this collecting tank 26 and this circulating pump 261, collected drop circulation can be sprayed, it is more and more denseer causing the water-soluble volatile organic matter concentration that the collected drop of condensation includes, then can be in good time by this collecting tank 26 collected drop derive the recycling of carrying out water-soluble volatile organic matter, have and improve water-soluble volatile organic matter and reclaim the effect of concentration with recycling; Moreover, the chilling temperature that offers this condenser 23 due to this cooling tower 24 can be fixed usually higher than 3~5 ℃ of the dew-point temperatures of atmosphere, that is (dew point) temperature of gas flow to be purified after humidification (some B) is higher than 3~5 ℃ of the dew-point temperatures of atmosphere (some A), this cooling tower 24 can make this condenser 23 have the ability that produces condensation water, and need not adopt the frozen water machine for condensing program, be to there is energy-conservation effect; Therefore, because water-soluble volatile organic matter and/or suspended particulates are cleaned all, if following adopted adsorption desorption purified treatment still has the effect in the adsorption material service life that extends follow-up purified treatment.
The above, it is only preferred embodiment of the present utility model, not the utility model is done to any pro forma restriction, any simple modification, equivalent variations and modification that every foundation technical spirit of the present utility model is done above embodiment, all still belong in the scope of technical solutions of the utility model.
In sum, the utility model is on structural design, use practicality and cost benefit, meet industry development fully required, and the structure disclosed is also to have unprecedented innovative structure, there is novelty, creativeness, practicality, the regulation that meets relevant utility model patent important document, therefore mention application in accordance with the law.

Claims (5)

1.一种水洗式净化装置,其特征在于,包括:1. A washing type purification device, characterized in that, comprising: 一增湿器,设置于一待净化气流通道内部,用以对通过的待净化气流喷洒水雾增加湿度,用以提高露点温度、降温及利用水雾去除待净化物质;A humidifier, which is installed inside an air passage to be purified, is used to spray water mist on the passing air to be purified to increase the humidity, to increase the dew point temperature, cool down and use water mist to remove substances to be purified; 一冷凝器,设置于该待净化气流通道内部且位于该增湿器的下游端,用以将增湿后的待净化气流冷凝而产生含有待净化物质的凝结液;以及A condenser, arranged inside the airflow channel to be purified and located at the downstream end of the humidifier, used to condense the airflow to be purified after humidification to generate condensate containing substances to be purified; and 一冷却水塔,连结于该冷凝器,令该冷凝器达到预期的冷凝温度。A cooling water tower is connected to the condenser to make the condenser reach the expected condensation temperature. 2.根据权利要求1所述的水洗式净化装置,其特征在于,进一步设置一集液槽于该待净化气流通道内部且位于该增湿器与该冷凝器的下方,用以承接自该增湿器与该冷凝器所滴落的液滴,并将所收集液滴借由循环泵输送至该增湿器而循环喷洒。2. The water-washing purification device according to claim 1, wherein a liquid collection tank is further arranged inside the airflow channel to be purified and located below the humidifier and the condenser, for receiving the humidifier from the humidifier. The droplets dropped from the humidifier and the condenser, and the collected droplets are transported to the humidifier by a circulating pump for circular spraying. 3.根据权利要求1或2所述的水洗式净化装置,其特征在于,进一步设置一回温器于该待净化气流通道内部且位于该冷凝器的下游端,并于该回温器的下游端设置一第二增湿器与一第二冷凝器,且令该第二冷凝器连结一第二冷却水塔。3. The water-washing purification device according to claim 1 or 2, characterized in that, a reheater is further arranged inside the gas flow channel to be purified and is located at the downstream end of the condenser, and at the downstream of the reheater A second humidifier and a second condenser are arranged at the end, and the second condenser is connected to a second cooling water tower. 4.根据权利要求3所述的水洗式净化装置,其特征在于,进一步设置第二集液槽于该待净化气流通道内部且位于第二增湿器与第二冷凝器的下方,用以承接自第二增湿器与第二冷凝器所滴落的液滴,并将所收集液滴借由第二循环泵输送至第二增湿器而循环喷洒。4. The water-washing purification device according to claim 3, wherein a second liquid collection tank is further arranged inside the airflow channel to be purified and located below the second humidifier and the second condenser for receiving The liquid droplets dropped from the second humidifier and the second condenser are transported to the second humidifier by the second circulating pump for circular spraying. 5.根据权利要求4所述的水洗式净化装置,其特征在于,所述待净化物质为水溶性挥发性有机物或/及悬浮微粒。5 . The water-washing purification device according to claim 4 , wherein the substance to be purified is water-soluble volatile organic compounds or/and suspended particles.
CN201320332931.2U 2013-06-08 2013-06-08 Washing type purification device Expired - Fee Related CN203370434U (en)

Priority Applications (1)

Application Number Priority Date Filing Date Title
CN201320332931.2U CN203370434U (en) 2013-06-08 2013-06-08 Washing type purification device

Applications Claiming Priority (1)

Application Number Priority Date Filing Date Title
CN201320332931.2U CN203370434U (en) 2013-06-08 2013-06-08 Washing type purification device

Publications (1)

Publication Number Publication Date
CN203370434U true CN203370434U (en) 2014-01-01

Family

ID=49832991

Family Applications (1)

Application Number Title Priority Date Filing Date
CN201320332931.2U Expired - Fee Related CN203370434U (en) 2013-06-08 2013-06-08 Washing type purification device

Country Status (1)

Country Link
CN (1) CN203370434U (en)

Cited By (2)

* Cited by examiner, † Cited by third party
Publication number Priority date Publication date Assignee Title
CN104226072A (en) * 2013-06-08 2014-12-24 承源环境科技企业有限公司 Washing type purification device
CN108211650A (en) * 2018-03-14 2018-06-29 铜仁学院 A kind of new process that dichloromethane is recycled from exhaust gas

Cited By (2)

* Cited by examiner, † Cited by third party
Publication number Priority date Publication date Assignee Title
CN104226072A (en) * 2013-06-08 2014-12-24 承源环境科技企业有限公司 Washing type purification device
CN108211650A (en) * 2018-03-14 2018-06-29 铜仁学院 A kind of new process that dichloromethane is recycled from exhaust gas

Similar Documents

Publication Publication Date Title
CN205495288U (en) Near zero emission's gaseous resource recovery processing device of VOCs
CN107051110A (en) Lacquer spraying waste gas processing equipment and its handling process
CN104259037A (en) Paint mist collecting and purifying device of paint spray booth
CN208449008U (en) A kind of combined type organic waste-gas purification and recyclable device
CN101987274B (en) A device and method for enhancing the purification of organic waste gas by using water vapor
CN204018101U (en) A kind of paint spray booth coating cloud collection and purification device
CN104390293A (en) Hazy air treatment device
KR101982374B1 (en) Process and device for treating volatile organic compound
CN107774063A (en) Renewable circulating liquid formula air cleaning unit and purification method
CN103961997B (en) A kind of ammonium metavanadate roaster gives off the recovery process of tail gas
CN203370434U (en) Washing type purification device
CN205613263U (en) Reation kettle tail gas processing apparatus
CN110841439A (en) Organic waste gas treatment system and treatment method thereof
CN104226072A (en) Washing type purification device
TWI539990B (en) Low energy consumption purification device
CN206823466U (en) Lacquer spraying waste gas processing equipment
CN207462969U (en) A kind of filtering and purifying for being used to handle industrial waste gas
CN106369707A (en) Air haze removal and humidify adjusting method
CN105013270B (en) A multi-stage wet method for removing PM2.5 from industrial tail gas
CN204138346U (en) A kind of medical center oxygen air-purification system
CN210186787U (en) A treatment facility for high temperature contains oil mist organic waste gas
CN207769485U (en) The structure of microcomponent in a kind of removing flue gas
CN106731443A (en) Reduce coal combustion flue gas CO2Trap the flue gas pretreatment system of energy consumption
CN208694662U (en) A kind of photooxidation catalytic waste gas processing unit
TWI538727B (en) Washable cleaning device

Legal Events

Date Code Title Description
C14 Grant of patent or utility model
GR01 Patent grant
CF01 Termination of patent right due to non-payment of annual fee

Granted publication date: 20140101

Termination date: 20210608

CF01 Termination of patent right due to non-payment of annual fee