CN202792481U - Multi-level layered heat exchange displacement efficient water heater - Google Patents
Multi-level layered heat exchange displacement efficient water heater Download PDFInfo
- Publication number
- CN202792481U CN202792481U CN201220477779.2U CN201220477779U CN202792481U CN 202792481 U CN202792481 U CN 202792481U CN 201220477779 U CN201220477779 U CN 201220477779U CN 202792481 U CN202792481 U CN 202792481U
- Authority
- CN
- China
- Prior art keywords
- water tank
- heat exchange
- water
- combustion chamber
- temperature
- Prior art date
- Legal status (The legal status is an assumption and is not a legal conclusion. Google has not performed a legal analysis and makes no representation as to the accuracy of the status listed.)
- Expired - Lifetime
Links
Images
Classifications
-
- Y—GENERAL TAGGING OF NEW TECHNOLOGICAL DEVELOPMENTS; GENERAL TAGGING OF CROSS-SECTIONAL TECHNOLOGIES SPANNING OVER SEVERAL SECTIONS OF THE IPC; TECHNICAL SUBJECTS COVERED BY FORMER USPC CROSS-REFERENCE ART COLLECTIONS [XRACs] AND DIGESTS
- Y02—TECHNOLOGIES OR APPLICATIONS FOR MITIGATION OR ADAPTATION AGAINST CLIMATE CHANGE
- Y02B—CLIMATE CHANGE MITIGATION TECHNOLOGIES RELATED TO BUILDINGS, e.g. HOUSING, HOUSE APPLIANCES OR RELATED END-USER APPLICATIONS
- Y02B30/00—Energy efficient heating, ventilation or air conditioning [HVAC]
Landscapes
- Heat-Pump Type And Storage Water Heaters (AREA)
Abstract
本实用新型提供了一种多级分层换热容积式高效热水器,至少包括燃烧室、水箱体、冷水进水口、热水出水口以及位于燃烧室内的燃烧器,燃烧室位于水箱体内的上部,水箱体内还设有高温排管导流换热板组、低温冷凝排管导流换热板组以及换热板烟气通道连接管组;所述的低温冷凝排管导流换热板组位于水箱体内的下部,低温冷凝排管导流换热板组的另一端通过烟道与水箱体固定且通向外界,烟道内设有抽排烟风机;所述的冷水进水口位于水箱体的下部,热水出水口位于水箱体的上部。该热水器在同等额定热负荷下,大大降低烟气排烟温度,提高整机工作热效率,同时还降低了温度维持热负荷,因此大大降低了使用成本,节约了能源消耗。
The utility model provides a multi-level layered heat exchange volumetric high-efficiency water heater, which at least includes a combustion chamber, a water tank, a cold water inlet, a hot water outlet and a burner located in the combustion chamber. The combustion chamber is located in the upper part of the water tank. , the water tank body is also equipped with a high-temperature exhaust pipe diversion heat exchange plate group, a low-temperature condensation exhaust pipe diversion heat exchange plate group, and a heat exchange plate flue gas channel connection pipe group; the low-temperature condensation exhaust pipe diversion heat exchange plate group Located in the lower part of the water tank, the other end of the low-temperature condensing pipe diversion heat exchange plate group is fixed to the water tank through the flue and leads to the outside world. A smoke exhaust fan is installed in the flue; the cold water inlet is located in the water tank. The bottom of the box body, the hot water outlet is located at the top of the water box body. Under the same rated heat load, the water heater can greatly reduce the exhaust gas temperature, improve the thermal efficiency of the whole machine, and also reduce the temperature maintenance heat load, thus greatly reducing the use cost and saving energy consumption.
Description
技术领域 technical field
本实用新型涉及一种燃气热水器,具体为一种燃气容积式高效热水器,尤其是一种能提高整机工作效率的多级分层换热容积式高效热水器。The utility model relates to a gas water heater, in particular to a gas volumetric high-efficiency water heater, in particular to a multi-level layered heat exchange volumetric high-efficiency water heater which can improve the working efficiency of the whole machine.
背景技术 Background technique
随着科学技术的不断发展,人们生活水平的日益改进,热水在人们日常生活中的需求大大增加,热水器、燃气热水器被人们广泛使用,尤其是燃气容积式热水器逐渐走进千家万户。他采用燃气的燃烧,对内胆中的水进行加热升温,但由于现有的燃气容积式热水器内胆换热面小,燃烧产生的高温烟气流程短,烟气排烟温度高,丧失部分热量不能充分利用,从而导致整机工作热效率低,而且温度维持热负荷偏高,因而产生一定的热能浪费。With the continuous development of science and technology and the improvement of people's living standards, the demand for hot water in people's daily life has greatly increased. Water heaters and gas water heaters are widely used by people, especially gas volumetric water heaters have gradually entered thousands of households. He uses gas combustion to heat up the water in the tank, but because the existing gas volumetric water heater has a small heat exchange surface, the high-temperature flue gas flow generated by combustion is short, and the flue gas exhaust temperature is high, and some parts are lost. The heat cannot be fully utilized, resulting in low thermal efficiency of the whole machine, and the temperature maintenance heat load is high, thus generating a certain amount of waste of heat energy.
发明内容 Contents of the invention
本实用新型提供了一种多级分层换热容积式高效热水器,解决了上述背景技术中的不足,该热水器在同等额定热负荷下,大大降低烟气排烟温度,提高整机工作热效率,同时还降低了温度维持热负荷,因此大大降低了使用成本,节约了能源消耗。The utility model provides a multi-level layered heat exchange volumetric high-efficiency water heater, which solves the above-mentioned deficiencies in the background technology. Under the same rated heat load, the water heater can greatly reduce the exhaust gas temperature and improve the thermal efficiency of the whole machine. At the same time, it also reduces the temperature maintenance heat load, thus greatly reducing the use cost and saving energy consumption.
实现本实用新型上述目的所采用的技术方案为:The technical scheme adopted to realize the above-mentioned purpose of the utility model is:
一种多级分层换热容积式高效热水器,至少包括燃烧室、水箱体、冷水进水口、热水出水口以及位于燃烧室内的燃烧器,燃烧室位于水箱体内的上部,水箱体内还设有高温排管导流换热板组、低温冷凝排管导流换热板组以及换热板烟气通道连接管组,所述的高温排管导流换热板组位于水箱体的上部,且与燃烧室的出气口相连接;所述的低温冷凝排管导流换热板组位于水箱体内的下部,且其一端通过换热板烟气通道连接管组与高温排管导流换热板组连通,低温冷凝排管导流换热板组的另一端通过烟道与水箱体固定且通向外界,烟道内设有抽排烟风机;所述的冷水进水口位于水箱体的下部,热水出水口位于水箱体的上部。A multi-stage layered heat exchange volumetric high-efficiency water heater at least includes a combustion chamber, a water tank body, a cold water inlet, a hot water outlet, and a burner located in the combustion chamber. The combustion chamber is located in the upper part of the water tank body. There are high-temperature pipe diversion heat exchange plate group, low-temperature condensation pipe diversion heat exchange plate group and heat exchange plate flue gas channel connection pipe group, and the high-temperature pipe diversion heat exchange plate group is located on the upper part of the water tank , and is connected with the gas outlet of the combustion chamber; the low-temperature condensing exhaust pipe diversion heat exchange plate group is located in the lower part of the water tank, and one end of it is connected to the high-temperature exhaust pipe diversion pipe group through the flue gas channel of the heat exchange plate The hot plate group is connected, and the other end of the low-temperature condensing pipe diversion heat exchange plate group is fixed with the water tank through the flue and leads to the outside world. A smoke exhaust fan is installed in the flue; the cold water inlet is located in the water tank The lower part of the body, the hot water outlet is located at the top of the water tank body.
所述的水箱体的底部设有清污孔。The bottom of the water tank is provided with cleaning holes.
所述的燃烧室上设有空气导流罩以及燃气电磁阀。The combustion chamber is provided with an air guide cover and a gas solenoid valve.
所述的水箱体的外壁上设有保温层,保温层上设有热水器外壳。The outer wall of the water tank is provided with an insulating layer, and the outer wall of the water tank is provided with a water heater shell.
本实用新型提供的多级分层换热容积式高效热水器有以下优点:为了积极响应政府的节能政策,适应社会和市场的需求,本实用新型所提供的热水器将燃烧室产生的高温烟气由上向下排放,由于水箱内的水在加热时,热水位于水箱上层,冷水位于水箱下层,同时冷水进水口也位于水箱的下部,因此高温烟气在从水箱内内排出的过程中能够充分的被冷水冷凝,将其自身的热量传递给冷水,这样以来不仅降低了能源的浪费,同时还能够对水箱底部的水进行预加热。按照国际通用低热值计算法计算,本实用新型所提供的热水器的热效率高达120%。The multi-level layered heat exchange volumetric high-efficiency water heater provided by the utility model has the following advantages: In order to actively respond to the government's energy-saving policy and meet the needs of the society and the market, the water heater provided by the utility model converts the high-temperature flue gas produced by the combustion chamber into Discharge from top to bottom, because when the water in the water tank is heated, the hot water is located in the upper layer of the water tank, the cold water is located in the lower layer of the water tank, and the cold water inlet is also located in the lower part of the water tank, so the high-temperature flue gas can be fully discharged from the water tank. It is condensed by the cold water and transfers its own heat to the cold water, which not only reduces the waste of energy, but also preheats the water at the bottom of the water tank. Calculated according to the international common low calorific value calculation method, the thermal efficiency of the water heater provided by the utility model is as high as 120%.
附图说明 Description of drawings
图1为本实用新型提供的多级分层换热容积式高效热水器的结构示意图;Fig. 1 is the structural representation of the multi-stage layered heat exchange volumetric high-efficiency water heater provided by the utility model;
图2为图1的俯视图;Fig. 2 is the top view of Fig. 1;
图3为图1的左视图;Fig. 3 is the left view of Fig. 1;
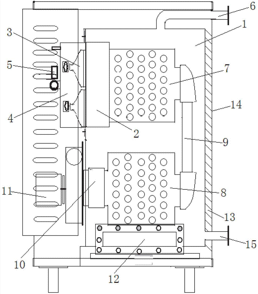
图中:1-水箱体,2-燃烧室,3-燃烧器,4-空气导流罩,5-燃气电磁阀,6-热水出水口,7-高温排管导流换热板组,8-低温冷凝排管导流换热板组,9-换热板烟气通道连接管组,10-烟道,11-抽排烟风机,12-清污孔,13-保温层,14-热水器外壳,15-冷水进水口。In the figure: 1-water tank body, 2-combustion chamber, 3-burner, 4-air guide cover, 5-gas solenoid valve, 6-hot water outlet, 7-high temperature pipe diversion heat exchange plate group , 8- low-temperature condensing exhaust pipe diversion heat exchange plate group, 9- heat exchange plate flue gas channel connection pipe group, 10- flue, 11- smoke exhaust fan, 12- cleaning hole, 13- insulation layer, 14 - water heater housing, 15 - cold water inlet.
具体实施方式 Detailed ways
下面结合附图对本实用新型做详细具体的说明。Below in conjunction with accompanying drawing, the utility model is described in detail.
本实用新型提供的多级分层换热容积式高效热水器的结构如图1、图2及图3所示,至少包括燃烧室2、水箱体1、冷水进水口15、热水出水口6以及位于燃烧室2内的燃烧器3。燃烧室2位于水箱体1的上部,燃烧室2内的燃烧器3与燃气管道连接,燃气在燃烧室2内燃烧产生热量对水加热,燃烧室2内设有空气导流罩4以保证燃烧所需氧气的供给,燃气管道上安装有燃气电磁阀5。The structure of the multi-stage layered heat exchange volumetric high-efficiency water heater provided by the utility model is shown in Figure 1, Figure 2 and Figure 3, and at least includes a combustion chamber 2, a water tank body 1, a
水箱体1内还设有高温排管导流换热板组7、低温冷凝排管导流换热板组8以及换热板烟气通道连接管组9。所述的高温排管导流换热板组7位于水箱体1的上部,且与燃烧室2的出气口相连接,燃烧器3所产生的烟气由出气口进入高温排管导流换热板组7内对水箱内的水进行加热。低温冷凝排管导流换热板组8位于水箱体内的下部,且其一端通过换热板烟气通道连接管组9与高温排管导流换热板组7连通,燃烧器3所产生的烟气通过高温排管导流换热板组7后由换热板烟气通道连接管组9进入低温冷凝排管导流换热板组内8,由于低温冷凝排管导流换热板组9位于水箱体的下部,且水在加热过程中冷水位于下部,因此烟气在低温冷凝排管导流换热板组8内被冷水冷凝,低温冷凝排管导流换热板组8的另一端通过烟道10与水箱体1固定且通向外界,烟道10内设有抽排烟风机11,抽排烟风机11将冷却后的烟气从低温冷凝排管导流换热板组8中抽出。The water tank body 1 is also provided with a high-temperature exhaust pipe diversion heat
所述的冷水进水口15位于水箱体1的下部,热水出水口6位于水箱体1的上部。水箱体1的外壁上还设有保温层13用来保持水箱内的水温,保温层13上还设有热水器外壳14。The
水箱体1在长期使用过程中水垢会沉积在水箱体的底部,因此水箱体1的底部设有清污孔12。Scale will be deposited on the bottom of the water tank body during long-term use of the water tank body 1 , so the bottom of the water tank body 1 is provided with a
本实用新型所提供的多级分层换热容积式高效热水器的工作原理如下:热水器将燃烧室产生的高温烟气由上向下排放,由于水箱内的水在加热时,热水位于水箱上层,冷水位于水箱下层,同时冷水进水口也位于水箱的下部,因此高温烟气在从水箱内内排出的过程中能够充分的被冷水冷凝,将其自身的热量传递给冷水,这样以来不仅降低了能源的浪费,同时还能够对水箱底部的水进行预加热。按照国际通用低热值计算法计算,本实用新型所提供的热水器的热效率高达120%。The working principle of the multi-stage layered heat exchange volumetric high-efficiency water heater provided by the utility model is as follows: the water heater discharges the high-temperature flue gas generated in the combustion chamber from top to bottom, and when the water in the water tank is heated, the hot water is located on the upper layer of the water tank , the cold water is located in the lower layer of the water tank, and the cold water inlet is also located in the lower part of the water tank, so the high-temperature flue gas can be fully condensed by the cold water in the process of being discharged from the water tank, and its own heat is transferred to the cold water. Waste of energy while still being able to preheat the water at the bottom of the tank. Calculated according to the international common low calorific value calculation method, the thermal efficiency of the water heater provided by the utility model is as high as 120%.
Claims (4)
Priority Applications (1)
| Application Number | Priority Date | Filing Date | Title |
|---|---|---|---|
| CN201220477779.2U CN202792481U (en) | 2012-09-19 | 2012-09-19 | Multi-level layered heat exchange displacement efficient water heater |
Applications Claiming Priority (1)
| Application Number | Priority Date | Filing Date | Title |
|---|---|---|---|
| CN201220477779.2U CN202792481U (en) | 2012-09-19 | 2012-09-19 | Multi-level layered heat exchange displacement efficient water heater |
Publications (1)
| Publication Number | Publication Date |
|---|---|
| CN202792481U true CN202792481U (en) | 2013-03-13 |
Family
ID=47819735
Family Applications (1)
| Application Number | Title | Priority Date | Filing Date |
|---|---|---|---|
| CN201220477779.2U Expired - Lifetime CN202792481U (en) | 2012-09-19 | 2012-09-19 | Multi-level layered heat exchange displacement efficient water heater |
Country Status (1)
| Country | Link |
|---|---|
| CN (1) | CN202792481U (en) |
Cited By (3)
| Publication number | Priority date | Publication date | Assignee | Title |
|---|---|---|---|---|
| CN106595050A (en) * | 2017-01-20 | 2017-04-26 | 武汉见金节能技术研发有限公司 | Fuel gas energy-saving water boiler |
| CN106610129A (en) * | 2017-01-20 | 2017-05-03 | 武汉见金节能技术研发有限公司 | Special heat storage gas water heater for dish washing machine |
| CN116592511A (en) * | 2023-04-14 | 2023-08-15 | 广东欧思曼节能设备有限公司 | High-efficiency gas positive-displacement water heater |
-
2012
- 2012-09-19 CN CN201220477779.2U patent/CN202792481U/en not_active Expired - Lifetime
Cited By (4)
| Publication number | Priority date | Publication date | Assignee | Title |
|---|---|---|---|---|
| CN106595050A (en) * | 2017-01-20 | 2017-04-26 | 武汉见金节能技术研发有限公司 | Fuel gas energy-saving water boiler |
| CN106610129A (en) * | 2017-01-20 | 2017-05-03 | 武汉见金节能技术研发有限公司 | Special heat storage gas water heater for dish washing machine |
| CN116592511A (en) * | 2023-04-14 | 2023-08-15 | 广东欧思曼节能设备有限公司 | High-efficiency gas positive-displacement water heater |
| CN116592511B (en) * | 2023-04-14 | 2023-10-20 | 广东欧思曼节能设备有限公司 | High-efficiency gas positive-displacement water heater |
Similar Documents
| Publication | Publication Date | Title |
|---|---|---|
| CN201255417Y (en) | Flue condensation economizer | |
| CN102330966B (en) | Energy-saving heat-supplying device of condensation steam boiler | |
| CN201078722Y (en) | Condensing type high-efficiency gas positive displacement water heater | |
| CN202229164U (en) | Condensing type steam boiler energy-saving heating device | |
| CN202792481U (en) | Multi-level layered heat exchange displacement efficient water heater | |
| CN208398148U (en) | A kind of integrated large stove of waste heat conversion | |
| CN205579720U (en) | Energy saving and emission reduction's gas hanging stove | |
| CN201748384U (en) | Steam generator device and stove waste heat recycling and energy-saving system | |
| CN207196952U (en) | A kind of combustion gas bearing hot water condenses low nitrogen boiler | |
| CN103791513B (en) | A kind of dimethyl ether gas-fired boiler energy-saving efficient carburator | |
| CN2758594Y (en) | Heat exchange boiler of fuel oil gas phase converting to vacuum | |
| CN201611167U (en) | Smoke tube heat exchanger of gas water heater | |
| CN201522104U (en) | Condensing built-in heat exchange pressureless boiler | |
| CN201680592U (en) | Water temperature preheating device of gas water heater | |
| CN205579623U (en) | Condensing air preheating flue gas waste heat recovery device | |
| CN204301287U (en) | Double water jacket power economized boiler | |
| CN204943862U (en) | A kind of gasifier section | |
| CN204678299U (en) | A kind of steam generator | |
| CN205939667U (en) | Boiler heating supply system | |
| CN203159555U (en) | Improved energy-saving coal gasification furnace | |
| CN204693795U (en) | A kind of vertical boiler with smoke heat replacing device | |
| CN2698095Y (en) | Edible mushroom steam sterilizing energy-saving device | |
| CN201724313U (en) | High efficient energy-saving combustion gas heating stove | |
| CN203274250U (en) | Inverted condensing gas water heater with stainless steel interlayer | |
| CN201582790U (en) | Steam boiler flue residual heat utilizing device |
Legal Events
| Date | Code | Title | Description |
|---|---|---|---|
| C14 | Grant of patent or utility model | ||
| GR01 | Patent grant | ||
| CX01 | Expiry of patent term |
Granted publication date: 20130313 |
|
| CX01 | Expiry of patent term |
