CN202648015U - 一种间接式太阳能辅助空气源热泵辐射供暖系统 - Google Patents
一种间接式太阳能辅助空气源热泵辐射供暖系统 Download PDFInfo
- Publication number
- CN202648015U CN202648015U CN 201220052449 CN201220052449U CN202648015U CN 202648015 U CN202648015 U CN 202648015U CN 201220052449 CN201220052449 CN 201220052449 CN 201220052449 U CN201220052449 U CN 201220052449U CN 202648015 U CN202648015 U CN 202648015U
- Authority
- CN
- China
- Prior art keywords
- stop valve
- input
- copper pipe
- water
- pipe stop
- Prior art date
- Legal status (The legal status is an assumption and is not a legal conclusion. Google has not performed a legal analysis and makes no representation as to the accuracy of the status listed.)
- Expired - Fee Related
Links
- 238000010438 heat treatment Methods 0.000 title claims abstract description 54
- XLYOFNOQVPJJNP-UHFFFAOYSA-N water Substances O XLYOFNOQVPJJNP-UHFFFAOYSA-N 0.000 claims abstract description 106
- RYGMFSIKBFXOCR-UHFFFAOYSA-N Copper Chemical compound [Cu] RYGMFSIKBFXOCR-UHFFFAOYSA-N 0.000 claims description 102
- 229910052802 copper Inorganic materials 0.000 claims description 102
- 239000010949 copper Substances 0.000 claims description 102
- YCKRFDGAMUMZLT-UHFFFAOYSA-N Fluorine atom Chemical compound [F] YCKRFDGAMUMZLT-UHFFFAOYSA-N 0.000 claims description 29
- 229910052731 fluorine Inorganic materials 0.000 claims description 29
- 239000011737 fluorine Substances 0.000 claims description 29
- 239000003507 refrigerant Substances 0.000 claims description 16
- 230000008676 import Effects 0.000 claims description 9
- 238000009413 insulation Methods 0.000 claims description 4
- 239000007788 liquid Substances 0.000 claims description 4
- 230000005619 thermoelectricity Effects 0.000 claims description 4
- 239000012774 insulation material Substances 0.000 claims description 2
- 238000003466 welding Methods 0.000 claims description 2
- 230000005855 radiation Effects 0.000 abstract description 4
- 238000005516 engineering process Methods 0.000 abstract description 3
- 230000003750 conditioning effect Effects 0.000 abstract 2
- 239000012530 fluid Substances 0.000 abstract 1
- 238000005265 energy consumption Methods 0.000 description 7
- 238000004378 air conditioning Methods 0.000 description 4
- 238000001816 cooling Methods 0.000 description 4
- 238000010586 diagram Methods 0.000 description 3
- 125000004122 cyclic group Chemical group 0.000 description 2
- 230000007423 decrease Effects 0.000 description 2
- 238000004134 energy conservation Methods 0.000 description 2
- 238000009434 installation Methods 0.000 description 2
- 238000004321 preservation Methods 0.000 description 2
- 230000009897 systematic effect Effects 0.000 description 2
- 238000010521 absorption reaction Methods 0.000 description 1
- 230000009286 beneficial effect Effects 0.000 description 1
- 238000007664 blowing Methods 0.000 description 1
- 239000003034 coal gas Substances 0.000 description 1
- 230000005494 condensation Effects 0.000 description 1
- 238000009833 condensation Methods 0.000 description 1
- 230000002950 deficient Effects 0.000 description 1
- 230000000694 effects Effects 0.000 description 1
- 238000002474 experimental method Methods 0.000 description 1
- 239000012467 final product Substances 0.000 description 1
- 239000008236 heating water Substances 0.000 description 1
- 238000000034 method Methods 0.000 description 1
- 230000001172 regenerating effect Effects 0.000 description 1
Images
Landscapes
- Other Air-Conditioning Systems (AREA)
Abstract
本实用新型提出一种间接式太阳能辅助空气源热泵辐射供暖系统,主要应用于寒冷及严寒地区小型办公类型建筑的热泵型空调系统,其特征在于包括两个环路系统,即太阳能水循环环路和制冷剂循环环路,系统涉及太阳能集热装置、热泵装置、氟水板式换热器、辐射换热毛细管网、空调器及循环水泵。本实用新型的关键技术在于增加了氟水板式换热器和太阳能集热装置,通过氟水板式换热器把太阳能集热器收集的热量向热泵传递,可以解决空气源热泵在室外蒸发器结霜严重的情况下不能正常运行的问题,也解决了太阳能集热器的热水直接供暖水温过低及热量不足的问题。
Description
技术领域
本发明属于热泵系统技术领域,是一种充分利用太阳能、提高机组制热系数的节能空气源热泵空调系统。
背景技术
随着能源形式的日趋紧张,节能成为各个行业的重要任务。而占社会总能耗比例较大的建筑能耗成为节能的主要部分之一,其中空调供暖能耗占建筑能耗的80%左右,是建筑能耗的主要组成部分。因此,节约空调供暖能耗是节能减排的重要环节。
目前,太阳能结合地源热泵、空气源热泵及水源热泵的节能措施已经开始应用,并且取得了一定的成果。其中,太阳能辅助空气源热泵辐射采暖的系统正逐渐被人们重视,对于此类系统,提高太阳能的利用率,降低机组能耗,保证循环水的温度一直是该系统的难点,主要原因在于:当太阳能集热器中水温较高时,集热效率下降,太阳能的利用率降低;冬季,当室外空气温度较低时,室外换热器结霜严重,空气源热泵很难在室外空气中吸取热量,导致热泵机组运行制热系数较低,能耗升高。因此,传统的太阳能直接加热循环水辅助空气源热泵采暖系统难以充分利用太阳能、提高机组效率及保证循环水温度。
作为太阳能辅助空气源热泵辐射采暖方式,国内学者提出了一些新的系统,并进行了实验研究。《煤气与热力》的《空气源热泵辅助太阳能毛细管辐射供暖系统》,在其系统中,太阳能集热器和热泵共用一个蓄热水箱,由太阳能集热器和热泵直接加热水箱中的水,供采暖使用。该系统中太阳能集热器直接加热循环水进行采暖,集热效率较低,大大降低了太阳能的利用率,且空气源热泵机组的制热效率较低。《上海铁道科技》的《太阳能中央热水系统辅助热源空气源热泵的配置》;天津大学陈雁的硕士学位论文《太阳能辅助空气源热泵供暖实验和模拟研究》,在其系统中,太阳能集热器直接加热室外空气,加热的室外空气再与蒸发器换热。该方法提高了室外空气的温度,有利于提高机组的制热效率,却无法蓄存多于的热量,造成太阳能的利用率不高,且空气的比热较小,运行工况缺乏稳定性。
相对于传统的太阳能结合空气源热泵系统,间接式太阳能辅助空气源热泵辐射供暖节能系统采用了和室外蒸发器并联一个氟水板式换热器,室内侧空调器与壁挂铜毛细管网并联向室内供暖。该系统可以充分利用太阳能,提高了集热管的集热效率,解决空气源热泵机组冬季结霜与制热系数偏低的问题。
该系统主要适用于寒冷地区的办公建筑的冬季采暖和夏季供冷,在冬季的白天,当室外空气温度较低时,室外蒸发器结霜严重,导致机组制热系数大幅下降,严重的还可以导致机组停机保护,无法运行。此时,由太阳能集热器向热泵机组提供热量,太阳能集热器蓄积的热量通过氟水板式换热器与制冷剂换热。即提高了太阳能集热器的集热效率,又提高了机组的制热系数,节约了高品位电能,对环境没有任何负面影响。对于室内侧来说,采用了铜毛细管网进行辐射采暖,降低了冷凝温度和压力,减少了压缩机功耗,提高了机组的制热系数,同时,也提高了室内采暖舒适度。因此,该系统在充分利用可再生能源——太阳能的同时,也解决了传统空气源热泵在冬季运行时突出的问题,并优化了机组的运行工况,提高了机组的制热系数,节约了高品位电能。
发明内容
本发明的目的在于解决传统太阳能辅助空气源热泵采暖系统存在的如:太阳能利用率低、集热管效率低、热泵机组制热系数低的问题,提出了一种间接式太阳能辅助空气源热泵辐射供暖节能系统。系统特征在于冬季采用氟水板式换热器与室外蒸发器并联,室内换热器采用铜质毛细管网与空调器并联。该发明是适合于寒冷地区办公类型建筑的空气源热泵系统,系统可以满足办公建筑夏季供冷、冬季采暖及全年供应热水的需求。
技术方案:本发明为一种间接式太阳能辅助空气源热泵辐射供暖系统,该节能系统由两个环路组成:太阳能水循环环路和制冷剂循环环路。其中太阳能水循环环路采用PPR管道连接。制冷剂循环环路采用铜管连接,连接的铜管作保温处理,保温层采用30mm厚的橡塑绝热保温材料。
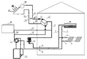
太阳能水循环环路中,集热管(23)的输出端接集热水箱(34)的输入端,集热水箱(34)的输出端接水管截止阀二(22)的输入端,水管截止阀二(22)的输出端接管道循环水泵(17)的输入端,管道循环水泵(17)的输出端接氟水板式换热器(15)的循环水进口(29),氟水板式换热器(15)的循环水出口(30)接流量计(20)的输入端,流量计(20)的输出端接水管截止阀一(21)的输入端,水管截止阀一(21)的输出端接集热管(23)的输入端,在氟水板式换热器(15)进出口分别安装热电偶四(19)和热电偶三(18);
制冷剂循环环路中,压缩机(1)的输出端接四通换向阀(2)的输入端,四通换向阀(2)的输出端接铜管截止阀一(4)的输入端和铜管截止阀三(6)的输入端,铜管截止阀一(4)输出端连接铜毛细管网(3)输入端,铜毛细管网(3)的输出端接铜管截止阀二(5)的输入端,铜管截止阀二(5)的输出端与铜管截止阀四(7)的输出端都接入节流阀(10)的输入端,铜管截止阀三(6)的输出端接空调器(35)的输入端,空调器(35)的输出端接铜管截止阀四(7)的输入端,其中,铜毛细管网(3)与空调器(35)并联,节流阀(10)的输出端接铜管截止阀五(11)的输入端和铜管截止阀七(13)的输入端,铜管截止阀五(11)的输出端接氟水板式换热器(15)的制冷剂进口(27),铜管截止阀七(13)的输出端接室外换热器(16)的输入端,氟水板式换热器(15)的制冷剂出口(28)的输出端接铜管截止阀六(12)的输入端,室外换热器(16)的输出端接铜管截止阀八(14)的输入端,氟水板式换热器(15)和室外换热器(16)并联,铜管截止阀六(12)的输出端与铜管截止阀八(14)的输出端都接四通换向阀(2)的输入端,四通换向阀(2)的输出端接压缩机(1)的输入端,在空调器(35)与铜毛细管网(3)并联的进出口总管上分别安装热电偶一(8)和热电偶二(9)。
铜毛细管网(3)为异侧同程连接方式,每根毛细管(33)长度为2m,弯成S形,并排连接到φ12mm的供液管(31)和φ12mm的回液管(32)上,两端采用焊接方式,毛细管(33)采用φ3mm的铜管制作,铜毛细管网(3)与室内的空调器(35)用φ10mm等径三通并联连接。
集热管(23)采用纵向排列,集热管(23)与地面成60o角,集热管(23)上端和下端分别连接分、集水器,水从下侧流进,上侧流出。
(一)冬季运行工况:1.在白天室外空气温度高于4℃时,太阳能蓄热系统中的水泵不开,铜管截止阀五(11)和铜管截止阀六(12)关闭,制冷剂从压缩机出来直接进入室内空调器或铜毛细管网供热,释放热量后的高压液态制冷剂经过节流阀进入室外蒸发器吸热。由于室外空气温度高于4℃,蒸发器盘管结霜不会严重,机组的效率下降不太明显,此时,机组处于高效模式运行;2.当白天室外空气温度低于4℃时,室外蒸发器结霜严重,蒸发器结霜后与空气的换热效率大大降低,机组制热系数COP也会大大降低,运行偏离额定工况,导致机组停机保护,严重的会损坏压缩机组或管件设备。此时关闭室外蒸发器,启用太阳能蓄热系统,即打开铜管截止阀五(11)和铜管截止阀六(12),关闭铜管截止阀七(13)和铜管截止阀八(14),启动循环水泵,使太阳能集热系统工作,系统中的循环水在氟水板式换热器(15)中与制冷剂换热,其中,氟水板式换热器(15)为2.0匹标准异侧换热器,循环水管连接φ20mm的PPR管,连接方式为卡套活接。只要太阳能系统中水进入氟水板式换热器时不低于12℃,机组就处于高效运行模式。对于太阳能加热循环水直接供地板采暖的系统,热水温度要达到40℃左右。而对于本系统,太阳能集热系统把水温加热到12℃即可,这样就大大提高了集热管的集热效率,也提高了太阳能的利用率,且压缩机组也处于高效运行模式。当制冷剂经过氟水板式换热器时,关闭铜管截止阀三(6)和铜管截止阀四(7)室内侧制冷剂只经过铜毛细管网。因为,辐射采暖所要求的制冷剂温度低于室内空调器中制冷剂的温度,适当降低毛细管网中制冷剂的温度可以提高制热系数,并有利于提高机组的运行效率。(二)夏季运行工况:打开铜管截止阀七(13)和铜管截止阀八(14),关闭铜管截止阀五(11)和铜管截止阀六(12),制冷剂从压缩机出来,通过四通变相阀,进入室外冷凝器(16)制冷剂在室外冷凝器降温后进入节流阀,从节流阀进入室内空调器或铜毛细管网,然后,制冷剂流回压缩机,完成一个循环。在供冷季节,室内空调器与铜毛细管网并联,室内空调器或铜毛细管网都可以运行,但不能同时运行,即:1关闭铜管截止阀三(6)和铜管截止阀四(7),打开铜管截止阀一(4)和铜管截止阀二(5);2关闭铜管截止阀一(4)和铜管截止阀二(5),打开铜管截止阀三(6)和铜管截止阀四(7)。
有益效果
本发明对比已有技术具有以下创新点:
(1) 对于室外侧,与传统的太阳能热水直接供地板采暖系统相比,本系统把太阳能集热系统作为室外蒸发器的间接辅助热源,其特征在于增加了氟水板式换热器作为间接换热设备;
(2) 对于室内侧,传统的空调系统只有室内空调器一个设备,本系统增加了室内铜毛细管网作为供冷和供热的设备,采用铜毛细管网和室内空调器并联连接的方式。
本发明对比已有技术具有以下显著优点:
(1) 由于采用了氟水板式换热器作为间接换热设备,太阳能供水温度由原来的40℃降为目前的12℃,太阳能集热效率提高了30%,大大增加了太阳能的利用率;
(2) 当冬季采用太阳能集热器的循环水作为低温热源时,循环水的平均温度为9.5℃;采用空气源作为低温热源时,空气的平均温度约为-1℃。因此,采用太阳能集热器的循环水作为低温热源的运行模式,低温热源的温度提高了10.5℃,热泵机组的制热系数提高了20%;
(3) 室内采用铜毛细管网进行辐射换热,传统的室内空调器送风方式吹风感较强,舒适性差,采用辐射换热方式显著提高了室内的热舒适度。
附图说明
图1为本发明的系统原理图
图中:1压缩机,2四通换向阀,3铜毛细管网,4铜管截止阀一,5铜管截止阀二,6铜管截止阀三,7铜管截止阀四,8热电偶一,9热电偶二,10节流阀,11铜管截止阀五,12铜管截止阀六,13铜管截止阀七,14铜管截止阀八,15氟水板式换热器,16室外换热器,17管道循环水泵,18热电偶三,19热电偶四,20流量计,21水管截止阀一,22水管截止阀二,23集热管,34集热水箱,35空调器
图2为氟水板式换热器示意图
图中:27制冷剂进口,28制冷剂出口,29循环水进口,30循环水出口
图3为室内铜毛细管网结构示意图
图中:31供液管,32回液管,33毛细管
[0013]具体实施方式
参照附图, 一种间接式太阳能辅助空气源热泵辐射供暖系统由两个环路组成,太阳能水循环环路的连接:集热管23的出口与集热水箱34、水管截止阀二22、管道循环水泵17连接后,与氟水板式换热器15的循环水进口29连接,循环水出口30与流量计20、水管截止阀一21的一端连接,水管截止阀一21的另一端与集热管23的进口连接,其中氟水板式换热器15的循环水进口、循环水出口分别安装热电偶四19和热电偶三18,由此完成了太阳能水循环环路各装置的安装。
制冷剂循环环路的连接:压缩机1的出口连接四通换向阀2,四通换向阀经过铜毛细管网3和空调器35与节流阀10的一端连接,其中,铜毛细管网3和空调器35并联连接,且在铜毛细管网3和空调器35的进出口分别安装铜管截止阀一4、铜管截止阀二5和铜管截止阀三6、铜管截止阀四7,节流阀10的另一端经过氟水板式换热器15和室外换热器16后与四通换向阀2连接,其中,氟水板式换热器15和室外换热器16并联连接,且在氟水板式换热器15和室外换热器16的进出口分别安装铜管截止阀五11、铜管截止阀六12和铜管截止阀七13、铜管截止阀八14,最后四通换向阀2与压缩机1的进口连接,并在空调器(35)与铜毛细管网(3)并联的进出口总管上分别安装热电偶一(8)和热电偶二(9),由此完成了制冷剂循环环路的各装置的安装。
Claims (6)
1.一种间接式太阳能辅助空气源热泵辐射供暖系统,其特征在于包括两个环路,即太阳能水循环环路和制冷剂循环环路:
(一)太阳能水循环环路中,集热管(23)的输出端接集热水箱(34)的输入端,集热水箱(34)的输出端接水管截止阀二(22)的输入端,水管截止阀二(22)的输出端接管道循环水泵(17)的输入端,管道循环水泵(17)的输出端接氟水板式换热器(15)的循环水进口(29),氟水板式换热器(15)的循环水出口(30)接流量计(20)的输入端,流量计(20)的输出端接水管截止阀一(21)的输入端,水管截止阀一(21)的输出端接集热管(23)的输入端,在氟水板式换热器(15)进出口分别安装热电偶四(19)和热电偶三(18);
(二)制冷剂循环环路中,压缩机(1)的输出端接四通换向阀(2)的输入端,四通换向阀(2)的输出端接铜管截止阀一(4)的输入端和铜管截止阀三(6)的输入端,铜管截止阀一(4)输出端连接铜毛细管网(3)输入端,铜毛细管网(3)的输出端接铜管截止阀二(5)的输入端,铜管截止阀二(5)的输出端与铜管截止阀四(7)的输出端都接入节流阀(10)的输入端,铜管截止阀三(6)的输出端接空调器(35)的输入端,空调器(35)的输出端接铜管截止阀四(7)的输入端,其中,铜毛细管网(3)与空调器(35)并联,节流阀(10)的输出端接铜管截止阀五(11)的输入端和铜管截止阀七(13)的输入端,铜管截止阀五(11)的输出端接氟水板式换热器(15)的制冷剂进口(27),铜管截止阀七(13)的输出端接室外换热器(16)的输入端,氟水板式换热器(15)的制冷剂出口(28)的输出端接铜管截止阀六(12)的输入端,室外换热器(16)的输出端接铜管截止阀八(14)的输入端,氟水板式换热器(15)和室外换热器(16)并联,铜管截止阀六(12)的输出端与铜管截止阀八(14)的输出端都接四通换向阀(2)的输入端,四通换向阀(2)的输出端接压缩机(1)的输入端,在空调器(35)与铜毛细管网(3)并联的进出口总管上分别安装热电偶一(8)和热电偶二(9)。
2.根据权利要求1中所述的一种间接式太阳能辅助空气源热泵辐射供暖系统,其特征在于所述的太阳能水循环环路采用PPR管连接。
3.根据权利要求1所述的一种间接式太阳能辅助空气源热泵辐射供暖系统,其特征在于所述集热管(23)采用纵向排列,集热管(23)与地面成60o角,集热管(23)上端和下端分别连接分、集水器,水从下侧流进,上侧流出。
4.根据权利要求1所述的一种间接式太阳能辅助空气源热泵辐射供暖系统,其特征在于所述氟水板式换热器(15)为2.0匹标准异侧换热器,循环水管连接φ20mm的PPR管,连接方式为卡套活接。
5.根据权利要求1所述的一种间接式太阳能辅助空气源热泵辐射供暖系统,其特征在于所述铜毛细管网(3)为异侧同程连接方式,每根毛细管(33)长度为2m,弯成S形,并排连接到φ12mm的供液管(31)和φ12mm的回液管(32)上,两端采用焊接方式,毛细管(33)采用φ3mm的铜管制作。
6.根据权利要求1所述的一种间接式太阳能辅助空气源热泵辐射供暖系统,其特征在于所述的制冷剂循环环路采用铜管连接,连接的铜管作保温处理,保温层采用30mm厚的橡塑绝热保温材料。
Priority Applications (1)
| Application Number | Priority Date | Filing Date | Title |
|---|---|---|---|
| CN 201220052449 CN202648015U (zh) | 2012-02-18 | 2012-02-18 | 一种间接式太阳能辅助空气源热泵辐射供暖系统 |
Applications Claiming Priority (1)
| Application Number | Priority Date | Filing Date | Title |
|---|---|---|---|
| CN 201220052449 CN202648015U (zh) | 2012-02-18 | 2012-02-18 | 一种间接式太阳能辅助空气源热泵辐射供暖系统 |
Publications (1)
| Publication Number | Publication Date |
|---|---|
| CN202648015U true CN202648015U (zh) | 2013-01-02 |
Family
ID=47417113
Family Applications (1)
| Application Number | Title | Priority Date | Filing Date |
|---|---|---|---|
| CN 201220052449 Expired - Fee Related CN202648015U (zh) | 2012-02-18 | 2012-02-18 | 一种间接式太阳能辅助空气源热泵辐射供暖系统 |
Country Status (1)
| Country | Link |
|---|---|
| CN (1) | CN202648015U (zh) |
Cited By (5)
| Publication number | Priority date | Publication date | Assignee | Title |
|---|---|---|---|---|
| CN103216895A (zh) * | 2013-04-17 | 2013-07-24 | 华北科技学院 | 一种空气源热泵辅助太阳能综合供暖空调系统 |
| CN105910200A (zh) * | 2016-03-30 | 2016-08-31 | 天津大学 | 带有相变蓄热材料地暖模块的双末端空气源热泵系统 |
| CN113983525A (zh) * | 2021-11-15 | 2022-01-28 | 三一筑工科技股份有限公司 | 供热系统、控制方法、控制装置、供热设备及存储介质 |
| CN114383188A (zh) * | 2022-03-24 | 2022-04-22 | 煤炭工业太原设计研究院集团有限公司 | 一种太阳能光热环路热管空调制热系统及其控制方法 |
| WO2022156237A1 (zh) * | 2021-01-21 | 2022-07-28 | 北京市京科伦工程设计研究院有限公司 | 一种基于辐射散热与辐射集热的冷热中央空调系统 |
-
2012
- 2012-02-18 CN CN 201220052449 patent/CN202648015U/zh not_active Expired - Fee Related
Cited By (7)
| Publication number | Priority date | Publication date | Assignee | Title |
|---|---|---|---|---|
| CN103216895A (zh) * | 2013-04-17 | 2013-07-24 | 华北科技学院 | 一种空气源热泵辅助太阳能综合供暖空调系统 |
| CN105910200A (zh) * | 2016-03-30 | 2016-08-31 | 天津大学 | 带有相变蓄热材料地暖模块的双末端空气源热泵系统 |
| CN105910200B (zh) * | 2016-03-30 | 2018-12-21 | 天津大学 | 带有相变蓄热材料地暖模块的双末端空气源热泵系统 |
| WO2022156237A1 (zh) * | 2021-01-21 | 2022-07-28 | 北京市京科伦工程设计研究院有限公司 | 一种基于辐射散热与辐射集热的冷热中央空调系统 |
| US12510258B2 (en) | 2021-01-21 | 2025-12-30 | Beijing Jingkelun Engineering Design and Research Institute Co., Ltd. | Radiation heat dissipation and radiation heat collection-based cold and hot central air conditioning system |
| CN113983525A (zh) * | 2021-11-15 | 2022-01-28 | 三一筑工科技股份有限公司 | 供热系统、控制方法、控制装置、供热设备及存储介质 |
| CN114383188A (zh) * | 2022-03-24 | 2022-04-22 | 煤炭工业太原设计研究院集团有限公司 | 一种太阳能光热环路热管空调制热系统及其控制方法 |
Similar Documents
| Publication | Publication Date | Title |
|---|---|---|
| CN101988775B (zh) | 太阳能-空气-地能多源双机热泵供热空调复合系统 | |
| CN102679624B (zh) | 一种太阳能与热源塔热泵复合式三联供空调系统 | |
| CN103925635B (zh) | 一种全天候太阳能供能系统 | |
| CN205351809U (zh) | 一种住宅用冷暖循环系统 | |
| CN103983042B (zh) | 一种太阳能室内冷热一体化系统 | |
| CN108870598B (zh) | 一种分离式热管蓄能空调系统 | |
| CN111156590B (zh) | 兼备制冷、供热及热水供应的太阳能-空气源热泵空调系统 | |
| CN201764752U (zh) | 太阳能空调和地源热泵耦合冷热联供系统 | |
| CN202648015U (zh) | 一种间接式太阳能辅助空气源热泵辐射供暖系统 | |
| CN106016825A (zh) | 太阳能、空气源热泵双热源三联供系统 | |
| CN106931674A (zh) | 一种太阳能与土壤源联合供能的双热源热泵及跨季节蓄能系统 | |
| CN103499163A (zh) | 一种直膨式太阳能热泵空调系统 | |
| CN102798181A (zh) | 一种间接式太阳能辅助空气源热泵辐射供暖系统 | |
| CN205245609U (zh) | 一种太阳能双源热泵供热采暖空调系统 | |
| CN202648021U (zh) | 热泵型空调与热水器能量转换装置 | |
| CN202613556U (zh) | 一种利用采暖末端免费供冷的地源热泵采暖系统 | |
| CN202057111U (zh) | 多功能空气源热水及空调热泵机组 | |
| CN201803419U (zh) | 集中式多联冷热源中央空调系统 | |
| CN103335451A (zh) | 一种太阳能-空气源复合热泵装置 | |
| CN103216895A (zh) | 一种空气源热泵辅助太阳能综合供暖空调系统 | |
| CN105509336A (zh) | 真空管式太阳能热泵热水系统 | |
| CN205783497U (zh) | 一种水蓄能设备 | |
| CN201514078U (zh) | 太阳能空气能组合供暖制冷装置 | |
| CN104075395B (zh) | 一种气流冷却器耦合相变暖气片的水空调系统 | |
| CN203431984U (zh) | 一种静音空调系统 |
Legal Events
| Date | Code | Title | Description |
|---|---|---|---|
| C14 | Grant of patent or utility model | ||
| GR01 | Patent grant | ||
| C17 | Cessation of patent right | ||
| CF01 | Termination of patent right due to non-payment of annual fee |
Granted publication date: 20130102 Termination date: 20140218 |