CN202511307U - 用于锅炉烟气余热回收的复合相变换热系统 - Google Patents
用于锅炉烟气余热回收的复合相变换热系统 Download PDFInfo
- Publication number
- CN202511307U CN202511307U CN2011204431662U CN201120443166U CN202511307U CN 202511307 U CN202511307 U CN 202511307U CN 2011204431662 U CN2011204431662 U CN 2011204431662U CN 201120443166 U CN201120443166 U CN 201120443166U CN 202511307 U CN202511307 U CN 202511307U
- Authority
- CN
- China
- Prior art keywords
- level
- heat exchanger
- change heat
- phase
- complex phase
- Prior art date
- Legal status (The legal status is an assumption and is not a legal conclusion. Google has not performed a legal analysis and makes no representation as to the accuracy of the status listed.)
- Expired - Fee Related
Links
- 239000003546 flue gas Substances 0.000 title claims abstract description 110
- UGFAIRIUMAVXCW-UHFFFAOYSA-N Carbon monoxide Chemical compound [O+]#[C-] UGFAIRIUMAVXCW-UHFFFAOYSA-N 0.000 title claims abstract description 109
- 150000001875 compounds Chemical class 0.000 title abstract description 13
- 239000002918 waste heat Substances 0.000 title abstract description 9
- 238000004064 recycling Methods 0.000 title abstract description 3
- 239000007789 gas Substances 0.000 claims abstract description 24
- 230000003009 desulfurizing effect Effects 0.000 claims abstract description 12
- 239000000126 substance Substances 0.000 claims description 36
- 239000003517 fume Substances 0.000 claims description 22
- 239000002131 composite material Substances 0.000 claims description 21
- 239000012530 fluid Substances 0.000 claims description 20
- 238000011084 recovery Methods 0.000 claims description 11
- 238000000034 method Methods 0.000 claims description 10
- IJGRMHOSHXDMSA-UHFFFAOYSA-N Atomic nitrogen Chemical compound N#N IJGRMHOSHXDMSA-UHFFFAOYSA-N 0.000 claims description 7
- 235000019504 cigarettes Nutrition 0.000 claims description 7
- 229910052757 nitrogen Inorganic materials 0.000 claims description 4
- 230000008878 coupling Effects 0.000 claims 1
- 238000010168 coupling process Methods 0.000 claims 1
- 238000005859 coupling reaction Methods 0.000 claims 1
- XLYOFNOQVPJJNP-UHFFFAOYSA-N water Substances O XLYOFNOQVPJJNP-UHFFFAOYSA-N 0.000 abstract description 35
- 238000005260 corrosion Methods 0.000 abstract description 24
- 230000007797 corrosion Effects 0.000 abstract description 20
- 238000009833 condensation Methods 0.000 abstract description 14
- 230000005494 condensation Effects 0.000 abstract description 14
- 230000001105 regulatory effect Effects 0.000 abstract description 6
- 239000000428 dust Substances 0.000 abstract description 3
- 230000008020 evaporation Effects 0.000 abstract 2
- 238000001704 evaporation Methods 0.000 abstract 2
- 230000007547 defect Effects 0.000 abstract 1
- 239000003921 oil Substances 0.000 description 44
- 239000003570 air Substances 0.000 description 37
- 238000010438 heat treatment Methods 0.000 description 33
- 239000002253 acid Substances 0.000 description 16
- 238000006477 desulfuration reaction Methods 0.000 description 11
- 239000000203 mixture Substances 0.000 description 11
- 239000000463 material Substances 0.000 description 10
- 235000014171 carbonated beverage Nutrition 0.000 description 8
- 238000001816 cooling Methods 0.000 description 8
- 230000000694 effects Effects 0.000 description 8
- 239000000779 smoke Substances 0.000 description 8
- 230000023556 desulfurization Effects 0.000 description 7
- 238000005516 engineering process Methods 0.000 description 6
- 239000002184 metal Substances 0.000 description 6
- 238000010276 construction Methods 0.000 description 5
- 230000008569 process Effects 0.000 description 5
- 229920006395 saturated elastomer Polymers 0.000 description 5
- 229910000975 Carbon steel Inorganic materials 0.000 description 4
- 241000196324 Embryophyta Species 0.000 description 4
- LFQSCWFLJHTTHZ-UHFFFAOYSA-N Ethanol Chemical compound CCO LFQSCWFLJHTTHZ-UHFFFAOYSA-N 0.000 description 4
- 238000010521 absorption reaction Methods 0.000 description 4
- 239000010962 carbon steel Substances 0.000 description 4
- 238000005265 energy consumption Methods 0.000 description 4
- 230000008901 benefit Effects 0.000 description 3
- 238000002485 combustion reaction Methods 0.000 description 3
- 239000004020 conductor Substances 0.000 description 3
- 239000007788 liquid Substances 0.000 description 3
- 230000010148 water-pollination Effects 0.000 description 3
- 241000219000 Populus Species 0.000 description 2
- 230000003416 augmentation Effects 0.000 description 2
- 238000009835 boiling Methods 0.000 description 2
- 239000003795 chemical substances by application Substances 0.000 description 2
- 230000001276 controlling effect Effects 0.000 description 2
- 235000019628 coolness Nutrition 0.000 description 2
- 230000006378 damage Effects 0.000 description 2
- 230000002950 deficient Effects 0.000 description 2
- 238000007599 discharging Methods 0.000 description 2
- 238000004134 energy conservation Methods 0.000 description 2
- 238000000605 extraction Methods 0.000 description 2
- 239000000446 fuel Substances 0.000 description 2
- 238000009434 installation Methods 0.000 description 2
- VNWKTOKETHGBQD-UHFFFAOYSA-N methane Chemical compound C VNWKTOKETHGBQD-UHFFFAOYSA-N 0.000 description 2
- 239000003643 water by type Substances 0.000 description 2
- NINIDFKCEFEMDL-UHFFFAOYSA-N Sulfur Chemical compound [S] NINIDFKCEFEMDL-UHFFFAOYSA-N 0.000 description 1
- 208000027418 Wounds and injury Diseases 0.000 description 1
- 239000012080 ambient air Substances 0.000 description 1
- -1 and in addition Substances 0.000 description 1
- 230000009286 beneficial effect Effects 0.000 description 1
- 210000000481 breast Anatomy 0.000 description 1
- 239000003245 coal Substances 0.000 description 1
- 125000004122 cyclic group Chemical group 0.000 description 1
- 230000008030 elimination Effects 0.000 description 1
- 238000003379 elimination reaction Methods 0.000 description 1
- 230000002349 favourable effect Effects 0.000 description 1
- 239000000295 fuel oil Substances 0.000 description 1
- 230000008676 import Effects 0.000 description 1
- 208000014674 injury Diseases 0.000 description 1
- 239000003595 mist Substances 0.000 description 1
- 238000002156 mixing Methods 0.000 description 1
- 239000003345 natural gas Substances 0.000 description 1
- 238000000746 purification Methods 0.000 description 1
- 230000009467 reduction Effects 0.000 description 1
- 238000010992 reflux Methods 0.000 description 1
- 239000002002 slurry Substances 0.000 description 1
- 239000007787 solid Substances 0.000 description 1
- 238000005507 spraying Methods 0.000 description 1
- 230000007480 spreading Effects 0.000 description 1
- 239000010935 stainless steel Substances 0.000 description 1
- 229910001220 stainless steel Inorganic materials 0.000 description 1
- 229910052717 sulfur Inorganic materials 0.000 description 1
- 239000011593 sulfur Substances 0.000 description 1
- 230000000153 supplemental effect Effects 0.000 description 1
- 230000009466 transformation Effects 0.000 description 1
- 230000007306 turnover Effects 0.000 description 1
- 238000005406 washing Methods 0.000 description 1
Images
Landscapes
- Treating Waste Gases (AREA)
Abstract
本实用新型提供一种用于锅炉烟气余热回收的复合相变换热系统,包括锅炉原有的省煤器、空气预热器、除尘器、脱硫塔等,烟道内还设有导热油加热器、I级复合相变换热器、II级复合相变换热器、III级复合相变换热器,以及与I级、II级、III级复合相变换热器配套的调温系统,利用调温系统能方便调节复合相变换热器壁面温度,采用导热油作为III级复合相变换热器的热源,提升净烟气温度,达到烟气排放要求。本实用新型能解决竖直烟道或倾斜烟道布置换热圆管蒸发段困难的难题,实现相变换热器蒸发段、冷凝段一体化紧凑布置,克服GGH的缺点,降低低温腐蚀的危害程度,达到节能、节水、减排的目的。
Description
技术领域
本实用新型涉及一种锅炉传热技术领域的装置,具体来说是一种用于锅炉烟气余热回收的复合相变换热系统。
背景技术
目前国内火电厂湿法烟气脱硫(Flue Gas Desulfurization,简称FGD)采用气-气换热器(Gas Gas Heater,简称GGH)的约占80%以上,若按每年新增FGD容量3000万kW计算,安装GGH的直接设备费用就达11亿元左右。其它相关费用包括:因安装GGH 而增加的增压风机,控制系统增加的控制点数,增加烟道长度和GGH支架及相应的建筑安装费用等,其总和约占FGD 总投资的15 %~20 %。安装GGH 对烟气的压降约为1200Pa ,为了克服这些阻力,必须增加增压风机的压头,这就使FGD系统的运行费用大大增加。
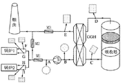
湿法烟气脱硫系统中吸收塔净化后的烟气(简称净烟气)温度一般在47±5℃,目前普遍的做法是设置GGH利用高温原烟气将净烟气加热到82℃左右,满足电力行业标准DL/T 5196-2004《火力发电厂烟气脱硫设计技术规程》的要求。净烟气流经GGH加热后,烟温仍低于其酸露点(一般在90℃~110℃之间),即GGH一般在酸露点以下运行,因此在GGH的冷端会产生大量粘稠的浓酸液,这些酸液不但对GGH 的换热元件和壳体有很强的腐蚀作用,而且会粘附大量烟气中的飞灰;另外,穿过除雾器的微小浆液液滴在换热元件的表面上蒸发之后会结垢,这些固体物会堵塞换热元件的通道,进一步增加GGH 的压降。还可能造成因粘污严重而导致增压风机振动过大的问题。图1为FGD流程示意图:A、B-增压风机进、出口,C-脱硫塔原烟气入口,D-脱硫塔净烟气出口,E-脱硫系统出口,F、G从锅炉1来得烟气,H、I-从锅炉2来的烟气,M1为原烟气挡板门,M2为旁路挡板门,M3为冷烟气挡板门,N为增压风机。
在目前公知的湿法脱硫中应用的净烟气升温技术,主要有以下几种:
一、旁路加热
旁路加热方式是在吸收塔模块下游侧的烟道中,将部分未处理的温度约130至150℃的原烟气与洗涤后温度为40至65℃的净烟气混合,达到加热湿烟气的目的。
旁路加热方法的主要限制是,旁路未处理的烟气会降低FGD系统的总脱硫效率,因此,这种加热方式限于应用在脱硫效率不太高(低于80%)的FGD系统中。
需要注意的是旁路加热在冷热烟气混合区形成了一个严重腐蚀的环境。
二、循环加热
循环加热系统是将吸收塔模块上游未处理烟气的热量通过换热装置传递给处理后的烟气。常见的有两种:回转式GGH和水媒式GGH。
常见的回转式GGH,其缺点是:1、由于自身结构原因存在原烟气向净烟气的泄漏问题,会污染湿法脱硫后的净烟气,降低脱硫效率;2、回转式GGH属于整体式换热器,烟道进出的位置相对换热器固定,无法灵活布置;3、在主机负荷降低时无法保证要求的净烟气出口温度;4、各类动设备的存在使得能耗很高。
常见的水媒式GGH,其利用往复循环的高压水在原烟气侧和净烟气侧进行热交换,在低负荷时还可以辅以蒸汽加热,因此可以克服回转式GGH存在的前三个缺点,但是大流量、高扬程的循环水泵的能耗依然很高。
三、在线加热器
加热媒质可以是蒸汽或热水。如采用汽轮机排出的低压蒸汽通过光管或肋片管束来加热脱硫后的饱和烟气,通常称为蒸汽-烟气加热器(SGH),简称蒸汽加热器。SGH设计和运行操作较简单,但也易遭受腐蚀和堵塞,耗汽量大,运行费用高。其所处腐蚀环境类似管式GGH的再加热器,但是,由于SGH采用的加热媒质是温度较高的蒸汽,管束表面温度较高,腐蚀环境有所缓和。如能始终保持SGH传热表面温度高于120℃,并将烟气饱和度降至80%以下,可以明显降低已处理烟气对SGH的腐蚀速度,在这种工况下有成功应用碳钢管做换热元件的报道。SGH最大的缺点是蒸汽耗量大。
四、热空气直接加热
热空气直接加热装置也称为环境空气加热装置。热空气直接加热类似在线加热,管内的加热媒质也是蒸汽,不同的是流过翅片管束外的不是净烟气而是空气。锅炉供给的热水由于温度较低,不宜用作加热媒质。蒸汽将空气加热到175~200℃后喷入烟气流中,这样提高了烟气温度,也增大了烟气的质量流量,如要将烟气温度提升30℃,需要200℃的热空气流量约为烟气流量的12%。由于增大了烟气体积,下游侧烟道和烟囱的尺寸也需加大。
热空气加热主要优点是空气加热管束处在环境空气流中,可以采用碳钢制作管束,另一优点是,对已改造项目,由于增加了原烟气排烟体积,提高了烟囱出口烟气流速,增强了烟羽的扩散,由于减少了烟气中的水雾含量,可以降低烟羽的黑度。
虽然这种加热器管束可以采用价廉的碳钢管,但运行费用明显高于在线加热器,因为需要加热的气体总量(烟气和加热的空气)大,加热器鼓风机还需消耗较大电能。
五、直接燃烧加热
直接燃烧加热是在靠近吸收塔出口烟道的燃烧室内燃烧低硫燃油或天然气,将燃烧后的热烟气鼓入已脱硫的净烟气中,提升烟气温度。由于直接燃烧产生的热烟气温度比直接加热的热空气高得多,所以只需较少体积的热烟气。这样就减少了加热器鼓风机的容量,烟气总排放量也增加不多。缺点是需消耗燃料,另外,燃料燃烧增加了排烟的SOX浓度,降低了系统总脱硫效率。
专利200610037683.3公布了一种分离式烟气再热器及其换热方法。该技术的结构原理图如附图2所示,图中:原烟气换热器1、蒸汽上升管2、净烟气换热器3、水下降管4、辅助加热器5、水泵6。该技术将分离式烟气再热器分为两个独立的部分,将原烟气和净烟气完全隔离分开,杜绝了原烟气向净烟气的泄露,可以使得设备在烟道上的布置灵活方便,可以经济地各自选择适合其工作环境的材质;用蒸汽作为补充热源,可以在低负荷情况下仍然保证较高的净烟气出口温度;能耗较低,在自然循环情况下甚至没有消耗。该技术所述的原烟气换热器1,其实质就是杨本洛先生所述的相变换热器的蒸发段,相当于专利201010527948.4中I级相变换热器的蒸发段;净烟气换热器3,其实质就是相变换热器的冷凝段。并不是所谓的分离式热管。这个流程所述的在自然循环下的情况,实质就是杨本洛先生的相变换热器流程。该技术考虑到了净烟气酸露点较高的问题,由于避免不了净烟气的低温腐蚀,所以提出了原烟气换热器(相变换热器蒸发段)与净烟气换热器(相变换热器冷凝段)要各自选择适合其工作环境的材质,这是正确的。该技术的缺点是:经过原烟气换热器换热后的原烟气温度仍然比较高,余热回收效果不好;由于送往净烟气换热器的饱和蒸汽温度越高,对净烟气换热器的运行越有利,但是脱硫塔前锅炉原烟气的余热将得不到高效利用。
专利201010527948.4公布了一种湿法脱硫后净烟气升温和余热回收的复合相变换热装置。该装置的流程图如附图3所示。其I级相变换热器、II级相变换热器、III级相变换热器冷凝段的结构示意图如图4、图5、图6所示。图3中:空气预热器1、风道2、I级相变换热器3、除尘器4、引风机5、脱硫风机6、旁路烟道7、II级相变换热器8、脱硫塔9、III级相变换热器10、烟囱11、恒温加湿器12、汽轮机13、除氧器14、电控柜15。图4、图5中的110、120、210、220均为翅片圆管。所述的II级相变换热器蒸发段考虑到了在酸露点以下运行时应选用耐腐蚀的材料,这是合理的。所述的III级相变换热器冷凝段,是将汽轮机抽汽经加湿变成饱和蒸汽,送入图6所示的结构中加热净烟气,比如提高200610037683.3中的原烟气换热器的相变工质压力,就可以使出来的饱和蒸汽温度提高,再送入净烟气换热器中冷凝,显然净烟气换热器与III级相变换热器冷凝段的热交换实现可以做到一致。
专利201010527948.4的优点很明显,即通过I级相变换热器、II级相变换热器的设置,高效回收了烟气余热,并减少了脱硫系统的用水量。但其缺点也很明显:即I级相变换热器、II级相变换热器的蒸发段、冷凝段必须分体式设计,所占空间大;相变换热器蒸发段只能布置在水平烟道中,对于竖直烟道则无法应用,倾斜烟道布置也较为困难;冷凝段部分包括所谓的汽包即管壳式换热器必须布置在蒸发段的上方一定位置,才能依靠高位差使冷凝液回收到蒸发段入口处;当烟气酸露点发生变化时,仅能依靠管壳式换热器除盐水旁路或空气旁路进行调节,调节余量小;专利中对200610037683.3的分析错误,III级相变换热器冷凝段因进入的烟气饱和度高,并不能避免低温腐蚀,必须考虑选用耐腐蚀的材料,即和200610037683.3中的净烟气换热器3一样,而且蒸汽消耗量大。。
因此,如何克服上述技术的缺点,取消因使用GGH而产生的缺陷,解决竖直烟道或倾斜烟道布置翅片圆管蒸发段困难的难题,以及相变换热器蒸发段、冷凝段分体式布置的难题,实现相变换热器蒸发段、冷凝段一体化紧凑布置,实现真正意义上的复合相变换热器,并降低低温腐蚀危害,成为合理利用锅炉烟气余热、降低湿法脱硫过程水的消耗、满足烟气排放标准要求的追求目标。
实用新型内容
本实用新型的目的就是解决上述现有技术存在的问题,消除因使用GGH而产生的缺陷,解决竖直烟道或倾斜烟道布置换热圆管蒸发段困难的难题,以及相变换热器蒸发段、冷凝段必须分体式布置的难题,实现相变换热器蒸发段、冷凝段一体化紧凑布置,实现真正意义上的一体化的复合相变换热器,并降低低温腐蚀的危害程度,达到节能、节水、减排的目的。
本实用新型的目的是通过以下措施实现的:
用于锅炉烟气余热回收的复合相变换热系统,包括锅炉原有的省煤器22、空气预热器23、除尘器26、脱硫塔30、及各连接管道和控制仪表、阀门,其特征在于:烟道内还设有导热油加热器43,至少一个I级复合相变换热器24、至少一个II级复合相变换热器29、至少一个III级复合相变换热器31;
以及烟道外设置的I级复合相变换热器24的配套调温系统:包括换热器34、I级调温系统35、I级泵33、相配套的自控装置36;
烟道外设置的II级复合相变换热器29的配套调温系统:包括II级调温系统40、II级泵39及相配套的自控装置;
和III级复合相变换热器31配套独立的调温系统,或采用I级调温系统35进行控制调节及相配套的自控装置;
所述I级、II级、III级复合相变换热器分别设有内换热管、套管、第一管板、第二管板以及管板之间的箱体;I级、II级和III级复合相变换热器分别形成内换热管管程、内换热管与套管间的套管程和套管外的壳程的三程一体式结构,三级复合相变换热器依次设置于锅炉和烟囟之间的烟气通道中。
其中I级复合相变换热器24的相变工质回路:由I级泵33、I级复合相变换热器24的套管程、换热器34和I级调温系统35,经管路依次连接形成回路;
其中II级复合相变换热器29的相变工质回路:由II级泵39、II级复合相变换热器29的套管程和II级调温系统40,经管路依次连接形成回路;其中III级复合相变换热器31的相变工的回路:由I级泵33、III级复合相变换热器31的套管程和I级调温系统调35,经管路依次连接形成回路。
III级复合相变换热器(31)的导热油循环系统:包括导热油泵(44)、III级复合相变换热器(31)的套管程、油气分离器(45)、和导热油加热器(43),由管路连接形成回路;高位膨胀槽(46)、低位储油槽(47)是导热油循环系统的辅助设备。
所述的I级复合相变换热器24主要包括内换热管24-1、套管24-2、第一管板24-3、第二管板24-4以及管板之间的箱体24-5。必要时设置套管外的第一管板24-3之间的壳程箱体。
所述的I级复合相变换热24的套管与内换热管之间的工作介质为水或其他合适的工质,本实用新型中以水为例加以说明。饱和水经I级调频泵33打入I级复合相变换热器24的套管与内换热管之间的腔体,与内换热管24-1的高温烟气进行换热产生蒸汽,此高温侧相当于蒸发器,汽水混和物与套管外的冷空气41进行热交换,起冷却作用,低温侧相当于冷凝器,与高温烟气进行热交换产生的蒸汽或汽水混和物,出来后进入换热器34冷却后,饱和冷凝水进入I级调温系统调35,再经过I级调频泵33打入I级复合相变换热器24,从而形成相变工质循环回路。经加热的冷空气41送入锅炉原有的空预器继续加热。
所述的I级复合相变换热器24出来的蒸汽经换热器34加热冷流体37,产生的冷凝水回到I级调温系统调35,经换热器34加热的热流体38供后续工段使用。
所述I级调温系统35包括膨胀水箱35-4、I级加热器35-3以及调压部分;调压部分包括调压器35-2及氮气瓶35-1;所述的I级加热器(35-3)设置在膨胀水箱内,或设置在换热器(34)与膨胀水箱或膨胀水箱与I级泵(33)之间的管道上。当烟气酸露点变化时,例如增大,调节调压部分,使膨胀水箱35-4中的气压适当增大,启动I级加热器35-3,由于压力增大,原先的饱和水经加热后从不饱和状态变成饱和状态,调节温度值以饱和水温高于酸露点5℃~10℃以上为宜。
所述的I级复合相变换热器24的内换热管、套管作为优选可以采用成熟的强化传热的措施,比如采用带翅片的圆管、螺旋槽管等强化传热结构。
所述的I级复合相变换热器24的内换热管与套管间通过的是相变工质,高温烟气走内换热管管程或走套管外的壳程,待加热的冷流体相应走另外一侧,从而实现一个设备、三种换热介质的有效结合。
所述的I级复合相变换热器24的内换热管内工作介质是高温烟气时,套管外的壳程的工作介质为待加热的冷流体;所述的内换热管内工作介质是待加热的冷流体时,套管外的壳程的工作介质为高温烟气。
本实用新型采用的I级调温系统35可以根据烟气酸露点调节相变工质温度,进而控制相变换热器壁面温度,保证I级复合相变换热器24有效避免烟气的低温腐蚀,调节灵活方便。
所述的冷流体,介质可以为空气、电厂凝汽器产生的冷凝水、导热油或其他合适的工艺介质。
所述的内换热管24-1及套管24-2材料可选择金属或非金属材料或复合材料,材料应为热的良导体。可按常规选择碳钢或不锈钢材料。
本实用新型的核心设备之一是I级复合相变换热器24,由至少一个内换热管24-1、相配套的至少一个套管24-2、第一管板24-3、第二管板24-4,以及第一管板及第二管板之间的箱体24-5等组成。所述的箱体24-5可以为圆筒型、矩形或其他曲面型的结构。必要时设置套管外的第一管板24-3之间的壳程箱体。
所述的内换热管24-1与套管24-2之间可以设置相应的支撑结构,作为优选,支撑结构与两者的连接可以采用热的良导体材料。
所述的内换热管24-1采用圆管或中空扁管或其他曲面腔体结构,相应地,套管24-2也采用与之匹配的结构。比如内换热管、套管采用薄壁中空扁管结构时,相当于平行流复合相变换热器。具体结构可参照ZL201020573126.5加以设计。
所述的复合相变换热器24可以根据烟道结构及现场情况,采用竖直、水平或倾斜式布置在烟道内。
本实用新型所述的II级复合相变换热器的结构与I级复合相变换热器相似,主要包括内换热管29-1、套管29-2、第一管板29-3、第二管板29-4以及管板之间的箱体29-5。必要时设置套管外的第一管板29-3之间的壳程箱体。
需要注意的是:为保证湿法脱硫的脱硫塔进口烟气温度达到要求,即90℃左右,II级复合相变换热器29中与温度高的烟气接触的金属壁面可能会发生低温腐蚀,因此与烟气接触的金属壁面应采用可靠的防腐措施或选用防腐的管子材料。
所述的II级复合相变换热29的套管与内换热管之间的工作介质为水或其他合适的工质。相变工质经II级调频泵39打入复合相变换热器29的套管与内换热管之间的腔体,与高温烟气进行间接换热产生蒸汽,此高温侧相当于蒸发器,同时汽水混和物与另一侧的低温工质如冷空气41进行热交换,起冷却作用,低温侧相当于冷凝器,出来的相变工质经管道送入II级调温系统调40,再经过II级调频泵39打入II级复合相变换热器29,从而形成相变工质循环回路。
所述的II级调温系统调40包括膨胀箱40-1、II级加热器40-2以及配套的仪表阀门。当相变工质温度过低时,启动II级加热器40-2加热相变工质,达到要求的温度值。
所述的II级复合相变换热器29与I级复合相变换热器24中的套管与内换热管之间的工作介质为水。作为优选,也可选择沸点80℃左右的相变工质,比如乙醇等。此时可设置与I级调温系统35相似的调压部分。
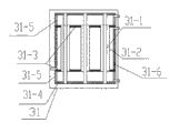
本实用新型所述的III级复合相变换热器31的结构与II级复合相变换热器相似,主要包括内换热管31-1、套管31-2、第一管板31-3、第二管板31-4、第一、第二管板之间的箱体31-5、套管外的第一管板之间31-6之间的壳程箱体。III级复合相变换热器中与净烟气接触的金属壁面应采用可靠的防腐措施或选用防腐的管子材料。
所述的III级复合相变换热器31的套管与内换热管之间的工作介质为水或其他合适的工质。相变工质经I级调频泵33出口管道分流出的管道48打入复合相变换热器31的套管与内换热管之间的腔体,与高温的导热油进行间接换热产生蒸汽,此高温侧相当于蒸发器,同时汽水混和物与另一侧的净烟气进行热交换,起冷却作用,低温侧相当于冷凝器,出来的相变工质经管道49送入I级调温系统调35,再经过I级调频泵33出口管道48打入III级复合相变换热器31,从而形成相变工质循环回路。
所述的III级复合相变换热器的高温侧的导热油,由导热油泵44经管道打入,出来的导热油经过油气分离器45,到设置在烟道中的导热油加热器43加热后,再经导热油泵44打入III级复合相变换热器,形成导热油介质的循环回路。
所述的III级复合相变换热器配套独立的调温系统,也可用I级调温系统35进行控制。
所述的油气分离器45分离出的气体送入高位膨胀槽46排出。
所述的高位膨胀槽46用来吸收导热油因温度变化而造成的体积变化及排出油气分离器分离出的气体等。
所述的低位储油槽47用来储存导热油、接受导热油循环系统的排油以及为系统补充油等。
所述的III级复合相变换热器也可采用温度较高的蒸汽如汽轮机抽汽等作为加热热源。
设有烟气排出温度自控装置36,多个自控装置时,可区分为36-1、36-2、36-3等,I、II、III级复合相变换热器的自控装置均相似,自控装置36根据烟气侧的金属壁温(如通过壁温测试仪25测定)(或烟道出口处烟温)的高低,通过控制相应的调节阀的开度等手段,特别地,可以通过调温系统方便调节相变工质的温度,在酸露点温度变化的时候能迅速调节排烟温度,可使排烟温度满足复合相变换热器的运行要求。
所述的I级、II级、III级复合相变换热器可根据需要设置烟气旁路通道。
所述的I级、II级、III级复合相变换热器参照管壳式换热器标准进行设计、制造。
设置旁路烟道50,由引风机27及增压风机28之间的烟道引出,送入烟囱。
本实用新型中所述的相变工质循环部分利用高位差能实现冷凝液顺利回流时,也可以不设置调频泵。
本实用新型的II级复合相变换热器充分回收原烟气的低温余热,在有效提高整个发电机组热效率的同时,节约了大量的脱硫用水。
本实用新型的复合相变换热器应考虑采用成熟的防止烟气中灰尘磨损的措施。
本实用新型还可在脱硫塔净烟气出口处设置混合室,从锅炉空预器出口引入适量的高温热空气,和净烟气均匀混合,控制混合气体饱和度80%以内,再送入III级复合相变换热器进行升温,从而有效减轻低温腐蚀情况。其实施方式可以结合本申请人所申请的实用新型专利即锅炉烟气余热回收及净烟气升温装置加以实现。
与现有技术相比,本实用新型具有如下有益效果:
1、本实用新型借助内换热管与套管间的相变工质,在一台设备中实现了蒸发器和冷凝器的复合,从而实现了真正意义上的一体化的复合相变换热器;
2、利用复合相变换热器实现烟气余热的高效回收,避免了烟气的低温腐蚀,设备紧凑,布置方便,可方便布置于竖直、倾斜烟道或水平烟道,对锅炉系统实施节能改造的可操作性大大增强;
3、同时设置的I级、II级复合相变换热器的调温系统调节手段灵活,能保证复合相变换热器的安全运行;采用复合相变换热器可以加热冷空气,取消原来的暖风机,保证原有锅炉空预器的安全运行;III级相变换热器配套的调温系统能方便满足净烟气酸露点提高时的调节要求,
4、本实用新型中的I级复合相变换热器主要用于回收余热;II级复合相变换热器主要用于深度回收余热及烟气的初步净化处理,满足脱硫塔进口烟气温度要求;III级相变换热器用于脱硫后净烟气升温,以达到不低于80℃温度的排放要求。
5、同时本实用新型的III级复合相变换热器采用导热油作为热媒,利用导热油所具有的低压高温的特点,可以有效降低能耗:与水媒式GGH即高温水加热器相比,所需输送电耗大大降低;与烟气加热相比,设备小,换热系数大,传热效果好,相同换热量的耗电量比风机所耗低得多。
6、本实用新型的II级、III级复合相变换热器相当于替代了原有的GGH,与GGH相比,相当于分体式布置,因此现场布置的灵活性、适应性大大增强,而且克服了原来GGH的漏风等缺点。
总而言之,利用高效紧凑的复合相变换热器充分回收原烟气的低温余热,在有效提高整个锅炉机组热效率的同时,节约了大量的脱硫用水,有效减轻了烟气的低温腐蚀,达到节能、降耗、减排的目的。
附图说明
图1是FGD流程示意图。
图2是专利200610037683.3的结构示意图。
图3~图6是专利201010527948.4的工艺流程及相变换热器结构示意图。
图7是本实用新型的用于锅炉烟气余热回收的复合相变换热系统流程示意图。
图7中:21—锅炉,22—省煤器,23-空气预热器,24-I级复合相变换热器, 25-测温仪表,26-除尘器,27-引风机,28-增压风机,29-II级复合相变换热器,30-脱硫塔,31-III级复合相变换热器,32-烟囱,33-I级泵,34-换热器,35-I级调温系统,35-1-氮气瓶,35-2-调压器,35-3-I级加热器,35-4-膨胀水箱,36-自控装置,37-冷流体,38-热流体,39-II级泵,40-II级调温系统,40-1-膨胀箱,40-2-II级加热器,41—冷空气,42—热空气,43-导热油加热器,44-导热油泵,45-油气分离器,46-高温膨胀槽,47-低位储油槽,48-III级复合相变换热器相变工质进口管线,49- III级复合相变换热器相变工质出口管线,50-旁路烟道。
图8是I级相变换热器结构示意图,图中:24-I级复合相变换热器,24-1-内换热管,24-2-套管,24-3-第一管板,24-4-第二管板,24-5-管板之间的箱体。
图9是II级相变换热器结构示意图,图中:29-II级复合相变换热器,29-1-内换热管,29-2-套管,29-3-第一管板,29-4-第二管板,29-5-管板之间的箱体。
图10是III级相变换热器结构示意图,图中:31-III级复合相变换热器,31-1-内换热管,31-2-套管,31-3-第一管板,31-4-第二管板,31-5-管板之间的箱体,31-6- III级复合相变换热器壳程箱体。
具体实施方式
以下结合附图对本实用新型创造作进一步详细描述。
实施例1:
用于锅炉烟气余热回收的复合相变换热系统(见附图7至附图10及附图标识说明),利用空气、导热油等作为回收利用余热的工质,包含锅炉烟道及烟道内、外设备及其连接管道、控制仪表阀门。烟道内设有一个导热油加热器43,一个I级复合相变换热器24、一个II级复合相变换热器29、一个III级复合相变换热器31,以及锅炉原有的省煤器22、空气预热器23、除尘器26、脱硫塔30等。烟道外设置I级调温系统35、II级调温系统40、I级调频泵33、换热器34、II级调频泵39,以及相配套的自控装置36、导热油泵44、油气分离器45、高位膨胀槽46、低位储油槽47及配套的管道、控制仪表、阀门等。
所述的I级复合相变换热器24主要包括内换热管24-1、套管24-2、第一管板24-3、第二管板24-4以及管板之间的箱体24-5。
所述的I级复合相变换热24的套管与内换热管之间的工作介质为水或其他合适的工质,本实用新型中以水为例加以说明。饱和水经I级调频泵33打入复合相变换热器24的套管与内换热管之间的腔体,与内换热管24-1的高温烟气进行换热产生蒸汽,此高温侧相当于蒸发器,汽水混和物与套管外的冷空气41进行热交换,起冷却作用,低温侧相当于冷凝器,与高温烟气进行热交换产生的蒸汽或汽水混和物,出来后进入换热器34冷却后,饱和冷凝水进入I级调温系统调35,再经过I级调频泵33打入复合相变换热器24,从而形成相变工质循环回路。经加热的冷空气41送入锅炉原有的空预器继续加热。
所述的复合相变换热器24出来的蒸汽经换热器34加热冷流体37,产生的冷凝水回到I级调温系统调35,经换热器34加热的热流体38供后续工段使用。
所述I级调温系统35包括膨胀水箱35-4、I级加热器35-3以及调压部分;调压部分包括调压器35-2及氮气瓶35-1。当烟气酸露点变化时,例如增大,调节调压部分,使膨胀水箱35-4中的气压适当增大,启动I级加热器35-3,由于压力增大,原先的饱和水经加热后从不饱和状态变成饱和状态,调节温度值以饱和水温高于酸露点5℃~10℃以上为宜。
所述的I级复合相变换热器24的内换热管与套管间通过的是相变工质,高温烟气走内换热管管程或走套管外的壳程,待加热的冷流体相应走另外一侧,从而实现一个设备、三种换热介质的有效结合。
本实用新型采用的I级调温系统35可以根据烟气酸露点调节相变工质温度,进而控制相变换热器壁面温度,保证I级复合相变换热器24有效避免烟气的低温腐蚀,调节灵活方便。
所述的冷流体,介质可以为空气、电厂凝汽器产生的冷凝水、导热油或其他合适的工艺介质。
本实用新型的核心设备之一是I级复合相变换热器24,由至少一个内换热管24-1、相配套的至少一个套管24-2、第一管板24-3、第二管板24-4,以及第一管板及第二管板之间的箱体24-5等组成。所述的箱体24-5可以为圆筒型、矩形或其他曲面型的结构。必要时设置套管外的第一管板24-3之间的壳程箱体。
所述的内换热管24-1与套管24-2之间可以设置相应的支撑结构,作为优选,支撑结构与两者的连接可以采用热的良导体材料。
所述的内换热管24-1采用圆管或中空扁管或其他曲面腔体结构,相应地,套管24-2也采用与之匹配的结构。比如内换热管、套管采用薄壁中空扁管结构时,相当于平行流复合相变换热器。具体结构可参照ZL201020573126.5加以设计。
所述的I级复合相变换热器24可以根据烟道结构及现场情况采用竖直、水平或倾斜式布置在烟道内。
本实用新型所述的II级复合相变换热器的结构与I级复合相变换热器相似,主要包括内换热管29-1、套管29-2、第一管板29-3、第二管板29-4以及管板之间的箱体29-5。与烟气接触的金属壁面应采用可靠的防腐措施或选用防腐的管子材料。
所述的II级复合相变换热29的套管与内换热管之间的工作介质为水或其他合适的工质。相变工质经II级调频泵39打入复合相变换热器29的套管与内换热管之间的腔体,与高温烟气进行间接换热产生蒸汽,此高温侧相当于蒸发器,同时汽水混和物与另一侧的冷空气41进行热交换,起冷却作用,低温侧相当于冷凝器,出来的相变工质经管道送入II级调温系统调40,再经过II级调频泵39打入II级复合相变换热器29,从而形成相变工质循环回路。
所述的II级调温系统调40包括膨胀箱40-1、II级加热器40-2以及配套的仪表阀门。当相变工质温度过低时,启动II级加热器40-2加热相变工质,达到要求的温度值。
所述的II级复合相变换热器29与I级复合相变换热器24中的套管与内换热管之间的工作介质为水。也可选择沸点80℃左右的相变工质,比如乙醇等。此时可设置与I级调温系统35相似的调压部分。
本实用新型所述的III级复合相变换热器31的结构与II级复合相变换热器相似,主要包括内换热管31-1、套管31-2、第一管板31-3、第二管板31-4、第一、第二管板之间的箱体31-5、套管外的第一管板之间的壳程箱体31-6。III级复合相变换热器中与净烟气接触的金属壁面应采用可靠的防腐措施或选用防腐的管子材料。
所述的III级复合相变换热器31的套管与内换热管之间的工作介质为水。相变工质经I级调频泵33出口管道分流出的管道48打入复合相变换热器31的套管与内换热管之间的腔体,与高温的导热油进行间接换热产生蒸汽,此高温侧相当于蒸发器,同时汽水混和物与另一侧的净烟气进行热交换,起冷却作用,低温侧相当于冷凝器,出来的相变工质经管道49送入I级调温系统调35,再经过I级调频泵33出口管道48打入III级复合相变换热器31,从而形成相变工质循环回路。
所述的III级复合相变换热器的高温侧的导热油,由导热油泵44经管道打入,出来的导热油经过油气分离器45,到设置在烟道中的导热油加热器43加热后,再经导热油泵44打入III级复合相变换热器,形成导热油介质的循环回路。
所述的油气分离器45分离出的气体送入高位膨胀槽46排出。
所述的高位膨胀槽46用来吸收导热油因温度变化而造成的体积变化。
所述的低位储油槽47用来储存导热油、接受导热油循环系统的排油以及为系统补充油等。
I级复合相变换热器设有烟气排出温度自控装置36,II、III级复合相变换热器均设置自控装置,其结构原理与I级相似,自控装置36根据烟气侧的金属壁温(如通过壁温测试仪25测定)(或烟道出口处烟温)的高低,通过控制相应的调节阀的开度等手段,特别地,可以通过调温系统方便调节相变工质的温度,在酸露点温度变化的时候能迅速调节排烟温度,可使排烟温度满足复合相变换热器的运行要求。
设置旁路烟道50,由引风机27及增压风机28之间的烟道引出,送入烟囱。当II级、III级复合相变换热器或脱硫塔发生故障时,由烟气旁路通道50将烟气直接通过烟囟排入大气,从而保证机组的安全运行以及故障的及时处理。
本实用新型未涉及部分如绝热夹板、夹板用螺栓、换热管的结构、安装方式、控制系统等均与现有的相变换热器相同或可采用现有技术加以实现。
实施例2:
本实用新型中的I、II、III级复合相变换热器,可以单独或分别设置多个,每级中的多个的复合相变换器可以串联、并联或混联。I级中的多个复合相变换热器单独设置调温系统;II级中的多个复合相变换热器可以设置一个调温系统;III级中的多个复合相变换热器可共用一个I级调温系统或单独设置调温系统。III级中的多个复合相变换热器的热媒回路可以设置一个高温导热油串联回路,或设置高温导热油串并联回路等。其余实施方法同实施例1。
本实用新型实施例中未列出的复合相变换热器流程,参照本申请人同时申请的实用新型专利即《用于锅炉烟气余热回收的复合相变换热装置》进行常规组合设计、选用。
虽然本实用新型已以较佳实施例公开如上,但它们并不是用来限定本实用新型,任何熟悉此技艺者,在不脱离本实用新型之精神和范围内,自当可作各种变化或润饰,同样属于本实用新型之保护范围。例如,本实用新型的复合相变换热器的结构及其回收余热方式同样可以应用于工业炉窑等。因此本实用新型的保护范围应当以本申请的权利要求所界定的为准。
Claims (8)
1.用于锅炉烟气余热回收的复合相变换热系统,包括锅炉省煤器(22)、空气预热器(23)、除尘器(26)、脱硫塔(30)、及各连接管道和控制仪表、阀门,其特征在于:烟道内还设有导热油加热器(43),至少一个I级复合相变换热器(24)、至少一个II级复合相变换热器(29)、至少一个III级复合相变换热器(31);
以及烟道外设置的I级复合相变换热器(24)的配套调温系统:包括换热器(34)、I级调温系统(35)、I级泵(33)、相配套的自控装置(36);
烟道外设置的II级复合相变换热器(29)的配套调温系统:包括II级调温系统(40)、II级泵(39)及相配套的自控装置;
和III级复合相变换热器(31)配套独立的调温系统,或采用I级调温系统(35)进行控制调节及相配套的自控装置;
所述I级、II级、III级复合相变换热器分别设有内换热管、套管、第一管板、第二管板以及管板之间的箱体;I级、II级和III级复合相变换热器分别形成内换热管管程、内换热管与套管间的套管程和套管外的壳程的三程一体式结构,三级复合相变换热器依次设置于锅炉和烟囟之间的烟气通道中。
2.根据权利要求1所述的用于锅炉烟气余热回收的复合相变换热系统,其特征在于:
其中I级复合相变换热器(24)的相变工质回路:由I级泵(33)、I级复合相变换热器(24)的套管程、换热器(34)和I级调温系统(35),经管路依次连接形成回路;
其中II级复合相变换热器(29)的相变工质回路:由II级泵(39)、II级复合相变换热器(29)的套管程和II级调温系统(40),经管路依次连接形成回路;
其中III级复合相变换热器(31)的相变工的回路:由I级泵(33)、III级复合相变换热器(31)的套管程和I级调温系统调(35),经管路依次连接形成回路。
3.根据权利要求1所述的用于锅炉烟气余热回收的复合相变换热系统,其特征在于:
III级复合相变换热器(31)的导热油循环系统:包括导热油泵(44)、III级复合相变换热器(31)的套管程、油气分离器(45)、和导热油加热器(43),由管路连接形成回路;高位膨胀槽(46)、低位储油槽(47)是导热油循环系统的辅助设备。
4.根据权利要求1所述的用于锅炉湿法脱硫系统的复合相变换热装置,其特征在于:
所述I级调温系统(35)包括膨胀水箱(35-4)、I级加热器(35-3)以及调压部分;调压部分包括调压器(35-2)及氮气瓶(35-1);所述的I级加热器(35-3)设置在膨胀水箱内,或设置在换热器(34)与膨胀水箱或膨胀水箱与I级泵(33)之间的管道上。
5.根据权利要求1所述的用于锅炉烟气余热回收的复合相变换热系统,其特征在于:
所述的I级、II级复合相变换热器的内换热管与套管间套管程通过的为相变工质,当内换热管管程内工作介质是高温烟气时,套管外的壳程的工作介质为待加热的冷流体;当内换热管管程内工作介质是待加热的冷流体时,套管外的壳程的工作介质为高温烟气。
6.根据权利要求1所述的用于锅炉烟气余热回收的复合相变换热系统,其特征在于:
所述I级、II级和III级复合相变换热器的内换热管采用圆管或中空扁管或曲面腔体结构;相应地,其套管也采用内换热管之匹配的结构。
7.根据权利要求1所述的用于锅炉烟气余热回收的复合相变换热系统,其特征在于:
所述I级复合相变换热器采用竖直、水平或倾斜式布置在烟道内。
8.根据权利要求1所述的用于锅炉烟气余热回收的复合相变换热系统,其特征在于:
所述的I级、III级复合相变换热器间设置有烟气旁路通道(50),烟气旁路通道(50)与烟囟相连。
Priority Applications (1)
| Application Number | Priority Date | Filing Date | Title |
|---|---|---|---|
| CN2011204431662U CN202511307U (zh) | 2011-11-10 | 2011-11-10 | 用于锅炉烟气余热回收的复合相变换热系统 |
Applications Claiming Priority (1)
| Application Number | Priority Date | Filing Date | Title |
|---|---|---|---|
| CN2011204431662U CN202511307U (zh) | 2011-11-10 | 2011-11-10 | 用于锅炉烟气余热回收的复合相变换热系统 |
Publications (1)
| Publication Number | Publication Date |
|---|---|
| CN202511307U true CN202511307U (zh) | 2012-10-31 |
Family
ID=47063791
Family Applications (1)
| Application Number | Title | Priority Date | Filing Date |
|---|---|---|---|
| CN2011204431662U Expired - Fee Related CN202511307U (zh) | 2011-11-10 | 2011-11-10 | 用于锅炉烟气余热回收的复合相变换热系统 |
Country Status (1)
| Country | Link |
|---|---|
| CN (1) | CN202511307U (zh) |
Cited By (4)
| Publication number | Priority date | Publication date | Assignee | Title |
|---|---|---|---|---|
| CN102410549A (zh) * | 2011-11-10 | 2012-04-11 | 王海波 | 用于锅炉烟气余热回收的复合相变换热系统 |
| CN103591599A (zh) * | 2013-11-21 | 2014-02-19 | 上海大学 | 湿法烟气脱硫的排放烟气自加热工艺及脱硫净烟气自加热装置 |
| CN104266208B (zh) * | 2014-09-16 | 2016-09-21 | 余伟俊 | 一种余热回收式锅炉烟气湿法脱硫系统 |
| CN106440465A (zh) * | 2016-08-31 | 2017-02-22 | 浙江浙能节能科技有限公司 | 一种节能型火电厂烟气水分回收系统 |
-
2011
- 2011-11-10 CN CN2011204431662U patent/CN202511307U/zh not_active Expired - Fee Related
Cited By (5)
| Publication number | Priority date | Publication date | Assignee | Title |
|---|---|---|---|---|
| CN102410549A (zh) * | 2011-11-10 | 2012-04-11 | 王海波 | 用于锅炉烟气余热回收的复合相变换热系统 |
| CN103591599A (zh) * | 2013-11-21 | 2014-02-19 | 上海大学 | 湿法烟气脱硫的排放烟气自加热工艺及脱硫净烟气自加热装置 |
| CN103591599B (zh) * | 2013-11-21 | 2017-01-18 | 上海大学 | 湿法烟气脱硫的排放烟气自加热工艺及脱硫净烟气自加热装置 |
| CN104266208B (zh) * | 2014-09-16 | 2016-09-21 | 余伟俊 | 一种余热回收式锅炉烟气湿法脱硫系统 |
| CN106440465A (zh) * | 2016-08-31 | 2017-02-22 | 浙江浙能节能科技有限公司 | 一种节能型火电厂烟气水分回收系统 |
Similar Documents
| Publication | Publication Date | Title |
|---|---|---|
| CN102410549A (zh) | 用于锅炉烟气余热回收的复合相变换热系统 | |
| US20210239326A1 (en) | Energy-saving system using electric heat pump to deeply recover flue gas waste heat from heat power plant for district heating | |
| CN102012036B (zh) | 湿法脱硫后净烟气升温和余热回收的复合相变换热装置 | |
| CN102997267B (zh) | 一种相变换热器与净烟气加热器联合的烟气再热装置 | |
| CN101140072A (zh) | 应用于燃煤发电机组的脱硫烟气余热回收系统 | |
| CN106090880A (zh) | 一种机炉集合热能循环余热回用系统 | |
| CN104964265B (zh) | 卧式相变换热器与前置型水媒式ggh联合的节能减排系统和节能减排方法 | |
| CN204739568U (zh) | 卧式相变换热器与前置型水媒式ggh联合的节能减排系统 | |
| TW201245055A (en) | System for drying sludge by steam extracted from boiler set with thermal compensation | |
| CN202177093U (zh) | 多级高效置换式的烟气余热利用系统 | |
| CN105889897B (zh) | 一种火力发电厂余热综合回收利用系统及方法 | |
| CN202361394U (zh) | 用于锅炉烟气余热回收的复合相变换热装置 | |
| CN204718176U (zh) | 利用锅炉烟气余热的吸收式制冷系统 | |
| CN109668165B (zh) | 热二次风及烟气余热利用系统和火力发电机组 | |
| CN103574587B (zh) | 火电厂余热利用系统及火电机组 | |
| CN205316673U (zh) | 一种直接接触式和间壁式组合的烟气深度余热回收系统 | |
| JP2015525863A (ja) | 並流式ボイラー排煙ガス余熱回収システム | |
| CN202511307U (zh) | 用于锅炉烟气余热回收的复合相变换热系统 | |
| CN201715544U (zh) | 烟气余热回收系统 | |
| CN107202318A (zh) | 一种电站锅炉排烟余热深度利用及水回收系统 | |
| CN201103915Y (zh) | 应用于燃煤发电机组的脱硫烟气余热回收系统 | |
| CN204421043U (zh) | 烟气回收深度冷凝装置 | |
| CN102393024A (zh) | 用于锅炉烟气余热回收的复合相变换热装置 | |
| CN105089729B (zh) | 两级高效循环蒸发有机朗肯循环燃煤烟气余热回收系统及方法 | |
| CN118224606B (zh) | 一种含氢燃料锅炉烟气中水资源与余热协同回收系统 |
Legal Events
| Date | Code | Title | Description |
|---|---|---|---|
| C14 | Grant of patent or utility model | ||
| GR01 | Patent grant | ||
| C41 | Transfer of patent application or patent right or utility model | ||
| TR01 | Transfer of patent right |
Effective date of registration: 20160922 Address after: 214112 No. 50 Chang Zhang Road, Mei Cun industrial concentration area, Jiangsu, Wuxi Patentee after: Wuxi net source environmental protection technology Co., Ltd. Address before: Nanjing Jiangning City, Jiangsu province 211100 Dongshan Town Spring Street No. 90 Building 2 Room 305 Patentee before: Wang Haibo |
|
| CF01 | Termination of patent right due to non-payment of annual fee |
Granted publication date: 20121031 Termination date: 20171110 |
|
| CF01 | Termination of patent right due to non-payment of annual fee |