CN111643947A - Primary sewage pulse type solid-liquid separation treatment device - Google Patents
Primary sewage pulse type solid-liquid separation treatment device Download PDFInfo
- Publication number
- CN111643947A CN111643947A CN202010502855.XA CN202010502855A CN111643947A CN 111643947 A CN111643947 A CN 111643947A CN 202010502855 A CN202010502855 A CN 202010502855A CN 111643947 A CN111643947 A CN 111643947A
- Authority
- CN
- China
- Prior art keywords
- sewage
- pipe
- storage tank
- box body
- liquid separation
- Prior art date
- Legal status (The legal status is an assumption and is not a legal conclusion. Google has not performed a legal analysis and makes no representation as to the accuracy of the status listed.)
- Pending
Links
Images
Classifications
-
- B—PERFORMING OPERATIONS; TRANSPORTING
- B01—PHYSICAL OR CHEMICAL PROCESSES OR APPARATUS IN GENERAL
- B01D—SEPARATION
- B01D29/00—Filters with filtering elements stationary during filtration, e.g. pressure or suction filters, not covered by groups B01D24/00 - B01D27/00; Filtering elements therefor
- B01D29/50—Filters with filtering elements stationary during filtration, e.g. pressure or suction filters, not covered by groups B01D24/00 - B01D27/00; Filtering elements therefor with multiple filtering elements, characterised by their mutual disposition
- B01D29/52—Filters with filtering elements stationary during filtration, e.g. pressure or suction filters, not covered by groups B01D24/00 - B01D27/00; Filtering elements therefor with multiple filtering elements, characterised by their mutual disposition in parallel connection
-
- B—PERFORMING OPERATIONS; TRANSPORTING
- B01—PHYSICAL OR CHEMICAL PROCESSES OR APPARATUS IN GENERAL
- B01D—SEPARATION
- B01D29/00—Filters with filtering elements stationary during filtration, e.g. pressure or suction filters, not covered by groups B01D24/00 - B01D27/00; Filtering elements therefor
- B01D29/11—Filters with filtering elements stationary during filtration, e.g. pressure or suction filters, not covered by groups B01D24/00 - B01D27/00; Filtering elements therefor with bag, cage, hose, tube, sleeve or like filtering elements
- B01D29/13—Supported filter elements
- B01D29/15—Supported filter elements arranged for inward flow filtration
-
- B—PERFORMING OPERATIONS; TRANSPORTING
- B01—PHYSICAL OR CHEMICAL PROCESSES OR APPARATUS IN GENERAL
- B01D—SEPARATION
- B01D29/00—Filters with filtering elements stationary during filtration, e.g. pressure or suction filters, not covered by groups B01D24/00 - B01D27/00; Filtering elements therefor
- B01D29/62—Regenerating the filter material in the filter
- B01D29/66—Regenerating the filter material in the filter by flushing, e.g. counter-current air-bumps
- B01D29/68—Regenerating the filter material in the filter by flushing, e.g. counter-current air-bumps with backwash arms, shoes or nozzles
-
- B—PERFORMING OPERATIONS; TRANSPORTING
- B01—PHYSICAL OR CHEMICAL PROCESSES OR APPARATUS IN GENERAL
- B01D—SEPARATION
- B01D29/00—Filters with filtering elements stationary during filtration, e.g. pressure or suction filters, not covered by groups B01D24/00 - B01D27/00; Filtering elements therefor
- B01D29/88—Filters with filtering elements stationary during filtration, e.g. pressure or suction filters, not covered by groups B01D24/00 - B01D27/00; Filtering elements therefor having feed or discharge devices
- B01D29/94—Filters with filtering elements stationary during filtration, e.g. pressure or suction filters, not covered by groups B01D24/00 - B01D27/00; Filtering elements therefor having feed or discharge devices for discharging the filter cake, e.g. chutes
-
- B—PERFORMING OPERATIONS; TRANSPORTING
- B01—PHYSICAL OR CHEMICAL PROCESSES OR APPARATUS IN GENERAL
- B01D—SEPARATION
- B01D36/00—Filter circuits or combinations of filters with other separating devices
- B01D36/04—Combinations of filters with settling tanks
Landscapes
- Chemical & Material Sciences (AREA)
- Chemical Kinetics & Catalysis (AREA)
- Filtration Of Liquid (AREA)
Abstract
本发明公开了一种原生污水脉冲式固液分离处理装置,包括主箱体,主箱体上侧连接有副箱体,主箱体内设置有若干网筒架,网筒架外侧均设置有过滤布袋,主箱体连接有中间进水管,中间进水管安装有第一阀门和第一动力泵,中间进水管连接有污水储水箱,主箱体与污水储水箱之间连接污水回流管,污水回流管安装有第二阀门,副箱体连接有中间出水管,中间出水管安装有第三阀门,中间出水管连接有净水储水箱,副箱体内设置有反冲水管,反冲水管连接有与网筒架一一对应的喷头,反冲水管安装有脉冲阀和第二动力泵,反冲水管与净水储水箱之间通过净水回流管连接;本发明用于原生污水处理,实现污水的固液分离,采用布袋式过滤结构,具有自动清洁功能。
The invention discloses a raw sewage pulse type solid-liquid separation and treatment device, which comprises a main box body, an auxiliary box body is connected to the upper side of the main box body, a plurality of mesh cylinder racks are arranged in the main box body, and filters are arranged on the outside of the mesh cylinder racks. Cloth bag, the main box is connected with an intermediate water inlet pipe, the intermediate water inlet pipe is installed with a first valve and a first power pump, the intermediate water inlet pipe is connected with a sewage water storage tank, and a sewage return pipe is connected between the main box and the sewage storage tank, and the sewage returns A second valve is installed in the pipe, a middle water outlet pipe is connected to the auxiliary box, a third valve is installed on the middle water outlet pipe, a clean water storage tank is connected to the middle water outlet pipe, a backflushing water pipe is arranged in the auxiliary box body, and the backflushing water pipe is connected with The net cylinder racks correspond one-to-one with the nozzles, the backflushing water pipe is equipped with a pulse valve and a second power pump, and the backflushing water pipe and the clean water storage tank are connected by a clean water return pipe; the present invention is used for primary sewage treatment and realizes the Solid-liquid separation, using bag filter structure, with automatic cleaning function.
Description
技术领域technical field
本发明属于污水处理设备技术领域,具体涉及一种原生污水脉冲式固液分离处理装置。The invention belongs to the technical field of sewage treatment equipment, and in particular relates to a pulsed solid-liquid separation treatment device for primary sewage.
背景技术Background technique
随着我国经济的高速发展,工业和生活污水排放量日益增多,如何变废为宝,对原生污水进行再次利用,受到社会越来越多的关注。原生污水源热泵是将原生污水中的低品位能源的循环利用,充分体现了变废为宝,减少初投资的优势。但是,原生污水的水质条件较为恶劣,污水中的固体杂质含量高,如果让原生污水直接进入热泵换热器,容易引起热泵系统换热器的结垢和堵塞,影响热泵空调的正常运行。传统的解决办法是建造大型污水池或者使用污水防堵机,建造大型污水池成本较高,使用污水防堵机时,污水防堵机的运行寿命短,设备造价又高,因此开发原生污水过滤器,改善进入热泵换热器的污水水质,满足换热器对于原生污水水质的要求,有非常重要的现实意义。With the rapid development of my country's economy, the discharge of industrial and domestic sewage is increasing day by day. How to turn waste into treasure and reuse raw sewage has received more and more attention from the society. The primary sewage source heat pump is to recycle the low-grade energy in the primary sewage, which fully reflects the advantages of turning waste into treasure and reducing initial investment. However, the water quality of raw sewage is relatively poor, and the solid impurities in the sewage are high. If the raw sewage directly enters the heat pump heat exchanger, it is easy to cause scaling and blockage of the heat exchanger of the heat pump system, which affects the normal operation of the heat pump air conditioner. The traditional solution is to build a large sewage tank or use a sewage anti-blocking machine. The cost of building a large sewage tank is high. When using a sewage anti-blocking machine, the operating life of the sewage anti-blocking machine is short and the equipment cost is high. Therefore, the development of primary sewage filtration. It is of great practical significance to improve the quality of sewage entering the heat pump heat exchanger and meet the requirements of the heat exchanger for the quality of primary sewage.
现有原生污水处理过滤装置一般利用离心旋流工作原理,配合过滤装置实现原生污水的固体杂质分离排污。这种装置污水处理效果较差,处理后杂质较多,随着杂质的积累,处理能力快速下降,需要定期进行清洁,而内部结构却不易于清洁。The existing primary sewage treatment filtration device generally uses the working principle of centrifugal cyclone, and cooperates with the filtration device to realize the separation and discharge of solid impurities in the primary sewage. The sewage treatment effect of this kind of device is poor, and there are many impurities after treatment. With the accumulation of impurities, the treatment capacity decreases rapidly, and it needs to be cleaned regularly, but the internal structure is not easy to clean.
发明内容SUMMARY OF THE INVENTION
本发明的目的是提供一种原生污水脉冲式固液分离处理装置,用于原生污水处理,实现污水的固液分离,采用布袋式过滤结构,具有布袋反冲自动清洁功能。The purpose of the present invention is to provide a primary sewage pulse type solid-liquid separation treatment device, which is used for primary sewage treatment and realizes the solid-liquid separation of sewage.
为实现上述目的,本发明提供如下技术方案:一种原生污水脉冲式固液分离处理装置,包括主箱体,所述主箱体下侧设置有支腿,主箱体下端设置有锥形部,锥形部下端连接排污管,主箱体上侧一体连接有副箱体,主箱体内均匀竖向设置有若干网筒架,网筒架上端贯穿主箱体上侧壁、延伸至副箱体内,网筒架外侧均设置有过滤布袋,主箱体下部连接有中间进水管,中间进水管安装有第一阀门和第一动力泵,中间进水管连接有污水储水箱,污水储水箱连接污水进水管,主箱体上部与污水储水箱之间连接污水回流管,污水回流管安装有第二阀门,副箱体连接有中间出水管,中间出水管安装有第三阀门,中间出水管连接有净水储水箱,净水储水箱连接有净水出水管,副箱体内设置有反冲水管,反冲水管连接有与网筒架一一对应的喷头,反冲水管安装有脉冲阀和第二动力泵,反冲水管与净水储水箱之间通过净水回流管连接。In order to achieve the above purpose, the present invention provides the following technical solutions: a primary sewage pulse type solid-liquid separation and treatment device, including a main box body, the lower side of the main box body is provided with legs, and the lower end of the main box body is provided with a tapered portion , the lower end of the tapered part is connected to the sewage pipe, the upper side of the main box is integrally connected with the auxiliary box, the main box is evenly and vertically arranged with a number of mesh cylinder racks, the upper end of the mesh cylinder rack penetrates the upper side wall of the main box and extends to the auxiliary box. In the body, filter bags are arranged on the outside of the mesh cylinder frame. The lower part of the main box is connected with an intermediate water inlet pipe. The middle water inlet pipe is installed with a first valve and a first power pump. The middle water inlet pipe is connected with a sewage water storage tank. In the water inlet pipe, a sewage return pipe is connected between the upper part of the main box body and the sewage water storage tank, the sewage return pipe is installed with a second valve, the auxiliary box body is connected with an intermediate water outlet pipe, the middle water outlet pipe is installed with a third valve, and the middle water outlet pipe is connected with a The clean water storage tank is connected with a clean water outlet pipe, and a backflush water pipe is arranged in the auxiliary box. The power pump, the backflushing water pipe and the clean water storage tank are connected by a clean water return pipe.
进一步地,所述排污管内设置有螺旋输送叶片,排污管一端设置有驱动螺旋输送叶片旋转的电机。Further, the sewage discharge pipe is provided with a spiral conveying blade, and one end of the sewage discharge pipe is provided with a motor for driving the rotation of the spiral conveying blade.
进一步地,所述副箱体的下侧壁为主箱体的上侧壁,主箱体上侧壁设置有连通副箱体的通孔,网筒架的上端位于此通孔内,网筒架与主箱体上侧壁固定连接。Further, the lower side wall of the auxiliary box body is the upper side wall of the main box body, the upper side wall of the main box body is provided with a through hole communicating with the auxiliary box body, the upper end of the mesh cylinder frame is located in this through hole, and the mesh cylinder is located in the through hole. The frame is fixedly connected with the upper side wall of the main box body.
进一步地,所述过滤布袋的袋口与主箱体上侧壁通孔的下侧边缘密封连接。Further, the bag mouth of the filter cloth bag is sealedly connected with the lower side edge of the through hole of the upper side wall of the main box body.
进一步地,所述污水储水箱下部与中间进水管连接,污水储水箱上部与污水进水管和污水回流管连接。Further, the lower part of the sewage water storage tank is connected with the middle water inlet pipe, and the upper part of the sewage water storage tank is connected with the sewage water inlet pipe and the sewage return pipe.
进一步地,所述净水储水箱下部与净水回流管连接,净水储水箱上部与中间出水管和净水出水管连接。Further, the lower part of the purified water storage tank is connected with the purified water return pipe, and the upper part of the purified water storage tank is connected with the middle water outlet pipe and the purified water outlet pipe.
本发明的有益效果如下:The beneficial effects of the present invention are as follows:
本发明通过过滤布袋的污水处理结构,使原生污水处理效果大大提高,显著降低处理后水流中的杂质,通过螺旋输送结构的排污管,增强排污能力,适应污水处理结构过滤污物量的提升;The invention greatly improves the original sewage treatment effect through the sewage treatment structure of the filter cloth bag, significantly reduces the impurities in the treated water flow, enhances the sewage discharge capacity through the sewage discharge pipe of the screw conveying structure, and adapts to the increase of the amount of the sewage filtered by the sewage treatment structure;
本发明通过反冲结构实现过滤布袋外侧积累污物的清洁,效率高、效果好,保证过滤布袋的污水处理能力不产生过分衰减,提高装置使用寿命,防止堵塞,降低清洁劳动强度;The invention realizes the cleaning of the accumulated dirt on the outside of the filter bag through the recoil structure, has high efficiency and good effect, ensures that the sewage treatment capacity of the filter bag does not suffer excessive attenuation, improves the service life of the device, prevents clogging, and reduces the cleaning labor intensity;
本发明利用处理后的净水对过滤布袋循环进行反冲,节约水资源,自给自足,效果极佳,不依靠外部水源,反冲的杂质一部分通过排污管排出、一部分重新过滤,设计新颖,运行稳定。The invention utilizes the treated purified water to recoil the filter bag circulation, saves water resources, is self-sufficient, and has excellent effects, does not rely on external water sources, part of the recoiled impurities is discharged through the sewage pipe, and part is refiltered, the design is novel, and the operation Stablize.
附图说明Description of drawings
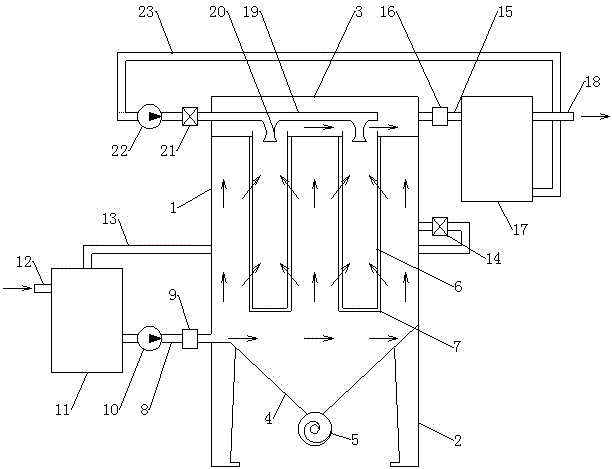
图1为本发明的污水处理状态水流示意图。FIG. 1 is a schematic diagram of the water flow in the sewage treatment state of the present invention.
图2为本发明的反冲清洁状态水流示意图。FIG. 2 is a schematic diagram of the water flow in the recoil cleaning state of the present invention.
图中:1、主箱体,2、支腿,3、副箱体,4、锥形部,5、排污管,6、网筒架,7、过滤布袋,8、中间进水管,9、第一阀门,10、第一动力泵,11、污水储水箱,12、污水进水管,13、污水回流管,14、第二阀门,15、中间出水管,16、第三阀门,17、净水储水箱,18、净水出水管,19、反冲水管,20、喷头,21、脉冲阀,22、第二动力泵,23、净水回流管。In the picture: 1. Main box, 2. Outriggers, 3. Auxiliary box, 4. Conical part, 5. Sewage pipe, 6. Cylinder frame, 7. Filter bag, 8. Intermediate water inlet pipe, 9. The first valve, 10, the first power pump, 11, the sewage water storage tank, 12, the sewage inlet pipe, 13, the sewage return pipe, 14, the second valve, 15, the middle water outlet pipe, 16, the third valve, 17, the net Water storage tank, 18, purified water outlet pipe, 19, back flushing water pipe, 20, nozzle, 21, pulse valve, 22, second power pump, 23, purified water return pipe.
具体实施方式Detailed ways
下面将结合本发明实施例中的附图,对本发明实施例中的技术方案进行清楚、完整地描述,显然,所描述的实施例仅仅是本发明一部分实施例,而不是全部的实施例。基于本发明中的实施例,本领域普通技术人员在没有做出创造性劳动前提下所获得的所有其他实施例,都属于本发明保护的范围。The technical solutions in the embodiments of the present invention will be clearly and completely described below with reference to the accompanying drawings in the embodiments of the present invention. Obviously, the described embodiments are only a part of the embodiments of the present invention, but not all of the embodiments. Based on the embodiments of the present invention, all other embodiments obtained by those of ordinary skill in the art without creative efforts shall fall within the protection scope of the present invention.
在本发明的描述中,需要理解的是,术语“中间”、“长度”、“宽度”、“厚度”、“上”、“下”、“前”、“后”、“左”、“右”、“竖直”、“水平”、“顶”、“底”“内”、“外”等指示的方位或位置关系为基于附图所示的方位或位置关系,仅是为了便于描述本发明和简化描述,而不是指示或暗示所指的装置或元件必须具有特定的方位、以特定的方位构造和操作,因此不能理解为对本发明的限制。In the description of the present invention, it should be understood that the terms "middle", "length", "width", "thickness", "upper", "lower", "front", "rear", "left", " The orientation or positional relationship indicated by "right", "vertical", "horizontal", "top", "bottom", "inside", "outside", etc. is based on the orientation or positional relationship shown in the drawings, and is only for the convenience of description The present invention and simplified description do not indicate or imply that the device or element referred to must have a particular orientation, be constructed and operate in a particular orientation, and therefore should not be construed as limiting the invention.
此外,术语“第一”、“第二”仅用于描述目的,而不能理解为指示或暗示相对重要性或者隐含指明所指示的技术特征的数量。由此,限定有“第一”、“第二”的特征可以明示或者隐含地包括一个或者更多个该特征。In addition, the terms "first" and "second" are only used for descriptive purposes, and should not be construed as indicating or implying relative importance or implying the number of indicated technical features. Thus, a feature defined as "first" or "second" may expressly or implicitly include one or more of that feature.
在本发明中,除非另有明确的规定和限定,术语“安装”、“相连”、“连接”、“固定”等术语应做广义理解,例如,可以是固定连接,也可以是可拆卸连接,或成一体;可以是直接相连,也可以通过中间媒介间接相连,可以是两个元件内部的连通或两个元件的相互作用关系。对于本领域的普通技术人员而言,可以根据具体情况理解上述术语在本发明中的具体含义。In the present invention, unless otherwise expressly specified and limited, the terms "installed", "connected", "connected", "fixed" and other terms should be understood in a broad sense, for example, it may be a fixed connection or a detachable connection , or integrated; it can be directly connected or indirectly connected through an intermediate medium, and it can be the internal connection of two elements or the interaction relationship between the two elements. For those of ordinary skill in the art, the specific meanings of the above terms in the present invention can be understood according to specific situations.
参阅图1-2,本实施例提供一种原生污水脉冲式固液分离处理装置,包括主箱体1,所述主箱体1下侧设置有支腿2,主箱体1下端设置有锥形部4,锥形部1下端连接排污管5,主箱体1上侧一体连接有副箱体3,主箱体1内均匀竖向设置有若干网筒架6,网筒架6上端贯穿主箱体1上侧壁、延伸至副箱体3内,网筒架6外侧均设置有过滤布袋7,主箱体1下部连接有中间进水管8,中间进水管8安装有第一阀门9和第一动力泵10,中间进水管8连接有污水储水箱11,污水储水箱11连接污水进水管12,主箱体1上部与污水储水箱11之间连接污水回流管13,污水回流管13安装有第二阀门14,副箱体3连接有中间出水管15,中间出水管15安装有第三阀门16,中间出水管15连接有净水储水箱17,净水储水箱17连接有净水出水管18,副箱体3内设置有反冲水管19,反冲水管19连接有与网筒架6一一对应的喷头20,喷头20朝向网筒架6内部、朝向过滤布袋7内侧,反冲水管19安装有脉冲阀21和第二动力泵22,反冲水管19与净水储水箱17之间通过净水回流管23连接。Referring to FIGS. 1-2 , the present embodiment provides a pulsed solid-liquid separation and treatment device for primary sewage, including a main box 1 , the lower side of the main box 1 is provided with
为了增强排污管5的排污能力,避免排污管5堵塞,本实施例中,所述排污管5内设置有螺旋输送叶片,排污管5一端设置有驱动螺旋输送叶片旋转的电机。In order to enhance the sewage discharge capacity of the sewage pipe 5 and prevent the sewage pipe 5 from being blocked, in this embodiment, the sewage pipe 5 is provided with a spiral conveying blade, and one end of the sewage pipe 5 is provided with a motor for driving the rotation of the spiral conveying blade.
为了使穿过过滤布袋7的净水穿过网筒架6进入副箱体3,本实施例中,所述副箱体3的下侧壁为主箱体1的上侧壁,主箱体1上侧壁设置有连通副箱体3的通孔,网筒架6的上端位于此通孔内,网筒架6与主箱体1上侧壁固定连接。In order to make the purified water passing through the filter bag 7 enter the
为了污水水流通过过滤布袋7,本实施例中,所述过滤布袋7的袋口与主箱体1上侧壁通孔的下侧边缘密封连接。In order for the sewage to flow through the filter cloth bag 7 , in this embodiment, the bag mouth of the filter cloth bag 7 is sealedly connected to the lower edge of the through hole on the upper side wall of the main box 1 .
为了保证装置运行稳定,过滤水流的稳定导通,本实施例中,所述污水储水箱11下部与中间进水管8连接,污水储水箱11上部与污水进水管12和污水回流管13连接。In order to ensure stable operation of the device and stable conduction of the filtered water flow, in this embodiment, the lower part of the sewage
为了保证装置运行稳定,反冲水流的稳定导通,本实施例中,所述净水储水箱17下部与净水回流管23连接,净水储水箱17上部与中间出水管15和净水出水管18连接。In order to ensure the stable operation of the device and the stable conduction of the backflushing water flow, in this embodiment, the lower part of the purified
本发明的工作原理:在污水过滤状态下,第一阀门9、第三阀门16和第一动力泵10打开,第二阀门14、脉冲阀21和第二动力泵22关闭;污水从污水进水管12进入污水储水箱11,污水储水箱11暂存污水,第一动力泵10将污水储水箱11内的污水通过中间进水管8导入主箱体1,进入主箱体1的污水发散、体积膨胀,一部分体积较大的杂质受惯性或自然沉降进入主箱体1的锥形部4,并通过排污管5定期排出;其余大部分体积较小的杂质随着水流上升,经过过滤布袋7,杂质被滞留在过滤布袋7的外侧,净化后的水流穿过网筒架6进入副箱体3,再通过中间出水管15进入净水储水箱17,净水储水箱17暂存净化后的水,随着水的积累,净化后的水从净水出水管18排出;The working principle of the present invention: in the state of sewage filtration, the first valve 9, the
自清洁反冲:随着过滤的不断进行,过滤布袋7外侧的杂质不断积累,阻力逐渐增大,需要对过滤布袋7进行反冲;关闭第一阀门9、第三阀门16和第一动力泵10,打开第二阀门14和第二动力泵22,再打开脉冲阀21,第二动力泵22将净水储水箱17内的净水通过净水回流管23引入反冲水管19,并使反冲水管19内水具有高压,脉冲阀21将高压水流通过喷头20喷向网筒架6内部和过滤布袋7内侧,过滤布袋7迅速膨胀,并产生强烈的抖动,使过滤布袋7外侧积累的杂质抖落,落至主箱体1的锥形部4内,达到过滤布袋7自清洁的目的;穿过过滤布袋7的反向水流一部分通过污水回流管13回到污水储水箱11,避免主箱体1内水压过大,保证结构的运行稳定。Self-cleaning recoil: With the continuous progress of filtration, the impurities on the outside of the filter bag 7 continue to accumulate, the resistance gradually increases, and the filter bag 7 needs to be recoiled; close the first valve 9, the
本文中应用了具体个例对本发明的原理及实施方式进行了阐述,以上实施例的说明只是用于帮助理解本发明的方法及其核心思想;同时,对于本领域的一般技术人员,依据本发明的思想,在具体实施方式及应用范围上均会有改变之处,综上所述,本说明书内容不应理解为对本发明的限制。In this paper, specific examples are used to illustrate the principles and implementations of the present invention. The descriptions of the above embodiments are only used to help understand the methods and core ideas of the present invention; meanwhile, for those skilled in the art, according to the present invention There will be changes in the specific implementation and application scope. To sum up, the content of this specification should not be construed as a limitation to the present invention.
Claims (6)
Priority Applications (1)
| Application Number | Priority Date | Filing Date | Title |
|---|---|---|---|
| CN202010502855.XA CN111643947A (en) | 2020-06-05 | 2020-06-05 | Primary sewage pulse type solid-liquid separation treatment device |
Applications Claiming Priority (1)
| Application Number | Priority Date | Filing Date | Title |
|---|---|---|---|
| CN202010502855.XA CN111643947A (en) | 2020-06-05 | 2020-06-05 | Primary sewage pulse type solid-liquid separation treatment device |
Publications (1)
| Publication Number | Publication Date |
|---|---|
| CN111643947A true CN111643947A (en) | 2020-09-11 |
Family
ID=72343318
Family Applications (1)
| Application Number | Title | Priority Date | Filing Date |
|---|---|---|---|
| CN202010502855.XA Pending CN111643947A (en) | 2020-06-05 | 2020-06-05 | Primary sewage pulse type solid-liquid separation treatment device |
Country Status (1)
| Country | Link |
|---|---|
| CN (1) | CN111643947A (en) |
Cited By (1)
| Publication number | Priority date | Publication date | Assignee | Title |
|---|---|---|---|---|
| CN114011131A (en) * | 2021-09-29 | 2022-02-08 | 国能龙源环保南京有限公司 | Concentration device and method for biogas residue liquid discharged by anaerobic fermentation tank |
Citations (4)
| Publication number | Priority date | Publication date | Assignee | Title |
|---|---|---|---|---|
| CN104028022A (en) * | 2014-05-27 | 2014-09-10 | 大庆高新区百世环保科技开发有限公司 | Pulse backflushing bag-type sewage fine filter device |
| CN203899249U (en) * | 2014-06-25 | 2014-10-29 | 北京美斯顿科技开发有限公司 | Automatic back-flush filter with compound filter element |
| CN107970658A (en) * | 2017-12-04 | 2018-05-01 | 上海大张过滤设备有限公司 | Candle filter |
| CN207641132U (en) * | 2017-11-12 | 2018-07-24 | 山东新阳光环保设备股份有限公司 | A kind of potential energy pocket type filtered gray water device |
-
2020
- 2020-06-05 CN CN202010502855.XA patent/CN111643947A/en active Pending
Patent Citations (4)
| Publication number | Priority date | Publication date | Assignee | Title |
|---|---|---|---|---|
| CN104028022A (en) * | 2014-05-27 | 2014-09-10 | 大庆高新区百世环保科技开发有限公司 | Pulse backflushing bag-type sewage fine filter device |
| CN203899249U (en) * | 2014-06-25 | 2014-10-29 | 北京美斯顿科技开发有限公司 | Automatic back-flush filter with compound filter element |
| CN207641132U (en) * | 2017-11-12 | 2018-07-24 | 山东新阳光环保设备股份有限公司 | A kind of potential energy pocket type filtered gray water device |
| CN107970658A (en) * | 2017-12-04 | 2018-05-01 | 上海大张过滤设备有限公司 | Candle filter |
Non-Patent Citations (2)
| Title |
|---|
| 任霄编著: "《成都特殊地质条件下地铁盾构选型与施工关键技术》", 31 December 2018, 成都西南交通大学出版社 * |
| 李燕主编: "《水污染控制工程》", 31 January 2017, 徐州:中国矿业大学出版社 * |
Cited By (1)
| Publication number | Priority date | Publication date | Assignee | Title |
|---|---|---|---|---|
| CN114011131A (en) * | 2021-09-29 | 2022-02-08 | 国能龙源环保南京有限公司 | Concentration device and method for biogas residue liquid discharged by anaerobic fermentation tank |
Similar Documents
| Publication | Publication Date | Title |
|---|---|---|
| CN108379909A (en) | A kind of sewage-treatment plant | |
| CN108607248A (en) | A kind of Household sewage processor | |
| CN209493396U (en) | A kind of adjustable sewage treatment filter core | |
| CN210645253U (en) | Sewage treatment tank capable of backwashing | |
| CN206737054U (en) | A kind of sanitary sewage filter | |
| CN111643947A (en) | Primary sewage pulse type solid-liquid separation treatment device | |
| CN114215958B (en) | Special valve equipment for liquid delivery | |
| CN208829439U (en) | A combined device for recycling and reusing tail water of urban sewage plant | |
| CN221131220U (en) | A high efficiency filter | |
| CN211896525U (en) | An automatic slag removal anaerobic reactor | |
| CN208244203U (en) | A kind of self-cleaning accurate filter | |
| CN220003235U (en) | A cleaning structure for pickling filters | |
| AU2021103264A4 (en) | A Pulse Type Solid-Liquid Separation Treatment Device For Raw Sewage | |
| CN217272812U (en) | Water supply and drainage pipeline structure with filtering function | |
| CN209702424U (en) | An integrated sewage treatment equipment | |
| CN213433196U (en) | Sewage purification device for building energy conservation and environmental protection | |
| CN211462281U (en) | High-efficiency self-cleaning filter | |
| CN218306719U (en) | Water quality purification device for water mist dust removal and rolling oil system of stainless steel hot-rolled plate | |
| CN221673661U (en) | Sewage treatment purifier | |
| CN216934877U (en) | Filter with multi-stage filtering device | |
| CN207667234U (en) | A kind of sewage disposal Rose Box | |
| CN217854886U (en) | Water circulating device for melatonin production | |
| CN207755841U (en) | A kind of quick back-washing dirt separator of angle general formula | |
| CN220078660U (en) | Refrigeration cycle water filter | |
| CN222427383U (en) | Multi-medium filter device |
Legal Events
| Date | Code | Title | Description |
|---|---|---|---|
| PB01 | Publication | ||
| PB01 | Publication | ||
| SE01 | Entry into force of request for substantive examination | ||
| SE01 | Entry into force of request for substantive examination | ||
| RJ01 | Rejection of invention patent application after publication | ||
| RJ01 | Rejection of invention patent application after publication |
Application publication date: 20200911 |
