CN111486506B - Air conditioning water circulation system, control method and air conditioner - Google Patents

Air conditioning water circulation system, control method and air conditioner Download PDF

Info

Publication number
CN111486506B
CN111486506B CN202010187390.3A CN202010187390A CN111486506B CN 111486506 B CN111486506 B CN 111486506B CN 202010187390 A CN202010187390 A CN 202010187390A CN 111486506 B CN111486506 B CN 111486506B
Authority
CN
China
Prior art keywords
water
air conditioner
indoor
circulation system
compressor
Prior art date
Legal status (The legal status is an assumption and is not a legal conclusion. Google has not performed a legal analysis and makes no representation as to the accuracy of the status listed.)
Active
Application number
CN202010187390.3A
Other languages
Chinese (zh)
Other versions
CN111486506A (en
Inventor
韩劼成
孙义文
胡志文
应必业
原惠惠
Current Assignee (The listed assignees may be inaccurate. Google has not performed a legal analysis and makes no representation or warranty as to the accuracy of the list.)
Aux Air Conditioning Co Ltd
Ningbo Aux Electric Co Ltd
Original Assignee
Aux Air Conditioning Co Ltd
Ningbo Aux Electric Co Ltd
Priority date (The priority date is an assumption and is not a legal conclusion. Google has not performed a legal analysis and makes no representation as to the accuracy of the date listed.)
Filing date
Publication date
Application filed by Aux Air Conditioning Co Ltd, Ningbo Aux Electric Co Ltd filed Critical Aux Air Conditioning Co Ltd
Priority to CN202010187390.3A priority Critical patent/CN111486506B/en
Publication of CN111486506A publication Critical patent/CN111486506A/en
Application granted granted Critical
Publication of CN111486506B publication Critical patent/CN111486506B/en
Active legal-status Critical Current
Anticipated expiration legal-status Critical

Links

Images

Classifications

    • FMECHANICAL ENGINEERING; LIGHTING; HEATING; WEAPONS; BLASTING
    • F24HEATING; RANGES; VENTILATING
    • F24FAIR-CONDITIONING; AIR-HUMIDIFICATION; VENTILATION; USE OF AIR CURRENTS FOR SCREENING
    • F24F1/00Room units for air-conditioning, e.g. separate or self-contained units or units receiving primary air from a central station
    • F24F1/0003Room units for air-conditioning, e.g. separate or self-contained units or units receiving primary air from a central station characterised by a split arrangement, wherein parts of the air-conditioning system, e.g. evaporator and condenser, are in separately located units
    • FMECHANICAL ENGINEERING; LIGHTING; HEATING; WEAPONS; BLASTING
    • F24HEATING; RANGES; VENTILATING
    • F24FAIR-CONDITIONING; AIR-HUMIDIFICATION; VENTILATION; USE OF AIR CURRENTS FOR SCREENING
    • F24F11/00Control or safety arrangements
    • F24F11/62Control or safety arrangements characterised by the type of control or by internal processing, e.g. using fuzzy logic, adaptive control or estimation of values
    • F24F11/63Electronic processing
    • F24F11/64Electronic processing using pre-stored data
    • FMECHANICAL ENGINEERING; LIGHTING; HEATING; WEAPONS; BLASTING
    • F24HEATING; RANGES; VENTILATING
    • F24FAIR-CONDITIONING; AIR-HUMIDIFICATION; VENTILATION; USE OF AIR CURRENTS FOR SCREENING
    • F24F11/00Control or safety arrangements
    • F24F11/62Control or safety arrangements characterised by the type of control or by internal processing, e.g. using fuzzy logic, adaptive control or estimation of values
    • F24F11/63Electronic processing
    • F24F11/65Electronic processing for selecting an operating mode
    • FMECHANICAL ENGINEERING; LIGHTING; HEATING; WEAPONS; BLASTING
    • F24HEATING; RANGES; VENTILATING
    • F24FAIR-CONDITIONING; AIR-HUMIDIFICATION; VENTILATION; USE OF AIR CURRENTS FOR SCREENING
    • F24F11/00Control or safety arrangements
    • F24F11/70Control systems characterised by their outputs; Constructional details thereof
    • F24F11/72Control systems characterised by their outputs; Constructional details thereof for controlling the supply of treated air, e.g. its pressure
    • FMECHANICAL ENGINEERING; LIGHTING; HEATING; WEAPONS; BLASTING
    • F24HEATING; RANGES; VENTILATING
    • F24FAIR-CONDITIONING; AIR-HUMIDIFICATION; VENTILATION; USE OF AIR CURRENTS FOR SCREENING
    • F24F11/00Control or safety arrangements
    • F24F11/70Control systems characterised by their outputs; Constructional details thereof
    • F24F11/80Control systems characterised by their outputs; Constructional details thereof for controlling the temperature of the supplied air
    • F24F11/83Control systems characterised by their outputs; Constructional details thereof for controlling the temperature of the supplied air by controlling the supply of heat-exchange fluids to heat-exchangers
    • F24F11/84Control systems characterised by their outputs; Constructional details thereof for controlling the temperature of the supplied air by controlling the supply of heat-exchange fluids to heat-exchangers using valves
    • FMECHANICAL ENGINEERING; LIGHTING; HEATING; WEAPONS; BLASTING
    • F24HEATING; RANGES; VENTILATING
    • F24FAIR-CONDITIONING; AIR-HUMIDIFICATION; VENTILATION; USE OF AIR CURRENTS FOR SCREENING
    • F24F11/00Control or safety arrangements
    • F24F11/88Electrical aspects, e.g. circuits
    • FMECHANICAL ENGINEERING; LIGHTING; HEATING; WEAPONS; BLASTING
    • F24HEATING; RANGES; VENTILATING
    • F24FAIR-CONDITIONING; AIR-HUMIDIFICATION; VENTILATION; USE OF AIR CURRENTS FOR SCREENING
    • F24F13/00Details common to, or for air-conditioning, air-humidification, ventilation or use of air currents for screening
    • F24F13/22Means for preventing condensation or evacuating condensate
    • FMECHANICAL ENGINEERING; LIGHTING; HEATING; WEAPONS; BLASTING
    • F24HEATING; RANGES; VENTILATING
    • F24FAIR-CONDITIONING; AIR-HUMIDIFICATION; VENTILATION; USE OF AIR CURRENTS FOR SCREENING
    • F24F13/00Details common to, or for air-conditioning, air-humidification, ventilation or use of air currents for screening
    • F24F13/24Means for preventing or suppressing noise
    • FMECHANICAL ENGINEERING; LIGHTING; HEATING; WEAPONS; BLASTING
    • F24HEATING; RANGES; VENTILATING
    • F24FAIR-CONDITIONING; AIR-HUMIDIFICATION; VENTILATION; USE OF AIR CURRENTS FOR SCREENING
    • F24F2110/00Control inputs relating to air properties
    • F24F2110/10Temperature
    • FMECHANICAL ENGINEERING; LIGHTING; HEATING; WEAPONS; BLASTING
    • F24HEATING; RANGES; VENTILATING
    • F24FAIR-CONDITIONING; AIR-HUMIDIFICATION; VENTILATION; USE OF AIR CURRENTS FOR SCREENING
    • F24F2110/00Control inputs relating to air properties
    • F24F2110/20Humidity

Landscapes

  • Engineering & Computer Science (AREA)
  • Chemical & Material Sciences (AREA)
  • Combustion & Propulsion (AREA)
  • Mechanical Engineering (AREA)
  • General Engineering & Computer Science (AREA)
  • Signal Processing (AREA)
  • Physics & Mathematics (AREA)
  • Fuzzy Systems (AREA)
  • Mathematical Physics (AREA)
  • Air Humidification (AREA)
  • Air Conditioning Control Device (AREA)

Abstract

本发明提供了一种空调水循环系统、控制方法及空调器,所述空调器包括室内机和室外机,所述空调水循环系统包括依次相连的冷凝水收集组件、储水组件和加湿组件,所述储水组件包括相连的蓄水箱、压缩机水箱,收集在蓄水箱内的水进入压缩机水箱换热后通过加湿组件对室内空气加湿。本发明所述的水循环系统在制热模式下,通过对室内温度、湿度与预设值的大小关系智能调节水循环系统,增加室内空气湿度,提高人体舒适性。

Figure 202010187390

The invention provides an air-conditioning water circulation system, a control method and an air conditioner. The air conditioner includes an indoor unit and an outdoor unit. The air-conditioning water circulation system includes a condensed water collection component, a water storage component and a humidification component connected in sequence. The water storage component includes a connected water storage tank and a compressor water tank. The water collected in the water storage tank enters the compressor water tank for heat exchange and then humidifies the indoor air through the humidification component. In the heating mode, the water circulation system of the present invention intelligently adjusts the water circulation system through the relationship between indoor temperature, humidity and preset values, thereby increasing indoor air humidity and improving human comfort.

Figure 202010187390

Description

Air conditioner water circulation system, control method and air conditioner
Technical Field
The invention relates to the technical field of air conditioners, in particular to an air conditioner water circulation system, a control method and an air conditioner.
Background
An air conditioner is an apparatus for adjusting an indoor temperature, and generally accompanies a change in humidity in adjusting the temperature. At present, conventional household air conditioners rarely have a humidifying function, when the air conditioner is started in a heating operation mode in winter, air moisture in a closed space is reduced, skin of people is easily dried, throat is easily attacked by fire, and experience feeling is poor. Therefore, in actual use, part of users adjust the indoor humidity through the independent humidifying equipment, and the independent humidifying equipment cannot be linked with the air conditioner to change the indoor temperature, so that the indoor humidity is easy to be overlarge, and a wet and cold feeling is generated; meanwhile, water needs to be added manually, so that the comfort is poor.
When the air conditioner is started in a heating mode in winter, when the room temperature is in the range of 20-25 ℃, the relatively comfortable environmental humidity is about 40-50%, and when the room temperature is in the range of 25-32 ℃, the relatively comfortable environmental humidity is about 50-60%. The humidity of the indoor environment is kept appropriate, the comfort level of the human body can be improved, and the experience feeling is enhanced. In addition, the long-time operation of the compressor of the air conditioner is easy to cause temperature rise, and the stability of the operation of the air conditioner is affected.
Disclosure of Invention
The invention solves the technical problems of poor humidity regulation control precision and poor comfort degree of the existing air conditioner.
In order to solve the problems, the invention provides an air conditioner water circulation system, which comprises an indoor unit and an outdoor unit, wherein the air conditioner water circulation system comprises a condensed water collection assembly, a water storage assembly and a humidification assembly which are sequentially connected, the water storage assembly comprises a water storage tank and a compressor water tank which are connected, and water collected in the water storage tank is humidified or circularly enters the water storage tank through the humidification assembly after entering the compressor water tank for heat exchange. Condensed water can enter a compressor water tank in both a refrigeration mode and a heating mode, and the condensed water absorbs the temperature of the compressor to heat the water in the heating mode, so that the temperature of the indoor environment is prevented from being reduced due to humidification, and the comfort level in humidification is improved; during the refrigeration mode, the circulating water absorbs the compressor waste heat, and the compressor is cooled down, thereby ensuring the normal operation of the compressor and improving the reliability of the compressor.
Furthermore, the humidifying component comprises a water pump arranged on the first water pipe and at least one nozzle arranged at the end part of the first water pipe far away from the compressor water tank. Preferably, the nozzle is located at a side end of the outlet of the indoor unit. This setting can make the comdenstion water of collecting diffuse along with air conditioner air-out air current rapidly, avoids local high humidity to cause the liquid drop to condense, influences the humidification effect.
Furthermore, the water pump is arranged at one end of the first water delivery pipe close to the compressor. The device can fully utilize the space of the external machine, and has compact structure and low noise.
Furthermore, the water circulation system is provided with a first control valve, and the first control valve is positioned on the first water conveying pipe between the water pump and the nozzle. The water circulation system is also provided with a second control valve which is positioned on a second water conveying pipe connected between the water pump and the water storage tank. Should set up switching of heat exchanger cooling and indoor humidification, simple structure, the control of being convenient for is realized to a water pump of accessible.
Furthermore, the nozzle is a high-pressure fine water mist nozzle. The arrangement enables the generated fog drops to have wider coverage and rapidly meets the indoor humidifying requirement.
Furthermore, the condensed water collection assembly comprises a water pan, and the water pan is positioned at the bottom of the heat exchanger on the outdoor unit and is used for collecting water produced by defrosting of the outdoor unit and/or condensation of the indoor unit. The air conditioner is simple in structure, water generated in the air conditioner operation process can be fully utilized, and energy conservation and emission reduction are achieved;
furthermore, the condensed water collecting assembly further comprises a composite water absorbing material, and the composite water absorbing material is arranged on a heat exchanger of the outdoor unit. The arrangement ensures that the water source channel of the water circulation system is wide, ensures that the water source required by humidification is sufficient, and avoids the situation that the water source is not available when a user needs humidification in a harsh environment (dry environment). Preferably, the water in the water circulation system consists of condensed water, water formed after frost of the outer machine melts and a plurality of parts of water absorbed by the composite water absorbing material from air. Preferably, the composite water absorbing material is prepared by packaging high-hygroscopicity salt lithium chloride in a porous MOFs material by adopting an ionic solution permeation method, the water absorbing principle is that an adsorbing material is adopted to adsorb water vapor in air at night, water vapor desorption and condensation are realized under the driving action of sunlight at daytime to obtain liquid water, and the water vapor adsorption capacity of the composite water absorbing material under the condition of 30% relative humidity can be up to 0.77 kg/kg.
Furthermore, set up the second filter screen in the water collector, realize the primary filter to collecting the comdenstion water, through the fractional filtration, reduce foreign matter enrichment such as first filter screen department piece and lead to blockking up, ensure water circulating system operating stability. As another example of the present invention, two water receiving trays are respectively located at the bottom of the heat exchanger of the outdoor unit and the evaporator of the indoor unit, so as to collect condensed water generated by the evaporator in the cooling mode or defrost water generated by the heat exchanger in the heating mode, and ensure sufficient water source required for humidification and/or cooling of the compressor.
Further, the compressor water tank is an annular cavity formed around the compressor. This setting can make the condensation water of collecting fully absorb the heat that the compressor produced, ensures that the compressor operation is stable and/or prevents to cause the indoor ambient temperature to descend because of the humidification, comfort level when improving the humidification.
Still further, the water storage tank is arranged between the heat exchanger of the outdoor unit and the fan, and the water storage tank is connected with the condensate water collecting assembly through a first water inlet pipe. The arrangement can fully utilize the internal space of the outdoor unit, and the structure is compact;
furthermore, the water storage tank is connected with the compressor water tank through a first water inlet pipe, and a first filter screen is arranged at one end, close to the water storage tank, of the first water inlet pipe. Carry out depth filtration to the agglutinate water of collecting through first filter screen, avoid impurity to get into first inlet tube, ensure that the quality of water of humidification water is up to standard. Preferably, a purification device is arranged in the water storage tank, so that bacteria in water can be killed, water in the water storage tank is prevented from deteriorating, and the safety and the sterility of a water source are ensured. The purification device is the prior art and is not described in detail herein.
Compared with the prior art, the air conditioner water circulation system has the following advantages:
(1) the water in the water circulation system consists of condensed water of the inner machine, defrosting water of the outer machine, water absorbed by the composite water absorption material and the like, so that sufficient water source is ensured, no water source is generated when a user needs to humidify in a harsh environment (dry environment), and self-sufficiency of humidifying water is basically realized.
(2) The air conditioner water circulation system can reduce the temperature of the compressor in non-heating modes such as refrigeration and the like, and improve the safety and reliability of the compressor; in the heating mode, the waste heat of the compressor is utilized to heat the water in the water tank of the compressor, and the heated water is conveyed to the indoor unit for humidification, so that the humidification comfort level is improved; meanwhile, the humidification automatic adjustment is carried out according to the indoor temperature and humidity, so that the comfort of the human body is improved.
(3) The air conditioner water circulation system is simple in structure and high in adjustment control precision.
The invention provides a control method of a water circulation system, which is applied to the air conditioner water circulation system and comprises the following steps:
s1, starting the air conditioner to operate, and acquiring the current operation time;
s2, when the running time meets the preset time, judging whether the air conditioner running mode is a heating mode, if so, performing the step S3; if not, controlling the condensed water to circulate in the water storage component to cool the compressor.
And S3, acquiring the current indoor temperature and the current indoor humidity, and controlling the air conditioner to perform humidification and/or compressor cooling treatment according to the size relation between the current indoor temperature and the current indoor humidity and a preset value.
Further, the step S3 includes:
s31, every t1Obtaining indoor ambient temperature TInner partDetecting and judging the indoor temperature TInner partWhether or not less than T1If yes, closing the first control valve, the second control valve and the water pump, and not starting the air-conditioning water circulation system; if not, go to step S32;
s32, acquiring indoor humidity phiInner partAnd controlling whether the air conditioner water circulation system carries out humidification or not according to the size relation between the indoor humidity and the preset value.
Further, step S3 further includes: s33, humidifying every t2min detecting indoor humidity when phiInner partGreater than or equal to a third preset value phi3And when the humidification is finished, the water pump, the first control valve and the second control valve are closed. The upper limit of the indoor humidity is set, and the automatic start and stop of the humidifying function are realized.
Still further, said t15min, said T1=20℃、T2=25℃,φ1=40%,φ250%. According to the indoor temperature under the heating mode, the humidifying mode is subdivided, the damp and cold feeling caused by the humidity is avoided, and the user satisfaction is improved. In the present invention, the third predetermined value phi3The preset value of the upper limit of indoor humidity is different under different temperatures, preferably, when the temperature is more than or equal to 20 ℃ and less than or equal to TInner partWhen the temperature is less than 25 ℃, the third preset value phi3Is 50 percent; when the temperature is less than or equal to 25 ℃ and T is less than or equal toWhen the water is in the inner position,then the third preset value phi3The content was 60%.
The step S32 includes:
s321, judging the indoor temperature TInner partWhether or not less than T2If yes, go to step S322; if not, go to step S323;
s322, when phiInner partLess than a first predetermined value phi1When the air conditioner is used, the second control valve is closed, the first control valve and the water pump are opened, water in the water storage tank enters the compressor water tank through the first water inlet pipe, is conveyed to the indoor unit through the water pump after heat exchange, and is sprayed out through the nozzle to humidify indoor air;
s323, when phiInner partLess than a second predetermined value phi2When the air conditioner is used, the second control valve is closed, the first control valve and the water pump are opened, water in the water storage tank enters the compressor water tank through the first water inlet pipe, is conveyed to the indoor unit through the water pump after heat exchange, and is sprayed out through the nozzle to humidify indoor air;
compared with the prior art, the control method of the water circulation system has the following advantages: (1) in the heating mode, the waste heat of the compressor is utilized to heat the water in the water tank of the compressor, and the heated water is conveyed to the indoor unit for humidification, so that the heating effect of the air conditioner is prevented from being influenced by the humidification of low-temperature water, and the phenomenon that the user experience is influenced by white fog caused by the overlarge temperature difference between humidification liquid and indoor air is prevented; (2) the humidification comfort level is improved, the starting and stopping of a humidification assembly during air conditioner heating are controlled according to comfort parameters corresponding to temperature and humidity, and the intelligent and humanized characteristics of the air conditioner are improved; (3) the air conditioner humidification and the compressor cooling are coupled, so that the waste heat utilization is realized, the energy is saved, and the consumption is reduced.
The present invention also provides a water circulation system control device of an air conditioner, comprising:
the detection unit is used for detecting the temperature and the relative humidity of the current environment;
the calculation unit is used for calculating the size relation between the current environment temperature, the current environment humidity and a preset value according to the temperature and the relative humidity;
and the control unit is used for humidifying or compressing the current environment according to the relation between the indoor temperature, the indoor humidity and the preset value.
An air conditioner is also provided, comprising a computer readable storage medium storing a computer program and a processor, the computer program being read and executed by the processor to implement the control method described above.
A computer-readable storage medium is also provided, which stores a computer program that, when read and executed by a processor, implements the control method described above. Compared with the prior art, the advantages of the air conditioner and the control method of the water circulation system are the same, and are not repeated herein.
Drawings
Fig. 1 is a schematic structural diagram of an air-conditioning water circulation system according to an embodiment of the invention;
FIG. 2 is a schematic structural diagram of an air conditioner according to an embodiment of the present invention;
fig. 3 is a top view of an outdoor unit according to an embodiment of the present invention;
fig. 4 is a flowchart illustrating a method for controlling a water circulation system of an air conditioner according to an embodiment of the present invention.
Fig. 5 is a flowchart illustrating a method for controlling a water circulation system of an air conditioner according to another embodiment of the present invention.
Description of reference numerals:
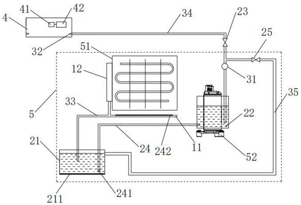
the device comprises a condensate water collecting component-1, a water storage component-2, a humidifying component-3, an indoor unit-4, an outdoor unit-5, a water pan-11, a composite water absorbing material-12, a water storage tank-21, a purifying device-211, a compressor water tank-22, a first control valve-23, a first water inlet pipe-24, a first filter screen-241, a second filter screen-242, a second control valve-25, a water pump-31, a nozzle-32, a second water inlet pipe-33, a first water conveying pipe-34, a second water conveying pipe-35, a controller-41, a detecting device-42, a heat exchanger-51, a compressor-52 and a fan-53.
Detailed Description
In order to make the aforementioned objects, features and advantages of the present invention comprehensible, embodiments accompanied with figures are described in detail below.
It should be noted that the embodiments and features of the embodiments may be combined with each other without conflict.
Example 1
As shown in fig. 1-3, an air conditioner water circulation system comprises a condensed water collecting assembly 1, a water storage assembly 2 and a humidifying assembly 3, wherein the condensed water collecting assembly 1, the water storage assembly 2 and the humidifying assembly 3 are sequentially connected through a pipeline, the water storage assembly 2 comprises a water storage tank 21 and a compressor water tank 22 which are connected through a first water inlet pipe 24, and water collected in the water storage tank 21 enters the compressor water tank 22 for heat exchange and then humidifies indoor air through the humidifying assembly 3. Water enters the compressor water tank 22 in both the cooling mode and the heating mode, and the waste heat of the compressor 52 is absorbed to heat the water in the heating mode, so that the temperature of the indoor environment is prevented from being reduced due to humidification, and the comfort level in humidification is improved; in the cooling mode, the compressor 52 absorbs waste heat through circulating water to reduce the temperature, so that the normal operation of the compressor 52 is ensured, and the operation reliability of the air conditioner is improved.
Preferably, the water circulation system further comprises a first control valve 23 and a second control valve 25, wherein the first control valve 23 is located on the first water pipe 34 between the water pump 31 and the nozzle 32 and is used for controlling the on-off of a pipeline between the water pump 31 and the nozzle 32; the second control valve 25 is located on the second water pipe 35 connecting the water pump 31 and the water storage tank 21, and is used for controlling the on-off of the pipeline between the water pump 31 and the water storage tank 21. The first control valve 23 and the second control valve 25 may be the same or different. Preferably, the first control valve 23 and the second control valve 25 are both stop valves, and are electrically connected to the controller 41 of the air conditioner. Should set up the switching of heat exchanger 51 cooling and indoor humidification, simple structure, the control of being convenient for is realized to a water pump 31.
The condensed water collecting assembly 1 comprises a water pan 11 and a composite water absorbing material 12, wherein the composite water absorbing material 12 is arranged on a compressor 52 of the outdoor unit 5. As an example of the present invention, the water receiving tray 11 is a water guiding groove structure of the existing indoor unit 4, and the drain pipe through which the condensed water finally collects in the water guiding groove flows out to the water storage tank 21, so that the original air conditioning structure does not need to be modified, and the production cost is reduced. As another example of the present invention, the water receiving tray 11 is a bottom plate structure of the existing outdoor unit 5, and the defrosting water collected on the bottom plate is drained to the water storage tank 21 through a pipeline. Preferably, the water receiving tray 11 includes a water chute structure of the indoor unit 4 and a chassis structure of the outdoor unit 5, so as to collect condensed water generated by the evaporator in the cooling mode or defrost water generated by the heat exchanger 51 in the heating mode, and ensure a sufficient water source for humidification and/or cooling of the compressor 52. The arrangement ensures that the water used by the water circulation system consists of condensed water, water formed after frost formation and melting of the outdoor unit 5 and water absorbed by the composite water absorbing material 12 from air, ensures sufficient water source required by humidification, and avoids the occurrence of no water source when a user needs humidification in a harsh environment (dry environment). Preferably, set up second filter screen 242 in the water collector 11, realize the primary filter to collecting the comdenstion water, through hierarchical filtration, reduce the foreign matter such as the piece that gets into in the water storage box 21, ensure water circulating system operating stability. The composite water-absorbent material 12 may be made of a water-absorbent material such as silica gel or resin. As a preferred example of the present invention, the composite water absorbing material 12 is prepared by encapsulating lithium chloride, a highly hygroscopic salt, in a porous MOFs material by an ionic solution permeation method, and adsorbs water vapor in air at night, and desorbs and condenses water vapor under the driving action of sunlight in daytime to obtain liquid water, and the liquid water enters the water storage tank 21 through a pipeline.
The water storage tank 21 is disposed between the heat exchanger 51 of the outdoor unit 5 and the fan 53, and the water storage tank 21 is connected to the condensate water collecting unit 1 through the second water inlet pipe 33. The arrangement can fully utilize the internal space of the outdoor unit 5, and the structure is compact; preferably, the first water inlet pipe 24 is provided with a first filter screen 241 at one end close to the water storage tank 21. Carry out depth filtration to the agglutination water of collecting through first filter screen 241, avoid impurity to get into first inlet tube 24, ensure that the quality of water of humidification is up to standard. Preferably, a purification device 211 is arranged in the water storage tank 21, and the purification device 211 can be an ozone generator or a multi-stage filter element device formed by fiber, granular activated carbon and the like, and can kill and remove bacteria in water, prevent water in the water storage tank 21 from deteriorating, and ensure that a water source is safe and sterile. The purification device 211 is prior art and will not be described in detail herein. The compressor water tank 22 is an annular cavity formed around the compressor 52. The arrangement can ensure that the collected condensed water fully absorbs the heat generated by the compressor 52, ensure the stable operation of the compressor 52 and/or prevent the temperature of the indoor environment from dropping due to humidification, and improve the comfort level during humidification.
The humidifying component 3 comprises a water pump 31 and at least one nozzle 32 which are connected, the water pump 31 is arranged on the first water pipe 34 and is close to one end of the compressor 52, the water pump 31 is electrically connected with the controller 41, and the start and stop of the water pump 31 are automatically controlled according to indoor temperature and humidity data monitored by the detection device 42. The detection device 42 includes a temperature sensor and a humidity sensor both electrically connected to the controller 41. The nozzle 32 is located at the side end of the outlet of the indoor unit 4. This setting can make the comdenstion water of collecting diffuse along with air conditioner air-out air current rapidly, avoids local high humidity to cause the liquid drop to condense, influences the humidification effect. In a preferred embodiment of the present invention, two nozzles 32 are provided at the left and right ends of the outlet of the air conditioner. Preferably, the nozzle 32 is a high-pressure fine water mist nozzle. The arrangement enables the generated fog drops to have wider coverage and rapidly meets the indoor humidifying requirement.
When the heating mode is operated, frost-forming and defrosting water of the outdoor unit 5 enters the water storage tank 21 through the second water inlet pipe 33; in the non-heating mode, such as the cooling mode, the condensed water generated by the indoor unit 4 is discharged to the water storage tank 21 through the second water inlet pipe 33; or the water absorbed by the composite water absorption material 12 at night is precipitated after being irradiated by sunlight and enters the water storage tank 21 through a pipeline. When humidification is needed, the water pump 31 is electrically started through the controller 41, so that water in the water storage tank 21 enters the compressor water tank 22 through the first water inlet pipe 24, the water in the compressor water tank 22 is heated by utilizing the waste heat of the compressor 52, the heated water enters the indoor unit 4 through the first water conveying pipe 34, and high-pressure water mist is formed through the nozzles 32 on the two sides of the air outlet of the indoor unit 4 and is sprayed into indoor air; when humidification is not required and the temperature of the compressor 52 is high, the water pump 31 is started to make the condensed water enter the compressor water tank 22 from the water storage tank 21 through the first water inlet pipe 24, and then return to the water storage tank 21 from the compressor water tank 22 through the second water delivery pipe 35 to circulate to cool the compressor 52.
The invention also provides an air conditioner, which comprises the air conditioner water circulation system. Compared with the prior art, the air conditioner and the water circulation system have the same advantages, and the description is omitted.
Example 2
As shown in fig. 4, the present invention provides a method for controlling a water circulation system, which is applied to the air conditioner water circulation system, and comprises the following steps:
s1, starting the air conditioner to operate, and acquiring the current operation time;
s2, when the running time meets the preset time, judging whether the air conditioner running mode is a heating mode, if so, performing the step S3; if not, the condensed water is controlled to circulate in the water storage assembly 2 to cool the compressor 52. The preset time can be 5min, 10min, 15min or 20min or 30 min; preferably, the preset time is 20 min. The air conditioner humidification and the compressor 52 are cooled and coupled, so that the waste heat utilization is realized, the energy is saved, and the consumption is reduced.
And S3, acquiring the current indoor temperature and the current indoor humidity, and controlling the air conditioner to perform humidification and/or cooling treatment on the compressor 52 according to the size relation between the current indoor temperature and the current indoor humidity and a preset value. The current indoor environmental parameters are detected by the detection device 42, and the start and stop of the water pump 31 are controlled according to a preset program. In the heating mode, the waste heat of the compressor 52 is used for heating the water in the compressor water tank 22, the heated water is conveyed to the indoor unit 4 through the first water conveying pipe 34 for humidification, the air conditioner heating effect is prevented from being influenced by the humidification of low-temperature water, and the phenomenon that the temperature difference between the humidification liquid and the indoor air is too large to generate white fog, so that the user experience is influenced is prevented.
Preferably, step S3 is:
s31, every t1Obtaining indoor ambient temperature TInner partDetecting and judging the indoor temperature TInner partWhether or not less than T1If yes, the first control valve 23, the second control valve 25 and the water pump 31 are closed, and the air-conditioning water circulation system is not started; if not, go to step S32; said t is1Can be 1min, 3min, 5min, preferably, t is1Is 5 min;
s32, acquiring indoor humidity phiInner partAnd controlling whether the air conditioner water circulation system carries out humidification or not according to the size relation between the indoor humidity and the preset value.
Specifically, S321, the indoor temperature T is determinedInner partWhether or not less than T2If yes, go to step S322; if not, go to step S323; wherein T is2>T1Preferably, said T2Less than 32 ℃. According to the indoor temperature under the heating mode, the humidifying mode is subdivided, the damp and cold feeling caused by the humidity is avoided, and the user satisfaction is improved.
S322, when phiInner partLess than a first predetermined value phi1When the heat exchange is finished, the second control valve 25 is closed, the first control valve 23 and the water pump 31 are opened, the water in the water storage tank 21 enters the compressor water tank 22 through the first water inlet pipe 24, and the water is conveyed through the first water conveying pipe 34 by the water pump 31 after heat exchangeTo the indoor unit 4, water is sprayed through the nozzle 32 to humidify the indoor air;
s323, when phiInner partLess than a second predetermined value phi2When the indoor air is humidified, the second control valve 25 is closed, the first control valve 23 and the water pump 31 are opened, water in the water storage tank 21 enters the compressor water tank 22 through the first water inlet pipe 24, is conveyed to the indoor unit 4 through the water pump 31 after heat exchange, and is sprayed out through the nozzle 32 to humidify the indoor air;
preferably, step S3 further includes: s33, humidifying every t2min detecting indoor humidity when phiInner partGreater than or equal to a third preset value phi3If so, the water pump 31, the first control valve 23, and the second control valve 25 are closed, and the humidification is completed. The upper limit of the indoor humidity is set, so that the automatic start and stop of the humidifying function are realized. The starting and stopping of the humidifying component 3 during air conditioner heating are controlled according to comfort parameters corresponding to temperature and humidity, and the intelligent and humanized characteristics of the air conditioner are improved.
Preferably, said t is15min, said T1=20℃、T2=25℃,φ1=40%,φ250%. According to the indoor temperature under the heating mode, the humidifying mode is subdivided, the damp and cold feeling caused by the humidity is avoided, and the user satisfaction is improved. In the present invention, the third predetermined value phi3The preset value of the upper limit of indoor humidity is different under different temperatures, preferably, when the temperature is more than or equal to 20 ℃ and less than or equal to TInner partWhen the temperature is less than 25 ℃, the third preset value phi3Is 50 percent; when the temperature is less than or equal to 25 ℃ and T is less than or equal toWhen the water is in the inner position,then the third preset value phi3The content was 60%.
The present invention also provides a water circulation system control device of an air conditioner, comprising:
the detection unit is used for detecting the temperature and the relative humidity of the current environment;
the calculation unit is used for calculating the size relation between the current environment temperature, the current environment humidity and a preset value according to the temperature and the relative humidity;
and the control unit is used for humidifying or compressing the current environment according to the relation between the indoor temperature, the indoor humidity and the preset value.
An air conditioner is also provided, comprising a computer readable storage medium storing a computer program and a processor, the computer program being read and executed by the processor to implement the control method described above.
A computer-readable storage medium is also provided, which stores a computer program that, when read and executed by a processor, implements the control method described above. Compared with the prior art, the advantages of the air conditioner and the control method of the water circulation system are the same, and are not repeated herein.
Example 3
As shown in fig. 5, a method for controlling a water circulation system of an air conditioner includes the steps of:
the air conditioner is started and the running time t of the compressor 52 is detectedFortune
If the running time is tFortuneIf the time is less than 20min, the water pump 31, the first control valve 23 and the second control valve 25 are closed, and the water circulation system is not started;
if the compressor is running for a period of time tFortuneNot less than 20min, judging the operation mode,
if the mode is the non-heating mode, the water pump 31 is turned on, the second control valve 25 is opened, the first control valve 23 is closed, and condensed water is circulated between the water storage tank 21 and the compressor water tank 22 to cool the compressor 52;
if the heating mode is adopted, the indoor environment temperature T is detected through the temperature sensor and the humidity sensorInner partIndoor environment humidity phiInner partEvery 5min, detecting; when T isInner partIf the temperature is lower than 20 ℃, the water pump 31, the first control valve 23 and the second control valve 25 are closed, and the air-conditioning water circulation system is not started; when the temperature is less than or equal to 20 ℃ and T is less than or equal toInner partAt a temperature of less than or equal to 25 ℃ and phiInner partIf the water temperature is less than 40 percent, the water pump 31 is started, the second control valve 25 is closed, the first control valve 23 is opened, the water in the water storage tank 21 enters the compressor water tank 22 through the first water inlet pipe 24, the temperature is raised by utilizing the waste heat generated by the compressor 52, the water pump 31 is pressurized and then is conveyed to the indoor unit 4 through a water pipe, and the water is installed in the indoor unitThe nozzles 32 at both sides of the machine air outlet spray high-pressure water mist out to humidify the indoor air. After the humidification is started, the indoor ambient humidity phi is detected every 30sInner part(ii) a When phi isInner partWhen the humidification rate is more than 50%, the controller 41 controls the water pump 31, the first control valve 23 and the second control valve 25 to be fully closed, and the humidification is stopped;
when 25 < TInner partAt a temperature of less than or equal to 32 ℃, if the indoor environment humidity is phiInner partIf the humidity is less than 50%, the controller 41 controls the water pump 31 and the first control valve 23 to be opened, the second control valve 25 is closed, and the water circulation system humidifies the indoor air; if detecting the indoor environmental humidity phiInner partIf the water flow rate is more than 60%, the water pump 31, the first control valve 23 and the second control valve 25 are controlled to be closed, and the water circulation system is stopped.
Although the present invention is disclosed above, the present invention is not limited thereto. Various changes and modifications may be effected therein by one skilled in the art without departing from the spirit and scope of the invention as defined in the appended claims.

Claims (11)

1. A control method of an air conditioner water circulation system is characterized in that the air conditioner water circulation system comprises a condensate water collecting assembly (1), a water storage assembly (2) and a humidifying assembly (3) which are sequentially connected, the water storage assembly (2) comprises a water storage tank (21) and a compressor water tank (22) which are connected, and condensed water in the water storage tank (21) enters the compressor water tank (22) for heat exchange and then humidifies indoor air or circularly enters the water storage tank (21) through the humidifying assembly (3); the humidifying component (3) comprises a water pump (31) arranged on a first water pipe (34) and at least one nozzle (32) arranged at the end part of the first water pipe (34) far away from the compressor water tank (22); the water pump (31) is arranged at one end, close to the compressor (52), of the first water conveying pipe (34); the water circulation system is provided with a first control valve (23), and the first control valve (23) is positioned on a first water conveying pipe (34) between the water pump (31) and the nozzle (32); the water circulation system is provided with a second control valve (25), and the second control valve (25) is positioned on a second water conveying pipe (35) connected between the water pump (31) and the water storage tank (21); the control method comprises the following steps:
s1, starting the air conditioner to operate, and acquiring the current operation time; s2, when the running time meets the preset time, judging whether the air conditioner running mode is a heating mode, if so, performing the step S3; if not, controlling the condensed water to circulate in the water storage assembly (2) to cool the compressor (52);
s3, acquiring the current indoor temperature and the current indoor humidity, and controlling the air conditioner to perform humidification and/or cooling treatment on the compressor (52) according to the magnitude relation between the current indoor temperature and the current indoor humidity and a preset value;
the step S3 includes:
s31, acquiring indoor environment temperature T every T1, detecting and judging whether the indoor environment temperature T is less than T1, if so, closing the first control valve (23), the second control valve (25) and the water pump (31), and not starting the air-conditioning water circulation system; if not, go to step S32;
s32, acquiring indoor humidity phi and controlling whether the air conditioner water circulation system humidifies according to the relation between the indoor humidity and a preset value;
the step S32 includes:
s321, judging whether the indoor temperature T is less than T2, wherein T2 is more than T1, if yes, performing step S322; if not, go to step S323;
s322, when the inside diameter of phi is smaller than a first preset value phi 1, closing the second control valve (25), opening the first control valve (23) and the water pump (31), enabling water in the water storage tank (21) to enter the compressor water tank (22) through the first water inlet pipe (24), after heat exchange, conveying the water to the indoor unit (4) through the water pump (31), and spraying the water through the nozzle (32) to humidify indoor air;
s323, when the inside diameter of phi is smaller than a second preset value phi 2, the second control valve (25) is closed, the first control valve (23) and the water pump (31) are opened, water in the water storage tank (21) enters the compressor water tank (22) through the first water inlet pipe (24), after heat exchange, the water is conveyed to the indoor unit (4) through the water pump (31), and the water is sprayed out through the nozzle (32) to humidify indoor air.
2. A control method of a water circulation system for an air conditioner according to claim 1, wherein the nozzles (32) are high pressure fine mist nozzles.
3. A control method of a water circulation system for an air conditioner according to claim 1, wherein the condensed water collecting unit (1) includes a water receiving tray (11), the water receiving tray (11) being located at the outdoor unit
(5) The bottom of the upper heat exchanger (51) is used for collecting water generated by defrosting of the outdoor unit (5) and/or condensing of the indoor unit (4).
4. A control method of a water circulation system for an air conditioner according to claim 3, wherein the condensed water collecting unit (1) further comprises a composite water absorbing material (12), and the composite water absorbing material (12) is provided on a heat exchanger (51) of the outdoor unit (5).
5. A control method of a water circulation system for an air conditioner according to claim 1, wherein the compressor water tank (22) is an annular cavity formed around the compressor (52).
6. A control method of a water circulation system for an air conditioner according to claim 1, wherein the water storage tank (21) is provided between a heat exchanger (51) of the outdoor unit (5) and a blower (53), and the water storage tank (21) is connected to the condensed water collecting unit (1) through a second inlet pipe (33).
7. A control method of a water circulation system for an air conditioner according to claim 1, wherein the storage tank (21) is connected to the compressor tank (22) through a first inlet pipe (24), and the first inlet pipe (24) is provided with a first filter screen (241) at an end adjacent to the storage tank (21).
8. A control method of a water circulation system for an air conditioner according to claim 1, wherein the step S32 further includes: and S324, detecting the indoor humidity every t2 after humidification, and when the humidity within phi is more than or equal to a third preset value phi 3, closing the water pump (31), the first control valve (23) and the second control valve (25) and finishing humidification.
9. A water circulation system control device of an air conditioner, comprising: the detection unit is used for detecting the temperature and the relative humidity of the current environment; the calculation unit is used for calculating the size relation between the current environment temperature, the current environment humidity and a preset value according to the temperature and the relative humidity; a control unit for humidifying or compressing a current environment (52) using the control method of the air-conditioning water circulation system according to any one of claims 1 to 8, according to the relationship between the indoor temperature, the indoor humidity and the preset value.
10. An air conditioner comprising a computer-readable storage medium storing a computer program and a processor, the computer program being read and executed by the processor to implement the control method according to any one of claims 1 to 8.
11. A computer-readable storage medium, characterized in that it stores a computer program which, when read and executed by a processor, implements the control method according to any one of claims 1 to 8.
CN202010187390.3A 2020-03-17 2020-03-17 Air conditioning water circulation system, control method and air conditioner Active CN111486506B (en)

Priority Applications (1)

Application Number Priority Date Filing Date Title
CN202010187390.3A CN111486506B (en) 2020-03-17 2020-03-17 Air conditioning water circulation system, control method and air conditioner

Applications Claiming Priority (1)

Application Number Priority Date Filing Date Title
CN202010187390.3A CN111486506B (en) 2020-03-17 2020-03-17 Air conditioning water circulation system, control method and air conditioner

Publications (2)

Publication Number Publication Date
CN111486506A CN111486506A (en) 2020-08-04
CN111486506B true CN111486506B (en) 2021-06-04

Family

ID=71791849

Family Applications (1)

Application Number Title Priority Date Filing Date
CN202010187390.3A Active CN111486506B (en) 2020-03-17 2020-03-17 Air conditioning water circulation system, control method and air conditioner

Country Status (1)

Country Link
CN (1) CN111486506B (en)

Families Citing this family (9)

* Cited by examiner, † Cited by third party
Publication number Priority date Publication date Assignee Title
CN112325384A (en) * 2020-11-13 2021-02-05 珠海格力电器股份有限公司 Air conditioner indoor unit, control method and air conditioner
CN112361677A (en) * 2020-11-23 2021-02-12 珠海格力电器股份有限公司 Heat exchange assembly, humidifying device and air conditioning system
CN112797575B (en) * 2020-12-21 2022-01-28 珠海格力电器股份有限公司 Control method, system, terminal, air conditioner and storage medium for water-free humidification and collection
CN112984738B (en) * 2021-03-15 2022-07-19 青岛海尔空调器有限总公司 Control method of lower-humidification air outlet air conditioner and lower-humidification air outlet air conditioner
CN113623853B (en) * 2021-06-29 2022-12-20 盐城市力马空调工程有限公司 Combined water pan of air conditioning unit
CN113654167B (en) * 2021-08-02 2022-10-28 青岛海尔空调器有限总公司 Air conditioner dust removal system and control method thereof
CN114484613B (en) * 2022-01-04 2023-07-25 珠海格力电器股份有限公司 Heat pump air conditioner and control method thereof
CN115523653A (en) * 2022-08-18 2022-12-27 青岛海尔空调器有限总公司 Control method for air conditioner and air conditioner
CN115662259A (en) * 2022-11-07 2023-01-31 安徽扬子空调股份有限公司 An air conditioner display device and system

Family Cites Families (6)

* Cited by examiner, † Cited by third party
Publication number Priority date Publication date Assignee Title
KR20070102972A (en) * 2007-09-21 2007-10-22 최원수 Air conditioner humidified with condensate
CN103868184B (en) * 2014-03-18 2016-10-12 上海交通大学 A kind of air-conditioner water-free humidifying device
CN205048597U (en) * 2015-09-14 2016-02-24 中国矿业大学 Utilize device of air conditioner comdenstion water for compressor and condenser cooling
CN105135627B (en) * 2015-09-24 2018-02-02 广东美的制冷设备有限公司 Air-conditioning system and its control method and control device
CN108131729B (en) * 2017-12-21 2020-09-29 广东美的制冷设备有限公司 Air conditioner
CN108361883A (en) * 2018-01-08 2018-08-03 东北电力大学 A kind of hot Pump air conditioner with the thermal storage defrosting humidifier based on self defrosting water

Also Published As

Publication number Publication date
CN111486506A (en) 2020-08-04

Similar Documents

Publication Publication Date Title
CN111486506B (en) Air conditioning water circulation system, control method and air conditioner
US12372254B2 (en) Heat pump-based water harvesting systems
CN108180542B (en) Multifunctional heat pump type household air conditioner and control method
CN102679470B (en) Self-cleaning efficient constant-temperature constant-humidity energy-saving central air conditioning equipment
CN108826519A (en) A kind of humidification system, fresh air humidification system, air conditioner and control method
CN201731567U (en) Multifunctional air conditioning device
CN205332428U (en) Novel divide family formula radiation air conditioning unit
JP2009063278A (en) Ventilation air conditioner
CN106369722B (en) A dual-mode solution humidity control fresh air air conditioning unit and air humidity control method
CN106931567A (en) A kind of new each door type radiation air-conditioner unit
CN208124531U (en) A kind of electric water one air-conditioning heating hot wind unit of fully-automatic intelligent manipulation
CN205227643U (en) Enhanced heat transfer humidification dehumidification air conditioning fan
CN107906606A (en) Air conditioner humidification system
CN106839202A (en) A kind of air-conditioner and its dehumanization method
CN106225115A (en) Damping device, air conditioning system and control method thereof
CN110553315A (en) Constant temperature and humidity household air conditioner
CN110285613B (en) Water-gas separation device, refrigeration equipment and method for separating water vapor in air
CN206269272U (en) A kind of air-conditioner humidifying system
CN202709336U (en) Self-cleaning high-efficiency constant temperature and humidity energy-saving central air-conditioning cabinet
CN206572653U (en) A kind of efficient recuperation of heat aeration device
CN220471770U (en) Air conditioner dehumidification system and air conditioner
CN119085036B (en) Fresh air systems, air conditioners and their operating methods
CN206145877U (en) Double mode solution humidifying fresh air conditioning unit
CN205316483U (en) Air conditioning system
CN120702030A (en) Air conditioner and control method

Legal Events

Date Code Title Description
PB01 Publication
PB01 Publication
SE01 Entry into force of request for substantive examination
SE01 Entry into force of request for substantive examination
GR01 Patent grant
GR01 Patent grant
CP03 Change of name, title or address
CP03 Change of name, title or address

Address after: 315191 No. 1166 Mingguang North Road, Jiangshan Town, Ningbo, Zhejiang, Yinzhou District

Patentee after: NINGBO AUX ELECTRIC Co.,Ltd.

Country or region after: China

Patentee after: AUX AIR CONDITIONING LIMITED BY SHARE Ltd.

Address before: No. 1166 Mingguang North Road, Jiangshan Town, Ningbo, Zhejiang, Yinzhou District

Patentee before: NINGBO AUX ELECTRIC Co.,Ltd.

Country or region before: China

Patentee before: AUX AIR CONDITIONING LIMITED BY SHARE Ltd.