CN102562370A - Exhaust gas recirculation system regulated by intake pressure - Google Patents
Exhaust gas recirculation system regulated by intake pressure Download PDFInfo
- Publication number
- CN102562370A CN102562370A CN2012100266491A CN201210026649A CN102562370A CN 102562370 A CN102562370 A CN 102562370A CN 2012100266491 A CN2012100266491 A CN 2012100266491A CN 201210026649 A CN201210026649 A CN 201210026649A CN 102562370 A CN102562370 A CN 102562370A
- Authority
- CN
- China
- Prior art keywords
- cavity volume
- engine
- exhaust gas
- moving body
- gas recirculation
- Prior art date
- Legal status (The legal status is an assumption and is not a legal conclusion. Google has not performed a legal analysis and makes no representation as to the accuracy of the status listed.)
- Pending
Links
Images
Classifications
-
- Y—GENERAL TAGGING OF NEW TECHNOLOGICAL DEVELOPMENTS; GENERAL TAGGING OF CROSS-SECTIONAL TECHNOLOGIES SPANNING OVER SEVERAL SECTIONS OF THE IPC; TECHNICAL SUBJECTS COVERED BY FORMER USPC CROSS-REFERENCE ART COLLECTIONS [XRACs] AND DIGESTS
- Y02—TECHNOLOGIES OR APPLICATIONS FOR MITIGATION OR ADAPTATION AGAINST CLIMATE CHANGE
- Y02T—CLIMATE CHANGE MITIGATION TECHNOLOGIES RELATED TO TRANSPORTATION
- Y02T10/00—Road transport of goods or passengers
- Y02T10/10—Internal combustion engine [ICE] based vehicles
- Y02T10/12—Improving ICE efficiencies
Landscapes
- Exhaust-Gas Circulating Devices (AREA)
- Supercharger (AREA)
Abstract
一种内燃机技术领域的利用进气压力调节的排气再循环系统,包括:进气管、发动机、排气管、压气机、涡轮、连接管、容积腔、移动体和弹性部件,第三连接管安装在进气总管与容积腔上壁面之间,容积腔的横截面为长方形,移动体安装在容积腔内并与容积腔的内壁面密封接触,移动体通过弹性部件与容积腔上壁面相连接。当发动机处于中速工况时,移动体在容积腔内向上移动,排气再循环率较大,排温较低,发动机整机性能较优;当发动机处于高速工况时,移动体在容积腔内向下移动,排气再循环率较小,发动机的动力性较好,发动机整机性能较优。本发明设计合理,结构简单,适用于带有涡轮增压器的排气再循环系统。
An exhaust gas recirculation system regulated by intake air pressure in the technical field of internal combustion engines, including: intake pipe, engine, exhaust pipe, compressor, turbine, connecting pipe, volume chamber, moving body and elastic parts, third connecting pipe Installed between the intake manifold and the upper wall of the volume cavity. The cross section of the volume cavity is rectangular. The moving body is installed in the volume cavity and is in sealing contact with the inner wall of the volume cavity. The moving body is connected to the upper wall of the volume cavity through elastic components. . When the engine is in the medium speed condition, the moving body moves upward in the volume cavity, the exhaust gas recirculation rate is higher, the exhaust temperature is lower, and the engine performance is better; when the engine is in the high speed condition, the moving body moves in the volume The cavity moves downward, the exhaust gas recirculation rate is small, the power of the engine is better, and the overall performance of the engine is better. The invention has reasonable design and simple structure, and is suitable for an exhaust gas recirculation system with a turbocharger.
Description
技术领域 technical field
本发明涉及的是一种内燃机领域的排气再循环系统,特别是一种带有涡轮增压器的利用进气压力调节的排气再循环系统。The invention relates to an exhaust gas recirculation system in the field of internal combustion engines, in particular to an exhaust gas recirculation system with a turbocharger regulated by intake pressure.
背景技术 Background technique
发动机的有害排放物是造成大气污染的一个主要来源,随着环境保护问题的重要性日趋增加,降低发动机有害排放物这一目标成为当今世界上发动机发展的一个重要方向。随着世界石油制品的消耗量逐年上升,国际油价居高不下,柴油车的经济性日渐突出,这使得柴油机在车用动力中占据着越来越重要的地位。所以开展柴油机有害排放物控制方法的研究,是从事柴油机设计者的首要任务。排气再循环系统是将柴油机产生的废气的一小部分再送回气缸。再循环排气由于具有惰性将会延缓燃烧过程,也就是说燃烧速度将会放慢从而导致燃烧室中的压力形成过程放慢,这就是氮氧化合物会减少的主要原因。另外,提高废气再循环率会使总的排气流量减少,因此废气排放中总的污染物输出量将会相对减少。在中速工况时,发动机需要较大的排气再循环率,以降低排温,减小污染;在高速工况时,发动机需要较小的排气再循环率,以提高发动机的动力性。Harmful emissions from engines are a major source of air pollution. With the increasing importance of environmental protection, the goal of reducing harmful emissions from engines has become an important direction for engine development in the world today. With the world's consumption of petroleum products increasing year by year, international oil prices remain high, and the economy of diesel vehicles is becoming more and more prominent, which makes diesel engines occupy an increasingly important position in vehicle power. Therefore, it is the primary task of diesel engine designers to carry out research on the control methods of harmful emissions from diesel engines. Exhaust gas recirculation system is to send a small part of the exhaust gas produced by the diesel engine back to the cylinder. The recirculated exhaust gas will retard the combustion process due to its inertness, that is to say the combustion rate will slow down and cause the pressure build-up process in the combustion chamber to slow down, which is the main reason for the reduction of nitrogen oxides. In addition, increasing the exhaust gas recirculation rate will reduce the total exhaust flow, so the total pollutant output in exhaust emissions will be relatively reduced. Under medium speed conditions, the engine needs a larger exhaust gas recirculation rate to reduce exhaust temperature and reduce pollution; under high speed conditions, the engine needs a smaller exhaust gas recirculation rate to improve engine power .
经过对现有技术文献的检索发现,中国专利号ZL200410063439.5,专利名称:电子式排气再循环气体控制装置,该专利技术提供了一种控制发动机排气再循环率的装置,能较好地兼顾发动机的中高转速工况;但是其排气再循环率的的变化是通过专门的控制结构来实现的,从而使控制系统变的比较复杂。After searching the existing technical literature, it is found that Chinese patent number ZL200410063439.5, patent name: electronic exhaust gas recirculation gas control device, this patent technology provides a device for controlling the exhaust gas recirculation rate of the engine, which can better However, the change of the exhaust gas recirculation rate is realized through a special control structure, which makes the control system more complicated.
发明内容 Contents of the invention
本发明针对上述现有技术的不足,提供了一种利用进气压力调节的排气再循环系统,使其排气再循环率可以自我调节,较好地兼顾发动机的中高转速工况,而且结构简单,不需要专门的控制机构。The present invention aims at the deficiencies of the above-mentioned prior art, and provides an exhaust gas recirculation system adjusted by intake pressure, so that the exhaust gas recirculation rate can be self-adjusted, and the medium and high speed working conditions of the engine can be well taken into account, and the structure Simple and does not require a special control mechanism.
本发明是通过以下技术方案来实现的,本发明包括:进气管、压气机、连接轴、压气机出气管、中冷器、进气总管、发动机、排气总管、涡轮、排气管、第一连接管、第二连接管、容积腔、容积腔上壁面、容积腔下壁面、容积腔左壁面、容积腔右壁面、容积腔前壁面、容积腔后壁面、弹性部件、移动体和第三连接管,进气管的出气口与压气机的进气口相连接,压气机的出气口与压气机出气管的进气口相连接,压气机出气管的出气口与中冷器的进气口相连接,中冷器的出气口与进气总管的进气口相连接,进气总管的出气口与发动机的进气口相连接,发动机的出气口与排气总管的进气口相连接,排气总管的出气口与涡轮的进气口相连接,涡轮的出气口与排气管的进气口相连接,压气机通过连接轴与涡轮相连接,其特征在于还包括,容积腔上壁面、容积腔下壁面、容积腔左壁面、容积腔右壁面、容积腔前壁面、容积腔后壁面固接为一体,第一连接管安装在进气管与容积腔左壁面之间,第二连接管安装在排气管与容积腔右壁面之间,第三连接管安装在进气总管与容积腔上壁面之间,容积腔的横截面为长方形,移动体安装在容积腔内并与容积腔的内壁面密封接触,移动体通过弹性部件与容积腔上壁面相连接。弹性部件为弹簧。The present invention is achieved through the following technical solutions, the present invention comprises: intake pipe, compressor, connecting shaft, compressor outlet pipe, intercooler, intake manifold, engine, exhaust manifold, turbine, exhaust pipe, the first A connecting pipe, a second connecting pipe, a volume cavity, an upper wall of the volume cavity, a lower wall of the volume cavity, a left wall of the volume cavity, a right wall of the volume cavity, a front wall of the volume cavity, a rear wall of the volume cavity, an elastic component, a moving body and a third Connecting pipe, the air outlet of the intake pipe is connected to the air inlet of the compressor, the air outlet of the compressor is connected to the air inlet of the compressor outlet pipe, and the air outlet of the compressor outlet pipe is connected to the air inlet of the intercooler The outlet of the intercooler is connected with the inlet of the intake manifold, the outlet of the intake manifold is connected with the inlet of the engine, the outlet of the engine is connected with the inlet of the exhaust manifold, The outlet of the exhaust manifold is connected to the inlet of the turbine, the outlet of the turbine is connected to the inlet of the exhaust pipe, the compressor is connected to the turbine through a connecting shaft, and it is characterized in that it also includes the upper wall surface of the volume chamber , the lower wall of the volume cavity, the left wall of the volume cavity, the right wall of the volume cavity, the front wall of the volume cavity, and the rear wall of the volume cavity are fixedly connected as one. The first connecting pipe is installed between the air intake pipe and the left wall of the volume chamber, and the second connecting pipe Installed between the exhaust pipe and the right wall of the volume chamber, the third connecting pipe is installed between the intake manifold and the upper wall of the volume chamber, the cross section of the volume chamber is rectangular, the moving body is installed in the volume chamber The inner wall surface is in sealing contact, and the moving body is connected with the upper wall surface of the volume cavity through the elastic component. The elastic part is a spring.
在本发明的工作过程中,移动体可以在容积腔内上下移动。当发动机处于中速工况时,进气总管内的进气压力较低,在弹性部件的作用下移动体向上移动,排气再循环率增大,排温降低,发动机整机性能较优;当发动机处于高速工况时,进气总管内的进气压力较高,从而使移动体在克服弹性部件的弹性力后向下移动,排气再循环率减小,发动机动力性较好,发动机整机性能较优。During the working process of the present invention, the mobile body can move up and down in the volume cavity. When the engine is in a medium-speed working condition, the intake pressure in the intake manifold is low, and the moving body moves upward under the action of the elastic component, the exhaust gas recirculation rate increases, the exhaust temperature decreases, and the overall performance of the engine is better; When the engine is in a high-speed working condition, the intake air pressure in the intake manifold is relatively high, so that the moving body moves downward after overcoming the elastic force of the elastic component, the exhaust gas recirculation rate decreases, and the engine power is better. The performance of the whole machine is better.
与现有技术相比,本发明具有如下有益效果:本发明设计合理,结构简单,适用于带有涡轮增压器的排气再循环系统,既能兼顾发动机的中高转速工况,又能使排气再循环系统不需要专门的排气再循环率控制机构。Compared with the prior art, the present invention has the following beneficial effects: the present invention is reasonable in design and simple in structure, and is suitable for an exhaust gas recirculation system with a turbocharger. The exhaust gas recirculation system does not require a special exhaust gas recirculation rate control mechanism.
附图说明 Description of drawings
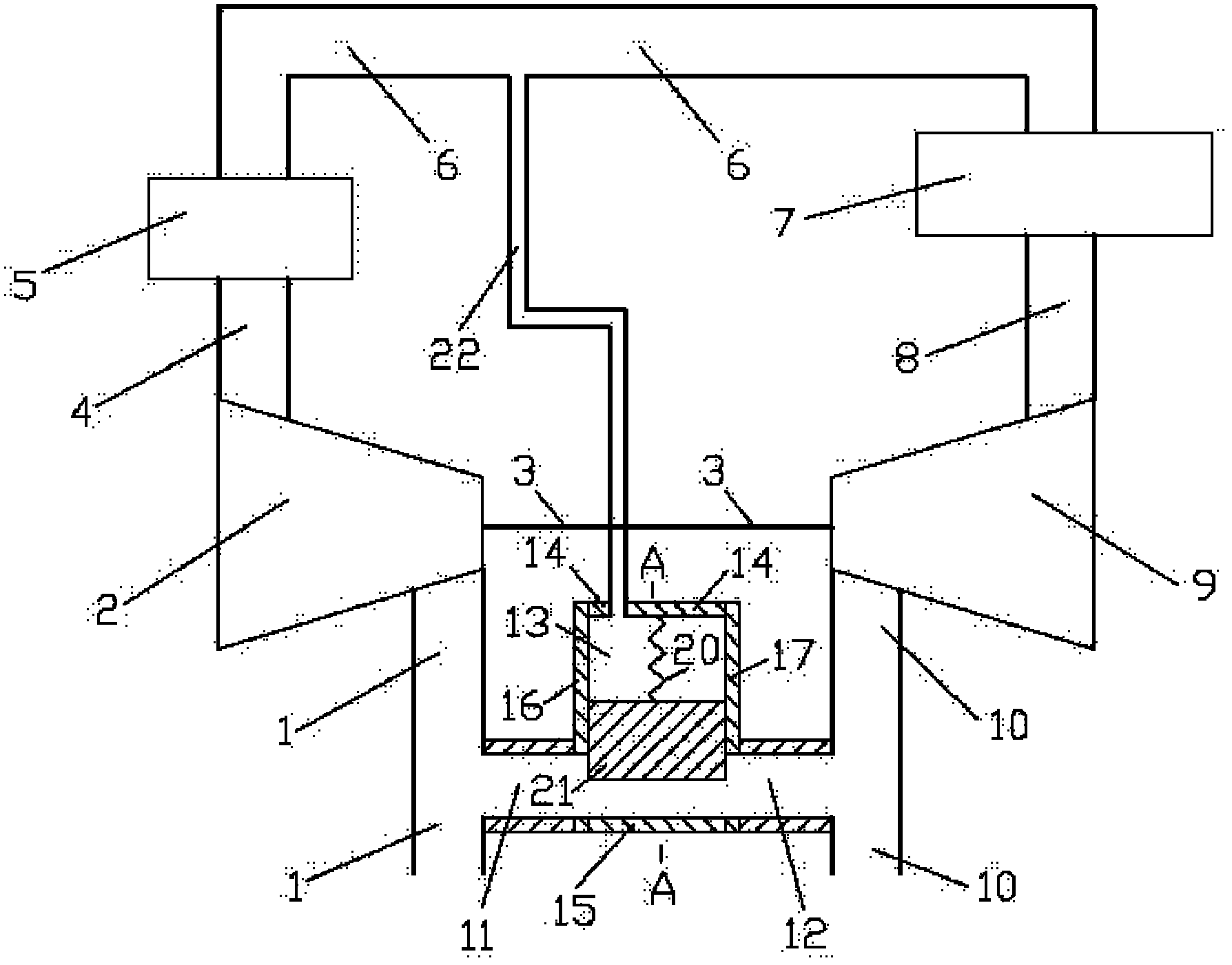
图1为本发明利用进气压力调节的排气再循环系统的结构示意图;Fig. 1 is a structural schematic diagram of an exhaust gas recirculation system utilizing intake pressure regulation according to the present invention;
图2为图1中A-A剖面的结构示意图;Fig. 2 is the structural representation of A-A section among Fig. 1;
其中:1、进气管,2、压气机,3、连接轴,4、压气机出气管,5、中冷器,6、进气总管,7、发动机,8、排气总管,9、涡轮,10、排气管,11、第一连接管,12、第二连接管,13、容积腔,14、容积腔上壁面,15、容积腔下壁面,16、容积腔左壁面,17、容积腔右壁面,18、容积腔前壁面,19、容积腔后壁面,20、弹性部件,21、移动体,22、第三连接管。Among them: 1. Intake pipe, 2. Compressor, 3. Connecting shaft, 4. Compressor outlet pipe, 5. Intercooler, 6. Intake main pipe, 7. Engine, 8. Exhaust main pipe, 9. Turbine, 10. Exhaust pipe, 11. First connecting pipe, 12. Second connecting pipe, 13. Volume chamber, 14. Upper wall of volume chamber, 15. Lower wall of volume chamber, 16. Left wall of volume chamber, 17. Volume chamber Right wall, 18, the front wall of the volume cavity, 19, the rear wall of the volume cavity, 20, the elastic component, 21, the moving body, 22, the third connecting pipe.
具体实施方式 Detailed ways
下面结合附图对本发明的实施例作详细说明,本实施例以本发明技术方案为前提,给出了详细的实施方式和具体的操作过程,但本发明的保护范围不限于下述的实施例。The embodiments of the present invention will be described in detail below in conjunction with the accompanying drawings. This embodiment is based on the technical solution of the present invention, and provides detailed implementation methods and specific operating procedures, but the scope of protection of the present invention is not limited to the following embodiments. .
实施例Example
如图1和图2所示,本发明包括:进气管1、压气机2、连接轴3、压气机出气管4、中冷器5、进气总管6、发动机7、排气总管8、涡轮9、排气管10、第一连接管11、第二连接管12、容积腔13、容积腔上壁面14、容积腔下壁面15、容积腔左壁面16、容积腔右壁面17、容积腔前壁面18、容积腔后壁面19、弹性部件20、移动体21和第三连接管22,进气管1的出气口与压气机2的进气口相连接,压气机2的出气口与压气机出气管4的进气口相连接,压气机出气管4的出气口与中冷器5的进气口相连接,中冷器5的出气口与进气总管6的进气口相连接,进气总管6的出气口与发动机7的进气口相连接,发动机7的出气口与排气总管8的进气口相连接,排气总管8的出气口与涡轮9的进气口相连接,涡轮9的出气口与排气管10的进气口相连接,压气机2通过连接轴3与涡轮9相连接,容积腔上壁面14、容积腔下壁面15、容积腔左壁面16、容积腔右壁面17、容积腔前壁面18、容积腔后壁面19固接为一体,第一连接管11安装在进气管1与容积腔左壁面16之间,第二连接管12安装在排气管10与容积腔右壁面17之间,第三连接管22安装在进气总管6与容积腔上壁面14之间,容积腔13的横截面为长方形,移动体21安装在容积腔13内并与容积腔13的内壁面密封接触,移动体21通过弹性部件20与容积腔上壁面14相连接,弹性部件20为弹簧。As shown in Fig. 1 and Fig. 2, the present invention comprises: intake pipe 1, compressor 2, connecting shaft 3, compressor outlet pipe 4, intercooler 5, intake main pipe 6, engine 7, exhaust main pipe 8, turbine 9. Exhaust pipe 10, first connecting pipe 11, second connecting pipe 12,
在本发明的工作过程中,移动体21可以在容积腔13内上下移动。当发动机处于中速工况时,进气总管6内的进气压力较低,在弹性部件20的作用下移动体21向上移动,排气再循环率增大,排温降低,发动机整机性能较优;当发动机处于高速工况时,进气总管6内的进气压力较高,从而使移动体21在克服弹性部件20的弹性力后向下移动,排气再循环率减小,发动机动力性较好,发动机整机性能较优。因此,本发明可以较好的兼顾发动机的中高转速工况。During the working process of the present invention, the moving
Claims (2)
Priority Applications (1)
| Application Number | Priority Date | Filing Date | Title |
|---|---|---|---|
| CN2012100266491A CN102562370A (en) | 2012-02-07 | 2012-02-07 | Exhaust gas recirculation system regulated by intake pressure |
Applications Claiming Priority (1)
| Application Number | Priority Date | Filing Date | Title |
|---|---|---|---|
| CN2012100266491A CN102562370A (en) | 2012-02-07 | 2012-02-07 | Exhaust gas recirculation system regulated by intake pressure |
Publications (1)
| Publication Number | Publication Date |
|---|---|
| CN102562370A true CN102562370A (en) | 2012-07-11 |
Family
ID=46408731
Family Applications (1)
| Application Number | Title | Priority Date | Filing Date |
|---|---|---|---|
| CN2012100266491A Pending CN102562370A (en) | 2012-02-07 | 2012-02-07 | Exhaust gas recirculation system regulated by intake pressure |
Country Status (1)
| Country | Link |
|---|---|
| CN (1) | CN102562370A (en) |
Cited By (4)
| Publication number | Priority date | Publication date | Assignee | Title |
|---|---|---|---|---|
| CN102767449A (en) * | 2012-07-31 | 2012-11-07 | 上海交通大学 | Cross gas intake and exhaust system |
| CN103195615A (en) * | 2013-03-22 | 2013-07-10 | 上海交通大学 | Differential pressure type mechanical adjusting system |
| CN103670812A (en) * | 2013-11-27 | 2014-03-26 | 上海交通大学 | Intake pressure regulating type valve rotating mechanism |
| CN105020060A (en) * | 2015-07-17 | 2015-11-04 | 上海交通大学 | Throttling maximum temperature adjusting device |
Citations (5)
| Publication number | Priority date | Publication date | Assignee | Title |
|---|---|---|---|---|
| US5379744A (en) * | 1992-11-26 | 1995-01-10 | Audi Ag | Method and apparatus for controlling the amount of exhaust gas recycled in an internal combustion engine |
| JPH1162721A (en) * | 1997-08-07 | 1999-03-05 | Isuzu Motors Ltd | Exhaust gas recirculation device |
| CN201318227Y (en) * | 2008-11-13 | 2009-09-30 | 山东大学 | Mechanical control type waste gas recycling device |
| JP2010127114A (en) * | 2008-11-25 | 2010-06-10 | Mitsubishi Heavy Ind Ltd | Exhaust gas recirculation device |
| CN101960132A (en) * | 2008-01-03 | 2011-01-26 | 法雷奥电机控制系统公司 | Motor vehicle internal combustion engine egr loop |
-
2012
- 2012-02-07 CN CN2012100266491A patent/CN102562370A/en active Pending
Patent Citations (5)
| Publication number | Priority date | Publication date | Assignee | Title |
|---|---|---|---|---|
| US5379744A (en) * | 1992-11-26 | 1995-01-10 | Audi Ag | Method and apparatus for controlling the amount of exhaust gas recycled in an internal combustion engine |
| JPH1162721A (en) * | 1997-08-07 | 1999-03-05 | Isuzu Motors Ltd | Exhaust gas recirculation device |
| CN101960132A (en) * | 2008-01-03 | 2011-01-26 | 法雷奥电机控制系统公司 | Motor vehicle internal combustion engine egr loop |
| CN201318227Y (en) * | 2008-11-13 | 2009-09-30 | 山东大学 | Mechanical control type waste gas recycling device |
| JP2010127114A (en) * | 2008-11-25 | 2010-06-10 | Mitsubishi Heavy Ind Ltd | Exhaust gas recirculation device |
Cited By (4)
| Publication number | Priority date | Publication date | Assignee | Title |
|---|---|---|---|---|
| CN102767449A (en) * | 2012-07-31 | 2012-11-07 | 上海交通大学 | Cross gas intake and exhaust system |
| CN103195615A (en) * | 2013-03-22 | 2013-07-10 | 上海交通大学 | Differential pressure type mechanical adjusting system |
| CN103670812A (en) * | 2013-11-27 | 2014-03-26 | 上海交通大学 | Intake pressure regulating type valve rotating mechanism |
| CN105020060A (en) * | 2015-07-17 | 2015-11-04 | 上海交通大学 | Throttling maximum temperature adjusting device |
Similar Documents
| Publication | Publication Date | Title |
|---|---|---|
| CN102536524A (en) | Exhaust-pressure regulated exhaust-gas recirculating system | |
| CN103291469B (en) | Rotary air valve control mechanism | |
| CN102562369A (en) | Exhaust recirculating system controlled by aid of air inlet pressure | |
| CN103291503B (en) | Rotary extraction flow regulating system | |
| CN102678283A (en) | Engine exhaust gas bypass device | |
| CN103291470A (en) | Pneumatic-control valve lift regulating mechanism | |
| CN102588076A (en) | Volume cavity regulating intake device | |
| CN102536444A (en) | Exhaust recirculation system with elastic component | |
| CN102562281A (en) | Exhaust recirculating system controlled by exhaust pressure | |
| CN102562370A (en) | Exhaust gas recirculation system regulated by intake pressure | |
| CN102588152A (en) | Self-adjusting exhaust gas recycling system | |
| CN102787949A (en) | Pneumatic intake-exhaust circulation device | |
| CN102817703A (en) | Adjustment system with post-pressure of air compressor as control pressure | |
| CN102678282A (en) | Regulating system with air intake and discharge combined mechanism | |
| CN102808699A (en) | Two gas circuit partition and connection switching device | |
| CN202756124U (en) | Up-and-down moving device of moving body | |
| CN102767449A (en) | Cross gas intake and exhaust system | |
| CN102444468B (en) | Turbocharging system with moving plate in front of turbine inlet | |
| CN105179116A (en) | Cooling device with external circulation system | |
| CN103573432A (en) | Pressure control type mechanical rotating mechanism | |
| CN202832774U (en) | Air recycling device of utilizing exhaust as air source | |
| CN102606278A (en) | Air inlet device with elastic component | |
| CN102678269A (en) | Supercharged engine air inlet pipe deflating system | |
| CN103195615A (en) | Differential pressure type mechanical adjusting system | |
| CN102588151A (en) | Exhaust gas recirculation system with rotating component |
Legal Events
| Date | Code | Title | Description |
|---|---|---|---|
| C06 | Publication | ||
| PB01 | Publication | ||
| C10 | Entry into substantive examination | ||
| SE01 | Entry into force of request for substantive examination | ||
| WD01 | Invention patent application deemed withdrawn after publication |
Application publication date: 20120711 |
|
| WD01 | Invention patent application deemed withdrawn after publication |
