WO2019037245A1 - Smart strip light - Google Patents

Smart strip light Download PDF

Info

Publication number
WO2019037245A1
WO2019037245A1 PCT/CN2017/108307 CN2017108307W WO2019037245A1 WO 2019037245 A1 WO2019037245 A1 WO 2019037245A1 CN 2017108307 W CN2017108307 W CN 2017108307W WO 2019037245 A1 WO2019037245 A1 WO 2019037245A1
Authority
WO
WIPO (PCT)
Prior art keywords
bluetooth
disposed
strip
board
electrically connected
Prior art date
Legal status (The legal status is an assumption and is not a legal conclusion. Google has not performed a legal analysis and makes no representation as to the accuracy of the status listed.)
Ceased
Application number
PCT/CN2017/108307
Other languages
French (fr)
Chinese (zh)
Inventor
陈进银
熊飞
汪序凯
张文彬
Current Assignee (The listed assignees may be inaccurate. Google has not performed a legal analysis and makes no representation or warranty as to the accuracy of the list.)
Shenzhen JBT Smart Lighting Co Ltd
Original Assignee
Shenzhen JBT Smart Lighting Co Ltd
Priority date (The priority date is an assumption and is not a legal conclusion. Google has not performed a legal analysis and makes no representation as to the accuracy of the date listed.)
Filing date
Publication date
Application filed by Shenzhen JBT Smart Lighting Co Ltd filed Critical Shenzhen JBT Smart Lighting Co Ltd
Publication of WO2019037245A1 publication Critical patent/WO2019037245A1/en
Anticipated expiration legal-status Critical
Ceased legal-status Critical Current

Links

Images

Classifications

    • HELECTRICITY
    • H05ELECTRIC TECHNIQUES NOT OTHERWISE PROVIDED FOR
    • H05BELECTRIC HEATING; ELECTRIC LIGHT SOURCES NOT OTHERWISE PROVIDED FOR; CIRCUIT ARRANGEMENTS FOR ELECTRIC LIGHT SOURCES, IN GENERAL
    • H05B45/00Circuit arrangements for operating light-emitting diodes [LED]
    • FMECHANICAL ENGINEERING; LIGHTING; HEATING; WEAPONS; BLASTING
    • F21LIGHTING
    • F21KNON-ELECTRIC LIGHT SOURCES USING LUMINESCENCE; LIGHT SOURCES USING ELECTROCHEMILUMINESCENCE; LIGHT SOURCES USING CHARGES OF COMBUSTIBLE MATERIAL; LIGHT SOURCES USING SEMICONDUCTOR DEVICES AS LIGHT-GENERATING ELEMENTS; LIGHT SOURCES NOT OTHERWISE PROVIDED FOR
    • F21K9/00Light sources using semiconductor devices as light-generating elements, e.g. using light-emitting diodes [LED] or lasers
    • F21K9/20Light sources comprising attachment means
    • F21K9/27Retrofit light sources for lighting devices with two fittings for each light source, e.g. for substitution of fluorescent tubes
    • FMECHANICAL ENGINEERING; LIGHTING; HEATING; WEAPONS; BLASTING
    • F21LIGHTING
    • F21KNON-ELECTRIC LIGHT SOURCES USING LUMINESCENCE; LIGHT SOURCES USING ELECTROCHEMILUMINESCENCE; LIGHT SOURCES USING CHARGES OF COMBUSTIBLE MATERIAL; LIGHT SOURCES USING SEMICONDUCTOR DEVICES AS LIGHT-GENERATING ELEMENTS; LIGHT SOURCES NOT OTHERWISE PROVIDED FOR
    • F21K9/00Light sources using semiconductor devices as light-generating elements, e.g. using light-emitting diodes [LED] or lasers
    • F21K9/20Light sources comprising attachment means
    • F21K9/27Retrofit light sources for lighting devices with two fittings for each light source, e.g. for substitution of fluorescent tubes
    • F21K9/275Details of bases or housings, i.e. the parts between the light-generating element and the end caps; Arrangement of components within bases or housings
    • FMECHANICAL ENGINEERING; LIGHTING; HEATING; WEAPONS; BLASTING
    • F21LIGHTING
    • F21KNON-ELECTRIC LIGHT SOURCES USING LUMINESCENCE; LIGHT SOURCES USING ELECTROCHEMILUMINESCENCE; LIGHT SOURCES USING CHARGES OF COMBUSTIBLE MATERIAL; LIGHT SOURCES USING SEMICONDUCTOR DEVICES AS LIGHT-GENERATING ELEMENTS; LIGHT SOURCES NOT OTHERWISE PROVIDED FOR
    • F21K9/00Light sources using semiconductor devices as light-generating elements, e.g. using light-emitting diodes [LED] or lasers
    • F21K9/20Light sources comprising attachment means
    • F21K9/27Retrofit light sources for lighting devices with two fittings for each light source, e.g. for substitution of fluorescent tubes
    • F21K9/278Arrangement or mounting of circuit elements integrated in the light source
    • FMECHANICAL ENGINEERING; LIGHTING; HEATING; WEAPONS; BLASTING
    • F21LIGHTING
    • F21VFUNCTIONAL FEATURES OR DETAILS OF LIGHTING DEVICES OR SYSTEMS THEREOF; STRUCTURAL COMBINATIONS OF LIGHTING DEVICES WITH OTHER ARTICLES, NOT OTHERWISE PROVIDED FOR
    • F21V19/00Fastening of light sources or lamp holders
    • HELECTRICITY
    • H05ELECTRIC TECHNIQUES NOT OTHERWISE PROVIDED FOR
    • H05BELECTRIC HEATING; ELECTRIC LIGHT SOURCES NOT OTHERWISE PROVIDED FOR; CIRCUIT ARRANGEMENTS FOR ELECTRIC LIGHT SOURCES, IN GENERAL
    • H05B47/00Circuit arrangements for operating light sources in general, i.e. where the type of light source is not relevant
    • H05B47/10Controlling the light source
    • YGENERAL TAGGING OF NEW TECHNOLOGICAL DEVELOPMENTS; GENERAL TAGGING OF CROSS-SECTIONAL TECHNOLOGIES SPANNING OVER SEVERAL SECTIONS OF THE IPC; TECHNICAL SUBJECTS COVERED BY FORMER USPC CROSS-REFERENCE ART COLLECTIONS [XRACs] AND DIGESTS
    • Y02TECHNOLOGIES OR APPLICATIONS FOR MITIGATION OR ADAPTATION AGAINST CLIMATE CHANGE
    • Y02BCLIMATE CHANGE MITIGATION TECHNOLOGIES RELATED TO BUILDINGS, e.g. HOUSING, HOUSE APPLIANCES OR RELATED END-USER APPLICATIONS
    • Y02B20/00Energy efficient lighting technologies, e.g. halogen lamps or gas discharge lamps
    • Y02B20/40Control techniques providing energy savings, e.g. smart controller or presence detection

Definitions

  • the invention relates to the technical field of Bluetooth remote control lamps, in particular to a smart line lamp.
  • the technical problem to be solved by the present invention is that the structure of the prior art remote control module has a large space occupation, high requirements on the product casing, and the problem that the line lamp cannot be applied, and an intelligent line lamp is provided.
  • a smart line light including:
  • a translucent cover disposed on the outer casing to form a strip-shaped receiving space
  • End caps disposed at both ends of the strip-shaped receiving space
  • An LED module is disposed in the strip-shaped receiving space and electrically connected to the driving circuit
  • a Bluetooth module for receiving an external Bluetooth signal is disposed in the strip-shaped receiving space and electrically connected to the driving circuit, and the Bluetooth module converts the Bluetooth signal into a control signal and transmits the signal to the driving circuit.
  • the LED module is controlled according to the control signal.
  • the smart line lamp of the present invention further includes a power supply circuit, the power supply circuit is connected to the alternating current, and the alternating current is converted into direct current to provide the first direct current and the second direct current;
  • the Bluetooth module is electrically connected to the power circuit to access the first DC power
  • the LED module is electrically connected to the power circuit to access the second DC power.
  • a PCB board is further included, and the power board, the driving circuit and the Bluetooth module are disposed on the PCB board.
  • the PCB board includes a horizontal sub-board and a vertical sub-board, one end of the vertical sub-board is fixedly connected to the horizontal sub-board, and the horizontal sub-board is provided with the The power circuit and the driving circuit are disposed on the vertical sub-board.
  • the Bluetooth module includes a Bluetooth chip, a Bluetooth antenna, and a filter circuit connected between the Bluetooth chip and the Bluetooth antenna.
  • the LED module includes a plurality of cold lights, a plurality of warm lights and a plurality of RGB lights.
  • the outer casing is provided with a U-shaped groove
  • the PCB board is disposed in the U-shaped groove
  • the LED module is disposed at the top of the U-shaped groove.
  • the two sides of the outer casing are provided with a sliding groove, and the transparent cover is mounted on the outer casing through the sliding groove.
  • the power circuit includes an AC input interface, an ACDC chip, a step-down chip, a first DC output interface, and a second DC output interface, and the AC input interface is electrically connected to the ACDC.
  • a chip, the ACDC chip is electrically connected to the buck chip and the second DC output interface, and the buck chip is electrically connected to the first DC output interface.
  • the smart line lamp disclosed above has the following beneficial effects: the remote control function is realized by setting the online strip light through the driving circuit and the bluetooth module, and the structure assembling method is novel, and the structure of the two PCB boards is small, and the structure takes up little space. Low requirements for product housing.
  • FIG. 1 is an exploded view showing the structure of an intelligent line lamp according to an embodiment of the present invention
  • FIG. 2 is a schematic structural diagram of a PCB board according to an embodiment of the present invention.
  • FIG. 3 is an enlarged side view of a side of a casing according to an embodiment of the present invention.
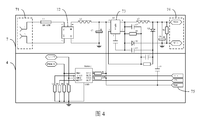
  • FIG. 4 is a circuit diagram of a power supply circuit and a driving circuit according to an embodiment of the present invention.
  • FIG. 5 is a circuit diagram of a Bluetooth module according to an embodiment of the present invention.
  • the invention provides a smart line lamp 100, the purpose of which is to realize a remote control adjustment function by setting a line strip lamp through a driving circuit 4 and a Bluetooth module 6, and the structure of the assembly is novel, and the vertical arrangement of the two PCB boards 8 is The structure takes up less space and requires less product casing.
  • FIG. 1 is a structural exploded view of a smart line lamp 100 according to an embodiment of the present invention.
  • FIG. 2 is a schematic structural diagram of a PCB board 8 according to an embodiment of the present invention.
  • the lamp 100 includes a casing 1, a translucent cover 2, an end cover 3, a driving circuit 4, an LED module 5, and a Bluetooth module 6.
  • the lamp 100 further includes a power supply circuit 7 and a PCB board 8.
  • the translucent cover 2 is disposed on the outer casing 1 to form a strip-shaped receiving space; the end cover 3 is disposed at two ends of the strip-shaped receiving space; the driving circuit 4, the LED module 5, the bluetooth module 6, and the power circuit 7 and the PCB board 8 are all disposed in the strip-shaped receiving space.
  • the power board circuit 7, the driving circuit 4, and the Bluetooth module 6 are disposed on the PCB board 8.
  • the PCB board 8 includes a horizontal sub-board 81 and a vertical sub-board 82. One end of the vertical sub-board 82 is fixedly connected to the horizontal sub-board 81.
  • the horizontal sub-board 81 is provided with the power supply circuit 7.
  • the driving circuit 4, the vertical sub-board 82 is provided with the bluetooth module 6.
  • FIG. 3 is an enlarged side view of a side of a casing according to an embodiment of the present invention.
  • the casing 1 is provided with a U-shaped slot 11 disposed in the U-shaped slot 11, the LED.
  • the module 5 is disposed on the top of the U-shaped groove 11.
  • the two sides of the outer casing 1 are provided with a sliding slot 12 through which the transparent cover 2 is mounted on the outer casing 1.
  • FIG. 4 is a circuit diagram of a power supply circuit 7 and a driving circuit 4 according to an embodiment of the present invention.
  • the power supply circuit 7 is connected to an alternating current, and converts the alternating current into direct current to provide a first direct current and a second direct current.
  • the Bluetooth module 6 is electrically connected to the power circuit 7 to access the first DC power
  • the LED module 5 is electrically connected to the power circuit 7 to access the second DC power.
  • the power circuit 7 includes an AC input interface 71, an ACDC chip 72, a buck chip 73, a first DC output interface 74, and a second DC output interface 75.
  • the AC input interface 71 is electrically connected to the ACDC chip 72, and the ACDC chip 72
  • the buck chip 73 and the second DC output interface 75 are electrically connected to the first DC output interface 74.
  • the type of the step-down chip 73 is MP150.
  • the model number of the drive circuit 4 is preferably RM9012. That is, DIM1 and DIM2 of RM9012 are pulse ports, VCC1 and VCC2 are power ports, and OUT1 and OUT2 are output ports.
  • FIG. 5 is a circuit diagram of a Bluetooth module 6 according to an embodiment of the present invention.
  • the Bluetooth module 6 is configured to receive a Bluetooth signal, and the Bluetooth module 6 is electrically connected to the power circuit 7 to access the first DC power.
  • the Bluetooth module 6 is electrically connected to the driving circuit 4, and the Bluetooth module 6 converts the Bluetooth signal into a control signal and transmits the signal to the driving circuit 4, and controls the LED module 5 according to the control signal.
  • the Bluetooth module 6 includes a Bluetooth chip 61, a Bluetooth antenna 62, and a filter circuit 63 connected between the Bluetooth chip 61 and the Bluetooth antenna 62.
  • the model of the Bluetooth chip 61 is TLSR8266 or TLSR8267.
  • the PWM4 BR output dimming pulse signal of the TLSR8266 or TLSR8267 is sent to the driving circuit 4, the PWM5 CT outputs the color grading pulse signal to the driving circuit 4, the ANT (ie, the Bluetooth antenna 62) is connected to the filtering circuit 63, and the SWS is connected to the debugging interface, the DVDD3, AVDD3 is connected to the first direct current, PWM1R outputs a red bead pulse signal, PWM2G outputs a green bead pulse signal, and PWM3B outputs a blue bead pulse signal.
  • XC1 and XC2 are connected to a crystal oscillator (not shown). After receiving the dimming pulse signal or the color grading pulse signal, the driving circuit 4 drives the corresponding cold light or warm light or RGB light in the LED module 5 to emit light.
  • the one or operations may constitute computer readable instructions stored on one or a computer readable medium that, when executed by an electronic device, cause the computing device to perform the operations.
  • the computing device may perform the operations.
  • Those skilled in the art will appreciate alternative rankings that have the benefit of this specification.
  • the word "preferred” as used herein is intended to serve as an example, instance, or illustration. Any aspect or design described as “preferred” in the context of the description is not necessarily to be construed as being more advantageous than other aspects or designs. Instead, the use of the word “preferred” is intended to present a concept in a specific manner.
  • the term “or” as used in this application is intended to mean Refers to the inclusion of “or” rather than the excluded “or”. That is, unless otherwise specified or clear from the context, "X employs A or B” means naturally including any one of the permutations. That is, if X uses A; X uses B; or X uses both A and B, then "X uses A or B" is satisfied in any of the examples described above.
  • Each functional unit in the embodiment of the present invention may be integrated into one processing module, or each unit may exist physically separately, or multiple or more units may be integrated into one module.
  • the integrated module described above can be implemented in the form of hardware or in the form of a software function module.
  • the integrated modules, if implemented in the form of software functional modules and sold or used as stand-alone products, may also be stored in a computer readable storage medium.
  • the storage medium mentioned above may be a read only memory, a magnetic disk or an optical disk or the like.
  • Each of the devices or systems described above can perform the storage method in the corresponding method embodiment.

Landscapes

  • Engineering & Computer Science (AREA)
  • General Engineering & Computer Science (AREA)
  • Physics & Mathematics (AREA)
  • Microelectronics & Electronic Packaging (AREA)
  • Optics & Photonics (AREA)
  • Arrangement Of Elements, Cooling, Sealing, Or The Like Of Lighting Devices (AREA)
  • Non-Portable Lighting Devices Or Systems Thereof (AREA)

Abstract

A smart strip light, comprising: a housing (1); a light-transmitting cover (2), which is arranged on the housing (1) so as to form a strip-shaped accommodating space; end covers (3), which are arranged at two ends of the strip-shaped accommodating space; a drive circuit (4), which is arranged within the strip-shaped accommodating space; a light-emitting diode (LED) module (5), which is arranged within the strip-shaped accommodating space and which is electrically connected to the drive circuit (4); a Bluetooth module (6) that is used for receiving an external Bluetooth signal, being arranged within the strip-shaped accommodating space and being electrically connected to the drive circuit (4); the Bluetooth module (6) converts a Bluetooth signal to a control signal and then transmits the control signal to the drive circuit (4), which controls the LED module (5) according to the control signal. The advantages of the present invention are as follows: by means of arranging the drive circuit and the Bluetooth module in the strip light, a remote control adjustment function is achieved; the manner of assembling the structure thereof is novel; and the structure thereof occupies little space due to the vertical arrangement of two printed circuit boards (PCBs), while requirements for the housing of the product are low.

Description

一种智能线条灯Intelligent line light 技术领域Technical field

本发明涉及蓝牙遥控灯技术领域,尤其涉及一种智能线条灯。The invention relates to the technical field of Bluetooth remote control lamps, in particular to a smart line lamp.

背景技术Background technique

目前市场上线条灯绝大多数都没有遥控功能,而且遥控模块如何安装在线条灯中也存在技术上的问题,一般情况下,遥控模块的结构占用空间大,对产品外壳要求高,无法应用在线条灯中。At present, most of the line lights on the market do not have remote control functions, and there are technical problems in how to install the online strip lights in the remote control module. Under normal circumstances, the structure of the remote control module takes up a large space, and the product shell has high requirements and cannot be applied online. In the light.

技术问题technical problem

本发明要解决的技术问题在于,针对上所述现有技术遥控模块的结构占用空间大,对产品外壳要求高,无法应用在线条灯中的问题,提供一种智能线条灯。The technical problem to be solved by the present invention is that the structure of the prior art remote control module has a large space occupation, high requirements on the product casing, and the problem that the line lamp cannot be applied, and an intelligent line lamp is provided.

问题的解决方案Problem solution

技术解决方案Technical solution

本发明解决其技术问题所采用的技术方案是:The technical solution adopted by the present invention to solve the technical problem thereof is:

提供一种智能线条灯,包括:Provides a smart line light, including:

外壳;shell;

透光罩,设置于所述外壳上以形成条形容纳空间;a translucent cover disposed on the outer casing to form a strip-shaped receiving space;

端盖,设置于所述条形容纳空间的两端;End caps disposed at both ends of the strip-shaped receiving space;

驱动电路,设置于所述条形容纳空间内;a driving circuit disposed in the strip-shaped receiving space;

LED模组,设置于所述条形容纳空间内,电连接于所述驱动电路;An LED module is disposed in the strip-shaped receiving space and electrically connected to the driving circuit;

用于接收外部的蓝牙信号的蓝牙模块,设置于所述条形容纳空间内,电连接于所述驱动电路,所述蓝牙模块将所述蓝牙信号转化为控制信号后传送至所述驱动电路,依据所述控制信号控制所述LED模组。a Bluetooth module for receiving an external Bluetooth signal is disposed in the strip-shaped receiving space and electrically connected to the driving circuit, and the Bluetooth module converts the Bluetooth signal into a control signal and transmits the signal to the driving circuit. The LED module is controlled according to the control signal.

在本发明所述的智能线条灯中,还包括电源电路,所述电源电路接入交流电,并将所述交流电转化为直流电以提供第一直流电及第二直流电;The smart line lamp of the present invention further includes a power supply circuit, the power supply circuit is connected to the alternating current, and the alternating current is converted into direct current to provide the first direct current and the second direct current;

其中,所述蓝牙模块电连接于所述电源电路以接入所述第一直流电,所述LED模组电连接于所述电源电路以接入所述第二直流电。 The Bluetooth module is electrically connected to the power circuit to access the first DC power, and the LED module is electrically connected to the power circuit to access the second DC power.

在本发明所述的智能线条灯中,还包括PCB板,所述PCB板上设置有所述电源电路、所述驱动电路及所述蓝牙模块。In the smart line lamp of the present invention, a PCB board is further included, and the power board, the driving circuit and the Bluetooth module are disposed on the PCB board.

在本发明所述的智能线条灯中,所述PCB板包括水平子板及垂直子板,所述垂直子板的一端固定连接于所述水平子板,所述水平子板上设置有所述电源电路及所述驱动电路,所述垂直子板上设置有所述蓝牙模块。In the smart line lamp of the present invention, the PCB board includes a horizontal sub-board and a vertical sub-board, one end of the vertical sub-board is fixedly connected to the horizontal sub-board, and the horizontal sub-board is provided with the The power circuit and the driving circuit are disposed on the vertical sub-board.

在本发明所述的智能线条灯中,所述蓝牙模块包括蓝牙芯片、蓝牙天线及连接于所述蓝牙芯片及所述蓝牙天线之间的滤波电路。In the smart line lamp of the present invention, the Bluetooth module includes a Bluetooth chip, a Bluetooth antenna, and a filter circuit connected between the Bluetooth chip and the Bluetooth antenna.

在本发明所述的智能线条灯中,所述LED模组包括多个冷光灯、多个暖光灯及多个RGB灯。In the smart line lamp of the present invention, the LED module includes a plurality of cold lights, a plurality of warm lights and a plurality of RGB lights.

在本发明所述的智能线条灯中,所述外壳设置有U型槽,所述PCB板设置于所述U型槽内,所述LED模组设置于所述U型槽的顶部。In the smart line lamp of the present invention, the outer casing is provided with a U-shaped groove, the PCB board is disposed in the U-shaped groove, and the LED module is disposed at the top of the U-shaped groove.

在本发明所述的智能线条灯中,所述外壳的两侧设置有滑槽,所述透光罩通过所述滑槽安装于所述外壳之上。In the smart line lamp of the present invention, the two sides of the outer casing are provided with a sliding groove, and the transparent cover is mounted on the outer casing through the sliding groove.

在本发明所述的智能线条灯中,所述电源电路包括交流电输入接口、ACDC芯片、降压芯片、第一直流电输出接口及第二直流电输出接口,所述交流电输入接口电连接于所述ACDC芯片,所述ACDC芯片电连接于所述降压芯片及所述第二直流电输出接口,所述降压芯片电连接于所述第一直流电输出接口。In the smart line lamp of the present invention, the power circuit includes an AC input interface, an ACDC chip, a step-down chip, a first DC output interface, and a second DC output interface, and the AC input interface is electrically connected to the ACDC. a chip, the ACDC chip is electrically connected to the buck chip and the second DC output interface, and the buck chip is electrically connected to the first DC output interface.

发明的有益效果Advantageous effects of the invention

有益效果Beneficial effect

上述公开的一种智能线条灯具有以下有益效果:通过驱动电路及蓝牙模块设置在线条灯中实现遥控调节功能,其结构组装方式新颖,通过两块PCB板的垂直设置,其结构占用空间小,对产品外壳要求低。The smart line lamp disclosed above has the following beneficial effects: the remote control function is realized by setting the online strip light through the driving circuit and the bluetooth module, and the structure assembling method is novel, and the structure of the two PCB boards is small, and the structure takes up little space. Low requirements for product housing.

对附图的简要说明Brief description of the drawing

附图说明DRAWINGS

图1为本发明一实施例提供的一种智能线条灯的结构爆炸图;1 is an exploded view showing the structure of an intelligent line lamp according to an embodiment of the present invention;

图2为本发明一实施例提供的PCB板的结构示意图;2 is a schematic structural diagram of a PCB board according to an embodiment of the present invention;

图3为本发明一实施例提供的外壳的侧端放大图;3 is an enlarged side view of a side of a casing according to an embodiment of the present invention;

图4为本发明一实施例提供的电源电路及驱动电路的电路图; 4 is a circuit diagram of a power supply circuit and a driving circuit according to an embodiment of the present invention;

图5为本发明一实施例提供的蓝牙模块的电路图。FIG. 5 is a circuit diagram of a Bluetooth module according to an embodiment of the present invention.

发明实施例Invention embodiment

本发明的实施方式Embodiments of the invention

为了使本发明的目的、技术方案及优点更加清楚明白,以下结合附图及实施例,对本发明进行进一步详细说明。应当理解,此处所描所述的具体实施例仅用以解释本发明,并不用于限定本发明。The present invention will be further described in detail below with reference to the accompanying drawings and embodiments. It is understood that the specific embodiments described herein are merely illustrative of the invention and are not intended to limit the invention.

本发明提供了一种智能线条灯100,其目的在于,通过驱动电路4及蓝牙模块6设置在线条灯中实现遥控调节功能,其结构组装方式新颖,通过两块PCB板8的垂直设置,其结构占用空间小,对产品外壳要求低。The invention provides a smart line lamp 100, the purpose of which is to realize a remote control adjustment function by setting a line strip lamp through a driving circuit 4 and a Bluetooth module 6, and the structure of the assembly is novel, and the vertical arrangement of the two PCB boards 8 is The structure takes up less space and requires less product casing.

参见图1,图1为本发明一实施例提供的一种智能线条灯100的结构爆炸图,同时参见图2,图2为本发明一实施例提供的PCB板8的结构示意图,该智能线条灯100包括外壳1、透光罩2、端盖3、驱动电路4、LED模组5及蓝牙模块6,优选的,还包括电源电路7及PCB板8。FIG. 1 is a structural exploded view of a smart line lamp 100 according to an embodiment of the present invention. Referring to FIG. 2, FIG. 2 is a schematic structural diagram of a PCB board 8 according to an embodiment of the present invention. The lamp 100 includes a casing 1, a translucent cover 2, an end cover 3, a driving circuit 4, an LED module 5, and a Bluetooth module 6. Preferably, the lamp 100 further includes a power supply circuit 7 and a PCB board 8.

透光罩2设置于所述外壳1上以形成条形容纳空间;端盖3设置于所述条形容纳空间的两端;所述驱动电路4、LED模组5、蓝牙模块6、电源电路7及PCB板8均设置于条形容纳空间内。The translucent cover 2 is disposed on the outer casing 1 to form a strip-shaped receiving space; the end cover 3 is disposed at two ends of the strip-shaped receiving space; the driving circuit 4, the LED module 5, the bluetooth module 6, and the power circuit 7 and the PCB board 8 are all disposed in the strip-shaped receiving space.

所述PCB板8上设置有所述电源电路7、所述驱动电路4及所述蓝牙模块6。其中,所述PCB板8包括水平子板81及垂直子板82,所述垂直子板82的一端固定连接于所述水平子板81,所述水平子板81上设置有所述电源电路7及所述驱动电路4,所述垂直子板82上设置有所述蓝牙模块6。The power board circuit 7, the driving circuit 4, and the Bluetooth module 6 are disposed on the PCB board 8. The PCB board 8 includes a horizontal sub-board 81 and a vertical sub-board 82. One end of the vertical sub-board 82 is fixedly connected to the horizontal sub-board 81. The horizontal sub-board 81 is provided with the power supply circuit 7. And the driving circuit 4, the vertical sub-board 82 is provided with the bluetooth module 6.

参见图3,图3为本发明一实施例提供的外壳的侧端放大图,所述外壳1设置有U型槽11,所述PCB板8设置于所述U型槽11内,所述LED模组5设置于所述U型槽11的顶部。所述外壳1的两侧设置有滑槽12,所述透光罩2通过所述滑槽12安装于所述外壳1之上。Referring to FIG. 3, FIG. 3 is an enlarged side view of a side of a casing according to an embodiment of the present invention. The casing 1 is provided with a U-shaped slot 11 disposed in the U-shaped slot 11, the LED. The module 5 is disposed on the top of the U-shaped groove 11. The two sides of the outer casing 1 are provided with a sliding slot 12 through which the transparent cover 2 is mounted on the outer casing 1.

参见图4,图4为本发明一实施例提供的电源电路7及驱动电路4的电路图,所述电源电路7接入交流电,并将所述交流电转化为直流电以提供第一直流电及第二直流电;其中,所述蓝牙模块6电连接于所述电源电路7以接入所述第一直流电,所述LED模组5电连接于所述电源电路7以接入所述第二直流电。所述电源电路 7包括交流电输入接口71、ACDC芯片72、降压芯片73、第一直流电输出接口74及第二直流电输出接口75,所述交流电输入接口71电连接于所述ACDC芯片72,所述ACDC芯片72电连接于所述降压芯片73及所述第二直流电输出接口75,所述降压芯片73电连接于所述第一直流电输出接口74。优选的,所述降压芯片73的型号为MP150。Referring to FIG. 4, FIG. 4 is a circuit diagram of a power supply circuit 7 and a driving circuit 4 according to an embodiment of the present invention. The power supply circuit 7 is connected to an alternating current, and converts the alternating current into direct current to provide a first direct current and a second direct current. The Bluetooth module 6 is electrically connected to the power circuit 7 to access the first DC power, and the LED module 5 is electrically connected to the power circuit 7 to access the second DC power. The power circuit 7 includes an AC input interface 71, an ACDC chip 72, a buck chip 73, a first DC output interface 74, and a second DC output interface 75. The AC input interface 71 is electrically connected to the ACDC chip 72, and the ACDC chip 72 The buck chip 73 and the second DC output interface 75 are electrically connected to the first DC output interface 74. Preferably, the type of the step-down chip 73 is MP150.

驱动电路4的型号优选为RM9012。即RM9012的DIM1及DIM2为脉冲端口,VCC1及VCC2为电源端口,OUT1及OUT2为输出端口。The model number of the drive circuit 4 is preferably RM9012. That is, DIM1 and DIM2 of RM9012 are pulse ports, VCC1 and VCC2 are power ports, and OUT1 and OUT2 are output ports.

参见图5,图5为本发明一实施例提供的蓝牙模块6的电路图,蓝牙模块6用于接收蓝牙信号,所述蓝牙模块6电连接于所述电源电路7以接入所述第一直流电,电连接于所述驱动电路4,所述蓝牙模块6将所述蓝牙信号转化为控制信号后传送至所述驱动电路4,依据所述控制信号控制所述LED模组5。所述蓝牙模块6包括蓝牙芯片61、蓝牙天线62及连接于所述蓝牙芯片61及所述蓝牙天线62之间的滤波电路63。优选的,所述蓝牙芯片61的型号为TLSR8266或TLSR8267。即TLSR8266或TLSR8267的PWM4 BR输出调光脉冲信号至驱动电路4,PWM5 CT输出调色脉冲信号至驱动电路4,ANT(即蓝牙天线62)连接至滤波电路63,SWS连接至调试接口,DVDD3、AVDD3接入所述第一直流电,PWM1 R输出红灯珠脉冲信号,PWM2 G输出绿灯珠脉冲信号,PWM3 B输出蓝灯珠脉冲信号。此外,XC1及XC2连接至晶振(图未示)。驱动电路4接收到调光脉冲信号或调色脉冲信号之后,驱动LED模组5中相应的冷光灯或暖光灯或RGB灯发光。Referring to FIG. 5, FIG. 5 is a circuit diagram of a Bluetooth module 6 according to an embodiment of the present invention. The Bluetooth module 6 is configured to receive a Bluetooth signal, and the Bluetooth module 6 is electrically connected to the power circuit 7 to access the first DC power. The Bluetooth module 6 is electrically connected to the driving circuit 4, and the Bluetooth module 6 converts the Bluetooth signal into a control signal and transmits the signal to the driving circuit 4, and controls the LED module 5 according to the control signal. The Bluetooth module 6 includes a Bluetooth chip 61, a Bluetooth antenna 62, and a filter circuit 63 connected between the Bluetooth chip 61 and the Bluetooth antenna 62. Preferably, the model of the Bluetooth chip 61 is TLSR8266 or TLSR8267. That is, the PWM4 BR output dimming pulse signal of the TLSR8266 or TLSR8267 is sent to the driving circuit 4, the PWM5 CT outputs the color grading pulse signal to the driving circuit 4, the ANT (ie, the Bluetooth antenna 62) is connected to the filtering circuit 63, and the SWS is connected to the debugging interface, the DVDD3, AVDD3 is connected to the first direct current, PWM1R outputs a red bead pulse signal, PWM2G outputs a green bead pulse signal, and PWM3B outputs a blue bead pulse signal. In addition, XC1 and XC2 are connected to a crystal oscillator (not shown). After receiving the dimming pulse signal or the color grading pulse signal, the driving circuit 4 drives the corresponding cold light or warm light or RGB light in the LED module 5 to emit light.

本文提供了实施例的各种操作。在一个实施例中,所述的一个或操作可以构成一个或计算机可读介质上存储的计算机可读指令,其在被电子设备执行时将使得计算设备执行所述操作。本领域技术人员将理解具有本说明书的益处的可替代的排序。而且,应当理解,不是所有操作必需在本文所提供的每个实施例中存在。Various operations of the embodiments are provided herein. In one embodiment, the one or operations may constitute computer readable instructions stored on one or a computer readable medium that, when executed by an electronic device, cause the computing device to perform the operations. Those skilled in the art will appreciate alternative rankings that have the benefit of this specification. Moreover, it should be understood that not all operations must be present in every embodiment provided herein.

而且,本文所使用的词语“优选的”意指用作实例、示例或例证。奉文描所述为“优选的”任意方面或设计不必被解释为比其他方面或设计更有利。相反,词语“优选的”的使用旨在以具体方式提出概念。如本申请中所使用的术语“或”旨在意 指包含的“或”而非排除的“或”。即,除非另外指定或从上下文中清楚,“X使用A或B”意指自然包括排列的任意一个。即,如果X使用A;X使用B;或X使用A和B二者,则“X使用A或B”在前所述任一示例中得到满足。Moreover, the word "preferred" as used herein is intended to serve as an example, instance, or illustration. Any aspect or design described as "preferred" in the context of the description is not necessarily to be construed as being more advantageous than other aspects or designs. Instead, the use of the word "preferred" is intended to present a concept in a specific manner. The term "or" as used in this application is intended to mean Refers to the inclusion of "or" rather than the excluded "or". That is, unless otherwise specified or clear from the context, "X employs A or B" means naturally including any one of the permutations. That is, if X uses A; X uses B; or X uses both A and B, then "X uses A or B" is satisfied in any of the examples described above.

而且,尽管已经相对于一个或实现方式示出并描所述了本公开,但是本领域技术人员基于对本说明书和附图的阅读和理解将会想到等价变型和修改。本公开包括所有这样的修改和变型,并且仅由所附权利要求的范围限制。特别地关于由上所述组件(例如元件等)执行的各种功能,用于描所述这样的组件的术语旨在对应于执行所述组件的指定功能(例如其在功能上是等价的)的任意组件(除非另外指示),即使在结构上与执行本文所示的本公开的示范性实现方式中的功能的公开结构不等同。此外,尽管本公开的特定特征已经相对于若干实现方式中的仅一个被公开,但是这种特征可以与如可以对给定或特定应用而言是期望和有利的其他实现方式的一个或其他特征组合。而且,就术语“包括”、“具有”、“含有”或其变形被用在具体实施方式或权利要求中而言,这样的术语旨在以与术语“包含”相似的方式包括。Rather, the present disclosure has been shown and described with respect to the embodiments and the embodiments of the invention. The present disclosure includes all such modifications and variations, and is only limited by the scope of the appended claims. In particular with regard to the various functions performed by the components (e.g., components, etc.) described above, the terms used to describe such components are intended to correspond to the specified functions of the components (e.g., they are functionally equivalent). Any of the components (unless otherwise indicated) are not equivalent in structure to the disclosed structure for performing the functions in the exemplary implementations of the present disclosure shown herein. Moreover, although certain features of the present disclosure have been disclosed with respect to only one of several implementations, such features may be combined with one or other features of other implementations as may be desired and advantageous for a given or particular application. combination. Furthermore, the terms "comprising," "having," "having," or "include" or "comprising" are used in the particular embodiments or claims, and such terms are intended to be encompassed in a manner similar to the term "comprising."

本发明实施例中的各功能单元可以集成在一个处理模块中,也可以是各个单元单独物理存在,也可以多个或多个以上单元集成在一个模块中。上所述集成的模块既可以采用硬件的形式实现,也可以采用软件功能模块的形式实现。所述集成的模块如果以软件功能模块的形式实现并作为独立的产品销售或使用时,也可以存储在一个计算机可读取存储介质中。上所述提到的存储介质可以是只读存储器,磁盘或光盘等。上所述的各装置或系统,可以执行相应方法实施例中的存储方法。Each functional unit in the embodiment of the present invention may be integrated into one processing module, or each unit may exist physically separately, or multiple or more units may be integrated into one module. The integrated module described above can be implemented in the form of hardware or in the form of a software function module. The integrated modules, if implemented in the form of software functional modules and sold or used as stand-alone products, may also be stored in a computer readable storage medium. The storage medium mentioned above may be a read only memory, a magnetic disk or an optical disk or the like. Each of the devices or systems described above can perform the storage method in the corresponding method embodiment.

综上所述,虽然本发明已以优选实施例揭露如上,但上所述优选实施例并非用以限制本发明,本领域的普通技术人员,在不脱离本发明的精神和范围内,均可作各种更动与润饰,因此本发明的保护范围以权利要求界定的范围为准。 In the above, the present invention has been disclosed in the above preferred embodiments, but the preferred embodiments are not intended to limit the present invention, and those skilled in the art can, without departing from the spirit and scope of the present invention, Various modifications and refinements are made, and the scope of the invention is defined by the scope of the claims.

Claims (9)

一种智能线条灯,其特征在于,包括:A smart line lamp, comprising: 外壳;shell; 透光罩,设置于所述外壳上以形成条形容纳空间;a translucent cover disposed on the outer casing to form a strip-shaped receiving space; 端盖,设置于所述条形容纳空间的两端;End caps disposed at both ends of the strip-shaped receiving space; 驱动电路,设置于所述条形容纳空间内;a driving circuit disposed in the strip-shaped receiving space; LED模组,设置于所述条形容纳空间内,电连接于所述驱动电路;An LED module is disposed in the strip-shaped receiving space and electrically connected to the driving circuit; 用于接收外部的蓝牙信号的蓝牙模块,设置于所述条形容纳空间内,电连接于所述驱动电路,所述蓝牙模块将所述蓝牙信号转化为控制信号后传送至所述驱动电路,依据所述控制信号控制所述LED模组。a Bluetooth module for receiving an external Bluetooth signal is disposed in the strip-shaped receiving space and electrically connected to the driving circuit, and the Bluetooth module converts the Bluetooth signal into a control signal and transmits the signal to the driving circuit. The LED module is controlled according to the control signal. 根据权利要求1所述的智能线条灯,其特征在于,还包括电源电路,所述电源电路接入交流电,并将所述交流电转化为直流电以提供第一直流电及第二直流电;The smart line lamp according to claim 1, further comprising a power circuit, wherein the power circuit is connected to an alternating current, and the alternating current is converted into direct current to provide a first direct current and a second direct current; 其中,所述蓝牙模块电连接于所述电源电路以接入所述第一直流电,所述LED模组电连接于所述电源电路以接入所述第二直流电。The Bluetooth module is electrically connected to the power circuit to access the first DC power, and the LED module is electrically connected to the power circuit to access the second DC power. 根据权利要求2所述的智能线条灯,其特征在于,还包括PCB板,所述PCB板上设置有所述电源电路、所述驱动电路及所述蓝牙模块。The smart line lamp according to claim 2, further comprising a PCB board, wherein the power board, the driving circuit and the Bluetooth module are disposed on the PCB board. 根据权利要求3所述的智能线条灯,其特征在于,所述PCB板包括水平子板及垂直子板,所述垂直子板的一端固定连接于所述水平子板,所述水平子板上设置有所述电源电路及所述驱动电路,所述垂直子板上设置有所述蓝牙模块。The smart line lamp according to claim 3, wherein the PCB board comprises a horizontal sub-board and a vertical sub-board, one end of the vertical sub-board is fixedly connected to the horizontal sub-board, the horizontal sub-board The power circuit and the driving circuit are disposed, and the Bluetooth module is disposed on the vertical sub-board. 根据权利要求1所述的智能线条灯,其特征在于,所述蓝牙模块包括蓝牙芯片、蓝牙天线及连接于所述蓝牙芯片及所述蓝牙天线之间的滤波电路。 The smart line lamp of claim 1 , wherein the Bluetooth module comprises a Bluetooth chip, a Bluetooth antenna, and a filter circuit connected between the Bluetooth chip and the Bluetooth antenna. 根据权利要求1所述的智能线条灯,其特征在于,所述LED模组包括多个冷光灯、多个暖光灯及多个RGB灯。The smart line lamp according to claim 1, wherein the LED module comprises a plurality of cold lights, a plurality of warm lights and a plurality of RGB lights. 根据权利要求3或4所述的智能线条灯,其特征在于,所述外壳设置有U型槽,所述PCB板设置于所述U型槽内,所述LED模组设置于所述U型槽的顶部。The smart line lamp according to claim 3 or 4, wherein the outer casing is provided with a U-shaped groove, the PCB board is disposed in the U-shaped groove, and the LED module is disposed on the U-shaped The top of the slot. 根据权利要求7所述的智能线条灯,其特征在于,所述外壳的两侧设置有滑槽,所述透光罩通过所述滑槽安装于所述外壳之上。The smart line lamp according to claim 7, wherein both sides of the outer casing are provided with a sliding slot, and the transparent cover is mounted on the outer casing through the sliding slot. 根据权利要求2所述的智能线条灯,其特征在于,所述电源电路包括交流电输入接口、ACDC芯片、降压芯片、第一直流电输出接口及第二直流电输出接口,所述交流电输入接口电连接于所述ACDC芯片,所述ACDC芯片电连接于所述降压芯片及所述第二直流电输出接口,所述降压芯片电连接于所述第一直流电输出接口。 The smart line lamp according to claim 2, wherein the power supply circuit comprises an AC input interface, an ACDC chip, a step-down chip, a first DC output interface, and a second DC output interface, wherein the AC input interface is electrically connected. The ACDC chip is electrically connected to the buck chip and the second DC output interface, and the buck chip is electrically connected to the first DC output interface.
PCT/CN2017/108307 2017-08-25 2017-10-30 Smart strip light Ceased WO2019037245A1 (en)

Applications Claiming Priority (2)

Application Number Priority Date Filing Date Title
CN201721082711.3U CN207471184U (en) 2017-08-25 2017-08-25 A kind of intelligence line lamp
CN201721082711.3 2017-08-25

Publications (1)

Publication Number Publication Date
WO2019037245A1 true WO2019037245A1 (en) 2019-02-28

Family

ID=62268609

Family Applications (1)

Application Number Title Priority Date Filing Date
PCT/CN2017/108307 Ceased WO2019037245A1 (en) 2017-08-25 2017-10-30 Smart strip light

Country Status (2)

Country Link
CN (1) CN207471184U (en)
WO (1) WO2019037245A1 (en)

Citations (3)

* Cited by examiner, † Cited by third party
Publication number Priority date Publication date Assignee Title
CN201391763Y (en) * 2009-01-04 2010-01-27 八洲电业股份有限公司 Network LED Lighting with Wireless Communication
CN102843841A (en) * 2012-09-25 2012-12-26 深圳市奇脉电子技术有限公司 Intelligent LED drive power supply
CN102997080A (en) * 2011-09-15 2013-03-27 欧司朗股份有限公司 Illumination device

Patent Citations (3)

* Cited by examiner, † Cited by third party
Publication number Priority date Publication date Assignee Title
CN201391763Y (en) * 2009-01-04 2010-01-27 八洲电业股份有限公司 Network LED Lighting with Wireless Communication
CN102997080A (en) * 2011-09-15 2013-03-27 欧司朗股份有限公司 Illumination device
CN102843841A (en) * 2012-09-25 2012-12-26 深圳市奇脉电子技术有限公司 Intelligent LED drive power supply

Also Published As

Publication number Publication date
CN207471184U (en) 2018-06-08

Similar Documents

Publication Publication Date Title
EP3367753A1 (en) Bluetooth bulb lamp
WO2017206737A1 (en) Bluetooth ceiling lamp
WO2017206641A1 (en) Bluetooth panel lamp
EP3169932B1 (en) Lighting control based on deformation of flexible lighting strip
CN109842971B (en) Control devices, lighting devices and lighting systems
CN106879111B (en) A kind of RGBW-LED music lantern based on Bluetooth communication
US9127825B2 (en) Day/night switchable light adjusting device and light adjusting method thereof
WO2019037245A1 (en) Smart strip light
CN204227227U (en) A kind of colour temperature and the adjustable LED function lighting of brightness
WO2019037246A1 (en) Smart suit light
WO2019037250A1 (en) Dimming and color modulating filament lamp
WO2019037251A1 (en) Dimming filament lamp
WO2019037233A1 (en) Intelligent panel light
WO2017206638A1 (en) Bluetooth bulb lamp
CN202514114U (en) Dimming control system for LED lamps in the studio
CN215121252U (en) NEMA lamp accuse ware and lamp control system
CN209895716U (en) A kind of LED display module and LED display screen
CN209982778U (en) Intelligent COB optical engine module
CN208014350U (en) A kind of dot matrix type smart key
CN207316528U (en) A kind of intelligent bulbs
CN203642026U (en) NVIS light-emitting block
WO2019080084A1 (en) Intelligent ceiling lamp and control method therefor
CN207687968U (en) A kind of intelligent LED street lamp system
WO2019037248A1 (en) Smart bulb
CN217133963U (en) Intelligent medical care on-duty display device

Legal Events

Date Code Title Description
121 Ep: the epo has been informed by wipo that ep was designated in this application

Ref document number: 17922109

Country of ref document: EP

Kind code of ref document: A1

NENP Non-entry into the national phase

Ref country code: DE

122 Ep: pct application non-entry in european phase

Ref document number: 17922109

Country of ref document: EP

Kind code of ref document: A1