WO2014006741A1 - 塩排水の処理方法及び装置 - Google Patents

塩排水の処理方法及び装置 Download PDF

Info

Publication number
WO2014006741A1
WO2014006741A1 PCT/JP2012/067318 JP2012067318W WO2014006741A1 WO 2014006741 A1 WO2014006741 A1 WO 2014006741A1 JP 2012067318 W JP2012067318 W JP 2012067318W WO 2014006741 A1 WO2014006741 A1 WO 2014006741A1
Authority
WO
WIPO (PCT)
Prior art keywords
salt
water
exhaust gas
negative electrode
concentration
Prior art date
Legal status (The legal status is an assumption and is not a legal conclusion. Google has not performed a legal analysis and makes no representation as to the accuracy of the status listed.)
Ceased
Application number
PCT/JP2012/067318
Other languages
English (en)
French (fr)
Inventor
佐々木 洋
亜由美 幡野
沖代 賢次
山本 浩貴
松尾 俊明
重雄 幡宮
Current Assignee (The listed assignees may be inaccurate. Google has not performed a legal analysis and makes no representation or warranty as to the accuracy of the list.)
Hitachi Ltd
Original Assignee
Hitachi Ltd
Priority date (The priority date is an assumption and is not a legal conclusion. Google has not performed a legal analysis and makes no representation as to the accuracy of the date listed.)
Filing date
Publication date
Application filed by Hitachi Ltd filed Critical Hitachi Ltd
Priority to JP2014523515A priority Critical patent/JP5865495B2/ja
Priority to PCT/JP2012/067318 priority patent/WO2014006741A1/ja
Priority to AU2012384397A priority patent/AU2012384397B2/en
Publication of WO2014006741A1 publication Critical patent/WO2014006741A1/ja
Anticipated expiration legal-status Critical
Ceased legal-status Critical Current

Links

Images

Classifications

    • CCHEMISTRY; METALLURGY
    • C01INORGANIC CHEMISTRY
    • C01DCOMPOUNDS OF ALKALI METALS, i.e. LITHIUM, SODIUM, POTASSIUM, RUBIDIUM, CAESIUM, OR FRANCIUM
    • C01D1/00Oxides or hydroxides of sodium, potassium or alkali metals in general
    • C01D1/04Hydroxides
    • BPERFORMING OPERATIONS; TRANSPORTING
    • B01PHYSICAL OR CHEMICAL PROCESSES OR APPARATUS IN GENERAL
    • B01DSEPARATION
    • B01D61/00Processes of separation using semi-permeable membranes, e.g. dialysis, osmosis or ultrafiltration; Apparatus, accessories or auxiliary operations specially adapted therefor
    • B01D61/42Electrodialysis; Electro-osmosis ; Electro-ultrafiltration; Membrane capacitive deionization
    • B01D61/44Ion-selective electrodialysis
    • CCHEMISTRY; METALLURGY
    • C01INORGANIC CHEMISTRY
    • C01DCOMPOUNDS OF ALKALI METALS, i.e. LITHIUM, SODIUM, POTASSIUM, RUBIDIUM, CAESIUM, OR FRANCIUM
    • C01D1/00Oxides or hydroxides of sodium, potassium or alkali metals in general
    • C01D1/04Hydroxides
    • C01D1/28Purification; Separation
    • C01D1/40Purification; Separation by electrolysis
    • CCHEMISTRY; METALLURGY
    • C01INORGANIC CHEMISTRY
    • C01DCOMPOUNDS OF ALKALI METALS, i.e. LITHIUM, SODIUM, POTASSIUM, RUBIDIUM, CAESIUM, OR FRANCIUM
    • C01D7/00Carbonates of sodium, potassium or alkali metals in general
    • C01D7/07Preparation from the hydroxides
    • CCHEMISTRY; METALLURGY
    • C02TREATMENT OF WATER, WASTE WATER, SEWAGE, OR SLUDGE
    • C02FTREATMENT OF WATER, WASTE WATER, SEWAGE, OR SLUDGE
    • C02F9/00Multistage treatment of water, waste water or sewage
    • CCHEMISTRY; METALLURGY
    • C02TREATMENT OF WATER, WASTE WATER, SEWAGE, OR SLUDGE
    • C02FTREATMENT OF WATER, WASTE WATER, SEWAGE, OR SLUDGE
    • C02F1/00Treatment of water, waste water, or sewage
    • C02F1/02Treatment of water, waste water, or sewage by heating
    • C02F1/04Treatment of water, waste water, or sewage by heating by distillation or evaporation
    • C02F1/048Purification of waste water by evaporation
    • CCHEMISTRY; METALLURGY
    • C02TREATMENT OF WATER, WASTE WATER, SEWAGE, OR SLUDGE
    • C02FTREATMENT OF WATER, WASTE WATER, SEWAGE, OR SLUDGE
    • C02F1/00Treatment of water, waste water, or sewage
    • C02F1/44Treatment of water, waste water, or sewage by dialysis, osmosis or reverse osmosis
    • C02F1/441Treatment of water, waste water, or sewage by dialysis, osmosis or reverse osmosis by reverse osmosis
    • CCHEMISTRY; METALLURGY
    • C02TREATMENT OF WATER, WASTE WATER, SEWAGE, OR SLUDGE
    • C02FTREATMENT OF WATER, WASTE WATER, SEWAGE, OR SLUDGE
    • C02F1/00Treatment of water, waste water, or sewage
    • C02F1/44Treatment of water, waste water, or sewage by dialysis, osmosis or reverse osmosis
    • C02F1/444Treatment of water, waste water, or sewage by dialysis, osmosis or reverse osmosis by ultrafiltration or microfiltration
    • CCHEMISTRY; METALLURGY
    • C02TREATMENT OF WATER, WASTE WATER, SEWAGE, OR SLUDGE
    • C02FTREATMENT OF WATER, WASTE WATER, SEWAGE, OR SLUDGE
    • C02F1/00Treatment of water, waste water, or sewage
    • C02F1/46Treatment of water, waste water, or sewage by electrochemical methods
    • C02F1/461Treatment of water, waste water, or sewage by electrochemical methods by electrolysis
    • C02F1/467Treatment of water, waste water, or sewage by electrochemical methods by electrolysis by electrochemical disinfection; by electrooxydation or by electroreduction
    • C02F1/4672Treatment of water, waste water, or sewage by electrochemical methods by electrolysis by electrochemical disinfection; by electrooxydation or by electroreduction by electrooxydation
    • CCHEMISTRY; METALLURGY
    • C02TREATMENT OF WATER, WASTE WATER, SEWAGE, OR SLUDGE
    • C02FTREATMENT OF WATER, WASTE WATER, SEWAGE, OR SLUDGE
    • C02F1/00Treatment of water, waste water, or sewage
    • C02F1/46Treatment of water, waste water, or sewage by electrochemical methods
    • C02F1/461Treatment of water, waste water, or sewage by electrochemical methods by electrolysis
    • C02F1/467Treatment of water, waste water, or sewage by electrochemical methods by electrolysis by electrochemical disinfection; by electrooxydation or by electroreduction
    • C02F1/4672Treatment of water, waste water, or sewage by electrochemical methods by electrolysis by electrochemical disinfection; by electrooxydation or by electroreduction by electrooxydation
    • C02F1/4674Treatment of water, waste water, or sewage by electrochemical methods by electrolysis by electrochemical disinfection; by electrooxydation or by electroreduction by electrooxydation with halogen or compound of halogens, e.g. chlorine, bromine
    • CCHEMISTRY; METALLURGY
    • C02TREATMENT OF WATER, WASTE WATER, SEWAGE, OR SLUDGE
    • C02FTREATMENT OF WATER, WASTE WATER, SEWAGE, OR SLUDGE
    • C02F2201/00Apparatus for treatment of water, waste water or sewage
    • C02F2201/46Apparatus for electrochemical processes
    • C02F2201/461Electrolysis apparatus
    • C02F2201/46105Details relating to the electrolytic devices
    • C02F2201/46115Electrolytic cell with membranes or diaphragms

Definitions

  • the present invention relates to a salt effluent treatment method and apparatus, and more particularly, to a salt effluent treatment apparatus and method suitable for reducing the volume of associated water generated when mining oil fields and gas fields.
  • accompanying water containing salt is generated along with oil and natural gas.
  • the accompanying water is usually returned to the wells of oil and gas fields in order to suppress land subsidence.
  • an excessive amount of accompanying water tends to be generated compared to the amount returned to the well.
  • seawater desalination handling of concentrated salt water generated during seawater desalination becomes a problem. Returning concentrated salt water to the sea may cause environmental changes, and it is desirable to reduce salt-containing wastewater as much as possible.
  • Patent Document 2 describes that soda ash is produced by reacting carbon dioxide and ammonia with a saltwater waste liquid derived from a desalination plant. Further, in Patent Document 2, carbon dioxide is obtained from a waste gas stream derived directly or indirectly from a combustion generation source.
  • Patent Documents 3 and 4 as a method for obtaining sodium carbonate crystals, an aqueous sodium chloride solution is electrolyzed using a membrane-type electrolysis cell to collect the aqueous sodium hydroxide solution, and the aqueous sodium hydroxide solution and carbon dioxide are collected. To obtain a slurry of crystals of sodium carbonate by direct contact with.
  • carbon dioxide is released from carbon dioxide obtained by allowing limestone to act on an aqueous hydrochloric acid solution obtained by reacting chlorine and hydrogen generated by electrolysis, or from a combined heat and power facility. The use of flue gas is described.
  • Patent Document 1 the amount of salt drainage that is finally discharged by concentrating salt drainage is reduced.
  • Patent Document 2 saltwater waste liquid is used to form a material (soda ash) with other value added, and the economic and / or environmental costs can be reduced.
  • Patent Document 2 uses a so-called Solvay method, and ammonia is required for the reaction.
  • the temperature of the concentrated waste liquid is relatively high, and it is difficult for ammonia to evaporate and react. If the concentrated waste liquid is used for the reaction after the temperature of the concentrated waste liquid is lowered, the thermal energy of the concentrated waste liquid is wasted, and equipment for lowering the temperature is necessary, which is not preferable.
  • Patent Documents 3 and 4 rock salt is added to obtain concentrated salt water, and the concentrated salt water is electrolyzed to obtain a sodium hydroxide aqueous solution. Carbon dioxide is brought into gas-liquid contact with the sodium hydroxide aqueous solution to form crystals of sodium carbonate. A slurry is obtained.
  • Patent Document 3 does not target drainage such as associated water that is generated when oil fields or gas fields are mined. That is, the treatment of salt drainage is not considered.
  • salt drainage such as accompanying water contains metal ions other than sodium ions such as magnesium and calcium, and organic matter, and these salts are effectively removed before putting salt drainage such as accompanying water into the electrolytic cell. It is desirable to remove.
  • the present invention has been made in view of the above points, and it is possible to convert salt drainage such as accompanying water into a material that can be effectively used at low cost and low environmental load with high yield and high efficiency.
  • Another object of the present invention is to provide a salt drainage treatment method and apparatus.
  • salt water is separated from salt water containing sodium chloride to concentrate salt water to produce high-concentration salt water.
  • An aqueous solution containing sodium carbonate and / or sodium hydrogen carbonate is obtained by contacting the exhaust gas of a gas turbine power generator or engine power generator installed to obtain electrical energy for operating the treatment apparatus of Sodium and / or sodium bicarbonate is separated and recovered.
  • salt drainage such as associated water can be converted into a material that can be effectively used at low cost and low environmental load with high yield and high efficiency.
  • 1 is a system configuration diagram of a salt drainage treatment apparatus according to an embodiment of the present invention. It is a system block diagram of the processing apparatus of the salt waste_water
  • FIG. 10 is a top view of the electrolytic cell shown in FIG. 9. It is a perspective view which shows the other example of the electrolytic vessel used with the processing apparatus of the salt waste_water
  • salt wastewater which is a waste product, is produced in a high yield and high efficiency for products that are used in a manner that is as close to the normal manufacturing process as possible with a low environmental impact, including human health. It is desirable to convert at
  • the present inventors electrolyzed salt effluent to obtain sodium hydroxide (caustic soda), and by reacting carbon dioxide with aeration, etc., sodium bicarbonate (sodium bicarbonate, NaHCO3) or sodium carbonate ( We thought to generate Na2CO3).
  • the accompanying water generated when mining oil and gas fields contains metal ions other than sodium ions such as magnesium and calcium, and organic matter, and before salt water such as accompanying water enters the electrolytic cell It is desirable to remove these effectively.
  • the solubility of alkaline earth metal magnesium and calcium salts is lower than that of sodium salts. Therefore, it was considered that the salt effluent was concentrated so that salts of alkaline earth metals such as magnesium and calcium were deposited and separated from the salt effluent before entering the electrolytic cell. In addition, it was considered that organic substances can be separated using salting out. In this way, by concentrating the salt wastewater, a treatment solution rich in sodium salt suitable for obtaining caustic soda from the salt wastewater by electrolytic treatment can be obtained.
  • the gas turbine exhaust gas of the gas turbine generator is used as the carbon dioxide used to produce sodium bicarbonate (sodium bicarbonate, NaHCO3) or sodium carbonate (Na2CO3), it can be used to fix carbon dioxide contained in the exhaust gas.
  • NaHCO3 sodium bicarbonate
  • Na2CO3 sodium carbonate
  • a gas turbine power generation device and an engine power generation device are installed to obtain the electrical energy of the salt wastewater treatment device, and the reaction of carbonation of caustic soda is performed.
  • the exhaust gas may be used as carbon dioxide to be used.
  • FIG. 1 is a system configuration diagram when the salt drainage treatment apparatus of one embodiment of the present invention is applied to the accompanying water treatment of a coal gas field.
  • This treatment system includes a RO membrane system that treats salt water, which is accompanying water during gas field mining, a system that obtains clean water by a multi-effect evaporation (MED) system, and these systems.
  • Power / heat supply system that generates electrical energy and steam to drive the battery, and electrolysis / volume reduction system that obtains valuable salts such as sodium carbonate and sodium hydrogen carbonate by treating high-concentration salt drainage generated in the MED system It consists of a chlorine purification and liquefaction system that processes chlorine gas generated by electrolysis.
  • the power and heat supply system also generates the electrical energy required for gas field mining plants.
  • 101 is a gas field
  • 102 is a gas treatment device
  • 103 is a water supply pump
  • 104 is a strainer
  • 105 is a pre-treatment device such as a microfiltration membrane (MF membrane), ultrafiltration membrane (UF membrane)
  • 106 is Pressurized air tank
  • 107 is an alkali supply tank
  • 108 is an acid supply tank
  • 109 is a neutralization tank
  • 110 is a high-pressure water pump
  • 111 is a RO membrane desalination device
  • 112 is a chemical cleaning / drainage treatment device
  • 113 is pressure energy Recovery device
  • 114 is a surface backwash device (blower)
  • 115 is a product gas supply blower
  • 116 is an MED device
  • 117 is a heat exchanger
  • 118 is a heat radiation unit
  • 119 and 120 are ejectors
  • 121 is a gas turbine
  • 122 is power generation
  • 123 is an exhaust heat recovery boiler
  • 130 is a powder separator
  • 131 and 132 are liquid feed pumps
  • 133 is a CO2 absorber
  • 134 is a powder separator
  • 135 is a sodium carbonate tank
  • 136 is a heat exchange type cooler
  • 137 is a gas-liquid separator
  • 138 Is a dryer
  • 139 is a concentrated sulfuric acid tank
  • 140, 141 and 142 are liquid feed pumps
  • 143 is a sulfuric acid concentration tank
  • 144 is a chlorine gas liquefying device
  • 145 is a liquid feed pump
  • 146 is a liquefied chlorine tank
  • 147 is a steam turbine
  • Reference numeral 148 denotes a generator
  • 152 denotes a liquid feed pump.
  • the natural gas mined from the gas field 101 is purified by the gas processing device 102 and then sent by the product gas supply blower 115.
  • accompanying water that springs out from the gas field 101 together with the mined natural gas is pumped out by the feed water pump 103 and introduced into the RO membrane system.
  • the strainer 104 removes solid impurities from the accompanying water. Thereafter, in the pretreatment device 105, fine solid impurities are removed from the accompanying water.
  • the pretreatment device 105 an MF film, a UF film, or a combination of both is used.
  • the pretreatment device 105 monitors the increase in the differential pressure before and after the membrane (the pressure gauge is not shown). When the differential pressure rises above the set value, the feed pump 103 is stopped and the valve is opened and closed as appropriate. Perform membrane cleaning. For example, high-pressure air is blown from a surface backwash device (blower) 114 to clean the membrane.
  • the membrane surface is back-washed by blowing high-pressure air from the pressurized air tank 106, the alkali solution (caustic soda) from the alkali supply tank 107, and the acid on the membrane surface using the acid from the acid supply tank 108. Wash. After neutralizing the acid and alkali used for the chemical washing and adding a reducing agent as necessary, the waste liquid is recovered in the neutralization tank 109. The collected waste liquid is then drained.
  • the alkali solution caustic soda
  • the accompanying water that has passed through the pretreatment device 105 is sent to the RO membrane desalination device 111 by the high-pressure water pump 110, and fresh water is produced, and the remaining liquid concentrates the salinity.
  • the RO membrane desalination apparatus 111 also performs membrane surface cleaning using an acid or a reducing agent as necessary, and the wastewater is sent to the chemical cleaning / drainage treatment apparatus 112 for processing.
  • fresh water discharged from the RO membrane desalination apparatus 111 is sent to the outside of the system, and the concentrated water is recovered through the pressure energy recovery apparatus 113 and supplied to the MED system as supply raw water.
  • the steam used for heating the raw water supplied from the RO membrane desalination apparatus 111 is the steam derived from the steam generated in the exhaust heat recovery boiler 123, that is, the steam turbine 147 performs work. Steam (exhaust steam) after being used.
  • part of the concentrated water (supply raw water) discharged from the RO membrane desalination apparatus 111 is directly sent to the MED apparatus 116, and the other part is exhausted from the steam turbine 147.
  • a part of the steam is heated and supplied to the MED device 116. This heating is performed such that a part of the exhaust steam is supplied to the heat exchanger 117 via the ejector 119 so that the supplied raw water passes through the heat exchanger 117.
  • a part of the raw water supplied in the MED device 116 is attracted to the ejector 120 through which a part of the exhaust steam from the steam turbine flows and heated by mixing with the steam, and then returned to the MED device 116.
  • the inside of the MED device 116 is depressurized from the atmospheric pressure by attraction by the flow of steam, and the raw water supplied in the MED device is easily evaporated.
  • the steam generated in the MED device 116 is cooled by the heat dissipating unit 118 and becomes distilled water (fresh water), part of which is supplied to the outside of the system by the liquid feeding pump 126 and the other part is discharged by the liquid feeding pump 124. Liquid is fed as boiler feed water to the heat recovery boiler 123.
  • the accompanying water (concentrated wastewater) concentrated by evaporation is sent to the electrolytic cell 128 by the liquid feed pump 125.
  • an apparatus to which the multi-effect evaporation method is applied is most desirable, but it can also be applied to other distillation concentration apparatuses.
  • the accompanying water is concentrated by the RO membrane system and the MED system.
  • salts such as magnesium and calcium of alkaline earth metals having low solubility contained in the accompanying water are precipitated.
  • organic substances contained in the accompanying water are salted out.
  • the concentrated waste water from the MED device 116 is supplied to the electrolytic bath 128 of the electrolysis / volume reduction system and electrolyzed.
  • the outline of the electrolytic cell 128 used in this embodiment will be described with reference to FIG.
  • the electrolytic cell 128 has a structure in which a positive electrode side cell and a negative electrode side cell are partitioned by a semipermeable membrane 150, and the potential difference between both electrodes is controlled to about 3-5V, for example.
  • the concentrated waste water from the MED device 116 is supplied to the positive electrode side cell of the electrolytic cell 128.
  • Sodium ions and hydroxide ions generated in the electrolytic bath 128 are discharged from the electrolytic bath as caustic soda water and supplied to the CO 2 absorber 133 by the liquid feed pump 132.
  • the accompanying water may contain sodium bicarbonate or sodium carbonate, that is, carbonate ions or bicarbonate ions.
  • carbonated ions or bicarbonate ions are contained in the concentrated wastewater of the accompanying water, these ions are not affected and the chlorine ions are oxidized unless the potential difference is set to a value that is much larger than the above value.
  • concentration wastewater of the accompanying water contains few chloride ions and contains a lot of carbonate ions and bicarbonate ions, the chloride ions are removed in the positive electrode cell by electrolysis, and carbonate ions and bicarbonate ions (sodium bicarbonate) And sodium carbonate) will remain.
  • wastewater electrolyticzed water
  • predetermined treatment for example, the presence or absence of chlorine ions is confirmed, and if chlorine ions are not detected, heating treatment is performed. Etc.
  • the liquid is fed to the negative electrode side cell of the electrolytic cell 128 by the liquid feed pump 152.
  • sodium hydrogencarbonate and sodium carbonate can be obtained with high purity.
  • the water level on the negative electrode side can be maintained without supplying electrolytic water to the negative electrode side from the outside.
  • the chlorine gas discharged from the upper part of the positive electrode side cell of the electrolytic cell 128 is sent to a chlorine purification / liquefaction system. Since chlorine gas contains moisture and is highly corrosive, the air supply pipe is preferably made of a corrosion-resistant material such as a glass lining material.
  • the chlorine gas containing moisture discharged from the electrolytic bath 128 is cooled to about 0 to 15 ° C. by the heat exchange type cooler 136, so that most of the moisture is condensed.
  • the heat exchange type cooler 136 By passing through the gas-liquid separator 137 in this state, the condensate is removed.
  • the chlorine gas that has passed through the gas-liquid separator 137 is sent to the dryer 138.
  • the dryer 138 is, for example, an aeration tank for concentrated sulfuric acid, whereby a trace amount of water remaining in the chlorine gas is removed. Concentrated sulfuric acid is supplied to the dryer 138 from the concentrated sulfuric acid tank 139 by the liquid feed pump 140.
  • the sulfuric acid that has absorbed the moisture of the chlorine gas is sent to the sulfuric acid concentration tank 143 by the liquid feed pump 141.
  • the sulfuric acid concentration tank 143 is a heating device, for example, and regenerates concentrated sulfuric acid by heating and evaporating moisture.
  • the regenerated concentrated sulfuric acid is collected in the concentrated sulfuric acid tank 139 by the liquid feed pump 142.
  • the dry chlorine gas discharged from the dryer 138 is sent to the chlorine gas liquefier 144 and liquefied.
  • the chlorine gas liquefying apparatus 144 is constituted by, for example, a cooling apparatus, a compressor, or a combination of both. In the case of a cooling device, the chlorine gas can be liquefied independently by cooling below the liquefaction temperature of chlorine ( ⁇ 35 ° C.).
  • the liquefied chlorine discharged from the chlorine gas liquefier 144 is sent to the liquefied chlorine tank 146 by the liquid feed pump 145 and stored.
  • Liquefied chlorine is used as a raw material for useful products such as hydrochloric acid, sodium hypochlorite, calcium hypochlorite, and vinyl chloride monomers.
  • the hydrogen gas generated in the negative electrode side cell of the electrolytic cell is a flammable gas, so it is necessary to ensure sufficient exhaust and safety so that it does not remain in the electrolytic cell.
  • the fuel is sent to the combustor of the gas turbine 121 and used as part of the fuel. As a result, there is an advantage that the fuel supplied to the gas turbine can be reduced.
  • the power / supply system includes a gas turbine 121, a generator 122 driven by the gas turbine, an exhaust heat recovery boiler 123 that generates steam using the exhaust gas of the gas turbine, and steam from the exhaust heat recovery boiler. It is comprised from the steam turbine 147 driven using, and the generator 148 driven by a steam turbine.
  • the combustor of the gas turbine 121 is supplied with a part of the production gas purified by the gas processing device 102 as fuel. Further, hydrogen gas generated in the electrolytic cell 128 is also supplied to the combustor as fuel and is effectively used. In the example of FIG. 1, hydrogen gas generated in a part of the production gas or in the electrolytic cell is used as the gas turbine fuel, but various liquid fuels and gas fuels supplied from outside the system may be used. Further, the generator 122 may be replaced with the gas turbine 121 and another internal combustion engine such as a gas engine or a diesel engine may be used.
  • the combustion exhaust gas generated by the combustor of the gas turbine 121 is a high temperature of 1000 to 1600 ° C.
  • the exhaust heat recovery boiler 123 introduces this combustion exhaust gas and heats the boiler feed water sent from the liquid feed pump 124 to generate steam.
  • This steam is supplied to the steam turbine 147 as a working medium, and rotationally drives the steam turbine.
  • the power generation by the steam turbine 147 is effective because there is little demand for steam in the system, and when an excessive amount of steam is produced by the exhaust heat recovery boiler 123, the waste heat is effectively used.
  • the above-described MED apparatus 116 is not affected by the presence or absence of the steam turbine 147 because it does not hinder the operation even with steam having a relatively low pressure.
  • Electric energy generated by the generators 122 and 148 is supplied to various pumps such as the feed water pump 103 and the high-pressure water pump 110, and the electrolytic cell 128 and the like.
  • the electrolytic cell 128 is supplied with electric energy after being converted into a DC voltage suitable for electrolysis by the transformer / converter 127.
  • the steam turbine 147 and the generator 148 may not be installed as necessary.
  • the steam from the exhaust heat recovery boiler is directly supplied to the MED device 116 via the ejectors 119 and 120.
  • Exhaust gas discharged from the exhaust heat recovery boiler 123 is used for carbonation of caustic soda water from the electrolytic cell 128 in a CO2 absorber 133 described later.
  • the temperature of the exhaust gas discharged from the exhaust heat recovery boiler 123 is reduced to about 150 to 200 ° C.
  • exhaust gas from the exhaust heat recovery boiler 123 is sent to the scrubber 129.
  • the scrubber 129 removes SOx and NOx components contained in the exhaust gas, and sends the exhaust gas containing the SOx and NOx components to the CO2 absorption device 133, so that the soda and sodium carbonate generated in the CO2 absorption device 133 are sent to the scrubber 129. This reduces the contamination of impurities.
  • a part of the electrolyzed water (caustic soda water) generated in the negative electrode side cell of the electrolytic cell 128 is sent to the scrubber 129 by the liquid feed pump 131.
  • Caustic soda water is sprayed into the scrubber 129 into which the exhaust gas from the exhaust heat recovery boiler 123 is introduced, and gas-liquid contact between the caustic soda water and the exhaust gas (aeration of the exhaust gas to the caustic soda water) is performed.
  • Alkaline components such as caustic soda in the electrolyzed water react with SOx and NOx components contained in the exhaust gas, and these are removed from the exhaust gas.
  • the alkali content in the electrolyzed water reacts preferentially with SOx and NOx components, which are strong acid components in the combustion exhaust gas, over CO 2 which is a weak acid component, and salt is generated.
  • the produced salt is evaporated and dried by heating with contact with the exhaust gas to become a solid, and is sent to the powder separator 130 along the flow of the exhaust gas.
  • the exhaust gas is sent to the CO2 absorber 133.
  • the separated and removed salt is discharged from the powder separator 130 as a mixed salt as necessary.
  • the powder separator 130 is a bag filter or a cyclone.
  • the scrubber 129 and the powder separator 130 may be omitted because there are fewer impurities in the final product when the exhaust gas contains a small amount of SOx or NOx strong acid component. Further, spraying into the scrubber 129 may use liquid such as amine supplied from the outside of the system, or water, instead of alkaline electrolyzed water from the electrolytic cell 128.
  • the CO2 absorber 133 of the electrolysis / volume reduction system will be described.
  • the caustic soda water from the electrolysis tank 128 is aerated to the exhaust gas derived from the combustion exhaust gas of the gas turbine, the carbon dioxide contained in the exhaust gas is absorbed into the caustic soda water, and reacted with the caustic soda.
  • Sodium (sodium bicarbonate, NaHCO3) or sodium carbonate (Na2CO3) is produced, and carbon dioxide contained in the exhaust gas is thereby immobilized.
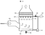
  • the outline of the CO2 absorber 133 used in this embodiment will be described with reference to FIG.
  • the exhaust gas sent from the powder separator 130 is supplied from the supply port 154 to the inside.
  • Caustic soda water (alkaline electrolyzed water) sent from the electrolytic cell 128 via the liquid feed pump 132 is sprayed from the spray nozzle 155 to the CO2 absorber 133 into which the exhaust gas has been introduced.
  • the alkaline content of the electrolyzed water reacts with CO 2 contained in the exhaust gas, so that a salt is generated and removed from the exhaust gas.
  • the production ratio of sodium bicarbonate and sodium carbonate depends on the carbon dioxide concentration in the gas. That is, in the case of caustic soda, salt produced by the reaction with CO 2 varies by CO 2 concentration in the exhaust gas, CO 2 concentration of 5% larger than the generation of the sodium bicarbonate is dominant, the very less than 5% Production of sodium carbonate becomes dominant. In the vicinity of 5%, it is a mixture of both. Therefore, the target final product (such as baking soda or sodium carbonate) can be obtained by changing the CO 2 concentration in the exhaust gas.
  • the concentration of carbon dioxide contained in the combustion exhaust gas of the gas turbine 121 is small (about 2%), when increasing the carbon dioxide concentration of the exhaust gas supplied to the CO2 absorber 133, for example, CO 2 gas is added to the combustion exhaust gas.
  • a method of adding can be considered.
  • the accompanying gas containing CO 2 gas which is separated and removed from the production gas when the natural gas mined from the gas field 101 is purified by the gas processing device 102, is used as the exhaust gas from the exhaust heat recovery boiler 123.
  • the combined exhaust gas is supplied to the scrubber 129.
  • the carbon dioxide concentration can be adjusted by separating and collecting an appropriate amount of CO 2 gas from the accompanying gas by the gas processing apparatus 102 and mixing it with the exhaust gas.
  • mixing accompanying gas with waste gas is useful also from a viewpoint of adjusting the temperature of waste gas (for example, reducing).
  • an engine power generator such as a gas engine or a diesel engine is used instead of the gas turbine 121, and the exhaust gas (CO 2 concentration is about 10%).
  • the characteristic of changing the CO 2 concentration in the gas to obtain the desired final product is not essential for the gas turbine exhaust gas.
  • a gas or the like may be used to change the CO 2 concentration in the gas.
  • the salt produced by the CO2 absorber 133 is evaporated and dried by heating with contact with the exhaust gas and becomes solid.
  • the solid salt content is sent to the powder separator 134 after a trace amount of residual moisture is removed by passing through the mist separator 160 on the exhaust gas flow.
  • the temperature of the exhaust gas is reduced by heat exchange with the alkaline liquid (caustic soda water) sprayed from the spray nozzle 155, and the concentration of carbon dioxide is also reduced.
  • the powder separator 134 solid salt is separated and removed from the exhaust gas, and then sent to the sodium carbonate tank 135 as a final product.
  • a bag filter, a ceramic filter, a cyclone, or the like is used for the powder separator 134.
  • the liquid remaining without being evaporated and dried, or the liquid removed by the mist separator 160 flows down into the pool 156 and accumulates. This is returned to the spray nozzle 155 via the valve 158 by the pump 157 and sprayed again.
  • the valve 159 is opened and discharged. From the powder separator 134, exhaust gas in a state where the temperature is lowered and the carbon dioxide concentration is reduced is discharged out of the system.
  • the water in the concentrated waste liquid derived from the accompanying water is evaporated and removed by effectively using the thermal energy of the exhaust gas, and the volume of the waste water can be significantly reduced.
  • the soda content generated from sodium chloride contained in the condensate-derived concentrated waste liquid is combined with the carbon dioxide of the exhaust gas and fixed, so that the waste can be converted into a valuable material that can be used industrially. It can also help prevent global warming.
  • the salt effluent into an aqueous solution of caustic soda, the amount of dissolved and absorbed carbon dioxide is increased compared with the aqueous solution of sodium chloride, which helps to reduce the discharge amount of carbon dioxide.
  • the method of aeration of caustic soda water to exhaust gas includes a method of directly aeration in an electrolytic cell, a method of aeration of caustic soda water discharged from the electrolytic cell, and electrolysis of exhaust gas. There is a method of spraying caustic soda discharged from the tank.
  • the temperature of the reaction solution increases due to the heat of electrolysis and exhaust gas, so the solubility of NaHCO3 and Na2CO3 increases, so sodium bicarbonate and sodium carbonate are added. There is an advantage that it can be recovered as a solution.
  • the temperature is preferably about 50 to 70 ° C. in order to reduce the evaporation of moisture from the reaction solution from the viewpoint of reducing the moisture contained in the chlorine gas.
  • the temperature of a certain exhaust gas when aerated with an alkaline solution, it is necessary to lower the temperature of a certain exhaust gas to a temperature at which the alkaline solution does not boil, usually about 150 to 200 ° C. This is because when exhaust gas is directly introduced, it dries quickly and solids may accumulate in the system. Further, it is desirable that the liquid is formed so as to be easily transported until the final product state (drying / solidification). From this viewpoint, for example, the temperature of the exhaust gas is lowered to about 80 to 100 ° C. From the viewpoint of effectively using the thermal energy of the exhaust gas, for example, the water in the carbonated solution is removed by evaporation with the exhaust gas exhaust heat to dry NaHCO3 and Na2CO3.
  • the final product can be recovered as a solid using the heat of the exhaust gas.
  • not only free water but also water of crystallization of NaHCO3 and Na2CO3 can be devolatilized.
  • Specific methods for recovering the thermal energy of the exhaust gas include, for example, a method of spraying a solution after absorbing carbon dioxide gas into the exhaust gas and evaporating and drying, a method of performing through a heat exchanger, and the like.
  • Na2CO3 which is a glass raw material as a final product, it is desirable that crystallization water is removed from the viewpoint of safety in a high-temperature process during glass production.
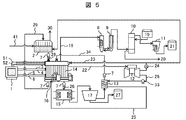
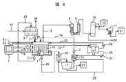
  • FIG. 4 shows a system configuration 1 of the salt drainage processing apparatus.
  • the MED (evaporation concentration device) 2 is installed as the salt drainage concentration device.
  • the RO membrane system may be combined, or the MED (evaporation concentration device) 2 may be combined.
  • an RO membrane system may be used.
  • the gas turbine 12 is installed as a power / heat supply system, as described above, an exhaust heat recovery boiler and a steam turbine may also be installed.
  • salt drainage 41 is supplied to MED (evaporation concentration device) 2, where it is concentrated and purified, and separated into clean water 30 and high-concentration salt drainage 28.
  • MED evaporation concentration device
  • a filter for removing calcium salts and the like deposited by concentration in the MED (evaporation concentration device) 2 is installed between the MED (evaporation concentration device) 2 and the electrolytic cell 14. desirable.
  • the separated clean water 30 can also be supplied as makeup water that maintains the water level on the negative electrode side of the electrolytic cell.
  • the high-concentration salt drainage 28 is supplied to the electrolytic cell 14 via the pump 7.
  • the electric power for operating the MED (evaporation concentrator) 2 is electric energy 23 supplied from the generator 24 driven by the gas turbine 12.
  • the number of the gas turbines 12 and the generators 24 may be increased to two or more as necessary when the power is insufficient. Moreover, by providing a plurality of gas turbines in this way, it can be used as a backup in case of failure.
  • the high-concentration salt drainage 28 from the MED (evaporation concentration device) 2 is supplied to the positive electrode chamber of the electrolytic cell 14.
  • a water level meter (+) 3 and a water level meter (-) 4 for measuring the water level, a salt concentration meter (+) 5 and a salt concentration meter (-) 6 for measuring the salt concentration are installed in the positive electrode chamber and the negative electrode chamber, respectively.
  • the measured values measured by the water level meter (+) 3 and the water level meter ( ⁇ ) 4, the salt concentration meter (+) 5 and the salt concentration meter ( ⁇ ) 6 are input to the arithmetic unit 1. Yes.
  • an ammeter 51 for measuring the current of the positive electrode and the negative electrode in the positive electrode chamber and the negative electrode chamber, and a voltmeter 52 for measuring the voltage are installed, and the current and voltage measured by the ammeter 51 and the voltmeter 52 are calculated by an arithmetic unit. 1, and the amount of power applied for electrolysis is controlled based on these measured values.
  • the high-concentration salt drainage 28 in the positive electrode chamber is electrolyzed by the current flowing from the electrodes inserted in the positive electrode chamber and the negative electrode chamber, and converted into the high-concentration salt water 29 and the sodium hydroxide aqueous solution 26.
  • the chlorine gas 18 generated in the positive electrode chamber during electrolysis in the electrolytic cell 14 is supplied to the cooler 8, cooled by the cooler 8, and then separated and washed into water vapor and salts by the mist separator 9. Then, after drying with the drying tower 10 to which the concentrated sulfuric acid 19 is supplied, it is cooled and pressurized by the cooler 11 and stored as liquid chlorine 21 in the tank. Concentrated sulfuric acid used in the drying tower 10 is discharged as waste sulfuric acid 20, and is subjected to necessary treatment and reused. Hydrogen generated in the negative electrode chamber during electrolysis in the electrolytic cell 14 is supplied to the gas turbine 12 as fuel.
  • the high-concentration salt water 29 discharged from the positive electrode chamber of the electrolytic cell 14 is supplied again to the MED (evaporation concentration device) 2 via the pump 7 and concentrated together with the salt drainage 41.
  • the sodium hydroxide aqueous solution 26 discharged from the negative electrode chamber of the electrolytic cell 14 is supplied by a pump 7 to a carbonation tank 32 (CO2 absorber) that is a reaction tank, and sprayed in the carbonation tank 32 to be fine. Are converted into small droplets and the surface area is increased.
  • the carbon dioxide tank 32 in such a state is supplied with the exhaust gas 25 containing carbon dioxide from the gas turbine 12 through the heat exchanger 13 by the blower 33, and the sodium hydroxide aqueous solution 26 and the exhaust gas 25 containing carbon dioxide are brought into contact with each other. .
  • the sodium hydroxide aqueous solution 26 and the carbon dioxide in the exhaust gas 25 react to form an aqueous solution containing sodium bicarbonate or sodium bicarbonate and sodium carbonate.
  • the aqueous solution containing sodium hydrogen carbonate obtained in the carbonation tank 32 is supplied to a centrifugal separation mechanism 17 that is a recovery device, and sodium hydrogen carbonate is recovered in the centrifugal separation mechanism 17 and stored in the tank as sodium hydrogen carbonate 27.
  • sodium hydrogen carbonate in the aqueous solution is precipitated using the low saturated solubility of sodium hydrogen carbonate, and the sodium hydrogen carbonate precipitated by the centrifugal separation mechanism 17 is separated from the aqueous solution.
  • the sodium hydrogen carbonate aqueous solution generated in the carbonation tank 32 is heated at 150 to 200 ° C. by exhaust heat of exhaust gas, etc., so that dehydration and decarboxylation reactions occur, and it is converted into sodium carbonate solid. good.
  • the temperature of the gas turbine exhaust gas is high.
  • the exhaust gas is used for carbonation of caustic soda, it is desirable to cool the gas turbine exhaust gas before supplying it to the carbonation tank 32. Therefore, the exhaust gas is used for evaporation drying of an aqueous sodium hydrogen carbonate solution to lower the temperature of the exhaust gas. It is desirable to supply the carbonation tank 32 after that.
  • the carbonate remains as an aqueous solution in the carbonation tank 32.
  • the carbonate is evaporated and dried by the heat of exhaust gas in the carbonation tank 32. May be.
  • the sodium carbonate aqueous solution and / or the sodium hydrogen carbonate solution 34 that has not been collected by the centrifugal separation mechanism 17 is heated by the heat exchanger 13 and supplied to the negative electrode chamber of the electrolytic cell 14 via the pump 7.
  • the temperature of the aqueous solution in the electrolytic cell 14 is controlled to about 60 ° C., for example, the aqueous solution is heated to about 60 ° C. by the heat exchanger 13.
  • the water level tends to decrease due to electrolysis of water, but the water level is maintained by supplying electrolyzed water (sodium carbonate aqueous solution and / or sodium hydrogen carbonate solution 34). Further, since the supplied water is not pure water but electrolyzed water, electrolysis in the electrolytic cell is efficiently performed.
  • the salt wastewater is converted into sodium hydroxide by electrolysis, and the sodium hydroxide and carbon dioxide are reacted to generate sodium bicarbonate (sodium bicarbonate) and / or sodium carbonate. Can be increased.
  • the cost is low, but also the effect that sodium chloride can be converted into a substance that can be effectively used with a low environmental load with high yield and high efficiency can be obtained.
  • salt wastewater treatment it becomes possible to preferentially produce a more valuable salt, and to minimize the salt concentration in the salt wastewater.
  • the temperature of the waste water can also be lowered, and the impact on the environment can be reduced. .
  • FIG. 5 shows a system configuration 2 of the salt drainage treatment apparatus.
  • the carbonation tank 32 in the system configuration example 1 shown in FIG. 4 is eliminated, and instead, the CO 2 blowing portion 16 of the exhaust gas 25 is connected to the negative electrode side of the electrolytic cell 14, The exhaust gas 25 is directly introduced, and sodium hydroxide generated by electrolysis is converted into sodium hydrogen carbonate or sodium carbonate. That is, electrolysis and carbonation are performed in the same electrolytic cell. Thereby, the mechanism which makes exhaust gas contact the waste_water
  • the sodium hydrogen carbonate from the electrolytic cell 14 or an aqueous solution containing sodium carbonate is supplied to the cooling precipitation tank 15.
  • the aqueous solution containing sodium hydrogen carbonate or the like is cooled in the cooling precipitation tank 15 (for example, about 5 ° C.), so that sodium hydrogen carbonate having a low saturation solubility is precipitated.
  • the sodium hydrogen carbonate crystals are recovered by a centrifugal separation mechanism 17 that is a recovery device and stored in a tank as sodium hydrogen carbonate 27. Others are the same as the system configuration shown in FIG. In FIG. 5, it is actually desirable to install the centrifugal separation mechanism 17 directly below the cooling precipitation tank 15.
  • FIG. 6 shows a system configuration 3 of the salt drainage treatment apparatus.
  • This configuration example is the same as the system configuration example 2 shown in FIG. 5 except that the CO 2 blowing portion 16 of the exhaust gas 25 is connected to the cooling precipitation tank 15 in place of the negative electrode side of the electrolytic cell 14 and the exhaust gas is supplied to the cooling precipitation tank 15. is doing.
  • a sodium hydroxide aqueous solution 26 discharged from the negative electrode chamber of the electrolytic cell 14 is supplied to the cooling precipitation tank 15, and exhaust gas is supplied from the CO 2 blowing section 16.
  • the sodium hydroxide aqueous solution 26 supplied from the electrolytic cell 14 reacts with carbon dioxide in the exhaust gas 25 introduced from the CO 2 blowing unit 16 to form a sodium hydrogen carbonate aqueous solution, which is cooled in the cooling precipitation tank 15. This precipitates as crystals of sodium bicarbonate.
  • the sodium hydrogen carbonate crystals are separated from the mixed aqueous solution of sodium carbonate and sodium hydrogen carbonate by the centrifugal separation mechanism 17 serving as a recovery device, and stored in the tank as sodium hydrogen carbonate 27.
  • the drainage on the positive electrode side after electrolysis is also thrown into the negative electrode side.
  • This method is effective when the concentration of sodium carbonate and sodium hydrogen carbonate in the salt effluent is higher than the sodium chloride concentration.
  • the carbonate ions are not affected, and the chlorine ions are oxidized at the positive electrode.
  • most of the sodium chloride is converted to sodium hydroxide.
  • the sodium ions move to the low concentration electrode side. Therefore, when the sodium carbonate concentration and sodium hydrogen carbonate concentration on the positive electrode side are higher than the sodium chloride concentration, the sodium ion concentration on the positive electrode side can exceed the sodium ion concentration on the negative electrode side even when the total amount of sodium chloride is electrolyzed. .
  • the positive electrode side can be made into sodium carbonate and sodium hydrogen carbonate, and the positive electrode side waste water after the electrolysis can be thrown into the negative electrode side.
  • a water level tends to fall in the negative electrode chamber by electrolysis of water, a water level is maintained by supplying positive electrode side waste_water
  • a chlorine ion concentration meter (+) 31 that measures the chlorine ion concentration in the positive electrode chamber of the electrolytic cell 14 is provided, and the measured chlorine ion concentration data in the positive electrode chamber is input to the arithmetic unit 1. It has become.
  • hypochlorous acid is produced when the chlorine ions are introduced to the negative electrode side. Therefore, for example, electrolysis is performed so that the chlorine ions have a detection limit value.
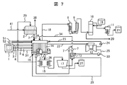
  • FIG. 7 shows a system configuration 4 of the salt drainage treatment apparatus.
  • This configuration example is obtained by adding a system in which waste water on the positive electrode side after electrolysis is also input to the negative electrode side as in the system configuration example 3 shown in FIG. 6 to the system configuration example 2 shown in FIG. Others are the same as the system configuration shown in FIG. 4 and FIG. ⁇ System configuration example 5>
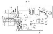
  • FIG. 8 shows a system configuration 5 of the salt drainage treatment apparatus. This configuration example is obtained by omitting the system for supplying the positive-side drainage after electrolysis to the negative-electrode side in the system configuration example 3 shown in FIG. Others are the same as the system configuration shown in FIG. 4 and FIG.
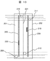
  • FIG. 10 is a top view of the electrolytic cell shown in FIG.
  • 200 is an electrolysis cell constituting an electrolytic cell
  • 201 is a positive electrode chamber
  • 202 is a negative electrode chamber
  • 203 is high-concentration salt water filled in the positive electrode chamber 201
  • 204 is negative electrolyzed water filled in the negative electrode chamber 202.
  • 205 is a positive electrode
  • 206 is a negative electrode
  • 207 is a temperature sensor of the positive electrode chamber 201
  • 207 ' is a temperature sensor of the negative electrode chamber 202
  • 208 is a salt concentration sensor of the positive electrode chamber 201
  • 208' is a salt concentration sensor of the negative electrode chamber 202
  • 209 Is chlorine gas
  • 210 is a chlorine gas recovery port
  • 211 is a hydrogen gas discharge port
  • 212 is a negative electrode electrolyzed water inlet
  • 213 is a high-concentration salt water inlet
  • 214 is hydrogen gas
  • 215 is a negative electrode electrolyzed water drain.
  • the positive electrode chamber 201 and the negative electrode chamber 202 are installed adjacent to each other only through the ion exchange membrane 221, and the positive electrode 205 and the negative electrode 206 are adjacent to the ion exchange membrane 221 in the positive electrode chamber 201 and the negative electrode chamber 202, respectively. In addition, it is laid in parallel with the ion exchange membrane 221.
  • the positive electrode 205 and the negative electrode 206 are provided with a positive electrode terminal 219 and a negative electrode terminal 220, respectively.
  • the positive electrode 205 and the negative electrode 206 are preferably made of a plate made of copper, platinum, gold, iridium oxide, or the like, and these may have a mesh shape installed on a current collector. Further, the positive electrode 205 and the negative electrode 206 are preferably arranged as close to the ion exchange membrane 221 as possible in order to minimize loss due to resistance during electrolysis.
  • ion exchange membrane 221 a semi-permeable membrane that selectively permeates cations such as sodium is used. This membrane allows sodium ions to move from the positive electrode to the negative electrode, but chloride ions and hydroxide ions cannot pass through this membrane, so chlorine is accumulated in the positive electrode chamber and sodium hydroxide is accumulated in the negative electrode chamber. The If this ion exchange membrane 221 is not provided, it is not preferable because chloride ions, hydroxide ions, and sodium ions generated at the positive electrode react to generate sodium hypochlorite and the like.
  • the positive electrode chamber 201 is provided with an introduction port 213 and a discharge port 216 for introducing the high-concentration salt water 203, and the high-concentration salt water 203 is input and drained.
  • the negative electrode chamber 202 is provided with an inlet 212 and a discharge port 215 for introducing the negative electrode electrolyzed water 204, and the negative electrode electrolyzed water 204 is input and discharged.
  • the negative electrode electrolyzed water 204 is introduced in order to perform electrolysis with low resistance, and is salt water containing a large amount of sodium ions and the like.
  • the positive electrode chamber 201 is provided with a recovery port 210 for recovering chlorine gas 209 generated by electrolysis
  • the negative electrode chamber 202 is provided with a recovery port 211 for recovering hydrogen gas 214 generated by electrolysis. Yes.
  • the positive electrode chamber 201 and the negative electrode chamber 202 are provided with temperature sensors 207 and 207 ′, salt concentration sensors 208 and 208 ′, and water level meters 217 and 218, respectively.
  • the temperature, salt concentration, and water level measured by these are transferred as data to the arithmetic device 1 shown in the system configuration examples 1 to 5.
  • the electrolytic cell 14 configured in this manner, when an electric field is generated between the positive electrode 205 and the negative electrode 206, a current is generated across the ion exchange membrane 221, and sodium ions flow from the positive electrode 205 side to the negative electrode 206 side.
  • the electrochemical reaction of the above-described formulas (1) and (2) occurs in the electrode, and chlorine is generated on the positive electrode 205 side and hydrogen is generated on the negative electrode 206 side.
  • sodium hydroxide is formed and the negative electrode It is accumulated in the negative electrode electrolyzed water 204 in the chamber 202.
  • the electrolytic cell 200 is preferably provided with a small volume with respect to the electrode in order to efficiently electrolyze the high-concentration salt water 203 that has passed therethrough.
  • a plurality of the electrolytic cells 200 are installed in parallel. Thus, it is preferable to perform an electric field.
  • FIG. 11 shows another example of the electrolytic cell.
  • the exhaust gas 25 containing carbon dioxide from the gas turbine 12 is aerated in the negative electrode chamber 202, and sodium hydroxide and carbon dioxide generated in the negative electrode electrolyzed water 204 in the negative electrode chamber 202 are discharged into the negative electrode chamber 202.
  • It is an electrolytic cell for making it react in the inside and obtaining sodium hydrogencarbonate or sodium carbonate.
  • 222 is a carbon dioxide inlet
  • 223 is a carbon dioxide outlet.
  • FIG. 12 shows still another example of the electrolytic cell.
  • the example shown in the figure shows an electrolytic cell in which a plurality of electrolytic cells 200 shown in FIGS. 9 and 10 are arranged in parallel.
  • 200 is an electrolysis cell
  • 224 is a recovery tube for recovering hydrogen generated in the negative electrode chamber of each electrolysis cell
  • 225 is a recovery tube for recovering chlorine generated in the positive electrode chamber of each electrolysis cell 200
  • 226 is negative electrode electrolysis
  • An introduction pipe for water 204, 227 is an introduction pipe for high-concentration salt drainage to be introduced into the positive electrode chamber, 228 is a discharge pipe for negative electrode electrolyzed water 204, and 229 is an exhaust pipe for high-concentration salt drainage in the positive electrode compartment.
  • FIG. 12 shows an example in which the electrolysis cells 200 shown in FIG. 9 are connected in parallel, but the number of cells in parallel is not particularly limited to this, and a large capacity electrolyzer such as 80 to 100 cells is used. It is also possible to form.
  • the hydrogen recovery pipe 224 is a pipe that connects the recovery port 211 provided in the negative electrode chamber of each electrolysis cell 200 in parallel, and is supplied again as the fuel of the gas turbine 12, and if necessary. It is exhausted by the power of a blower (not shown).
  • the chlorine recovery pipe 225 is a pipe connecting the chlorine gas recovery port 210 provided in the positive electrode chamber of each electrolysis cell 200 in parallel, and the coolers 8 and 11, the mist separator 9, the drying tower of FIGS. 4 to 8. 10 is introduced into a chlorination section composed of 10 to form liquid chlorine 21 and finally carried out as a valuable resource. If necessary, exhaust is performed by power from a blower (not shown).
  • these liquids are supplied to the electrolysis cell 200 by power of a liquid feed pump or the like separately provided through an introduction pipe 226 of negative electrode electrolyzed water 204 introduced into the negative electrode and an introduction pipe 227 of high-concentration salt drain introduced into the positive electrode.
  • the negative electrode electrolyzed water 204 is fed to a sodium carbonate or sodium hydrogen carbonate recovery unit by the power of a liquid feed pump or the like separately provided through the discharge pipe 228 of the negative electrode electrolyzed water 204
  • the high-concentration salt water 203 is a high concentration of the positive electrode It is introduced into the MED (evaporation concentration apparatus) 2 or the negative electrode chamber 202 through the salt drain discharge pipe 229.
  • FIG. 13 shows still another example of the electrolytic cell.
  • the example shown in the figure shows an electrolytic cell in which a plurality of electrolytic cells 200 having a mechanism for aeration of carbon dioxide shown in FIG. 11 are arranged in parallel.
  • reference numeral 230 denotes an introduction pipe for the exhaust gas 25 containing carbon dioxide.
  • the introduction pipe 230 is a pipe for connecting the carbon dioxide introduction ports 222 of the electrolysis cells 200 in parallel, and is introduced using power such as a blower (not shown) as necessary.
  • Concentrated high-concentration salt drainage is obtained by passing the accompanying water through the RO membrane system and the MED system.
  • concentrations of cation and anion species in this high-concentration salt effluent are as follows. Cation species Na 59,000mg / L Other cations 700mg / L or less anionic species Cl 77,200mg / L CO 3 181mg / L HCO 3 23,000mg / L Other anions 700 mg / L or less and COD is 300 mg / L or less.
  • sodium chloride other than water (128,000mg / L: 12.8g (0.22mol) in 1L), sodium carbonate (247mg / L: 0.247g (0.0032mol) in 1L),
  • the main substance is sodium bicarbonate (32,000 mg / L: 32 g (0.38 mol) in 1 L). That is, the accompanying water is a salt drainage with a small amount of sodium chloride and a large amount of carbonate.
  • This salt drainage is put into the positive electrode chamber of the electrolysis cell shown in FIG. 9, and 60,000 mg / L sodium carbonate aqueous solution is put into the negative electrode chamber for electrolysis.
  • the 60,000 mg / L sodium carbonate aqueous solution has an electrolyzed water concentration after passing through the centrifugal separation mechanism shown in FIG.
  • the internal dimensions of the positive electrode side and the negative electrode side of the electrolysis cell are both 1 m ⁇ 1 m ⁇ 0.01 m, and the volume is 10 L.
  • the water temperature at the time of charging both was 70 ° C.
  • electrolysis is performed with a voltage of 3 V and a current of 60 amperes. Chlorine gas bubbles are generated from the positive electrode, and electrolysis proceeds.
  • sodium ions in the positive electrode chamber move to the negative electrode chamber and the sodium ion concentration in the positive electrode chamber decreases, but the sodium ion concentration adjustment mechanism reduces the sodium concentration difference between the positive electrode chamber and the negative electrode chamber to 3% or more. Therefore, this state is set as a steady state, and high-concentration salt drainage is introduced to achieve a stable operation state.
  • 90,000 mg / L sodium chloride high-concentration salt water is discharged from the positive electrode chamber through the discharge port, and is again input to the evaporation concentrator. According to this, it is shown that an amount of sodium corresponding to 38,000 mg / L sodium chloride moves to the negative electrode chamber.
  • the sodium ion concentration in the negative electrode chamber becomes 72,000 mg / L. This is an increase of 12,000 mg / L sodium ion compared to the initial 60,000 mg / L. This indicates that 21,000 mg / L sodium hydroxide is produced in the negative electrode chamber.
  • This liquid is fed to the carbonation layer 32 shown in FIG. 4 using the pump 7 and sprayed in a spray form. The exhaust gas 25 of the gas turbine 12 is blown into this, and sodium hydroxide is converted to sodium carbonate, and crystallized to be recovered as sodium hydrogen carbonate 27 as a powder.
  • Concentrated high-concentration salt drainage is obtained by passing the accompanying water through the RO membrane system and the MED system.
  • concentrations of cation and anion species in this high-concentration salt effluent are as follows. Cation species Na 23000mg / L Other cations 100mg / L or less anionic species Cl 7100mg / L CO 3 1500mg / L HCO 3 46000mg / L Other anions were 100 mg / L or less and COD was 100 mg / L or less.
  • This salt drainage is put into the positive electrode of the electrolytic cell shown in FIG. 9, and 0.5 wt% sodium carbonate aqueous solution is put into the negative electrode side for electrolysis.
  • the inner dimensions of the positive electrode side and the negative electrode side of the electrolytic cell are both 1 m ⁇ 1 m ⁇ 0.01 m, and the volume is 10 L.
  • the water temperature at the time of charging both was 70 ° C.
  • electrolysis is performed with a voltage of 3 V and a current of 5.9 amperes. Chlorine gas bubbles are generated from the positive electrode, and electrolysis proceeds. As the electrolysis progresses, the sodium ions on the positive electrode side move to the negative electrode side and the sodium ion concentration on the positive electrode side decreases, but after 10 hours no bubbles are generated and the Cl concentration on the positive electrode side is below the detection limit. Become. The Na concentration also decreased by 4600 mg / L, and it can be judged that the electrolysis of sodium chloride on the positive electrode side was almost completed.
  • the negative electrode side is strongly basic.
  • hydrogen gas bubbles are generated from the negative electrode, and generation cannot be confirmed after 10 hours.
  • the aqueous solution on the negative electrode side is discharged, and the combustion exhaust gas is brought into contact with the carbonation tank. Thereafter, the aqueous solution is dried by heating at 150 to 200 ° C. to obtain a white solid (156 g).
  • This solid is sodium carbonate.
  • 0.5% by weight of sodium carbonate is dissolved in the aqueous solution in advance, and when 50 g of this amount is subtracted, 106 g of sodium carbonate is obtained by electrolysis and combustion exhaust gas contact.
  • sodium chloride is almost lost in the aqueous solution on the positive electrode side by electrolysis, and sodium carbonate and sodium hydrogen carbonate are the main components. Therefore, this is also heated and dried at 150 to 200 ° C., so that sodium hydrogen carbonate undergoes decarboxylation and dehydration reactions, and changes to sodium carbonate after heating. Eventually sodium carbonate (425 g) is obtained.
  • the aqueous solution After discharging the aqueous solution on the negative electrode side, the aqueous solution is heated and dried at 150 to 200 ° C. to obtain a white solid (156 g).
  • This solid is sodium carbonate.
  • 0.5% by weight of sodium carbonate is dissolved in the aqueous solution in advance, and when 50 g of this amount is subtracted, 106 g of sodium carbonate can be obtained by electrolysis and combustion exhaust gas contact.
  • sodium carbonate (425 g) is obtained by heating and drying the aqueous solution on the positive electrode side.
  • the salt drainage treatment method of the present invention is summarized as follows.
  • (1) The first step of concentrating salt effluent by separating water from salt effluent containing sodium chloride to produce high-concentration salt effluent, and the electricity and steam necessary to implement this concentration, fossil fuel
  • the second step of producing or generating with the energy generated by burning the battery and the high-concentration salt drainage are introduced into the positive electrode side of the electrolytic cell in which the positive electrode and the negative electrode are separated by a semipermeable membrane that permeates sodium ions.
  • the step of contacting the salt drainage with the exhaust gas after the electrolysis is moved from the electrolytic cell to a mechanism for contacting the exhaust gas, and then dropletized and contacted with the exhaust gas (1) to (4), ( 6) The method for treating salt effluent according to any one of the above.
  • the step of recovering sodium carbonate and / or sodium hydrogen carbonate the aqueous solution containing sodium carbonate and / or sodium hydrogen carbonate is recovered by heating and drying, (1) to (7) Salt drainage treatment method.
  • the aqueous solution containing sodium carbonate and / or sodium bicarbonate is cooled to precipitate sodium carbonate and / or sodium bicarbonate, and this is recovered ( The method for treating salt effluent according to any one of 1) to (7).
  • the aqueous solution containing sodium carbonate and / or sodium hydrogen carbonate is cooled to precipitate sodium carbonate and / or sodium hydrogen carbonate.
  • the salt drainage treatment method according to any one of (1) to (7), wherein the residue liquid is returned to the negative electrode side of the electrolytic cell.
  • a method for treating salt wastewater that uses hydrogen gas generated from the positive electrode of the electrolytic cell, or a mixed gas of hydrogen gas and exhaust gas in which fossil fuel is introduced into the electrode after combustion, as fuel for energy generation.
  • the electrolytic cell is composed of a positive electrode chamber, a negative electrode chamber and a semipermeable membrane separating the negative electrode chamber, and the semipermeable membrane has a mechanism for passing sodium ions into the positive electrode chamber and introducing salt drainage into the negative electrode.
  • Has a mechanism for introducing an aqueous solution of sodium hydroxide or sodium carbonate has a mechanism for recovering chlorine gas generated by electrolysis on the positive electrode side, and recovers hydrogen gas generated by electrolysis on the negative electrode side
  • a mechanism for introducing exhaust gas generated by fossil fuel combustion into the negative electrode a mechanism for discharging the aqueous solution from the positive electrode and the negative electrode side after introduction, and a mechanism for heating and drying the aqueous solution discharged from the negative electrode
  • salts waste water treatment apparatus having a mechanism for recovering the solid formed after drying.
  • a salt drainage treatment apparatus that, after discharging an aqueous solution from the negative electrode after electrolysis in the electrolytic cell and contacting with carbonic acid, sprays the aqueous solution into droplets to make contact with carbonic acid.
  • the salt wastewater treatment apparatus according to any one of (12) to (15), further comprising a centrifugal separation mechanism for cooling the aqueous solution discharged from the negative electrode and recovering the generated solid.
  • the salt wastewater treatment apparatus according to any one of (12) to (18), which has a mechanism for feeding the aqueous solution discharged from the positive electrode to the negative electrode.
  • this invention is not limited to the above-mentioned Example, Various modifications are included.
  • the above-described embodiments have been described in detail for easy understanding of the present invention, and are not necessarily limited to those having all the configurations described.
  • a part of the configuration of one embodiment can be replaced with the configuration of another embodiment, and the configuration of another embodiment can be added to the configuration of one embodiment.
  • Neutralization tank 110 ... High pressure water pump, 111 ... RO membrane desalination device, 112 ... Chemical cleaning / wastewater treatment device, 113 ... Pressure energy recovery device, 114 ... Backwash device, 115 ... Product gas supply blower, 116 ... MED device, 118 ... Heat radiating section, 119, 120 ... Ejector, 123 ... Waste heat recovery boiler, 124, 125, 126, 131, 132, 140, 141, 142, 145 ... Liquid feeding pump, 127 ... transformer, 129 ... scrubber, 130, 134 ... powder separator, 133 ... CO 2 absorber, 135 ... soda bath, 136 ... Heat exchange type cooler, 137 ...
  • Gas-liquid separator 138 ... Dryer, 139 ... Concentrated sulfuric acid tank, 143 ... Sulfuric acid concentration tank, 144 ... Chlorine gas liquefier, 146 ... Liquefied chlorine tank, 147 ... Steam turbine, DESCRIPTION OF SYMBOLS 200 ... Electrolytic cell, 201 ... Positive electrode chamber, 202 ... Negative electrode chamber, 203 ... High concentration salt water with which a positive electrode chamber is filled, 204 ... Negative electrode electrolyzed water, 205 ... Positive electrode, 206 ... Negative electrode, 207 ... Temperature sensor of positive electrode chamber, 207 '... Negative electrode chamber temperature sensor, 208 ... Positive electrode chamber salt concentration sensor, 208' ...
  • Negative electrode chamber salt concentration sensor 210 ... Chlorine gas recovery port, 211 ... Hydrogen gas recovery port, 212 ... Negative electrode electrolyzed water introduction 213 ... High concentration salt water introduction port, 214 ... Hydrogen gas, 215 ... Negative electrode electrolyzed water discharge port, 216 ... Positive electrode high concentration salt water discharge port, 217 ... Positive electrode chamber water level meter, 218 ... Negative electrode chamber water level meter 219 ... Positive electrode Terminal 220, negative electrode terminal, 221 ... ion exchange membrane, 222 ... carbon dioxide inlet, 223 ... carbon dioxide outlet, 224 ... recovery tube for recovering hydrogen generated in the negative electrode chamber, 225 ... generated in the positive electrode chamber Recovery pipe for recovering chlorine, 226... Negative electrode electrolytic water introduction pipe, 227... High concentration salt drain introduction pipe introduced into the positive electrode chamber, 228... Negative electrode electrolytic water discharge pipe, 229. Waste water discharge pipe, 230 ... exhaust gas introduction pipe.

Landscapes

  • Chemical & Material Sciences (AREA)
  • Organic Chemistry (AREA)
  • Engineering & Computer Science (AREA)
  • Water Supply & Treatment (AREA)
  • Materials Engineering (AREA)
  • Inorganic Chemistry (AREA)
  • Chemical Kinetics & Catalysis (AREA)
  • Urology & Nephrology (AREA)
  • Health & Medical Sciences (AREA)
  • Electrochemistry (AREA)
  • Life Sciences & Earth Sciences (AREA)
  • Hydrology & Water Resources (AREA)
  • Environmental & Geological Engineering (AREA)
  • Electrolytic Production Of Non-Metals, Compounds, Apparatuses Therefor (AREA)
  • Treating Waste Gases (AREA)
  • Water Treatment By Electricity Or Magnetism (AREA)
  • Removal Of Specific Substances (AREA)
  • Heat Treatment Of Water, Waste Water Or Sewage (AREA)

Description

塩排水の処理方法及び装置
 本発明は、塩排水の処理方法及び装置に係り、特に、油田やガス田の採掘の際に発生する随伴水の減容処理に好適な塩排水の処理装置及びその処理方法に関する。
 油田やガス田の採掘では、石油や天然ガスと共に塩分を含む随伴水が発生する。随伴水は、地盤沈下抑制等のため、通常、油田やガス田の井戸に返送される場合が多い。しかし、採掘に用いる蒸気注入等の増大に伴い、井戸への返送量と比べて過剰量の随伴水が発生する傾向にある。過剰な随伴水については、環境保護の観点から、処理により最終的な発生量を限りなくゼロに近づけることが望ましい。また、海水淡水化においても、海水淡水化の際に発生する濃縮された塩水の扱いが課題となる。濃縮された塩水を海に返送することで環境への変動を招く場合もあり、塩を含む排水を出来るだけ低減することが望ましい。
 従来、これらの塩化ナトリウム等の塩を含んだ排水の処理について、逆浸透膜(RO膜)や加熱を用いた濃縮処理により排水(塩排水)量を低減することが提案されている(例えば特許文献1)。特許文献1では、排水を蒸発濃縮しており、蒸発濃縮に用い熱源としてガスタービンの排熱を利用した排熱回収ボイラからの発生蒸気を用いている。
 一方、特許文献2に、脱塩プラント由来の塩水廃液に二酸化炭素およびアンモニアを反応させてソーダ灰を生成することが記載されている。また、特許文献2では、二酸化炭素として、燃焼発生源に直接または間接に由来する廃ガス流から得ている。
 また、特許文献3及び4に、炭酸ナトリウムの結晶を得る方法として、塩化ナトリウム水溶液を膜タイプの電気分解セルを用いて電気分解して水酸化ナトリウム水溶液を収集し、水酸化ナトリウム水溶液と二酸化炭素との直接接触により炭酸ナトリウムの結晶のスラリーを得ることが記載されている。また、特許文献3及び4では、二酸化炭素として、電気分解で生じた塩素と水素を反応させて得られた塩酸水溶液に石灰石を作用させて得た二酸化炭素、又は、熱電併給設備から放出される煙道ガスを用いることが記載されている。
国際公開2012/008013 特表2012-509237号公報(国際公開2010/057261) 特表2008-532904号公報(国際公開2006/094982) 特表2010-503600号公報(国際公開2008/031834)
 特許文献1では、塩排水を濃縮して最終的に排出する塩排水量を低減している。しかしながら、廃棄物をできるだけ低減するためには減容だけでなく、廃棄物を有価物に転換して、社会で引き取りやすい状態にする、あるいはできれば有効利用してもらうことで消化する工夫が追加されることが望ましい。
 この観点から特許文献2では、塩水廃液を、他の価値が付加された材料(ソーダ灰)の形成に用いており、経済的および/または環境的なコストを低減できる。しかしながら、特許文献2では、所謂、ソルベー法を用いており、反応にはアンモニアが必要となる。例えば、濃縮処理に蒸発濃縮処理を用いている特許文献1に適用した場合、濃縮廃液の温度は比較的高く、アンモニアが蒸発して反応させるのが難しい。濃縮廃液の温度を低下させてから反応に供するのでは、濃縮廃液が持つ熱エネルギーを無駄にすることになり、また、温度低下させるための設備が必要となり、好ましくないと考えられる。
 特許文献3および4では、岩塩を加えて濃縮塩水とし、濃縮塩水を電気分解して、水酸化ナトリウム水溶液を得て、この水酸化ナトリウム水溶液に二酸化炭素を気液接触させて炭酸ナトリウムの結晶のスラリーを得ている。この電気分解を用いた方法では、特許文献2のように炭酸ナトリウムを得るのにアンモニアを用いる必要がない。しかしながら、特許文献3では、油田やガス田の採掘の際に発生する随伴水のような排水を対象としたものではない。即ち、塩排水の処理については考慮されていない。また、塩排水に岩塩を加えて濃縮塩水とすることは現実的ではない。また、随伴水などの塩排水には、マグネシウムやカルシウムなどのナトリウムイオン以外の金属イオンや、有機物が含まれており、随伴水等の塩排水を電解槽に入れる前に、これらを効果的に除去することが望ましい。
 本発明は、上述の点に鑑みてなされたものであり、随伴水などの塩排水を、低コスト及び低環境負荷で、有効利用可能な物質に高収率、高効率で転換することが可能な塩排水の処理方法及び装置を提供することにある。
 上記課題を解決するため、本発明では、塩化ナトリウムを含む塩排水から水分を分離することで塩排水を濃縮して高濃度塩排水を製造し、高濃度塩排水を、正極と負極がナトリウムイオンを透過する半透膜で仕切られた電解槽の正極側に投入して、電気分解により高濃度塩水中に水酸化ナトリウムを生成させ、この水酸化ナトリウムに、塩排水を排出するプラント又は塩排水の処理装置を作動する電気エネルギーを得るために設置されているガスタービン発電装置又はエンジン発電装置の排ガスを接触させることにより炭酸ナトリウム及び/または炭酸水素ナトリウムを含む水溶液を得て、この水溶液から炭酸ナトリウム及び/または炭酸水素ナトリウムを分離回収するようにしたことを特徴とする。
 本発明によれば、随伴水などの塩排水を、低コスト及び低環境負荷で、有効利用可能な物質に高収率、高効率で転換することが可能となる。
 上記した以外の課題、構成及び効果は、以下の実施形態の説明により明らかにされる。
本発明の一実施例の塩排水の処理装置を石炭ガス田の随伴水処理に適用した場合のシステム構成図である。 本発明の塩排水の処理装置に用いられる電解槽の一例を示す概念図である。 本発明の塩排水の処理装置に用いられるCO2吸収装置の一例を示す概念図である。 本発明の一実施例における塩排水の処理装置のシステム構成図である。 本発明の他の実施例における塩排水の処理装置のシステム構成図である。 本発明の他の実施例における塩排水の処理装置のシステム構成図である。 本発明の他の実施例における塩排水の処理装置のシステム構成図である。 本発明の他の実施例における塩排水の処理装置のシステム構成図である。 本発明の塩排水の処理装置で用いられる電解槽の一例を示す斜視図である。 図9に示す電解槽の上面図である。 本発明の塩排水の処理装置で用いられる電解槽の他の例を示す斜視図である。 本発明の塩排水の処理装置で用いられる電解槽の他の例を示す斜視図である。 本発明の塩排水の処理装置で用いられる電解槽の他の例を示す斜視図である。
 以下、図面を用いて本発明の実施例を説明する。
 先ず、本発明に至った経緯について説明する。
 上述したように、廃棄物をできるだけ低減するためには減容だけでなく、廃棄物を有価物に転換することが望ましい。有価物とするためには、例えば、塩排水を固体塩まで減容の後、精製し食塩に転換することが考えられる。しかし、通常の食塩との製造コストと比較すると、様々な不純物除去工程を必要とする点で、塩排水から食塩を製造するのは経済的に著しく不利である。また、廃棄物から回収した製品を口にすることの生理的な拒絶感もある。このような観点からは、できるだけ通常の製造プロセスに近い方式で人間の健康を含めた環境への負荷が低い形で利用される製品に、廃棄物である塩排水を高収率、かつ高効率で転換することが望ましい。
 そこで、本発明者等は、塩排水を電気分解して水酸化ナトリウム(苛性ソーダ)を得て、これに二酸化炭素を曝気などで反応させることにより、炭酸水素ナトリウム(重曹、NaHCO3)あるいは炭酸ナトリウム(Na2CO3)を生成させることを考えた。
 油田やガス田の採掘の際に発生する随伴水などには、マグネシウムやカルシウムなどのナトリウムイオン以外の金属イオンや、有機物が含まれており、随伴水等の塩排水を電解槽に入れる前に、これらを効果的に除去することが望ましい。
 アルカリ土類金属のマグネシウム、カルシウムなどの塩の溶解度は、ナトリウム塩に比べて低い。そこで、塩排水を濃縮することにより、アルカリ土類金属のマグネシウム、カルシウムなどの塩を析出させて、電解槽に入れる前に、塩排水から分離可能とすることを考えた。また、有機物についても、塩析を利用して分離可能とすることを考えた。このように、塩排水を濃縮処理することによって、電解処理で塩排水から苛性ソーダを得るのに適したナトリウム塩がリッチな処理液とすることができる。
 また、塩排水を排出するプラント(例えば、油田やガス田の採掘プラント)では、電気エネルギーが必要であり、ガスタービン発電装置が設置される場合が多い。そこで、炭酸水素ナトリウム(重曹、NaHCO3)あるいは炭酸ナトリウム(Na2CO3)を生成させる際に用いる二酸化炭素としてガスタービン発電装置のガスタービン排ガスを用いれば、排ガスに含まれる二酸化炭素の固定化にも活用でき、また、塩排水処理装置の設備コスト低減につながると考えた。なお、塩排水の処理装置にも多大な直流電流を必要とするため、塩排水の処理装置の電気エネルギーを得るためにガスタービン発電装置やエンジン発電装置を設置し、苛性ソーダの炭酸化の反応に用いる二酸化炭素としてその排ガスを用いるようにしても良い。
 これらにより、塩排水処理においてより有価性の高い塩を優先的に製造することが可能となり、かつ最終的に排出する塩排水中の塩濃度を最低限にすることが可能となる。さらに、塩排水の処理装置に使用する電力を賄うため化石由来燃料の発電装置から排出される二酸化炭素量を低減できるなど、環境に対する影響を少なくすることができる。また、発電装置の排ガス由来の熱を利用して塩排水の濃縮処理などを行うことにより、システム全体としての効率を向上ことができる。
 次に、本発明の塩排水の処理方法及び装置の好適な適用例である油田やガス田の採掘の際に発生する随伴水の処理システムを用いて、様々な工夫点を含めて本発明の実施例の概要を説明し、その後、塩排水の処理装置のシステム構成例を詳細に説明する。
 図1は、本発明の一実施例の塩排水の処理装置を石炭ガス田の随伴水処理に適用した場合のシステム構成図である。
 本処理システムは、ガス田の採掘の際の随伴水である塩排水を処理するRO膜システム、多重効用型蒸発法(Multi-Effect Distillation:MED)システムによって上水を得るシステムと、これらのシステムを駆動するための電気エネルギーや蒸気などを発生する電力・熱供給システムと、MEDシステムで生じる高濃度塩排水を処理して炭酸ナトリウム、炭酸水素ナトリウムなどの有価塩を得る電解・減容システムと、電解によって生じる塩素ガスを処理する塩素精製・液化システムから構成される。電力・熱供給システムは、ガス田の採掘プラントに必要な電気エネルギーも発生する。
 図1において、101はガス田、102はガス処理装置、103は給水ポンプ、104はストレーナ、105は精密ろ過膜(MF膜)、限外ろ過膜(UF膜)等の前処理装置、106は加圧空気タンク、107はアルカリ供給タンク、108は酸供給タンク、109は中和タンク、110は高圧水ポンプ、111はRO膜淡水化装置、112は薬品洗浄/排水処理装置、113は圧力エネルギー回収装置、114は表面逆洗装置(ブロア)、115は製品ガス供給ブロア、116はMED装置、117は熱交換器、118は放熱部、119、120はエジェクター、121はガスタービン、122は発電機、123は排熱回収ボイラ、124、125、126は送液ポンプ、127は変圧器/コンバータ、128は電解槽、129はスクラバ、130は粉体分離機、131、132は送液ポンプ、133はCO2吸収装置、134は粉体分離機、135は炭酸ソーダ槽、136は熱交換式冷却器、137は気液分離器、138は乾燥機、139は濃硫酸槽、140、141、142は送液ポンプ、143は硫酸濃縮槽、144は塩素ガス液化装置、145は送液ポンプ、146は液化塩素槽、147は蒸気タービン、148は発電機、152は送液ポンプである。
 ガス田101から採掘される天然ガスは、ガス処理装置102により精製された後、製品ガス供給ブロア115により送気される。また、採掘される天然ガスと共にガス田101から湧き出てくる随伴水については、給水ポンプ103により汲み出されRO膜システムに導入される。
 RO膜システムでは、RO膜への負荷を低減するため、先ず、ストレーナ104で、随伴水から固形分の不純物が除去される。その後、前処理装置105において随伴水から細かい固形分の不純物が除去される。前処理装置105としては、MF膜やUF膜、あるいはその両方の組み合わせが用いられる。前処理装置105では、膜前後における差圧の上昇をモニターし(圧力計は図示省略)、差圧が設定値よりも上昇した場合には、給水ポンプ103を停止し、バルブを適宜開閉して膜洗浄を行う。例えば、表面逆洗装置(ブロア)114から高圧空気を吹き込み、膜を洗浄する。また、必要に応じて、加圧空気タンク106からの高圧空気吹込みによる膜の逆洗、アルカリ供給タンク107からのアルカリ溶液(苛性ソーダ)、酸供給タンク108からの酸を用いた膜面の薬洗を行う。薬洗に用いた酸やアルカリを中和し、必要に応じて還元剤を加えて処理した後、廃液を中和タンク109に回収する。回収した廃液はその後排水される。
 前処理装置105を通過した随伴水は高圧水ポンプ110により、RO膜淡水化装置111に送られ、淡水が製造されると共に残された液では塩分が濃縮される。RO膜淡水化装置111においても、必要に応じて、酸や還元剤を用いた膜面洗浄を行い、その排水は薬品洗浄/排水処理装置112に送られ処理される。また、RO膜淡水化装置111から排出された淡水はシステムの外部に送水され、濃縮水は圧力エネルギー回収装置113を通してエネルギー回収がなされ、MEDシステムに供給原水として送水される。
 本実施例のMEDシステムでは、RO膜淡水化装置111からの供給原水を加熱するのに用いる蒸気として、排熱回収ボイラ123で発生させた蒸気に由来する蒸気、即ち、蒸気タービン147で仕事をした後の蒸気(排気蒸気)を用いている。
 そして、本実施例のMEDシステムでは、RO膜淡水化装置111から排出された濃縮水(供給原水)は、一部が直接MED装置116に送水され、他の一部が蒸気タービン147からの排気蒸気の一部を用いて加熱されてMED装置116に送水される。この加熱は、エジェクター119を介して熱交換器117に排気蒸気の一部を供給し、供給原水が熱交換器117を経由するようにして行っている。
 MED装置116内の供給原水の一部が、蒸気タービンからの排気蒸気の一部が流れるエジェクター120に誘引され、蒸気との混合により加熱された後、MED装置116に還流する。その際、蒸気の流れによる誘引でMED装置116内は大気圧よりも減圧され、MED装置内の供給原水は蒸発しやすくなる。MED装置116内で発生した蒸気は放熱部118で冷却され、蒸留水(淡水)となり、一部が送液ポンプ126により系外への供給水として、他の一部が送液ポンプ124により排熱回収ボイラ123へのボイラ給水として送液される。また、蒸発により濃縮された随伴水(濃縮廃水)は送液ポンプ125により、電解槽128に送液される。なお、蒸発による随伴水の濃縮については、多重効用型蒸発法を適用した装置が最も望ましいが、それ以外の蒸留濃縮装置についても適用可能である。
 本実施例では、RO膜システムとMEDシステムとによって随伴水の濃縮を行っている。これらの濃縮によって、随伴水に含まれる溶解度が低いアルカリ土類金属のマグネシウム、カルシウムなどの塩が析出する。また、随伴水に含まれ有機物も塩析する。これらによって、塩排水(随伴水)を電解槽に入れる前に、苛性ソーダを得るのに不純物となるものを塩排水から分離可能となる。なお、図示していないが、MED装置と電解槽との間に、析出した不純物を補足するフィルターを設けるのが望ましい。このように、塩排水を濃縮処理することによって、電解処理で塩排水から適したナトリウム塩がリッチな処理液とすることができる。
 MED装置116からの濃縮廃水は、電解・減容システムの電解槽128に供給され電解される。図2を用いて本実施例で用いる電解槽128の概要を説明する。電解槽128は、正極側セルと負極側セルが半透膜150で仕切られた構造で、両電極間の電位差は例えば3-5V程度に制御される。MED装置116からの濃縮廃水は、電解槽128の正極側セルに供給される。
 塩化ナトリウムを含む水を電気分解した場合、下記(1)式と(2)式に示す電解化学反応ように、苛性ソーダ、塩素、水素が生成する。即ち、この反応では、塩素イオンが正極151で酸化され塩素分子(ガス)となり正極側セル上部から排出され、残るナトリウムイオンは半透膜150を通過し電解槽128の負極側セルに移行する。一方、負極153側では水素イオンが還元され生成した水素分子(ガス)となり負正極側セル上部から排出され、残された水酸化物イオンがナトリウムイオンと共に水酸化ナトリウム(苛性ソーダ)を生成する。
2NaCl → 2Na+- + 2Cl → 2Na+ + Cl2+ 2e … (1)
2H2O + 2e → 2OH+ + H2            … (2)
 この反応では、苛性ソーダ生成量と等モル量の電荷が必要となるので、大規模に継続的に実施する場合、膨大な直流電流が必要となる。
 電解槽128で生成したナトリウムイオンと水酸化物イオンは苛性ソーダ水として電解槽から排出され、送液ポンプ132によりCO2吸収装置133に供給される。
 なお、ガス田によっては、随伴水に、炭酸水素ナトリウムや炭酸ナトリウム、即ち、炭酸イオンや重炭酸イオンが含まれている場合もある。随伴水の濃縮廃水に炭酸イオンや重炭酸イオンが含まれている場合、電位差を上記値よりも極めて大きな値としない限り、これらのイオンは影響を受けず、塩素イオンが酸化される。随伴水の濃縮廃水に塩素イオンが少なく炭酸イオンや重炭酸イオンが多く含まれている場合などには、電解により正極側セルでは、塩素イオンが除去され、炭酸イオンや重炭酸イオン(炭酸水素ナトリウムや炭酸ナトリウム)が残ることになる。本実施例では、塩素イオンが除去された排水(電解水)を、必要に応じて所定の処理を行った後(例えば塩素イオンの有無を確認し、塩素イオンが未検出の場合に加温処理など行った後)、送液ポンプ152により電解槽128の負極側セルに送液している。これにより、高純度で炭酸水素ナトリウムや炭酸ナトリウムを得ることができる。また、負極側は水の電気分解により水位が低下する傾向にあるが負極側に、外部から電解水を補給することなく、負極側の水位を維持することができる。
 電解槽128の正極側セル上部から排出された塩素ガスは、塩素精製・液化システムに送られる。塩素ガスは湿分を含んでおり腐食性が高いため、送気配管はガラスライニング材等の耐食材料で作られるのが望ましい。
 電解槽128から排出された湿分を含む塩素ガスは、熱交換式冷却器136で0~15℃程度に冷却されることで、湿分の大部分が凝縮する。この状態で気液分離器137を通過することで、凝縮液が除去される。気液分離器137を通過した塩素ガスは乾燥機138に送られる。乾燥機138は例えば濃硫酸への曝気槽であり、これにより塩素ガスに残存する微量の水分が除去される。乾燥機138へは濃硫酸槽139から送液ポンプ140により濃硫酸が供給される。塩素ガスの湿分を吸収した硫酸は送液ポンプ141により硫酸濃縮槽143に送られる。硫酸濃縮槽143は例えば加熱装置であり、水分を加熱蒸発することで濃硫酸を再生する。再生された濃硫酸は送液ポンプ142により、濃硫酸槽139に回収される。乾燥機138から排出された乾燥塩素ガスは、塩素ガス液化装置144に送られ液化する。塩素ガス液化装置144は例えば、冷却装置や圧縮機、あるいはその両方の併用で構成される。冷却装置の場合、塩素の液化温度(-35℃)以下に冷却することで、単独で塩素ガスを液化することが可能となる。塩素ガス液化装置144から排出された液化塩素は送液ポンプ145により液化塩素槽146に送られ蓄えられる。液化塩素は、塩酸、次亜塩素酸ナトリウム、次亜塩素酸カルシウム、塩化ビニルモノマー等、有用な製品の原料として利用される。
 電解槽の負極側セルで発生した水素ガスについては、可燃ガスのため、電解槽内にとどまらないよう十分な排気、安全確保が必要である。本実施例では、ガスタービン121の燃焼器に送られ、燃料の一部として用いられている。これにより、ガスタービンに供給される燃料の低減が図られる利点がある。
 各システムを駆動するための電気エネルギーやMEDシステムに供給する蒸気は、電力・供給システムから得ている。電力・供給システムは、本実施例では、ガスタービン121、ガスタービンにより駆動される発電機122、ガスタービンの排ガスを利用して蒸気を発生する排熱回収ボイラ123、排熱回収ボイラからの蒸気を用いて駆動する蒸気タービン147、蒸気タービンにより駆動される発電機148から構成されている。
 ガスタービン121の燃焼器には、ガス処理装置102において精製され製造ガスの一部が燃料として供給されている。また、電解槽128で発生した水素ガスも燃焼器に燃料として供給され、有効利用されている。図1の例では、製造ガスの一部や電解槽で発生した水素ガスをガスタービン燃料として用いているが、系外から供給される各種液体燃料、気体燃料を用いても構わない。また、発電機122をガスタービン121に代えてガスエンジンやディーゼルエンジン等、他の内燃機関を用いても良い。
 ガスタービン121の燃焼器で生成した燃焼排ガスは1000~1600℃の高温である。排熱回収ボイラ123は、この燃焼排ガスを導入して、送液ポンプ124から送られてくるボイラ給水を加熱して蒸気を発生させる。この蒸気は、蒸気タービン147に作動媒体として供給され、蒸気タービンを回転駆動する。蒸気タービン147による発電は、システムにおける蒸気の需要が少なく、過剰量の蒸気が排熱回収ボイラ123で製造される場合、廃熱を有効利用することにつながるので有効である。また、上述したMED装置116は比較的圧力の低い蒸気でも稼動に支障が無いので、蒸気タービン147の設置有無による影響を受けない。
 発電機122及び148で発生した電気エネルギーは、給水ポンプ103、高圧水ポンプ110等の各種ポンプ、及び電解槽128等へ供給される。電解槽128には、電気エネルギーが、変圧器/コンバータ127により電解に適切な直流電圧に変換された後、供給される。
 大量の蒸留水精製が必要な場合、蒸気タービンを駆動するための給水の確保が困難な場合でもある。このような場合など、必要に応じて、蒸気タービン147及び発電機148は設置しないようにしても良い。この場合、MED装置116には、排熱回収ボイラからの蒸気を直接エジェクター119及び120を介して供給することになる。
 排熱回収ボイラ123から排出される排ガスは、後述するCO2吸収装置133において電解槽128からの苛性ソーダ水の炭酸化に用いられる。排熱回収ボイラ123から排出される排ガスの温度は150~200℃程度に低減している。本実施例では、先ず、排熱回収ボイラ123からの排ガスをスクラバ129に送っている。スクラバ129は、排ガス中に含まれるSOxやNOx成分を除去し、SOxやNOx成分をした排ガスをCO2吸収装置133に送るようにすることにより、CO2吸収装置133で生成される重曹や炭酸ソーダへの不純物混入を低減するものである。
 スクラバ129には、電解槽128の負極側セルで生成した電解水(苛性ソーダ水)の一部が送液ポンプ131により送られる。排熱回収ボイラ123からの排ガスが導入されたスクラバ129内に苛性ソーダ水が噴霧され、苛性ソーダ水と排ガスとの気液接触(苛性ソーダ水への排ガスの曝気)が行われる。電解水中の苛性ソーダ等のアルカリ分が排ガス中に含まれるSOxやNOx成分と反応することで、これらが排ガスから除去される。即ち、電解水中のアルカリ分が燃焼排ガス中の強酸成分であるSOxやNOx成分と、弱酸成分であるCO2よりも優先的に反応し、塩が生成する。生成した塩分は排ガスとの接触による加熱で蒸発乾燥されて固体状となり、排ガスの流れに乗って粉体分離機130に送られる。ここでは排ガスから塩分が分離除去された後、排ガスがCO2吸収装置133に送られる。分離除去された塩分は必要に応じて、粉体分離機130から混合塩として排出される。粉体分離機130はバグフィルターやサイクロン等である。
 このように、排ガスをCO2吸収装置133に供給前に処理することにより、最終的な製品である重曹や炭酸ソーダへの硫酸ソーダ、硝酸ソーダ等の不純物としての混入を低減し、ガラス等の原料として利用されやすい形となる。なお、スクラバ129、粉体分離機130については、排ガス中にSOxやNOxの強酸成分が少ない場合は、最終製品への不純物が少なくなるので、設置を省略しても良い。また、スクラバ129内に噴霧するのは電解槽128からのアルカリ性の電解水ではなく、系の外部から供給されるアミン等の液体や、水を用いるようにしても良い。
 次に、電解・減容システムのCO2吸収装置133について説明する。CO2吸収装置133では、ガスタービンの燃焼排ガスに由来する排ガスに、電解槽128からの苛性ソーダ水を曝気させ、排ガスに含まれる二酸化炭素を苛性ソーダ水に吸収させ、苛性ソーダと反応させることで、炭酸水素ナトリウム(重曹、NaHCO3)あるいは炭酸ナトリウム(Na2CO3)を生成させ、また、これにより排ガスに含まれる二酸化炭素を固定化している。
 図3を用いて本実施例で用いるCO2吸収装置133の概要を説明する。CO2吸収装置133は、粉体分離機130から送られてきた排ガスが供給口154から内部に供給される。排ガスが導入されたCO2吸収装置133には、電解槽128から送液ポンプ132を介して送られてきた苛性ソーダ水(アルカリ性の電解水)が噴霧ノズル155から噴霧さされる。電解水のアルカリ分が排ガス中に含まれるCO2と反応することで、塩が生成されこれが排ガスから除去される。
 噴霧により苛性ソーダ水に排ガスを曝気させる場合、重曹と炭酸ナトリウムの生成比率はガス中の炭酸ガス濃度に依存する。即ち、苛性ソーダの場合、CO2との反応で生成する塩は排ガス中のCO2濃度により異なり、CO2濃度が5%を大きく超えると重曹の生成が支配的となり、5%よりも極めて少ないと炭酸ソーダの生成が支配的となる。5%付近では両者の混合物となる。従って、排ガス中のCO2濃度を変えることにより目的とする最終製品(重曹または炭酸ソーダなど)を得ることができる。ガスタービン121の燃焼排ガスに含まれる二酸化炭素の濃度は小さい(2%程度)ので、CO2吸収装置133に供給する排ガスの二酸化炭素濃度を増大する場合には、例えば、燃焼排ガスにCO2ガスを追加する方法が考えられる。本実施例では、ガス田101から採掘された天然ガスをガス処理装置102で精製する際に製造ガスから分離除去された、CO2ガスを含む随伴ガスを、排熱回収ボイラ123からの排ガスに合流させて、排ガスをスクラバ129に供給している。ガス処理装置102により随伴ガスから適切な量のCO2ガス分を分離回収し、排ガスに混合することで、二酸化炭素濃度の調整が可能である。なお、随伴ガスを排ガスに混合するということは、排ガスの温度を調整(例えば低減)する観点でも役立つ。また、排ガスに含まれる二酸化炭素の濃度を増大する他の方法として、例えば、ガスタービン121に代えてガスエンジンやディーゼルエンジン等のエンジン発電装置を用い、その排ガス(CO2濃度が10%程度)を利用することが考えられる。また、目的とする最終製品(重曹または炭酸ソーダなど)を得ることためにガス中のCO2濃度を変えるという特徴は、ガスタービン排ガスが必須という訳ではなく、上述のようにガス田からの随伴ガスなどを用いて、ガス中のCO2濃度を変えるようにしても良い。
 CO2吸収装置133で生成した塩分は排ガスとの接触による加熱で蒸発乾燥され固体状となる。固体状の塩分は排ガスの流れに乗ってミストセパレータ160を通過することで微量の残存水分が除去された後、粉体分離機134に送られる。また、排ガスは、噴霧ノズル155から噴霧されたアルカリ液(苛性ソーダ水)との熱交換で温度が低下し、二酸化炭酸の濃度も低減する。粉体分離機134では、固体状の塩分が排ガスから分離除去された後、最終製品として炭酸ソーダ槽135に送られる。粉体分離機134は粉体分離機130と同様、バグフィルター、セラミックフィルター、サイクロン等が用いられる。噴霧ノズル155から噴霧されたアルカリ液のうちで、蒸発乾燥せず液相として残ったもの、あるいはミストセパレータ160で除去された液体はプール156に流下し溜まる。これはポンプ157によりバルブ158を経由して噴霧ノズル155にもどり再度噴霧される。プラントの運転停止時等でプール156を抜き出す場合は、バルブ159を開いて排出する。粉体分離機134からは、温度が低下し、二酸化炭素濃度が低減した状態の排ガスが系外に排出される。
 CO2吸収装置133での処理により、随伴水由来の濃縮廃液の水分が排ガスの熱エネルギーを有効利用することで蒸発除去され、廃水の著しい減容が可能となる。また、随伴水由来の濃縮廃液に含まれる塩化ナトリウムから生成したソーダ分が、排ガスの二酸化炭素と結びつき固定化されることで、廃棄物を工業利用が可能な引き取りやすい有価物に転換することができ、また、温暖化防止にも資することができる。後者については、塩排水を、苛性ソーダの水溶液に変換することで、塩化ナトリウムの水溶液と比べて、二酸化炭素の溶解吸収量が増大し、二酸化炭素の排出量低減に役立つ。
 なお、後述の実施例で詳述するが、排ガスへの苛性ソーダ水の曝気の方法については、電解槽において直接曝気を実施する方法、電解槽から排出された苛性ソーダ水を曝気する方法、排ガスに電解槽から排出された苛性ソーダ水を噴霧する方法等がある。
 電解槽での直接曝気実施や電解槽から排出された苛性ソーダ水に曝気する場合、電解や排ガスの熱により反応液の温度が高くなるため、NaHCO3やNa2CO3の溶解度が増大し、重曹や炭酸ソーダを溶液として回収できるメリットがある。電解槽での直接曝気実施の場合、温度としては、塩素ガスに含まれる湿分低減の観点から反応液からの水分の蒸発を低減するため、50~70℃程度が望ましい。電解槽から排出されたアルカリ溶液に曝気する方法については、例えばエジェクターを用いて溶液の流速及び流路狭化に伴う負圧により排ガスを引き込み溶解する方式等がある。
 また、アルカリ溶液に曝気する場合、通常150~200℃程度はある排ガスの温度をあらかじめアルカリ溶液が沸騰しない温度まで下げておく必要がある。排ガスを直接導入すると急激乾燥し、固体が系内堆積するおそれがあるからである。また、最終的な製品状態とするプロセス(乾燥・固化)までは、搬送しやすいように液体であることが望ましい。この観点からは、例えば、80~100℃程度まで排ガスの温度を下げる。排ガスの熱エネルギーを有効利用する観点からは、例えば、炭酸化した溶液の水分を排ガス排熱で蒸発除去し、NaHCO3やNa2CO3を乾燥させる。これにより、排ガスの熱を利用して固体として最終製品を回収可能と出来る。その際、蒸発するのは自由水だけでなくNaHCO3、Na2CO3の結晶水も脱揮可能となる。排ガスの熱エネルギーの回収の具体的な方法としては、例えば、炭酸ガスを吸収させた後の溶液を排ガス中に噴霧して蒸発乾燥させる方法、熱交換器を介して行う方法等がある。なお、最終製品としてガラス原料であるNa2CO3を想定する場合、ガラス製造時の高温工程での安全性の観点からは結晶水が除去されていることが望ましい。
 次に、図4~図8を用いて、本発明の塩排水の処理装置の構成例を幾つか説明する。
<システム構成例1>
 図4は塩排水の処理装置のシステム構成1を示す。本構成例では、塩排水の濃縮装置として、MED(蒸発濃縮装置)2のみを設置しているが、上述したように、RO膜システムを組み合せても良いし、MED(蒸発濃縮装置)2に代えてRO膜システムを用いるようにしても良い。また、電力・熱供給システムとしてガスタービン12のみ設置しているが、上述したように排熱回収ボイラや蒸気タービンも併せて設置しても良い。
 図4に示すように、本システム構成例では、塩排水41は、MED(蒸発濃縮装置)2に供給され、ここで濃縮及び浄化されて上水30と高濃度塩排水28とに分離される。図示していないが、MED(蒸発濃縮装置)2と電解槽14との間には、MED(蒸発濃縮装置)2における濃縮化によって析出したカルシウム塩などを除去するためのフィルターを設置するのが望ましい。なお、分離された上水30は、電解槽の負極側の水位を維持する補給水として供給することも可能である。
 高濃度塩排水28は、ポンプ7を介して電解槽14に供給される。この時、MED(蒸発濃縮装置)2を運転する電力は、ガスタービン12で駆動される発電機24から供給される電気エネルギー23である。ガスタービン12及び発電機24は、動力が不足する場合等は必要に応じて、その台数を2台以上に増やしてよい。また、このように複数台のガスタービンを備えることにより、不良時のバックアップとして利用することができる。
 上述したように、MED(蒸発濃縮装置)2からの高濃度塩排水28は、電解槽14の正極室に供給される。正極室及び負極室には、水位を計測する水位計(+)3及び水位計(-)4と、塩濃度を計測する塩濃度計(+)5及び塩濃度計(-)6がそれぞれ設置されており、これらの水位計(+)3及び水位計(-)4と塩濃度計(+)5及び塩濃度計(-)6で計測された計測値は、演算装置1に入力されている。また、正極室及び負極室の正極及び負極の電流を計測する電流計51、電圧を計測する電圧計52が設置され、この電流計51及び電圧計52で計測された電流及び電圧は、演算装置1に入力され、これらの計測値に基づき電気分解に必要な電力の印加量が制御される。
 電解槽14においては、正極室の高濃度塩排水28が、正極室及び負極室に挿入されている電極から流れる電流により電気分解され、高濃度塩水29と水酸化ナトリウム水溶液26に変換される。
 電解槽14での電気分解時に正極室で発生した塩素ガス18は、冷却器8に供給され、冷却器8で冷却された後に、ミストセパレータ9にて水蒸気と塩類とに分離・洗浄される。その後、濃硫酸19が供給される乾燥塔10で乾燥された後、冷却器11にて冷却・加圧され、タンクに液体塩素21として貯蔵される。乾燥塔10で用いた濃硫酸は廃硫酸20として排出され、必要な処理を行って再利用に供される。電解槽14での電気分解時に負極室で発生した水素は、ガスタービン12に燃料として供給される。電解槽14の正極室から排出された高濃度塩水29は、ポンプ7を介して、再度、MED(蒸発濃縮装置)2に供給され、塩排水41と共に濃縮される。
 一方、電解槽14の負極室から排出された水酸化ナトリウム水溶液26は、ポンプ7により反応槽である炭酸化槽32(CO2吸収装置)に供給され、この炭酸化槽32内でスプレーされて細かな液滴に変換され、表面積が増大される。このような状態の炭酸化槽32に、ガスタービン12からブロア33により熱交換器13を介して二酸化炭素を含む排ガス25を供給し、水酸化ナトリウム水溶液26と二酸化炭素を含む排ガス25を接触させる。これにより、水酸化ナトリウム水溶液26と排ガス25中の二酸化炭素が反応し、炭酸水素ナトリウムまたは炭酸水素ナトリウムと炭酸ナトリウムを含む水溶液となる。
 炭酸化槽32において得られた炭酸水素ナトリウムを含む水溶液は、回収装置である遠心分離機構17に供給され、遠心分離機構17において炭酸水素ナトリウムが回収され、タンクに炭酸水素ナトリウム27として貯蔵される。ここでは、炭酸水素ナトリウムの低い飽和溶解度を利用して水溶液中の炭酸水素ナトリウムを析出させ、遠心分離機構17で析出した炭酸水素ナトリウムを水溶液から分離している。
 なお、炭酸化槽32において生成した炭酸水素ナトリウム水溶液を、排ガスの排熱などにより150~200℃で加熱することにより、脱水と脱炭酸反応を起こし、炭酸ナトリウムの固体に変換するようにしても良い。特に、本システム構成では、図1における排熱回収ボイラを設置していないので、ガスタービン排ガスの温度が高い。排ガスを苛性ソーダの炭酸化に用いる場合には、ガスタービン排ガスを冷却してから炭酸化槽32に供給することが望ましいので、排ガスを炭酸水素ナトリウム水溶液の蒸発乾燥に用いて排ガスの温度を低下させてから炭酸化槽32に供給するのが望ましい。
 また、本実施例では、炭酸化槽32において、炭酸塩は水溶液のままとしているが、図1に示すシステムのように、炭酸化槽32において排ガスの熱で炭酸塩を蒸発乾燥化させるようにしても良い。
 なお、遠心分離機構17で回収されなかった炭酸ナトリウム水溶液および/または炭酸水素ナトリウム溶液34は、熱交換器13によって加熱され、ポンプ7を介して電解槽14の負極室に供給される。電解槽14における水溶液の温度が例えば60℃程度に制御している場合、熱交換器13によって水溶液を60℃程度まで加熱する。負極室は水の電気分解により水位が低下する傾向にあるが、電解水(炭酸ナトリウム水溶液および/または炭酸水素ナトリウム溶液34)を供給することにより、水位が維持される。また、供給水が純水ではなく電解水であるので、電解槽での電気分解が効率良く行われる。
 このような構成とすることにより、塩排水を電気分解により水酸化ナトリウムに転換し、この水酸化ナトリウムと二酸化炭素を反応させることで、炭酸水素ナトリウム(重曹)及び/又は炭酸ナトリウムを生成する効率を高めることができる。
 従って、本実施例により、低コストであることは勿論、塩化ナトリウムを、低環境負荷で有効利用可能な物質に高収率、かつ、高効率で転換できる効果が得られる。また、塩排水処理において、より有価性の高い塩を優先的に製造することが可能となり、かつ、塩排水中の塩濃度を最低限にすることが可能となる。更に、本設備に使用する電力を賄うために設置される化石由来燃料のガスタービンから排出される二酸化炭素量を低減できるほか、排水の温度も低温化でき、環境に対する影響を少なくすることができる。
 また、本実施例では、炭酸化槽32において水酸化ナトリウムの水溶液をスプレーし、細かな液滴に変換し、表面積を高め排ガスに接触させるようにしているので、高効率で炭酸水素ナトリウム、或いは炭酸ナトリウムに変換が可能である。
<システム構成例2>
 図5は塩排水の処理装置のシステム構成2を示す。本構成例は、図4に示すシステム構成例1における炭酸化槽32をなくし、代わりに、排ガス25のCO吹き込み部16を電解槽14の負極側につなぎ、電解槽14の負極室中に排ガス25を直接導入し、電気分解で生成した水酸化ナトリウムを炭酸水素ナトリウム、或いは炭酸ナトリウムに変換するようにしたものである。即ち、電解と炭酸化を同じ電解槽で行うようにしたものである。これにより電解後の排水に、排ガスを接触させる機構が不要となる。
 さらに、本システムでは、電解槽14からの炭酸水素ナトリウム、或いは炭酸ナトリウムを含む水溶液が冷却析出槽15に供給されている。炭酸水素ナトリウムなどを含む水溶液は、冷却析出槽15で冷却されることにより(例えば5℃程度)、飽和溶解度の低い炭酸水素ナトリウムが析出される。炭酸水素ナトリウムの結晶は、回収装置である遠心分離機構17において回収され、タンクに炭酸水素ナトリウム27として貯蔵される。その他は、図4に示すシステム構成と同じであり、説明を省略する。尚、図5において、実際には、遠心分離機構17は冷却析出槽15の直下に設置するのが望ましい。
<システム構成例3>
 図6は塩排水の処理装置のシステム構成3を示す。本構成例は、図5に示すシステム構成例2において、排ガス25のCO吹き込み部16を、電解槽14の負極側に代えて、冷却析出槽15につなぎ、冷却析出槽15に排ガスを供給している。冷却析出槽15には、電解槽14の負極室から排出された水酸化ナトリウム水溶液26が供給され、CO吹込み部16から排ガスが供給されている。電解槽14から供給された水酸化ナトリウム水溶液26と、CO吹込み部16から導入された排ガス25中の二酸化炭素とが反応し、炭酸水素ナトリウム水溶液となり、これが冷却析出槽15で冷却されることにより炭酸水素ナトリウムの結晶として析出される。炭酸水素ナトリウムの結晶は、回収装置である遠心分離機構17において炭酸ナトリウムと炭酸水素ナトリウムの混合水溶液から分離され、タンクに炭酸水素ナトリウム27として貯蔵される。
 また、本システムでは、電気分解後の正極側の排水を負極側にも投入するようにしたものである。この方式は、塩排水中の炭酸ナトリウム、炭酸水素ナトリウムの濃度が塩化ナトリウム濃度より大きい場合に有効である。
 即ち、上述したように、電気分解では炭酸イオンは影響を受けずに、塩素イオンが正極で酸化され、その結果、塩化ナトリウムのほとんどが水酸化ナトリウムに変換される。正極と負極の間にナトリウムイオンの濃度差がある場合には、低濃度の電極側にナトリウムイオンが移動する。そのため、正極側の炭酸ナトリウム、炭酸水素ナトリウムの濃度が塩化ナトリウム濃度より大きい場合は、塩化ナトリウムが全量電気分解されても、正極側のナトリウムイオン濃度が負極側のナトリウムイオン濃度を上回ることができる。
 従って、正極側の塩化ナトリウムをほぼ完全に電気分解することにより、正極側を炭酸ナトリウム及び炭酸水素ナトリウムとすることができ、電気分解後の正極側の排水を負極側に投入することが可能となる。これにより、負極室は水の電気分解により水位が低下する傾向にあるが、正極側排水(電解水)を供給することにより、水位が維持される。また、供給水が純水ではなく電解水であるので、電解槽での電気分解が効率良く行われる。
 なお、本実施例では、電解槽14の正極室の塩素イオン濃度を測定する塩素イオン濃度計(+)31を備え、測定した正極室の塩素イオン濃度のデータを、演算装置1に入力するようになっている。また、正極側に塩素イオンが残っている場合、これを負極側に投入すると次亜塩素酸が生成するので、例えば、塩素イオンが検出限界値となるように、電気分解を行う。
 その他は、図4、図5に示すシステム構成と同じであり、説明を省略する。
<システム構成例4>
 図7は塩排水の処理装置のシステム構成4を示す。本構成例は、図5に示すシステム構成例2に、図6に示すシステム構成例3のように、電気分解後の正極側の排水を負極側にも投入する系統を追加したものである。その他は、図4、図5に示すシステム構成と同じであり、説明を省略する。
<システム構成例5>
 図8は塩排水の処理装置のシステム構成5を示す。本構成例は、図6に示すシステム構成例3における、電気分解後の正極側の排水を負極側にも投入する系統を省略したものである。その他は、図4、図6に示すシステム構成と同じであり、説明を省略する。
<電解槽の構成例>
 図9及び図10に、本発明の実施例に採用される電解槽の一例を示す。図10は、図9に示す電解槽の上面図である。これらの図において、200は電解槽を構成する電解セル、201は正極室、202は負極室、203は正極室201に充填される高濃度塩水、204は負極室202に充填される負極電解水、205は正極、206は負極、207は正極室201の温度センサ、207´は負極室202の温度センサ、208は正極室201の塩濃度センサ、208´は負極室202の塩濃度センサ、209は塩素ガス、210は塩素ガスの回収口、211は水素ガスの排出口、212は負極電解水の導入口、213は高濃度塩水の導入口、214は水素ガス、215は負極電解水の排出口、216は正極高濃度塩水の排出口、217は正極室の水位計、218は負極室の水位計、219は正極端子、220は負極端子、221はイオン交換膜である。
 そして、正極室201と負極室202は、イオン交換膜221のみを介して隣接して設置され、正極205と負極206は、それぞれ正極室201、負極室202内のイオン交換膜221に隣接し、かつ、イオン交換膜221と並行に敷設される。正極205と負極206には、それぞれの正極端子219、負極端子220が設けられている。正極205及び負極206には、銅、白金、金、イリジウム酸化物等の板が好ましく、これらは集電体上に設置される網目状でもよい。また、正極205と負極206は、電気分解時の抵抗による損失を極力小さくするために、イオン交換膜221の極力近くに配置されることが好ましい。
 イオン交換膜221は、ナトリウム等の陽イオンを選択的に透過させる半透過膜が用いられる。この膜によって、ナトリウムイオンは正極から負極側に移動するが、塩化物イオンや水酸化物イオンは、この膜を透過できないため、正極室には塩素が、負極室には水酸化ナトリウムが蓄積される。仮にこのイオン交換膜221がない場合には、正極で生成した塩化物イオンと水酸化物イオン、ナトリウムイオンが反応し、次亜塩素酸ナトリウム等が生成するため、好ましくない。
 正極室201には、高濃度塩水203を導入するための導入口213と排出口216が設けられ、高濃度塩水203の入排水が行われる。また、負極室202には、負極電解水204を導入するための導入口212と排出口215が設けられ、負極電解水204の入排水が行われる。ここで負極電解水204は、電気分解を低抵抗で行うために導入されるものであり、ナトリウムイオン等を多く含む塩水である。
 更に、正極室201には、電気分解で生じる塩素ガス209を回収する回収口210が設けられ、また、負極室202には、電気分解で生じる水素ガス214を回収する回収口211が設けられている。
 また、正極室201及び負極室202には、それぞれ温度センサ207、207´、塩濃度センサ208、208´、水位計217、218が設けられている。これらで計測される温度、塩濃度、水位は、システム構成例1乃至5に示す演算装置1にデータとして転送される。
 このように構成される電解槽14は、正極205と負極206の間に電界を生じさせると、イオン交換膜221を挟んで電流が生じ、ナトリウムイオンが正極205側から負極206側に流れ、それぞれの電極で上述した(1)式、(2)式の電気化学反応が生じて、正極205側に塩素が発生し、負極206側に水素が発生するのと同時に、水酸化ナトリウムが形成され負極室202内の負極電解水204中に蓄積されるものである。
 この電解セル200は、通液した高濃度塩水203を効率よく電解するため電極に対する体積を小さく設けることが好ましく、処理液の量を稼ぐためには、この電解セル200を、複数個並列に設置して電界を行うことが好ましい。
 図11に、電解槽の他の例を示す。該図に示す例は、負極室202内に、ガスタービン12からの二酸化炭素を含む排ガス25を曝気し、負極室202内の負極電解水204に生成した水酸化ナトリウムと二酸化炭素を負極室202内で反応させ、炭酸水素ナトリウム若しくは炭酸ナトリウムを得るための電解槽である。なお、図11において、222は二酸化炭素の導入口、223は二酸化炭素の吹き出し口である。
 図11に示す電解セル200を用いることにより、負極側に生成した水酸化ナトリウムに直接二酸化炭素を反応させて、炭酸ナトリウム、炭酸水素ナトリウムを生成することが可能となる。
 図12に、電解槽の更に他の例を示す。該図に示す例は、図9及び図10に示した電解セル200を、複数個並列に並べて形成した電解槽を示すものである。
 図12において、200は電解セル、224は各電解セルの負極室で発生する水素を回収する回収管、225は各電解セル200の正極室で発生する塩素を回収する回収管、226は負極電解水204の導入管、227は正極室に導入する高濃度塩排水の導入管、228は負極電解水204の排出管、229は正極室の高濃度塩排水の排出管である。
 図12では、図9に示した電解セル200を8セル並列に接続した場合の例について示すが、並列のセル数は特にこれに限定されず、80セル~100セルといった大容量の電解槽を形成することも可能である。
 図12に示す例では、水素の回収管224は、各電解セル200の負極室に設けられる回収口211を並列に接続する管であり、再度ガスタービン12の燃料として供給され、必要に応じて図示しないブロア等の動力により排気される。
 塩素の回収管225は、各電解セル200の正極室に設けられる塩素ガスの回収口210を並列に接続する管であり、図4乃至図8の冷却器8、11、ミストセパレータ9、乾燥塔10で構成される塩素処理部に導入され、液体塩素21となり、最終的には有価物として搬出される。必要により図示しないブロア等の動力により排気する。
 また、負極に導入する負極電解水204の導入管226、及び正極に導入する高濃度塩排水の導入管227を通して、これらの液が別途設けられる送液ポンプ等の動力により電解セル200に供給される。また、負極電解水204の排出管228を通して別途設けられる送液ポンプ等の動力により負極電解水204は、炭酸ナトリウム又は炭酸水素ナトリウム回収部に送液され、高濃度塩水203は、正極の高濃度塩排水の排出管229を通して、MED(蒸発濃縮装置)2又は負極室202に導入される。
 図13に、電解槽の更に他の例を示す。該図に示す例は、図11に示した二酸化炭素を曝気する機構を有する電解セル200を、複数個並列に並べて形成した電解槽を示すものである。
 図13において、230は二酸化炭素を含む排ガス25の導入管である。この導入管230は、各電解セル200の二酸化炭素の導入口222同士を並列に接続するための管であり、必要に応じて図示しないブロア等の動力を用いて導入される。
 図11及び図13に示す二酸化炭素の曝気を負極室内で行う場合には、排ガス25中に含まれる窒素、酸素、水分、未反応の二酸化炭素が負極内に導入され、水素の回収管224からガスタービン12に燃料である水素と一緒に送気されるが、これらのガスが混合していてもガスタービンの燃焼には問題は生じない。
<適用例>
 以下、ガス田から排出される随伴水の処理へ本発明の実施例の塩排水の処理装置を適用した場合について、物質収支計算、電力収支計算、熱収支計算などを実施し、本発明の実施例の効果を確認した。なお、本発明はこれらに限定されるものではない。
<適用例1>
 図1、図4に示すシステムで、あるガス田Aから排出される随伴水を処理する場合について説明する。
 随伴水をRO膜システム、MEDシステムを通すことにより、濃縮された高濃度塩排水を得る。この高濃度塩排水の陽イオン種、陰イオン種の濃度は、下記の通りとなる。
陽イオン種
Na           59,000mg/L
その他の陽イオン     700mg/L以下
陰イオン種
Cl            77,200mg/L
CO3           181mg/L
HCO3          23,000mg/L
その他の陰イオン     700mg/L以下
またCODは300mg/L以下である。
 以上より、高濃度塩排水中には水以外は塩化ナトリウム(128,000mg/L:1L中に12.8g(0.22モル))、炭酸ナトリウム(247mg/L:1L中に0.247g(0.0032モル))、炭酸水素ナトリウム(32,000mg/L:1L中に32g(0.38モル))からなる物質が主である。即ち、この随伴水は塩化ナトリウムが少なく、炭酸塩が多い塩排水である。
 この塩排水を図9に示す電解セルの正極室に投入し、また負極室には60,000mg/Lの炭酸ナトリウム水溶液を投入して電解を行う。60,000mg/Lの炭酸ナトリウム水溶液は、図4に示す遠心分離機構を通過したあとの電解水濃度である。電解セルの正極側、負極側の内寸法はどちらも1m×1m×0.01mであり、容積は10Lである。両者の投入時の水温は70℃とした。
 ここで、電圧3V、電流60アンペア通電で電解を行う。正極から塩素ガスの気泡が発生し、電気分解が進行する。電気分解の進行に伴い、正極室のナトリウムイオンが負極室に移動して正極室のナトリウムイオン濃度が低下するが、ナトリウムイオン濃度調整機構により正極室と負極室のナトリウム濃度差が3%以上であるので、この状態を定常状態として高濃度塩排水を流入させ、安定運転状態となるようにする。このとき、正極室からは90,000mg/Lの塩化ナトリウムの高濃度塩水が排出口から排出され、蒸発濃縮装置に再度投入される。これに従って、38,000mg/Lの塩化ナトリウムに相当する量のナトリウムが負極室に移動することを示す。
 これに伴って負極室のナトリウムイオン濃度は72,000mg/Lとなる。これは初期の60,000mg/Lに比べて12,000mg/Lナトリウムイオンが増加している。これにより負極室には21,000mg/Lの水酸化ナトリウムが生成することを示す。この液を、図4に示す炭酸化層32にポンプ7を用いて送液し、スプレー状にして噴霧する。ここに、ガスタービン12の排ガス25を吹き込み、水酸化ナトリウムの炭酸ナトリウム化を実施するとともに、結晶化して粉末として炭酸水素ナトリウム27として回収する。
 本適用例で用いたた排ガス組成を、下記に示す。
排ガス組成
N2:70.0%
O2:13.0%
CO2:3.4%
H2O:11.0%
Ar:0.9%
その他:11.7%
 ガスタービン12から排出された直後のガス温度は330℃である。このガスは熱交換器13を介して炭酸化層32に送気されるが、熱交換器通過後の温度は180℃である。二酸化炭素濃度は0.01%以上であるので、正常な運転状況となる。このとき回収できる炭酸ナトリウムは、この電解槽に通液する高濃度排塩水の通液量が100Lのとき、5.5kgとなる。
 この電解セルを図12に示すように86セル並列化し、8,600Lの処理を行った場合、473kgの炭酸ナトリウムを回収できる見通しを得た。
<適用例2>
 図1、図4に示すシステムで、あるガス田から排出される随伴水を処理する場合について説明する。
 随伴水をRO膜システム、MEDシステムを通すことにより、濃縮された高濃度塩排水を得る。この高濃度塩排水の陽イオン種、陰イオン種の濃度は、下記の通りとなる。
陽イオン種
Na           23000mg/L
その他の陽イオン     100mg/L以下
陰イオン種
Cl           7100mg/L
CO3          1500mg/L
HCO3         46000mg/L
その他の陰イオン    100mg/L以下
またCODは100mg/L以下であった。
 以上より、高濃度塩排水中には水以外は塩化ナトリウム(11700mg/L:1L中に11.7g(0.2モル))、炭酸ナトリウム(5300mg/L:1L中に5.3g(0.05モル))、炭酸水素ナトリウム(59000mg/L:1L中に59g(0.7モル))からなる物質が主である。即ち、この随伴水も塩化ナトリウムが少なく、炭酸塩が多い塩排水である。
 この塩排水を図9に示す電解槽の正極に投入し、また負極側には0.5重量%の炭酸ナトリウム水溶液を投入して電解を行う。電解槽の正極側、負極側の内寸法はどちらも1m×1m×0.01mであり、容積は10Lである。両者の投入時の水温は70℃とした。
 ここで、電圧3V、電流5.9アンペア通電で電解を行う。正極から塩素ガスの気泡が発生し、電気分解が進行する。電気分解の進行に伴い、正極側のナトリウムイオンが負極側に移動して正極側のナトリウムイオン濃度が低下するが、10時間後は気泡が発生しなくなり、正極側のCl濃度は検出限界以下となる。Na濃度も4600mg/L低下し、正極側における塩化ナトリウムの電気分解がほぼ完了したと判断できる。
 一方負極側は強塩基性となる。また負極からは水素ガスの気泡が発生し、10時間後は発生が確認できなくなる。負極側の水溶液を排出し、炭酸化槽で、燃焼排ガスを接触させる。その後、水溶液を150~200℃で加熱乾燥し、白色の固体(156g)を得る。この固体は、炭酸ナトリウムである。このうち予め水溶液に0.5重量%の炭酸ナトリウムを溶解させているので、この分の50gを差し引くと、電気分解、及び燃焼排ガス接触により、106gの炭酸ナトリウムが得られる。
 ところで、電気分解により正極側の水溶液は塩化ナトリウムがほぼ消失し、炭酸ナトリウム、炭酸水素ナトリウムが主成分となる。そこで、これも150~200℃で加熱乾燥することにより、炭酸水素ナトリウムは脱炭酸、及び脱水反応も進み、加熱後は炭酸ナトリウムに変化する。結局炭酸ナトリウム(425g)が得られる。
 以上より、10Lの塩排水を処理することにより、正極、負極合計で531gの炭酸ナトリウムを得ることが可能となる。
 図9の電解槽を図12に示すように並列に並べたシステムに適用することにより、電解後、それぞれの電解槽水溶液を乾燥して得られた炭酸ナトリウムの量はおおよそ420g前後となる見通しを得た。よって電解槽を複数並列に並べた場合でも炭酸ナトリウムを得ることが可能である。
<適用例3>
 図11に示す電解槽で適用例2と同様、正極に塩排水、負極に0.5重量%の炭酸ナトリウム水溶液を10L投入し、電解する。その際、負極には燃焼排ガスを導入する。10時間後、正極側のCl濃度は検出限界以下となる。Na濃度も4600mg/L低下し、塩化ナトリウムの電気分解がほぼ完了したと判断できる。
 負極側の水溶液を排出後、水溶液を150~200℃で加熱乾燥し、白色の固体(156g)を得る。この固体は、炭酸ナトリウムである。このうち予め水溶液に0.5重量%の炭酸ナトリウムを溶解させているので、この分の50gを差し引くと、電気分解、及び燃焼排ガス接触により、106gの炭酸ナトリウムを得ることができる。
 適用例2と同様正極側の水溶液も加熱乾燥することにより炭酸ナトリウム(425g)が得られる。
 以上より、電解時に燃焼排ガスを吹き込んでも10Lの塩排水を処理することにより、正極、負極合計で531gの炭酸ナトリウムが得られる見通しを得た。
 本発明の塩排水の処理方法を纏めると次のようになる。
(1)塩化ナトリウムを含む塩排水から水分を分離することで塩排水を濃縮し高濃度塩排水を製造する第一の工程と、この濃縮を実施するために必要な電気と蒸気を、化石燃料を燃焼することによるエネルギーで製造、または発生させる第二の工程と、高濃度塩排水を、正極と負極がナトリウムイオンを透過する半透膜で仕切られた電解槽の正極側に投入し、電気分解により高濃度塩水中に水酸化ナトリウムを生成させる第三の工程と、この水酸化ナトリウムに上記第二の工程で化石燃料を燃焼することにより生じる排ガスを接触させることにより炭酸ナトリウム及び/または炭酸水素ナトリウムを含む水溶液を得る第四の工程と、生成した炭酸ナトリウム及び/または炭酸水素ナトリウムを、炭酸ナトリウム及び/または炭酸水素ナトリウムを含む水溶液から分離回収する第五の工程と、電解槽の正極から発生する塩素を含むガス並びに負極から発生する水素を含むガスを回収する第六の工程と、を含む塩排水の処理方法。
(2)前記塩排水を濃縮する工程が最初に逆浸透膜装置、引き続き蒸発塔方式で行われる(1)に記載の塩排水の処理方法。
(3)前記塩排水を濃縮する工程が蒸発塔方式のみで行われる(1)に記載の塩排水の処理方法。
(4)前記塩排水を濃縮する工程の前に塩排水中の縣濁物質を除去する工程が行われる(1)~(3)の何れかに記載の塩排水の処理方法。
(5)前記塩排水を前記電気分解後、排ガスに接触させる工程が、電解槽の負極側に排ガスを導入する方法で行う(1)~(4)の何れかに記載の塩排水の処理方法。
(6)前記塩排水を前記電気分解後、排ガスに接触させる工程が、電解槽から排ガスを接触させる機構に移動させた後、接触させる(1)~(4)の何れかに記載の塩排水の処理方法。
(7)前記塩排水を前記電気分解後、排ガスに接触させる工程が、電解槽から排ガスを接触させる機構に移動させた後、液滴化し、排ガスと接触させる(1)~(4)、(6)の何れかに記載の塩排水の処理方法。
(8)前記炭酸ナトリウム及び/または炭酸水素ナトリウムを回収する工程において、炭酸ナトリウム及び/または炭酸水素ナトリウムを含む水溶液を加熱乾燥することで回収する(1)~(7)の何れかに記載の塩排水の処理方法。
(9)前記炭酸ナトリウム及び/または炭酸水素ナトリウムを回収する工程において、炭酸ナトリウム及び/または炭酸水素ナトリウムを含む水溶液を冷却して炭酸ナトリウム及び/または炭酸水素ナトリウムを析出させ、これを回収する(1)~(7)の何れかに記載の塩排水の処理方法。
(10)前記炭酸ナトリウム及び/または炭酸水素ナトリウムを回収する工程において、炭酸ナトリウム及び/または炭酸水素ナトリウムを含む水溶液を冷却して炭酸ナトリウム及び/または炭酸水素ナトリウムを析出させ、これを回収後、残渣の液を電解槽の負極側に戻す(1)~(7)の何れかに記載の塩排水の処理方法。
(11)前記電解槽の正極から発生する水素ガス、或いは、水素ガスと、化石燃料を燃焼後電極に導入した排ガスとの混合気体を、エネルギー発生用の燃料として利用する塩排水の処理方法。
(12)塩化ナトリウムを含む塩排水を濃縮する濃縮装置と、この濃縮を実施するために必要な電気と蒸気を化石燃料を燃焼させることにより製造、又は発生させる発電装置と、塩排水を電解する電解槽とから成り、電解槽は正極室と、負極室とそれを隔てる半透膜とから成り、該半透膜はナトリウムイオンを通し、正極室に塩排水を投入する機構を有し、負極には水酸化ナトリウム、或いは炭酸ナトリウムの水溶液を投入する機構を有し、正極側には電気分解で生じる塩素ガスを回収する機構を有し、負極側には電気分解で生じる水素ガスを回収する機構を有し、負極に化石燃料の燃焼により生じる排ガスを導入する機構を有し、導入後に正極、及び負極側から水溶液を排出する機構を有し、負極から排出された水溶液を加熱乾燥する機構を有し、乾燥後に生成する固体を回収する機構を有する塩排水処理装置。
(13)前記塩排水の濃縮装置が逆浸透膜装置、引き続き蒸発塔で行うシステムである(12)記載の塩排水処理装置。
(14)記塩排水の濃縮装置が蒸発塔で行うシステムである(12)記載の塩排水処理装置。
(15)前記塩排水の濃縮装置の前段階で塩排水中の縣濁物質を除去する工程を含む(12)~(14)の何れかに記載の塩排水処理装置。
(16)前記電解槽で電気分解後に負極側から水溶液を排出後、炭酸に接触させる塩排水処理装置。
(17)前記電解槽で電気分解後に負極から水溶液を排出後、炭酸に接触させる際、該水溶液を噴霧し液滴化とした状態で炭酸に接触させる塩排水処理装置。
(18)前記負極から排出された水溶液を冷却し、生じる固体を回収するための遠心分離機構を有する(12)~(15)の何れか記載の塩排水処理装置。
(19)前記正極から排出された水溶液を負極に投入する機構を有する(12)~(18)の何れかに記載の塩排水処理装置。
(20)負極側で生じる水素ガス、及び導入した排ガスの混合気体を発電装置の燃料として送る制御機構を有する(12)~(15)、(18)、(19)の何れかに記載の塩排水処理装置。
 なお、本発明は上記した実施例に限定されるものではなく、様々な変形例が含まれる。例えば、上記した実施例は本発明を分かりやすく説明するために詳細に説明したものであり、必ずしも説明した全ての構成を備えるものに限定されるものではない。また、ある実施例の構成の一部を他の実施例の構成に置き換えることが可能であり、また、ある実施例の構成に他の実施例の構成を加えることも可能である。また、各実施例の構成の一部について、他の構成の追加,削除,置換をすることが可能である。
 また、水や蒸気の流れ,熱交換などは説明上必要と考えられるものを示しており、プラント上必ずしも全ての水や蒸気の流れ,熱交換などを示しているとは限らない。実際にはプラントの熱効率などを向上させるために、水や蒸気の流れ、熱交換などの工夫が種々行われる。
 1…演算装置、2…MED(蒸発濃縮装置)、3…水位計(+)、4…水位計(-)、5…塩濃度計(+)、6…塩濃度計(-)、7…ポンプ、8、11…冷却器、9…ミストセパレータ、10…乾燥塔、12、121…ガスタービン、13、117…熱交換器、14、128…電解槽、15…冷却析出槽、16…CO吹き込み部、17…遠心分離機構、18、209…塩素ガス、19…濃硫酸、20…廃硫酸、21…液体塩素、22…水素ガス、23…電気エネルギー、24、122、148…発電機、25…排ガス、26…水酸化ナトリウム水溶液、27…炭酸水素ナトリウム、28…高濃度塩排水、29…高濃度塩水、30…上水、31…塩素イオン濃度計(+)、32…炭酸化槽、33…ブロア、34…炭酸ナトリウム水溶液、41…塩排水、51…電流計、52…電圧計、101…ガス田、102…ガス処理装置、103…吸水ポンプ、104…ストレーナ、105…前処理装置、106…加圧空気タンク、107…アルカリ供給タンク、108…酸供給タンク、109…中和タンク、110…高圧水ポンプ、111…RO膜淡水化装置、112…薬品洗浄/排水処理装置、113…圧力エネルギー回収装置、114…逆洗装置、115…製品ガス供給ブロア、116…MED装置、118…放熱部、119、120…エジェクタ、123…排熱回収ボイラ、124、125、126、131、132、140、141、142,145…送液ポンプ、127…変圧器、129…スクラバ、130、134…粉体分離機、133…CO吸収装置、135…炭酸ソーダ槽、136…熱交換式冷却器、137…気液分離器、138…乾燥機、139…濃硫酸槽、143…硫酸濃縮槽、144…塩素ガス液化装置、146…液化塩素槽、147…蒸気タービン、200…電解セル、201…正極室、202…負極室、203…正極室に充填される高濃度塩水、204…負極電解水、205…正極、206…負極、207…正極室の温度センサ、207´…負極室の温度センサ、208…正極室の塩濃度センサ、208´…負極室の塩濃度センサ、210…塩素ガスの回収口、211…水素ガスの回収口、212…負極電解水の導入口、213…高濃度塩水の導入口、214…水素ガス、215…負極電解水の排出口、216…正極高濃度塩水の排出口、217…正極室の水位計、218…負極室の水位計、219…正極端子、220…負極端子、221…イオン交換膜、222…二酸化炭素の導入口、223…二酸化炭素の吹き出し口、224…負極室で発生する水素を回収する回収管、225…正極室で発生する塩素を回収する回収管、226…負極電解水の導入管、227…正極室に導入する高濃度塩排水の導入管、228…負極室の電解水の排出管、229…正極室の高濃度塩排水の排出管、230…排ガスの導入管。

Claims (15)

  1.  塩化ナトリウムを含む塩排水から水分を分離することで塩排水を濃縮して高濃度塩排水を製造し、高濃度塩排水を、正極と負極がナトリウムイオンを透過する半透膜で仕切られた電解槽の正極側に投入して、電気分解により高濃度塩水中に水酸化ナトリウムを生成させ、この水酸化ナトリウムに、塩排水を排出するプラント又は塩排水の処理装置を作動する電気エネルギーを得るために設置されているガスタービン発電装置又はエンジン発電装置の排ガスを接触させることにより炭酸ナトリウム及び/または炭酸水素ナトリウムを含む水溶液を得て、この水溶液から炭酸ナトリウム及び/または炭酸水素ナトリウムを分離回収することを特徴とする塩排水の処理方法。
  2.  請求項1において、前記高濃度塩排水を前記電解槽に投入する前に、前記塩排水の濃縮する際に生じた固体を除去することを特徴とする塩排水の処理方法。
  3.  塩化ナトリウムを含む塩排水を処理する塩排水処理装置であって、
     前記塩排水から水分を分離することで塩排水を濃縮する濃縮装置と、
     正極と負極がナトリウムイオンを透過する半透膜で仕切られ、前記塩排水中の塩化ナトリウムを電気分解する電解槽と、
     前記濃縮装置で製造された高濃度塩排水の排出口と前記電解槽の正極側との間に設けられた高濃度塩排水の供給配管と、
     塩排水を排出するプラント又は塩排水処理装置を動作させる電気エネルギーを得るために設置されているガスタービン発電装置又はエンジン発電装置の排ガスを導入して、水溶液中の塩を炭酸化する炭酸化槽と、
     前記電解槽の負極側の水溶液の排出口と前記炭酸化槽との間に設けられた水溶液の供給配管と、
     前記炭酸化槽で生成した炭酸化塩の回収装置とを有することを特徴とする塩排水処理装置。
  4.  塩化ナトリウムを含む塩排水を処理する塩排水処理装置であって、
     前記塩排水から水分を分離することで塩排水を濃縮する濃縮装置と、
     正極と負極がナトリウムイオンを透過する半透膜で仕切られ、前記塩排水中の塩化ナトリウムを電気分解する電解槽と、
     前記濃縮装置で製造された高濃度塩排水の排出口と前記電解槽の正極側との間に設けられた高濃度塩排水の供給配管と、
     前記電解槽の負極側に、塩排水を排出するプラント又は塩排水処理装置を動作させる電気エネルギーを得るために設置されているガスタービン発電装置又はエンジン発電装置の排ガスを導入する供給配管と、
     前記電解槽の負極側で生成した炭酸化塩の回収装置とを有することを特徴とする塩排水処理装置。
  5.  請求項3または4において、前記濃縮装置は蒸発方式による濃縮装置であり、前記ガスタービン発電装置又はエンジン発電装置の排ガスまたは排ガスに由来する熱を熱源とすることを特徴とする塩排水処理装置。
  6.  請求項3または4において、前記炭酸化塩を含む水溶液の冷却装置を有することを特徴とする塩排水処理装置。
  7.  請求項6において、前記冷却装置で析出した炭酸化塩を含む水溶液を、炭酸化塩の結晶と水溶液とに分離する遠心分離機を有することを特徴とする塩排水処理装置。
  8.  請求項6において、前記冷却装置で析出した炭酸化塩を分離した水溶液を前記電解槽の負極側に供給する配管を有することを特徴とする塩排水処理装置。
  9.  請求項8において、前記炭酸化塩を分離した水溶液を前記電解槽の負極側に供給する配管の途中に水溶液の加熱装置を設けたことを特徴とする塩排水処理装置。
  10.  請求項3または4において、前記ガスタービン発電装置又はエンジン発電装置の排ガスの供給配管の途中に、前記排ガスに含まれるNOxまたはSOxを除去する装置を設けたことを特徴とする塩排水処理装置。
  11.  請求項3または4において、前記ガスタービン発電装置又はエンジン発電装置の排ガスの供給配管の途中に、前記排ガスの冷却装置を設けたことを特徴とする塩排水処理装置。
  12.  請求項11において、前記冷却装置は、前記炭酸化塩を含む水溶液の加熱乾燥させることによる冷却を行うことを特徴とする塩排水処理装置。
  13.  請求項3または4において、前記ガスタービン発電装置又はエンジン発電装置の排ガスの供給配管の途中に、前記排ガス中の炭酸ガス濃度を調整する機構を設けたことを特徴とする塩排水処理装置。
  14.  請求項3において、前記炭酸化槽内に前記水溶液を噴霧する噴霧装置を有することを特徴とする塩排水処理装置。
  15.  請求項3または4において、前記電解槽の負極側で発生した水素ガスを前記ガスタービン発電装置又はエンジン発電装置に供給する配管を有することを特徴とする塩排水処理装置。
PCT/JP2012/067318 2012-07-06 2012-07-06 塩排水の処理方法及び装置 Ceased WO2014006741A1 (ja)

Priority Applications (3)

Application Number Priority Date Filing Date Title
JP2014523515A JP5865495B2 (ja) 2012-07-06 2012-07-06 塩排水の処理方法及び装置
PCT/JP2012/067318 WO2014006741A1 (ja) 2012-07-06 2012-07-06 塩排水の処理方法及び装置
AU2012384397A AU2012384397B2 (en) 2012-07-06 2012-07-06 Method and device for treating saline wastewater

Applications Claiming Priority (1)

Application Number Priority Date Filing Date Title
PCT/JP2012/067318 WO2014006741A1 (ja) 2012-07-06 2012-07-06 塩排水の処理方法及び装置

Publications (1)

Publication Number Publication Date
WO2014006741A1 true WO2014006741A1 (ja) 2014-01-09

Family

ID=49881530

Family Applications (1)

Application Number Title Priority Date Filing Date
PCT/JP2012/067318 Ceased WO2014006741A1 (ja) 2012-07-06 2012-07-06 塩排水の処理方法及び装置

Country Status (3)

Country Link
JP (1) JP5865495B2 (ja)
AU (1) AU2012384397B2 (ja)
WO (1) WO2014006741A1 (ja)

Cited By (16)

* Cited by examiner, † Cited by third party
Publication number Priority date Publication date Assignee Title
JPWO2014006741A1 (ja) * 2012-07-06 2016-06-02 株式会社日立製作所 塩排水の処理方法及び装置
WO2016201170A1 (en) * 2015-06-10 2016-12-15 Energy Water Solutions, LLC Containerized system and method for spray evaporation of water
US9664140B2 (en) 2015-09-23 2017-05-30 Pasteurization Technology Group Inc. Combined heat and power system with electrical and thermal energy storage
WO2019108638A1 (en) 2017-11-28 2019-06-06 Csub Auxiliary For Sponsored Programs Administration Apparatus and process for removal of carbon dioxide from a gas flow and treatment of brine/waste water from oil fields
CN111153539A (zh) * 2019-04-29 2020-05-15 内蒙古晶泰环境科技有限责任公司 一种含有机物的高盐废水的分盐结晶系统和工艺
CN111636073A (zh) * 2020-06-24 2020-09-08 中国电力工程顾问集团华北电力设计院有限公司 一种含盐废水回收再利用装置及工艺
US10898826B2 (en) 2015-06-10 2021-01-26 Energy Water Solutions, LLC Compact containerized system and method for spray evaporation of water
KR20210010937A (ko) * 2019-03-25 2021-01-28 고려대학교 산학협력단 수소 생산가능한 담수시스템
CN113562918A (zh) * 2021-08-09 2021-10-29 天俱时工程科技集团有限公司 含锰的高浓度有机废水的处理方法
WO2022071153A1 (ja) * 2020-09-30 2022-04-07 日東電工株式会社 含油排水の処理方法
CN114702187A (zh) * 2022-04-25 2022-07-05 倍杰特集团股份有限公司 一种气化废水结晶盐的生产装置及方法
EP3848331A4 (en) * 2019-03-25 2022-07-20 Korea University Research and Business Foundation DESALINATION SYSTEM WITH HYDROGEN PRODUCTION CAPABILITIES
WO2023003293A3 (ko) * 2021-07-22 2023-10-12 송철민 태양에너지를 이용한 그린수소 생산 및 해수 담수화 시스템
US11998860B2 (en) 2015-06-10 2024-06-04 Energy Water Solutions, LLC Geothermal heat retainment system and method for direct use in spray evaporation of water
CN118846787A (zh) * 2024-08-14 2024-10-29 北京国成环境技术有限公司 一种垃圾焚烧炉精准喷氨高效脱硝系统
US12337259B2 (en) 2015-06-10 2025-06-24 Energy Water Solutions, LLC Compact containerized system and method for spray evaporation of water

Families Citing this family (3)

* Cited by examiner, † Cited by third party
Publication number Priority date Publication date Assignee Title
CN108854495A (zh) * 2018-07-19 2018-11-23 华电电力科学研究院有限公司 一种燃气分布式能源站多种污染物脱除的系统及其工作方法
EP4491575A1 (en) * 2023-07-12 2025-01-15 Omar Chaalal Consulting LTD Method and system for producing anhydrous ammonia
US20250162891A1 (en) * 2023-11-21 2025-05-22 Saudi Arabian Oil Company A system for utilizing oil and gas field produced water and captured carbon dioxide to produce high-value products

Citations (8)

* Cited by examiner, † Cited by third party
Publication number Priority date Publication date Assignee Title
JPS5123499A (ja) * 1974-05-22 1976-02-25 Rhone Poulenc Ind
JPS5421997A (en) * 1977-07-19 1979-02-19 Diamond Shamrock Corp Method of making alkali matal carbonates
JPH06263433A (ja) * 1993-03-13 1994-09-20 Toda Kogyo Corp 炭酸ナトリウム水溶液の製造法
JP2008514406A (ja) * 2004-09-23 2008-05-08 ジョー デイヴィッド ジョーンズ 炭酸塩および/または炭酸水素塩鉱物の同時生成による廃棄物流からの二酸化炭素の除去
JP2008532904A (ja) * 2005-03-08 2008-08-21 ソルヴェイ(ソシエテ アノニム) 炭酸ナトリウム結晶を得るための方法
JP2008223115A (ja) * 2007-03-15 2008-09-25 Asahi Kasei Chemicals Corp 塩水の処理方法
JP2008538738A (ja) * 2005-03-08 2008-11-06 ソルヴェイ(ソシエテ アノニム) 塩素誘導体及び炭酸ナトリウムの結晶を共に得るための方法
JP2009097507A (ja) * 2007-09-28 2009-05-07 Central Res Inst Of Electric Power Ind 炭酸アルカリ併産タービン設備及び炭酸アルカリ併産発電設備

Family Cites Families (8)

* Cited by examiner, † Cited by third party
Publication number Priority date Publication date Assignee Title
US2385903A (en) * 1942-07-01 1945-10-02 Texas Co Water treatment
CN101391846A (zh) * 2008-10-31 2009-03-25 华南理工大学 一种将油田产出水处理成配聚水的电化学方法
JP2013071057A (ja) * 2011-09-28 2013-04-22 Toshiba Corp 水処理装置
JP2013184124A (ja) * 2012-03-08 2013-09-19 Toshiba Corp 水処理装置、及び水処理装置
WO2014006742A1 (ja) * 2012-07-06 2014-01-09 株式会社日立製作所 塩排水の処理装置及びその処理方法
JP2014014743A (ja) * 2012-07-06 2014-01-30 Hitachi Ltd 塩排水の処理方法及びその処理装置
JP5865495B2 (ja) * 2012-07-06 2016-02-17 株式会社日立製作所 塩排水の処理方法及び装置
JP2014015639A (ja) * 2012-07-06 2014-01-30 Hitachi Ltd 塩排水の処理方法及び装置

Patent Citations (8)

* Cited by examiner, † Cited by third party
Publication number Priority date Publication date Assignee Title
JPS5123499A (ja) * 1974-05-22 1976-02-25 Rhone Poulenc Ind
JPS5421997A (en) * 1977-07-19 1979-02-19 Diamond Shamrock Corp Method of making alkali matal carbonates
JPH06263433A (ja) * 1993-03-13 1994-09-20 Toda Kogyo Corp 炭酸ナトリウム水溶液の製造法
JP2008514406A (ja) * 2004-09-23 2008-05-08 ジョー デイヴィッド ジョーンズ 炭酸塩および/または炭酸水素塩鉱物の同時生成による廃棄物流からの二酸化炭素の除去
JP2008532904A (ja) * 2005-03-08 2008-08-21 ソルヴェイ(ソシエテ アノニム) 炭酸ナトリウム結晶を得るための方法
JP2008538738A (ja) * 2005-03-08 2008-11-06 ソルヴェイ(ソシエテ アノニム) 塩素誘導体及び炭酸ナトリウムの結晶を共に得るための方法
JP2008223115A (ja) * 2007-03-15 2008-09-25 Asahi Kasei Chemicals Corp 塩水の処理方法
JP2009097507A (ja) * 2007-09-28 2009-05-07 Central Res Inst Of Electric Power Ind 炭酸アルカリ併産タービン設備及び炭酸アルカリ併産発電設備

Cited By (23)

* Cited by examiner, † Cited by third party
Publication number Priority date Publication date Assignee Title
JPWO2014006741A1 (ja) * 2012-07-06 2016-06-02 株式会社日立製作所 塩排水の処理方法及び装置
US10898826B2 (en) 2015-06-10 2021-01-26 Energy Water Solutions, LLC Compact containerized system and method for spray evaporation of water
WO2016201170A1 (en) * 2015-06-10 2016-12-15 Energy Water Solutions, LLC Containerized system and method for spray evaporation of water
US11998859B2 (en) 2015-06-10 2024-06-04 Energy Water Solutions, LLC Compact containerized system and method for spray evaporation of water
US11998860B2 (en) 2015-06-10 2024-06-04 Energy Water Solutions, LLC Geothermal heat retainment system and method for direct use in spray evaporation of water
US12337259B2 (en) 2015-06-10 2025-06-24 Energy Water Solutions, LLC Compact containerized system and method for spray evaporation of water
US9664140B2 (en) 2015-09-23 2017-05-30 Pasteurization Technology Group Inc. Combined heat and power system with electrical and thermal energy storage
CN111656113A (zh) * 2017-11-28 2020-09-11 加州州立大学贝克斯菲尔德分校赞助项目管理辅助委员会 用于从气流中去除二氧化碳和处理油田的盐水/废水的设备和工艺
EP3717849A4 (en) * 2017-11-28 2021-04-28 CSUB Auxiliary for Sponsored Programs Administration DEVICE AND METHOD FOR THE REMOVAL OF CARBON DIOXIDE FROM A GAS STREAM AND FOR THE TREATMENT OF BRINE / WASTE WATER FROM OIL FIELDS
WO2019108638A1 (en) 2017-11-28 2019-06-06 Csub Auxiliary For Sponsored Programs Administration Apparatus and process for removal of carbon dioxide from a gas flow and treatment of brine/waste water from oil fields
US11452949B2 (en) 2017-11-28 2022-09-27 Csub Auxiliary For Sponsored Programs Administration Apparatus and process for removal of carbon dioxide from a gas flow and treatment of brine/waste water from oil fields
KR20210010937A (ko) * 2019-03-25 2021-01-28 고려대학교 산학협력단 수소 생산가능한 담수시스템
EP3848331A4 (en) * 2019-03-25 2022-07-20 Korea University Research and Business Foundation DESALINATION SYSTEM WITH HYDROGEN PRODUCTION CAPABILITIES
KR102328974B1 (ko) * 2019-03-25 2021-11-19 고려대학교 산학협력단 수소 생산가능한 담수시스템
CN111153539A (zh) * 2019-04-29 2020-05-15 内蒙古晶泰环境科技有限责任公司 一种含有机物的高盐废水的分盐结晶系统和工艺
CN111636073A (zh) * 2020-06-24 2020-09-08 中国电力工程顾问集团华北电力设计院有限公司 一种含盐废水回收再利用装置及工艺
JP2022057396A (ja) * 2020-09-30 2022-04-11 日東電工株式会社 含油排水の処理方法
WO2022071153A1 (ja) * 2020-09-30 2022-04-07 日東電工株式会社 含油排水の処理方法
WO2023003293A3 (ko) * 2021-07-22 2023-10-12 송철민 태양에너지를 이용한 그린수소 생산 및 해수 담수화 시스템
CN113562918B (zh) * 2021-08-09 2023-04-18 天俱时工程科技集团有限公司 含锰的高浓度有机废水的处理方法
CN113562918A (zh) * 2021-08-09 2021-10-29 天俱时工程科技集团有限公司 含锰的高浓度有机废水的处理方法
CN114702187A (zh) * 2022-04-25 2022-07-05 倍杰特集团股份有限公司 一种气化废水结晶盐的生产装置及方法
CN118846787A (zh) * 2024-08-14 2024-10-29 北京国成环境技术有限公司 一种垃圾焚烧炉精准喷氨高效脱硝系统

Also Published As

Publication number Publication date
AU2012384397B2 (en) 2016-08-18
JPWO2014006741A1 (ja) 2016-06-02
AU2012384397A1 (en) 2015-01-29
JP5865495B2 (ja) 2016-02-17

Similar Documents

Publication Publication Date Title
JP5865495B2 (ja) 塩排水の処理方法及び装置
JP7083875B2 (ja) 鹹水からの水酸化リチウム一水和物の製造方法
WO2014007033A1 (ja) 塩排水の処理方法及びその処理装置
WO2014007032A1 (ja) 塩排水の処理方法及び装置
US4083781A (en) Desalination process system and by-product recovery
US9493881B2 (en) Sulfate-based electrolysis processing with flexible feed control, and use to capture carbon dioxide
US4141825A (en) Desalination process system and by-product recovery
JP2024545883A (ja) 直接空気二酸化炭素捕捉のためのシステムおよび方法
RU2010115481A (ru) Удаление диоксида углерода из потоков отходящего газа посредством совместного образования карбонатных и/или бикарбонатных минералов
EP3848331B1 (en) Desalination method capable of producing hydrogen
CA2581157A1 (en) Removing carbon dioxide from waste streams through co-generation of carbonate and/or bicarbonate minerals
EA027954B1 (ru) Способ и устройство для генерации или восстановления соляной кислоты из растворов солей металлов
US8178059B2 (en) Systems and methods for supplying chlorine to and recovering chlorine from a polysilicon plant
WO2013023249A1 (en) Process and system for producing sodium chloride brine
US20240198288A1 (en) Sustainable desalination systems and methods using recycled brine streams
EP3895785A1 (en) Unit for desalination and greenhouse gas sequestration
BR122023000392B1 (pt) Método para produção de sulfato de potássio
CN216878626U (zh) 一种尾气处理系统
WO2014006742A1 (ja) 塩排水の処理装置及びその処理方法
KR20210010937A (ko) 수소 생산가능한 담수시스템
AU2005100007A4 (en) Process for conversion of high pressure sea water reverse osmosis concentrate discharge (HPSWRO) from sea water desalination plants into Magnesium Chloride (for recovery of Magnesium metal by electrolysis) and sodium Chloride and Hydrogen with cogeneration of Electricity and heat by PEM (proton exchange membrane) Fuel cell
TW201618848A (zh) 二氧化碳移除方法及系統中之水回收
CA2562842C (en) System for recovering gas produced during electrodialysis
US7909975B2 (en) System for recovering gas produced during electrodialysis
CN121127441A (zh) 用于生产碳酸铵和碳酸钠的方法

Legal Events

Date Code Title Description
121 Ep: the epo has been informed by wipo that ep was designated in this application

Ref document number: 12880543

Country of ref document: EP

Kind code of ref document: A1

ENP Entry into the national phase

Ref document number: 2014523515

Country of ref document: JP

Kind code of ref document: A

NENP Non-entry into the national phase

Ref country code: DE

ENP Entry into the national phase

Ref document number: 2012384397

Country of ref document: AU

Date of ref document: 20120706

Kind code of ref document: A

122 Ep: pct application non-entry in european phase

Ref document number: 12880543

Country of ref document: EP

Kind code of ref document: A1