JP2012209022A - 真空ギャップ付アレスタ - Google Patents

真空ギャップ付アレスタ Download PDF

Info

Publication number
JP2012209022A
JP2012209022A JP2011071594A JP2011071594A JP2012209022A JP 2012209022 A JP2012209022 A JP 2012209022A JP 2011071594 A JP2011071594 A JP 2011071594A JP 2011071594 A JP2011071594 A JP 2011071594A JP 2012209022 A JP2012209022 A JP 2012209022A
Authority
JP
Japan
Prior art keywords
gap
arrester
vacuum
surge
surge absorbing
Prior art date
Legal status (The legal status is an assumption and is not a legal conclusion. Google has not performed a legal analysis and makes no representation as to the accuracy of the status listed.)
Withdrawn
Application number
JP2011071594A
Other languages
English (en)
Inventor
Tomoyuki Hikosaka
知行 彦坂
Masatoshi Nakajima
昌俊 中島
Current Assignee (The listed assignees may be inaccurate. Google has not performed a legal analysis and makes no representation or warranty as to the accuracy of the list.)
Fuji Electric Co Ltd
Original Assignee
Fuji Electric Co Ltd
Priority date (The priority date is an assumption and is not a legal conclusion. Google has not performed a legal analysis and makes no representation as to the accuracy of the date listed.)
Filing date
Publication date
Application filed by Fuji Electric Co Ltd filed Critical Fuji Electric Co Ltd
Priority to JP2011071594A priority Critical patent/JP2012209022A/ja
Publication of JP2012209022A publication Critical patent/JP2012209022A/ja
Withdrawn legal-status Critical Current

Links

Images

Landscapes

  • Emergency Protection Circuit Devices (AREA)

Description

本発明は真空ギャップ付アレスタに係り、特にサージ吸収手段として用いられる真空ギャップ付アレスタに関する。
回路のサージ吸収のために用いられるアレスタには、ギャップ付アレスタとギャップレスアレスタとがある。ギャップ付アレスタは、例えば特許文献1に記載された送電線用避雷装置が知られており、またギャップレスアレスタは、例えば特許文献2に記載されたサージアブソーバが知られている。
上記した特許文献1の送電線用避雷装置は、鉄塔に絶縁碍子を介して電力線を支持させると共に、絶縁碍子と並列に避雷要素部と直列ギャップの直列接続体を接続して使用するものである。この直列ギャップは、絶縁材製容器の内部に真空又は絶縁ガスを封入し、両端に一対の電極を設けたものである。
また、特許文献2のサージアブソーバは、交流や直流が印加される回路に使用するものである。この構造は、両端に一対の端子電極を有し、これら端子電極間にギャップが形成されたギャップ形のサージ吸収素子と、両端に一対の外部電極を有するバリスタの双方を、上下に重ねて絶縁性管体内に収容しており、絶縁性管体は両端をそれぞれ封止電極で封止し、内部に不活性ガスを満たしている。
ところで、電力系統におけるサージ吸収手段に望まれる主要な要件には、急峻なサージに対して動作遅れが少ないこと、制限電圧が低いこと、動作開始電圧が一定であることが挙げられる。実際の電力系統では、常時漏れ電流の発生を嫌ってギャップ付アレスタが用いられることが多いが、ギャップレスアレスタと比べると、時間応答特性が悪く、複数個のアレスタを並列に設置した場合には、各アレスタが同時に動作する並列動作もあまり期待できずにいる。
ギャップ付アレスタとギャップレスアレスタの双方の特性を比較してみると、次のような特徴がある。即ち、ギャップ付アレスタの放電特性は、急峻なサージに対して放電の時間遅れが生じるため、放電開始電圧の時間特性から絶縁協調を考慮する必要がある。これに対して、ギャップレスアレスタでは、急峻なサージに対しても動作遅れがあまりない。また、ギャップ付アレスタは、ギャップレスアレスタよりもサージ吸収素子の個数を少なくできるため制限電圧は低いが、ギャップレスアレスタではギャップ付アレスタよりもサージ吸収素子の個数が多いため、制限電圧が高くなる。
更に、ギャップ付アレスタは複数個を並列接続して使用する場合、それぞれのギャップの放電開始電圧を揃えることが困難なために、各アレスタが並列に動作せず、最初に動作したアレスタにサージ電流が集中してしまうことがある。これに対して、ギャップレスアレスタの複数個を並列接続する構造では、サージ吸収素子の組み合せを勘案してアレスタの動作開始電圧をそろえることで、並列動作が期待できる。
一般的に、図7に示す如く雷サージの波頭長は、気中沿面放電のV−t特性(一点鎖線)、気中ギャップ放電のV−t特性(二点鎖線)、真空中沿面放電のV−t特性(実線)及び真空中ギャップ放電のV−t特性(破線)のように、それぞれ1μs前後から10μs程度までの領域でばらつくことが知られている。
アレスタは、急峻な雷サージに対しては図7に示すV−t特性に基づき絶縁協調を考慮する必要があり、V−t特性がなるべく平坦であることが望まれている。また、図7に示すように雷サージの波頭長1μs前後の時間領域において、気中ギャップや気中沿面ギャップよりも、真空中ギャップ或いは真空中沿面のV−t特性は平坦であり、サージ吸収素子との組み合わせる上では好ましいが、この反面真空中での放電に特有のコンディショニング効果の問題がある。なお、コンディショニング効果は、電極部の微小な凹凸や真空容器壁に吸着された分子等の影響により、放電を繰り返すほど絶縁破壊電圧が上昇していき、数百回程度の放電を経た後はある絶縁破壊電圧値で収斂するという現象である。
特開平7−57576号公報 特許公報第2513105号
上記特許文献1の直列ギャップ付の送電線用避雷装置は、コンディショニング効果を解消するために、直列ギャップは内部に真空又は絶縁ガスを封入する絶縁材製容器内に一対の電極を配置した、所謂ロゴウスキー電極を採用している。しかし、この送電線用避雷装置の構成でも、絶縁破壊電圧を安定化するために必要な数百回のコンディショニング放電の回数が、数十回程度に低減される効果があると予想されるが、電力系統に使用するサージ吸収手段の要件の1つである放電遅れ時間の問題が解消されない恐れがある。
また、上記特許文献2のサージアブソーバでは、絶縁管体内に不活性ガスを満たすことで図7のV−t特性を平坦にしようとしている。このサージアブソーバを電力系統に適用するためは、沿面の耐圧を少なくともkV以上確保できるだけの大きさにする必要がある。しかし、サージアブソーバを仮に巨大なものにして沿面耐圧を確保できるようにすると、漏れ電流が発生し、これに伴って劣化が進展する問題が生じてくる。
通常、電力系統ではギャップ付アレスタの複数個を並列接続して使用するが、直撃雷を受けたときは各ギャップ付アレスタへサージ電流の分流効果が働かず、一番初めに動作した特定のギャップ付アレスタの1つだけが、エネルギー耐量を超えるサージを受けて破損する。この結果、電力系統に使用した並列接続構成のギャップ付アレスタ全体が使用不能になってしまう問題があった。
更にまた、構造の異なる各種の型式のガス絶縁開閉装置でもサージ吸収手段を設けているが、装置に内蔵させるサージ吸収手段は、より小形軽量化して全体の構成の小型化を損なわないようにすることが要求されている。
本発明の目的は、放電遅れ時間の低減と放電開始電圧の安定化が図れる真空ギャップ付アレスタを提供することにある。
また、本発明の他の目的は、ガス絶縁開閉装置に使用可能な小型で軽量化できる真空ギャップ付アレスタを提供することにある。
本発明の真空ギャップ付アレスタは、絶縁材製容器の上端面に高圧端子を設けかつ下端面に接地端子を設けて密封し、前記絶縁材製容器の内部に複数個のサージ吸収素子を積層して収納し、前記高圧端子と積層した前記サージ吸収素子間に予備放電ギャップと沿面放電ギャップを順に直列に組み合わせて配設し、前記絶縁材製容器の内部を真空雰囲気に維持して構成したことを特徴としている。
好ましくは、前記各サージ吸収素子は、前記高圧端子側の平坦面の一部と側面の一部に絶縁皮膜を施したことを特徴としており、また更に好ましくは、前記絶縁材製容器を貫通させて前記モニタリング端子を設け、前記モニタリング端子は前記高圧端子側の前記サージ吸収素子の平面と接続したことを特徴としている。
また、本発明の真空ギャップ付アレスタは、金属製容器の上端面に高圧端子を設けると共に下端面に接地端子を設けて密封し、前記金属製容器の内部に絶縁筒を用いて前記高圧端子側の平坦面の一部と側面の一部に絶縁皮膜を施した複数個のサージ吸収素子を積層して収納し、前記高圧端子と積層した前記サージ吸収素子間に予備放電ギャップと沿面放電ギャップを順に直列に組み合わせて配設し、前記金属製容器は内部を真空雰囲気に維持して構成したことを特徴としている。
本発明のように真空ギャップ付アレスタを構成すれば、真空雰囲気中の高圧端子と積層したサージ吸収素子間に、予備放電ギャップと沿面放電ギャップを順に直列に組み合わせて配設しているから、放電遅れ時間の低減と放電開始電圧の安定化が図れる効果がある。また、真空ギャップ付アレスタに過大なサージが侵入し、仮にサージ吸収素子が破壊した場合であっても、真空ギャップにより続流が遮断されるため短絡や地絡事故にはつながらない利点がある。
しかも、真空ギャップ付アレスタを並列に接続して使用する電力系統の場合は、並列に動作させることが可能になるからサージ電流の分流効果が期待でき、直撃雷を受けた場合にアレスタが破損する割合を抑えることができる。
また、本発明のように真空ギャップ付アレスタを構成すれば、サージ吸収素子の沿面耐圧強度を向上させて小型で軽量化できるため、ガス絶縁開閉装置に容易に内蔵させて使用することができる、装置全体の縮小化に効果がある。
(a)は本発明の一実施例である真空ギャップ付アレスタを示す概略縦断面図、(b)は(a)のA−A線断面図である。 図1の等価回路図である。 (a)及び(b)は沿面放電電極の放電遅れ時間を低減する概念図である。 (a)は本発明の真空ギャップ付アレスタに用いるサージ吸収素子の斜視図、(b)は(a)のB部の縦断面図である。 本発明の他の実施例である真空ギャップ付アレスタを示す概略縦断面図である。 本発明の別の実施例である真空ギャップ付アレスタを示す概略縦断面図である。 気中ギャップ、気中沿面ギャップ、真空中ギャップ及び真空中沿面ギャップにおけるV−t特性例を示すグラフである。
本発明の真空ギャップ付アレスタは、上端面に高圧端子を設けると共に下端面に接地端子を設けて封鎖し、内部を真空雰囲気に維持する絶縁材製容器を用いている。この絶縁材製容器の内部に複数個のサージ吸収素子を積層して収納し、しかも高圧端子とサージ吸収素子間に、予備放電ギャップと沿面放電ギャップを順に組み合わせて配設している。以下、本発明の真空ギャップ付アレスタの各実施例を、図1から図6を用いて順に説明する。
本発明の真空ギャップ付アレスタは、図1(a)、(b)に示す例では複数の鍔部10Aを形成した絶縁材製容器10を使用している。そして、絶縁材製容器10は、この上端面に高圧端子11を固着し、またこの下端面に接地端子12を固着して設けている。
そして、例えば高圧端子11又は接地端子12等の一部を活用して開閉弁を設け、絶縁材製容器10の内部を真空雰囲気の状態維持が可能な構造にしている。絶縁材製容器10内の真空雰囲気の程度は、10−3Pa以下として所謂パッシェン曲線の左側領域になるようにする。なお、絶縁材製容器10は、内部を真空雰囲気の状態維持が容易なセラミック材製の容器や、内面をガラス又はセラミックで絶縁被覆した樹脂モールド製の容器を使用することができる。
絶縁材製容器10の内には、酸化亜鉛(ZnO)素子や線形抵抗素子の如き複数個のサージ吸収素子13を積層して収納しており、積層した各サージ吸収素子13間を面接触させるため、例えば接地端子12側に配置するばね14や絶縁スタッド等を用いた締め付け圧力を加え、押圧固定している。
絶縁材製容器10の内部の高圧端子11と積層した各サージ吸収素子13間には、それぞれセラミックス製のスペーサ17、18を介在させて2つの放電ギャップを配置、即ち高圧端子11側から順に直列に組み合わせた予備放電ギャップ15と沿面放電ギャップ16を配置し、所定の位置に固定している。
予備放電ギャップ15は、例えば高圧端子11側と接続する球電極15Aと、これに対抗配置する球電極15Bから構成しており、サージ電圧が侵入したときは放電遅れもなく最初に導通する。また、沿面放電ギャップ16は、例えば球電極15Bを連結部材19によって支持させ、しかも図1(b)に示す如く内側部分を格子形状等にして内部の真空引きを容易にした形状の円筒電極16Aと、これに対向配置するサージ吸収素子13側に配置する円筒電極16Bを絶縁材製容器10の内周面に配置して構成され、予備放電ギャップ15の導通後に特定条件下で導通する。
なお、予備放電ギャップ15を構成する電極は、図1に示すものばかりでなく棒電極対棒電極や棒電極対平板電極や球電極対平板電極等の種々の組み合せが使用でき、定常状態で放電しないが雷サージが侵入した時だけ放電を生じる構造にして用いられる。また、沿面放電ギャップ16を構成する電極も、円筒電極部分の円周上に複数個の小電極を設けてギャップを形成する構造等が使用できる。
本発明の真空ギャップ付アレスタでは、真空雰囲気中で予備放電ギャップ15と沿面放電ギャップ16を順に直列に組み合わせたものであるから、このときのV-t特性は予備放電ギャップの特性で決まり、図7に示す真空ギャップのものと同様になって、雷サージの波頭長に相当する時間領域で平坦なV−t特性が得られる。
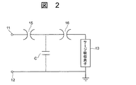
次に、図1に示す真空ギャップ付アレスタのサージ吸収手段としての動作原理を、図2の電気的等価回路を用いて説明する。まず、真空ギャップ付アレスタにサージ電圧が侵入すると、予備放電ギャップ15が放電遅れなく直ちに導通し、沿面放電ギャップ16を形成する円筒電極16A、16Bの近傍に紫外線光(UV)があたり、光電効果による初期電子が沿面ギャップ電極の近傍に供給される。なお、予備放電ギャップ15の放電により生成された電子が、真空雰囲気中に存在する沿面放電ギャップ16の放電時の初期電子として働く効果も期待できる。
侵入したサージは、図2に示す沿面放電ギャップ15の電極の対地静電容量Cを充電し、沿面ギャップの例えば約5kV/mm程度の耐圧を超えると、沿面放電ギャップ16が直ちに放電し、侵入したサージは積層した各サージ吸収素子13で消費されて熟エネルギ一に変化する。上記のように本発明の真空ギャップ付アレスタは、予備放電ギャップ15と沿面放電ギャップ16が順に動作するため、放電遅れ時間の低減と放電開始電圧の安定化が可能となる。
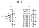
正極性サージが侵入時の放電遅れ時間の低減について、図3の概念図により説明する。予備放電ギャップ15での放電が無い場合は、図3(a)に示すように金属の円筒電極16Bとセラミックス製のスペーサ18と真空雰囲気の3接合部からの放電が始まり、スペーサ18沿面での負電子の増倍過程を経て電子なだれが対向電極側に届くまでの間は少なくとも絶縁破壊が生じない状態にある。
ところが、予備放電ギャップ15で予備放電がある場合は、紫外線光が電極16A、16Bに当たると光電効果により電子が放出される効果と、予備放電そのものの生成電子の効果で、図3(b)のように各電極16A、16B間には相当数の負電子が存在し、絶縁破壊が遅滞なくしかもコンディショニング効果に依存せず安定に起こるようになる。負極性サージの場合には、放電の発端となる上記3接合部が上側電極部になる以外は、同様の動作となる。
更に、具体的に特許文献1の真空ギャップ付避雷装置と本発明による真空ギャップ付アレスタの動作を比較して説明する。特許文献1のものでは、真空の直列ギャップ部がスイッチの役割を担っており、定常状態では開、雷サージが侵入して所定の電圧で放電する時には閉の動作が要求される。しかしながら、定常状態においては部分放電を発生させてしまうと、電極部の劣化が進んでしまうため、ある程度のギャップ長を確保せざるを得ず、逆にギャップ長を広げると放電電圧のばらつきが大きくなるために、本来なら閉動作して欲しいサージ電圧値で放電しない場合が生ずることになる。
これに対して、本発明の真空ギャップ付アレスタは、スイッチの役割を担うのはサージ吸収素子13側に配置された沿面放電ギャップ16であって、高圧端子側に配置された予備放電ギャップ15は定常状態で部分放電が発生しないだけの最低距離を確保しておくだけで十分である。この組み合わせ状態で、例えば定常状態の2倍の電圧の雷サージが侵入した場合には、予備放電ギャップ15が部分放電から全路破壊に至り、沿面放電ギャップ16に初期電子が供給されるため、サージ電圧が沿面放電ギャップ16の約5kV/mm程度の耐圧レベルを越えた段階で、確実に沿面ギャップが放電する。
本発明の高圧端子11側から予備放電ギャップ15と沿面放電ギャップ16とを順に直列に組み合わせて配設した真空ギャップ付アレスタの構成とすれば、過大なエネルギーを持つサージが侵入して仮に積層したサージ吸収素子13が破壊した場合であっても、沿面放電ギャップ16が存在するため、継続的な短絡や地絡事故にはつながらなくなる。また、本発明の構造の真空ギャップ付アレスタを並列接続して使用する場合には、サージの侵入時に並列動作が可能になるから、サージ電流を分流させることで、直撃雷を受けたときにもアレスタが破損する割合を抑制できる。しかも、真空ギャップ付アレスタは、ギャップレスアレスタに比較して静電容量が小さくなるため、半導体製造装置等の高周波回路にも適用できる。
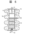
積層する各サージ吸収素子13は、絶縁材製容器10内の真空雰囲気中に配置されることから、沿面耐圧の向上により高さを縮小できる。更に望ましくは、各サージ吸収素子13は、真空状態を阻害するガスを発生させない対策を施した構造にする。例えば、図4(a)、(b)に示すようにサージ吸収素子13は、電極20を設ける高圧端子側の平坦面の一部及び側面の一部にガラス又はセラミック等で絶縁皮膜21を施し、ガスを発生し難くして使用する。
このように各サージ吸収素子13に絶縁皮膜21を施すと、絶縁材製容器10内の真空状態を長期間の維持することができるし、絶縁皮膜21でサージ吸収素子の沿面耐圧を高めて寸法を縮小することもできるから、複数個のサージ吸収素子を用いた機器全体の高さを低減することができる。
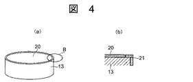
次に、本発明の別の実施例について、図1に示す部分に同一符号を付した図5を用いて説明する。この真空ギャップ付アレスタは、絶縁材製容器10を貫通するモニタリング端子22を設けたもので、他の部分は図1と同構造であるので説明を省略する。モニタリング端子22は、導電板にて形成して沿面放電ギャップ16に接する最上段のサージ吸収素子13の平面、即ちサージ吸収素子13の平面に形成するアルミニウム等の電極20と接続している。
このように、モニタリング端子22を設けて真空ギャップ付アレスタを構成すると、上記した実施例と同様な効果を達成できる上、仮に直撃雷や何らかの外乱を受けた際、高圧端子11とモニタリング端子22間の絶縁抵抗を測定すれば、容易に真空ギャップの健全性を判定できる。また、モニタリング端子22と接地端子12の絶縁抵抗を測定すれば、酸化亜鉛素子や抵抗素子等のサージ吸収素子13の健全性を判定することができる。
更に、本発明の真空ギャップ付アレスタの別実施例について、上記の実施例と同一部分を同符号で示した図6を用いて説明する。この真空ギャップ付アレスタは、各種のガス絶縁開閉装置に内蔵させることが容易なように連結対象の金属製容器と同様な材料で作製した金属製容器30を用いたものである。この金属材製容器30も、上記と同様に上端面に高圧端子11を設け、また下端面に接地端子を設けて密封しており、内部を真空雰囲気に維持できる構造にしている。
このように金属製容器30内に各サージ吸収素子13を収納した真空ギャップ付アレスタの構造としたので、上記実施例と同様な効果を達成できる。しかも、サージ吸収素子13が六弗化硫黄(SF)ガス中では沿面耐圧強度が1kV/mm未満であるのに対して、真空雰囲気中では5kV/mm程度まで向上するため、全体を小型化できるからガス絶縁開閉装置への内蔵も容易になるし、より一層装置の縮小化が可能となる。
10…絶縁材製容器、11…高圧端子、12…接地端子、13…サージ吸収素子、15…予備放電ギャップ、16…沿面放電ギャップ、21…絶縁皮膜、22…モニタリング端子、30…金属製容器。

Claims (4)

  1. 絶縁材製容器の上端面に高圧端子を設けかつ下端面に接地端子を設けて密封し、前記絶縁材製容器の内部に複数個のサージ吸収素子を積層して収納し、前記高圧端子と積層した前記サージ吸収素子間に予備放電ギャップと沿面放電ギャップを順に直列に組み合わせて配設し、前記絶縁材製容器の内部を真空雰囲気に維持して構成したことを特徴とする真空ギャップ付アレスタ。
  2. 請求項1において、前記各サージ吸収素子は、前記高圧端子側の平坦面の一部と側面の一部に絶縁皮膜を施したことを特徴とする真空ギャップ付アレスタ。
  3. 請求項1又は2において、前記絶縁材製容器を貫通させて前記モニタリング端子を設け、前記モニタリング端子は前記高圧端子側の前記サージ吸収素子の平面と接続したことを特徴とする真空ギャップ付アレスタ。
  4. 金属製容器の上端面に高圧端子を設けると共に下端面に接地端子を設けて密封し、前記金属製容器の内部に絶縁筒を用いて前記高圧端子側の平坦面の一部と側面の一部に絶縁皮膜を施した複数個のサージ吸収素子を積層して収納し、前記高圧端子と積層した前記サージ吸収素子間に予備放電ギャップと沿面放電ギャップを順に直列に組み合わせて配設し、前記金属製容器は内部を真空雰囲気に維持して構成したことを特徴とする真空ギャップ付アレスタ。
JP2011071594A 2011-03-29 2011-03-29 真空ギャップ付アレスタ Withdrawn JP2012209022A (ja)

Priority Applications (1)

Application Number Priority Date Filing Date Title
JP2011071594A JP2012209022A (ja) 2011-03-29 2011-03-29 真空ギャップ付アレスタ

Applications Claiming Priority (1)

Application Number Priority Date Filing Date Title
JP2011071594A JP2012209022A (ja) 2011-03-29 2011-03-29 真空ギャップ付アレスタ

Publications (1)

Publication Number Publication Date
JP2012209022A true JP2012209022A (ja) 2012-10-25

Family

ID=47188605

Family Applications (1)

Application Number Title Priority Date Filing Date
JP2011071594A Withdrawn JP2012209022A (ja) 2011-03-29 2011-03-29 真空ギャップ付アレスタ

Country Status (1)

Country Link
JP (1) JP2012209022A (ja)

Cited By (2)

* Cited by examiner, † Cited by third party
Publication number Priority date Publication date Assignee Title
CN107481821A (zh) * 2017-07-21 2017-12-15 国网湖南省电力公司 一种防雷绝缘子
CN111426726A (zh) * 2020-04-08 2020-07-17 国网湖南省电力有限公司 含氧化锌设备的防爆测试方法及装置、设计方法及装置

Cited By (4)

* Cited by examiner, † Cited by third party
Publication number Priority date Publication date Assignee Title
CN107481821A (zh) * 2017-07-21 2017-12-15 国网湖南省电力公司 一种防雷绝缘子
CN107481821B (zh) * 2017-07-21 2023-10-17 国网湖南省电力公司 一种防雷绝缘子
CN111426726A (zh) * 2020-04-08 2020-07-17 国网湖南省电力有限公司 含氧化锌设备的防爆测试方法及装置、设计方法及装置
CN111426726B (zh) * 2020-04-08 2022-08-19 国网湖南省电力有限公司 含氧化锌设备的防爆测试方法及装置、设计方法及装置

Similar Documents

Publication Publication Date Title
CN102986107B (zh) 浪涌保护装置
KR101291908B1 (ko) 고전압 절연체 및 이러한 절연체를 이용한 고전압 전력 선로
US8861144B2 (en) Triggered arc flash arrester and switchgear system including the same
WO2010100818A1 (ja) 密閉型絶縁装置
US20100284118A1 (en) Lightning Arrester
CN102930943A (zh) 一种纯空气串联间隙型交流特高压线路避雷器
CN112467706A (zh) 一种可控避雷器用立式晶闸管开关
JP5117987B2 (ja) ガス絶縁開閉装置
US3538382A (en) Triggered vacuum gap overvoltage protective device
CN108565084B (zh) 一种新型串联间隙复合绝缘金属氧化物避雷器
CN102110562A (zh) 高压放电管
JP2012209022A (ja) 真空ギャップ付アレスタ
WO2016072161A1 (ja) 真空遮断器および直流遮断器
US1923727A (en) Protection of distribution transformers against lightning
CN111133645A (zh) 具有气体绝缘的开关设备的装置
CN201845648U (zh) 一次消谐器
CN105305398A (zh) 一种超高压gis快速暂态过电压抑制系统
Podporkin et al. Lightning protection of overhead lines rated at 3–35 kV and above with the help of multi-chamber arresters and insulator-arresters
JP2013247160A (ja) 避雷器
US11757279B2 (en) Surge arrester for fire mitigation
CN105790075A (zh) 一种基于空心阴极效应的真空防雷间隙装置
CN1110824C (zh) 一种内间隙非线性金属氧化物避雷器
JPH077613B2 (ja) 懸垂型避雷碍子
CN1165918C (zh) 箱式电涌放电器
CN119678232A (zh) 高压设备中的涂覆有源部件以及用于提高介电强度的方法

Legal Events

Date Code Title Description
A300 Withdrawal of application because of no request for examination

Free format text: JAPANESE INTERMEDIATE CODE: A300

Effective date: 20140603