JP2009085523A - Burner - Google Patents

Burner Download PDF

Info

Publication number
JP2009085523A
JP2009085523A JP2007256992A JP2007256992A JP2009085523A JP 2009085523 A JP2009085523 A JP 2009085523A JP 2007256992 A JP2007256992 A JP 2007256992A JP 2007256992 A JP2007256992 A JP 2007256992A JP 2009085523 A JP2009085523 A JP 2009085523A
Authority
JP
Japan
Prior art keywords
combustion
burner
fuel
chamber
air
Prior art date
Legal status (The legal status is an assumption and is not a legal conclusion. Google has not performed a legal analysis and makes no representation as to the accuracy of the status listed.)
Granted
Application number
JP2007256992A
Other languages
Japanese (ja)
Other versions
JP5091612B2 (en
Inventor
Yoshikazu Kobayashi
由和 小林
Current Assignee (The listed assignees may be inaccurate. Google has not performed a legal analysis and makes no representation or warranty as to the accuracy of the list.)
Miike Inc
Original Assignee
Miike Inc
Priority date (The priority date is an assumption and is not a legal conclusion. Google has not performed a legal analysis and makes no representation as to the accuracy of the date listed.)
Filing date
Publication date
Application filed by Miike Inc filed Critical Miike Inc
Priority to JP2007256992A priority Critical patent/JP5091612B2/en
Publication of JP2009085523A publication Critical patent/JP2009085523A/en
Application granted granted Critical
Publication of JP5091612B2 publication Critical patent/JP5091612B2/en
Active legal-status Critical Current
Anticipated expiration legal-status Critical

Links

Images

Classifications

    • YGENERAL TAGGING OF NEW TECHNOLOGICAL DEVELOPMENTS; GENERAL TAGGING OF CROSS-SECTIONAL TECHNOLOGIES SPANNING OVER SEVERAL SECTIONS OF THE IPC; TECHNICAL SUBJECTS COVERED BY FORMER USPC CROSS-REFERENCE ART COLLECTIONS [XRACs] AND DIGESTS
    • Y02TECHNOLOGIES OR APPLICATIONS FOR MITIGATION OR ADAPTATION AGAINST CLIMATE CHANGE
    • Y02EREDUCTION OF GREENHOUSE GAS [GHG] EMISSIONS, RELATED TO ENERGY GENERATION, TRANSMISSION OR DISTRIBUTION
    • Y02E20/00Combustion technologies with mitigation potential
    • Y02E20/34Indirect CO2mitigation, i.e. by acting on non CO2directly related matters of the process, e.g. pre-heating or heat recovery

Landscapes

  • Air Supply (AREA)
  • Solid-Fuel Combustion (AREA)
  • Incineration Of Waste (AREA)

Abstract

<P>PROBLEM TO BE SOLVED: To provide a burner capable of completely burning a fuel even if it is vegetative regenerated fuel. <P>SOLUTION: This burner 1 comprises a fuel feeder 2, a lower preheater 3 for forming a primary combustion air swirl flow, a primary combustion part 4 for performing primary combustion, a secondary combustion part 5 for performing secondary combustion, and an exhaust cylinder 6. The primary and secondary combustion parts 4, 5 comprise cylindrical first and second combustion chambers 47, 57 and cylindrical annular first and second preheating chambers 46, 56, respectively. The upper parts of the secondary combustion chambers and the second preheating chambers communicate with each other through first and second communication parts, respectively. First and second cylindrical projections 49, 59 project downward from first and second partition plates 44, 45 which partition the upper side surfaces of the second communication parts 48, 58. The primary and secondary combustion airs spirally flowing through the first and second preheating chambers 46, 56 are divided into downward swirl flows F12, F22 flowing toward the lower parts of the first and second combustion chambers 47, 57 and upward swirl flows F13, F23 flowing upward of the first and second combustion chambers 47, 57 by the first and second cylindrical projections 49, 59. <P>COPYRIGHT: (C)2009,JPO&INPIT

Description

本発明は、例えばボイラ等の熱源に用いられるバーナに関し、特に、木質ペレット等の植物性再生燃料を完全燃焼させることが可能なバーナに関する。   The present invention relates to a burner used for a heat source such as a boiler, and more particularly to a burner capable of completely burning plant regenerated fuel such as wood pellets.

従来、廃木材や間伐材等を再生してなる木質ペレットを燃料とするバーナとしては、矩形状の燃焼室内に、燃焼空気を供給する送気管が接続されたバーナケースと、このバーナケース内に配置されて点火ヒータが装着されたバーナ本体と、このバーナ本体に設けられて壁面に炎孔が多数形成されたホッパとを備えたものがある(例えば、特許文献1参照)。バーナケース内には、送気管から供給された燃焼空気をバーナ本体内に導く空気通路が形成されている。バーナ本体の底部には、灰を排出するための複数の灰処理用歯車が回転可能に設置されている。バーナ本体の上方には、木質ペレットを排出してバーナ本体に供給するための排出筒が配置されている。このバーナは、燃焼室の上方に高温の燃焼ガスと外部空気との熱交換を行う空気熱交換器を配置しており、熱交換により得た温風を外部に供給する温風装置を構成している。   Conventionally, as a burner that uses wood pellets made from recycled wood, thinned wood, etc. as fuel, a burner case connected to a rectangular combustion chamber with an air pipe for supplying combustion air, and a burner case There is a burner body that is disposed and mounted with an ignition heater, and a hopper that is provided in the burner body and has many flame holes formed on a wall surface (see, for example, Patent Document 1). An air passage is formed in the burner case to guide the combustion air supplied from the air supply pipe into the burner body. A plurality of ash processing gears for discharging ash are rotatably installed at the bottom of the burner body. A discharge cylinder for discharging the wood pellets and supplying them to the burner body is arranged above the burner body. This burner has an air heat exchanger that exchanges heat between high-temperature combustion gas and external air above the combustion chamber, and constitutes a hot air device that supplies hot air obtained by heat exchange to the outside. ing.

上記従来のバーナは、点火ヒータでバーナケース内を予熱した後、排出筒から木質ペレットを排出してバーナ本体のホッパ内に投入し、送気管からバーナケースに燃焼空気を供給し、この燃焼空気を空気通路と炎孔とを通してホッパ内に導く。こうして、ホッパ内の木質ペレットを燃焼して燃焼ガスを生成し、燃焼ガスを燃焼室上方の空気熱交換器に送って外部空気と熱交換を行うようにしている。
特開2004−191016号公報
In the conventional burner, after preheating the inside of the burner case with an ignition heater, the wood pellets are discharged from the discharge cylinder and put into the hopper of the burner body, and the combustion air is supplied from the air supply pipe to the burner case. Is introduced into the hopper through the air passage and the flame hole. Thus, the wood pellets in the hopper are burned to generate combustion gas, and the combustion gas is sent to the air heat exchanger above the combustion chamber to exchange heat with external air.
JP 2004-191016 A

しかしながら、上記従来のバーナでは、燃焼空気を、送気管を介してバーナケースに供給するのみであり、燃焼室内の他の部分には燃焼空気を供給していない。したがって、木質ペレットはバーナケースに供給される燃焼空気のみで燃焼することとなり、燃焼空気が不足し易く、不完全燃焼が生じる問題や、燃料の炭素成分が残留して多量の灰が生じる問題がある。また、不完全燃焼により、燃焼室内や熱交換器内に付着する煤の量が増大し、バーナや空気熱交換器のメンテナンスに手間がかかる問題がある。また、燃焼ガスに含まれる煤煙の量が多いので、大型の集塵装置が必要となり、バーナを用いた熱機器の大型化とコストアップを招く問題がある。さらに、植物性の再生燃料にはリグニン等の高分子成分が含まれており、煤煙や燃焼ガスが生じやすいが、これらの対策について何ら考慮されていない。   However, in the conventional burner, combustion air is only supplied to the burner case via the air supply pipe, and combustion air is not supplied to other parts of the combustion chamber. Therefore, the wood pellets are burned only with the combustion air supplied to the burner case, and there is a problem that the combustion air tends to be insufficient, causing incomplete combustion, and the problem that a carbon component of the fuel remains and a large amount of ash is generated. is there. In addition, due to incomplete combustion, the amount of soot adhering to the combustion chamber and the heat exchanger increases, and there is a problem that it takes time to maintain the burner and the air heat exchanger. In addition, since the amount of soot contained in the combustion gas is large, a large dust collector is required, and there is a problem in that the thermal equipment using the burner is increased in size and cost. Furthermore, the plant-based renewable fuel contains polymer components such as lignin, and soot and combustion gas are likely to be generated, but these measures are not taken into consideration.

そこで、本発明の課題は、植物性再生燃料のような完全燃焼が比較的困難な燃料を、効果的に完全燃焼させることができるバーナを提供することにある。また、煤煙の発生を効果的に防止でき、したがって、メンテナンスの容易化と、熱源として利用される熱機器の小型化が可能なバーナを提供することにある。また、植物再生燃料を用いても、煤煙や燃焼ガスの発生を抑制できるバーナを提供することにある。   Therefore, an object of the present invention is to provide a burner that can effectively completely burn a fuel that is relatively difficult to burn completely, such as a vegetable regenerated fuel. Another object of the present invention is to provide a burner that can effectively prevent the generation of soot, and therefore can facilitate maintenance and reduce the size of a thermal apparatus used as a heat source. Moreover, it is providing the burner which can suppress generation | occurrence | production of soot and combustion gas even if it uses plant regeneration fuel.

上記課題を解決するため、本発明のバーナは、
円筒状の燃焼室と、この燃焼室の周りを取り囲むように形成されて燃焼空気の予熱を行う円筒環状の予熱室と、上記燃焼室の上部と予熱室の上部とを連ねる連通部とを有する燃焼部を複数段備え、
上記燃焼部の予熱室は、下部から供給された燃焼空気が上部に向かって旋回状に流れるように形成され、
上記燃焼部の連通部は、上記予熱室で予熱された燃焼空気の旋回流を、上記燃焼室の下部に向かう下降旋回流と、上記燃焼室の上方に向かう上昇旋回流とに分ける分流部を有し、
2段目以降の燃焼部の燃焼室は、前段の燃焼部の分流部によって分流された燃焼空気の上昇旋回流と、同一段の燃焼部の分流部によって分流された燃焼空気の下降旋回流とが供給されて、燃料を燃焼するように形成されていることを特徴としている。
In order to solve the above problems, the burner of the present invention
A cylindrical combustion chamber; a cylindrical annular preheating chamber that is formed so as to surround the combustion chamber and that preheats combustion air; and a communication portion that connects the upper portion of the combustion chamber and the upper portion of the preheating chamber. With multiple stages of combustion,
The preheating chamber of the combustion part is formed so that the combustion air supplied from the lower part flows in a swirling manner toward the upper part,
The communication part of the combustion part has a flow dividing part that divides the swirling flow of the combustion air preheated in the preheating chamber into a downward swirling flow toward the lower portion of the combustion chamber and an upward swirling flow toward the upper side of the combustion chamber. Have
Combustion chambers in the second and subsequent stages of combustion include an upward swirling flow of combustion air diverted by a diversion part of the preceding combustion part and a downward swirling flow of combustion air diverted by the diversion part of the combustion part of the same stage Is configured to burn the fuel.

上記構成によれば、燃焼室を有する燃焼部を複数段備え、2段目以降の燃焼室に、前段からの燃焼空気の上昇旋回流と同一段からの燃焼空気の下降旋回流とを供給するので、各段に十分な燃焼空気を供給して燃料を高度に燃焼させることができる。しかも、各段の予熱室では、燃焼室の周りに旋回流を流して燃焼空気を余熱するので、予熱室における燃焼空気の滞在時間を十分に確保して十分に予熱を行うことができる。また、予熱室及び燃焼室に旋回流を流すことにより、燃焼空気や燃焼ガスの滞留部分を削減して効率的に予熱空気及び燃焼ガスを流すことができる。したがって、バーナの燃焼効率を効果的に向上でき、燃焼室の温度を効果的に上昇させて、燃料を完全燃焼させることができる。その結果、例えば植物性再生燃料を用いた場合においても、リグニン等の高分子成分を高度に酸化させて完全燃焼させることができる。また、燃焼室及び燃焼部の設置段数を適宜設定することにより、固体及び液体のいずれの燃料にも適用可能である。   According to the above configuration, the combustion section having the combustion chamber is provided in a plurality of stages, and the upward swirling flow of the combustion air from the previous stage and the downward swirling flow of the combustion air from the same stage are supplied to the second and subsequent combustion chambers. Therefore, fuel can be burned to a high degree by supplying sufficient combustion air to each stage. Moreover, in the preheating chamber of each stage, the swirling flow is made to flow around the combustion chamber to preheat the combustion air, so that the residence time of the combustion air in the preheating chamber can be sufficiently secured and sufficient preheating can be performed. Further, by flowing a swirling flow through the preheating chamber and the combustion chamber, the staying portion of the combustion air and the combustion gas can be reduced and the preheating air and the combustion gas can be efficiently flowed. Therefore, the combustion efficiency of the burner can be effectively improved, the temperature of the combustion chamber can be effectively increased, and the fuel can be completely burned. As a result, even when a plant regenerated fuel is used, for example, polymer components such as lignin can be highly oxidized and completely burned. In addition, the present invention can be applied to both solid and liquid fuels by appropriately setting the number of installation stages of the combustion chamber and the combustion section.

また、予熱室と燃焼室に旋回流を形成することにより、予熱室に流れる燃焼空気と燃焼室に流れる燃焼ガスを高密度化できるので、バーナの小型化を図ることができる。また、燃料を完全燃焼させることにより、灰や煤煙の発生を効果的に低減できるので、バーナのメンテナンスの手間を削減でき、また、集塵に必要な装置構成を縮小できる。その結果、このバーナを用いることにより、コンパクトかつメンテナンスの容易な熱機器を構成することができる。   Further, by forming a swirl flow in the preheating chamber and the combustion chamber, the combustion air flowing in the preheating chamber and the combustion gas flowing in the combustion chamber can be densified, so that the burner can be downsized. Further, by completely burning the fuel, the generation of ash and soot can be effectively reduced, so that the labor of maintenance of the burner can be reduced and the apparatus configuration necessary for collecting dust can be reduced. As a result, a compact and easy-to-maintain thermal apparatus can be configured by using this burner.

また、燃焼室の外周側に予熱室を配置しているので、予熱室を通る燃焼空気によって燃焼室の断熱を行うことができる。   In addition, since the preheating chamber is disposed on the outer peripheral side of the combustion chamber, the combustion chamber can be insulated by the combustion air passing through the preheating chamber.

本発明において、上下方向とは、円筒状の燃焼室及び円筒環状の予熱室の軸線が延在する方向を言い、軸線方向の一方を上側としたとき、軸線方向の他方が下側となる。すなわち、上下方向は、重力が作用する方向とは関連性が無く、円筒状の燃焼室及び円筒環状の予熱室は、軸線を鉛直方向に対して傾斜させて配置してもよく、或いは、軸線を略水平方向に向けて配置してもよい。   In the present invention, the vertical direction refers to the direction in which the axial lines of the cylindrical combustion chamber and the cylindrical annular preheating chamber extend. When one of the axial directions is the upper side, the other of the axial directions is the lower side. That is, the vertical direction is not related to the direction in which gravity acts, and the cylindrical combustion chamber and the cylindrical annular preheating chamber may be arranged with the axis inclined with respect to the vertical direction. May be arranged in a substantially horizontal direction.

一実施形態のバーナは、各段の燃焼部の燃焼室は、前段の燃焼部の燃焼室よりも小径に形成されている。   In the burner of one embodiment, the combustion chamber of each stage of the combustion section is formed with a smaller diameter than the combustion chamber of the preceding stage combustion section.

上記実施形態によれば、後段の燃焼部ほど燃焼室の径を小さくすることにより、燃料ガスが後段の燃焼部に流れて燃焼過程が進むに伴い、燃焼ガスの流速及び圧力が増大する。これにより、後段ほど燃焼温度を上昇させて、燃焼効率の増大と完全燃焼の促進を行うことができる。ここで、燃料ガスには、燃料の微粒子や、燃料が熱分解してなるガス化燃料が含まれる。   According to the above embodiment, by reducing the diameter of the combustion chamber in the downstream combustion section, the flow rate and pressure of the combustion gas increase as the fuel gas flows into the downstream combustion section and the combustion process proceeds. As a result, the combustion temperature can be increased toward the later stage to increase combustion efficiency and promote complete combustion. Here, the fuel gas includes fine particles of fuel and gasified fuel obtained by thermal decomposition of the fuel.

一実施形態のバーナは、最下段の燃焼部の燃焼室に燃料を連続的に供給する燃料供給器を備える。   The burner of one embodiment is provided with a fuel supply device that continuously supplies fuel to the combustion chamber of the lowermost combustion section.

上記実施形態によれば、燃料を連続的に供給することにより、安定して燃料を燃焼して燃焼ガスを生成することができる。特に、着火が比較的困難な植物性再生燃料を用いた場合、バッチ式の燃料供給を行うよりも燃焼効率を大幅に向上することができる。   According to the said embodiment, by supplying fuel continuously, a fuel can be burned stably and a combustion gas can be produced | generated. In particular, when a plant regenerated fuel that is relatively difficult to ignite is used, the combustion efficiency can be greatly improved as compared to batch-type fuel supply.

なお、他の実施形態のバーナとして、上記最下段の燃焼部の燃焼室の下側に、燃焼空気の予熱を行う円筒状の下部予熱室を配置すると共に、上記燃料供給器の燃料供給口の周りに、上記下部予熱室で予熱された燃焼空気を旋回状に吹き出す空気吹出口を配置するのが好ましい。この実施形態によれば、最下段の燃焼室の下側に配置された円筒状の下部予熱室により、燃焼空気を効果的に予熱して旋回流を生成することができる。また、予熱された燃焼空気を燃料供給口の周りの空気吹出口から旋回状に吹き出すことにより、燃料供給口から排出される燃料に、効率的に燃焼空気を供給することができる。また、最下段の燃焼室に、効率的に燃焼ガスの旋回流を生成することができる。   In addition, as a burner of another embodiment, a cylindrical lower preheating chamber for preheating combustion air is disposed below the combustion chamber of the lowermost combustion unit, and the fuel supply port of the fuel supplier is provided. It is preferable to arrange an air outlet around which the combustion air preheated in the lower preheating chamber is blown out. According to this embodiment, the swirl flow can be generated by effectively preheating the combustion air by the cylindrical lower preheating chamber disposed on the lower side of the lowermost combustion chamber. In addition, by blowing the preheated combustion air in a swirling manner from the air outlet around the fuel supply port, the combustion air can be efficiently supplied to the fuel discharged from the fuel supply port. Further, a swirl flow of combustion gas can be efficiently generated in the lowermost combustion chamber.

一実施形態のバーナは、上記各段の燃焼部の予熱室に燃焼空気を供給するブロワを備える。   The burner of one embodiment is provided with a blower for supplying combustion air to the preheating chamber of the combustion section of each stage.

上記実施形態によれば、各段の燃焼部の予熱室に燃焼空気を供給することにより、各段の燃焼室に、十分な量の新鮮な燃焼空気を予熱して供給でき、燃焼効率を向上できる。なお、各段の予熱室に対応してブロワを複数個備えてもよい。この場合、各段の燃焼室の温度や圧力に基づいて複数のブロワの吹き出し量を夫々制御することにより、燃焼過程をきめ細かく制御することができ、燃焼効率の向上と完全燃焼を行うことができる。   According to the above embodiment, by supplying combustion air to the preheating chamber of the combustion section of each stage, a sufficient amount of fresh combustion air can be preheated and supplied to the combustion chamber of each stage, and the combustion efficiency is improved. it can. A plurality of blowers may be provided corresponding to the preheating chambers in each stage. In this case, by controlling the blowout amount of the plurality of blowers based on the temperature and pressure of the combustion chambers of each stage, the combustion process can be finely controlled, and the combustion efficiency can be improved and complete combustion can be performed. .

一実施形態のバーナは、上記分流部は、上記連通部を区画する上側壁面から下方に突出した筒状突部を含む。   In the burner according to an embodiment, the flow dividing portion includes a cylindrical protrusion that protrudes downward from an upper wall surface that defines the communication portion.

上記実施形態によれば、連通部を区画する上側壁面から下方に突出した筒状突部により、各予熱室からの燃焼空気の旋回流を、各燃焼室の下部に向かって流れる下降旋回流と、各燃焼室の上方に向かって流れる上昇旋回流とに効果的に分流することができる。   According to the embodiment, the swirling flow of the combustion air from each preheating chamber is caused to flow downward toward the lower portion of each combustion chamber by the cylindrical protrusion protruding downward from the upper wall surface that defines the communication portion. Thus, it is possible to effectively divert into the upward swirling flow that flows upward of each combustion chamber.

一実施形態のバーナは、上記筒状突部は、複数の貫通孔を有する。   In the burner of one embodiment, the cylindrical protrusion has a plurality of through holes.

上記実施形態によれば、複数の貫通穴を筒状突部に形成することにより、予熱室からの燃焼空気の旋回流を、下降旋回流と上昇旋回流とに適切な割合で分流することができる。ここで、貫通孔は、筒状突部の軸線方向に対して平行の縦スリットでもよく、また、筒状突部の軸線方向に対して傾斜した傾斜スリットでもよく、筒状突部の軸線方向に対して直交する横スリットでもよく、或いは、筒状突部に分散して形成された丸孔や楕円穴でもよい。   According to the above embodiment, by forming a plurality of through holes in the cylindrical projection, the swirling flow of the combustion air from the preheating chamber can be divided into a descending swirling flow and an rising swirling flow at an appropriate ratio. it can. Here, the through-hole may be a vertical slit parallel to the axial direction of the cylindrical protrusion, or may be an inclined slit inclined with respect to the axial direction of the cylindrical protrusion, or the axial direction of the cylindrical protrusion. It may be a transverse slit perpendicular to the surface, or may be a round hole or an elliptical hole formed dispersed in the cylindrical projection.

一実施形態のバーナは、上記筒状突部は、後段の燃焼室と予熱室とを区画する筒状部材の下端側に連なって一体に形成されている。   In the burner according to an embodiment, the cylindrical protrusion is formed integrally with a lower end side of a cylindrical member that divides the subsequent combustion chamber and the preheating chamber.

上記実施形態によれば、筒状突部と筒状部材を一体に形成し、連通部を区画する上側壁面に筒状突部を嵌合させることにより、燃焼室が内部に形成されて高温により劣化が進み易い筒状部材を着脱可能にできる。その結果、劣化した筒状部材を容易に交換可能にして、メンテナンスの容易化を図ることができる。   According to the above embodiment, the cylindrical protrusion and the cylindrical member are integrally formed, and the cylindrical protrusion is fitted to the upper wall surface that divides the communicating portion, so that the combustion chamber is formed inside and the high temperature. A cylindrical member that is easily deteriorated can be attached and detached. As a result, it is possible to easily replace the deteriorated tubular member and facilitate maintenance.

一実施形態のバーナは、上記予熱室と燃焼室とを区画する筒状部材の外周面に、放熱部材が設けられている。   In the burner of one embodiment, a heat radiating member is provided on the outer peripheral surface of a cylindrical member that partitions the preheating chamber and the combustion chamber.

上記実施形態によれば、燃焼室の熱が、筒状部材の外周面に設けられた放熱部材を介して、外周側の予熱室を流れる燃焼空気に効率的に放熱される。したがって、燃焼空気を効果的に予熱して、燃焼室の燃焼効率を効果的に向上できる。ここで、放熱部材は、筒状部材の外周面に巻き回された螺旋状の板材や線材であるのが好ましい。放熱部材として螺旋状の板材を設置することにより、放熱効率の向上と燃焼空気の整流とを行うことができる。   According to the said embodiment, the heat of a combustion chamber is efficiently thermally radiated by the combustion air which flows through the preheating chamber of an outer peripheral side via the heat radiating member provided in the outer peripheral surface of the cylindrical member. Therefore, it is possible to effectively preheat the combustion air and effectively improve the combustion efficiency of the combustion chamber. Here, the heat radiating member is preferably a spiral plate or wire wound around the outer peripheral surface of the cylindrical member. By installing a spiral plate as the heat radiating member, it is possible to improve the heat radiating efficiency and rectify the combustion air.

一実施形態のバーナは、最下段の燃焼部の燃焼室に霧状の水を供給する水供給器を備える。   The burner of one embodiment is provided with a water supply device that supplies mist-like water to the combustion chamber of the lowermost combustion section.

上記実施形態によれば、最下段の燃焼部の燃焼室に霧状の水を供給することにより、燃焼室内に酸素及び水素の少なくとも一方を生成して、燃焼室内の燃焼温度を上昇させることができる。上記水供給器は、例えばプランジャポンプを含んで形成することができる。   According to the embodiment, by supplying mist-like water to the combustion chamber of the lowermost combustion section, it is possible to generate at least one of oxygen and hydrogen in the combustion chamber and raise the combustion temperature in the combustion chamber. it can. The water feeder can be formed including, for example, a plunger pump.

一実施形態のバーナは、上記燃料供給器はスクリューコンベヤを含み、
上記スクリューコンベヤは、搬送する燃料の逆流を防止する逆流防止部が設けられている。
In one embodiment, the fuel feeder includes a screw conveyor,
The screw conveyor is provided with a backflow prevention unit for preventing a backflow of fuel to be conveyed.

上記実施形態によれば、燃料供給器にスクリューコンベヤを用いることにより、燃料の連続的な供給が可能となる。また、スクリューコンベヤの逆流防止部により、燃料の供給先である燃焼室内の圧力が上昇しても、燃料の逆流が効果的に防止される。   According to the said embodiment, continuous supply of a fuel is attained by using a screw conveyor for a fuel supply device. Moreover, the backflow prevention part of the screw conveyor effectively prevents the backflow of fuel even if the pressure in the combustion chamber to which the fuel is supplied increases.

一実施形態のバーナは、上記逆流防止部は、スクリュー羽根の欠損部を含んで形成されている。   In the burner according to one embodiment, the backflow prevention portion is formed including a missing portion of a screw blade.

上記実施形態によれば、スクリューコンベヤのスクリュー羽根の欠損部に燃料が滞留することにより、燃料の密度が増大してプラグが形成される。この燃料のプラグにより、燃焼室内の圧力が上昇しても、燃料の逆流が防止される。このように、スクリュー羽根の欠損部を設けるという簡単な構成により、燃料の逆流防止を行うことができる。なお、スクリュー羽根の欠損部には、滞留する燃料の攪拌を行う攪拌部材を配置するのが好ましい。   According to the said embodiment, when the fuel stays in the defect | deletion part of the screw blade of a screw conveyor, the density of a fuel increases and a plug is formed. Even if the pressure in the combustion chamber increases, the fuel plug prevents the fuel from flowing backward. Thus, the backflow of the fuel can be prevented by a simple configuration in which the screw blade missing portion is provided. In addition, it is preferable to arrange | position the stirring member which stirs the staying fuel in the defect | deletion part of a screw blade.

一実施形態のバーナは、上記燃料供給器は、補助燃焼空気を供給するように形成されている。   In one embodiment of the burner, the fuel supplier is configured to supply auxiliary combustion air.

上記実施形態によれば、燃料供給器によって燃料と共に補助燃焼空気を供給することにより、燃料の燃焼効率を高めることができる。   According to the embodiment, the combustion efficiency of the fuel can be increased by supplying the auxiliary combustion air together with the fuel by the fuel supplier.

一実施形態のバーナは、上記燃料供給器は、燃焼温度の異常上昇に伴って燃料に水を供給する給水部を有する。   In the burner according to an embodiment, the fuel supplier includes a water supply unit that supplies water to the fuel as the combustion temperature rises abnormally.

上記実施形態によれば、燃焼室内の燃焼温度が異常上昇するに伴い、給水部により燃料に水が供給されて燃焼室内の温度が効果的に低減する。これにより、燃焼温度の異常上昇によるバーナの故障を防止できる。ここで、燃焼温度の異常上昇は、例えば燃料供給器の温度を計測することによって検知することができる。或いは、予熱室の外周側を区画する円筒部材の温度や、燃焼室の外周側を区画する円筒部材の温度や、燃焼室内の温度や、排出する燃焼ガスの温度を計測して燃焼温度の異常上昇を検知してもよい。   According to the embodiment, as the combustion temperature in the combustion chamber rises abnormally, water is supplied to the fuel by the water supply unit, and the temperature in the combustion chamber is effectively reduced. Thereby, failure of the burner due to an abnormal increase in combustion temperature can be prevented. Here, an abnormal increase in the combustion temperature can be detected, for example, by measuring the temperature of the fuel supplier. Alternatively, the temperature of the cylindrical member that defines the outer peripheral side of the preheating chamber, the temperature of the cylindrical member that defines the outer peripheral side of the combustion chamber, the temperature in the combustion chamber, and the temperature of the exhausted combustion gas are measured to detect abnormal combustion temperatures. An increase may be detected.

一実施形態のバーナは、上記燃料は、木質ペレット、木屑、プラスチック屑、ゴム屑、RPF及びPCB廃液のうちの少なくとも1つを含む。   In one embodiment of the burner, the fuel includes at least one of wood pellets, wood waste, plastic waste, rubber waste, RPF, and PCB waste liquid.

上記実施形態によれば、従来よりも高い燃焼効率を有するバーナにより、燃料としての木質ペレット、木屑、プラスチック屑、ゴム屑、RPF(Refuse Paper and Plastic Fuel:廃紙・廃プラスチック固形化燃料)及びPCB(ポリ塩化ビフェニル)廃液を高度に燃焼させることができる。   According to the above-described embodiment, the burner having higher combustion efficiency than the prior art allows wood pellets, wood waste, plastic waste, rubber waste, RPF (Refuse Paper and Plastic Fuel) as fuel, and PCB (polychlorinated biphenyl) waste liquid can be burned to a high degree.

本発明によれば、燃焼室を有する燃焼部を複数段備え、燃焼室の周りに配置した予熱室に旋回流を流して燃焼空気を余熱し、2段目以降の燃焼室に、前段からの燃焼空気の上昇旋回流と同一段からの燃焼空気の下降旋回流とを供給するので、燃焼室に十分に予熱した十分な量の燃焼空気を供給して燃料を高度に燃焼させることができて、バーナの燃焼効率を効果的に向上して燃料を完全燃焼させることができる。その結果、例えば木質ペレット、木屑、プラスチック屑、ゴム屑、RPF及びPCB廃液等のように、固体及び液体のいずれの燃料も高度に燃焼でき、また、灰や煤煙の排出量を少なくでき、また、高効率かつ小型の熱機器を構成することができる。   According to the present invention, the combustion section having the combustion chamber is provided in a plurality of stages, the swirling flow is caused to flow in the preheating chamber disposed around the combustion chamber, the combustion air is preheated, Since the upward swirling flow of combustion air and the downward swirling flow of combustion air from the same stage are supplied, a sufficient amount of combustion air that has been sufficiently preheated can be supplied to the combustion chamber to highly combust the fuel. In addition, the combustion efficiency of the burner can be effectively improved and the fuel can be burnt completely. As a result, both solid and liquid fuels, such as wood pellets, wood waste, plastic waste, rubber waste, RPF and PCB waste liquid, can be burned to a high degree, and ash and soot emissions can be reduced. A highly efficient and small thermal apparatus can be configured.

以下、本発明の実施形態を、添付の図面を参照しながら詳細に説明する。   Hereinafter, embodiments of the present invention will be described in detail with reference to the accompanying drawings.

図1は、本発明の実施形態としてのバーナを示す断面図である。このバーナ1は、燃料としての木質ペレットを燃焼して、ボイラ等の熱機器の熱源として用いられるものである。このバーナ1は、燃料を連続的に供給する燃料供給器2と、1次燃焼空気の旋回流を形成する下部予熱部3と、燃料の1次燃焼を行う1次燃焼部4と、燃料の2次燃焼を行う2次燃焼部5と、燃焼ガスを排気する排気筒6とで大略構成されている。   FIG. 1 is a cross-sectional view showing a burner as an embodiment of the present invention. The burner 1 burns wood pellets as fuel and is used as a heat source for a thermal device such as a boiler. The burner 1 includes a fuel supplier 2 that continuously supplies fuel, a lower preheating unit 3 that forms a swirling flow of primary combustion air, a primary combustion unit 4 that performs primary combustion of fuel, A secondary combustion section 5 that performs secondary combustion and an exhaust pipe 6 that exhausts combustion gas are roughly configured.

上記燃料供給器2は、図示しないホッパから木質ペレット8を供給する供給バルブ21と、この供給バルブ21から供給された木質ペレット8を搬送する第1スクリューコンベヤ22と、この第1スクリューコンベヤ22の終端に連なり、1次燃焼部4の燃焼室内に燃焼を供給する第2スクリューコンベヤ23とを有する。   The fuel supplier 2 includes a supply valve 21 for supplying wood pellets 8 from a hopper (not shown), a first screw conveyor 22 for transporting the wood pellets 8 supplied from the supply valve 21, and the first screw conveyor 22. The second screw conveyor 23 is connected to the end and supplies combustion into the combustion chamber of the primary combustion unit 4.

供給バルブ21はロータリーバルブで形成されており、ケーシング内で回転駆動される回転羽根の回転数を制御して木質ペレット8の供給量を制御する。第1スクリューコンベヤ22及び第2スクリューコンベヤ23は、筒状のケーシング22a,23a内に、ケーシング22a,23aと同軸配置されて回転駆動される回転軸22b,23bと、この回転軸22b,23bの周りに固定されたスクリュー羽根22c,23cとを収容して形成されている。第1スクリューコンベヤ22の途中には、スクリュー羽根の欠損部が設けられており、この欠損部に対応する区間には、径方向に延びる複数の攪拌棒22dが回転軸22bの周りに螺旋状に固定されている。このスクリュー羽根の欠損部に木質ペレット8が滞留することにより木質ペレット8のプラグを形成し、供給先の1次燃焼部4内の燃焼室内の圧力が上昇しても、上昇した圧力の影響をプラグで止めて木質ペレット8の逆流を防止するようになっている。   The supply valve 21 is formed of a rotary valve, and controls the supply amount of the wood pellet 8 by controlling the number of rotations of the rotary blades that are rotationally driven in the casing. The first screw conveyor 22 and the second screw conveyor 23 are arranged in cylindrical casings 22a and 23a, and are arranged coaxially with the casings 22a and 23a and rotated and driven, and the rotation shafts 22b and 23b. The screw blades 22c and 23c fixed around are accommodated and formed. In the middle of the first screw conveyor 22, a screw blade defect portion is provided, and in a section corresponding to the defect portion, a plurality of stirring rods 22d extending in the radial direction spiral around the rotation shaft 22b. It is fixed. Even if the pressure in the combustion chamber in the primary combustion part 4 of the supply destination rises because the wood pellet 8 stays in the deficient part of the screw blade to form a plug of the wood pellet 8, the effect of the increased pressure is affected. It is stopped with a plug to prevent the backflow of the wood pellet 8.

第1スクリューコンベヤ22のスクリュー羽根の欠損部よりも下流側には、補助燃焼空気を供給する給気管25が設けられている。また、第1スクリューコンベヤ22のスクリュー羽根の欠損部よりも上流側には、異常高温時に燃料に水を供給する給水管26が設けられている。すなわち、給水管26の上流側に介設した電磁式の流量制御弁29と、第1スクリューコンベヤ22のケーシング22aに設置した温度センサ27と、温度センサ27からの出力信号S1を受けて流量制御弁29を制御する制御部28とを備える。温度センサ27の出力信号S1が示す温度が所定の基準値を超えると、1次燃焼部4の燃焼室温度が異常上昇したとして、制御部28が出力信号S1の値に応じた弁開度を示す信号を流量制御弁29に出力する。流量制御弁29は、弁体を開き駆動して、給水管26の上流側から上記弁開度に対応した流量の水を第1スクリューコンベヤ22に供給するようになっている。   An air supply pipe 25 for supplying auxiliary combustion air is provided on the downstream side of the screw blade missing portion of the first screw conveyor 22. In addition, a water supply pipe 26 that supplies water to the fuel at an abnormally high temperature is provided on the upstream side of the screw blade defect portion of the first screw conveyor 22. That is, the flow rate control is performed by receiving an electromagnetic flow control valve 29 interposed upstream of the water supply pipe 26, a temperature sensor 27 installed in the casing 22a of the first screw conveyor 22, and an output signal S1 from the temperature sensor 27. And a control unit 28 for controlling the valve 29. When the temperature indicated by the output signal S1 of the temperature sensor 27 exceeds a predetermined reference value, the control unit 28 sets the valve opening according to the value of the output signal S1, assuming that the combustion chamber temperature of the primary combustion unit 4 has abnormally increased. The indicated signal is output to the flow control valve 29. The flow control valve 29 is configured to open and drive the valve body to supply water having a flow rate corresponding to the valve opening degree to the first screw conveyor 22 from the upstream side of the water supply pipe 26.

下部予熱部3は、内部に下部予熱室を形成する概ね円筒形状のケーシング31と、ケーシング31の外周面に設けられて接線方向に1次燃焼空気を導入する1次空気導入口32を有する。ケーシング31の中央に、第2スクリューコンベヤ23が同軸に貫通して配置されている。ケーシング31の上端部には、燃料を保持する燃料保持部33が形成されている。燃料保持部33は、中心に向かうにつれて下方に傾斜すると共に平面視において環状の擂鉢部33aと、擂鉢部33aの内側に連なって上方に突出すると共にケーシング31の外周面と同軸の袖状部33bとを有する。燃料保持部33の袖状部33bの内側に第2スクリューコンベヤ23の先端部が配置され、この第2スクリューコンベヤ23の先端部に燃料供給口24が形成されている。第2スクリューコンベヤ23の先端部の外周面と、燃料保持部33の袖状部33bの内周面との間が所定の離隔距離で隔てられて、円筒環状の連通路が形成されている。この連通路の上端に、ケーシング31内の1次燃焼空気を吹き出す空気吹出口34が構成されている。この下部予熱部3は、空気を空気導入口32から円筒面の接線方向に導入することにより、ケーシング31内で1次燃焼空気の旋回流を形成して、空気吹出口34から旋回状の1次燃焼空気を吹き出すようになっている。   The lower preheating unit 3 includes a substantially cylindrical casing 31 that forms a lower preheating chamber therein, and a primary air introduction port 32 that is provided on the outer peripheral surface of the casing 31 and introduces primary combustion air in a tangential direction. In the center of the casing 31, the second screw conveyor 23 is disposed so as to penetrate coaxially. A fuel holding portion 33 that holds fuel is formed at the upper end portion of the casing 31. The fuel holding portion 33 is inclined downward toward the center and has an annular mortar portion 33a in a plan view, and protrudes upward in connection with the inner side of the mortar portion 33a, and a sleeve-like portion 33b coaxial with the outer peripheral surface of the casing 31. And have. The distal end portion of the second screw conveyor 23 is disposed inside the sleeve-shaped portion 33 b of the fuel holding portion 33, and the fuel supply port 24 is formed at the distal end portion of the second screw conveyor 23. A cylindrical annular communication path is formed by separating the outer peripheral surface of the front end portion of the second screw conveyor 23 and the inner peripheral surface of the sleeve-shaped portion 33b of the fuel holding portion 33 by a predetermined separation distance. An air outlet 34 that blows out primary combustion air in the casing 31 is formed at the upper end of the communication path. The lower preheating unit 3 forms a swirling flow of the primary combustion air in the casing 31 by introducing air from the air introduction port 32 in the tangential direction of the cylindrical surface, and the swirling 1 Next combustion air is blown out.

1次燃焼部4は、下部予熱部3のケーシング31と略同一の径を有する筒状の第1外筒41と、この第1外筒41の内側に配置された筒状の第1内筒42を有する。第1外筒41の下部には、接線方向に2次燃焼空気を導入する2次空気導入口41aが設けられている。第1外筒41と第1内筒42の下端は環状のフランジ43に連結されており、このフランジ43は下部予熱部3の上端部に固定されている。第1外筒41の上端には、環状の第1仕切板44が固定されている。   The primary combustion unit 4 includes a cylindrical first outer cylinder 41 having substantially the same diameter as the casing 31 of the lower preheating unit 3, and a cylindrical first inner cylinder disposed inside the first outer cylinder 41. 42. In the lower part of the first outer cylinder 41, a secondary air introduction port 41a for introducing secondary combustion air in the tangential direction is provided. The lower ends of the first outer cylinder 41 and the first inner cylinder 42 are connected to an annular flange 43, and the flange 43 is fixed to the upper end of the lower preheating unit 3. An annular first partition plate 44 is fixed to the upper end of the first outer cylinder 41.

第1内筒42の外周面には、板材を螺旋状に巻き回して形成した螺旋突起45が固定されている。この螺旋突起45が設けられた第1内筒42の外周面と、第1外筒41の内周面との間に、円筒環状の第1予熱室46が形成されている。この第1予熱室46に、2次空気導入口41aから接線方向に2次燃焼空気が導入されることにより、下部から上部に向かう2次燃焼空気の旋回流が形成されるようになっている。第1内筒42の内側には、第1燃焼室47が形成されている。第1燃焼室47の下部に上記燃料保持部33が臨んでいて、この燃料保持部33の内側に、燃料を供給する燃料供給口24と、1次燃焼空気を供給する空気吹出口34とが開口している。第1内筒42は第1外筒41よりも高さが低く形成されており、第1内筒42の上端は第1仕切板44の下側面から所定の離隔をなしている。この第1仕切板44の下側面と第1内筒42の上端との間に、第1予熱室46と第1燃焼室47とを連通する第1連通部48が形成されている。この第1連通部48には、環状の第1仕切板44の開口から、分流部としての第1筒状突部49が下方に突出している。この第1筒状突部49は、後述する第2内筒52と一体に形成されており、この第2内筒52の下端部が第1筒状突部49になっている。   A spiral projection 45 formed by spirally winding a plate material is fixed to the outer peripheral surface of the first inner cylinder 42. A cylindrical annular first preheating chamber 46 is formed between the outer peripheral surface of the first inner cylinder 42 provided with the spiral protrusion 45 and the inner peripheral surface of the first outer cylinder 41. The secondary combustion air is introduced into the first preheating chamber 46 in the tangential direction from the secondary air introduction port 41a, so that a swirling flow of the secondary combustion air from the lower part to the upper part is formed. . A first combustion chamber 47 is formed inside the first inner cylinder 42. The fuel holding part 33 faces the lower part of the first combustion chamber 47, and a fuel supply port 24 for supplying fuel and an air outlet 34 for supplying primary combustion air are provided inside the fuel holding part 33. It is open. The first inner cylinder 42 is formed to be lower than the first outer cylinder 41, and the upper end of the first inner cylinder 42 is separated from the lower surface of the first partition plate 44 by a predetermined distance. A first communication portion 48 that connects the first preheating chamber 46 and the first combustion chamber 47 is formed between the lower surface of the first partition plate 44 and the upper end of the first inner cylinder 42. From the opening of the annular first partition plate 44, a first cylindrical protrusion 49 as a diverting portion protrudes downward from the first communication portion 48. The first cylindrical protrusion 49 is formed integrally with a second inner cylinder 52 described later, and the lower end portion of the second inner cylinder 52 is the first cylindrical protrusion 49.

第1筒状突部49には、貫通孔としての縦スリット49aが複数個形成されている。この縦スリット49aは、第1筒状突部49(及び第2内筒52)の軸線方向と略平行に延在して形成されている。この縦スリット49aにより、第1予熱室46からの2次燃焼空気の旋回流を、下降旋回流と上昇旋回流とに適切な割合で分流するようにしている。なお、第1筒状突部49の貫通孔は縦スリット49aに限られず、図2Aの模式展開図に示すように、第1筒状突部49の軸線方向に対して傾斜した傾斜スリット49bでもよい。或いは、図2Bの模式展開図に示すように、第1筒状突部49の軸線方向に対して直交する横スリット49cでもよく、また、図2Cの模式展開図に示すように、第1筒状突部49に分散して形成された丸孔49dでもよい。しかしながら、第1筒状突部49には縦スリット49a等の貫通孔を必ずしも設ける必要は無い。すなわち、第1筒状突部49に貫通孔を設けなくても、2次燃焼空気の旋回流を下降旋回流と上昇旋回流とに分流することが可能である。   A plurality of vertical slits 49 a as through holes are formed in the first cylindrical protrusion 49. The vertical slit 49a is formed to extend substantially parallel to the axial direction of the first cylindrical protrusion 49 (and the second inner cylinder 52). By this vertical slit 49a, the swirling flow of the secondary combustion air from the first preheating chamber 46 is divided into a descending swirling flow and an ascending swirling flow at an appropriate ratio. Note that the through hole of the first cylindrical protrusion 49 is not limited to the vertical slit 49a, and an inclined slit 49b inclined with respect to the axial direction of the first cylindrical protrusion 49 as shown in the schematic development view of FIG. 2A. Good. Alternatively, as shown in the schematic development view of FIG. 2B, a transverse slit 49c orthogonal to the axial direction of the first cylindrical protrusion 49 may be used, and as shown in the schematic development view of FIG. 2C, the first cylinder The circular holes 49d formed in a distributed manner on the protrusions 49 may be used. However, it is not always necessary to provide the first cylindrical protrusion 49 with a through-hole such as a vertical slit 49a. That is, even if the first cylindrical protrusion 49 is not provided with a through hole, the swirling flow of the secondary combustion air can be divided into the descending swirl flow and the ascending swirl flow.

1次燃焼部4には、バーナの起動時に燃料に着火する着火部7が設けられている。着火部7は、第1外筒41及び第1内筒42を貫通して固定された角筒状のケーシング71と、ケーシング71内に配置された燃料噴射ノズル72と、ケーシング71内に配置されたスパークプラグ73とを有する。燃料噴射ノズル72は、着火燃料としての灯油が2〜3kg/cmの圧力で供給され、先端に設けられた噴口から噴射するようになっている。スパークプラグ73は、数千〜1万ボルトの電圧が印加され、先端の電極とケーシングとの間に電気放電によって火花を生成して、噴霧状の灯油に着火するようになっている。なお、スパークプラグ73は、ケーシング71を接地電極としないで、中心電極と接地電極との2つの電極を有するものを用いてもよい。ケーシング71の第1外筒41よりも外側の部分には、着火時の燃焼空気を供給する給気管74が接続されている。着火部7は、第1内筒42の中心に向かうにつれて下方に傾斜して固定されており、燃料噴射ノズル72の噴口とスパークプラグ73の電極とが、燃料保持部33上の燃料に向かうように配置されている。 The primary combustion unit 4 is provided with an ignition unit 7 that ignites the fuel when the burner is started. The ignition part 7 is disposed in the casing 71, a rectangular tubular casing 71 that passes through and is fixed to the first outer cylinder 41 and the first inner cylinder 42, a fuel injection nozzle 72 that is disposed in the casing 71, and the casing 71. And a spark plug 73. The fuel injection nozzle 72 is supplied with kerosene as ignition fuel at a pressure of 2 to 3 kg / cm 2 and injects it from a nozzle provided at the tip. The spark plug 73 is applied with a voltage of several thousand to 10,000 volts, generates a spark by electric discharge between the tip electrode and the casing, and ignites the sprayed kerosene. The spark plug 73 may be one having two electrodes, ie, a center electrode and a ground electrode, without using the casing 71 as a ground electrode. An air supply pipe 74 that supplies combustion air at the time of ignition is connected to a portion of the casing 71 outside the first outer cylinder 41. The ignition unit 7 is fixed so as to be inclined downward toward the center of the first inner cylinder 42 so that the nozzle of the fuel injection nozzle 72 and the electrode of the spark plug 73 are directed to the fuel on the fuel holding unit 33. Is arranged.

また、1次燃焼部4の下部には、図示しないメンテナンス開口が設けられている。このメンテナンス開口は、第1外筒41と第1内筒42とに径方向の同一位置に設けられた矩形の貫通穴で形成されている。このメンテナンス開口は、第1外筒41の貫通穴に嵌る外蓋と、第1内筒42の貫通穴に嵌る内蓋とを有する2重構造の閉鎖蓋で閉じるようになっており、閉塞蓋の外蓋と内蓋との間には、2次燃焼空気の旋回流が流通可能な空気通路が設けられている。バーナ1の運転後にメンテナンス開口を開いて、燃料に含まれていた金属屑や燃焼後に残留した灰を除去するようになっている。   A maintenance opening (not shown) is provided at the lower part of the primary combustion unit 4. The maintenance opening is formed by a rectangular through hole provided at the same radial position in the first outer cylinder 41 and the first inner cylinder 42. The maintenance opening is closed with a double-structured closure lid having an outer lid that fits into the through hole of the first outer cylinder 41 and an inner lid that fits into the through hole of the first inner cylinder 42. An air passage through which a swirling flow of secondary combustion air can flow is provided between the outer lid and the inner lid. A maintenance opening is opened after the burner 1 is operated to remove metal debris contained in the fuel and ash remaining after combustion.

2次燃焼部5は、1次燃焼部4の外筒41よりも小さい径を有する筒状の第2外筒51と、この第2外筒51の内側に配置された筒状の第2内筒52を有する。第2外筒51の下部には、接線方向に3次燃焼空気を導入する3次空気導入口51aが設けられている。第2外筒51の下端には鍔状のフランジ51bが設けられており、フランジ51bが第1仕切板44に固定されている。第2外筒51の上端には、環状の第2仕切板54が固定されている。第2内筒52は、上記第1仕切板44に取り付けられている。   The secondary combustion unit 5 includes a cylindrical second outer cylinder 51 having a smaller diameter than the outer cylinder 41 of the primary combustion unit 4, and a cylindrical second inner cylinder disposed inside the second outer cylinder 51. A cylinder 52 is provided. At the lower part of the second outer cylinder 51, a tertiary air introduction port 51a for introducing tertiary combustion air in the tangential direction is provided. A flange-shaped flange 51 b is provided at the lower end of the second outer cylinder 51, and the flange 51 b is fixed to the first partition plate 44. An annular second partition plate 54 is fixed to the upper end of the second outer cylinder 51. The second inner cylinder 52 is attached to the first partition plate 44.

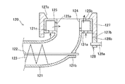
図3は、第2内筒52を第1仕切板44に取り付ける様子を示す分解斜視図である。第2内筒52の外周面には、下端から上方に所定距離をおいた位置に、環状の係止環53が固定されている。第2内筒52の下端部を環状の第1仕切板44の開口44aに嵌合させて、係止環53を第1仕切板44の上側面に係止させて、第2内筒52を第1仕切板44に取り付けている。第2内筒52を第1仕切板44に取り付けると、第2内筒52の下端部が第1仕切板44の下側面よりも所定長さだけ突出する。この突出した第2内筒52の下端部が、1次燃焼部4の第1分流部(第1筒状突部49)として機能するようになっている。なお、環状の係止環53の第2内筒52に対する上下方向の固定位置を調整可能にして、第2内筒52を第1仕切板44に取り付けたときに下側面から第2内筒52の下端部が突出する量を調整可能にして、第1筒状突部49の上下方向長さを調整可能にしてもよい。これにより、第1筒状突部49が燃焼空気を上昇旋回流と下降旋回流とに分流する割合を適宜調整することができる。係止環53の第2内筒52に対する上下方向の固定位置は、係止環53の内周面と第2内筒52の外周面とにネジ切りをして互いに螺合させることにより、係止環53を第2内筒52に対して回転させて調整することができる。   FIG. 3 is an exploded perspective view showing how the second inner cylinder 52 is attached to the first partition plate 44. An annular locking ring 53 is fixed to the outer peripheral surface of the second inner cylinder 52 at a position spaced a predetermined distance upward from the lower end. The lower end portion of the second inner cylinder 52 is fitted into the opening 44 a of the annular first partition plate 44, the locking ring 53 is locked to the upper side surface of the first partition plate 44, and the second inner cylinder 52 is It is attached to the first partition plate 44. When the second inner cylinder 52 is attached to the first partition plate 44, the lower end portion of the second inner cylinder 52 protrudes by a predetermined length from the lower surface of the first partition plate 44. The protruding lower end portion of the second inner cylinder 52 functions as a first diversion portion (first cylindrical protrusion 49) of the primary combustion portion 4. It should be noted that the vertical fixing position of the annular locking ring 53 with respect to the second inner cylinder 52 can be adjusted, and the second inner cylinder 52 is viewed from the lower side when the second inner cylinder 52 is attached to the first partition plate 44. The amount by which the lower end of the first protrusion protrudes may be adjustable, and the vertical length of the first cylindrical protrusion 49 may be adjustable. Thereby, the ratio which the 1st cylindrical protrusion 49 divides combustion air into an upward swirl flow and a downward swirl flow can be adjusted suitably. The vertical fixing position of the locking ring 53 with respect to the second inner cylinder 52 is determined by threading the inner circumferential surface of the locking ring 53 and the outer circumferential surface of the second inner cylinder 52 and screwing them together. The retaining ring 53 can be adjusted by rotating with respect to the second inner cylinder 52.

また、第2内筒52を第1仕切板44に着脱自在に形成しているので、第2燃焼室57の燃焼温度が高温となって第2内筒52の劣化が進行した場合、第2内筒52を容易に交換することができる。   In addition, since the second inner cylinder 52 is detachably formed on the first partition plate 44, when the combustion temperature of the second combustion chamber 57 becomes high and the deterioration of the second inner cylinder 52 proceeds, the second The inner cylinder 52 can be easily replaced.

第2内筒52の外周面には、板材を螺旋状に巻き回して形成された螺旋突起55が固定されている。この螺旋突起55が設けられた第2内筒52の外周面と、第2外筒51の内周面との間に、図1に示すように円筒環状の第2予熱室56が形成されている。この第2予熱室56に、3次空気導入口51aから接線方向に3次燃焼空気が導入されることにより、下部から上部に向かう燃焼空気の旋回流が形成されるようになっている。第2内筒52の内側には、第2燃焼室57が形成されている。第2内筒52は第2外筒51よりも高さが低く形成されており、第2内筒52の上端は第2仕切板54の下側面から所定の離隔をなしている。この第2仕切板54の下側面と第2内筒52の上端との間に、第2予熱室56と第2燃焼室57とを連通する第2連通部58が形成されている。この第2連通部58には、環状の第2仕切板54の開口から、第2分流部としての第2筒状突部59が下方に突出している。この第2筒状突部59は排気筒6と一体に形成されており、この排気筒6の下端部が第2筒状突部59になっている。   A spiral projection 55 formed by spirally winding a plate material is fixed to the outer peripheral surface of the second inner cylinder 52. A cylindrical annular second preheating chamber 56 is formed between the outer peripheral surface of the second inner cylinder 52 provided with the spiral protrusion 55 and the inner peripheral surface of the second outer cylinder 51 as shown in FIG. Yes. By introducing the tertiary combustion air into the second preheating chamber 56 in the tangential direction from the tertiary air introduction port 51a, a swirling flow of the combustion air from the lower part to the upper part is formed. A second combustion chamber 57 is formed inside the second inner cylinder 52. The second inner cylinder 52 is formed to be lower than the second outer cylinder 51, and the upper end of the second inner cylinder 52 is separated from the lower surface of the second partition plate 54 by a predetermined distance. A second communication portion 58 that connects the second preheating chamber 56 and the second combustion chamber 57 is formed between the lower surface of the second partition plate 54 and the upper end of the second inner cylinder 52. In the second communication portion 58, a second cylindrical projection 59 as a second diversion portion protrudes downward from the opening of the annular second partition plate 54. The second cylindrical protrusion 59 is formed integrally with the exhaust cylinder 6, and the lower end of the exhaust cylinder 6 is the second cylindrical protrusion 59.

第2筒状突部59には、第1筒状突部49と同様に、貫通孔としての縦スリット59aが複数個形成されている。この縦スリット59aにより、第2予熱室56からの3次燃焼空気の旋回流を、下降旋回流と上昇旋回流とに適切な割合で分流するようにしている。なお、第2筒状突部59の貫通孔は縦スリット59aに限られず、図2Aと同様の傾斜スリットでもよく、図2Bと同様の横スリットでもよく、また、図2Cと同様の丸孔でもよい。しかしながら、第2筒状突部59には、縦スリット59a等の貫通孔を必ずしも設ける必要は無い。   Similar to the first cylindrical protrusion 49, the second cylindrical protrusion 59 is formed with a plurality of vertical slits 59 a as through holes. By this vertical slit 59a, the swirling flow of the tertiary combustion air from the second preheating chamber 56 is divided at an appropriate ratio between the descending swirling flow and the rising swirling flow. The through hole of the second cylindrical protrusion 59 is not limited to the vertical slit 59a, but may be an inclined slit similar to FIG. 2A, a horizontal slit similar to FIG. 2B, or a round hole similar to FIG. 2C. Good. However, it is not always necessary to provide the second cylindrical projection 59 with a through hole such as a vertical slit 59a.

2次燃焼部5の第2外筒51は、1次燃焼部4の第1外筒41よりも軸線方向寸法及び直径のいずれも小さく形成されている。また、2次燃焼部5の第2内筒52は、1次燃焼部4の第1内筒42よりも軸線方向寸法及び直径のいずれも小さく形成されている。   The second outer cylinder 51 of the secondary combustion unit 5 is formed smaller in both the axial dimension and the diameter than the first outer cylinder 41 of the primary combustion unit 4. Further, the second inner cylinder 52 of the secondary combustion unit 5 is formed smaller in both axial dimension and diameter than the first inner cylinder 42 of the primary combustion unit 4.

排気筒6は、2次燃焼部5の第2内筒52よりも小径の筒状であり、排気筒6の外周面には、下端から上方に所定距離をおいた位置に、環状の係止環63が固定されている。排気筒6の下端部を環状の第2仕切板54の開口に嵌合させて、係止環63を第2仕切板54の上側面に係止させることにより、排気筒6を第2仕切板54に取り付けている。排気筒6を第2仕切板54に取り付けると、排気筒6の下端部が第2仕切板54の下側面よりも所定長さだけ突出する。この突出した排気筒6の下端部が、2次燃焼部5の第2分流部(第2筒状突部59)として機能するようになっている。なお、第2内筒52の場合と同様に、環状の係止環63の排気筒6に対する上下方向の固定位置を調整可能にして、排気筒6を第2仕切板54に取り付けたときに下側面から排気筒6の下端部が突出する量を調整可能にして、第2筒状突部59の上下方向長さを調整可能にしてもよい。   The exhaust cylinder 6 has a smaller diameter than that of the second inner cylinder 52 of the secondary combustion section 5, and an annular locking is provided on the outer peripheral surface of the exhaust cylinder 6 at a position spaced a predetermined distance upward from the lower end. The ring 63 is fixed. By fitting the lower end portion of the exhaust pipe 6 into the opening of the annular second partition plate 54 and locking the locking ring 63 on the upper side surface of the second partition plate 54, the exhaust pipe 6 is connected to the second partition plate. 54. When the exhaust tube 6 is attached to the second partition plate 54, the lower end portion of the exhaust tube 6 protrudes by a predetermined length from the lower surface of the second partition plate 54. The protruding lower end portion of the exhaust cylinder 6 functions as a second diversion portion (second cylindrical protrusion 59) of the secondary combustion portion 5. As in the case of the second inner cylinder 52, the vertical fixing position of the annular locking ring 63 with respect to the exhaust cylinder 6 can be adjusted, and the lower position when the exhaust cylinder 6 is attached to the second partition plate 54. The amount by which the lower end portion of the exhaust tube 6 protrudes from the side surface may be adjustable, and the vertical length of the second cylindrical protrusion 59 may be adjustable.

本実施形態のバーナ1は、以下のように動作する。まず、燃料供給器2を起動して、図示しないホッパから供給バルブ21により所定量の木質ペレット8を排出し、この木質ペレット8を第1スクリューコンベヤ22と第2スクリューコンベヤ23とで第1燃焼室47内に搬送する。第1燃焼室47内に搬送された木質ペレット8は燃料供給口24から排出され、この燃料供給口24から燃料保持部33の擂鉢部33aに亘って堆積する。第1燃焼室47内に所定量の木質ペレット8を供給すると、着火部7を動作させ、燃料噴射ノズル72から木質ペレット8に向けて灯油を噴射すると共にスパークプラグ73に電圧を印加し、灯油に点火して木質ペレット8に着火させる。また、図示しないブロワを起動して、下部予熱部3の1次空気導入口32と、1次燃焼部4の2次空気導入口41aと、2次燃焼部5の3次空気導入口51aに燃焼空気を供給する。また、上記ブロワから第1スクリューコンベヤ22の給気管25に補助燃焼空気を供給する。これらの全燃焼空気量は、燃料空気比に換算して1:1.5程度に設定する。   The burner 1 of this embodiment operates as follows. First, the fuel supplier 2 is activated, and a predetermined amount of wood pellets 8 is discharged from a hopper (not shown) by a supply valve 21. The wood pellets 8 are first combusted by the first screw conveyor 22 and the second screw conveyor 23. It is transferred into the chamber 47. The wood pellets 8 transported into the first combustion chamber 47 are discharged from the fuel supply port 24 and are accumulated from the fuel supply port 24 to the mortar portion 33a of the fuel holding unit 33. When a predetermined amount of wood pellets 8 is supplied into the first combustion chamber 47, the ignition unit 7 is operated to inject kerosene from the fuel injection nozzle 72 toward the wood pellets 8 and to apply a voltage to the spark plug 73. To ignite the wood pellet 8. In addition, a blower (not shown) is activated to the primary air inlet 32 of the lower preheating unit 3, the secondary air inlet 41 a of the primary combustion unit 4, and the tertiary air inlet 51 a of the secondary combustion unit 5. Supply combustion air. Further, auxiliary combustion air is supplied from the blower to the air supply pipe 25 of the first screw conveyor 22. These total combustion air amounts are set to about 1: 1.5 in terms of the fuel air ratio.

下部予熱部3では、1次空気導入口32からケーシング31の外周面の接線方向に1次燃焼空気を導入し(矢印F0)、ケーシング31内に1次燃焼空気の旋回流(矢印F1)を生成する。この1次燃焼空気の旋回流を、第2スクリューコンベヤ23の先端部の外周面と燃料保持部33の袖状部33bの内周面との間の連通路に導く(矢印F2)。連通路を通った1次燃焼空気の旋回流は、空気吹出口34から第1燃焼室47内に吹き出される。   In the lower preheating unit 3, the primary combustion air is introduced from the primary air introduction port 32 in the tangential direction of the outer peripheral surface of the casing 31 (arrow F 0), and the swirling flow of the primary combustion air (arrow F 1) is introduced into the casing 31. Generate. This swirling flow of the primary combustion air is guided to the communication path between the outer peripheral surface of the tip portion of the second screw conveyor 23 and the inner peripheral surface of the sleeve-shaped portion 33b of the fuel holding portion 33 (arrow F2). The swirling flow of the primary combustion air that has passed through the communication path is blown into the first combustion chamber 47 from the air outlet 34.

1次燃焼部4では、2次空気導入口41aから第1外筒41の接線方向に2次燃焼空気を導入することにより(矢印F10)、第1予熱室46内に、下部から上部に向かう2次燃焼空気の旋回流(矢印F11)を生成する。第1予熱室46内を通る2次燃焼空気は、第1内筒42及び螺旋突起45を介して第1燃焼室47の熱を受けて予熱される。2次燃焼空気を第1予熱室46内に旋回状に流すことにより、第1予熱室46内の滞在時間を確保して十分に予熱することができる。また、螺旋突起45により、放熱面積を増大して2次燃焼空気の予熱効率を更に向上できると共に、2次燃焼空気の流れを旋回状に整流することができる。なお、螺旋突起45は設置しなくてもよい。   In the primary combustion section 4, the secondary combustion air is introduced from the secondary air introduction port 41 a in the tangential direction of the first outer cylinder 41 (arrow F <b> 10), thereby moving from the lower part to the upper part in the first preheating chamber 46. A swirling flow (arrow F11) of secondary combustion air is generated. The secondary combustion air passing through the first preheating chamber 46 is preheated by receiving heat from the first combustion chamber 47 via the first inner cylinder 42 and the spiral protrusion 45. By flowing the secondary combustion air into the first preheating chamber 46 in a swirling manner, the residence time in the first preheating chamber 46 can be secured and sufficiently preheated. Further, the spiral protrusion 45 can increase the heat radiation area to further improve the preheating efficiency of the secondary combustion air, and can rectify the flow of the secondary combustion air in a swirling manner. The spiral protrusion 45 may not be installed.

図4Aは、1次燃焼部4の予熱室49と第1連通部48における2次燃焼空気の流れを示した模式図であり、図4Bは、第1燃焼室47における2次燃焼空気及び燃焼ガスの流れを示した模式図である。図1及び図4Aに示すように、予熱されて第1外筒41内の上部の第1連通部48に達した2次燃焼空気の旋回流は、第1筒状突部49により、下降旋回流と上昇旋回流とに分流する。詳しくは、第1筒状突部49の外周面に沿って流れて第1燃焼室47内の下部に向かう下降旋回流(矢印F12)と、第1筒状突部49の縦スリット49aを通過して第1筒状突部49の内側を上方に流れる上昇旋回流(矢印F13)とに分流する。第1筒状突部49で分流された下降旋回流は、第1燃焼室47の外径部を下方に向かって流れ、下部の燃料保持部33の木質ペレット8の近傍に達する。このように、第1燃焼室47において、空気吹出口34から第1燃焼空気を供給すると共に、予熱された2次燃焼空気を上部から下方に向かって供給するので、燃料保持部33上の木質ペレット8を高温で燃焼して効率的に熱分解することができる。   FIG. 4A is a schematic diagram showing the flow of secondary combustion air in the preheating chamber 49 and the first communication portion 48 of the primary combustion section 4, and FIG. 4B is the secondary combustion air and combustion in the first combustion chamber 47. It is the schematic diagram which showed the flow of gas. As shown in FIGS. 1 and 4A, the swirling flow of the secondary combustion air that has been preheated and reaches the first communicating portion 48 in the upper portion of the first outer cylinder 41 is swung downward by the first cylindrical protrusion 49. It is divided into a flow and a rising swirl flow. In detail, it flows along the outer peripheral surface of the first cylindrical protrusion 49 and flows downward (arrow F12) toward the lower part of the first combustion chamber 47, and passes through the vertical slit 49a of the first cylindrical protrusion 49. Then, the flow is divided into an upward swirling flow (arrow F13) flowing upward inside the first cylindrical protrusion 49. The downward swirling flow divided by the first cylindrical protrusion 49 flows downward in the outer diameter portion of the first combustion chamber 47 and reaches the vicinity of the wood pellet 8 of the lower fuel holding portion 33. In this way, in the first combustion chamber 47, the first combustion air is supplied from the air outlet 34 and the preheated secondary combustion air is supplied downward from above, so that the wood on the fuel holding portion 33 The pellets 8 can be burned at a high temperature and efficiently decomposed.

また、給気管25に導入した補助燃焼空気を、第1及び第2スクリューコンベヤ22,23を介して燃料供給口24から第1燃焼室47内に供給することにより、第1燃焼室47の燃焼空気量を更に増大することができる。また、給気管25に補助燃焼空気を導入することにより、燃焼に伴って第1燃焼室47内の圧力が上昇しても、スクリューコンベヤ22,23への燃焼ガスの流入や、木質ペレット8の逆流等の不都合を防止できる。   Further, the auxiliary combustion air introduced into the air supply pipe 25 is supplied into the first combustion chamber 47 from the fuel supply port 24 via the first and second screw conveyors 22 and 23, whereby the combustion in the first combustion chamber 47 is performed. The amount of air can be further increased. Further, by introducing auxiliary combustion air into the air supply pipe 25, even if the pressure in the first combustion chamber 47 rises due to combustion, the inflow of combustion gas into the screw conveyors 22 and 23, and the wood pellet 8 Inconveniences such as backflow can be prevented.

このように、燃焼空気が予熱されて上下方向から旋回状に供給される第1燃焼室47は、燃料としての木質ペレット8を安定した温度で燃焼することができる。木質ペレット8の熱分解に伴ってガス化燃料が生成され、ガス化燃料を多く含む燃焼ガスが、矢印F14で示すように、第1燃焼室47の内径部を上方に向かって旋回状に流れる。なお、この上昇旋回流には、ガス化燃料に限られず、熱分解過程の木質ペレット8の微粒子や、ガス化燃料の酸化物も含まれる。   In this way, the first combustion chamber 47 in which the combustion air is preheated and supplied in a swirling shape from the up and down direction can burn the wood pellets 8 as fuel at a stable temperature. Gasified fuel is generated as the wood pellet 8 is pyrolyzed, and the combustion gas containing a large amount of gasified fuel flows in a swirling manner upward along the inner diameter of the first combustion chamber 47, as indicated by an arrow F14. . The upward swirling flow is not limited to gasified fuel, but also includes fine particles of the wood pellet 8 in the pyrolysis process and oxides of the gasified fuel.

ガス化燃料を多く含む燃焼ガスは、旋回流を形成して上昇し、第1連通部48を通って2次燃焼部5の第2燃焼室57に流入する。   The combustion gas containing a large amount of gasified fuel rises while forming a swirling flow, and flows into the second combustion chamber 57 of the secondary combustion unit 5 through the first communication unit 48.

図4Cは、2次燃焼部5の第2燃焼室57における燃焼空気及び燃焼ガスの流れを示した模式図である。第2燃焼室57では、内径部に、上方に向かう燃焼ガスの旋回流が流れる(矢印F24)と共に、外径部に、第1筒状突部49の縦スリット49aを通過した2次燃焼空気の上昇旋回流(矢印F13)が流入する。   FIG. 4C is a schematic diagram showing the flow of combustion air and combustion gas in the second combustion chamber 57 of the secondary combustion unit 5. In the second combustion chamber 57, a swirling flow of combustion gas directed upward flows in the inner diameter portion (arrow F24), and the secondary combustion air that has passed through the vertical slit 49a of the first cylindrical protrusion 49 in the outer diameter portion. Upward swirling flow (arrow F13) flows in.

また、2次燃焼部5では、3次空気導入口51aから第2外筒51の接線方向に3次燃焼空気を導入することにより(矢印F20)、第2予熱室56内に、下部から上部に向かう3次燃焼空気の旋回流(矢印F21)を生成する。第2予熱室56内を通る3次燃焼空気は、第2内筒52及び螺旋突起55を介して第2燃焼室57の熱を受けて予熱される。1次燃焼部4と同様に、3次燃焼空気を第2予熱室56内に旋回状に流すことにより、第2予熱室56内の滞在時間を確保して十分に予熱することができる。また、螺旋突起55により、放熱面積を増大して3次燃焼空気の予熱効率を更に向上でき、また、3次燃焼空気を旋回状に整流することができる。   Further, in the secondary combustion section 5, by introducing the tertiary combustion air from the tertiary air introduction port 51a in the tangential direction of the second outer cylinder 51 (arrow F20), the second preheating chamber 56 is moved from the lower part to the upper part. The swirling flow (arrow F21) of the third combustion air toward The tertiary combustion air passing through the second preheating chamber 56 is preheated by receiving heat from the second combustion chamber 57 via the second inner cylinder 52 and the spiral protrusion 55. Similar to the primary combustion unit 4, the third combustion air is swirled into the second preheating chamber 56, so that the residence time in the second preheating chamber 56 can be secured and sufficiently preheated. Further, the spiral protrusion 55 can increase the heat radiation area to further improve the preheating efficiency of the tertiary combustion air, and can rectify the tertiary combustion air in a swirling manner.

予熱されて第2外筒51内の上部の第2連通部58に達した3次燃焼空気の旋回流は、第2筒状突部59により、下降旋回流と上昇旋回流とに分流する。詳しくは、第2筒状突部59の外周面に沿って流れて第2燃焼室57内の下部に向かう下降旋回流(矢印F22)と、第2筒状突部59の縦スリット59aを通過して排気筒6の内側を上方に流れる上昇旋回流(矢印F23)とに分流する。第2筒状突部59で分流された3次燃焼空気の下降旋回流は、第2燃焼室57の外径部を下方に向かって流れる。   The swirling flow of the tertiary combustion air that has been preheated and has reached the upper second communication portion 58 in the second outer cylinder 51 is split into a descending swirling flow and an ascending swirling flow by the second cylindrical projection 59. In detail, it flows along the outer peripheral surface of the second cylindrical protrusion 59 and passes through the downward swirling flow (arrow F22) toward the lower part in the second combustion chamber 57 and the vertical slit 59a of the second cylindrical protrusion 59. Then, the flow is divided into an upward swirling flow (arrow F23) that flows upward inside the exhaust tube 6. The downward swirling flow of the tertiary combustion air divided by the second cylindrical protrusion 59 flows downward in the outer diameter portion of the second combustion chamber 57.

このように、第2燃焼室57に、十分に予熱した2次燃焼空気を下部から上方に供給する(矢印F13)と共に、十分に予熱した3次燃焼空気を上部から下方に供給する(矢印F22)ので、1次燃焼部4で木質ペレット8が熱分解されてなるガス化燃料を高温により効率的に酸化することができる。また、燃焼ガスに残留する燃料の微粒子を効率的に分解及び酸化することができる。このようにして、1次及び2次燃焼部4,5による燃焼過程を経ることにより、木質ペレット8を完全燃焼させることができる。このように、2段の燃焼部4,5で木質ペレットを燃焼させることにより、第2燃焼室57の上端近傍において、900℃〜1000℃の燃焼温度を生成することができる。   As described above, the second combustion chamber 57 is supplied with the sufficiently preheated secondary combustion air from the lower part upward (arrow F13) and the sufficiently preheated tertiary combustion air is supplied from the upper part downward (arrow F22). Therefore, the gasified fuel obtained by pyrolyzing the wood pellet 8 in the primary combustion unit 4 can be efficiently oxidized at a high temperature. Further, the fine particles of the fuel remaining in the combustion gas can be efficiently decomposed and oxidized. In this way, the wood pellets 8 can be completely burned through the combustion process by the primary and secondary combustion sections 4 and 5. Thus, by burning the wood pellets in the two-stage combustion sections 4 and 5, a combustion temperature of 900 ° C. to 1000 ° C. can be generated in the vicinity of the upper end of the second combustion chamber 57.

第2燃焼室57で可燃成分の大部分が燃焼した燃焼ガスは、第2連通部58を通って排気筒6に流入する。排気筒6には、第2筒状突部59で分流された上昇旋回流が流入しており、この上昇旋回流により燃焼ガスが効率的に排出される。   Combustion gas in which most combustible components combust in the second combustion chamber 57 flows into the exhaust pipe 6 through the second communication portion 58. The ascending swirl flow divided by the second cylindrical protrusion 59 flows into the exhaust cylinder 6, and the combustion gas is efficiently discharged by the ascending swirl flow.

以上のように、本実施形態のバーナによれば、第1燃焼室47に、1次燃焼空気を旋回状に下部から供給すると共に、予熱した2次燃焼空気の下降旋回流を上部から供給することにより、木質ペレット8の熱分解を高効率に行うことができる。更に、第2燃焼室57に、予熱した2次燃焼空気の上昇旋回流を下部から供給すると共に、予熱した3次燃焼空気の下降旋回流を上部から供給することにより、木質ペレット8の熱分解により生成されたガス化燃料を高度に酸化できる。したがって、植物性再生燃料に含まれるリグニン等のような高分子成分に対しても、効果的に熱分解と酸化を行って完全燃焼をすることができる。その結果、従来よりも灰や煤煙の発生量を大幅に削減することができる。また、下部予熱部3と、1次燃焼部4と、2次燃焼部5と、排気筒6との各部において、燃焼空気や燃焼ガスを旋回状に流すことにより、各部の寸法を増大することなく燃焼空気や燃焼ガスの滞留時間を延長できるので、バーナの大型化をすることなく、燃焼空気の予熱効率や燃料の燃焼効率を向上することができる。すなわち、小型でありながら、植物性再生燃料等を完全燃焼させることができ、煤煙排出量の少ないバーナを実現することができる。   As described above, according to the burner of the present embodiment, the primary combustion air is supplied to the first combustion chamber 47 in a swirling manner from the lower portion, and the descending swirling flow of the preheated secondary combustion air is supplied from the upper portion. Thereby, thermal decomposition of the wood pellet 8 can be performed with high efficiency. Further, the wood pellet 8 is thermally decomposed by supplying the second combustion chamber 57 with the upward swirling flow of the preheated secondary combustion air from the lower portion and the lower combustion flow of the preheated tertiary combustion air from the upper portion. The gasified fuel produced by the above can be highly oxidized. Therefore, even a polymer component such as lignin contained in a plant regenerated fuel can be effectively thermally decomposed and oxidized to be completely burned. As a result, the generation amount of ash and soot can be significantly reduced as compared with the prior art. In addition, in each part of the lower preheating part 3, the primary combustion part 4, the secondary combustion part 5, and the exhaust pipe 6, the size of each part is increased by flowing the combustion air and the combustion gas in a swirling manner. Therefore, the residence time of the combustion air and combustion gas can be extended, so that the preheating efficiency of the combustion air and the combustion efficiency of the fuel can be improved without increasing the size of the burner. That is, it is possible to realize a burner that can completely burn plant regenerated fuel and the like, and has a small amount of smoke emission while being small.

また、本実施形態のバーナ1は、第1燃焼室47内の燃焼温度が上昇するに伴って圧力が上昇するが、第1スクリューコンベヤ22の途中にスクリュー羽根の欠損部を設けて木質ペレット8のプラグを形成するので、簡易な構造により木質ペレット8の逆流や燃焼ガスの逆流を防止することができる。   In the burner 1 of the present embodiment, the pressure rises as the combustion temperature in the first combustion chamber 47 rises, but a screw blade missing portion is provided in the middle of the first screw conveyor 22 to make the wood pellet 8 Therefore, the backflow of the wood pellet 8 and the backflow of the combustion gas can be prevented with a simple structure.

また、本実施形態のバーナ1は、第1燃焼室47から第1スクリューコンベヤ22に伝導する熱を温度センサ27で検出して、第1燃焼室47の燃焼温度の異常上昇に対処することができる。すなわち、第1燃焼室47の燃焼温度が異常上昇して温度センサ27の検出値が所定温度を越えると、制御部28の制御により、流量制御弁29が開き動作されて給水管26から第1スクリューコンベヤ22に給水する。これにより、第1燃焼室47内の温度を効果的に低下させて異常燃焼を迅速に停止させることができる。なお、第1スクリューコンベヤ22の温度を検出する以外に、第1燃焼室47を区画する第1内筒42の温度や、第1外筒41の温度を検出してもよい。あるいは、第2燃焼室57を区画する第2内筒52の温度や、第2外筒51の温度を検出してもよい。   Moreover, the burner 1 of this embodiment can detect the heat | fever conducted from the 1st combustion chamber 47 to the 1st screw conveyor 22 with the temperature sensor 27, and can cope with the abnormal rise of the combustion temperature of the 1st combustion chamber 47. it can. That is, when the combustion temperature in the first combustion chamber 47 abnormally rises and the detection value of the temperature sensor 27 exceeds a predetermined temperature, the flow control valve 29 is opened by the control of the control unit 28 and the first water supply pipe 26 is operated. Water is supplied to the screw conveyor 22. Thereby, the temperature in the 1st combustion chamber 47 can be reduced effectively, and abnormal combustion can be stopped rapidly. In addition to detecting the temperature of the first screw conveyor 22, the temperature of the first inner cylinder 42 defining the first combustion chamber 47 and the temperature of the first outer cylinder 41 may be detected. Alternatively, the temperature of the second inner cylinder 52 that partitions the second combustion chamber 57 and the temperature of the second outer cylinder 51 may be detected.

また、本実施形態のバーナ1では、燃料としての木質チップ8を連続供給するための燃料供給器2に、木質チップ8を搬送する第1スクリューコンベヤ22と、木質チップ8を第1燃焼室47に供給する第2スクリューコンベヤ23とを組み合わせて配置したが、単一のスクリューコンベヤを用いることもできる。例えば、図1の第1スクリューコンベヤ22と同様のスクリューコンベヤの先端に、図5Aに示すような供給ヘッド120を一体に形成したものを用いることができる。このスクリューコンベヤは、図5Aに示すように、ケーシング121の先端部分が湾曲しており、先端に設けられたフランジ121aが直線部分の延在方向と略直角の方向を向いている。図5Bは、供給ヘッド120の平面図である。ケーシング121の湾曲部には、直線部に配置されたスクリュー羽根123を回転駆動する回転軸122の軸受部121bが設けられている。ケーシング121の先端のフランジ121aに空気供給口121cが貫通して形成されていると共に、フランジ121aの上面に、空気供給口121cと連通する環状かつ中空の空気分配ダクト125が固定されている。空気分配ダクト125の内周側の開口は、スクリューコンベヤのケーシング121の内周面と連なっており、第1燃焼室47内に木質チップ8を排出する燃料供給口124になっている。空気分配ダクト125には、軸線方向に延びる第1スリット125aが内周面に形成されていると共に、径方向及び軸線方向に延びる第2スリット125bが上端面及び内周面に形成されている。第2スリット125bの上端面部分は、空気分配ダクト125の径方向に対して傾斜して延在している。空気供給口121cに1次燃焼空気を供給することにより、この空気供給口121cから空気分配ダクト125内に供給された1次燃焼空気が、第2スリット125bから旋回状に吹き出すようになっている。すなわち、この供給ヘッド120を有するスクリューコンベヤを用いた場合、ブロワから空気供給口121cに1次燃焼空気を直接供給して第2スリット125bから旋回状に吹き出すことができるので、下部予熱部3を削除することができる。   Moreover, in the burner 1 of this embodiment, the 1st screw conveyor 22 which conveys the wood chip | tip 8 to the fuel supply device 2 for supplying continuously the wood chip | tip 8 as a fuel, and the wood chip | tip 8 are made into the 1st combustion chamber 47. However, a single screw conveyor can be used. For example, a screw conveyor similar to the first screw conveyor 22 in FIG. 1 may be used in which a supply head 120 as shown in FIG. In this screw conveyor, as shown in FIG. 5A, the tip portion of the casing 121 is curved, and the flange 121a provided at the tip is oriented in a direction substantially perpendicular to the extending direction of the straight portion. FIG. 5B is a plan view of the supply head 120. The curved portion of the casing 121 is provided with a bearing portion 121b of the rotating shaft 122 that rotationally drives the screw blades 123 arranged in the linear portion. An air supply port 121c is formed through the flange 121a at the tip of the casing 121, and an annular and hollow air distribution duct 125 communicating with the air supply port 121c is fixed to the upper surface of the flange 121a. The opening on the inner peripheral side of the air distribution duct 125 is continuous with the inner peripheral surface of the casing 121 of the screw conveyor, and serves as a fuel supply port 124 for discharging the wood chip 8 into the first combustion chamber 47. In the air distribution duct 125, a first slit 125a extending in the axial direction is formed on the inner peripheral surface, and a second slit 125b extending in the radial direction and the axial direction is formed on the upper end surface and the inner peripheral surface. The upper end surface portion of the second slit 125 b extends while being inclined with respect to the radial direction of the air distribution duct 125. By supplying the primary combustion air to the air supply port 121c, the primary combustion air supplied from the air supply port 121c into the air distribution duct 125 is blown out in a swirling manner from the second slit 125b. . That is, when the screw conveyor having the supply head 120 is used, the primary combustion air can be directly supplied from the blower to the air supply port 121c and blown out from the second slit 125b. Can be deleted.

このスクリューコンベヤの供給ヘッド120には、空気分配ダクト125の上端面の外周部分と外周面を取り囲むように、燃料拡散部材127が取り付けられている。燃料拡散部材127は概ね円筒形状を有し、上端部の内周面が、下方ほど内径側に向かうように傾斜した傾斜面127aに形成されている。燃料拡散部材127の傾斜面127aが、空気分配ダクト125の第2スリット125bの外周側を取り囲むように配置されている。燃料拡散部材127の下端部には、軸線方向に突出した歯127bが周方向に複数個配列されており、この燃料拡散部材127の下端部の下方に、燃料拡散部材127を回転駆動する駆動部128が配置されている。駆動部128は、回転駆動される回転軸128aと、この回転軸128aに固定された偏心回転体128bとで形成されている。回転軸128aが回転するに伴い、偏心回転体128bのアームの先端部が燃料拡散部材127の歯127bに順次係合して、燃料拡散部材127を周方向に回転駆動するようになっている。燃料拡散部材127の回転に伴い、空気分配ダクト125の内周側の燃料供給口124から排出された木質チップ8を燃料拡散部材127の外径側に拡散させるようになっている。この供給ヘッド120を有するスクリューコンベヤを燃料供給器2に用いることにより、下部予熱部3を削除して更にバーナの小型化を図ることができる。また、図1の第2スクリューコンベヤ23を削除して、上下方向の寸法を短くすることができる。   A fuel diffusion member 127 is attached to the supply head 120 of the screw conveyor so as to surround the outer peripheral portion and the outer peripheral surface of the upper end surface of the air distribution duct 125. The fuel diffusion member 127 has a substantially cylindrical shape, and the inner peripheral surface of the upper end portion is formed on an inclined surface 127a that is inclined so as to be directed toward the inner diameter side as it goes downward. An inclined surface 127 a of the fuel diffusion member 127 is disposed so as to surround the outer peripheral side of the second slit 125 b of the air distribution duct 125. A plurality of teeth 127b projecting in the axial direction are arranged in the circumferential direction at the lower end portion of the fuel diffusion member 127, and a drive unit that rotationally drives the fuel diffusion member 127 below the lower end portion of the fuel diffusion member 127 128 is arranged. The drive unit 128 is formed of a rotary shaft 128a that is rotationally driven and an eccentric rotary body 128b that is fixed to the rotary shaft 128a. As the rotating shaft 128a rotates, the tip of the arm of the eccentric rotating body 128b is sequentially engaged with the teeth 127b of the fuel diffusing member 127 so that the fuel diffusing member 127 is rotated in the circumferential direction. With the rotation of the fuel diffusion member 127, the wood chip 8 discharged from the fuel supply port 124 on the inner peripheral side of the air distribution duct 125 is diffused to the outer diameter side of the fuel diffusion member 127. By using the screw conveyor having the supply head 120 for the fuel supply device 2, the lower preheating unit 3 can be eliminated to further reduce the size of the burner. Moreover, the 2nd screw conveyor 23 of FIG. 1 can be deleted, and the dimension of an up-down direction can be shortened.

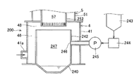
本実施形態のバーナ1は、図6に示すように、横型の蒸気ボイラ110の熱源として用いることができる。この蒸気ボイラ110は、ケーシング111と、このケーシング内に水平方向に配列された複数の煙管112と、この煙管112の両端部を支持して内側に蒸気室を形成する管板113,113と、蒸気室内に水を供給する給水口114と、蒸気室内の蒸気を排出する排出口115とを有する。ケーシング111の一端にバーナ1の排気筒6が接続されていると共に、ケーシング111の他端に燃焼ガスの集塵装置116が接続されている。バーナ1には、下部予熱部3、1次燃焼部4及び2次燃焼部5に燃焼空気を供給するシロッコ型のブロワ9が、分流管91を介して接続されている。また、ブロワ9から分流管91を介して、第1スクリューコンベヤ22の給気管25に補助燃焼空気が供給されるようになっている。この蒸気ボイラ110は、ケーシング111内で燃焼ガスが流れる方向が2箇所で反転される3パス型のボイラである。すなわち、ケーシング111の一端にバーナ1から高温の燃焼ガスが供給され(矢印G1)、燃焼ガスが第1群の煙管112を通って蒸気室内の蒸気(又は水)と熱交換を行った後に流れが反転し(矢印G2)、第2群の煙管112を通って蒸気(又は水)と熱交換を行った後に再度流れが反転し(矢印G3)、第3群の煙管112を通って蒸気(又は水)と熱交換を行った後にケーシング111から排出される(矢印G4)。ケーシング111から排出された燃焼ガスは、集塵装置116で煤塵が収集されて大気に放出される。集塵装置116には、フィルタ式、静電式又はサイクロン式等の集塵装置を用いることができる。   The burner 1 of this embodiment can be used as a heat source of a horizontal steam boiler 110 as shown in FIG. The steam boiler 110 includes a casing 111, a plurality of smoke pipes 112 arranged in the horizontal direction in the casing, and tube plates 113 and 113 that support both end portions of the smoke pipe 112 and form a steam chamber inside. A water supply port 114 for supplying water into the steam chamber and a discharge port 115 for discharging the steam in the steam chamber are provided. The exhaust pipe 6 of the burner 1 is connected to one end of the casing 111, and the combustion gas dust collector 116 is connected to the other end of the casing 111. A sirocco blower 9 that supplies combustion air to the lower preheating unit 3, the primary combustion unit 4, and the secondary combustion unit 5 is connected to the burner 1 via a branch pipe 91. Further, auxiliary combustion air is supplied from the blower 9 to the air supply pipe 25 of the first screw conveyor 22 through the flow dividing pipe 91. The steam boiler 110 is a three-pass boiler in which the direction in which the combustion gas flows in the casing 111 is reversed at two locations. That is, high-temperature combustion gas is supplied from the burner 1 to one end of the casing 111 (arrow G1), and the combustion gas flows after exchanging heat with steam (or water) in the steam chamber through the first group of smoke pipes 112. Is reversed (arrow G2), and after the heat exchange with the steam (or water) through the second group of smoke pipes 112, the flow is reversed again (arrow G3), and the steam ( Or, after exchanging heat with water, it is discharged from the casing 111 (arrow G4). The combustion gas discharged from the casing 111 is collected by the dust collector 116 and released to the atmosphere. As the dust collector 116, a filter type, electrostatic type or cyclone type dust collector can be used.

上記実施形態のバーナ1は、排気筒6から排出される燃焼ガス温度を検出する温度センサ61と、燃料供給器2の駆動モータMへの供給電力を制御する第1インバータ117と、ブロワ9の駆動モータへの供給電力を制御する第2インバータ118と、温度センサ61からの出力を受け、この温度センサ61の検出値に基づいて、各インバータ117,118のスイッチング速度を制御する制御部119とを備える。この制御部119により、燃焼ガスの温度を安定して所定温度に制御して、蒸気ボイラ110の排出口115から排出される蒸気の温度を安定して所定温度にすることができる。   The burner 1 of the above embodiment includes a temperature sensor 61 that detects the temperature of the combustion gas discharged from the exhaust pipe 6, a first inverter 117 that controls the power supplied to the drive motor M of the fuel supplier 2, and the blower 9 A second inverter 118 that controls the power supplied to the drive motor, and a control unit 119 that receives the output from the temperature sensor 61 and controls the switching speed of each of the inverters 117 and 118 based on the detected value of the temperature sensor 61; Is provided. By this control unit 119, the temperature of the combustion gas can be stably controlled to a predetermined temperature, and the temperature of the steam discharged from the discharge port 115 of the steam boiler 110 can be stably set to the predetermined temperature.

すなわち、温度センサ61により検出された燃焼ガス温度が目標値よりも低い場合、制御部119から第1インバータ117に、燃焼ガス温度の目標値との差分に対応する制御信号C1を出力する。これにより、燃料供給器2の供給バルブ21、第1スクリューコンベヤ22及び第2スクリューコンベヤ23の各々を駆動するモータMの回転数を増大させて、第1燃焼室47への木質ペレット8の供給量を増大させる。これと共に、制御部119から第2インバータ118に、燃焼ガス温度の目標値との差分に対応する制御信号C2を出力する。これにより、ブロワを駆動するモータの回転数を増大させて、下部予熱部3と、1次燃焼部4と、2次燃焼部5に供給する燃焼空気の流量を増大させる。こうして木質ペレット8の燃焼量を増大して、燃焼ガス温度を上昇させて目標値に近づけることができる。   That is, when the combustion gas temperature detected by the temperature sensor 61 is lower than the target value, the control unit 119 outputs a control signal C1 corresponding to the difference from the target value of the combustion gas temperature to the first inverter 117. Thereby, the rotation speed of the motor M that drives each of the supply valve 21, the first screw conveyor 22, and the second screw conveyor 23 of the fuel supplier 2 is increased, and the wood pellet 8 is supplied to the first combustion chamber 47. Increase the amount. At the same time, the control unit 119 outputs a control signal C2 corresponding to the difference from the target value of the combustion gas temperature to the second inverter 118. Thereby, the rotation speed of the motor which drives a blower is increased, and the flow volume of the combustion air supplied to the lower preheating part 3, the primary combustion part 4, and the secondary combustion part 5 is increased. In this way, the combustion amount of the wood pellet 8 can be increased, and the combustion gas temperature can be raised to approach the target value.

一方、温度センサ61により検出された燃焼ガス温度が目標値よりも高い場合、制御部119から第1インバータ117に、燃焼ガス温度の目標値との差分に対応する制御信号C1を出力する。これにより、燃料供給器2の各部を駆動するモータMの回転数を減少させて、第1燃焼室47への木質ペレット8の供給量を削減する。これと共に、制御部119から第2インバータ118に、燃焼ガス温度の目標値との差分に対応する制御信号C2を出力する。これにより、ブロワを駆動するモータの回転数を減少させて、下部予熱部3と、1次燃焼部4と、2次燃焼部5に供給する燃焼空気の流量を減少させる。こうして、木質ペレット8の燃焼量を低減して、燃焼ガス温度を下降させて目標値に近づけることができる。   On the other hand, when the combustion gas temperature detected by the temperature sensor 61 is higher than the target value, the control unit 119 outputs a control signal C1 corresponding to the difference from the target value of the combustion gas temperature to the first inverter 117. Thereby, the number of rotations of the motor M that drives each part of the fuel supplier 2 is decreased, and the amount of the wood pellets 8 supplied to the first combustion chamber 47 is reduced. At the same time, the control unit 119 outputs a control signal C2 corresponding to the difference from the target value of the combustion gas temperature to the second inverter 118. Thereby, the rotation speed of the motor that drives the blower is decreased, and the flow rate of the combustion air supplied to the lower preheating unit 3, the primary combustion unit 4, and the secondary combustion unit 5 is decreased. Thus, the combustion amount of the wood pellet 8 can be reduced, and the combustion gas temperature can be lowered to approach the target value.

このように、制御部119により、燃焼ガス温度に基づいてフィードバック制御を行うことにより、燃焼ガスの温度を所定の目標値に維持して、蒸気ボイラ110の排出口115から排出される蒸気の温度を安定して所定温度にすることができる。なお、温度センサは、排気筒6以外に、各燃焼部4,5の外筒41,51や内筒42,52に配置してもよい。また、蒸気ボイラ110の排出口115に温度センサを設け、この温度センサが検出する蒸気の温度に基づいて、制御部119により木質ペレット8の供給量と燃焼空気の流量とを制御してもよい。   As described above, the control unit 119 performs feedback control based on the combustion gas temperature, thereby maintaining the temperature of the combustion gas at a predetermined target value, and the temperature of the steam discharged from the discharge port 115 of the steam boiler 110. Can be stably set to a predetermined temperature. Note that the temperature sensor may be disposed in the outer cylinders 41 and 51 and the inner cylinders 42 and 52 of the combustion units 4 and 5 in addition to the exhaust cylinder 6. Further, a temperature sensor may be provided at the discharge port 115 of the steam boiler 110, and the supply amount of the wood pellet 8 and the flow rate of the combustion air may be controlled by the control unit 119 based on the temperature of the steam detected by the temperature sensor. .

さらに、上記制御部119は、バーナ1の起動時から所定期間においては、燃料供給器2の駆動モータの回転数を所定の低回転数に制限し、かつ、ブロワの駆動モータの回転数を所定の低回転数に制限して、起動運転を行うのが好ましい。その後、バーナ1の運転時間が起動時から所定時間を越えると、上述の温度センサ61の出力に基づいたフィードバック制御を行う。また、バーナ1の停止信号を受けるに伴い、フィードバック制御を停止して、燃料供給器2の駆動モータの回転数を所定の低回転数に制限し、かつ、ブロワの駆動モータの回転数を所定の低回転数に制限して停止運転を行うのが好ましい。このように、起動時に、予め定められた比較的少ない燃料と燃焼空気量を供給することにより、着火が比較的困難な植物性再生燃料を用いた場合でも、確実に燃料を着火させてバーナを起動することができる。また、停止時に、予め定められた比較的少ない燃料と燃焼空気量を供給することにより、燃料の燃焼を確実に停止させることができる。   Further, the control unit 119 limits the rotation speed of the drive motor of the fuel supply device 2 to a predetermined low rotation speed and sets the rotation speed of the blower drive motor to a predetermined value for a predetermined period from the start of the burner 1. It is preferable to perform the start-up operation while limiting to a low rotational speed. Thereafter, when the operation time of the burner 1 exceeds a predetermined time from the startup, feedback control based on the output of the temperature sensor 61 is performed. Further, as the stop signal of the burner 1 is received, the feedback control is stopped, the rotation speed of the drive motor of the fuel supply device 2 is limited to a predetermined low rotation speed, and the rotation speed of the drive motor of the blower is predetermined. It is preferable to perform the stop operation while limiting to a low rotational speed. In this way, by supplying a relatively small amount of predetermined fuel and amount of combustion air at the time of start-up, even when using vegetable regenerated fuel that is relatively difficult to ignite, it is possible to reliably ignite the fuel and burn the burner. Can be activated. In addition, when the fuel is stopped, the fuel combustion can be reliably stopped by supplying a relatively small amount of fuel and a predetermined amount of combustion air.

本実施形態のバーナ1は、燃料としての木質ペレット8を完全燃焼させることができるので、燃焼ガスに含まれる煤の量が従来よりも少ない。したがって、蒸気ボイラ110のケーシング111内や煙管112内に残留する煤の量を少なくできるので、煤の除去を行うためのメンテナンス頻度を従来よりも削減でき、ランニングコストの削減を図ることができる。また、煤の残留による蒸気ボイラ110の劣化を防止することができる。また、バーナ1の燃焼ガスに含まれる煤の量が少ないので、小容量の集塵装置116を用いることができ、蒸気ボイラ110の周辺機器のコスト削減と小型化を図ることができる。   Since the burner 1 of the present embodiment can completely burn the wood pellets 8 as fuel, the amount of soot contained in the combustion gas is smaller than that in the prior art. Therefore, since the amount of soot remaining in the casing 111 and the smoke pipe 112 of the steam boiler 110 can be reduced, the maintenance frequency for removing soot can be reduced as compared with the conventional case, and the running cost can be reduced. Further, it is possible to prevent the steam boiler 110 from being deteriorated due to residual soot. Further, since the amount of soot contained in the combustion gas of the burner 1 is small, a small-capacity dust collector 116 can be used, and the cost reduction and downsizing of peripheral equipment of the steam boiler 110 can be achieved.

ところで、本実施形態のバーナ1は、ケーシング内において燃焼ガスが単一方向に流れる1パス型ボイラや、燃焼ガスの流れの方向が1箇所で反転される2パス型のボイラ等の熱源として用いることもできる。また、燃焼ガスを煙管に流す煙管ボイラ以外に、燃焼ガスが供給される加熱室内に水管を配置した水管ボイラに用いることもできる。また、熱交換を行う煙管又は水管を鉛直方向に配置した縦型ボイラに用いることもできる。また、蒸気ボイラに限られず、温水を生成する温水ボイラの熱源に本実施形態のバーナ1を用いてもよい。更に、本実施形態のバーナ1は、ボイラ以外に、温風装置や冷凍機等の熱源として広く用いることができる。いずれの用途においても、小型かつ高効率であり、しかも、メンテナンスの容易な熱機器を実現することができる。   By the way, the burner 1 of this embodiment is used as a heat source such as a one-pass boiler in which combustion gas flows in a single direction in a casing, or a two-pass boiler in which the direction of combustion gas flow is reversed at one place. You can also Moreover, it can also be used for the water pipe boiler which has arrange | positioned the water pipe in the heating chamber to which combustion gas is supplied besides the smoke pipe boiler which flows combustion gas into a smoke pipe. Moreover, it can also be used for the vertical boiler which has arrange | positioned the smoke pipe or water pipe which performs heat exchange in the perpendicular direction. Moreover, you may use the burner 1 of this embodiment not only for a steam boiler but for the heat source of the hot water boiler which produces | generates warm water. Furthermore, the burner 1 of this embodiment can be widely used as a heat source for a hot air device, a refrigerator, etc., in addition to a boiler. In any application, it is possible to realize a thermal apparatus that is small and highly efficient and easy to maintain.

本実施形態のバーナ1は、木質チップ8以外の他の燃料を広く用いることができ、例えば、木屑、木皮、プラスチック屑、ゴム屑又はRPF(廃紙・廃プラスチック固形化燃料)等を燃料として用いることができる。本実施形態のバーナ1によれば、いずれの燃料も完全燃焼させることができ、従来よりも少ない煤塵排出量のもと、高い燃焼効率が得られる。なお、プラスチック屑、ゴム屑又はRPF等を燃料に用いる場合、1次及び2次燃焼部4,5に加えて、3次燃焼部を設けた3段型のバーナとするのが好ましい。すなわち、図1の第2仕切板54に、第2外筒51と略相似形かつ小型の第3外筒を固定し、その内側に、第2内筒52と略相似形かつ小型の第3内筒を嵌合させる。第3外筒の上端に、第2仕切板54と略相似形かつ小型の第3仕切板を固定し、第3仕切板の開口に排気筒6と略相似形かつ小型の排気筒を固定する。これにより、第3内筒の内側に第3燃焼室を形成すると共に、第3燃焼室の外周側に第3予熱室を形成する。第3燃焼室に、3次燃焼空気の上昇旋回流(矢印F23)を供給すると共に、第3予熱室で予熱された4次燃焼空気を排気筒の下端部で分流し、分流した4次燃焼空気の下降旋回流を第3燃焼室に供給する。こうして、多段の燃焼室で燃焼を行うことにより、プラスチック屑等の燃料を完全燃焼させることができる。また、燃料の種類に応じて、4段以上の燃焼室及び予熱室を設けてもよい。   The burner 1 of the present embodiment can widely use fuel other than the wood chip 8, for example, wood waste, bark, plastic waste, rubber waste or RPF (waste paper / waste plastic solid fuel) or the like as fuel. Can be used. According to the burner 1 of the present embodiment, any fuel can be completely combusted, and high combustion efficiency can be obtained with less dust emission than conventional. In addition, when using plastic waste, rubber waste, RPF, etc. for fuel, it is preferable to use a three-stage burner provided with a tertiary combustion section in addition to the primary and secondary combustion sections 4 and 5. That is, a third outer cylinder that is substantially similar to the second outer cylinder 51 and small in size is fixed to the second partition plate 54 of FIG. Fit the inner cylinder. A third partition plate, which is substantially similar to the second partition plate 54, is fixed to the upper end of the third outer cylinder, and a small exhaust tube, which is approximately similar to the exhaust cylinder 6, is fixed to the opening of the third partition plate. . Thus, a third combustion chamber is formed inside the third inner cylinder, and a third preheating chamber is formed on the outer peripheral side of the third combustion chamber. Ascending swirling flow of the tertiary combustion air (arrow F23) is supplied to the third combustion chamber, and the quaternary combustion air preheated in the third preheating chamber is divided at the lower end portion of the exhaust pipe, and is divided. A downward swirling flow of air is supplied to the third combustion chamber. Thus, by burning in multistage combustion chambers, fuel such as plastic waste can be completely burned. Further, four or more stages of combustion chambers and preheating chambers may be provided depending on the type of fuel.

また、バーナ1の燃料は、単一の燃料を燃焼させるのみに限られず、連続して複数の燃料を燃焼させてもよい。この場合、燃料の酸化温度等に応じて、燃焼空気の量を適宜調節すればよい。また、複数の燃料を同時に燃焼させてもよい。また、固体燃料と液体燃料との複相燃料を燃焼させることもできる。   The fuel of the burner 1 is not limited to burning a single fuel, and a plurality of fuels may be burned continuously. In this case, the amount of combustion air may be appropriately adjusted according to the oxidation temperature of the fuel. A plurality of fuels may be burned simultaneously. It is also possible to burn a multiphase fuel composed of a solid fuel and a liquid fuel.

また、バーナ1の下部予熱部3、1次燃焼部4、2次燃焼部5及び第1スクリューコンベヤ22の給気管25に燃焼空気を供給するブロワは、単一でなくてもよく、各供給先にブロワを別個に設置してもよい。個別に設置したブロワの送風量を、各供給先の燃焼室の燃焼温度に基づいて制御することにより、各段の燃焼室の燃焼温度をきめ細かく調整できて、燃焼効率を更に向上することができる。   Moreover, the blower which supplies combustion air to the lower preheating part 3 of the burner 1, the primary combustion part 4, the secondary combustion part 5, and the supply pipe 25 of the 1st screw conveyor 22 may not be single, but each supply You may install a blower separately previously. By controlling the blower volume of the blower installed individually based on the combustion temperature of the combustion chamber of each supply destination, the combustion temperature of the combustion chamber of each stage can be finely adjusted, and the combustion efficiency can be further improved. .

また、下部予熱部3、1次燃焼部4、2次燃焼部5及び第1スクリューコンベヤ22の給気管25の少なくとも一つに、燃焼空気と共に酸素を供給してもよい。高酸素濃度の燃焼空気により、完全燃焼を更に促進することがき、また、燃焼温度を更に上昇させることができる。   Further, oxygen may be supplied together with combustion air to at least one of the lower preheating unit 3, the primary combustion unit 4, the secondary combustion unit 5, and the air supply pipe 25 of the first screw conveyor 22. The combustion air having a high oxygen concentration can further promote complete combustion and can further increase the combustion temperature.

また、最下段である1次燃焼部の第1燃焼室47に、霧状の水を供給してもよい。第1燃焼室47に供給された霧状の水が、第1燃焼室47内の燃料に含まれる炭素と反応して、一酸化炭素及び水素が生成される。これにより、第1燃焼室47内の燃焼温度を更に上昇させることができる。また、霧状の水が第1燃焼室47の温度で熱分解して、水素及び酸素が生成される。これにより、第1燃焼室47内の燃焼温度を更に上昇させることができる。水供給器としては、水に約2MPa(メガパスカル)の圧力を与えるプランジャポンプと、この高圧水をプランジャポンプから第1燃焼室47に供給する高圧水供給路と、この高圧水供給路に接続されて第1燃焼室47内に霧状の水を噴射する噴射ノズルとを含んで形成することができる。   Moreover, you may supply mist-like water to the 1st combustion chamber 47 of the primary combustion part which is the lowest stage. The mist-like water supplied to the first combustion chamber 47 reacts with carbon contained in the fuel in the first combustion chamber 47 to generate carbon monoxide and hydrogen. Thereby, the combustion temperature in the 1st combustion chamber 47 can further be raised. Further, the atomized water is thermally decomposed at the temperature of the first combustion chamber 47 to generate hydrogen and oxygen. Thereby, the combustion temperature in the 1st combustion chamber 47 can further be raised. As the water supply device, a plunger pump that applies a pressure of about 2 MPa (megapascal) to water, a high-pressure water supply passage that supplies this high-pressure water from the plunger pump to the first combustion chamber 47, and a connection to this high-pressure water supply passage And an injection nozzle that injects mist-like water into the first combustion chamber 47.

本実施形態において、上下方向は重力が作用する方向と一致しており、バーナ1の第1及び第2の内筒42,52及び外筒41,51の軸線は鉛直方向を向いているが、バーナ1は、上記軸線を鉛直方向に対して傾斜して使用することも可能であり、また、上記軸線を略水平方向に向けて使用することも可能である。   In the present embodiment, the vertical direction coincides with the direction in which gravity acts, and the axes of the first and second inner cylinders 42 and 52 and the outer cylinders 41 and 51 of the burner 1 are oriented in the vertical direction. The burner 1 can be used with the axis inclined with respect to the vertical direction, and can also be used with the axis directed in a substantially horizontal direction.

また、1次燃焼部4と2次燃焼部5は、必ずしも直線状に形成しなくてもよく、いずれかを湾曲して形成してもよい。例えば、図7の変形例に示すように、バーナ100の1次燃焼部4の軸線を鉛直方向に向ける一方、2次燃焼部150を湾曲させて、排気筒6の軸線を水平方向に向けてもよい。この場合、2次燃焼部150の外筒151と共に、内筒152もまた90°湾曲させればよい。図7の変形例のバーナ100は、1パス型の温水ボイラ130の熱源に用いている。図7において、131は内側に燃焼ガスが導かれて加熱室を形成するケーシング、132は加熱すべき水が供給される給水口、133は給水口132から供給された水を導いて燃焼ガスと熱交換を行う水管、134は熱交換を行って高温となった水を排出する排出口、135は熱交換後の燃焼ガスを排出する排気管である。この変形例のバーナ100によれば、鉛直方向の寸法を小さくすることができて、小型の温水ボイラ130を構成することができる。   Moreover, the primary combustion part 4 and the secondary combustion part 5 do not necessarily need to be formed linearly, and may be formed by curving one of them. For example, as shown in the modification of FIG. 7, the axis of the primary combustion unit 4 of the burner 100 is oriented in the vertical direction, while the secondary combustion unit 150 is curved and the axis of the exhaust stack 6 is oriented in the horizontal direction. Also good. In this case, the inner cylinder 152 may be bent by 90 ° together with the outer cylinder 151 of the secondary combustion unit 150. 7 is used as a heat source for a one-pass hot water boiler 130. In FIG. 7, 131 is a casing in which combustion gas is guided to the inside to form a heating chamber, 132 is a water supply port to which water to be heated is supplied, and 133 is water that is supplied from the water supply port 132 to guide the combustion gas. A water pipe for performing heat exchange, 134 is a discharge port for discharging water that has been subjected to heat exchange and having a high temperature, and 135 is an exhaust pipe for discharging combustion gas after heat exchange. According to the burner 100 of this modification, the vertical dimension can be reduced, and a small hot water boiler 130 can be configured.

図8は、他の実施形態のバーナを示す図である。このバーナ200は、PCB(ポリ塩化ビフェニル)廃液を焼却するために使用される。図8には、バーナ200の一部を示しており、他の部分は、図1のバーナ1と実質的に同一である。図1と実質的に同一の部分には同一の参照番号を付して、詳細な説明を省略する。   FIG. 8 is a view showing a burner according to another embodiment. This burner 200 is used to incinerate PCB (polychlorinated biphenyl) waste liquid. FIG. 8 shows a part of the burner 200, and the other parts are substantially the same as the burner 1 of FIG. Components that are substantially the same as those in FIG. 1 are denoted by the same reference numerals, and detailed description thereof is omitted.

このバーナ200は、第1燃焼室247に1次燃焼空気を供給しないで、第1予熱室46で予熱された2次燃焼空気のみを供給する。第1燃焼室247の側面を画定する第1内筒242は、耐熱性の高いセラミックで形成している。PCBタンク243内に貯蔵したPCB液を、ストレーナ244を介してポンプ245で吸引し、第1内筒242の側面に形成された供給口246から、第1燃焼室247内に供給するように形成されている。第1燃焼室247の底部には、逆円錐台形状に成形された蒸発皿240が設けられている。このバーナ200は、PCBタンク243から第1燃焼室247内に供給されたPCB液を蒸発皿240で受け、第1燃焼室247内に、第1予熱室46を経由した2次燃焼空気を旋回状に供給してPCB液の蒸発と熱分解を行う。蒸発して熱分解したPCBガスを、第1連通部48を通して上方の第2燃焼室57に導き、この第2燃焼室57で、下部から供給する2次燃焼空気と上部から供給する3次燃焼空気とで酸化する。第2燃焼室57の側面を画定する第2内筒252は、耐熱性の高いセラミックで形成している。第1燃焼室247及び第2燃焼室57内に大量の燃焼空気を予熱して旋回状に供給することにより、1100℃〜1300℃の燃焼温度を安定して生成して、PCBを完全燃焼させることができる。これにより、PCB廃液を焼却して無毒化処理を行うことができる。なお、第1燃焼室247及び第2燃焼室57に、燃焼空気と共に酸素を供給してもよい。酸素濃度の高い燃焼空気を供給することにより、PCBの完全燃焼を更に高度に促進できる。   The burner 200 supplies only the secondary combustion air preheated in the first preheating chamber 46 without supplying the primary combustion air to the first combustion chamber 247. The first inner cylinder 242 that defines the side surface of the first combustion chamber 247 is made of ceramic having high heat resistance. The PCB liquid stored in the PCB tank 243 is sucked by the pump 245 through the strainer 244 and is supplied to the first combustion chamber 247 from the supply port 246 formed on the side surface of the first inner cylinder 242. Has been. At the bottom of the first combustion chamber 247, an evaporating dish 240 formed in an inverted truncated cone shape is provided. The burner 200 receives PCB liquid supplied from the PCB tank 243 into the first combustion chamber 247 by the evaporating dish 240, and swirls the secondary combustion air passing through the first preheating chamber 46 in the first combustion chamber 247. The PCB liquid is evaporated and thermally decomposed. The PCB gas which has been evaporated and thermally decomposed is guided to the upper second combustion chamber 57 through the first communication portion 48, and in this second combustion chamber 57, the secondary combustion air supplied from the lower part and the tertiary combustion supplied from the upper part are provided. Oxidizes with air. The second inner cylinder 252 that defines the side surface of the second combustion chamber 57 is formed of ceramic having high heat resistance. By preheating a large amount of combustion air into the first combustion chamber 247 and the second combustion chamber 57 and supplying them in a swirling manner, a combustion temperature of 1100 ° C. to 1300 ° C. is stably generated to completely burn the PCB. be able to. Thereby, a PCB waste liquid can be incinerated and a detoxification process can be performed. Note that oxygen may be supplied to the first combustion chamber 247 and the second combustion chamber 57 together with the combustion air. By supplying combustion air having a high oxygen concentration, complete combustion of the PCB can be promoted to a higher degree.

本発明のバーナは、蒸気ボイラ、温水ボイラ、温風装置及び冷凍機等の熱機器の熱源として広く利用可能である。また、難分解性の物質を焼却する焼却用バーナとして利用可能である。   The burner of the present invention can be widely used as a heat source for heat equipment such as a steam boiler, a hot water boiler, a hot air device, and a refrigerator. Moreover, it can be used as an incinerator burner for incinerating hardly decomposable substances.

本発明の実施形態のバーナを示す断面図である。It is sectional drawing which shows the burner of embodiment of this invention. 貫通穴が設けられた第1筒状突部の模式展開図である。It is a model expanded view of the 1st cylindrical protrusion provided with the through hole. 他の貫通穴が設けられた第1筒状突部の模式展開図である。It is a model expanded view of the 1st cylindrical protrusion provided with the other through-hole. 他の貫通穴が設けられた第1筒状突部の模式展開図である。It is a model expanded view of the 1st cylindrical protrusion provided with the other through-hole. 2次燃焼部の第2内筒を第1仕切板に取り付ける様子を示す分解斜視図である。It is a disassembled perspective view which shows a mode that the 2nd inner cylinder of a secondary combustion part is attached to a 1st partition plate. 1次燃焼部の予熱室と第1連通部における2次燃焼空気の流れを示した模式図である。It is the schematic diagram which showed the flow of the secondary combustion air in the preheating chamber of a primary combustion part, and a 1st communication part. 1次燃焼部の第1燃焼室における2次燃焼空気及び燃焼ガスの流れを示した模式図である。It is the schematic diagram which showed the flow of the secondary combustion air and combustion gas in the 1st combustion chamber of a primary combustion part. 2次燃焼部の第2燃焼室における燃焼空気及び燃焼ガスの流れを示した模式図である。It is the schematic diagram which showed the flow of the combustion air and combustion gas in the 2nd combustion chamber of a secondary combustion part. スクリューコンベヤと一体に形成された供給ヘッドを示す図である。It is a figure which shows the supply head formed integrally with the screw conveyor. 供給ヘッドの平面図である。It is a top view of a supply head. 本実施形態のバーナを熱源に用いた蒸気ボイラを示す部分断面図である。It is a fragmentary sectional view showing the steam boiler which used the burner of this embodiment for the heat source. 変形例のバーナを温水ボイラに適用した様子を示す図である。It is a figure which shows a mode that the burner of the modification was applied to the hot water boiler. 他の実施形態のバーナを示す図である。It is a figure which shows the burner of other embodiment.

符号の説明Explanation of symbols

1 バーナ
2 燃料供給器
3 下部予熱部
4 1次燃焼部
5 2次燃焼部
6 排気筒
7 着火部
8 木質ペレット
21 供給バルブ
22 第1スクリューコンベヤ
23 第2スクリューコンベヤ
24 燃料供給口
32 1次空気導入口
33 燃料保持部
41 第1外筒
41a 2次空気導入口
42 第1内筒
44 第1仕切板
45 螺旋突起
46 第1予熱室
47 第1燃焼室
48 第1連通部
49 第1筒状突部
49a 縦スリット
51 第2外筒
52 第2内筒
54 第2仕切板
55 螺旋突起
56 第2予熱室
57 第2燃焼室
58 第2連通部
59 第2筒状突部
59a 縦スリット
DESCRIPTION OF SYMBOLS 1 Burner 2 Fuel supply device 3 Lower preheating part 4 Primary combustion part 5 Secondary combustion part 6 Exhaust pipe 7 Ignition part 8 Wood pellet 21 Supply valve 22 1st screw conveyor 23 2nd screw conveyor 24 Fuel supply port 32 Primary air Inlet 33 Fuel holder 41 First outer cylinder 41a Secondary air inlet 42 First inner cylinder 44 First partition plate 45 Spiral projection 46 First preheating chamber 47 First combustion chamber 48 First communication portion 49 First cylindrical shape Projection 49a Vertical slit 51 Second outer cylinder 52 Second inner cylinder 54 Second partition plate 55 Spiral projection 56 Second preheating chamber 57 Second combustion chamber 58 Second communication portion 59 Second cylindrical projection 59a Vertical slit

Claims (14)

円筒状の燃焼室と、この燃焼室の周りを取り囲むように形成されて燃焼空気の予熱を行う円筒環状の予熱室と、上記燃焼室の上部と予熱室の上部とを連ねる連通部とを有する燃焼部を複数段備え、
上記燃焼部の予熱室は、下部から供給された燃焼空気が上部に向かって旋回状に流れるように形成され、
上記燃焼部の連通部は、上記予熱室で予熱された燃焼空気の旋回流を、上記燃焼室の下部に向かう下降旋回流と、上記燃焼室の上方に向かう上昇旋回流とに分ける分流部を有し、
2段目以降の燃焼部の燃焼室は、前段の燃焼部の分流部によって分流された燃焼空気の上昇旋回流と、同一段の燃焼部の分流部によって分流された燃焼空気の下降旋回流とが供給されて、燃料を燃焼するように形成されていることを特徴とするバーナ。
A cylindrical combustion chamber; a cylindrical annular preheating chamber that is formed so as to surround the combustion chamber and that preheats combustion air; and a communication portion that connects the upper portion of the combustion chamber and the upper portion of the preheating chamber. With multiple stages of combustion,
The preheating chamber of the combustion part is formed so that the combustion air supplied from the lower part flows in a swirling manner toward the upper part,
The communication part of the combustion part has a flow dividing part that divides the swirling flow of the combustion air preheated in the preheating chamber into a downward swirling flow toward the lower portion of the combustion chamber and an upward swirling flow toward the upper side of the combustion chamber. Have
Combustion chambers in the second and subsequent stages of combustion include an upward swirling flow of combustion air diverted by a diversion part of the preceding combustion part and a downward swirling flow of combustion air diverted by the diversion part of the combustion part of the same stage Is provided to burn the fuel.
請求項1に記載のバーナにおいて、
各段の燃焼部の燃焼室は、前段の燃焼部の燃焼室よりも小径に形成されていることを特徴とするバーナ。
The burner according to claim 1, wherein
A burner characterized in that the combustion chamber of each stage combustion section is formed with a smaller diameter than the combustion chamber of the preceding combustion section.
請求項1に記載のバーナにおいて、
最下段の燃焼部の燃焼室に燃料を連続的に供給する燃料供給器を備えることを特徴とするバーナ。
The burner according to claim 1, wherein
A burner comprising a fuel supply device that continuously supplies fuel to a combustion chamber of a lowermost combustion section.
請求項1に記載のバーナにおいて、
上記各段の燃焼部の予熱室に燃焼空気を供給するブロワを備えることを特徴とするバーナ。
The burner according to claim 1, wherein
A burner comprising a blower for supplying combustion air to the preheating chamber of the combustion section of each stage.
請求項1に記載のバーナにおいて、
上記分流部は、上記連通部を区画する上側壁面から下方に突出した筒状突部を含むことを特徴とするバーナ。
The burner according to claim 1, wherein
The diverter includes a cylindrical protrusion that protrudes downward from an upper wall surface that defines the communication portion.
請求項5に記載のバーナにおいて、
上記筒状突部は、複数の貫通孔を有することを特徴とするバーナ。
Burner according to claim 5,
The said cylindrical protrusion has a some through-hole, The burner characterized by the above-mentioned.
請求項1に記載のバーナにおいて、
上記筒状突部は、後段の燃焼室と予熱室とを区画する筒状部材の下端側に連なって一体に形成されていることを特徴とするバーナ。
The burner according to claim 1, wherein
The burner characterized in that the cylindrical protrusion is formed integrally with a lower end side of a cylindrical member that divides a subsequent combustion chamber and a preheating chamber.
請求項1に記載のバーナにおいて、
上記予熱室と燃焼室とを区画する筒状部材の外周面に、放熱部材が設けられていることを特徴とするバーナ。
The burner according to claim 1, wherein
A burner, wherein a heat radiating member is provided on an outer peripheral surface of a cylindrical member that partitions the preheating chamber and the combustion chamber.
請求項1に記載のバーナにおいて、
最下段の燃焼部の燃焼室に霧状の水を供給する水供給器を備えることを特徴とするバーナ。
The burner according to claim 1, wherein
A burner comprising a water supply device for supplying mist water to a combustion chamber of a lowermost combustion section.
請求項3に記載のバーナにおいて、
上記燃料供給器はスクリューコンベヤを含み、
上記スクリューコンベヤは、搬送する燃料の逆流を防止する逆流防止部が設けられていることを特徴とするバーナ。
In the burner according to claim 3,
The fuel supply includes a screw conveyor,
The screw conveyor is provided with a backflow prevention unit for preventing a backflow of fuel to be conveyed.
請求項10に記載のバーナにおいて、
上記逆流防止部は、スクリュー羽根の欠損部を含んで形成されていることを特徴とするバーナ。
Burner according to claim 10,
The burner characterized in that the backflow prevention part is formed including a missing part of a screw blade.
請求項3に記載のバーナにおいて、
上記燃料供給器は、補助燃焼空気を供給するように形成されていることを特徴とするバーナ。
In the burner according to claim 3,
The burner is configured to supply auxiliary combustion air.
請求項3に記載のバーナにおいて、
上記燃料供給器は、燃焼温度の異常上昇に伴って燃料に水を供給する給水部を有することを特徴とするバーナ。
In the burner according to claim 3,
The burner has a water supply unit for supplying water to the fuel as the combustion temperature rises abnormally.
請求項1に記載のバーナにおいて、
上記燃料は、木質ペレット、木屑、プラスチック屑、ゴム屑、RPF及びPCB廃液のうちの少なくとも1つを含むことを特徴とするバーナ。
The burner according to claim 1, wherein
The burner characterized in that the fuel contains at least one of wood pellets, wood waste, plastic waste, rubber waste, RPF and PCB waste liquid.
JP2007256992A 2007-09-29 2007-09-29 Burner Active JP5091612B2 (en)

Priority Applications (1)

Application Number Priority Date Filing Date Title
JP2007256992A JP5091612B2 (en) 2007-09-29 2007-09-29 Burner

Applications Claiming Priority (1)

Application Number Priority Date Filing Date Title
JP2007256992A JP5091612B2 (en) 2007-09-29 2007-09-29 Burner

Publications (2)

Publication Number Publication Date
JP2009085523A true JP2009085523A (en) 2009-04-23
JP5091612B2 JP5091612B2 (en) 2012-12-05

Family

ID=40659177

Family Applications (1)

Application Number Title Priority Date Filing Date
JP2007256992A Active JP5091612B2 (en) 2007-09-29 2007-09-29 Burner

Country Status (1)

Country Link
JP (1) JP5091612B2 (en)

Cited By (31)

* Cited by examiner, † Cited by third party
Publication number Priority date Publication date Assignee Title
JP2010255971A (en) * 2009-04-28 2010-11-11 Satoru Imura Biomass combustion device
WO2010150523A1 (en) * 2009-06-22 2010-12-29 株式会社 M&W Organic sludge processing device
JP2011099595A (en) * 2009-11-04 2011-05-19 Ikurosu:Kk Combustion device of solid fuel
WO2011074364A1 (en) * 2009-12-18 2011-06-23 株式会社イクロス Combustion device for solid fuel
KR101053090B1 (en) 2009-05-25 2011-08-01 (주)넥스트에너지코리아 Retort Type Pellet Boiler with Reburnable Double Combustor
CN102221197A (en) * 2011-05-04 2011-10-19 周家华 Biomass compound furnace
KR101093408B1 (en) * 2009-07-30 2011-12-14 주식회사 남경알앤디 Combustion apparatus using waste as fuel
WO2011161741A1 (en) * 2010-06-24 2011-12-29 株式会社 M&W Continuous combustion device for solid fuel
CN102494345A (en) * 2011-12-26 2012-06-13 无锡东马锅炉有限公司 High-efficiency waste liquid combustion boiler
KR101163655B1 (en) 2011-09-02 2012-07-06 안재식 Boiler
JP2012197952A (en) * 2011-03-07 2012-10-18 Miike Iron Works Co Ltd Hearth structure, and combustion furnace
JPWO2010150523A1 (en) * 2009-06-22 2012-12-06 株式会社M&W Organic sludge treatment equipment
CN102901087A (en) * 2011-07-26 2013-01-30 王大欣 Energy-saving emission-reducing horizontal boiler with water pipe grate
KR101317148B1 (en) 2013-06-12 2013-10-18 (주)성운프렌트 Large capacity solid fuel combustor
JP5555321B2 (en) * 2010-06-24 2014-07-23 株式会社M&W Continuous combustion equipment for solid fuel containing incombustibles
CN104154528A (en) * 2013-05-14 2014-11-19 马亚典 Biomass double-hearth ultrahigh temperature combustion machine
KR101519878B1 (en) * 2014-09-15 2015-05-14 주식회사 와이에스 Equipment of combustion chamber having fuel supply with turntable
CN104713078A (en) * 2015-03-24 2015-06-17 山东省科学院能源研究所 Gas-solid separation and re-coupling type biomass clean combustion device and combustion method
JP2015135223A (en) * 2014-01-20 2015-07-27 株式会社ナニワ炉機研究所 Biomass combustion system
JP2016502638A (en) * 2012-11-14 2016-01-28 ウォン キム,ジ Centrifugal combustion equipment by region using the flow of combustion air
JP6022662B1 (en) * 2015-07-21 2016-11-09 株式会社イクロス Solid fuel combustion equipment
KR101740719B1 (en) * 2015-04-01 2017-05-26 공주대학교 산학협력단 Husk combustion Range And The Method For Drying By The Same
CN106929158A (en) * 2017-05-02 2017-07-07 刘建兰 A kind of equipment that plant essence is extracted by burning plant
JP2018169088A (en) * 2017-03-30 2018-11-01 有限会社鬼目養鶏場 Chicken manure burning device
JP2019158188A (en) * 2018-03-09 2019-09-19 永迫 亮一 Combustion device
KR102049539B1 (en) * 2018-09-11 2020-01-08 한국에너지기술연구원 Ash reuse device generated in a fluid bed combustion device and method of ash reuse using the same
JP2021156470A (en) * 2020-03-26 2021-10-07 覺 井村 Biomass power generation equipment
KR20220042789A (en) * 2020-09-28 2022-04-05 비엔지코리아(주) High efficiency cyclonic combustor
JP2022184743A (en) * 2021-05-31 2022-12-13 湧二 野村 Method for treating artificial turf-laid material
KR102820476B1 (en) * 2024-03-28 2025-06-16 유정농업회사법인 주식회사 Cow manure combustion device and power generation system using the same
CN120252011A (en) * 2025-06-04 2025-07-04 江苏天兴环保股份有限公司 Waste gas incineration device with multi-stage purification function

Citations (7)

* Cited by examiner, † Cited by third party
Publication number Priority date Publication date Assignee Title
JPS4944304Y1 (en) * 1974-04-04 1974-12-04
JPS4945803Y2 (en) * 1971-10-13 1974-12-14
JPS56117208U (en) * 1980-02-12 1981-09-08
JPS5837410A (en) * 1981-08-28 1983-03-04 Agency Of Ind Science & Technol Coal combustion equipment realizing low nitrogen oxides burning
JPS6020005A (en) * 1983-07-15 1985-02-01 Matsushita Electric Ind Co Ltd Solid fuel burner
JPS6163536U (en) * 1984-09-25 1986-04-30
JPS63179409U (en) * 1986-11-05 1988-11-21

Patent Citations (7)

* Cited by examiner, † Cited by third party
Publication number Priority date Publication date Assignee Title
JPS4945803Y2 (en) * 1971-10-13 1974-12-14
JPS4944304Y1 (en) * 1974-04-04 1974-12-04
JPS56117208U (en) * 1980-02-12 1981-09-08
JPS5837410A (en) * 1981-08-28 1983-03-04 Agency Of Ind Science & Technol Coal combustion equipment realizing low nitrogen oxides burning
JPS6020005A (en) * 1983-07-15 1985-02-01 Matsushita Electric Ind Co Ltd Solid fuel burner
JPS6163536U (en) * 1984-09-25 1986-04-30
JPS63179409U (en) * 1986-11-05 1988-11-21

Cited By (37)

* Cited by examiner, † Cited by third party
Publication number Priority date Publication date Assignee Title
JP2010255971A (en) * 2009-04-28 2010-11-11 Satoru Imura Biomass combustion device
KR101053090B1 (en) 2009-05-25 2011-08-01 (주)넥스트에너지코리아 Retort Type Pellet Boiler with Reburnable Double Combustor
WO2010150523A1 (en) * 2009-06-22 2010-12-29 株式会社 M&W Organic sludge processing device
WO2010150412A1 (en) * 2009-06-22 2010-12-29 株式会社 M&W Organic sludge treatment equipment
JPWO2010150523A1 (en) * 2009-06-22 2012-12-06 株式会社M&W Organic sludge treatment equipment
KR101093408B1 (en) * 2009-07-30 2011-12-14 주식회사 남경알앤디 Combustion apparatus using waste as fuel
JP2011099595A (en) * 2009-11-04 2011-05-19 Ikurosu:Kk Combustion device of solid fuel
WO2011074364A1 (en) * 2009-12-18 2011-06-23 株式会社イクロス Combustion device for solid fuel
JP2011127843A (en) * 2009-12-18 2011-06-30 Ikurosu:Kk Combustion device for solid fuel
WO2011161741A1 (en) * 2010-06-24 2011-12-29 株式会社 M&W Continuous combustion device for solid fuel
WO2011161724A1 (en) * 2010-06-24 2011-12-29 株式会社 M&W Continuous combustion device for solid fuel
JP5555321B2 (en) * 2010-06-24 2014-07-23 株式会社M&W Continuous combustion equipment for solid fuel containing incombustibles
JP2012197952A (en) * 2011-03-07 2012-10-18 Miike Iron Works Co Ltd Hearth structure, and combustion furnace
CN102221197A (en) * 2011-05-04 2011-10-19 周家华 Biomass compound furnace
CN102901087A (en) * 2011-07-26 2013-01-30 王大欣 Energy-saving emission-reducing horizontal boiler with water pipe grate
KR101163655B1 (en) 2011-09-02 2012-07-06 안재식 Boiler
CN102494345A (en) * 2011-12-26 2012-06-13 无锡东马锅炉有限公司 High-efficiency waste liquid combustion boiler
JP2016502638A (en) * 2012-11-14 2016-01-28 ウォン キム,ジ Centrifugal combustion equipment by region using the flow of combustion air
CN104154528A (en) * 2013-05-14 2014-11-19 马亚典 Biomass double-hearth ultrahigh temperature combustion machine
CN104154528B (en) * 2013-05-14 2016-05-25 广州市祈雅典锅炉有限公司 Biomass double furnace thorax ultrahigh temperature combustion machine
KR101317148B1 (en) 2013-06-12 2013-10-18 (주)성운프렌트 Large capacity solid fuel combustor
JP2015135223A (en) * 2014-01-20 2015-07-27 株式会社ナニワ炉機研究所 Biomass combustion system
KR101519878B1 (en) * 2014-09-15 2015-05-14 주식회사 와이에스 Equipment of combustion chamber having fuel supply with turntable
CN104713078A (en) * 2015-03-24 2015-06-17 山东省科学院能源研究所 Gas-solid separation and re-coupling type biomass clean combustion device and combustion method
KR101740719B1 (en) * 2015-04-01 2017-05-26 공주대학교 산학협력단 Husk combustion Range And The Method For Drying By The Same
JP6022662B1 (en) * 2015-07-21 2016-11-09 株式会社イクロス Solid fuel combustion equipment
JP2018169088A (en) * 2017-03-30 2018-11-01 有限会社鬼目養鶏場 Chicken manure burning device
CN106929158A (en) * 2017-05-02 2017-07-07 刘建兰 A kind of equipment that plant essence is extracted by burning plant
JP2019158188A (en) * 2018-03-09 2019-09-19 永迫 亮一 Combustion device
KR102049539B1 (en) * 2018-09-11 2020-01-08 한국에너지기술연구원 Ash reuse device generated in a fluid bed combustion device and method of ash reuse using the same
JP2021156470A (en) * 2020-03-26 2021-10-07 覺 井村 Biomass power generation equipment
JP7346348B2 (en) 2020-03-26 2023-09-19 覺 井村 biomass power generation equipment
KR20220042789A (en) * 2020-09-28 2022-04-05 비엔지코리아(주) High efficiency cyclonic combustor
KR102451490B1 (en) * 2020-09-28 2022-10-07 비엔지코리아(주) High efficiency cyclonic combustor
JP2022184743A (en) * 2021-05-31 2022-12-13 湧二 野村 Method for treating artificial turf-laid material
KR102820476B1 (en) * 2024-03-28 2025-06-16 유정농업회사법인 주식회사 Cow manure combustion device and power generation system using the same
CN120252011A (en) * 2025-06-04 2025-07-04 江苏天兴环保股份有限公司 Waste gas incineration device with multi-stage purification function

Also Published As

Publication number Publication date
JP5091612B2 (en) 2012-12-05

Similar Documents

Publication Publication Date Title
JP5091612B2 (en) Burner
JP4789916B2 (en) Combustion furnace
US20090126607A1 (en) Combustion Apparatus For Recovering Heat
CN102345861B (en) Combustion apparatus with improved thermal efficiency
JP2018179494A (en) Hybrid-type combustion device using thermal decomposition of water and combustion air
US6324999B1 (en) Incinerator for removing noxious substances
KR101209022B1 (en) Heat recovery system with improved heat recovery rate and combined heat and power generation system using this
KR101788165B1 (en) high temperature incinerator of high molecule waste
CN102345850B (en) Thermal recovery system with improved thermal efficiency and thermoelectric combined production system equipped with the thermal recovery system
KR101721691B1 (en) Oil(water and steam) boiler with incinerator for volatile organic compounds
JP2023042597A (en) Combustion furnace and boiler system for biomass fuel, and biomass fuel combustion method
CN102141251A (en) Combustion device
KR101093408B1 (en) Combustion apparatus using waste as fuel
KR20030076268A (en) Burner burning rigid fuel made by waste plastic
KR101967117B1 (en) Waste Incineration System with Cyclone Combustion Structure
KR100577492B1 (en) Dry distillation incinerator
JP4010538B2 (en) Incinerator
KR100460698B1 (en) Scrapped Material Incineration and Combustion Heat Recovery System
JP2003294217A (en) Equipment and method for incineration treatment of treating object containing organic substance
JPH1054518A (en) Combustion melting furnace and waste treatment equipment
KR0165921B1 (en) Natural draft incinerator
KR101187384B1 (en) Burner for complete combustion by generating whirlpool
KR100342699B1 (en) A sludge incineration system equipped a cyclone incinerator and a hot-air drier using waste heat
WO2017141051A1 (en) Burner
CN121013959A (en) Burner equipment for asphalt production facilities, facilities comprising the burner equipment, and methods for supplying heat to the rotary kiln of the burner equipment.

Legal Events

Date Code Title Description
A621 Written request for application examination

Free format text: JAPANESE INTERMEDIATE CODE: A621

Effective date: 20100628

A131 Notification of reasons for refusal

Free format text: JAPANESE INTERMEDIATE CODE: A131

Effective date: 20120522

A521 Written amendment

Free format text: JAPANESE INTERMEDIATE CODE: A523

Effective date: 20120709

TRDD Decision of grant or rejection written
A01 Written decision to grant a patent or to grant a registration (utility model)

Free format text: JAPANESE INTERMEDIATE CODE: A01

Effective date: 20120911

A01 Written decision to grant a patent or to grant a registration (utility model)

Free format text: JAPANESE INTERMEDIATE CODE: A01

A61 First payment of annual fees (during grant procedure)

Free format text: JAPANESE INTERMEDIATE CODE: A61

Effective date: 20120914

FPAY Renewal fee payment (event date is renewal date of database)

Free format text: PAYMENT UNTIL: 20150921

Year of fee payment: 3

R150 Certificate of patent or registration of utility model

Ref document number: 5091612

Country of ref document: JP

Free format text: JAPANESE INTERMEDIATE CODE: R150

Free format text: JAPANESE INTERMEDIATE CODE: R150

R250 Receipt of annual fees

Free format text: JAPANESE INTERMEDIATE CODE: R250

R250 Receipt of annual fees

Free format text: JAPANESE INTERMEDIATE CODE: R250

R250 Receipt of annual fees

Free format text: JAPANESE INTERMEDIATE CODE: R250