EP3415399B1 - System zur ausfallsicheren versorgung eines elektrischen verbrauchers mit einem redundant ausgeführten energiebus - Google Patents

System zur ausfallsicheren versorgung eines elektrischen verbrauchers mit einem redundant ausgeführten energiebus Download PDF

Info

Publication number
EP3415399B1
EP3415399B1 EP17176338.6A EP17176338A EP3415399B1 EP 3415399 B1 EP3415399 B1 EP 3415399B1 EP 17176338 A EP17176338 A EP 17176338A EP 3415399 B1 EP3415399 B1 EP 3415399B1
Authority
EP
European Patent Office
Prior art keywords
bus
switch
energy
network node
unit
Prior art date
Legal status (The legal status is an assumption and is not a legal conclusion. Google has not performed a legal analysis and makes no representation as to the accuracy of the status listed.)
Active
Application number
EP17176338.6A
Other languages
English (en)
French (fr)
Other versions
EP3415399A1 (de
Inventor
Daniel Sigg
Current Assignee (The listed assignees may be inaccurate. Google has not performed a legal analysis and makes no representation or warranty as to the accuracy of the list.)
Siemens Mobility AG
Original Assignee
Siemens Mobility AG
Priority date (The priority date is an assumption and is not a legal conclusion. Google has not performed a legal analysis and makes no representation as to the accuracy of the date listed.)
Filing date
Publication date
Family has litigation
First worldwide family litigation filed litigation Critical https://patents.darts-ip.com/?family=59215480&utm_source=google_patent&utm_medium=platform_link&utm_campaign=public_patent_search&patent=EP3415399(B1) "Global patent litigation dataset” by Darts-ip is licensed under a Creative Commons Attribution 4.0 International License.
Application filed by Siemens Mobility AG filed Critical Siemens Mobility AG
Priority to PL17176338T priority Critical patent/PL3415399T3/pl
Priority to EP17176338.6A priority patent/EP3415399B1/de
Publication of EP3415399A1 publication Critical patent/EP3415399A1/de
Application granted granted Critical
Publication of EP3415399B1 publication Critical patent/EP3415399B1/de
Active legal-status Critical Current
Anticipated expiration legal-status Critical

Links

Images

Classifications

    • BPERFORMING OPERATIONS; TRANSPORTING
    • B61RAILWAYS
    • B61LGUIDING RAILWAY TRAFFIC; ENSURING THE SAFETY OF RAILWAY TRAFFIC
    • B61L19/00Arrangements for interlocking between points and signals by means of a single interlocking device, e.g. central control
    • B61L19/06Interlocking devices having electrical operation
    • B61L19/08Special arrangements for power supply for interlocking devices
    • BPERFORMING OPERATIONS; TRANSPORTING
    • B61RAILWAYS
    • B61LGUIDING RAILWAY TRAFFIC; ENSURING THE SAFETY OF RAILWAY TRAFFIC
    • B61L27/00Central railway traffic control systems; Trackside control; Communication systems specially adapted therefor
    • B61L27/30Trackside multiple control systems, e.g. switch-over between different systems
    • BPERFORMING OPERATIONS; TRANSPORTING
    • B61RAILWAYS
    • B61LGUIDING RAILWAY TRAFFIC; ENSURING THE SAFETY OF RAILWAY TRAFFIC
    • B61L27/00Central railway traffic control systems; Trackside control; Communication systems specially adapted therefor
    • B61L27/70Details of trackside communication
    • BPERFORMING OPERATIONS; TRANSPORTING
    • B61RAILWAYS
    • B61LGUIDING RAILWAY TRAFFIC; ENSURING THE SAFETY OF RAILWAY TRAFFIC
    • B61L19/00Arrangements for interlocking between points and signals by means of a single interlocking device, e.g. central control
    • B61L19/06Interlocking devices having electrical operation

Definitions

  • the present invention relates to a system for the fail-safe supply of an electrical load with a redundant power bus.
  • Such decentralized functional units are used in particular in rail transport networks such as the railroad, where these are used to control vehicle influencing and / or vehicle monitoring units and to monitor functionality and to record process data and back to a central control and / or Monitoring center, such as a control center or a signal box, to report.
  • a central control and / or Monitoring center such as a control center or a signal box
  • As Switzerlandbeeinu units that give instructions to the driver or even make direct intervention in the vehicle control or directly set a safe track for example, signals, points, balises, line conductors, track magnets and the like, as well as sensors for detecting process variables of the moving train, such as power consumption, speed and the like.
  • train and track section monitoring units can also balise and line conductors, but also axle and track circuits and other train detection systems are called.
  • the present invention relates to all industrial plants in which functional units are distributed over long distances and yet must be centrally controlled.
  • the central controller can be perceived by a stationary control center, but also by
  • a digital data transport network can be used for the coupling of the decentralized functional units, which is robust in any way against a simple error event, yet a very clever use of very widely used in railway engineering Cu cables, for example, previously existing interlocking cables allowed and finally only a comparatively small number of network access points needed.
  • Such a device is used in a particularly advantageous manner for a rail network for rail transport. Consequently, it is then expedient, by means of the decentralized functional units traffic-monitoring and traffic-controlling Functional units, such as in particular signals, switches, axle counters, track circuits, point and line train control elements to couple to the data transport network.
  • traffic-monitoring and traffic-controlling Functional units such as in particular signals, switches, axle counters, track circuits, point and line train control elements to couple to the data transport network.
  • the decentralized functional units also known as element controllers or EC for short
  • EC element controllers
  • SNDs bus couplers
  • the SNDs can interrupt or bypass the power bus, as well as measure currents and voltages in the power bus.
  • This decoupling with the necessary shutdown functions is taken over by the network node units.
  • the network node unit in order to be able to master all possible error cases (overload in a segment of the power bus or to a consumer), the network node unit has controllable switches around the power bus to the left, to the right and to the To interrupt consumers.
  • Such a equipped network node unit is for example in the above-mentioned European patent application EP 3 109 128 A1 described in detail.
  • this network node unit is a single non-redundant element in the power supply chain up to the decentralized functional unit.
  • An obvious solution would be the insertion of a second redundant network node unit, which, however, is considered disadvantageous for cost and maintenance reasons.
  • the present invention is therefore an object of the invention to provide a system for fail-safe supply of an electrical load with a redundant running power bus, in which even the failure of a network node unit does not cause a decentralized functional units is completely decoupled from the supply of electrical energy.
  • a failure of the network node unit thus no longer has a negative impact on the availability of the decentralized functional unit coupling to it.
  • the first switch and the second switch each comprise two counter-switched in the respective bus core field effect transistors whose gate electrodes are controlled by the control unit.
  • a branch provided between the field-effect transistors from the respective bus core to the decentralized functional unit can thus be connected to each of the two supply sides by the corresponding wiring of the respective gate electrode (s) and also selectively separated.
  • the switching groups may each comprise a field-effect transistor whose gate electrode is at the potential of the control output.
  • the potential applied to the control output it is possible to intentionally disconnect the decentralized functional unit from one of the two or both feed sides of one of the bus wires.
  • control output can be controlled by an FPGA, which is preferably a component of the control unit.
  • FIG. 1 schematically shows an interlocking architecture with a system Sys, which has, inter alia, a signal box STW, a redunant built data backbone NB1, NB2, a data bus CB and an energy bus EB with two feed points PS1 and PS2.
  • the interlocking STW controls a train traffic on a track section G, in which signals S, points W, a level crossing Bue and axle counter AC are arranged.
  • These train protection and train control components each couple to a decentralized functional unit - also called element controller unit E - on the data bus CB and the power bus EB.
  • the decentralized functional units E are connected to the annular data bus CB in such a way that either access to the data backbone NB1 or NB2 is given via each side of the annular data bus CB.
  • the data bus CB coupled with corresponding routers / switches SW to the respective data backbone NB1, NB2.
  • the sequential connection of the Element Controller Unit E to the annular power bus ensures that each Element Controller Unit E can be supplied redundantly with electrical energy from both sides.
  • FIG. 2 now shows schematically the data and power supply connection of the Element Controller Unit E of a train control component, here for example a switch W, to the data bus CB and the power bus EB.
  • a train control component here for example a switch W
  • Such an attachment point comprises a network node unit SND and the actual element controller EC.
  • the network node unit SND comprises a communication unit SCU for data exchange over both branches of the data bus CB.
  • the network node unit SND is designed so that it couples to both branches of the power bus EB and thus always, if necessary, across other network node units SND away - an access to both feed points PS1 and PS2 consists (as in FIG. 1 shown).
  • the network node unit SND further has a control and evaluation logic SL, which can be integrated, for example, in the switching module S, and thus controls and monitors the power bus EB.
  • the control and evaluation logic detects current violations and / or voltage dips within the power bus EB and / or the connected consumer (SPU with EC) and evaluates this data for a possibly present short circuit.
  • the network node unit is always supplied in redundant manner from two sides with electrical energy and therefore has in the context of a switching module S via a left switch S1 and a right switch S2 and a load switch S3 to the supply unit SPU of the element controller EC.
  • the network node unit SND also supplies the communication unit SCU with voltage and can also exchange data with it via an Ethernet connection and is thus integrated in the data bus CB (eg activation of manual operation of the SND via remote access and actuation of the switches S1 to S3, delivery of diagnostic data to the interlocking or a higher-level service and Diagnosesytem, query the current voltages, currents, energy and power values, parameterization of the SND, data for charging a not further illustrated energy storage or the registration of future power requirements).
  • the supply unit SPU is integrated via the switch S3, which converts the voltage of the power bus EB to the input voltage required for the element controller EC.
  • a data connection between the switching module S of the network node unit SND and the supply unit SPU, for example in the form of a serial RS 422 or Ethernet, is provided.
  • Energy-technically typical here is, for example, a three-phase connection with 400 VAC.
  • the element controller EC controls and supplies in FIG. 2
  • the switch W receives the element controller EC data telegrams from a higher-level interlocking CPU via an Ethernet connection from the communication unit SCU and are via this communication unit SCU feedback to the interlocking computer CPU.
  • the interlocking computer CPU can also represent a corresponding evaluation module that evaluates the received data as intended.
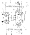
  • FIG. 3 schematically shows an alternative embodiment for the wiring of the switching module S of any network node unit SND.
  • the switching module S comprises the first switch S1 and the second switch S2, the present case in each case two in the respective bus core bus +, bus counter-switched field effect transistors T1, T2, T3, T4 whose gate electrodes can be controlled by the control unit (not shown here), which is indicated by arrows 30.
  • the energy bus can be selectively interrupted (eg for the isolation / disconnection of defective sections).
  • diodes D1 to D4 are provided. The in FIG.
  • switch S3 has now been divided into two on the negative bus core bus- coupling switches S3 and S4, with which the functional unit E can selectively turn on only the power bus EB left or right, if this is separated by means of switch S1 and switch S2.
  • These switches are also field-effect transistors T5, T6.
  • a resistance module RG1, RG2 which is provided between the positive core bus + and the negative wire bus of the power bus EB, is now arranged.
  • the output A1, A2 of this resistor group RG1, RG2 is respectively connected to the gate electrode of the switches S3, S4.
  • the resistor assembly RG1, RG2 here dimensioned / set so that the switches S3, S4 are conductive in the presence of the bus voltage.
  • a control output ST1, ST2 (coming for example from a FPGA of the control unit) connected to the already provided by the resistor assembly RG1, RG2 output voltage can be manipulated to, for example, the switches S3 and S4 to open.
  • the control output ST1, ST2 does not necessarily change the parameterization of the resistor group RG1, RG2 (one could also set up the device so that this would be possible), but draws, for example, the output voltage provided by the resistor group to the value NULL.
  • the decentralized functional units E remain connected to the power bus EB even if the switching functions of the switches S1 and S2 or the control mechanisms / logic should fail. Due to the drop across the resistor assemblies RG1, RG2 voltage between the positive wire Bus + and the negative wire bus of the power bus EB is in the presence of the bus voltage on at least one of the two sides so always a voltage available, which switches the switches S3, S4 and Thus, the decentralized functional unit E always connects to the two wires Bus +, bus- of the feed bus EB. A failure of the network node unit SND thus no longer has a negative impact on the availability of the decentralized functional unit E.

Landscapes

  • Engineering & Computer Science (AREA)
  • Mechanical Engineering (AREA)
  • Remote Monitoring And Control Of Power-Distribution Networks (AREA)

Description

  • Die vorliegende Erfindung bezieht sich auf ein System zur ausfallsicheren Versorgung eines elektrischen Verbrauchers mit einem redundant ausgeführten Energiebus.
  • Derartige dezentrale Funktionseinheiten werden im Besonderen in Schienenverkehrsnetzwerken z.B wie die Eisenbahn eingesetzt, wo diese genutzt werden, um Fahrzeug beeinflussende und/oder Fahrzeug überwachende Einheiten zu steuern und bezüglich der Funktionalität zu überwachen und um Prozessdaten aufzunehmen und zurück an eine zentrale Steuerungs- und/oder Überwachungszentrale, wie zum Beispiel eine Leitstelle oder ein Stellwerk, zu melden. Als zugbeeinflussende Einheiten, die also Anweisungen an den Fahrzeugführer geben oder sogar direkt Eingriffe in der Fahrzeugsteuerung vornehmen oder direkt einen sicheren Fahrweg einstellen, können beispielsweise Signale, Weichen, Balisen, Linienleiter, Gleismagnete und dergleichen sowie auch Sensoren zum Erfassen von Prozessgrössen des fahrenden Zuges, wie Leistungsaufnahme, Geschwindigkeit und dergleichen, betrachtet werden. Als Zug- und Gleisabschnitt überwachende Einheiten können ebenfalls Balisen und Linienleiter, aber auch Achszähler und Gleisstromkreise und andere Gleisfreimeldesysteme genannt werden. Grundsätzlich betrifft die vorliegende Erfindung aber alle industriellen Anlagen, in denen funktionale Einheiten über grössere Strecken verteilt sind und dennoch zentral gesteuert werden müssen. Die zentrale Steuerung kann dabei von einer ortsfesten Leitstelle, aber auch durch eine nicht-ortsfeste virtuelle Leitstelle wahrgenommen werden.
  • Aus dem Projekt Sinet® der Siemens Schweiz AG und der dazu korrespondierenden europäischen Patentanmeldung EP 2 301 202 A1 sind eine Einrichtung und ein Verfahren zur Steuerung und/oder Überwachung von entlang eines Verkehrsnetzwerks angeordneten dezentralen Funktionseinheiten bekannt, welche folgenden Kernpunkte umfassen:
    1. a) ein übergeordnetes Steuerungssystem, das mit den dezentralen Funktionseinheiten mittels Datentelegrammen Informationen austauscht,
    2. b) ein Datentransportnetzwerk mit einer Anzahl von Netzzugangspunkten, wobei das übergeordnete Steuerungssystem über mindestens einen Netzzugangspunkt an dem Datentransportnetzwerk angekoppelt ist;
    3. c) Kommunikationseinheiten, die jeweils an einem Netzzugangspunkt angeschlossen sind, wobei:
    4. d) die dezentralen Funktionseinheiten zu Untergruppen mit jeweils eigenem Subnetzwerk zusammengefasst sind; und wobei
    5. e) das Subnetzwerk jeder der Untergruppen an jedem seiner beiden Ende jeweils über eine Kommunikationseinheit und über einem Netzzugangspunkt an dem Datentransportnetzwerk angekoppelt ist.
  • Auf diese Weise kann für die Ankopplung der dezentralen Funktionseinheiten ein digitales Datentransportnetzwerk genutzt werden, welches in jeder Weise robust gegen ein einfaches Fehlerereignis ist, dennoch eine sehr geschickte Verwendung von sehr breit in der Bahntechnik eingesetzten Cu-Kabeln, zum Beispiel bisher vorhandenen Stellwerkskabeln, erlaubt und schliesslich auch nur eine vergleichsweise geringe Zahl von Netzzugangspunkten benötigt.
  • Eine derartige Einrichtung ist dabei in besonders vorteilhafter Weise für ein Schienennetz für den Eisenbahnverkehr einsetzbar. Folglich ist dann zweckmässig, mittels den dezentralen Funktionseinheiten verkehrsüberwachende und verkehrssteuernde Funktionseinheiten, wie insbesondere Signale, Weichen, Achszähler, Gleisstromkreise, punkt- und linienförmige Zugbeeinflussungselemente, an das Datentransportnetzwerk anzukoppeln.
  • Der Aufbau von technischen Anlagen, besonders auch in der Bahninfrastruktur, ist aufgrund der über 100 jährigen Geschichte des Industrieanlagenbaus und des Eisenbahnwesens auf Robustheit und Zuverlässigkeit ausgelegt. In der damaligen Konzeption wurden besonders die Aussenelemente der Bahnsicherungsanlagen über relativ kräftige Kabeladern angeschlossen, um die Schaltzustände über die definierten Distanzen sicher detektieren zu können, d.h. die Auslegung erfolgt entsprechend der Spitzenbelastungen mit ausreichender Reserve. Mit dem Schaltvorgang der Aussenelemente wird über die Energiezuführung auch die Information übermittelt. Daraus folgt aber in naheliegender Weise auch, dass die möglichen Distanzen durch den detektierbaren Energiefluss begrenzt sind. Unter heutigen Flexibilitäts-, Kosten- und ressourcenpolitischen Aspekten sind diese etablierten Konzepte neben der durch die EP 2 301 202 A1 offenbarten Kommunikationsstruktur dringend auch im Bereich der Energiezuführung zu innovieren und so die bisherige Kopplung von Information und Energie aufzulösen.
  • Hierzu offenbart die internationalen Patentanmeldung WO 2013/013908 A1 eine Lösung. Diese Lösung sieht eine Einrichtung und ein Verfahren zum Betreiben von in einer industriellen Anlage angeordneten dezentralen Funktionseinheiten vor, umfassend:
    1. a) ein übergeordnetes Steuerungssystem, das mit den dezentralen Funktionseinheiten mittels Datentelegrammen Informationen austauscht,
    2. b) ein Datentransportnetzwerk mit einer Anzahl von Netzzugangspunkten, wobei das übergeordnete Steuerungssystem über mindestens einen Netzzugangspunkt an dem Datentransportnetzwerk angekoppelt ist;
    3. c) Kommunikationseinheiten, die an einem Netzzugangspunkt angeschlossen sind und den dezentralen Funktionseinheiten den Zugang zu dem Datentransportnetzwerk bereitstellen, und
    4. d) ein Energietransportnetz, an das die dezentralen Funktionseinheiten angeschlossen sind und das die dezentralen Funktionseinheiten mit elektrischer Energie versorgt. Auf diese Weise ist nun auch das Energietransportnetz vollkommen von einem Stellwerk entkoppelt.
  • Ausgehend von der heutigen Stellwerkarchitektur mit dezentralen Stationen, aber Punkt-zu-Punkt-Energiezuführung, wird hiermit ein neuer, innovativer Ansatz beschritten, der von der Siemens Schweiz AG unter dem Namen Sigrid® vertrieben. Die heutigen kabel- und arbeitsintensiven Punkt- zu Punkt-Verbindungen für die Stromversorgung bzw. die Energieversorgung der peripheren Elemente entlang dem Gleis (Element Controller oder auch dezentrale Funktionseinheit genannt) werden ersetzt durch adernsparende und einfach zu montierende Bus- oder Ringleitungen.
  • Die in der WO 2013/013908 A1 offenbarte Lösung beschränkt sich aber längst nicht nur auf den beschriebenen Anwendungsfall der Stellwerksarchitektur von Bahnanlagen, sondern geht weit darüber hinaus. Als zukünftige Beispiele werden das Energiemanagement für Gebäude oder für Grossanlagen in der produzierenden oder verarbeitenden Industrie auf der Basis dezentraler Energieversorgung gesehen.
  • Wenn der Energiebus zwischen zwei Stellwerken oder sonstigen Einrichtungen mit Anschluss zu den Energieversorgungsnetzen verlegt wird, so kann die Versorgung der angeschlossenen Verbraucher (dezentrale Funktionseinheiten) von beiden Speiseseiten erfolgen. Dadurch wird eine bisher noch nicht verfügbare Redundanz der Energieversorgung geschaffen. Die dezentralen Funktionseinheiten - auch Element Controller oder kurz EC genannt) werden dabei durch Netzknoteneinheiten - auch Buskoppler oder kurz SND - Smart Node Device genannt - an den Datenbus und den Energiebus angeschlossen, die Steuerungs-, Überwachungs- und Diagnosefunktionen übernehmen können. Die SND können beispielsweise den Energiebus unterbrechen bzw. durchschalten, sowie Ströme und Spannungen im Energiebus messen.
  • Einfache Defekte, also beispielsweise Kurzschlüsse oder Unterbrüche, im Energiebus führen bei korrekter Behandlung aufgrund der Redundanz nicht unmittelbar zu einem Ausfall von Elementen. Im Fall einer ausfallenden Speiseseite würde die Versorgung aller dezentralen Funktionselemente von der zweiten Speiseseite übernommen. Ein Verfahren und System zur entsprechende Behandlung und Unterbindung von Kurzschlüssen des Energiebusses sind aus der europäischen Patentanmeldung EP 3 109 128 A1 bekannt. Zentral sind hierbei die Steuerungsmechanismen und die Netzknoteneinheiten, die den Energiebus im Fehlerfall selektiv zu jeder der beiden Einkopplungsseiten auftrennen können.
  • Die Auskopplung der Energie aus dem Energiebus zu den zu versorgenden dezentralen Funktionseinheiten hat aber kontrolliert zu erfolgen, um die hohe Verfügbarkeit auch in einem Fehlerfall gewährleisten zu könnnen. Diese Auskopplung mit den notwendigen Abschaltfunktionen wird von den Netzknoteneinheiten übernommen. Um alle möglichen Fehlerfälle (Überlast in einem Segment des Energiebusses oder zu einem Verbraucher) jedoch beherrschen zu können, verfügt die Netzknoteneinheit über steuerbare Schalter um den Energiebus nach links, nach rechts und zum Verbraucher unterbrechen zu können. Eine derartig ausgestattete Netzknoteneinheit ist beispielsweise in der o.g. europäischen Patentanmeldung EP 3 109 128 A1 im Detail beschrieben.
  • Kritisch ist nun jedoch, dass diese Netzknoteneinheit ein einzelnes nicht redundant vorhandenes Element in der Energieversorgungskette bis hin zu der dezentralen Funktionseinheit ist. Mit anderen Worten heisst dies, dass ein Ausfall dieser Netzknoteneinheit, wie zum Beispiel ein Ausfall der Steuereinheit der Netzknoteneinheit, sich negativ auf die Gesamtverfügbarkeit der industriellen Anlage auswirkt, obwohl der Energiebus selbst durch seine redundante Ausgestaltung stets verfügbar ist. Eine naheliegende Lösung würde dabei die Einfügung einer zweiten redundanten Netzknoteneinheit vorsehen, was allerdings aus Kosten- und Wartungsgründen eher als nachteilig angesehen wird.
  • Der vorliegenden Erfindung liegt daher die Aufgabe zugrunde, ein System zur ausfallsicheren Versorgung eines elektrischen Verbrauchers mit einem redundant ausgeführten Energiebus anzugeben, bei der selbst der Ausfall einer Netzknoteneinheit nicht dazu führt, dass eine dezentrale Funktionseinheiten komplett von der Versorgung mit elektrischer Energie abgekoppelt ist.
  • Die Aufgabe wird erfindungsgemäss durch ein System zur ausfallsicheren Versorgung eines elektrischen Verbrauchers mit einem redundant ausgeführten Energiebus, über den in einer Bahnsicherungsanlage angeordnete dezentrale als elektrische Verbraucher charakterisierbare Funktionseinheiten mit elektrischer Energie versorgt werden, gelöst, wobei:
    1. a) ein übergeordnetes Steuerungssystem vorgesehen ist, das mit den dezentralen Funktionseinheiten mittels Datentelegrammen Informationen über einen Datenbus austauscht,
    2. b) Netzknoteneinheiten sequentiell zwischen zwei Speisepunkten eines ringartig aufgebauten Energiebusses angeordnet sind, die den dezentralen Funktionseinheiten den Zugang zu dem Energiebus und optional auch zum Datenbus bereitstellen,
    3. c) die Netzknoteneinheiten über ein von einer Steuereinheit steuerbares Schaltmodul verfügen, das einen ersten Schalter und einen zweiten Schalter umfasst, wobei mit den beiden Schaltern je ein Zugang zu den beiden Speisepunkten des Energiebusses schaltbar ist,
    4. d) auf jeder Seite der dezentralen Funktionseinheit je eine zwischen der positven und der negativen Ader des Energiebusses angeordnete Widerstandsbaugruppe vorgesehen ist, deren Ausgang an je einen Eingang einer Schaltgruppe gelegt ist, die eine der beiden Adern des Energiebusses mit der dezentralen Funktionseinheit verbindet, wobei die Widerstandsbaugruppe so eingestellt ist, dass die Schaltgruppe bei Vorhandensein der Busspannung leitend ist; und
    5. e) je ein auf den Ausgang der Widerstandsbaugruppe geschalteter Steuerausgang, mit dem die von der Widerstandsbaugruppe bereitgestellte Ausgangsspannung manipulierbar ist.
  • Auf diese Weise ist sichergestellt, dass die dezentralen Funktionseinheiten auch dann mit dem Energiebus verbunden bleiben, wenn die Schaltfunktionen bzw. deren Steuerungsmechanismen/logik ausfallen sollten. Durch die über der Widerstandsbaugruppe abfallende Spannung zwischen der positiven und negativen Ader des Energiebusses steht bei Vorhandensein der Busspannung auf zumindest einer der beiden Speiseseiten somit immer eine Spannung zur Verfügung, die die Schaltgruppe durchschaltet und somit die dezentrale Funktionseinheit immer mit den beiden Adern des Speisebusses verbindet.
  • Ein Ausfall der Netzknoteneinheit hat somit keinen negativen Einfluss mehr auf die Verfügbarkeit der an ihr ankoppelnden dezentralen Funktionseinheit.
  • In einer vorteilhaften Ausgestaltung der Erfindung können der erste Schalter und der zweite Schalter jeweils zwei in die jeweiligen Busader gegengerichtet geschaltete Feldeffekttransistoren umfassen, deren Gateelektroden von der Steuereinheit steuerbar sind. Ein zwischen den Feldeffekttransistoren vorgesehener Abzweig von der jeweiligen Busader zu der dezentralen Funktionseinheit kann somit durch die entsprechende Beschaltung der jeweiligen Gateelektrode(n) zu jeder der beiden Speiseseiten verbunden und auch selektiv aufgetrennt werden.
  • Weiter können auch die Schaltgruppen je einen Feldeffekttransistor umfassen, dessen Gateelektrode auf dem Potenzial des Steuerausgangs liegt. Damit ist es über die Einstellung des am Steuerausgang anliegenden Potenzials möglich die dezentrale Funktionseinheit bewusst von einer der beiden oder beider Speiseseiten einer der Busadern abzutrennen.
  • Hinsichtlich der Steuerung des Steuerausgang kann eine besonders einfach konfigurierbare und auch kostengünstige Lösung bereitgestellt werden, wenn der Steuerausgang von einem FPGA, das vorzugsweise ein Bestandteil der Steuereinheit ist, ansteuerbar ist.
  • Weitere vorteilhafte Ausgestaltungen der vorliegenden Erfindung sind den übrigen Unteransprüchen zu entnehmen.
  • Vorteilhafte Ausführungsbeispiele der vorliegenden Erfindung werden anhand der Zeichnung näher erläutert. Dabei zeigen:
  • Figur 1
    in schematischer Ansicht eine Stellwerkarchitektur mit einem Datenbus und einem Energiebus;
    Figur 2
    in schematischer Ansicht eine Netzknoteneinheit zur Verbindung einer dezentralen Funktionseinheit mit dem Datenbus und Energiebus; und
    Figur 3
    in schematischer Ansicht eine Ausführungsvariante für die Beschaltung eines Schaltmoduls einer Netzknoteneinheit.
  • Figur 1 zeigt schematisch eine Stellwerkarchitektur mit einem System Sys, das u.a. ein Stellwerk STW, einen redunant aufgebauten Datenbackbone NB1, NB2, einen Datenbus CB und einen Energiebus EB mit zwei Speisestellen PS1 und PS2 aufweist. Das Stellwerk STW steuert einen Zugverkehr auf einem Gleisabschnitt G, in welchem Signale S, Weichen W, ein Bahnübergang Bue und Achszähler AC angeordnet sind. Diese Zugsicherungs- und Zugbeeinflussungskomponenten koppeln jeweils mit einer dezentralen Funktionseinheit - auch Element Controller Unit E genannt - an dem Datenbus CB und dem Energiebus EB an. Die dezentralen Funktionseinheiten E sind dabei so an den ringförmigen Datenbus CB angeschlossen, dass über jede Seite des ringförmigen Datenbusses CB entweder der Zugriff auf den Datenbackbone NB1 bzw. NB2 gegeben ist. Der Datenbus CB koppelt dabei mit entsprechenden Routern/Switches SW an dem jeweiligen Datenbackbone NB1, NB2 an. Zudem gewährleistet der sequentielle Anschluss der Element Controller Unit E an dem ringförmigen Energiebus, dass jede Element Controller Unit E von beiden Seiten her und damit redundant mit elektrischer Energie versorgt werden kann.
  • Figur 2 zeigt nun schematisch die daten- und energieversorungstechnische Anschaltung der Element Controller Unit E einer Zugbeeinflussungskomponente, hier zum Beispiel einer Weiche W, an den Datenbus CB und den Energiebus EB. Ein derartiger Anschaltpunkt umfasst eine Netzknoteneinheit SND und den eigentlichen Element Controller EC. Die Netzknoteneinheit SND umfasst eine Kommunikationseinheit SCU zum Datenaustausch über beide Äste des Datenbusses CB. Energieseitig ist die Netzknoteneinheit SND so ausgestaltet, dass sie an beiden Ästen des Energiebusses EB ankoppelt und damit immer, ggfs. über andere Netzknoteneinheiten SND hinweg - ein Zugang zu beiden Einspeisepunkten PS1 und PS2 besteht (wie in Figur 1 gezeigt). Die Netzknoteneinheit SND verfügt weiter über eine Steuer- und Auswertelogik SL, die zum Beispiel in das Schaltmodul S integriert sein kann, und steuert und überwacht damit den Energiebus EB. Im Besonderen detektiert die Steuer-und Auswertelogik Stromüberschreitungen und/oder Spannungseinbrüche innerhalb des Energiebusses EB und/oder beim angeschlossenen Verbraucher (SPU mit EC) und wertet diese Daten auf einen möglicherweise vorliegenden Kurzschluss aus.
  • Somit wird die Netzknoteneinheit immer in redundanter Weise von zwei Seiten her mit elektrischer Energie versorgt und verfügt daher im Rahmen eines Schaltmoduls S über einen linken Schalter S1 und einen rechten Schalter S2 sowie über einen Lastschalter S3 zur Versorgungseinheit SPU des Element Controllers EC.
  • Die Netzknoteneinheit SND versorgt auch die Kommunikationseinheit SCU mit Spannung und kann mit dieser auch über eine Ethernet-Verbindung Daten austauschen und ist damit in den Datenbus CB eingebunden (z.B. Aktivieren des Handbetriebs des SND über Fernzugriff und Betätigen der Schalter S1 bis S3, Abgabe von Diagnosedaten an das Stellwerk oder ein übergeordnetes Service- und Diagnosesytem, Abfrage der aktuellen Spannungen, Ströme, Energie- und Leistungswerte, Parametrierung des SND, Daten für Aufladung eines hier nicht weiter dargestellten Energiespeichers oder die Anmeldung eines zukünftigen Leistungsbedarfs). In die Netzknoteneinheit SND ist hier über den Schalter S3 die Versorgungseinheit SPU integriert, die die Spannung des Energiebusses EB auf die für den Element Controller EC erforderliche Eingangsspannung konvertiert. Zudem ist eine Datenverbindung zwischen dem Schaltmodul S der Netzknoteneinheit SND und der Versorgungseinheit SPU, z.B. in Form einer serielle RS 422 oder Ethernet, vorgesehen. Energietechnisch typisch ist hier zum Beispiel eine dreiphasige Verbindung mit 400 VAC. Der Element Controller EC steuert und versorgt in Figur 2 vorliegend die Weiche W. Dabei empfängt der Element Controller EC Datentelegramme von einem übergeordneten Stellwerksrechner CPU via einer Ethernet-Verbindung von der Kommunikationseinheit SCU und gibt über diese Kommunikationseinheit SCU die Rückmeldungen an den Stellwerksrechner CPU. Der Stellwerksrechner CPU kann auch ein entsprechendes Auswertemodul repräsentieren, dass die empfangenen Daten bestimmungsgemäss auswertet. Alternativ ist auch möglich auf der Netzknoteneinheit eine Steuereinheit vorzusehen, die intelligenter ausgestaltet ist und daher einen Grossteil der weiter o.g. genannten Aufgaben direkt auf der Netzknoteneinheit SND wahrnehmen kann.
  • Figur 3 zeigt schematisch eine Ausführungsvariante für die Beschaltung des Schaltmoduls S einer beliebigen Netzknoteneinheit SND. Das Schaltmodul S umfasst den ersten Schalter S1 und den zweiten Schalter S2, die hier vorliegend jeweils zwei in die jeweiligen Busader Bus+, Bus- gegengerichtet geschaltete Feldeffekttransistoren T1, T2, T3, T4 umfassen, deren Gateelektroden von der hier nicht weiter dargestellten Steuereinheit steuerbar ist, was durch Pfeile 30 angedeutet ist. Mit diesen Schaltern S1 und S2 lässt sich der Energeibus selektiv unterbrechen (z.B. zur Isolation / Abschaltung defekter Abschnitte). Zur Blockierung nicht erlaubter Strompfade sind zudem Dioden D1 bis D4 vorgesehen. Der in Figur 3 dargestellte Schalter S3 ist nun in zwei an der negative Busader Bus- angekoppelnde Schalter S3 und S4 aufgeteilt worden, mit denen sich die Funktionseinheit E selektiv nur an den Energiebus EB links oder rechts anschalten lässt, wenn dieser mittels Schalter S1 und Schalter S2 aufgetrennt ist. Auch bei diesen Schaltern handelt es sich Feldeffekttransistoren T5, T6. Auf jeder Seite der dezentralen Funktionseinheit E ist nun je eine zwischen der positven Ader Bus+ und der negativen Ader Bus- des Energiebusses EB vorgesehene Widerstandsbaugruppe RG1, RG2 angeordnet. Der Ausgang A1, A2 dieser Widerstandsgruppe RG1, RG2 ist jeweils an die Gateelektrode der Schalter S3, S4 gelegt. Dabei die Widerstandsbaugruppe RG1, RG2 hier vorliegend so dimensioniert/eingestellt, dass die Schalter S3, S4 bei Vorhandensein der Busspannung leitend sind. Zudem ist auf jede Gateelektrode der Schalter S3, S4 ein Steuerausgang ST1, ST2 (zum Beispiel von einem FPGA der Steuereinheit kommend) geschaltet, mit dem die von der Widerstandsbaugruppe RG1, RG2 bereitsgestellte Ausgangsspannung manipuliert werden kann, um beispielsweise die Schalter S3 und S4 zu öffnen. Der Steuerausgang ST1, ST2 ändert dabei nicht zwangsläufig die Parametrierung der Widerstandsgruppe RG1, RG2 (man könnte die Vorrichtung jedoch auch so einrichten, dass dies möglich wäre), sondern zieht beispielsweise die von der Widerstandsgruppe bereitgestellte Ausgangsspannung auf den Wert NULL.
  • Auf diese Weise bleiben die dezentralen Funktionseinheiten E auch dann mit dem Energiebus EB verbunden, wenn die Schaltfunktionen der Schalter S1 und S2 bzw. die Steuerungsmechanismen/logik ausfallen sollten. Durch die über die Widerstandsbaugruppen RG1, RG2 abfallende Spannung zwischen der positiven Ader Bus+ und der negativen Ader Bus- des Energiebusses EB steht bei Vorhandensein der Busspannung auf zumindest einer der beiden Speiseseiten somit immer eine Spannung zur Verfügung, die die Schalter S3, S4 durchschaltet und somit die dezentrale Funktionseinheit E immer mit den beiden Adern Bus+, Bus- des Speisebusses EB verbindet. Ein Ausfall der Netzknoteneinheit SND hat somit keinen negativen Einfluss mehr auf die Verfügbarkeit der an ihr ankoppelnden dezentralen Funktionseinheit E.

Claims (4)

  1. System (Sys) zur ausfallsicheren Versorgung eines elektrischen Verbrauchers (E) mit einem redundant ausgeführten Energiebus (EB), über den in einer Bahnsicherungsanlage angeordnete dezentrale als elektrische Verbraucher charakterisierbare Funktionseinheiten (E, S, W, Bue, AC) mit elektrischer Energie versorgt werden, wobei:
    a) ein übergeordnetes Steuerungssystem (STW) vorgesehen ist, das mit den dezentralen Funktionseinheiten (E) mittels Datentelegrammen Informationen über einen Datenbus (CB) austauscht,
    b) Netzknoteneinheiten (SND) sequentiell zwischen zwei Speisepunkten (PS1, PS2) eines ringartig aufgebauten Energiebusses (EB) angeordnet sind, die den dezentralen Funktionseinheiten (E) den Zugang zu dem Energiebus (EB) und optional auch zum Datenbus (CB) bereitstellen,
    c) die Netzknoteneinheiten (SND) über ein von einer Steuereinheit (CPU) steuerbares Schaltmodul (S) verfügen, das einen ersten Schalter (S1) und einen zweiten Schalter (S2) umfasst, wobei mit den beiden Schaltern (S1, S2) ein Zugang zu den beiden Speisepunkten (PS1, PS2) schaltbar ist,
    d) auf jeder Seite der dezentralen Funktionseinheit (E) je eine zwischen der positven Ader (Bus+) und der negativen Ader (Bus-) des Energiebusses (EB) angeordnete Widerstandsbaugruppe (RG1, RG2) vorgesehen ist, deren Ausgang (A1, A2) an je einen Eingang einer Schaltgruppe (S3, S4) gelegt ist, die eine der beiden Adern (Bus+, Bus-) des Energiebusses (EB) mit der dezentralen Funktionseinheit (E) verbindet, wobei die Widerstandsbaugruppe (RG1, RG2) so eingestellt ist, dass die Schaltgruppe (S3, S4) bei Vorhandensein der Busspannung durchschaltet; und
    e) je ein auf den Ausgang der Widerstandsbaugruppe (RG1, RG2) geschalteter Steuerausgang (ST1, ST2), mit dem die von der Widerstandsbaugruppe (RG1, RG2) bereitgestellte Ausgangsspannung manipulierbar ist.
  2. System nach Anspruch 1,
    dadurch gekennzeichnet, dass
    der erste Schalter (S1) und der zweite Schalter (S2) jeweils zwei in die jeweiligen Busader (Bus+, Bus-) gegengerichtet geschaltete Feldeffekttransistoren (T1 bis T4) umfassen, deren Gateelektrode von der Steuereinheit steuerbar ist.
  3. System nach Anspruch 1 oder 2,
    dadurch gekennzeichnet, dass
    die Schaltgruppen (S3, S4) je einen Feldeffekttransistor (T5, T6) umfassen, dessen Gateelektrode auf dem Potenzial des Steuerausgangs (ST1, ST2) liegt.
  4. System nach Anspruch 3,
    dadurch gekennzeichnet, dass
    der Steuerausgang (ST1, ST2) von einem FPGA, das vorzugsweise ein Bestandteil der Steuereinheit der Netzknoteneinheit (SND) ist, ansteuerbar ist.
EP17176338.6A 2017-06-16 2017-06-16 System zur ausfallsicheren versorgung eines elektrischen verbrauchers mit einem redundant ausgeführten energiebus Active EP3415399B1 (de)

Priority Applications (2)

Application Number Priority Date Filing Date Title
PL17176338T PL3415399T3 (pl) 2017-06-16 2017-06-16 System do bezusterkowego zasilania elektrycznego urządzenia odbiorczego z redundantną magistralą energetyczną
EP17176338.6A EP3415399B1 (de) 2017-06-16 2017-06-16 System zur ausfallsicheren versorgung eines elektrischen verbrauchers mit einem redundant ausgeführten energiebus

Applications Claiming Priority (1)

Application Number Priority Date Filing Date Title
EP17176338.6A EP3415399B1 (de) 2017-06-16 2017-06-16 System zur ausfallsicheren versorgung eines elektrischen verbrauchers mit einem redundant ausgeführten energiebus

Publications (2)

Publication Number Publication Date
EP3415399A1 EP3415399A1 (de) 2018-12-19
EP3415399B1 true EP3415399B1 (de) 2019-10-23

Family

ID=59215480

Family Applications (1)

Application Number Title Priority Date Filing Date
EP17176338.6A Active EP3415399B1 (de) 2017-06-16 2017-06-16 System zur ausfallsicheren versorgung eines elektrischen verbrauchers mit einem redundant ausgeführten energiebus

Country Status (2)

Country Link
EP (1) EP3415399B1 (de)
PL (1) PL3415399T3 (de)

Cited By (2)

* Cited by examiner, † Cited by third party
Publication number Priority date Publication date Assignee Title
EP4037126A1 (de) * 2021-01-29 2022-08-03 Siemens Mobility AG System zum kontrollierten schnellstart und betrieb eines zur ausfallsicheren versorgung eines elektrischen verbrauchers vorgesehenen redundant ausgeführten energiebusses
EP4160845A1 (de) * 2021-09-29 2023-04-05 Siemens Mobility AG System zum kontrollierten starten und betreiben eines redundant ausgeführten energiebusses

Families Citing this family (1)

* Cited by examiner, † Cited by third party
Publication number Priority date Publication date Assignee Title
CN115402378B (zh) * 2022-09-23 2023-11-07 中车株洲电力机车有限公司 一种城轨车辆供电控制装置及车库内供电控制装置

Citations (9)

* Cited by examiner, † Cited by third party
Publication number Priority date Publication date Assignee Title
US4035716A (en) 1976-03-31 1977-07-12 Gte Automatic Electric Laboratories Incorporated Super compensated voltage control of redundant D.C. power supplies
DE102010030821A1 (de) 2010-07-01 2012-01-05 Endress + Hauser Process Solutions Ag Verfahren und Vorrichtung zur Inbetriebnahme von Feldgeräten, insbesondere von HART-Feldgeräten im Multidrop-Betriebsmodus
US20140306542A1 (en) 2013-04-11 2014-10-16 Draker, Inc. Switch Disconnect Circuit for Solar Arrays
WO2015000757A1 (de) 2013-07-02 2015-01-08 Siemens Schweiz Ag Einrichtung und verfahren zum betreiben von dezentral angeordneten funktionseinheiten
DE102013225815A1 (de) 2013-12-13 2015-06-18 Db Netz Ag Verfahren und Vorrichtung zum Betreiben einer unterbrechungsfreien Stromversorgung für Komponenten der Leit- und Sicherungstechnik
EP3109128A1 (de) 2015-06-25 2016-12-28 Siemens Schweiz AG System und verfahren zur automatischen kurzschlussbeseitigung in einem energiebus
WO2016206842A1 (de) 2015-06-25 2016-12-29 Siemens Schweiz Ag System und verfahren zum versorgen von dezentralen funktionseinheiten mit elektrischer energie
WO2017054951A1 (de) 2015-10-02 2017-04-06 Siemens Schweiz Ag System und verfahren zum automatischen beseitigen einer überhöhten beeinflussungsspannung in einem energiebus
EP3247015A1 (de) 2016-05-18 2017-11-22 Thales Deutschland GmbH Stromversorgungseinrichtung und verfahren zum betreiben einer stromversorgungseinrichtung

Family Cites Families (3)

* Cited by examiner, † Cited by third party
Publication number Priority date Publication date Assignee Title
EP1995916A1 (de) 2007-05-24 2008-11-26 Siemens Schweiz AG Einrichtung zur Steuerung und/oder Überwachung und Datenabfrage von entlang eines Verkehrsnetzwerkes angeordneten dezentralen Funktionseinheiten
EP2549620A3 (de) 2011-07-22 2013-04-24 Siemens Schweiz AG Einrichtung zur Betreiben von in einer industriellen Anlage angeordneten dezentralen Funktionseinheiten
DE102013225020A1 (de) * 2013-12-05 2015-06-11 Robert Bosch Gmbh Bordnetz zur fehlertoleranten und redundanten Versorgung

Patent Citations (9)

* Cited by examiner, † Cited by third party
Publication number Priority date Publication date Assignee Title
US4035716A (en) 1976-03-31 1977-07-12 Gte Automatic Electric Laboratories Incorporated Super compensated voltage control of redundant D.C. power supplies
DE102010030821A1 (de) 2010-07-01 2012-01-05 Endress + Hauser Process Solutions Ag Verfahren und Vorrichtung zur Inbetriebnahme von Feldgeräten, insbesondere von HART-Feldgeräten im Multidrop-Betriebsmodus
US20140306542A1 (en) 2013-04-11 2014-10-16 Draker, Inc. Switch Disconnect Circuit for Solar Arrays
WO2015000757A1 (de) 2013-07-02 2015-01-08 Siemens Schweiz Ag Einrichtung und verfahren zum betreiben von dezentral angeordneten funktionseinheiten
DE102013225815A1 (de) 2013-12-13 2015-06-18 Db Netz Ag Verfahren und Vorrichtung zum Betreiben einer unterbrechungsfreien Stromversorgung für Komponenten der Leit- und Sicherungstechnik
EP3109128A1 (de) 2015-06-25 2016-12-28 Siemens Schweiz AG System und verfahren zur automatischen kurzschlussbeseitigung in einem energiebus
WO2016206842A1 (de) 2015-06-25 2016-12-29 Siemens Schweiz Ag System und verfahren zum versorgen von dezentralen funktionseinheiten mit elektrischer energie
WO2017054951A1 (de) 2015-10-02 2017-04-06 Siemens Schweiz Ag System und verfahren zum automatischen beseitigen einer überhöhten beeinflussungsspannung in einem energiebus
EP3247015A1 (de) 2016-05-18 2017-11-22 Thales Deutschland GmbH Stromversorgungseinrichtung und verfahren zum betreiben einer stromversorgungseinrichtung

Non-Patent Citations (4)

* Cited by examiner, † Cited by third party
Title
ANONYMOUS: "FPGA's vs Microcontrollers", ELECTRICALENGINEERING, 22 September 2010 (2010-09-22), pages 1 - 3, XP055814981, Retrieved from the Internet <URL:https://electronics.stackexchange.com/questions/4382/fpgas-vs-microcontrollers> [retrieved on 20210617]
ANONYMOUS: "Photovoltaic MOSFET Driver with integrated Fast Turn-Off, Solid-State Relay.", VISHAY SEMICONDUCTORS. VOM1271, VISHAY INTERTECHNOLOGY, INC, 8 February 2017 (2017-02-08), pages 1 - 7, XP055814967
KALNOSKAS AIMEE: "MCU vs FPGA - What's the diff?", HTTPS://WWW.MICROCONTROLLERTIPS.COM, 16 December 2016 (2016-12-16), pages 1 - 4, XP055814976, Retrieved from the Internet <URL:https://www.microcontrollertips.com/faq- mcu-vs-fpga-whats-the-diff> [retrieved on 20210617]
SHELLEY SEVERN, ET AL: "FPGA-controlled switch-reconfigured antenna - Abstract", IEEE ANTENNAS AND WIRELESS PROPAGATION LETTERS, 19 April 2010 (2010-04-19), pages 1 - 1, XP055814959, [retrieved on 20210617]

Cited By (2)

* Cited by examiner, † Cited by third party
Publication number Priority date Publication date Assignee Title
EP4037126A1 (de) * 2021-01-29 2022-08-03 Siemens Mobility AG System zum kontrollierten schnellstart und betrieb eines zur ausfallsicheren versorgung eines elektrischen verbrauchers vorgesehenen redundant ausgeführten energiebusses
EP4160845A1 (de) * 2021-09-29 2023-04-05 Siemens Mobility AG System zum kontrollierten starten und betreiben eines redundant ausgeführten energiebusses

Also Published As

Publication number Publication date
PL3415399T3 (pl) 2020-04-30
EP3415399A1 (de) 2018-12-19

Similar Documents

Publication Publication Date Title
EP3313710B1 (de) System und verfahren zur automatischen kurzschlussbeseitigung in einem energiebus
EP2735082B1 (de) Einrichtung zum betreiben von in einer eisenbahninfrastruktur angeordneten dezentralen funktionseinheiten
EP2301202B1 (de) Einrichtung zur steuerung und/oder überwachung und datenabfrage von entlang eines verkehrsnetzwerks angeordneten dezentralen funktionseinheiten
WO2015000757A1 (de) Einrichtung und verfahren zum betreiben von dezentral angeordneten funktionseinheiten
DE102011117589A1 (de) Einheit mit Schaltfunktion für Ethernet
EP3415399B1 (de) System zur ausfallsicheren versorgung eines elektrischen verbrauchers mit einem redundant ausgeführten energiebus
DE4405088C2 (de) Spinnereimaschine, insbesondere eine Ringspinnmaschine
EP3313709B1 (de) System und verfahren zum versorgen von dezentralen funktionseinheiten mit elektrischer energie
WO2016142163A1 (de) Schaltvorrichtung zum betreiben mindestens einer last
EP3247015A1 (de) Stromversorgungseinrichtung und verfahren zum betreiben einer stromversorgungseinrichtung
DE102014217457A1 (de) Schutzvorrichtung mit richtzonenselektiver Verriegelungsfunktionalität
DE102006004339A1 (de) Redundantes Kommunikationsnetzwerk
EP3305622A1 (de) Verfahren zur diagnose von räumlich verteilt angeordneten anlagentechnischen komponenten
EP3281365B1 (de) Schnittstellenerweiterungseinrichtung für eine netzwerkeinrichtung und verfahren zum betrieb einer schnittstellenerweiterungseinrichtung
EP4160845B1 (de) System zum kontrollierten starten und betreiben eines redundant ausgeführten energiebusses
DE10052046B4 (de) Steuerung für Rotationsdruckmaschinen
EP4037126B1 (de) System zum kontrollierten schnellstart und betrieb eines zur ausfallsicheren versorgung eines elektrischen verbrauchers vorgesehenen redundant ausgeführten energiebusses
EP3150461A1 (de) System und verfahren zum automatischen beseitigen einer überhöhten beeinflussungsspannung in einem energiebus
WO2017140698A1 (de) Kabelbruch bei modularen systemen
EP1400882A2 (de) Vorrichtung zur Automatisierung und/oder Steuerung von Werkzeug-oder Produktionsmaschinen
WO2009026600A1 (de) Dezentrale energieversorgungseinrichtung für ein modulares, fehlersicheres steuerungssystem
EP2260497A1 (de) Steuermodul mit anschlusseinrichtungen zum anschluss an anschlussklemmen eines verbraucherabzweiges sowie verbraucherabzweig
DE102014016018B4 (de) Schalteinrichtung für ein Bordnetz eines Kraftfahrzeugs, Bordnetz und Kraftfahrzeug
DE19943503B4 (de) Einrichtung zur sicherheitsrelevanten Automatisierung von Maschinen und Anlagen mit elektrischen Antrieben
WO2020239437A1 (de) Anlagenkomponente, sicherheitsrelevante anlage und betriebsverfahren

Legal Events

Date Code Title Description
PUAI Public reference made under article 153(3) epc to a published international application that has entered the european phase

Free format text: ORIGINAL CODE: 0009012

STAA Information on the status of an ep patent application or granted ep patent

Free format text: STATUS: THE APPLICATION HAS BEEN PUBLISHED

AK Designated contracting states

Kind code of ref document: A1

Designated state(s): AL AT BE BG CH CY CZ DE DK EE ES FI FR GB GR HR HU IE IS IT LI LT LU LV MC MK MT NL NO PL PT RO RS SE SI SK SM TR

AX Request for extension of the european patent

Extension state: BA ME

RAP1 Party data changed (applicant data changed or rights of an application transferred)

Owner name: SIEMENS MOBILITY AG

STAA Information on the status of an ep patent application or granted ep patent

Free format text: STATUS: REQUEST FOR EXAMINATION WAS MADE

17P Request for examination filed

Effective date: 20190517

RBV Designated contracting states (corrected)

Designated state(s): AL AT BE BG CH CY CZ DE DK EE ES FI FR GB GR HR HU IE IS IT LI LT LU LV MC MK MT NL NO PL PT RO RS SE SI SK SM TR

GRAP Despatch of communication of intention to grant a patent

Free format text: ORIGINAL CODE: EPIDOSNIGR1

STAA Information on the status of an ep patent application or granted ep patent

Free format text: STATUS: GRANT OF PATENT IS INTENDED

INTG Intention to grant announced

Effective date: 20190704

GRAS Grant fee paid

Free format text: ORIGINAL CODE: EPIDOSNIGR3

GRAA (expected) grant

Free format text: ORIGINAL CODE: 0009210

STAA Information on the status of an ep patent application or granted ep patent

Free format text: STATUS: THE PATENT HAS BEEN GRANTED

AK Designated contracting states

Kind code of ref document: B1

Designated state(s): AL AT BE BG CH CY CZ DE DK EE ES FI FR GB GR HR HU IE IS IT LI LT LU LV MC MK MT NL NO PL PT RO RS SE SI SK SM TR

REG Reference to a national code

Ref country code: GB

Ref legal event code: FG4D

Free format text: NOT ENGLISH

REG Reference to a national code

Ref country code: CH

Ref legal event code: EP

REG Reference to a national code

Ref country code: IE

Ref legal event code: FG4D

Free format text: LANGUAGE OF EP DOCUMENT: GERMAN

REG Reference to a national code

Ref country code: DE

Ref legal event code: R096

Ref document number: 502017002630

Country of ref document: DE

REG Reference to a national code

Ref country code: AT

Ref legal event code: REF

Ref document number: 1193318

Country of ref document: AT

Kind code of ref document: T

Effective date: 20191115

REG Reference to a national code

Ref country code: CH

Ref legal event code: NV

Representative=s name: SIEMENS SCHWEIZ AG, CH

REG Reference to a national code

Ref country code: NL

Ref legal event code: FP

REG Reference to a national code

Ref country code: NO

Ref legal event code: T2

Effective date: 20191023

REG Reference to a national code

Ref country code: LT

Ref legal event code: MG4D

PG25 Lapsed in a contracting state [announced via postgrant information from national office to epo]

Ref country code: LV

Free format text: LAPSE BECAUSE OF FAILURE TO SUBMIT A TRANSLATION OF THE DESCRIPTION OR TO PAY THE FEE WITHIN THE PRESCRIBED TIME-LIMIT

Effective date: 20191023

Ref country code: LT

Free format text: LAPSE BECAUSE OF FAILURE TO SUBMIT A TRANSLATION OF THE DESCRIPTION OR TO PAY THE FEE WITHIN THE PRESCRIBED TIME-LIMIT

Effective date: 20191023

Ref country code: PT

Free format text: LAPSE BECAUSE OF FAILURE TO SUBMIT A TRANSLATION OF THE DESCRIPTION OR TO PAY THE FEE WITHIN THE PRESCRIBED TIME-LIMIT

Effective date: 20200224

Ref country code: FI

Free format text: LAPSE BECAUSE OF FAILURE TO SUBMIT A TRANSLATION OF THE DESCRIPTION OR TO PAY THE FEE WITHIN THE PRESCRIBED TIME-LIMIT

Effective date: 20191023

Ref country code: GR

Free format text: LAPSE BECAUSE OF FAILURE TO SUBMIT A TRANSLATION OF THE DESCRIPTION OR TO PAY THE FEE WITHIN THE PRESCRIBED TIME-LIMIT

Effective date: 20200124

Ref country code: BG

Free format text: LAPSE BECAUSE OF FAILURE TO SUBMIT A TRANSLATION OF THE DESCRIPTION OR TO PAY THE FEE WITHIN THE PRESCRIBED TIME-LIMIT

Effective date: 20200123

Ref country code: SE

Free format text: LAPSE BECAUSE OF FAILURE TO SUBMIT A TRANSLATION OF THE DESCRIPTION OR TO PAY THE FEE WITHIN THE PRESCRIBED TIME-LIMIT

Effective date: 20191023

PG25 Lapsed in a contracting state [announced via postgrant information from national office to epo]

Ref country code: IS

Free format text: LAPSE BECAUSE OF FAILURE TO SUBMIT A TRANSLATION OF THE DESCRIPTION OR TO PAY THE FEE WITHIN THE PRESCRIBED TIME-LIMIT

Effective date: 20200224

Ref country code: HR

Free format text: LAPSE BECAUSE OF FAILURE TO SUBMIT A TRANSLATION OF THE DESCRIPTION OR TO PAY THE FEE WITHIN THE PRESCRIBED TIME-LIMIT

Effective date: 20191023

Ref country code: RS

Free format text: LAPSE BECAUSE OF FAILURE TO SUBMIT A TRANSLATION OF THE DESCRIPTION OR TO PAY THE FEE WITHIN THE PRESCRIBED TIME-LIMIT

Effective date: 20191023

PG25 Lapsed in a contracting state [announced via postgrant information from national office to epo]

Ref country code: AL

Free format text: LAPSE BECAUSE OF FAILURE TO SUBMIT A TRANSLATION OF THE DESCRIPTION OR TO PAY THE FEE WITHIN THE PRESCRIBED TIME-LIMIT

Effective date: 20191023

REG Reference to a national code

Ref country code: DE

Ref legal event code: R026

Ref document number: 502017002630

Country of ref document: DE

PLBI Opposition filed

Free format text: ORIGINAL CODE: 0009260

PG2D Information on lapse in contracting state deleted

Ref country code: IS

PG25 Lapsed in a contracting state [announced via postgrant information from national office to epo]

Ref country code: CZ

Free format text: LAPSE BECAUSE OF FAILURE TO SUBMIT A TRANSLATION OF THE DESCRIPTION OR TO PAY THE FEE WITHIN THE PRESCRIBED TIME-LIMIT

Effective date: 20191023

Ref country code: RO

Free format text: LAPSE BECAUSE OF FAILURE TO SUBMIT A TRANSLATION OF THE DESCRIPTION OR TO PAY THE FEE WITHIN THE PRESCRIBED TIME-LIMIT

Effective date: 20191023

Ref country code: DK

Free format text: LAPSE BECAUSE OF FAILURE TO SUBMIT A TRANSLATION OF THE DESCRIPTION OR TO PAY THE FEE WITHIN THE PRESCRIBED TIME-LIMIT

Effective date: 20191023

Ref country code: ES

Free format text: LAPSE BECAUSE OF FAILURE TO SUBMIT A TRANSLATION OF THE DESCRIPTION OR TO PAY THE FEE WITHIN THE PRESCRIBED TIME-LIMIT

Effective date: 20191023

Ref country code: EE

Free format text: LAPSE BECAUSE OF FAILURE TO SUBMIT A TRANSLATION OF THE DESCRIPTION OR TO PAY THE FEE WITHIN THE PRESCRIBED TIME-LIMIT

Effective date: 20191023

Ref country code: IS

Free format text: LAPSE BECAUSE OF FAILURE TO SUBMIT A TRANSLATION OF THE DESCRIPTION OR TO PAY THE FEE WITHIN THE PRESCRIBED TIME-LIMIT

Effective date: 20200223

PLAX Notice of opposition and request to file observation + time limit sent

Free format text: ORIGINAL CODE: EPIDOSNOBS2

26 Opposition filed

Opponent name: THALES MANAGEMENT & SERVICES DEUTSCHLAND GMBH

Effective date: 20200723

PG25 Lapsed in a contracting state [announced via postgrant information from national office to epo]

Ref country code: IT

Free format text: LAPSE BECAUSE OF FAILURE TO SUBMIT A TRANSLATION OF THE DESCRIPTION OR TO PAY THE FEE WITHIN THE PRESCRIBED TIME-LIMIT

Effective date: 20191023

Ref country code: SK

Free format text: LAPSE BECAUSE OF FAILURE TO SUBMIT A TRANSLATION OF THE DESCRIPTION OR TO PAY THE FEE WITHIN THE PRESCRIBED TIME-LIMIT

Effective date: 20191023

Ref country code: SM

Free format text: LAPSE BECAUSE OF FAILURE TO SUBMIT A TRANSLATION OF THE DESCRIPTION OR TO PAY THE FEE WITHIN THE PRESCRIBED TIME-LIMIT

Effective date: 20191023

PLBB Reply of patent proprietor to notice(s) of opposition received

Free format text: ORIGINAL CODE: EPIDOSNOBS3

PG25 Lapsed in a contracting state [announced via postgrant information from national office to epo]

Ref country code: SI

Free format text: LAPSE BECAUSE OF FAILURE TO SUBMIT A TRANSLATION OF THE DESCRIPTION OR TO PAY THE FEE WITHIN THE PRESCRIBED TIME-LIMIT

Effective date: 20191023

PG25 Lapsed in a contracting state [announced via postgrant information from national office to epo]

Ref country code: MC

Free format text: LAPSE BECAUSE OF FAILURE TO SUBMIT A TRANSLATION OF THE DESCRIPTION OR TO PAY THE FEE WITHIN THE PRESCRIBED TIME-LIMIT

Effective date: 20191023

PG25 Lapsed in a contracting state [announced via postgrant information from national office to epo]

Ref country code: LU

Free format text: LAPSE BECAUSE OF NON-PAYMENT OF DUE FEES

Effective date: 20200616

REG Reference to a national code

Ref country code: BE

Ref legal event code: MM

Effective date: 20200630

PG25 Lapsed in a contracting state [announced via postgrant information from national office to epo]

Ref country code: FR

Free format text: LAPSE BECAUSE OF NON-PAYMENT OF DUE FEES

Effective date: 20200630

Ref country code: IE

Free format text: LAPSE BECAUSE OF NON-PAYMENT OF DUE FEES

Effective date: 20200616

PG25 Lapsed in a contracting state [announced via postgrant information from national office to epo]

Ref country code: BE

Free format text: LAPSE BECAUSE OF NON-PAYMENT OF DUE FEES

Effective date: 20200630

REG Reference to a national code

Ref country code: DE

Ref legal event code: R100

Ref document number: 502017002630

Country of ref document: DE

RDAE Information deleted related to despatch of communication that patent is revoked

Free format text: ORIGINAL CODE: EPIDOSDREV1

RDAF Communication despatched that patent is revoked

Free format text: ORIGINAL CODE: EPIDOSNREV1

PLCK Communication despatched that opposition was rejected

Free format text: ORIGINAL CODE: EPIDOSNREJ1

GBPC Gb: european patent ceased through non-payment of renewal fee

Effective date: 20210616

PG25 Lapsed in a contracting state [announced via postgrant information from national office to epo]

Ref country code: GB

Free format text: LAPSE BECAUSE OF NON-PAYMENT OF DUE FEES

Effective date: 20210616

PLBN Opposition rejected

Free format text: ORIGINAL CODE: 0009273

STAA Information on the status of an ep patent application or granted ep patent

Free format text: STATUS: OPPOSITION REJECTED

PG25 Lapsed in a contracting state [announced via postgrant information from national office to epo]

Ref country code: TR

Free format text: LAPSE BECAUSE OF FAILURE TO SUBMIT A TRANSLATION OF THE DESCRIPTION OR TO PAY THE FEE WITHIN THE PRESCRIBED TIME-LIMIT

Effective date: 20191023

Ref country code: MT

Free format text: LAPSE BECAUSE OF FAILURE TO SUBMIT A TRANSLATION OF THE DESCRIPTION OR TO PAY THE FEE WITHIN THE PRESCRIBED TIME-LIMIT

Effective date: 20191023

Ref country code: CY

Free format text: LAPSE BECAUSE OF FAILURE TO SUBMIT A TRANSLATION OF THE DESCRIPTION OR TO PAY THE FEE WITHIN THE PRESCRIBED TIME-LIMIT

Effective date: 20191023

27O Opposition rejected

Effective date: 20211018

PG25 Lapsed in a contracting state [announced via postgrant information from national office to epo]

Ref country code: MK

Free format text: LAPSE BECAUSE OF FAILURE TO SUBMIT A TRANSLATION OF THE DESCRIPTION OR TO PAY THE FEE WITHIN THE PRESCRIBED TIME-LIMIT

Effective date: 20191023

PGFP Annual fee paid to national office [announced via postgrant information from national office to epo]

Ref country code: NO

Payment date: 20220622

Year of fee payment: 6

Ref country code: NL

Payment date: 20220620

Year of fee payment: 6

REG Reference to a national code

Ref country code: NO

Ref legal event code: MMEP

REG Reference to a national code

Ref country code: NL

Ref legal event code: MM

Effective date: 20230701

PG25 Lapsed in a contracting state [announced via postgrant information from national office to epo]

Ref country code: NL

Free format text: LAPSE BECAUSE OF NON-PAYMENT OF DUE FEES

Effective date: 20230701

PG25 Lapsed in a contracting state [announced via postgrant information from national office to epo]

Ref country code: NO

Free format text: LAPSE BECAUSE OF NON-PAYMENT OF DUE FEES

Effective date: 20230630

PGFP Annual fee paid to national office [announced via postgrant information from national office to epo]

Ref country code: PL

Payment date: 20250606

Year of fee payment: 9

PGFP Annual fee paid to national office [announced via postgrant information from national office to epo]

Ref country code: AT

Payment date: 20250509

Year of fee payment: 9

PGFP Annual fee paid to national office [announced via postgrant information from national office to epo]

Ref country code: DE

Payment date: 20250820

Year of fee payment: 9

PGFP Annual fee paid to national office [announced via postgrant information from national office to epo]

Ref country code: CH

Payment date: 20250903

Year of fee payment: 9