CN2406404Y - 具电脑通用序列汇流排介面的移动电话充电器 - Google Patents
具电脑通用序列汇流排介面的移动电话充电器 Download PDFInfo
- Publication number
- CN2406404Y CN2406404Y CN99255202U CN99255202U CN2406404Y CN 2406404 Y CN2406404 Y CN 2406404Y CN 99255202 U CN99255202 U CN 99255202U CN 99255202 U CN99255202 U CN 99255202U CN 2406404 Y CN2406404 Y CN 2406404Y
- Authority
- CN
- China
- Prior art keywords
- mobile phone
- serial bus
- universal serial
- bus interface
- voltage
- Prior art date
- Legal status (The legal status is an assumption and is not a legal conclusion. Google has not performed a legal analysis and makes no representation as to the accuracy of the status listed.)
- Ceased
Links
- 238000006243 chemical reaction Methods 0.000 claims abstract description 7
- 238000010586 diagram Methods 0.000 description 8
- 230000007704 transition Effects 0.000 description 5
- 230000002093 peripheral effect Effects 0.000 description 3
- PXHVJJICTQNCMI-UHFFFAOYSA-N Nickel Chemical compound [Ni] PXHVJJICTQNCMI-UHFFFAOYSA-N 0.000 description 2
- 229910052751 metal Inorganic materials 0.000 description 2
- 239000002184 metal Substances 0.000 description 2
- 230000004048 modification Effects 0.000 description 2
- 238000012986 modification Methods 0.000 description 2
- WHXSMMKQMYFTQS-UHFFFAOYSA-N Lithium Chemical compound [Li] WHXSMMKQMYFTQS-UHFFFAOYSA-N 0.000 description 1
- 229910018095 Ni-MH Inorganic materials 0.000 description 1
- 229910018477 Ni—MH Inorganic materials 0.000 description 1
- 238000007664 blowing Methods 0.000 description 1
- 210000004556 brain Anatomy 0.000 description 1
- 230000000694 effects Effects 0.000 description 1
- 230000005611 electricity Effects 0.000 description 1
- 238000005516 engineering process Methods 0.000 description 1
- 229910052744 lithium Inorganic materials 0.000 description 1
- 239000000463 material Substances 0.000 description 1
- 229910052759 nickel Inorganic materials 0.000 description 1
Images
Classifications
-
- Y—GENERAL TAGGING OF NEW TECHNOLOGICAL DEVELOPMENTS; GENERAL TAGGING OF CROSS-SECTIONAL TECHNOLOGIES SPANNING OVER SEVERAL SECTIONS OF THE IPC; TECHNICAL SUBJECTS COVERED BY FORMER USPC CROSS-REFERENCE ART COLLECTIONS [XRACs] AND DIGESTS
- Y02—TECHNOLOGIES OR APPLICATIONS FOR MITIGATION OR ADAPTATION AGAINST CLIMATE CHANGE
- Y02E—REDUCTION OF GREENHOUSE GAS [GHG] EMISSIONS, RELATED TO ENERGY GENERATION, TRANSMISSION OR DISTRIBUTION
- Y02E60/00—Enabling technologies; Technologies with a potential or indirect contribution to GHG emissions mitigation
- Y02E60/10—Energy storage using batteries
Landscapes
- Secondary Cells (AREA)
Abstract
一种具电脑通用序列汇流排介面的移动电话充电器,包括连接至电脑或电脑周边上的USB介面相容插头、直流电压转换电路、移动电话充电接头,USB介面相容插头与USB介面相接;直流电压转换电路将USB介面的电压转换成移动电话的充电电压;移动电话充电插头供连接至移动电话。该相容插头将USB介面的电源取出,经直流电压转换电路,转换成移动电话所需电压至移动电话的充电接头,本实用新型可供各式厂牌移动电话充电用。
Description
本实用新型涉及一种充电器,尤其涉及一种具电脑通用序列汇流排(USB)介面的移动电话充电器。
目前移动电话的充电装置包括:旅充、座充及车充三种,但是这三种充电装置都不易携带,而每种厂牌间的移动电话其充电电压又皆不相同,造成充电不便。
现今电脑设备随处可见,而目前在电脑上最流行的介面是通用序列汇流排(USB)介面,且通用序列汇流排(USB)介面的优点是扩充性佳,故在许多支援通用序列汇流排(USB)介面的周边产品上皆可看到通用序列汇流排(USB)介面的插座,若能利用电脑通用序列汇流排(USB)介面的优点,撷取通用序列汇流排(USB)介面上的电源供移动电话充电,将使移动电话的充电方便许多。
本实用新型的主要目的在于,提供一种具电脑通用序列汇流排介面的移动电话充电器,可撷取电脑上通用序列汇流排(USB)介面的电源供移动电话充电用。
本实用新型的次一目的在于,提供一种具电脑通用序列汇流排介面的移动电话充电器,将通用序列汇流排(USB)介面上的电源转换成不同电压以适合各种不同厂牌移动电话的充电。
本实用新型的目的是由以下技术方案实现的。
一种具电脑通用序列汇流排介面的移动电话充电器,其特征在于,包括连接至电脑上或电脑周边上的通用序列汇流排介面相容插头、直流电压转换电路、移动电话充电接头,其中:所述通用序列汇流排介面相容插头是与通用序列汇流排介面相接;所述直流电压转换电路用于将通用序列汇流排介面上的电压转换成移动电话的充电电压;所述移动电话充电插头是供连接至移动电话。
利用通用序列汇流排介面相容插头将通用序列汇流排介面上的电源取出,经过直流电压转换电路,转换成移动电话所需电压至移动电话的充电接头,供移动电话充电。
本实用新型的目的还可以通过以下技术措施来进一步实现。
前述的具电脑通用序列汇流排介面的移动电话充电器,该通用序列汇流排介面上的电压通过电压转换电路转换成充电座上的电源供电池充电。
前述的具电脑通用序列汇流排介面的移动电话充电器,该通用序列汇流排介面的电压转换成移动电话所需电压,可改变成不同的电压以供各式厂牌的移动电话充电。
为能进一步了解本实用新型的技术内容、特点及功效,兹例举以下较佳实施例,并配合附图详细说明如下:
图1是本实用新型通用序列汇流排介面转换至移动电话接头的方框示意图。
图2是本实用新型通用序列汇流排介面转换至移动电话接头的实施例电路图。
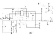
图3是本实用新型通用序列汇流排介面转换至移动电话充电座的方框示意图。
图4是本实用新型通用序列汇流排介面转换至移动电话充电座的实施例电路图。
请参阅图1所示,为本实用新型的通用序列汇流排介面转换至移动电话接头的方框示意图。本实用新型是将电脑上或电脑周边上的通用序列汇流排介面插座上的电源(1)取出,经过本实用新型直流电压转换电路(2)(MC34063),转换成移动电话所需使用的电压至移动电话的电源接头(3),供移动电话充电用。众所周知,一般电脑的通用序列汇流排介面所使用的电源是+5V直流电压,最大电流0.5A。而各厂牌所使用的移动电话电压并不相同,举例来说某些GSM的移动电话所使用的充电电压为直流5.8V,而也有某些移动电话所使用的充电电压为直流8V,所以本实用新型必须针对不同厂牌机型的移动电话调整不同的电压来配合。
请参阅图2所示,为本实用新型的通用序列汇流排介面转换至移动电话接头的实施例电路图。如图所示,本实用新型使用通用序列汇流排相容插头(11),可将本实用新型接至任何使用通用序列汇流排介面的插座上,本实用新型利用一电压转换IC(12)(DP9902P-16),将通用序列汇流排介面的+5V电压转换成移动电话使用的电压+5.8V或+8V等,调整可变电阻R1(13)(金属皮膜电阻1/4W 1%)及R2(14)(金属皮膜电阻1/4W 1%),将可改变成不同的电压以配合各式厂牌的移动电话,而其中R3(15)(烧断型电阻1/4W 5%)是作为通用序列汇流排介面电源短路保护用。同时,可连接不同型式移动电话充电接头(16),以配合各种不同厂牌的移动电话使用。
请参阅图3及图4所示,为本实用新型的通用序列汇流排介面转换至移动电话充电座方框电路示意图及实施例电路图。如图3所示,其中方框电路与图1类似,因为原理相同,故仅是将所需使用的电压转换至移动电话电池充电座接头(4)供充电用,只是其电路较复杂,原因是充电座通常需先侦测电池的种类,如锂(Li)电池或镍(Ni-MH)电池,再侦测电池有电无电的状况以驱动显示器显示充电状况。一般移动电话充电座皆是由一交流变压器先将AC110V或220V等电压变成DC12V左右的直流电压,再转换成电池所需的电压加以充电。本实用新型可自动判断电池种类厂牌后,将通用序列汇流排介面上的电压通过控制IC转换成充电座上的电源对电池进行充电,如此就不需要针对不同材质的电池购买不同的充电器。
本实用新型具有如下优点:
1、无变压器,体积小,携带方便。
2、不需使用AC110V或220V等电源,只要有通用序列汇流排介面的电脑周边即可充电。
3、可直接接至移动电话,由移动电话充电。
4、可直接接至一般移动电话的充电器,由充电器对电池进行充电。
5、电路简单,电压低,无触电等安全上的忧虑。
综上所述,本实用新型在使用上有诸多优点,并克服使用不便的缺点,符合新型专利的法定要件,故依法提出新型专利申请。
以上所述,仅是本实用新型的较佳实施例而已,并非对本实用新型作任何形式上的限制,凡是依据本实用新型的技术实质对以上实施例所作的任何简单修改、等同变化与修饰,均仍属于本实用新型技术方案的范围内。
Claims (3)
1、一种具电脑通用序列汇流排介面的移动电话充电器,其特征在于,包括连接至电脑上或电脑周边上的通用序列汇流排介面相容插头、直流电压转换电路、移动电话充电接头,其中:
所述通用序列汇流排介面相容插头是与通用序列汇流排介面相接;
所述直流电压转换电路用于将通用序列汇流排介面上的电压转换成移动电话的充电电压;
所述移动电话充电插头是供连接至移动电话;
利用通用序列汇流排介面相容插头将通用序列汇流排介面上的电源取出,经过直流电压转换电路,转换成移动电话所需电压至移动电话的充电接头,供移动电话充电。
2、根据权利要求1所述的具电脑通用序列汇流排介面的移动电话充电器,其特征在于,所述通用序列汇流排介面上的电压通过电压转换电路转换成充电座上的电源供电池充电。
3、根据权利要求1所述的具电脑通用序列汇流排介面的移动电话充电器,其特征在于,所述通用序列汇流排介面的电压转换成移动电话所需电压,可改变成不同的电压以供各式厂牌的移动电话充电。
Priority Applications (1)
| Application Number | Priority Date | Filing Date | Title |
|---|---|---|---|
| CN99255202U CN2406404Y (zh) | 1999-11-26 | 1999-11-26 | 具电脑通用序列汇流排介面的移动电话充电器 |
Applications Claiming Priority (1)
| Application Number | Priority Date | Filing Date | Title |
|---|---|---|---|
| CN99255202U CN2406404Y (zh) | 1999-11-26 | 1999-11-26 | 具电脑通用序列汇流排介面的移动电话充电器 |
Publications (1)
| Publication Number | Publication Date |
|---|---|
| CN2406404Y true CN2406404Y (zh) | 2000-11-15 |
Family
ID=34038615
Family Applications (1)
| Application Number | Title | Priority Date | Filing Date |
|---|---|---|---|
| CN99255202U Ceased CN2406404Y (zh) | 1999-11-26 | 1999-11-26 | 具电脑通用序列汇流排介面的移动电话充电器 |
Country Status (1)
| Country | Link |
|---|---|
| CN (1) | CN2406404Y (zh) |
Cited By (4)
| Publication number | Priority date | Publication date | Assignee | Title |
|---|---|---|---|---|
| CN1294684C (zh) * | 2002-04-17 | 2007-01-10 | 无敌科技股份有限公司 | 多规格电源输入接口的充电装置 |
| CN100358211C (zh) * | 2003-12-09 | 2007-12-26 | 联想(北京)有限公司 | 手机充电装置 |
| CN101667415B (zh) * | 2009-10-10 | 2013-07-10 | 天津三星电子有限公司 | 一种具有手机充电功能的显示器 |
| CN104578202A (zh) * | 2013-10-18 | 2015-04-29 | 岳造宇 | 可携式充电装置 |
-
1999
- 1999-11-26 CN CN99255202U patent/CN2406404Y/zh not_active Ceased
Cited By (4)
| Publication number | Priority date | Publication date | Assignee | Title |
|---|---|---|---|---|
| CN1294684C (zh) * | 2002-04-17 | 2007-01-10 | 无敌科技股份有限公司 | 多规格电源输入接口的充电装置 |
| CN100358211C (zh) * | 2003-12-09 | 2007-12-26 | 联想(北京)有限公司 | 手机充电装置 |
| CN101667415B (zh) * | 2009-10-10 | 2013-07-10 | 天津三星电子有限公司 | 一种具有手机充电功能的显示器 |
| CN104578202A (zh) * | 2013-10-18 | 2015-04-29 | 岳造宇 | 可携式充电装置 |
Similar Documents
| Publication | Publication Date | Title |
|---|---|---|
| CN201341028Y (zh) | 一种移动电源 | |
| JP3156053U (ja) | パワーアダプター | |
| CN2406404Y (zh) | 具电脑通用序列汇流排介面的移动电话充电器 | |
| CN2569355Y (zh) | 可充式电池互充装置 | |
| CN207691493U (zh) | 一种智能充电器 | |
| CN201084803Y (zh) | 具有充电功能的电池以及便携式电子设备 | |
| CN201797362U (zh) | 多功能充电器 | |
| CN2410806Y (zh) | 具多种输入电源的移动电话充电器 | |
| CN1197361A (zh) | 无线电话系统手提终端的充电装置 | |
| CN202798078U (zh) | 移动电源 | |
| CN201466354U (zh) | 一种带usb接口的电源插座 | |
| CN215733535U (zh) | 一种多功能便携式移动电源系统 | |
| CN206364558U (zh) | 一种便携式数码充电器 | |
| CN201004560Y (zh) | 便携式供电装置 | |
| CN206077020U (zh) | 一种非接触充电系统 | |
| CN201758294U (zh) | 静电转换电力装置 | |
| CN201307772Y (zh) | 用于小型电子设备的电源供应装置 | |
| CN106532898B (zh) | 一种便携式太阳能充电器 | |
| CN200956395Y (zh) | 一种电动车用多功能电器设备充电装置 | |
| CN217882907U (zh) | 可双向输入输出的电池c口结构及电池 | |
| CN2544453Y (zh) | 通用充电器 | |
| CN212182722U (zh) | 充电转接线及充电系统 | |
| CN2877051Y (zh) | 多用应急手机充电器 | |
| CN202586785U (zh) | 通用电源适配器 | |
| CN2711973Y (zh) | 充电王集成盒 |
Legal Events
| Date | Code | Title | Description |
|---|---|---|---|
| C14 | Grant of patent or utility model | ||
| GR01 | Patent grant | ||
| C35 | Partial or whole invalidation of patent or utility model | ||
| IW01 | Full invalidation of patent right |
Decision date of declaring invalidation: 20030919 Decision number of declaring invalidation: 5486 |