CN218811229U - 一种风光互补反渗透农村分散式饮用水净化装置 - Google Patents

一种风光互补反渗透农村分散式饮用水净化装置 Download PDF

Info

Publication number
CN218811229U
CN218811229U CN202223233841.6U CN202223233841U CN218811229U CN 218811229 U CN218811229 U CN 218811229U CN 202223233841 U CN202223233841 U CN 202223233841U CN 218811229 U CN218811229 U CN 218811229U
Authority
CN
China
Prior art keywords
pipeline
reverse osmosis
wind
filter
water tank
Prior art date
Legal status (The legal status is an assumption and is not a legal conclusion. Google has not performed a legal analysis and makes no representation as to the accuracy of the status listed.)
Expired - Fee Related
Application number
CN202223233841.6U
Other languages
English (en)
Inventor
吴立志
姜俊全
胡春阳
侯馨玥
吴晓露
赵琴
赵娇甫
杨尧翔
李东
Current Assignee (The listed assignees may be inaccurate. Google has not performed a legal analysis and makes no representation or warranty as to the accuracy of the list.)
Sichuan Agricultural University
Original Assignee
Sichuan Agricultural University
Priority date (The priority date is an assumption and is not a legal conclusion. Google has not performed a legal analysis and makes no representation as to the accuracy of the date listed.)
Filing date
Publication date
Application filed by Sichuan Agricultural University filed Critical Sichuan Agricultural University
Priority to CN202223233841.6U priority Critical patent/CN218811229U/zh
Application granted granted Critical
Publication of CN218811229U publication Critical patent/CN218811229U/zh
Expired - Fee Related legal-status Critical Current
Anticipated expiration legal-status Critical

Links

Images

Classifications

    • YGENERAL TAGGING OF NEW TECHNOLOGICAL DEVELOPMENTS; GENERAL TAGGING OF CROSS-SECTIONAL TECHNOLOGIES SPANNING OVER SEVERAL SECTIONS OF THE IPC; TECHNICAL SUBJECTS COVERED BY FORMER USPC CROSS-REFERENCE ART COLLECTIONS [XRACs] AND DIGESTS
    • Y02TECHNOLOGIES OR APPLICATIONS FOR MITIGATION OR ADAPTATION AGAINST CLIMATE CHANGE
    • Y02ATECHNOLOGIES FOR ADAPTATION TO CLIMATE CHANGE
    • Y02A20/00Water conservation; Efficient water supply; Efficient water use
    • Y02A20/124Water desalination
    • Y02A20/131Reverse-osmosis

Landscapes

  • Separation Using Semi-Permeable Membranes (AREA)

Abstract

本实用新型提供了一种风光互补反渗透农村分散式饮用水净化装置,包括预处理单元、反渗透单元、系统控制单元、风光互补发电单元和箱体,所述预处理单元包括系统原水箱、加压泵、多介质过滤器、活性炭过滤器、软化器、保安过滤器以及连接管道,所述反渗透单元包括高压泵、反渗透膜组件、系统纯水箱、系统浓水箱以及连接管道,所述系统控制单元包括系统控制箱、系统浓水回流控制阀门和系统浓水出水控制阀门,所述风光互补发电单元包括风力发电机、光伏电池板、光伏支架、风光互补控制器、逆变器和蓄电池。本实用新型在净化井水或河水时,通过风光互补发电为装置运行提供能量,无需消耗外部能源,减少了污染排放,降低了装置的运行成本。

Description

一种风光互补反渗透农村分散式饮用水净化装置
技术领域
本实用新型涉及反渗透技术领域,尤其涉及一种风光互补反渗透农村分散式饮用水净化装置。
背景技术
反渗透技术,指在压力的作用下溶剂通过半渗透膜由高浓度一侧到达低浓度一侧,以实现溶质溶剂分离,由于具有效率高、成本低、无相变等优点,其目前已经广泛应用于海水和苦咸水淡化、纯水和超纯水制备、工业和生活废水处理等领域。
在家庭饮用水净化领域,反渗透技术多应用于自来水普及地区,对自来水厂的统一供水进行再次净化。在自来水未普及的部分农村地区,饮用水多为未经处理的井水或河水。井水或河水中包含大量微生物、有机物等有害物质,长期饮用将对人体造成危害。
中国专利公开号为CN214693573U的现有技术公开了一种农村分散式饮用水一体化多级过滤和蓄水设备,该设备通过石英砂、活性炭、微孔滤膜和反渗透膜等材料或技术实现对井水或河水的净化,但是设备运行需要的电力费用对人均可支配收入不高的农村居民造成了一定负担。风光互补发电具有绿色无污染、发电效率高的特点,在农村地区具有广阔的应用前景。
因此,有必要提供一种风光互补反渗透农村分散式饮用水净化装置。
实用新型内容
本实用新型的目的在于提供一种风光互补反渗透农村分散式饮用水净化装置,以解决背景技术中提出的问题。
为解决上述技术问题,本实用新型采用的一个技术方案是:一种风光互补反渗透农村分散式饮用水净化装置,包括预处理单元、反渗透单元、系统控制单元、风光互补发电单元和箱体,其特征在于:所述预处理单元包括系统原水箱、加压泵、多介质过滤器、活性炭过滤器、软化器、保安过滤器以及连接管道,所述反渗透单元包括高压泵、反渗透膜组件、系统纯水箱、系统浓水箱以及连接管道,所述系统控制单元包括系统控制箱、系统浓水回流控制阀门和系统浓水出水控制阀门,所述风光互补发电单元包括风力发电机、光伏电池板、光伏支架、风光互补控制器、逆变器和蓄电池。
优选的,所述系统原水箱通过第二管道与加压泵连接,所述加压泵通过第三管道与多介质过滤器连接,所述多介质过滤器通过第四管道与活性炭过滤器连接,所述活性炭过滤器通过第五管道与软化器连接,所述软化器通过第六管道与保安过滤器连接,所述保安过滤器通过第七管道与高压泵连接。
优选的,所述高压泵通过第八管道与反渗透膜组件连接,所述反渗透膜组件通过第九管道与第七管道连接,所述反渗透膜组件通过第十管道与系统纯水箱连接,所述反渗透膜组件通过第十一管道与系统浓水箱连接。
优选的,所述箱体下方安装四个滑轮,所述箱体左右两侧分别安装系统原水进水口、系统纯水出水口和系统浓水出水口,所述系统原水进水口通过第一管道与系统原水箱连接,所述系统纯水出水口通过第十二管道与系统纯水箱连接,所述系统浓水出水口通过第十三管道与系统浓水箱连接。
优选的,装置运行能量由风光互补发电单元提供,所述风力发电机、光伏电池板、风光互补控制器、逆变器与蓄电池之间通过电路连接,所述光伏电池板安装于光伏支架上。
优选的,所述系统控制箱安装于箱体内部上方,所述系统浓水回流控制阀门安装于第九管道上,所述系统浓水出水控制阀门安装于第十一管道上。
优选的,所述多介质过滤器中分层装有无烟煤、石英砂和石榴石,所述活性炭过滤器中装有活性炭,所述软化器中装有离子交换树脂,所述保安过滤器中装有微滤滤芯。
与现有技术相比,本实用新型的技术效果和优点:
一种风光互补反渗透农村分散式饮用水净化装置,具有多介质过滤器、活性炭过滤器、软化器、保安过滤器和反渗透膜组件,可以除去井水或河水中的悬浮物、胶体、有机物、氧化剂、难溶盐离子等对人体有害物质,使经过处理的井水或河水达到饮用水标准,并且本实用新型具有体积小、可移动的特点,适用于以一个或多个家庭为单位的农村分散式饮用水净化。
一种风光互补反渗透农村分散式饮用水净化装置,具有风光互补发电单元,风力发电机和光伏电池板分别将风能和太阳能转化为电能,为装置运行提供能量,无需消耗外部能源,降低了装置的运行成本,并且风能和太阳能均为绿色能源,风光互补发电过程无污染排放。
附图说明
图1为本实用新型的箱体外部结构示意图1。
图2为本实用新型的箱体外部结构示意图2。
图3为本实用新型的箱体内部结构示意图1。
图4为本实用新型的箱体内部结构示意图2。
图5为本实用新型的风光互补发电单元结构示意图。
图6为本实用新型的饮用水净化流程图。
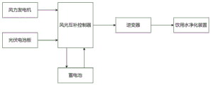
图7为本实用新型的风光互补发电流程图。
图中:1-箱体;2-滑轮;3-系统原水进水口;4-第一管道;5-系统原水箱;6-第二管道;7-加压泵;8-第三管道;9-多介质过滤器;10-第四管道;11-活性炭过滤器;12-第五管道;13-软化器;14-第六管道;15-保安过滤器;16-第七管道; 17-高压泵;18-第八管道;19-反渗透膜组件;20-第九管道;21-第十管道;22-系统纯水箱;23-第十一管道;24-系统浓水箱;25-系统纯水出水口;26-第十二管道;27-系统浓水出水口;28-第十三管道;29-系统控制箱;30-系统浓水回流控制阀门;31-系统浓水出水控制阀门;32-风力发电机;33-光伏电池板;34-光伏支架。
具体实施方式
下面将结合说明书附图,对本实用新型的技术方案进行清楚、完整地描述,显然,所描述的具体实施例仅用于解释本实用新型,并不用于限定本实用新型。本领域普通技术人员在没有做出创造性劳动前提下所获得的所有其他实施例,都属于本实用新型保护的范围。
如图1至5所示,本实用新型提供一种风光互补反渗透农村分散式饮用水净化装置,包括预处理单元、反渗透单元、系统控制单元、风光互补发电单元和箱体1,其特征在于:所述预处理单元包括系统原水箱5、加压泵7、多介质过滤器9、活性炭过滤器11、软化器13、保安过滤器15以及连接管道,所述反渗透单元包括高压泵17、反渗透膜组件19、系统纯水箱22、系统浓水箱24以及连接管道,所述系统控制单元包括系统控制箱29、系统浓水回流控制阀门30和系统浓水出水控制阀门31,所述风光互补发电单元包括风力发电机32、光伏电池板33、光伏支架34、风光互补控制器、逆变器和蓄电池。
如图1和图2所示,所述箱体1下方安装四个滑轮2,所述箱体1左右两侧分别安装系统原水进水口3、系统纯水出水口25和系统浓水出水口27,所述系统原水进水口3通过第一管道4与系统原水箱5连接,所述系统纯水出水口25通过第十二管道26与系统纯水箱22连接,所述系统浓水出水口27通过第十三管道28与系统浓水箱24连接。
如图3和图4所示,所述系统原水箱5通过第二管道6与加压泵7连接,所述加压泵7通过第三管道8与多介质过滤器9连接,所述多介质过滤器9通过第四管道10与活性炭过滤器11连接,所述活性炭过滤器11通过第五管道12与软化器13连接,所述软化器13通过第六管道14与保安过滤器15连接,所述保安过滤器15通过第七管道16与高压泵17连接,所述高压泵17通过第八管道18与反渗透膜组件19连接,所述反渗透膜组件19通过第九管道20与第七管道16连接,所述反渗透膜组件19通过第十管道21与系统纯水箱22连接,所述反渗透膜组件19通过第十一管道23与系统浓水箱24连接。
如图5所示,所述光伏电池板33安装于光伏支架34上。
如图6所示,一种风光互补反渗透农村分散式饮用水净化装置工作时,系统原水,即井水或河水,从系统原水进水口3经过第一管道4流入系统原水箱5。
在加压泵7的作用下,系统原水从系统原水箱5经过第二管道6、加压泵7和第三管道8流入多介质过滤器9,过滤系统原水中的悬浮物和胶体;从多介质过滤器9经过第四管道10流入活性炭过滤器11,过滤系统原水中的有机物,还原系统原水中的氧化剂;从活性炭过滤器11经过第五管道12流入软化器13,置换系统原水中的难溶盐离子,防止难溶盐饱和析出;从软化器13经过第六管道14流入保安过滤器15,过滤预处理单元中可能掉落的滤料,防止其流入高压泵17和反渗透膜组件19。
在高压泵17的作用下,系统原水从保安过滤器15经过第七管道16、高压泵17和第八管道18流入反渗透膜组件19,过滤系统原水中的小分子污染物。系统纯水,即通过反渗透膜的井水或河水,经过第十管道21、系统纯水箱22和第十二管道26从系统纯水出水口25流出。系统浓水,即未通过反渗透膜的井水或河水,一部分经过第十一管道23、系统浓水箱24和第十三管道28从系统浓水出水口27流出;另一部分经过第九管道20、第七管道16、高压泵17和第八管道18再次流入反渗透膜组件19,重复以上过程。
如图7所示,一种风光互补反渗透农村分散式饮用水净化装置工作时,安装于户外的风力发电机32和光伏电池板33分别将风能和太阳能转化为电能,风光互补控制器将上述电能传输至蓄电池,蓄电池将电能转化为化学能储存,逆变器将储存于蓄电池中的直流电转化为交流电,并传输至饮用水净化装置为其运行提供能量。
本实用新型中涉及的电路以及控制均为现有技术,在此不进行过多赘述。
在本实用新型中,除非另有明确的固定和限定,术语“安装”、“连接”等术语应做广义理解,例如,可以是机械连接,也可以是电连接,可以是固定连接,也可以是可拆卸连接,可以是直接相连,也可以是通过中间媒介间接相连,术语“上方”、“下方”、“两侧”等指示的方位或位置关系为基于附图所示的方位或位置关系,仅是为了便于描述本实用新型和简化描述,而不是指示或暗示所指的装置或组件必须具有特定的方位、以特定的方位构造和操作,因此不能理解为对本实用新型的限制除非另有明确的限定,对于本领域的普通技术人员而言,可以根据具体情况理解上述术语在本实用新型中的具体含义。

Claims (7)

1.一种风光互补反渗透农村分散式饮用水净化装置,包括预处理单元、反渗透单元、系统控制单元、风光互补发电单元和箱体(1),其特征在于:所述预处理单元包括系统原水箱(5)、加压泵(7)、多介质过滤器(9)、活性炭过滤器(11)、软化器(13)、保安过滤器(15)以及连接管道,所述反渗透单元包括高压泵(17)、反渗透膜组件(19)、系统纯水箱(22)、系统浓水箱(24)以及连接管道,所述系统控制单元包括系统控制箱(29)、系统浓水回流控制阀门(30)和系统浓水出水控制阀门(31),所述风光互补发电单元包括风力发电机(32)、光伏电池板(33)、光伏支架(34)、风光互补控制器、逆变器和蓄电池。
2.根据权利要求1所述的一种风光互补反渗透农村分散式饮用水净化装置,其特征在于:所述系统原水箱(5)通过第二管道(6)与加压泵(7)连接,所述加压泵(7)通过第三管道(8)与多介质过滤器(9)连接,所述多介质过滤器(9)通过第四管道(10)与活性炭过滤器(11)连接,所述活性炭过滤器(11)通过第五管道(12)与软化器(13)连接,所述软化器(13)通过第六管道(14)与保安过滤器(15)连接,所述保安过滤器(15)通过第七管道(16)与高压泵(17)连接。
3.根据权利要求1所述的一种风光互补反渗透农村分散式饮用水净化装置,其特征在于:所述高压泵(17)通过第八管道(18)与反渗透膜组件(19)连接,所述反渗透膜组件(19)通过第九管道(20)与第七管道(16)连接,所述反渗透膜组件(19)通过第十管道(21)与系统纯水箱(22)连接,所述反渗透膜组件(19)通过第十一管道(23)与系统浓水箱(24)连接。
4.根据权利要求1所述的一种风光互补反渗透农村分散式饮用水净化装置,其特征在于:所述箱体(1)下方安装四个滑轮(2),所述箱体(1)左右两侧分别安装系统原水进水口(3)、系统纯水出水口(25)和系统浓水出水口(27),所述系统原水进水口(3)通过第一管道(4)与系统原水箱(5)连接,所述系统纯水出水口(25)通过第十二管道(26)与系统纯水箱(22)连接,所述系统浓水出水口(27)通过第十三管道(28)与系统浓水箱(24)连接。
5.根据权利要求1所述的一种风光互补反渗透农村分散式饮用水净化装置,其特征在于:所述系统控制箱(29)安装于箱体(1)内部上方,所述系统浓水回流控制阀门(30)安装于第九管道(20)上,所述系统浓水出水控制阀门(31)安装于第十一管道(23)上。
6.根据权利要求1所述的一种风光互补反渗透农村分散式饮用水净化装置,其特征在于:装置运行能量由风光互补发电单元提供,所述风力发电机(32)、光伏电池板(33)、风光互补控制器、逆变器与蓄电池之间通过电路连接,所述光伏电池板(33)安装于光伏支架(34)上。
7.根据权利要求1所述的一种风光互补反渗透农村分散式饮用水净化装置,其特征在于:所述多介质过滤器(9)中分层装有无烟煤、石英砂和石榴石,所述活性炭过滤器(11)中装有活性炭,所述软化器(13)中装有离子交换树脂,所述保安过滤器(15)中装有微滤滤芯。
CN202223233841.6U 2022-12-05 2022-12-05 一种风光互补反渗透农村分散式饮用水净化装置 Expired - Fee Related CN218811229U (zh)

Priority Applications (1)

Application Number Priority Date Filing Date Title
CN202223233841.6U CN218811229U (zh) 2022-12-05 2022-12-05 一种风光互补反渗透农村分散式饮用水净化装置

Applications Claiming Priority (1)

Application Number Priority Date Filing Date Title
CN202223233841.6U CN218811229U (zh) 2022-12-05 2022-12-05 一种风光互补反渗透农村分散式饮用水净化装置

Publications (1)

Publication Number Publication Date
CN218811229U true CN218811229U (zh) 2023-04-07

Family

ID=87045319

Family Applications (1)

Application Number Title Priority Date Filing Date
CN202223233841.6U Expired - Fee Related CN218811229U (zh) 2022-12-05 2022-12-05 一种风光互补反渗透农村分散式饮用水净化装置

Country Status (1)

Country Link
CN (1) CN218811229U (zh)

Cited By (1)

* Cited by examiner, † Cited by third party
Publication number Priority date Publication date Assignee Title
CN115650526A (zh) * 2022-12-05 2023-01-31 四川农业大学 一种风光互补反渗透农村分散式饮用水净化装置

Cited By (1)

* Cited by examiner, † Cited by third party
Publication number Priority date Publication date Assignee Title
CN115650526A (zh) * 2022-12-05 2023-01-31 四川农业大学 一种风光互补反渗透农村分散式饮用水净化装置

Similar Documents

Publication Publication Date Title
CN106877742B (zh) 一种集成海水淡化和不稳定可再生能源稳定发电的装置
CN214400132U (zh) 一种清洁能源海水淡化耦合盐差能发电装置的系统
CN101337749A (zh) 一种太阳能海水淡化方法及成套装置
CN115650526A (zh) 一种风光互补反渗透农村分散式饮用水净化装置
CN204298186U (zh) 一种集装箱式太阳能海水淡化装置
CN112723640A (zh) 清洁能源海水淡化耦合盐差能发电装置的系统及方法
WO2022142489A1 (zh) 清洁能源海水淡化耦合盐差能发电装置的系统及方法
CN106762378B (zh) 一种折叠式潮流能发电与海水淡化一体集群
CN108083518A (zh) 一种太阳能驱动的便携式电膜苦咸水淡化方法与装置
CN218811229U (zh) 一种风光互补反渗透农村分散式饮用水净化装置
CN103482728A (zh) 一种利用微生物燃料电池驱动电容去离子的脱盐技术
CN110921781B (zh) 基于太阳能的海水脱盐系统及脱盐方法
CN201033745Y (zh) 太阳能光伏反渗透海水淡化装置
CN116693083A (zh) 基于光能和渗透能自供电的高盐废热污水处理系统及方法
CN219752007U (zh) 一种电渗析处理系统
CN220214510U (zh) 一种沼液资源化分类回收系统
CN103626261A (zh) 一种光伏海水淡化系统及控制方法和光伏海水淡化逆变器
CN206467053U (zh) 一种野外太阳能净水器
CN2594256Y (zh) 太阳能反渗透海水淡化设备
CN205473253U (zh) 一种制药污水处理装置
CN211650420U (zh) 一种含饮用水的供暖系统
CN203653340U (zh) 一种太阳能海水淡化与雨水收集净水饮用系统设备
CN214936702U (zh) 一种基于太阳能发电的海水淡化设备
CN220867230U (zh) 一种应急、救灾、宣传展示多功能净水车
CN106830391A (zh) 一种野外太阳能净水器

Legal Events

Date Code Title Description
GR01 Patent grant
GR01 Patent grant
CF01 Termination of patent right due to non-payment of annual fee

Granted publication date: 20230407

CF01 Termination of patent right due to non-payment of annual fee