CN218479017U - Crack repairing device - Google Patents
Crack repairing device Download PDFInfo
- Publication number
- CN218479017U CN218479017U CN202222508531.4U CN202222508531U CN218479017U CN 218479017 U CN218479017 U CN 218479017U CN 202222508531 U CN202222508531 U CN 202222508531U CN 218479017 U CN218479017 U CN 218479017U
- Authority
- CN
- China
- Prior art keywords
- base
- component
- crack
- tank body
- discharging
- Prior art date
- Legal status (The legal status is an assumption and is not a legal conclusion. Google has not performed a legal analysis and makes no representation as to the accuracy of the status listed.)
- Active
Links
- 238000003756 stirring Methods 0.000 claims abstract description 32
- 238000007599 discharging Methods 0.000 claims abstract description 31
- 239000010426 asphalt Substances 0.000 claims abstract description 26
- 230000005540 biological transmission Effects 0.000 claims abstract description 4
- 230000006835 compression Effects 0.000 description 16
- 238000007906 compression Methods 0.000 description 16
- 230000008439 repair process Effects 0.000 description 9
- 230000002093 peripheral effect Effects 0.000 description 4
- 230000007547 defect Effects 0.000 description 3
- 230000008878 coupling Effects 0.000 description 2
- 238000010168 coupling process Methods 0.000 description 2
- 238000005859 coupling reaction Methods 0.000 description 2
- 239000000463 material Substances 0.000 description 2
- 230000004048 modification Effects 0.000 description 2
- 238000012986 modification Methods 0.000 description 2
- 238000007790 scraping Methods 0.000 description 2
- 230000009286 beneficial effect Effects 0.000 description 1
- 238000010276 construction Methods 0.000 description 1
- 230000006872 improvement Effects 0.000 description 1
- 238000012423 maintenance Methods 0.000 description 1
- 238000000034 method Methods 0.000 description 1
- 230000007704 transition Effects 0.000 description 1
Images
Landscapes
- Road Repair (AREA)
Abstract
The utility model discloses a crack repairing device, which comprises a base, a tank body, a discharging component, a stirring component, a paving component and a driving component, wherein the base is horizontally arranged, the bottom end of the base is provided with universal wheels, the tank body is arranged at the top end of the base, the discharging component is arranged at the bottom end of the base and is communicated with the inside of the tank body, the stirring component is arranged in the tank body, the driving component is arranged on the base and is in transmission connection with the stirring component, and the paving component is arranged on the base; one side of the top end of the base is provided with an observation port. The utility model relates to a crack repairing device, which can discharge asphalt in a tank body to the crack on the road surface through a discharging component, and can reduce the labor intensity of manual pavement crack repairing; a worker can observe a pavement crack at the bottom of the base through the observation port, so that the worker can conveniently align the discharge nozzle of the discharge assembly with the crack; the electric cylinder drives the press roller to descend, so that asphalt at the crack can be paved, and the repaired part of the crack is more orderly.
Description
Technical Field
The utility model relates to a road crack repair field, in particular to crack repair device.
Background
The road needs to be maintained during the use, if maintenance is improper or heavy vehicles run for a long time, cracks can be caused on the road surface, if the cracks are not repaired, the cracks are further increased to form pits, and the normal driving safety on the road is influenced. Asphalt is a waterproof, moistureproof and anticorrosive organic cementing material, which is a common material for repairing road cracks. The method for repairing the road crack by using the asphalt generally comprises two modes of manual repair and trolley repair, and the manual repair mode has the defects of high labor intensity of workers and low repair efficiency; the defect of the trolley repairing mode is that the trolley still needs a worker to carry out leveling construction on a repairing area after repairing a crack, so that the labor intensity of the worker cannot be effectively reduced.
SUMMERY OF THE UTILITY MODEL
The to-be-solved technical problem of the utility model is to overcome prior art's defect, provide a crack repair device.
In order to solve the technical problem, the utility model provides a following technical scheme:
the utility model relates to a crack repairing device, including base, jar body, ejection of compact subassembly, stirring subassembly, paving subassembly and drive assembly, the base level sets up, and its bottom is provided with the universal wheel, the jar body is located the top of base, ejection of compact subassembly is located the bottom of base, and with the internal portion intercommunication of jar, in order to send out the pitch of the internal portion of jar, the stirring subassembly is located the internal portion of jar, and it prevents through the stirring that the pitch of the internal portion of jar solidifies, the drive assembly is located on the base, and with the stirring subassembly transmission is connected, paving subassembly is located on the base;
and one side of the top end of the base is provided with an observation port, and the observation port is obliquely and downwards arranged towards the direction of the discharging assembly so as to observe cracks on a road surface.
As the utility model discloses a preferred technical scheme, ejection of compact subassembly includes discharging pipe, ejection of compact mouth and pitch pump, the discharging pipe is located down the bottom middle part of base, and pass the base with the internal portion of jar communicates, the coaxial locating of ejection of compact mouth the bottom of discharging pipe, the pitch pump is located the base bottom, and with the discharging pipe intercommunication to the ejection of compact of control pitch.
As a preferred technical scheme of the utility model, the stirring subassembly includes axostylus axostyle and many puddlers, the axostylus axostyle is vertical coaxial to be located the jar is internal, the axostylus axostyle both ends pass through the bearing with the inner wall of the jar body rotates to be connected, and its top is passed jar body roof extends to the top, many the locating of puddler spaced is in the periphery of axostylus axostyle.
As a preferred technical scheme of the utility model, drive assembly includes motor, first runner and second runner, the base top is equipped with a supporting bench, the motor is located on the supporting bench, and its output shaft is vertical sets up, the coaxial locating of first runner the tip of the output shaft of motor, the second runner passes the jar body with the top coaxial coupling of axostylus axostyle, first runner with the cover is equipped with the belt on the second runner, in order to pass through motor drive stirring assembly rotates.
As a preferred technical scheme of the utility model, it includes compression roller, electronic jar and scraper blade to pave the subassembly, electronic jar is located the base top, and its piston rod passes the vertical setting down of base, the compression roller level is located the tip of the piston rod of electronic jar, the scraper blade level is located the mount pad of compression roller is kept away from the one end of ejection of compact subassembly.
As an optimal technical scheme of the utility model, still including drawing the connecting piece, it locates to draw the connecting piece the base is kept away from the one end of paving the subassembly for be connected with the tractor.
Compared with the prior art, the beneficial effects of the utility model are as follows:
1. the asphalt in the tank body can be discharged to cracks on the pavement through the discharging assembly, so that the labor intensity of manually repairing the cracks on the pavement can be reduced;
2. a worker can observe the pavement crack at the bottom of the base through the observation port, so that the worker can conveniently align the discharge nozzle of the discharge assembly with the crack;
3. the electric cylinder drives the press roller to descend, so that asphalt at the crack can be paved, and the repaired part of the crack is more orderly.
Drawings
The accompanying drawings are included to provide a further understanding of the invention, and are incorporated in and constitute a part of this specification, illustrate embodiments of the invention, and together with the description serve to explain the invention and not to limit the invention. In the drawings:
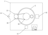
fig. 1 is a schematic view of the overall structure of the present invention;
fig. 2 is a front view of the present invention;
fig. 3 is a top view of the present invention;
fig. 4 is a bottom view of the present invention;
fig. 5 is a schematic sectional structure of the present invention;
fig. 6 is a schematic structural view of the paving assembly of the present invention;
in the figure: 1. a base; 11. a universal wheel; 12. a viewing port; 13. a support table; 14. a traction connection; 2. a tank body; 3. a discharge assembly; 31. a discharge pipe; 32. a discharging nozzle; 33. an asphalt pump; 4. a stirring assembly; 41. a shaft lever; 42. a stirring rod; 5. a paving component; 51. pressing rollers; 52. an electric cylinder; 53. a squeegee; 6. a drive assembly; 61. a motor; 62. a first runner; 63. a second wheel.
Detailed Description
The preferred embodiments of the present invention will be described hereinafter with reference to the accompanying drawings, and it should be understood that the preferred embodiments described herein are merely for purposes of illustration and explanation, and are not intended to limit the present invention.
Wherein like reference numerals refer to like parts throughout.
As shown in fig. 1-6, the utility model provides a crack repairing device, including base 1, jar body 2, ejection of compact subassembly 3, stirring subassembly 4, paving subassembly 5 and drive assembly 6, base 1 level sets up, and its bottom is provided with universal wheel 11, jar body 2 locates the top of base 1, ejection of compact subassembly 3 locates the bottom of base 1, and communicate with jar body 2 inside, in order to send out the pitch of jar body 2 inside, stirring subassembly 4 locates jar body 2 inside, it prevents through stirring that the pitch of jar body 2 inside from solidifying, drive assembly 6 locates on base 1, and with stirring subassembly 4 transmission connection, paving subassembly 5 locates on base 1;
one side of the top end of the base 1 is provided with an observation port 12, and the observation port 12 is obliquely arranged downwards towards the direction of the discharging component 3 so as to observe cracks on the road surface.
The utility model discloses a use as follows:
1. the asphalt is sent into the tank body 2 through a feeding pipe arranged on the tank body 2 to be stored, the driving component 6 is started to drive the stirring component 4, and the stirring component 4 is used for stirring the asphalt in the tank body 2 to prevent the asphalt from being solidified under the condition of standing;
2. constructors can observe the positions of the discharge end of the discharge assembly 3 and a pavement crack through the observation port 12, so that the constructors can conveniently align the discharge end of the discharge assembly 3 with the crack;
3. after ejection of compact subassembly 3 aligns the crack on the road surface, start ejection of compact subassembly 3 and lay the crack department on road surface with the pitch of jar body 2, make when constructor moves this patching device to next road surface crack department through universal wheel 11 and pave subassembly 5 and road surface contact, along with this patching device's removal, pave subassembly 5 and pave the pitch that road surface crack department laid, make cracked repair department more neat.
Further, ejection of compact subassembly 3 includes discharging pipe 31, tap 32 and pitch pump 33, and the bottom middle part of base 1 is located down to discharging pipe 31 to pass base 1 and jar internal portion intercommunication of body 2, the coaxial bottom of locating discharging pipe 31 of tap 32, pitch pump 33 locates the base 1 bottom, and communicates with discharging pipe 31, with the ejection of compact of control pitch.
The asphalt pump 33 (using the prior art, and not described herein) is disposed at the bottom end of the base 1, and is vertically disposed at the bottom of the base 1, and the feeding end thereof is communicated with the discharging pipe 31, so that the asphalt in the tank body 2 can be sent out from the discharging nozzle 32 at the end of the discharging pipe 31 by the asphalt pump 33, and the asphalt can be paved at the crack of the road surface.
Further, stirring subassembly 4 includes axostylus axostyle 41 and many puddlers 42, and the jar internal 2 of jar is located to the vertical coaxial of axostylus axostyle 41, and the inner wall of jar body 2 is passed through the bearing at axostylus axostyle 41 both ends and is rotated and be connected, and its top passes jar body 2 roof and extends to the top, and many puddlers 42 spaced locate on the periphery of axostylus axostyle 41.
Further, drive assembly 6 includes motor 61, first runner 62 and second runner 63, and 1 top of base is equipped with a supporting bench 13, and motor 61 locates on a supporting bench 13, and its output shaft sets up vertically up, the coaxial tip of locating the output shaft of motor 61 of first runner 62, and second runner 63 passes jar body 2 and the top coaxial coupling of axostylus axostyle 41, and the cover is equipped with the belt on first runner 62 and the second runner 63 to drive stirring assembly 4 through motor 61 and rotate.
The motor 61 arranged on the supporting table 13 of the base 1 drives the second rotating wheel 63 connected with the shaft rod 41 to rotate through the belt and the first rotating wheel 62, and then the second rotating wheel 63 drives the shaft rod 41 and the stirring rod 42 on the shaft rod 41 to rotate in the tank body 2 so as to stir the asphalt in the tank body 2 and prevent the asphalt from being solidified in the tank body 2.
Further, the paving assembly 5 comprises a pressing roller 51, an electric cylinder 52 and a scraping plate 53, the electric cylinder 52 is arranged at the top end of the base 1, a piston rod of the electric cylinder 52 penetrates through the base 1 to be vertically arranged downwards, the pressing roller 51 is horizontally arranged at the end part of the piston rod of the electric cylinder 52, and the scraping plate 53 is horizontally arranged at one end, far away from the discharging assembly 3, of a mounting seat of the pressing roller 51.
Locate the electronic jar 52 on base 1 top and can drive the rotatable compression roller 51 downstream in base 1 below, until compression roller 51 and road surface contact, when making this patching device move forward through universal wheel 11, compression roller 51 then rotates and has pressed the road surface and laid pitch department, flatten pitch, can adhere to pitch on the compression roller 51 when pitch is flattened, along with compression roller 51's rotation, the level sets up on compression roller 51 mounting bracket and can scrape adnexed pitch on the compression roller 51 peripheral surface with scraper blade 53 that compression roller 51 peripheral surface is close to, prevent compression roller 51 peripheral surface adnexed pitch transition and cause unable use.
Furthermore, the device also comprises a traction connecting piece 14, wherein the traction connecting piece 14 is arranged at one end of the base 1 far away from the paving assembly 5 and is used for being connected with a tractor.
Specifically, the base 1 is connected with a tractor (not shown in the figure) through a traction connecting piece 14, and the tractor is matched with 4 rectangular universal wheels 11 arranged at the bottom end of the base 1 to drive the repairing device to move so as to move the repairing device to an area with cracks on a road surface, so that the repairing device is not required to be pushed by constructors, and the labor intensity of the constructors is reduced; before repairing, feeding asphalt into the tank body 2 through a feeding pipe arranged on the tank body 2 for storage, starting a motor 61 on a support table 13 to drive a second rotating wheel 63 connected with the shaft rod 41 to rotate through a belt and a first rotating wheel 62, and then driving the shaft rod 41 and a stirring rod 42 on the shaft rod 41 to rotate in the tank body 2 through the second rotating wheel 63 so as to stir the asphalt in the tank body 2 and prevent the asphalt from being solidified in the tank body 2; constructor observes ejection of compact subassembly 3's discharge nozzle 32 and the position of road surface crack through viewing aperture 12, thereby make things convenient for constructor to aim at the crack with ejection of compact subassembly 3's discharge nozzle 32, aim at the crack on the road surface after, start ejection of compact subassembly 3's pitch pump 33 with the crack department of the interior pitch of jar body 2 pavement, when constructor passes through this patching device of universal wheel 11 removal to next road surface crack department, electronic jar 52 drives compression roller 51 and the road surface contact of base 1 below, compression roller 51 rotates on the road surface along with this patching device's removal, the pitch of laying of road surface crack department is passed through in compression roller 51 in the rotation, and pave pitch, make cracked repair department more neat, the pitch that adheres to at compression roller 51 peripheral surface is scraped by scraper blade 53.
The utility model relates to a crack repairing device, which can discharge asphalt in a tank body to the crack on the road surface through a discharging component, and can reduce the labor intensity of manual pavement crack repairing; a worker can observe the pavement crack at the bottom of the base through the observation port, so that the worker can conveniently align the discharge nozzle of the discharge assembly with the crack; the electric cylinder drives the press roller to descend, so that asphalt at the crack can be paved, and the repaired part of the crack is more orderly.
Finally, it should be noted that: although the present invention has been described in detail with reference to the foregoing embodiments, it will be apparent to those skilled in the art that modifications may be made to the embodiments described in the foregoing embodiments, or equivalents may be substituted for elements thereof. Any modification, equivalent replacement, or improvement made within the spirit and principle of the present invention should be included in the protection scope of the present invention.
Claims (6)
1. The crack repairing device is characterized by comprising a base (1), a tank body (2), a discharging component (3), a stirring component (4), a leveling component (5) and a driving component (6), wherein the base (1) is horizontally arranged, a universal wheel (11) is arranged at the bottom end of the base, the tank body (2) is arranged at the top end of the base (1), the discharging component (3) is arranged at the bottom end of the base (1) and is communicated with the interior of the tank body (2) so as to send out asphalt in the tank body (2), the stirring component (4) is arranged in the tank body (2) and prevents the asphalt in the tank body (2) from solidifying through stirring, the driving component (6) is arranged on the base (1) and is in transmission connection with the stirring component (4), and the leveling component (5) is arranged on the base (1);
one side at base (1) top is opened there is viewing aperture (12), viewing aperture (12) orientation ejection of compact subassembly (3) direction slant sets up downwards to the crack on the observation road surface.
2. Crack repairing device according to claim 1, characterized in that the discharging assembly (3) comprises a discharging pipe (31), a discharging nozzle (32) and an asphalt pump (33), the discharging pipe (31) is disposed downward at the middle of the bottom end of the base (1) and passes through the base (1) to communicate with the inside of the tank (2), the discharging nozzle (32) is coaxially disposed at the bottom end of the discharging pipe (31), and the asphalt pump (33) is disposed at the bottom end of the base (1) and communicates with the discharging pipe (31) to control the discharging of asphalt.
3. Crack repairing device according to claim 1, characterized in that the stirring assembly (4) comprises a shaft rod (41) and a plurality of stirring rods (42), the shaft rod (41) is vertically and coaxially arranged in the tank (2), two ends of the shaft rod (41) are rotatably connected with the inner wall of the tank (2) through bearings, the top of the shaft rod passes through the top wall of the tank (2) and extends to the upper side, and the plurality of stirring rods (42) are arranged on the outer periphery of the shaft rod (41) at intervals.
4. The crack repairing device according to claim 3, wherein the driving assembly (6) comprises a motor (61), a first rotating wheel (62) and a second rotating wheel (63), a supporting platform (13) is disposed at the top end of the base (1), the motor (61) is disposed on the supporting platform (13), an output shaft of the motor is disposed vertically upward, the first rotating wheel (62) is coaxially disposed at an end portion of the output shaft of the motor (61), the second rotating wheel (63) penetrates through the tank body (2) and is coaxially connected with the top end of the shaft rod (41), and a belt is sleeved on the first rotating wheel (62) and the second rotating wheel (63) to drive the stirring assembly (4) to rotate through the motor (61).
5. The crack repairing device according to claim 1, wherein the leveling assembly (5) comprises a pressure roller (51), an electric cylinder (52) and a scraper (53), the electric cylinder (52) is arranged at the top end of the base (1), a piston rod of the electric cylinder penetrates through the base (1) and is arranged vertically downwards, the pressure roller (51) is horizontally arranged at the end part of the piston rod of the electric cylinder (52), and the scraper (53) is horizontally arranged at one end, far away from the discharging assembly (3), of a mounting seat of the pressure roller (51).
6. Crack repairing device according to any of the claims 1-5, further comprising a pulling connection (14), said pulling connection (14) being arranged at an end of said foundation (1) remote from said paving assembly (5) for connection to a tractor.
Priority Applications (1)
| Application Number | Priority Date | Filing Date | Title |
|---|---|---|---|
| CN202222508531.4U CN218479017U (en) | 2022-09-22 | 2022-09-22 | Crack repairing device |
Applications Claiming Priority (1)
| Application Number | Priority Date | Filing Date | Title |
|---|---|---|---|
| CN202222508531.4U CN218479017U (en) | 2022-09-22 | 2022-09-22 | Crack repairing device |
Publications (1)
| Publication Number | Publication Date |
|---|---|
| CN218479017U true CN218479017U (en) | 2023-02-14 |
Family
ID=85167157
Family Applications (1)
| Application Number | Title | Priority Date | Filing Date |
|---|---|---|---|
| CN202222508531.4U Active CN218479017U (en) | 2022-09-22 | 2022-09-22 | Crack repairing device |
Country Status (1)
| Country | Link |
|---|---|
| CN (1) | CN218479017U (en) |
-
2022
- 2022-09-22 CN CN202222508531.4U patent/CN218479017U/en active Active
Similar Documents
| Publication | Publication Date | Title |
|---|---|---|
| CN116103993B (en) | Road crack repair device | |
| CN219059687U (en) | Crack filling device for concrete structure | |
| CN215758429U (en) | Crack filling device for highway pavement | |
| CN218479017U (en) | Crack repairing device | |
| CN212294258U (en) | A road surface leveling device for highway construction | |
| CN216864772U (en) | Road crack repair equipment | |
| CN212426668U (en) | Crack repairing device for highway maintenance | |
| CN214271620U (en) | Highway subgrade maintenance road surface cementation of fissures device | |
| CN220724805U (en) | Quick maintenance device for asphalt pavement | |
| CN110230249B (en) | Highway road surface crack repair equipment | |
| CN219527288U (en) | Pavement crack repairing device | |
| CN111962367A (en) | Intelligent asphalt crack pouring device and method | |
| CN214613512U (en) | Highway road surface crack patching device | |
| CN212714445U (en) | Repair prosthetic devices for bituminous paving rut | |
| CN217298574U (en) | Synchronous seal car of bituminous paving rut restoration | |
| CN212200003U (en) | Local road repairing equipment for roads and bridges | |
| CN212103602U (en) | Asphalt pavement crack sealing machine | |
| CN215887858U (en) | Pavement crack repairing device for highway maintenance | |
| CN212656096U (en) | Pavement repairing device for cement road | |
| CN211713634U (en) | Repairing device for asphalt road | |
| CN221501688U (en) | Asphalt pavement maintenance structure | |
| CN115404750A (en) | High-pressure injection equipment for basement concrete surface cracks and repairing method | |
| CN115198616A (en) | A mending device for bituminous paving crack | |
| CN218621728U (en) | Road surface crack filling device for municipal road maintenance | |
| CN219157365U (en) | Automatic filling equipment for road shallow pits |
Legal Events
| Date | Code | Title | Description |
|---|---|---|---|
| GR01 | Patent grant | ||
| GR01 | Patent grant |