CN211537065U - Plasma cutting equipment with smog detects and frequency conversion dust removal function - Google Patents
Plasma cutting equipment with smog detects and frequency conversion dust removal function Download PDFInfo
- Publication number
- CN211537065U CN211537065U CN201922065852.XU CN201922065852U CN211537065U CN 211537065 U CN211537065 U CN 211537065U CN 201922065852 U CN201922065852 U CN 201922065852U CN 211537065 U CN211537065 U CN 211537065U
- Authority
- CN
- China
- Prior art keywords
- dust
- dust removal
- frequency conversion
- smoke
- plasma cutting
- Prior art date
- Legal status (The legal status is an assumption and is not a legal conclusion. Google has not performed a legal analysis and makes no representation as to the accuracy of the status listed.)
- Active
Links
- 239000000428 dust Substances 0.000 title claims abstract description 156
- 238000005520 cutting process Methods 0.000 title claims abstract description 66
- 238000006243 chemical reaction Methods 0.000 title claims abstract description 27
- 239000000779 smoke Substances 0.000 claims abstract description 56
- 238000001514 detection method Methods 0.000 claims abstract description 17
- 230000001681 protective effect Effects 0.000 claims abstract description 17
- XLYOFNOQVPJJNP-UHFFFAOYSA-N water Substances O XLYOFNOQVPJJNP-UHFFFAOYSA-N 0.000 claims description 8
- 238000000746 purification Methods 0.000 claims description 6
- 239000007921 spray Substances 0.000 claims description 5
- 238000000889 atomisation Methods 0.000 claims description 4
- 238000004891 communication Methods 0.000 claims description 2
- 238000012544 monitoring process Methods 0.000 abstract 1
- 238000010586 diagram Methods 0.000 description 9
- 239000000463 material Substances 0.000 description 3
- 229910052751 metal Inorganic materials 0.000 description 3
- 239000002184 metal Substances 0.000 description 3
- 230000009286 beneficial effect Effects 0.000 description 2
- 239000002245 particle Substances 0.000 description 2
- 238000011897 real-time detection Methods 0.000 description 2
- 229910000831 Steel Inorganic materials 0.000 description 1
- 238000010276 construction Methods 0.000 description 1
- 230000007812 deficiency Effects 0.000 description 1
- 230000000694 effects Effects 0.000 description 1
- 230000005611 electricity Effects 0.000 description 1
- 238000005265 energy consumption Methods 0.000 description 1
- 239000010419 fine particle Substances 0.000 description 1
- 239000003517 fume Substances 0.000 description 1
- 230000003902 lesion Effects 0.000 description 1
- 230000003137 locomotive effect Effects 0.000 description 1
- 230000007774 longterm Effects 0.000 description 1
- 238000004519 manufacturing process Methods 0.000 description 1
- 229910044991 metal oxide Inorganic materials 0.000 description 1
- 150000004706 metal oxides Chemical class 0.000 description 1
- 150000002739 metals Chemical class 0.000 description 1
- 238000000034 method Methods 0.000 description 1
- 210000002345 respiratory system Anatomy 0.000 description 1
- 239000010959 steel Substances 0.000 description 1
- 239000000126 substance Substances 0.000 description 1
- 238000006467 substitution reaction Methods 0.000 description 1
- 239000002699 waste material Substances 0.000 description 1
Images
Landscapes
- Arc Welding In General (AREA)
Abstract
本实用新型涉及一种具有烟雾检测与变频除尘功能的等离子切割设备,属于机械切割除尘技术领域;本实用新型在传统等离子切割设备上加装了烟雾浓度传感器和变频除尘系统,同时在等离子切割枪移动工作台上方安装有防尘盖,切割枪上方安装有可收放防护盖,通过控制电动推杆,可以实现可收放防护盖前后移动,便于调整和观察枪的状态,吸尘管道下方安装的烟雾浓度传感器,可以实时检测烟尘浓度;根据烟尘浓度实现吹尘器电机变频工作;本实用新型通过采用烟雾浓度检测传感器及变频烟雾除尘器,可以实现烟雾浓度的实时监测及线性除尘,设备节能降耗、作业适应性方面都有很大的改善,具有很好的实用价值。
The utility model relates to a plasma cutting device with functions of smoke detection and frequency conversion dust removal, belonging to the technical field of mechanical cutting dust removal; A dust cover is installed above the mobile worktable, and a retractable protective cover is installed above the cutting gun. By controlling the electric push rod, the retractable protective cover can be moved back and forth, which is easy to adjust and observe the state of the gun. It is installed below the dust suction pipe. The smoke concentration sensor can detect the smoke concentration in real time; according to the smoke concentration, the frequency conversion work of the motor of the dust blower can be realized; the utility model can realize the real-time monitoring of the smoke concentration and the linear dust removal by adopting the smoke concentration detection sensor and the variable frequency smoke dust collector, and the equipment can save energy. The consumption reduction and operation adaptability have been greatly improved, and have good practical value.
Description
技术领域technical field
本实用新型属于机械切割除尘技术领域,涉及一种具有烟雾检测与变频除尘功能的等离子切割设备。The utility model belongs to the technical field of mechanical cutting and dust removal, and relates to a plasma cutting device with the functions of smoke detection and frequency conversion dust removal.
背景技术Background technique
等离子切割设备广泛运用于汽车、机车、压力容器、化工机械、通用机械、工程机械、钢结构、船舶、核工业等各个行业。等离子切割在生产过程中,会产生大量的金属氧化物和金属烟雾,工作人员如果防护不到位或不慎吸入肺部,会刺激呼吸道,长期吸入会引起病变。Plasma cutting equipment is widely used in automobiles, locomotives, pressure vessels, chemical machinery, general machinery, construction machinery, steel structures, ships, nuclear industry and other industries. During the production process of plasma cutting, a large amount of metal oxides and metal fumes will be generated. If the staff is not properly protected or inhaled inadvertently, it will stimulate the respiratory tract, and long-term inhalation will cause lesions.
目前,国内大多采用固定风量除尘;但是在切割不同厚度和材质的金属时,产生的烟雾量也不同。进行切割薄板切割时,烟雾量较少,除尘器启动,会造成能源浪费,进行厚板切割时,烟雾量大,除尘效果不佳。由于采用定量除尘,为了降低能耗,设计生产中一般会以除尘器功率满足80%加工件的除尘率进行计算,导致设备的使用效率低下。At present, most of the domestic use fixed air volume for dust removal; however, when cutting metals of different thicknesses and materials, the amount of smoke generated is also different. When cutting thin plates, the amount of smoke is small, and the start of the dust collector will cause energy waste. When cutting thick plates, the amount of smoke is large and the dust removal effect is not good. Due to the use of quantitative dust removal, in order to reduce energy consumption, the power of the dust collector is generally calculated to meet the dust removal rate of 80% of the processed parts, resulting in low equipment use efficiency.
发明内容SUMMARY OF THE INVENTION
本实用新型克服了现有技术的不足,提供一种具有烟雾检测与变频除尘功能的等离子切割设备,目的在于采用烟雾浓度检测报警器控制等离子切割设备变频烟雾除尘器,根据切割不同厚度和材质的金属产生的烟雾量不同,实现变频控制烟雾除尘器,实现变量节能烟雾除尘,解决目前等离子切割机采用固定风量除尘,除尘效果不佳的问题。The utility model overcomes the deficiencies of the prior art and provides a plasma cutting device with the functions of smoke detection and variable frequency dust removal. The amount of smoke generated by the metal is different, and the frequency conversion control of the smoke dust collector is realized, and the variable energy saving smoke dust removal is realized.
为了达到上述目的,本实用新型是通过如下技术方案实现的:In order to achieve the above object, the utility model is achieved through the following technical solutions:
一种具有烟雾检测与变频除尘功能的等离子切割设备,包括机架、连接在机架两侧的导轨及设置在机架下方的切割工作台,所述机架通过滑动装置沿导轨移动,机架上设置有切割枪头,还包括变频除尘装置,所述变频除尘装置包括防尘盖、防护盖以及吸尘箱,所述防尘盖设置在切割工作台的上方,所述防护盖连接在机架上并位于切割枪头的上方用于对切割枪头的防护,所述吸尘箱通过吸尘管道与防尘盖内相连通,所述吸尘管道的进气口设置有除尘风机,所述除尘风机连接有变频除尘电机,所述变频除尘电机连接有除尘控制系统,在所述吸尘管道内设置有烟雾浓度传感器,所述烟雾浓度传感器用于检测吸尘管道内的烟雾浓度,并通过除尘控制系统调节变频除尘电机的运转,所述吸尘箱连接有排气管道,所述排气管道的入口处设置有净化滤网,所述吸尘箱内还设置有相串联的多个雾化喷淋头,所述雾化喷淋头通过管路连接有高压雾化水箱,所述高压雾化水箱连接有高压雾化泵站电机。A plasma cutting device with functions of smoke detection and variable frequency dust removal, comprising a frame, guide rails connected on both sides of the frame, and a cutting table arranged under the frame, the frame moves along the guide rails through a sliding device, and the frame A cutting torch head is arranged on the upper part, and a frequency conversion dust removal device is also included. The frequency conversion dust removal device includes a dust cover, a protective cover and a dust suction box. The dust cover is arranged above the cutting table, and the protective cover is connected to the machine. It is placed on the rack and located above the cutting gun head for protection of the cutting gun head. The dust suction box is communicated with the dust cover through the dust suction pipe. The air inlet of the dust suction pipe is provided with a dust removal fan, so The dust removal fan is connected with a frequency conversion dust removal motor, the frequency conversion dust removal motor is connected with a dust removal control system, and a smoke concentration sensor is arranged in the dust suction pipe, and the smoke density sensor is used to detect the smoke concentration in the dust suction pipe, and The operation of the frequency conversion dust removal motor is adjusted by the dust removal control system. The dust suction box is connected with an exhaust pipe, and a purification filter screen is arranged at the entrance of the exhaust pipe. The atomizing spray head is connected with a high-pressure atomizing water tank through a pipeline, and the high-pressure atomizing water tank is connected with a high-pressure atomizing pump station motor.
进一步的,所述防护盖的两端通过滑动装置设置在导轨上,且防护盖通过开盖电动推杆与机架相连。Further, both ends of the protective cover are arranged on the guide rails through sliding devices, and the protective cover is connected to the frame through a cover-opening electric push rod.
进一步的,所述防护盖上设置有防尘条。Further, a dust-proof strip is provided on the protective cover.
进一步的,所述防尘盖的边缘设置有防尘帘。Further, the edge of the dust cover is provided with a dust curtain.
更进一的,所述防尘盖的左右两侧和远离切割枪头的一侧设有连为一体的防尘帘。Furthermore, the left and right sides of the dust cover and the side away from the cutting torch head are provided with integrated dust curtains.
进一步的,所述吸尘管道位于所述防尘盖的下方。Further, the dust suction duct is located below the dust cover.
进一步的,所述烟雾浓度传感器设置在吸尘管道的下方。Further, the smoke concentration sensor is arranged below the dust suction duct.
进一步的,所述吸尘箱通过两根吸尘管道分别与防尘盖内部相连通。Further, the vacuum box is communicated with the inside of the dust cover through two vacuum pipes respectively.
进一步的,还包括等离子切割机控制系统,所述等离子切割机控制系统位于切割工作台的下方。Further, a plasma cutting machine control system is also included, and the plasma cutting machine control system is located below the cutting table.
进一步的,所述导轨之间设有与机架相连的连杆、所述连杆中部设置所述的切割枪头。Further, a connecting rod connected to the frame is arranged between the guide rails, and the cutting torch head is arranged in the middle of the connecting rod.
本实用新型相对于现有技术所产生的有益效果为:The beneficial effects of the present invention relative to the prior art are:
1.本实用新型采用烟雾浓度检测传感器可实现对切割件现场烟雾浓度进行实时检测。1. The utility model adopts the smoke concentration detection sensor to realize the real-time detection of the smoke concentration on the cutting piece site.
2.本实用新型控制器根据烟雾浓度实时检测结果,控制现场变频烟雾除尘器,可带动除尘设备实现对不同烟雾进行线性除尘。2. The controller of the utility model controls the on-site variable frequency smoke dust collector according to the real-time detection result of the smoke concentration, and can drive the dust removal equipment to realize linear dust removal of different smokes.
3. 通过高压雾化装置将吸入除尘箱的大颗粒粉尘通过雾化水,沉降到吸尘箱内,剩余微小颗粒和烟雾,通过净化滤网后,干净的空气从除尘箱排气管道排出,吸尘的同时,对空气进行处理。3. Through the high-pressure atomization device, the large particles of dust sucked into the dust box will pass through the atomized water and settle into the dust box, and the remaining tiny particles and smoke will pass through the purification filter, and the clean air will be discharged from the exhaust pipe of the dust box. While vacuuming, treat the air.
4.本实用新型设备节能降耗、作业适应性方面都有很大的改善,具有很好的实用价值。4. The equipment of the utility model is greatly improved in terms of energy saving, consumption reduction and operation adaptability, and has good practical value.
附图说明Description of drawings
图1是本实用新型实施例所述等离子切割设备的结构示意图。FIG. 1 is a schematic structural diagram of a plasma cutting device according to an embodiment of the present invention.
图2是本实用新型的变频器与除尘控制系统、变频电机连接电路图。Fig. 2 is the connection circuit diagram of the frequency converter, the dust removal control system and the frequency conversion motor of the present invention.
图3是本实用新型所述除尘控制系统与烟雾浓度传感器的连接电路图。Fig. 3 is the connection circuit diagram of the dust removal control system of the present invention and the smoke concentration sensor.
图4是本实用新型除尘控制系统输出控制电路图。Fig. 4 is the output control circuit diagram of the dust removal control system of the present invention.
图5是本实用新型实施例所述的开盖电动推杆的控制电路图。5 is a control circuit diagram of the cover-opening electric push rod according to the embodiment of the present invention.
其中,1为导轨,2为切割工作台,3为切割枪头,4为防尘条,5为开盖电动推杆,6为连杆,7为防尘帘,8为等离子切割机控制系统,9为防护盖,10为防尘盖,11为烟雾浓度传感器,12为吸尘管道,13为吸尘箱,14为变频除尘电机,15为除尘控制系统,16为机架,17为除尘风机,18为雾化喷淋头,19为高压雾化水箱,20为高压雾化泵站电机,21为排气管道,22为净化滤网。Among them, 1 is the guide rail, 2 is the cutting table, 3 is the cutting gun head, 4 is the dust-proof strip, 5 is the electric push rod for opening the cover, 6 is the connecting rod, 7 is the dust-proof curtain, and 8 is the plasma cutting machine control system , 9 is the protective cover, 10 is the dust cover, 11 is the smoke concentration sensor, 12 is the dust collection pipe, 13 is the dust collection box, 14 is the frequency conversion dust removal motor, 15 is the dust removal control system, 16 is the rack, and 17 is the dust removal Fan, 18 is an atomizing spray head, 19 is a high-pressure atomizing water tank, 20 is a high-pressure atomizing pump station motor, 21 is an exhaust pipe, and 22 is a purification filter.
具体实施方式Detailed ways
为了使本实用新型所要解决的技术问题、技术方案及有益效果更加清楚明白,结合实施例和附图,对本实用新型进行进一步详细说明。应当理解,此处所描述的具体实施例仅仅用以解释本实用新型,并不用于限定本实用新型。下面结合实施例及附图详细说明本实用新型的技术方案,但保护范围不被此限制。In order to make the technical problems, technical solutions and beneficial effects to be solved by the present utility model clearer, the present utility model will be further described in detail with reference to the embodiments and the accompanying drawings. It should be understood that the specific embodiments described herein are only used to explain the present invention, and are not intended to limit the present invention. The technical solutions of the present utility model will be described in detail below with reference to the embodiments and the accompanying drawings, but the protection scope is not limited by this.
如图1所示,是一种具有烟雾检测与变频除尘功能的等离子切割设备,包括机架16和离子切割机控制系统8,连接在机架16两侧的导轨1及设置在机架16下方的切割工作台2,机架16通过滑动轮组可沿导轨1移动,导轨1之间还设有与机架16相连的连杆6、连杆6中部固定有切割枪头3。等离子切割机控制系统8位于切割工作台2的下方用于控制机架16的移动和切割枪头3的切割动作。所述的等离子切割设备还包括变频除尘装置,所述变频除尘装置包括防尘盖10、防护盖9以及吸尘箱13,防尘盖10设置在切割工作台2的上方,用于将切割工作台2与外部相隔离,防尘盖10的左右两侧和远离切割枪头3的一侧设有连为一体的防尘帘7,防止烟雾粉尘飘溢。防护盖9的两端通过滑动轮组设置在导轨1上,且防护盖9通过开盖电动推杆5与机架16相连,用于对切割枪头3的防护,防护盖9上设置有防尘条4。通过控制开盖电动推杆5,实现防护盖9前后移动,便于调整和观察切割枪头3的状态。As shown in FIG. 1 , it is a plasma cutting device with functions of smoke detection and variable frequency dust removal, including a
吸尘箱13通过两根吸尘管道12与防尘盖10内相连通,吸尘管道12位于防尘盖10的下方。吸尘管道12的进气口设置有除尘风机17,除尘风机17连接有变频除尘电机14,变频除尘电机14连接有除尘控制系统15,在吸尘管道12的下方设置有烟雾浓度传感器11,烟雾浓度传感器11用于检测吸尘管道12内的烟雾浓度,并通过除尘控制系统15调节变频除尘电机14的运转。当等离子切割作业时,不同厚度和材质的材料在切割作业时,产生的烟尘浓度不同,安装在吸尘管道12下方的烟雾浓度传感器11可以实时检测烟尘浓度,同时根据不同烟尘浓度控制变频除尘电机14转数,变频除尘电机14带动除尘风机17,不同转数对应不同的除尘量,实现除烟尘无极线性控制。当检测到的烟尘浓度为20-30%时,变频除尘电机14的功率达到额定功率的20%;当检测到的烟尘浓度为30-50%时,变频除尘电机14的功率达到额定功率的40%;当检测到的烟尘浓度为50-60%时,变频除尘电机14的功率达到额定功率的60%;当检测到的烟尘浓度为大于60%时,变频除尘电机14的功率达到额定功率的100%。The
吸尘箱13连接有排气管道21,所述排气管道21的内设置有净化滤网22,吸尘箱13内还设置有相串联的6个雾化喷淋头18,雾化喷淋头18通过管路连接有高压雾化水箱19,高压雾化水箱19连接有高压雾化泵站电机20。高压雾化泵站电机20启动,通过雾化喷淋头18喷出雾化水,进行降尘作业,将吸入吸尘箱13的大颗粒粉尘通过雾化水,沉降到吸尘箱13内,剩余微小颗粒和烟雾,通过净化滤网22后,干净的空气从吸尘箱13的排气管道21排出。The
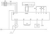
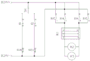
如图2为变频器与除尘控制系统、变频电机连接电路图;图3为除尘控制系统与烟雾浓度传感器的连接电路图;图4为除尘控制系统输出控制电路图;等离子切割设备开始作业,系统上电,除尘控制系统输入端口I/01:1得电,系统检测到除尘控制系统输入端口I/01:5为高电位,同时继电器KA1处于置位状态,控制器判断系统状态正常,按下启动按钮SB1,除尘控制系统根据烟雾报警传感器检测反馈信号,根据预设函数计算后,通过主控制器RS485通讯口将控制信息输出到变频器,同时主控制器输出控制KA3得电,除尘器除尘变频电机启动,带动除尘器开始除尘作业;当等离子切割设备作业完成,按下按钮SB2,除尘控制系统向变频器输出停止控制信息,变频器控制除尘变频电机停止除尘作业。图5为开盖电动推杆的控制电路图。通过控制主令开关SA1控制电动推杆伸出和收回,伸缩位置由安装在电动推杆上的位置开关Q1、Q2限定。Figure 2 is the connection circuit diagram of the frequency converter, the dust removal control system and the variable frequency motor; Figure 3 is the connection circuit diagram of the dust removal control system and the smoke concentration sensor; Figure 4 is the output control circuit diagram of the dust removal control system; the plasma cutting equipment starts to work, the system is powered on, The input port I/01:1 of the dust removal control system is powered on, the system detects that the input port I/01:5 of the dust removal control system is at high potential, and the relay KA1 is in the set state, the controller judges that the system is in normal state, and presses the start button SB1 , The dust removal control system detects the feedback signal according to the smoke alarm sensor, and after calculating according to the preset function, the control information is output to the frequency converter through the RS485 communication port of the main controller, and the main controller output controls the KA3 to get electricity, and the dust removal frequency conversion motor of the dust collector starts. , drive the dust collector to start the dust removal operation; when the plasma cutting equipment operation is completed, press the button SB2, the dust removal control system outputs the stop control information to the inverter, and the inverter controls the dust removal frequency conversion motor to stop the dust removal operation. Fig. 5 is the control circuit diagram of the electric push rod for opening the cover. The extension and retraction of the electric push rod is controlled by controlling the main command switch SA1, and the telescopic position is defined by the position switches Q1 and Q2 installed on the electric push rod.
以上内容是结合具体的优选实施方式对本实用新型所做的进一步详细说明,不能认定本实用新型的具体实施方式仅限于此,对于本实用新型所属技术领域的普通技术人员来说,在不脱离本实用新型的前提下,还可以做出若干简单的推演或替换,都应当视为属于本实用新型由所提交的权利要求书确定专利保护范围。The above content is a further detailed description of the present invention in conjunction with the specific preferred embodiments, and it cannot be considered that the specific embodiments of the present invention are limited to this. Under the premise of a utility model, some simple deductions or substitutions can also be made, which should be regarded as belonging to the utility model and the scope of patent protection determined by the submitted claims.
Claims (10)
Priority Applications (1)
| Application Number | Priority Date | Filing Date | Title |
|---|---|---|---|
| CN201922065852.XU CN211537065U (en) | 2019-11-26 | 2019-11-26 | Plasma cutting equipment with smog detects and frequency conversion dust removal function |
Applications Claiming Priority (1)
| Application Number | Priority Date | Filing Date | Title |
|---|---|---|---|
| CN201922065852.XU CN211537065U (en) | 2019-11-26 | 2019-11-26 | Plasma cutting equipment with smog detects and frequency conversion dust removal function |
Publications (1)
| Publication Number | Publication Date |
|---|---|
| CN211537065U true CN211537065U (en) | 2020-09-22 |
Family
ID=72502174
Family Applications (1)
| Application Number | Title | Priority Date | Filing Date |
|---|---|---|---|
| CN201922065852.XU Active CN211537065U (en) | 2019-11-26 | 2019-11-26 | Plasma cutting equipment with smog detects and frequency conversion dust removal function |
Country Status (1)
| Country | Link |
|---|---|
| CN (1) | CN211537065U (en) |
Cited By (1)
| Publication number | Priority date | Publication date | Assignee | Title |
|---|---|---|---|---|
| CN110841408A (en) * | 2019-11-26 | 2020-02-28 | 山西航天清华装备有限责任公司 | Plasma cutting equipment with smog detects and frequency conversion dust removal function |
-
2019
- 2019-11-26 CN CN201922065852.XU patent/CN211537065U/en active Active
Cited By (1)
| Publication number | Priority date | Publication date | Assignee | Title |
|---|---|---|---|---|
| CN110841408A (en) * | 2019-11-26 | 2020-02-28 | 山西航天清华装备有限责任公司 | Plasma cutting equipment with smog detects and frequency conversion dust removal function |
Similar Documents
| Publication | Publication Date | Title |
|---|---|---|
| CN110841408A (en) | Plasma cutting equipment with smog detects and frequency conversion dust removal function | |
| WO2022022418A1 (en) | Integrated factory building air purification device having telescopic air suction and supply structures | |
| CN211537065U (en) | Plasma cutting equipment with smog detects and frequency conversion dust removal function | |
| CN207668149U (en) | A kind of Weaving device with dust hood | |
| CN218657287U (en) | Plasma cutting machine with flue gas is handled | |
| CN210209636U (en) | Part machining device for frequency converter | |
| CN204893140U (en) | Welding jobs's exhaust system | |
| CN210409896U (en) | Environment-friendly welding platform | |
| CN103394263B (en) | Dual-fan welding smoke absorption and purification method | |
| CN215085933U (en) | High-efficient smoke and dust treatment facility is used in steel mill | |
| CN215998095U (en) | Closed dust collector that produces line | |
| CN211836791U (en) | Automatic welding and cutting smoke purifying system | |
| CN219389995U (en) | an air purifier | |
| CN210512698U (en) | Fog curtain dust suppression system for intermittent dust production process | |
| CN208139460U (en) | A kind of industrial dedusting environmental protection air cleaning unit | |
| CN217367550U (en) | High-efficient dust absorption dust collecting equipment for industrial processing | |
| CN112169511A (en) | Environmental protection equipment with intelligent control monitoring dust gas | |
| CN214437616U (en) | Unified collection of steel pipe welding waste gas handles purifier | |
| CN217120510U (en) | Dust collector for building refuse treatment | |
| CN219744250U (en) | Movable industrial welding fume purifier | |
| CN213288700U (en) | Quick dust removal device suitable for machining of numerical control lathe | |
| CN213668396U (en) | But exhaust purification's welding equipment | |
| CN219713990U (en) | Intermediate frequency induction smelting furnace with high-efficiency dust removing device | |
| CN221640023U (en) | Welding positioning device for large-scale steel structure production | |
| CN222286706U (en) | Air quantity control equipment of bag-type dust collector |
Legal Events
| Date | Code | Title | Description |
|---|---|---|---|
| GR01 | Patent grant | ||
| GR01 | Patent grant |
