CN211014514U - 一种配电网线路故障定位装置 - Google Patents

一种配电网线路故障定位装置 Download PDF

Info

Publication number
CN211014514U
CN211014514U CN201921773485.2U CN201921773485U CN211014514U CN 211014514 U CN211014514 U CN 211014514U CN 201921773485 U CN201921773485 U CN 201921773485U CN 211014514 U CN211014514 U CN 211014514U
Authority
CN
China
Prior art keywords
box
fault
distribution network
sensor
node
Prior art date
Legal status (The legal status is an assumption and is not a legal conclusion. Google has not performed a legal analysis and makes no representation as to the accuracy of the status listed.)
Active
Application number
CN201921773485.2U
Other languages
English (en)
Inventor
罗道军
彭清峰
张亚涛
李春辉
杨楠
Current Assignee (The listed assignees may be inaccurate. Google has not performed a legal analysis and makes no representation or warranty as to the accuracy of the list.)
Nanyang Power Supply Co of State Grid Henan Electric Power Co Ltd
Original Assignee
Nanyang Power Supply Co of State Grid Henan Electric Power Co Ltd
Priority date (The priority date is an assumption and is not a legal conclusion. Google has not performed a legal analysis and makes no representation as to the accuracy of the date listed.)
Filing date
Publication date
Application filed by Nanyang Power Supply Co of State Grid Henan Electric Power Co Ltd filed Critical Nanyang Power Supply Co of State Grid Henan Electric Power Co Ltd
Priority to CN201921773485.2U priority Critical patent/CN211014514U/zh
Application granted granted Critical
Publication of CN211014514U publication Critical patent/CN211014514U/zh
Active legal-status Critical Current
Anticipated expiration legal-status Critical

Links

Images

Classifications

    • YGENERAL TAGGING OF NEW TECHNOLOGICAL DEVELOPMENTS; GENERAL TAGGING OF CROSS-SECTIONAL TECHNOLOGIES SPANNING OVER SEVERAL SECTIONS OF THE IPC; TECHNICAL SUBJECTS COVERED BY FORMER USPC CROSS-REFERENCE ART COLLECTIONS [XRACs] AND DIGESTS
    • Y04INFORMATION OR COMMUNICATION TECHNOLOGIES HAVING AN IMPACT ON OTHER TECHNOLOGY AREAS
    • Y04SSYSTEMS INTEGRATING TECHNOLOGIES RELATED TO POWER NETWORK OPERATION, COMMUNICATION OR INFORMATION TECHNOLOGIES FOR IMPROVING THE ELECTRICAL POWER GENERATION, TRANSMISSION, DISTRIBUTION, MANAGEMENT OR USAGE, i.e. SMART GRIDS
    • Y04S10/00Systems supporting electrical power generation, transmission or distribution
    • Y04S10/50Systems or methods supporting the power network operation or management, involving a certain degree of interaction with the load-side end user applications
    • Y04S10/52Outage or fault management, e.g. fault detection or location

Landscapes

  • Locating Faults (AREA)
  • Remote Monitoring And Control Of Power-Distribution Networks (AREA)

Abstract

本实用新型公开一种配电网线路故障定位装置,包括箱体,箱体的一侧铰接有箱盖,箱盖内侧壁的上端固定安装有卡扣,箱体一侧的上边沿处开设有与卡扣相匹配的卡槽;内箱的上表面设有控制面板,箱盖的内侧壁上还设有显示器,内箱的一侧还设有信号天线;箱体内设有内箱,内箱内部设有腔室一,腔室一内设有故障定位仪,故障定位仪包括有PLC编程控制器、数据采集器、信号检测器、故障信号检测器、电流传感器、电压传感器和温度传感器。本实用新型采用的故障检测方式,不仅有效的减少了人力、财力投入,也大大提高了效率,缩短故障排除时间。

Description

一种配电网线路故障定位装置
技术领域
本实用新型涉及配电网线路故障定位技术领域,具体是一种配电网线路故障定位装置。
背景技术
配电线路是从变电站到用户的配电变压器的输送电线路,具有分支回路多,线路长,周围条件复杂,各种线路交叉多的问题。近年来,各种配电线路监测,随着计算机技术、网络技术的出现,城市配网线路都出现了配电自动化系统,对于分析配电线路故障起到重要作用。配电自动化系统主要应用于城市配网。而大量农村线路,特别是山区线路,出现了接地和短路故障时,还是采用逐段拉停电的方法来判断。发现故障的线路采用巡视和拉停电只能逐渐缩小故障区间范围,需要投入大量人力物力,造成停电时间长等问题的影响。
实用新型内容
本实用新型提供一种配电网线路故障定位装置,能够有效的解决上述背景中存在的技术问题。
为了实现上述目的,本实用新型提供如下技术方案:
一种配电网线路故障定位装置,包括箱体,所述箱体的一侧铰接有箱盖,所述箱盖内侧壁的上端固定安装有卡扣,所述箱体一侧的上边沿处开设有与卡扣相匹配的卡槽;内箱的上表面设有控制面板,所述箱盖的内侧壁上还设有显示器,所述内箱的一侧还设有信号天线;所述箱体内设有内箱,所述内箱内部设有腔室一,所述腔室一内设有故障定位仪,所述故障定位仪包括有PLC编程控制器、数据采集器、信号检测器、故障信号检测器、电流传感器、电压传感器和温度传感器,所述PLC编程控制器与控制面板电连接;所述PLC编程控制器通过信号检测器分别连接电流传感器、电压传感器和温度传感器,所述电流传感器、所述电压传感器和温度传感器均连接有配电线路,所述电流传感器、所述电压传感器和温度传感器均连接数据采集器,所述数据采集器通过故障信号检测器连接PLC编程控制器,所述PLC编程控制器与显示器电连接。
优选的,所述卡扣与卡槽卡合连接,所述箱体一侧的外侧壁上设有卡扣按纽。
优选的,所述内箱的内部还设有腔室二,所述腔室二位于腔室一的下方,所述腔室二内设有蓄电池,所述PLC编程控制器由蓄电池供电。
优选的,所述配电线路包括节点A、节点B和节点C。
优选的,所述节点A、所述节点B和节点C上均与数据采集器连接。
优选的,所述信号天线与PLC编程控制器电连接。
本实用新型的有益效果在于:
本实用新型通过利用分区、分段的形式进行故障诊断和定位,将配电线路分为若干节点,在每个节点上安装检测设备;在出现故障时,通过设置的电流传感器、电压传感器和温度传感器将配电线路上各节点的电流电压以及温度均送至数据采集器上,从而判断出故障范围和原因,进行故障定位;本实用新型采用的故障检测方式,不仅有效的减少了人力、财力投入,也大大提高了效率,缩短故障排除时间。
附图说明
下面结合附图和具体实施方式对本实用新型作进一步详细说明。
图1:本实用新型结构示意图。
图2:本实用新型内箱的结构示意图。
图3:本实用新型内箱的结构侧视示意图。
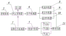
图4:本实用新型工作流程框图。
图中:1、箱体,2、控制面板,3、箱盖,4、PLC编程控制器, 5、数据采集器,6、信号检测器,7、故障信号检测器,8、电流传感器,9、电压传感器,10、温度传感器,11、内箱,12、腔室一,13、腔室二,14、故障定位仪,15、卡扣,16、卡槽,17、显示器,18、按纽,19、蓄电池,21、配电线路,22、信号天线。
具体实施方式
为了便于理解本实用新型,下面将参照相关附图对本实用新型进行更加全面的描述,附图中给出了本实用新型的若干实施例,但是本实用新型可以通过不同的形式来实现,并不限于文本所描述的实施例,相反的,提供这些实施例是为了使对本实用新型公开的内容更加透彻全面。
需要说明的是,当元件被称为“固设于”另一个元件,它可以直接在另一个元件上也可以存在居中的元件,当一个元件被认为是“连接”另一个元件,它可以是直接连接到另一个元件或者可能同时存在居中元件,本文所使用的术语“垂直的”、“液平的”、“左”、“右”以及类似的表述只是为了说明的目的。
除非另有定义,本文所使用的所有的技术和科学术语与属于本实用新型的技术领域的技术人员通常连接的含义相同,本文中在本实用新型的说明书中所使用的术语知识为了描述具体的实施例的目的,不是旨在于限制本实用新型,本文所使用的术语“及/或”包括一个或多个相关的所列项目的任意的和所有的组合。
请参考图1,本实用新型提供一种配电网线路故障定位装置,包括箱体1,箱体1的一侧铰接有箱盖3,箱盖3内侧壁的上端固定安装有卡扣15,箱体1一侧的上边沿处开设有与卡扣15相匹配的卡槽 16,卡扣15与卡槽16卡合连接,箱体1一侧的外侧壁上设有卡扣按纽18,因此,初始时,箱盖3是盖上的,需要使用时,可以打开卡扣按纽18,此时箱盖3打开,即可进行故障的定位检测使用。
请参考图1以及图3,内箱11的上表面设有控制面板2,箱盖3 的内侧壁上还设有显示器17,箱体1内设有内箱11,内箱11内部设有腔室一12,腔室一12内设有故障定位仪14,内箱11的内部还设有腔室二13,腔室二13位于腔室一12的下方,腔室二13内设有蓄电池19,PLC编程控制器4由蓄电池19供电。
请参考图1以及图4,故障定位仪14包括有PLC编程控制器4、数据采集器5、信号检测器6、故障信号检测器7、电流传感器8、电压传感器9和温度传感器10。PLC编程控制器4通过信号检测器6分别连接电流传感器8、电压传感器9和温度传感器10,电流传感器8、电压传感器9和温度传感器10均连接有配电线路21,配电线路21 包括节点A、节点B和节点C,节点A、节点B和节点C上均与数据采集器5连接。通过在控制面板2上发出检测指令到PLC编程控制器 4,通过PLC编程控制器4将信号检测器6检测的信号送至电流传感器8、电压传感器9和温度传感器10,控制电流传感器8、电压传感器9和温度传感器10开始采集信号,电流传感器8、电压传感器9 和温度传感器10将配电线路21上各节点的电流电压以及温度均送至数据采集器5上。
请参考图4,电流传感器8、电压传感器9和温度传感器10均连接数据采集器5,数据采集器5通过故障信号检测器7连接PLC编程控制器4,PLC编程控制器4与显示器17电连接,数据采集器5将收集到的动作信息和电流传感器8、电压传感器9和温度传感器10实时测量数据按标准规约打包,通过GPRS和SMS方式发送到PLC编程控制器4,PLC编程控制器4将检测到的短路、接地故障以后立即显示在显示器17上。故障信号检测器7将出现故障的节点上的线路电流、电压和温度等测量数据读上来。数据采集器5的数据负荷过大,不易保存数据,内存过大也会影响传送速度和检测质量。
请参考图1,内箱11的一侧还设有信号天线22,信号天线与PLC 编程控制器电4连接,信号天线22接收无线发送的命令信号至PLC 编程控制器,从而达成远程控制。
上述结合附图对本实用新型进行了示例性描述,显然本实用新型具体实现并不受上述方式的限制,只要采用了本实用新型的方法构思和技术方案进行的这种非实质改进,或未经改进将本实用新型的构思和技术方案直接应用于其他场合的,均在本实用新型的保护范围之内。

Claims (6)

1.一种配电网线路故障定位装置,包括箱体(1),其特征在于:所述箱体(1)的一侧铰接有箱盖(3),所述箱盖(3)内侧壁的上端固定安装有卡扣(15),所述箱体(1)一侧的上边沿处开设有与卡扣(15)相匹配的卡槽(16);内箱(11)的上表面设有控制面板(2),所述箱盖(3)的内侧壁上还设有显示器(17),所述内箱(11)的一侧还设有信号天线(22);所述箱体(1)内设有内箱(11),所述内箱(11)内部设有腔室一(12),所述腔室一(12)内设有故障定位仪(14),所述故障定位仪(14)包括有PLC编程控制器(4)、数据采集器(5)、信号检测器(6)、故障信号检测器(7)、电流传感器(8)、电压传感器(9)和温度传感器(10),所述PLC编程控制器(4)通过信号检测器(6)分别连接电流传感器(8)、电压传感器(9)和温度传感器(10),所述电流传感器(8)、所述电压传感器(9)和温度传感器(10)均连接有配电线路21,所述电流传感器(8)、所述电压传感器(9)和温度传感器(10)均连接数据采集器(5),所述数据采集器(5)通过故障信号检测器(7)连接PLC编程控制器(4),所述PLC编程控制器(4)与显示器(17)电连接。
2.根据权利要求1所述的一种配电网线路故障定位装置,其特征在于:所述卡扣(15)与卡槽(16)卡合连接,所述箱体(1)一侧的外侧壁上设有卡扣按纽(18)。
3.根据权利要求1所述的一种配电网线路故障定位装置,其特征在于:所述内箱(11)的内部还设有腔室二(13),所述腔室二(13)位于腔室一(12)的下方,所述腔室二(13)内设有蓄电池(19),所述PLC编程控制器(4)由蓄电池(19)供电。
4.根据权利要求1所述的一种配电网线路故障定位装置,其特征在于:所述配电线路21包括节点A、节点B和节点C。
5.根据权利要求4所述的一种配电网线路故障定位装置,其特征在于:所述节点A、所述节点B和节点C上均与数据采集器(5)连接。
6.根据权利要求1所述的一种配电网线路故障定位装置,其特征在于:所述信号天线(22)与PLC编程控制器(4)电连接。
CN201921773485.2U 2019-10-22 2019-10-22 一种配电网线路故障定位装置 Active CN211014514U (zh)

Priority Applications (1)

Application Number Priority Date Filing Date Title
CN201921773485.2U CN211014514U (zh) 2019-10-22 2019-10-22 一种配电网线路故障定位装置

Applications Claiming Priority (1)

Application Number Priority Date Filing Date Title
CN201921773485.2U CN211014514U (zh) 2019-10-22 2019-10-22 一种配电网线路故障定位装置

Publications (1)

Publication Number Publication Date
CN211014514U true CN211014514U (zh) 2020-07-14

Family

ID=71478799

Family Applications (1)

Application Number Title Priority Date Filing Date
CN201921773485.2U Active CN211014514U (zh) 2019-10-22 2019-10-22 一种配电网线路故障定位装置

Country Status (1)

Country Link
CN (1) CN211014514U (zh)

Cited By (1)

* Cited by examiner, † Cited by third party
Publication number Priority date Publication date Assignee Title
CN116338382A (zh) * 2023-06-01 2023-06-27 中国南方电网有限责任公司超高压输电公司广州局 输电线路的故障排查方法、装置、计算机设备和存储介质

Cited By (1)

* Cited by examiner, † Cited by third party
Publication number Priority date Publication date Assignee Title
CN116338382A (zh) * 2023-06-01 2023-06-27 中国南方电网有限责任公司超高压输电公司广州局 输电线路的故障排查方法、装置、计算机设备和存储介质

Similar Documents

Publication Publication Date Title
CN204854975U (zh) 一种开关柜温度在线监测系统
CN201440158U (zh) 电能质量监测与分析装置
CN110412424A (zh) 基于北斗授时技术的便携式线路智能监测仪
CN203337722U (zh) 电网架空输电线路的电压和电流采集装置
CN211014514U (zh) 一种配电网线路故障定位装置
CN208568958U (zh) 一种输电线路温度检测系统
CN211317403U (zh) 一种智能能耗监测设备
CN108020737A (zh) 一种配电线路监测方法
CN215575371U (zh) 一种在线非接触式接地电阻测试系统
CN216209602U (zh) 一种基于无线通讯的智能式局部放电在线监测移动门
CN205176699U (zh) 配电数据采集装置
CN204086623U (zh) 一种带gsm温湿度监测功能的光缆接头盒
CN104251972A (zh) 一种开关设备在线监测系统及方法
CN204101630U (zh) 一种多回路交流电表
CN209542730U (zh) 一种分布式电能质量数据采集装置
CN209746376U (zh) 一种酒店客房能耗监控系统
CN209486197U (zh) 一种结合台账的变电站机器人巡检系统
CN208270682U (zh) 一种高压计量回路与电能表的监控装置
CN207443049U (zh) 电力作业现场监控用手持机
CN207586327U (zh) 高压并联电容器在线监测系统
CN205787820U (zh) 供电防窃电及报警装置
CN114325079B (zh) 固态去耦合器用智能电位采集装置及其采集系统
CN221886114U (zh) 一种分体式开关柜智能操控装置
CN204882707U (zh) 一种变压器铁芯电流监测装置
CN204330961U (zh) 一种无人值守变电站绝缘子污秽在线监测系统

Legal Events

Date Code Title Description
GR01 Patent grant
GR01 Patent grant