CN210613325U - Compressed air purification device with compressor unloading protection function - Google Patents
Compressed air purification device with compressor unloading protection function Download PDFInfo
- Publication number
- CN210613325U CN210613325U CN201921386456.0U CN201921386456U CN210613325U CN 210613325 U CN210613325 U CN 210613325U CN 201921386456 U CN201921386456 U CN 201921386456U CN 210613325 U CN210613325 U CN 210613325U
- Authority
- CN
- China
- Prior art keywords
- pipeline
- control valve
- program control
- compressed air
- compressor
- Prior art date
- Legal status (The legal status is an assumption and is not a legal conclusion. Google has not performed a legal analysis and makes no representation as to the accuracy of the status listed.)
- Active
Links
- 238000004887 air purification Methods 0.000 title claims abstract description 19
- 238000001179 sorption measurement Methods 0.000 claims abstract description 28
- QVGXLLKOCUKJST-UHFFFAOYSA-N atomic oxygen Chemical compound [O] QVGXLLKOCUKJST-UHFFFAOYSA-N 0.000 claims abstract description 22
- 229910052760 oxygen Inorganic materials 0.000 claims abstract description 22
- 239000001301 oxygen Substances 0.000 claims abstract description 22
- 238000003860 storage Methods 0.000 claims abstract description 22
- 239000000428 dust Substances 0.000 claims description 13
- 230000008014 freezing Effects 0.000 claims description 11
- 238000007710 freezing Methods 0.000 claims description 11
- 239000007788 liquid Substances 0.000 claims description 10
- 238000000926 separation method Methods 0.000 claims description 6
- 230000008676 import Effects 0.000 claims description 2
- 238000012423 maintenance Methods 0.000 abstract description 5
- 235000019198 oils Nutrition 0.000 description 22
- OKTJSMMVPCPJKN-UHFFFAOYSA-N Carbon Chemical compound [C] OKTJSMMVPCPJKN-UHFFFAOYSA-N 0.000 description 14
- XLYOFNOQVPJJNP-UHFFFAOYSA-N water Substances O XLYOFNOQVPJJNP-UHFFFAOYSA-N 0.000 description 14
- IJGRMHOSHXDMSA-UHFFFAOYSA-N Atomic nitrogen Chemical compound N#N IJGRMHOSHXDMSA-UHFFFAOYSA-N 0.000 description 10
- 238000004519 manufacturing process Methods 0.000 description 7
- 229910052757 nitrogen Inorganic materials 0.000 description 5
- 238000001914 filtration Methods 0.000 description 4
- 238000000034 method Methods 0.000 description 4
- 239000000203 mixture Substances 0.000 description 4
- 230000003197 catalytic effect Effects 0.000 description 3
- 239000002245 particle Substances 0.000 description 3
- 238000010586 diagram Methods 0.000 description 2
- 239000003921 oil Substances 0.000 description 2
- 230000002035 prolonged effect Effects 0.000 description 2
- 239000003463 adsorbent Substances 0.000 description 1
- 230000009286 beneficial effect Effects 0.000 description 1
- 230000000694 effects Effects 0.000 description 1
- 230000007774 longterm Effects 0.000 description 1
- 235000019476 oil-water mixture Nutrition 0.000 description 1
- 230000010355 oscillation Effects 0.000 description 1
- 238000011946 reduction process Methods 0.000 description 1
- 229920006395 saturated elastomer Polymers 0.000 description 1
- 239000010409 thin film Substances 0.000 description 1
Images
Landscapes
- Separation Of Gases By Adsorption (AREA)
Abstract
The utility model relates to a take compressor uninstallation protect function's compressed air purification device belongs to air purification device technical field, including first air compressor, first precision filter, first refrigerated dryer, first deoiling filter, first clarifier, first oxygen generation adsorption tower and first air storage tank. The utility model discloses a change original second air storage tank of establishing ties on the pipeline into the first air storage tank of parallelly connected form and use, and set up first program control valve on first air storage tank, first program control valve carries out the switch according to the time sequence control of the programmable controller of oxygenerator, avoid the internal pressure of system to reach first air compressor output pressure highest value and the automatic uninstallation that causes in the period of first oxygen generation adsorption tower voltage-sharing, make first air compressor remain steady operation state throughout, the pressure fluctuation that keeps the oxygenerator system simultaneously is in a relatively lower within range, and long service life increases, and operation, the maintenance cost descends.
Description
Technical Field
The utility model relates to an air purification device technical field specifically is a take compressor uninstallation protect function's compressed air purification device.
Background
At present, a compressed air purification system at the front stage of an oxygen and nitrogen making machine generally uses a process flow formed by combining main equipment such as a precision filter, a freezing dryer (or an adsorption dryer), an activated carbon filter (or a catalytic purifier) and the like, and compressed air passing through the system can basically meet the process requirements of the oxygen and nitrogen making machine and is approved by various industries.
The following problems still exist in the current compressed air purification system:
firstly, the compressed air output by the air compressor mainly contains granular dust, saturated water at the temperature of 40-45 ℃ and a small amount of free water, and a three-stage filter T101 formed by connecting a cyclone gas-liquid separation structure and a two-stage filter element for removing dust and oil and water in series is used for filtering at the outlet of the compressor and cannot fully and fully exert the effect;
secondly, after the compressed air enters a freezing type dryer to be cooled to 2-10 ℃, the content of a condensed oil and water mixture formed by temperature change of 35 ℃ exceeds 50g/m for carrying out thin film planting, the single-stage precision filter is used for filtering the condensed oil and water mixture and filtering dust with the particle diameter being more than or equal to 1 mu m in the compressed air, the precision filter is used for a certain period, and due to the fact that the dust and the oil-water mixture block a filter gap of a filter element, the resistance of the filter is increased, the pressure difference between an inlet and an outlet is increased, and even the phenomenon that the filter element is broken down is caused;
thirdly, under the condition that a gas-liquid separator and a precise filter arranged in the freezing dryer can not completely remove condensed oil and water mixture formed after the cold dryer, an activated carbon filter element or activated carbon in the filter can quickly generate the phenomenon of adsorption saturation due to the high content of residual oil and water in compressed air, so that the function of adsorbing trace residual oil in the air is lost, the adsorbent is polluted, and the adsorption capacity is gradually reduced;
and fourthly, when the oxygen and nitrogen making machine works, in a period of 3-4 seconds when the two adsorption towers are in the pressure equalizing process, the whole device has no air consumption, the air inlet valves from the compressor to the bottom of the adsorption tower are in a pressure building state, the system pressure rises rapidly, so that the phenomenon of automatic unloading and loading of the compressor at least once per minute occurs, the service life of the compressor can be reduced by long-term automatic unloading and loading, and the maintenance and overhaul cost of a user is increased.
SUMMERY OF THE UTILITY MODEL
An object of the utility model is to provide a take compressor uninstallation protect function's compressed air purification device to solve the problem that proposes in the above-mentioned background art.
In order to achieve the above object, the utility model provides a following technical scheme:
a compressed air purification device with a compressor unloading protection function comprises a first air compressor, the outlet of the first air compressor is connected with the inlet of the first precision filter through a first pipeline, the outlet of the first precision filter is connected with the inlet of the first freeze dryer through a second pipeline, the outlet of the first freezing dryer is connected with the inlet of the first oil removing filter through a third pipeline, the outlet of the first oil removal filter is connected with the inlet of the first purifier through a fourth pipeline, the outlet of the first purifier is connected with the inlet of the first oxygen production adsorption tower through a fifth pipeline, the fifth pipeline is connected with an inlet of the first air storage tank through a sixth pipeline, a first program control valve is arranged on the sixth pipeline, and a second program control valve is installed on the fifth pipeline and arranged between the sixth pipeline and the first oxygen-making adsorption tower.
As a further technical solution of the present invention: the first precision filter is a three-stage filter consisting of a cyclone gas-liquid separation structure, a dust removal filter element and an oil removal filter element.
As a further technical solution of the present invention: first system oxygen adsorption tower is including parallelly connected first tower body and the second tower body that sets up, the import of first tower body passes through seventh pipeline and links to each other with the fifth pipeline, the second tower body passes through eighth pipeline and links to each other with the fifth pipeline, install first programme-controlled valve body on the seventh pipeline, install second programme-controlled valve body on the eighth pipeline.
As the utility model discloses a further technical scheme again: the seventh pipeline is also provided with a first connecting outer pipe, the first connecting outer pipe is arranged between the first tower body and the first program control valve body, and the first connecting outer pipe is provided with a third program control valve body; still install the second on the eighth pipeline and connect the outer tube, the outer tube setting is connected between second tower body and second program control valve body to the second, install fourth program control valve body on the second connection outer tube.
As the utility model discloses a further technical scheme again: the first tower body is connected with an eighth pipeline through a ninth pipeline, the ninth pipeline is arranged between the second tower body and the second connecting outer pipe, and a fifth program control valve body is installed on the ninth pipeline; the second tower body is connected with a seventh pipeline through a tenth pipeline, the tenth pipeline is arranged between the first tower body and the first connecting outer pipe, and a sixth program control valve body is installed on the tenth pipeline.
Compared with the prior art, the beneficial effects of the utility model are that: the original second air storage tank connected in series on the pipeline is changed into the first air storage tank connected in parallel for use, the first program control valve is arranged on the first air storage tank and is controlled to be opened and closed according to the time sequence of the programmable controller of the oxygen generator, automatic unloading caused by the fact that the internal pressure of the system reaches the highest value of the output pressure of the first air compressor in the pressure equalizing period of the first oxygen generation adsorption tower is avoided, the first air compressor is enabled to always keep a stable operation state, meanwhile, the pressure fluctuation of the oxygen generator system is kept in a relatively low range, the service life is prolonged, and the operation and maintenance cost is reduced.
Drawings
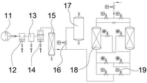
FIG. 1 is a flow diagram of a compressed air purification device with compressor unloading protection;
FIG. 2 is a flow diagram of a first oxygen-producing adsorption tower in a compressed air purification unit with compressor unloading protection;
fig. 3 is a flow chart of a conventional compressed air purification apparatus.
In the figure: 11-a first air compressor, 12-a first precision filter, 13-a first freezing dryer, 14-a first oil removing filter, 15-a first purifier, 16-a first program control valve, 17-a first air storage tank, 18-a first oxygen making adsorption tower, 19-a second program control valve, 21-a second air compressor, 22-a second oil removing filter, 23-a freezing dryer, 24-a second precision filter, 25-a second purifier, 26-a second air storage tank, 27-a second oxygen making adsorption tower and 28-a third program control valve.
Detailed Description
In the description of the present invention, it is to be understood that the terms "center", "longitudinal", "lateral", "length", "width", "thickness", "upper", "lower", "front", "rear", "left", "right", "vertical", "horizontal", "top", "bottom", "inner", "outer", "clockwise", "counterclockwise", "axial", "radial", "circumferential", and the like, indicate the orientation or positional relationship based on the orientation or positional relationship shown in the drawings, and are only for convenience of description and simplicity of description, and do not indicate or imply that the device or element referred to must have a particular orientation, be constructed and operated in a particular orientation, and therefore, should not be construed as limiting the present invention.
Furthermore, the terms "first", "second" and "first" are used for descriptive purposes only and are not to be construed as indicating or implying relative importance or implicitly indicating the number of technical features indicated. Thus, a feature defined as "first" or "second" may explicitly or implicitly include one or more of that feature. In the description of the present invention, "a plurality" means two or more unless specifically limited otherwise.
In the present invention, unless otherwise expressly stated or limited, the terms "mounted," "connected," and "fixed" are to be construed broadly and may, for example, be fixedly connected, detachably connected, or integrally formed; can be mechanically or electrically connected; either directly or indirectly through intervening media, either internally or in any other relationship. The specific meaning of the above terms in the present invention can be understood according to specific situations by those skilled in the art.
The technical solution in the embodiments of the present invention will be clearly and completely described below with reference to the accompanying drawings in the embodiments of the present invention.
Example 1
The compressed air purification device with the compressor unloading protection function as shown in fig. 1 comprises a first air compressor 11, wherein an outlet of the first air compressor 11 is connected with an inlet of a first precision filter 12 through a first pipeline, the first air compressor mainly plays a role in filtering particulate dust and liquid water in compressed air, dust with the particle diameter larger than or equal to 3 mu m in the compressed air and a small amount of liquid water contained in the compressed air at the temperature of 40-45 ℃ can be filtered, the influence of the particulate dust on the automatic water discharge valve performance of the freeze-dryer is eliminated, the working load of the freeze-dryer is reduced, furthermore, the first precision filter 12 is a three-stage filter consisting of a cyclone gas-liquid separation structure, a dust removal filter element and an oil removal filter element, and the three-stage filter element removes the particulate dust in the compressed air and residual liquid water after separation by the cyclone gas-liquid separation structure, Carrying out heavy planting on the dust particles with the diameter less than or equal to 0.01 mu m, the oil content less than or equal to 0.01mg/m and carrying out clean compressed air with the normal pressure dew point less than or equal to minus 20 ℃; the outlet of the first precision filter 12 is connected with the inlet of a first freezing dryer 13 through a second pipeline, the outlet of the first freezing dryer 13 is connected with the inlet of a first oil removing filter 14 through a third pipeline, the outlet of the first oil removing filter 14 is connected with the inlet of a first purifier 15 through a fourth pipeline, the compressed air is cooled to 2-10 ℃ by using the first freezing dryer 13, the temperature is reduced to 2-10 ℃, the first precision filter 12 is matched for oil and water removal, and then the first purifier 15, preferably a catalytic purifier filled with activated carbon, is used for more thoroughly adsorbing trace residual oil in the compressed air, the adsorption pressure of the catalytic purifier is obviously reduced, the service life of the same activated carbon is prolonged, and the maintenance and operation cost of a user is simultaneously reduced; the outlet of the first purifier 15 is connected with the inlet of the first oxygen-making adsorption tower 18 through a fifth pipeline, the fifth pipeline is connected with the inlet of the first air storage tank 17 through a sixth pipeline, a first program control valve 16 is installed on the sixth pipeline, a second program control valve 19 is installed on the fifth pipeline, the second program control valve 19 is arranged between the sixth pipeline and the first oxygen-making adsorption tower 18, the series structure in the existing device is changed into a parallel connection mode for use, the first program control valve 16 between the sixth pipeline and the first air storage tank 17 is switched on and off according to the time sequence control of a programmable controller of an oxygen generator, and the situation that the internal pressure of the system reaches the highest value of the output pressure of the first air compressor 11 in the pressure-equalizing period of the first oxygen-making adsorption tower 18 to cause automatic unloading is avoided.
Example 2
The embodiment is further optimized based on embodiment 1, as shown in fig. 2, the first oxygen-generating adsorption tower 18 includes a first tower body 181 and a second tower body 182 which are arranged in parallel, an inlet of the first tower body 181 is connected to a fifth pipeline through a seventh pipeline, the second tower body 182 is connected to a fifth pipeline through an eighth pipeline, the seventh pipeline is provided with a first program control valve body 191, the eighth pipeline is provided with a second program control valve body 192, further, the seventh pipeline is further provided with a first connection outer pipe, the first connection outer pipe is arranged between the first tower body 181 and the first program control valve body 191, and the first connection outer pipe is provided with a third program control valve body 193; a second connecting outer pipe is further arranged on the eighth pipeline, the second connecting outer pipe is arranged between the second tower body 182 and the second program control valve body 192, a fourth program control valve body 194 is arranged on the second connecting outer pipe, furthermore, the first tower body 181 is connected with the eighth pipeline through a ninth pipeline, the ninth pipeline is arranged between the second tower body 182 and the second connecting outer pipe, and a fifth program control valve body 195 is arranged on the ninth pipeline; the second tower body 182 is connected with a seventh pipeline through a tenth pipeline, the tenth pipeline is arranged between the first tower body 181 and the first connecting outer pipe, a sixth program control valve 196 is installed on the tenth pipeline, when the first oxygen-making adsorption tower 18 starts to equalize pressure and the first program control valve 191/the second program control valve 192 at the bottom of the tower is closed, the first program control valve 16 is synchronously opened, and the first air compressor 11 supplies air to the first air storage tank 17; when the pressure equalization is finished, the first program control valve body 191/the second program control valve body 192 at the bottom of the tower is opened, the first oxygen production adsorption tower 18 starts to admit air, the first program control valve 16 is opened simultaneously, the first air compressor 11 and the first air storage tank 17 supply air to the first oxygen production adsorption tower 18, when the pressure in the outlet of the first air compressor 11 and the pressure in the first air storage tank 17 are reduced to the minimum value and are about to start to rise, the first program control valve 16 is closed, so that the pressure of the first air storage tank 17 is kept in a relatively low pressure state, the compressed air output by the first air compressor 11 can be stored in the next pressure equalization process, and similarly, the oxygen production equipment can be replaced by related nitrogen production equipment.
The working principle is as follows: as shown in fig. 3, the conventional compressed air purification apparatus includes a second air compressor 21, a second oil removal filter 22, a freeze dryer 23, a second precision filter 24, a first purifier 25, a second air storage tank 26 and a second oxygen production adsorption tower 27 connected in series in sequence by a connecting pipeline, a third program control valve 28 is installed between the second oxygen production adsorption tower 27 and the second air storage tank 26, after the air is compressed to a certain pressure by the second air compressor 21, a part of particulate dust, oil and liquid water in the compressed air is removed by the second oil removal filter 22 at a temperature of 40-45 ℃, then the temperature of the compressed air is reduced to 2-10 ℃ by the second freeze dryer 23, after the compressed air is subjected to a temperature reduction process, a condensed oil and water mixture formed by temperature change exceeding 35 ℃ is further filtered by a filter element in the second precision filter 24, finally, the residual oil in the compressed air is adsorbed by using an activated carbon filter element or activated carbon filled in the second purifier 25, so that the purified compressed air meeting the quality grade required by the oxygen and nitrogen making machine is obtained; this application changes original second air storage tank 26 of establishing ties on the pipeline into the use of the first air storage tank 17 of parallelly connected form to set up first program control valve 16 on first air storage tank 17, first program control valve 16 carries out the switch according to the time sequence control of the programmable controller of oxygenerator, avoid the internal pressure of system to reach the automatic uninstallation that first air compressor 11 output pressure highest value and cause in the period of first oxygen generation adsorption tower 18 voltage-sharing, make first air compressor 11 remain steady operation state throughout, keep the pressure oscillation of oxygenerator system in a relatively lower within range simultaneously, and increase of service life, operation, maintenance cost descend.
It is obvious to a person skilled in the art that the invention is not restricted to details of the above-described exemplary embodiments, but that it can be implemented in other specific forms without departing from the spirit or essential characteristics of the invention. The present embodiments are therefore to be considered in all respects as illustrative and not restrictive, the scope of the invention being indicated by the appended claims rather than by the foregoing description, and all changes which come within the meaning and range of equivalency of the claims are therefore intended to be embraced therein. Any reference sign in a claim should not be construed as limiting the claim concerned.
Furthermore, it should be understood that although the present description refers to embodiments, not every embodiment may contain only a single embodiment, and such description is for clarity only, and those skilled in the art should integrate the description, and the embodiments may be combined as appropriate to form other embodiments understood by those skilled in the art.
Claims (5)
1. The utility model provides a take compressor uninstallation protect function's compressed air purifier, includes first air compressor (11), its characterized in that: the outlet of the first air compressor (11) is connected with the inlet of the first precision filter (12) through a first pipeline, the outlet of the first precision filter (12) is connected with the inlet of the first freezing dryer (13) through a second pipeline, the outlet of the first freezing dryer (13) is connected with the inlet of the first oil removing filter (14) through a third pipeline, the outlet of the first oil removing filter (14) is connected with the inlet of the first purifier (15) through a fourth pipeline, the outlet of the first purifier (15) is connected with the inlet of the first oxygen-making adsorption tower (18) through a fifth pipeline, the fifth pipeline is connected with the inlet of the first air storage tank (17) through a sixth pipeline, a first program control valve (16) is installed on the sixth pipeline, and a second program control valve (19) is installed on the fifth pipeline, the second program control valve (19) is arranged between the sixth pipeline and the first oxygen-making adsorption tower (18).
2. The compressed air purification device with compressor unloading protection function according to claim 1, characterized in that: the first precise filter (12) is a three-stage filter consisting of a cyclone gas-liquid separation structure, a dust removal filter element and an oil removal filter element.
3. The compressed air purification apparatus with compressor unloading protection function according to claim 1 or 2, characterized in that: first system oxygen adsorption tower (18) are including parallelly connected first tower body (181) and second tower body (182) that set up, the import of first tower body (181) links to each other with the fifth pipeline through the seventh pipeline, second tower body (182) link to each other with the fifth pipeline through the eighth pipeline, install first programme-controlled valve body (191) on the seventh pipeline, install second programme-controlled valve body (192) on the eighth pipeline.
4. The compressed air purification apparatus with compressor unloading protection function according to claim 3, characterized in that: a first connecting outer pipe is further arranged on the seventh pipeline, the first connecting outer pipe is arranged between the first tower body (181) and the first program control valve body (191), and a third program control valve body (193) is arranged on the first connecting outer pipe; still install the second on the eighth pipeline and connect the outer tube, the outer tube setting is connected between second tower body (182) and second program control valve body (192) to the second, install fourth program control valve body (194) on the second connection outer tube.
5. The compressed air purification device with compressor unloading protection function according to claim 4, characterized in that: the first tower body (181) is connected with an eighth pipeline through a ninth pipeline, the ninth pipeline is arranged between the second tower body (182) and the second connecting outer pipe, and a fifth program control valve body (195) is installed on the ninth pipeline; the second tower body (182) is connected with a seventh pipeline through a tenth pipeline, the tenth pipeline is arranged between the first tower body (181) and the first connecting outer pipe, and a sixth program control valve body (196) is installed on the tenth pipeline.
Priority Applications (1)
| Application Number | Priority Date | Filing Date | Title |
|---|---|---|---|
| CN201921386456.0U CN210613325U (en) | 2019-08-26 | 2019-08-26 | Compressed air purification device with compressor unloading protection function |
Applications Claiming Priority (1)
| Application Number | Priority Date | Filing Date | Title |
|---|---|---|---|
| CN201921386456.0U CN210613325U (en) | 2019-08-26 | 2019-08-26 | Compressed air purification device with compressor unloading protection function |
Publications (1)
| Publication Number | Publication Date |
|---|---|
| CN210613325U true CN210613325U (en) | 2020-05-26 |
Family
ID=70762963
Family Applications (1)
| Application Number | Title | Priority Date | Filing Date |
|---|---|---|---|
| CN201921386456.0U Active CN210613325U (en) | 2019-08-26 | 2019-08-26 | Compressed air purification device with compressor unloading protection function |
Country Status (1)
| Country | Link |
|---|---|
| CN (1) | CN210613325U (en) |
Cited By (2)
| Publication number | Priority date | Publication date | Assignee | Title |
|---|---|---|---|---|
| CN112569742A (en) * | 2020-12-09 | 2021-03-30 | 江苏鱼跃医疗设备股份有限公司 | Mute type oxygen-nitrogen separation device |
| CN113041778A (en) * | 2021-03-24 | 2021-06-29 | 江苏恩铭机电科技有限公司 | Low dew point compressed air purifier's adsorption tower |
-
2019
- 2019-08-26 CN CN201921386456.0U patent/CN210613325U/en active Active
Cited By (3)
| Publication number | Priority date | Publication date | Assignee | Title |
|---|---|---|---|---|
| CN112569742A (en) * | 2020-12-09 | 2021-03-30 | 江苏鱼跃医疗设备股份有限公司 | Mute type oxygen-nitrogen separation device |
| CN113041778A (en) * | 2021-03-24 | 2021-06-29 | 江苏恩铭机电科技有限公司 | Low dew point compressed air purifier's adsorption tower |
| CN113041778B (en) * | 2021-03-24 | 2021-12-17 | 江苏恩铭机电科技有限公司 | Low dew point compressed air purifier's adsorption tower |
Similar Documents
| Publication | Publication Date | Title |
|---|---|---|
| CA2604637C (en) | Performance stability in rapid cycle pressure swing adsorption systems | |
| CN108619859B (en) | Coupling type pressure swing adsorption gas production system and method | |
| CN104192807B (en) | A kind of oxygen generating plant system and technical process thereof | |
| CN210613325U (en) | Compressed air purification device with compressor unloading protection function | |
| US20190111377A1 (en) | Control of swing adsorption process cycle time with ambient co2 monitoring | |
| CN104843655A (en) | Green grain storage dedicated nitrogen preparation system for grain depot | |
| JP3084248B2 (en) | Two-stage adsorption / separation equipment and method for recovering carbon dioxide from flue gas | |
| EP1354619B1 (en) | Method for separating hydrogen gas | |
| CN206970210U (en) | A kind of cabinet type high-purity nitrogen making machine of bunk beds pressure-variable adsorption | |
| CN108096990B (en) | Adsorption separation device | |
| CN114483546A (en) | Method for improving quality of compressed air of air compression station | |
| AU2011209745B2 (en) | Hydrogen utilization within a refinery network | |
| CN114130187B (en) | Device and method for converting organic sulfur in blast furnace gas and method for regenerating organic sulfur conversion catalyst | |
| CN212687562U (en) | Medical integrated oxygen generation equipment | |
| CN205235699U (en) | Purifier of adsorption tower and LNG feed gas | |
| CN214741923U (en) | Gas supply device for molecular sieve purification system | |
| CN214635184U (en) | Temperature swing adsorption system without purified gas loss | |
| JP4839114B2 (en) | Liquefied carbon dioxide purification equipment | |
| US9878278B2 (en) | Method of purifying hydrogen from a metal hydride storage system | |
| JP4621252B2 (en) | Method and apparatus for purifying raw material air in air liquefaction separation | |
| CN204298065U (en) | Green air-conditioning storing grain nitrogen gas generating system | |
| CN110124445A (en) | A kind of PSA decarbonated exhaust gas sulfur removal technology | |
| JP2022105394A (en) | Adsorption tower | |
| JPH04371209A (en) | Regeneration method of pressure difference regeneration adsorption tower | |
| CN215822717U (en) | A deodorizing device that is used for tetrahydrothiophene storage tank of natural gas field station to breathe mouth |
Legal Events
| Date | Code | Title | Description |
|---|---|---|---|
| GR01 | Patent grant | ||
| GR01 | Patent grant |