CN210165484U - Temperature-adjusting type swimming pool dehumidifier device through adjusting flow direction of refrigerant - Google Patents

Temperature-adjusting type swimming pool dehumidifier device through adjusting flow direction of refrigerant Download PDF

Info

Publication number
CN210165484U
CN210165484U CN201920766178.5U CN201920766178U CN210165484U CN 210165484 U CN210165484 U CN 210165484U CN 201920766178 U CN201920766178 U CN 201920766178U CN 210165484 U CN210165484 U CN 210165484U
Authority
CN
China
Prior art keywords
air
cooled condenser
evaporator
swimming pool
refrigerant
Prior art date
Legal status (The legal status is an assumption and is not a legal conclusion. Google has not performed a legal analysis and makes no representation as to the accuracy of the status listed.)
Expired - Fee Related
Application number
CN201920766178.5U
Other languages
Chinese (zh)
Inventor
白俊明
柴春亮
刘志华
吴晓亮
董秀霞
Current Assignee (The listed assignees may be inaccurate. Google has not performed a legal analysis and makes no representation or warranty as to the accuracy of the list.)
Shandong Grad Group Co Ltd
Original Assignee
Shandong Grad Group Co Ltd
Priority date (The priority date is an assumption and is not a legal conclusion. Google has not performed a legal analysis and makes no representation as to the accuracy of the date listed.)
Filing date
Publication date
Application filed by Shandong Grad Group Co Ltd filed Critical Shandong Grad Group Co Ltd
Priority to CN201920766178.5U priority Critical patent/CN210165484U/en
Application granted granted Critical
Publication of CN210165484U publication Critical patent/CN210165484U/en
Expired - Fee Related legal-status Critical Current
Anticipated expiration legal-status Critical

Links

Images

Landscapes

  • Drying Of Gases (AREA)

Abstract

本实用新型涉及一种通过调节冷媒流向的调温型泳池除湿机装置,包括室外侧系统和室内侧系统;所述室外侧系统包括压缩机、水换热器和第一风冷冷凝器;所述室内侧系统包括第二风冷冷凝器和蒸发器;所述压缩机的出口端分别通过所述水换热器、第一风冷冷凝器和第二风冷冷凝器与所述蒸发器的进口端连接,蒸发器的出口端与所述压缩机的进口端连通;本实用新型结构设计合理,通过改变冷媒流向达到降温除湿、升温除湿及回收热量加热泳池水的模式,可以应用于需求此类功能的场所中使用。

Figure 201920766178

The utility model relates to a temperature-regulated swimming pool dehumidifier device by adjusting the flow direction of the refrigerant, which comprises an outdoor side system and an indoor side system; the outdoor side system comprises a compressor, a water heat exchanger and a first air-cooled condenser; the The indoor side system includes a second air-cooled condenser and an evaporator; the outlet end of the compressor passes through the water heat exchanger, the first air-cooled condenser and the second air-cooled condenser respectively and the inlet of the evaporator The outlet end of the evaporator is connected with the inlet end of the compressor; the structure design of the utility model is reasonable, and the mode of cooling and dehumidifying, heating and dehumidifying, and recovering heat to heat swimming pool water can be achieved by changing the flow direction of the refrigerant, which can be applied to the needs of such used in functional places.

Figure 201920766178

Description

Temperature-adjusting type swimming pool dehumidifier device through adjusting flow direction of refrigerant
Technical Field
The utility model relates to a constant temperature and humidity technical field especially relates to a through adjusting temperature regulation type swimming pool dehumidifier device of refrigerant flow direction.
Background
The existing dehumidifier units are of a cooling type, a heating type and a temperature adjusting type; wherein, the functions of the cooling type and the heating type are single, and the use effect is limited; and the type of adjusting temperature can reach intensification dehumidification effect, give swimming pool water heating, dehumidification effect or just dehumidify, can not give swimming pool water heating effect, only two condensers in this type of system promptly, based on its structural limitation, still can not solve multiple function compatible result of use.
Disclosure of Invention
In order to solve the deficiencies in the prior art, an object of the utility model is to provide a temperature regulation type swimming pool dehumidifier device through adjusting the refrigerant flow direction.
The utility model provides a technical scheme that its technical problem adopted is:
the utility model provides a temperature regulation type swimming pool dehumidifier device through adjusting refrigerant flow direction which characterized in that:
comprises an outdoor side system and an indoor side system;
the outdoor side system comprises a compressor, a water heat exchanger and a first air-cooled condenser;
the indoor side system comprises a second air-cooled condenser and an evaporator;
the outlet end of the compressor is connected with the inlet end of the evaporator through the water heat exchanger, the first air-cooled condenser and the second air-cooled condenser, and the outlet end of the evaporator is communicated with the inlet end of the compressor.
The second air-cooled condenser is arranged close to the air outlet side of the indoor side system, and the evaporator is arranged close to the air inlet side of the indoor side system.
And the inlet end pipelines of the water heat exchanger, the first air-cooled condenser and the second air-cooled condenser are respectively provided with electromagnetic valves which are arranged in a one-to-one correspondence manner.
And one-way valves which are arranged in a one-to-one correspondence manner are respectively arranged on outlet end pipelines of the water heat exchanger, the first air-cooled condenser and the second air-cooled condenser, and the one-way valves are used for conveying the water heat exchanger, the first air-cooled condenser and the second air-cooled condenser to the direction of the evaporator.
The water heat exchanger is also connected with a swimming pool water circulation pipeline.
An expansion valve, a filter and a liquid storage device are further connected in series on the inlet end pipeline of the evaporator, wherein the expansion valve is arranged close to the inlet end of the evaporator, and the filter is arranged between the expansion valve and the liquid storage device.
The air inlet side of the indoor side system is also provided with an air filter, and the air supply side of the indoor side system is also provided with an air feeder.
To sum up, the beneficial effects of the utility model are that: structural design is reasonable, reaches the mode of cooling dehumidification, intensification dehumidification and recovery heat heating swimming pool water through changing the refrigerant flow direction, can be applied to and use in the place of demand this type of function.
The dehumidifier device expands the functions of a conventional constant-temperature dehumidifier, has multiple purposes, recovers energy, meets the field requirements, meets the national direction of energy conservation and emission reduction, and has good prospect.
Drawings
The present invention will be further explained with reference to the drawings and examples.
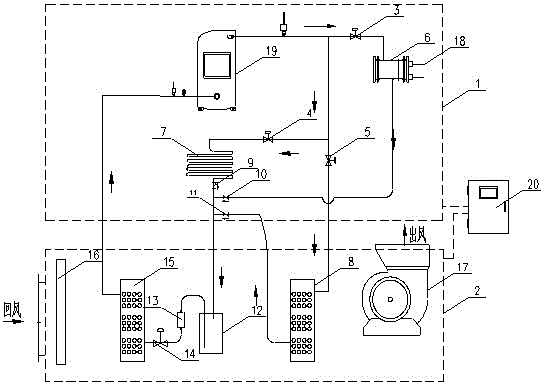
Fig. 1 is a schematic structural diagram of the present invention.
In the figure: the system comprises an outdoor side system 1, an indoor side system 2, a first electromagnetic valve 3, a second electromagnetic valve 4, a third electromagnetic valve 5, a water heat exchanger 6, a first air-cooled condenser 7, a second air-cooled condenser 8, a second one-way valve 9, a first one-way valve 10, a third one-way valve 11, a reservoir 12, a filter 13, an expansion valve 14, an evaporator 15, an air filter 16, a blower 17, a swimming pool water circulation pipeline 18, a compressor 19 and a controller 20.
Detailed Description
The following description is provided for illustrative purposes, and other advantages and features of the present invention will become apparent to those skilled in the art from the following detailed description.
As shown in fig. 1: the embodiment discloses a temperature-regulating type swimming pool dehumidifier device by regulating the flow direction of a refrigerant, which comprises an outdoor side system 1 and an indoor side system 2;
the outdoor side system 1 comprises a compressor 19, a water heat exchanger 6 and a first air-cooled condenser 7, and all the components are arranged inside a box body of an outdoor unit;
the indoor side system 2 comprises a second air-cooled condenser 8, an air filter 16, a blower 17, an evaporator 15, an expansion valve 14, a filter 13 and a liquid storage device 12, all components are installed inside a box body of the indoor unit, the box body is provided with an air inlet and an air outlet, the air inlet side of the indoor side system 2 is provided with the air filter 16, the air supply side of the indoor side system 2 is provided with the blower 17, the blower 17 adopts a centrifugal fan, the air outlet of the centrifugal fan is communicated with the air outlet of the box body, the second air-cooled condenser 8 is arranged close to the air outlet side of the indoor side system 2, the evaporator 15 is arranged close to the air inlet side of the indoor side system 2, and when the blower 17 works, air circulates from the air inlet to the air outlet and sequentially passes through the air filter 16;
each of the electric control components of the outdoor side system 1 and the indoor side system 2 and the controller 20 of the dehumidifier device control the operating state and switching of each component by inputting a designated control program into the programmable controller, and the controller 20 controls the operating state and switching of each component.
The connection structure of the components in the outdoor side system 1 and the indoor side system 2 has the following structure:
the outlet end of the compressor 19 is connected with the inlet end of the evaporator 15 through the water heat exchanger 6, the first air-cooled condenser 7 and the second air-cooled condenser 8, specifically:
the water heat exchanger 6 is connected with the outlet end of the compressor 19 through the first electromagnetic valve 3, the water heat exchanger 6 is connected with the inlet end of the evaporator 15 through the first one-way valve 10, the first one-way valve 10 is communicated from the water heat exchanger 6 to the evaporator 15, and the water heat exchanger 6 is also connected with the swimming pool water circulation pipeline 18 and used for heating the swimming pool;
the first air-cooled condenser 7 is connected with the outlet end of the compressor 19 through a second electromagnetic valve 4, the first air-cooled condenser 7 is connected with the inlet end of the evaporator 15 through a second one-way valve 9, and the second electromagnetic valve 4 is communicated with the first air-cooled condenser 7 to the direction of the evaporator 15;
the second air-cooled condenser 8 is connected with the outlet end of the compressor 19 through a third electromagnetic valve 5, the second air-cooled condenser 8 is connected with the inlet end of the evaporator 15 through a third one-way valve 11, and the third electromagnetic valve 5 is communicated with the second air-cooled condenser 8 to the direction of the evaporator 15;
the electromagnetic valves and the one-way valves are all positioned in the outdoor system 1;
an expansion valve 14, a filter 13 and a liquid storage device 12 are further connected in series on the inlet end pipeline of the evaporator 15, wherein the expansion valve 14 is arranged close to the inlet end of the evaporator 15, the filter 13 is arranged between the expansion valve 14 and the liquid storage device 12, and the outlet end of the evaporator 15 is communicated with the inlet end of the compressor 19;
the connection of the structural components forms a refrigerant circulating system of the dehumidifier device.
The utility model provides a through the theory of operation of adjusting temperature type swimming pool dehumidifier device of adjusting refrigerant flow direction:
refrigeration dehumidification, heat recovery (swimming pool water heating) mode of operation:
the first electromagnetic valve 3 is opened, the second electromagnetic valve 4 and the third electromagnetic valve 5 are closed, high-temperature and high-pressure gas discharged from the compressor 19 enters the water heat exchanger 6, the temperature of the swimming pool water absorbing refrigerant is increased, and the heat recovery effect is achieved; meanwhile, the refrigerant releases heat and becomes liquid, the liquid enters the evaporator 15 through the first one-way valve 10 and the liquid reservoir 12, the filter 13 and the expansion valve 14 in sequence, air heat is absorbed in the evaporator 15 and becomes low-temperature gas, and the low-temperature gas is sucked into the compressor 19 to complete refrigerant circulation.
Meanwhile, the heat release temperature of the air is reduced to be below the dew point, and moisture is separated out, so that the functions of cooling and dehumidifying are achieved.
A heating and dehumidifying working mode:
when the indoor temperature is lower due to refrigeration and dehumidification, the heating and dehumidification functions can be started.
The third electromagnetic valve 5 is opened, the first electromagnetic valve 3 and the second electromagnetic valve 4 are closed, high-temperature and high-pressure gas discharged from the compressor 19 enters the second air-cooled condenser 8, and air absorbs condensation heat to improve air supply temperature; meanwhile, the heat released by the refrigerant is changed into liquid, the liquid passes through the third one-way valve 11, sequentially passes through the liquid reservoir 12, the filter 13 and the expansion valve 14, enters the evaporator 15, absorbs the heat of air in the evaporator 15, is changed into low-temperature gas, and is sucked into the compressor 19 to complete the refrigerant circulation.
Meanwhile, the heat release temperature of the air is reduced to be below the dew point, moisture is separated out, the cooling and dehumidifying functions are achieved, and then the air supply temperature is increased by absorbing the heat of the refrigerant, so that the heating and dehumidifying functions are achieved.
The refrigeration and dehumidification working mode is as follows:
when the swimming pool water is not required to be heated and the temperature is not required to be raised, the device starts the refrigeration and dehumidification functions.
The second electromagnetic valve 4 is opened, the first electromagnetic valve 3 and the third electromagnetic valve 5 are closed, high-temperature and high-pressure gas discharged from the compressor 19 enters the first air-cooled condenser 7, the air absorbs condensation heat, meanwhile, heat of a refrigerant is released to be liquid, the liquid passes through the second one-way valve 9, sequentially passes through the liquid reservoir 12, the filter 13 and the expansion valve 14 to enter the evaporator 15, the air heat is absorbed in the evaporator 15 to be low-temperature gas, and the gas is sucked into the compressor 19 to complete refrigerant circulation.
Meanwhile, the heat release temperature of the air is reduced to be below the dew point, and water is separated out, so that the cooling and dehumidifying functions are achieved.
The three working modes are automatically switched in actual operation, and the market demand can be met.
The above is only the preferred embodiment of the present invention, as long as the preferred embodiment is realized by the same means, the objective technical solution of the present invention all belongs to the protection scope of the present invention.

Claims (7)

1. The utility model provides a temperature regulation type swimming pool dehumidifier device through adjusting refrigerant flow direction which characterized in that:
comprises an outdoor side system and an indoor side system;
the outdoor side system comprises a compressor, a water heat exchanger and a first air-cooled condenser;
the indoor side system comprises a second air-cooled condenser and an evaporator;
the outlet end of the compressor is connected with the inlet end of the evaporator through the water heat exchanger, the first air-cooled condenser and the second air-cooled condenser, and the outlet end of the evaporator is communicated with the inlet end of the compressor.
2. The temperature-adjustable swimming pool dehumidifier device capable of adjusting the flow direction of a refrigerant as claimed in claim 1, wherein: the second air-cooled condenser is arranged close to the air outlet side of the indoor side system, and the evaporator is arranged close to the air inlet side of the indoor side system.
3. The temperature-adjustable swimming pool dehumidifier device capable of adjusting the flow direction of a refrigerant as claimed in claim 1, wherein: and the inlet end pipelines of the water heat exchanger, the first air-cooled condenser and the second air-cooled condenser are respectively provided with electromagnetic valves which are arranged in a one-to-one correspondence manner.
4. The temperature-adjustable swimming pool dehumidifier device capable of adjusting the flow direction of a refrigerant as claimed in claim 1, wherein: and one-way valves which are arranged in a one-to-one correspondence manner are respectively arranged on outlet end pipelines of the water heat exchanger, the first air-cooled condenser and the second air-cooled condenser, and the one-way valves are used for conveying the water heat exchanger, the first air-cooled condenser and the second air-cooled condenser to the direction of the evaporator.
5. The temperature-adjustable swimming pool dehumidifier device capable of adjusting the flow direction of a refrigerant as claimed in claim 1, wherein: the water heat exchanger is also connected with a swimming pool water circulation pipeline.
6. The temperature-adjustable swimming pool dehumidifier device capable of adjusting the flow direction of a refrigerant as claimed in claim 1, wherein: an expansion valve, a filter and a liquid storage device are further connected in series on the inlet end pipeline of the evaporator, wherein the expansion valve is arranged close to the inlet end of the evaporator, and the filter is arranged between the expansion valve and the liquid storage device.
7. The temperature-adjustable swimming pool dehumidifier device capable of adjusting the flow direction of a refrigerant as claimed in claim 1, wherein: the air inlet side of the indoor side system is also provided with an air filter, and the air supply side of the indoor side system is also provided with an air feeder.
CN201920766178.5U 2019-05-27 2019-05-27 Temperature-adjusting type swimming pool dehumidifier device through adjusting flow direction of refrigerant Expired - Fee Related CN210165484U (en)

Priority Applications (1)

Application Number Priority Date Filing Date Title
CN201920766178.5U CN210165484U (en) 2019-05-27 2019-05-27 Temperature-adjusting type swimming pool dehumidifier device through adjusting flow direction of refrigerant

Applications Claiming Priority (1)

Application Number Priority Date Filing Date Title
CN201920766178.5U CN210165484U (en) 2019-05-27 2019-05-27 Temperature-adjusting type swimming pool dehumidifier device through adjusting flow direction of refrigerant

Publications (1)

Publication Number Publication Date
CN210165484U true CN210165484U (en) 2020-03-20

Family

ID=69792568

Family Applications (1)

Application Number Title Priority Date Filing Date
CN201920766178.5U Expired - Fee Related CN210165484U (en) 2019-05-27 2019-05-27 Temperature-adjusting type swimming pool dehumidifier device through adjusting flow direction of refrigerant

Country Status (1)

Country Link
CN (1) CN210165484U (en)

Cited By (2)

* Cited by examiner, † Cited by third party
Publication number Priority date Publication date Assignee Title
CN114427759A (en) * 2020-10-29 2022-05-03 广东爱克节能设备有限公司 Multifunctional swimming pool heat pump dehumidification constant temperature system
WO2023115643A1 (en) * 2021-12-21 2023-06-29 广东Tcl智能暖通设备有限公司 Swimming pool temperature adjusting apparatus

Cited By (2)

* Cited by examiner, † Cited by third party
Publication number Priority date Publication date Assignee Title
CN114427759A (en) * 2020-10-29 2022-05-03 广东爱克节能设备有限公司 Multifunctional swimming pool heat pump dehumidification constant temperature system
WO2023115643A1 (en) * 2021-12-21 2023-06-29 广东Tcl智能暖通设备有限公司 Swimming pool temperature adjusting apparatus

Similar Documents

Publication Publication Date Title
CN205048940U (en) Drying and dehumidification unit
CN100529553C (en) Multifunctional heat pump device capable of cooling and heating by floor radialization
CN207122999U (en) It is a kind of that the multifunctional new wind processing equipment efficiently to dehumidify is realized by fresh air sensible heat self-exchange
CN103912947B (en) For fan coil and the heat pump of heat recovery fresh air conditioning group
CN102538112A (en) Household heat and humidity separate control radiation air conditioning system and control method thereof
CN110848794A (en) Single cold heat source fresh air humidifying unit
CN105444310A (en) Double-plate and double-cold-source intelligent air refresher unit
CN103940007A (en) Direct evaporation type water-cooling fresh air unit
CN201285124Y (en) Vaporization cooling and evaporation condensing combined air-conditioning unit
CN102506475A (en) Heat pump system of heat humidity independent control driven by condensation waste heat and based on solid dehumidification
CN206430295U (en) A kind of modular dew point indirect evaporative cooling and mechanical refrigeration combined air conditioner unit
WO2014124578A1 (en) Multipurpose air energy water heater
CN106524581B (en) A frost-free heat recovery fresh air heat pump unit with single compressor and double evaporation temperature
CN205316557U (en) Two board double -cold -source intelligence fresh air unit
CN201177342Y (en) Integrated heat pump water heating device for floor radiant heating and cooling
CN105423457A (en) Air conditioning system
CN103453691A (en) Three-in-one heating and cooling air conditioner and hot water supply device
CN210165484U (en) Temperature-adjusting type swimming pool dehumidifier device through adjusting flow direction of refrigerant
CN103032994A (en) Dual-evaporation dual-condensation household type central air-conditioning hot water system and control method thereof
CN205561111U (en) Constant temperature dehumidification system
CN204880469U (en) A condensation heat recovery type water-cooled direct expansion constant temperature and humidity air conditioning unit
CN110243034A (en) An energy-saving fresh air air-conditioning device based on an energy tower
CN109237683A (en) A kind of humidifier and its air-humidification method using air conditioner afterheat
CN202598731U (en) Air conditioning device with built-in heat pump for heat recovery
CN216281786U (en) Temperature-adjusting dehumidifier with heat pump function

Legal Events

Date Code Title Description
GR01 Patent grant
GR01 Patent grant
CF01 Termination of patent right due to non-payment of annual fee

Granted publication date: 20200320