CN209982799U - An intelligent control system that can replace traditional light control methods and circuits - Google Patents
An intelligent control system that can replace traditional light control methods and circuits Download PDFInfo
- Publication number
- CN209982799U CN209982799U CN201920542489.3U CN201920542489U CN209982799U CN 209982799 U CN209982799 U CN 209982799U CN 201920542489 U CN201920542489 U CN 201920542489U CN 209982799 U CN209982799 U CN 209982799U
- Authority
- CN
- China
- Prior art keywords
- module
- control
- scene
- switch
- control system
- Prior art date
- Legal status (The legal status is an assumption and is not a legal conclusion. Google has not performed a legal analysis and makes no representation as to the accuracy of the status listed.)
- Active
Links
- 238000000034 method Methods 0.000 title claims description 8
- 238000004891 communication Methods 0.000 claims abstract description 37
- 229910052744 lithium Inorganic materials 0.000 claims abstract description 6
- WHXSMMKQMYFTQS-UHFFFAOYSA-N Lithium Chemical compound [Li] WHXSMMKQMYFTQS-UHFFFAOYSA-N 0.000 claims abstract description 5
- 238000007599 discharging Methods 0.000 claims description 4
- 230000008859 change Effects 0.000 claims description 2
- 238000009418 renovation Methods 0.000 abstract description 2
- 238000005516 engineering process Methods 0.000 description 6
- 230000001960 triggered effect Effects 0.000 description 3
- 230000008901 benefit Effects 0.000 description 2
- 238000010586 diagram Methods 0.000 description 2
- 230000009471 action Effects 0.000 description 1
- 230000009286 beneficial effect Effects 0.000 description 1
- 230000006872 improvement Effects 0.000 description 1
- 230000006855 networking Effects 0.000 description 1
- 230000009467 reduction Effects 0.000 description 1
Images
Classifications
-
- Y—GENERAL TAGGING OF NEW TECHNOLOGICAL DEVELOPMENTS; GENERAL TAGGING OF CROSS-SECTIONAL TECHNOLOGIES SPANNING OVER SEVERAL SECTIONS OF THE IPC; TECHNICAL SUBJECTS COVERED BY FORMER USPC CROSS-REFERENCE ART COLLECTIONS [XRACs] AND DIGESTS
- Y02—TECHNOLOGIES OR APPLICATIONS FOR MITIGATION OR ADAPTATION AGAINST CLIMATE CHANGE
- Y02B—CLIMATE CHANGE MITIGATION TECHNOLOGIES RELATED TO BUILDINGS, e.g. HOUSING, HOUSE APPLIANCES OR RELATED END-USER APPLICATIONS
- Y02B20/00—Energy efficient lighting technologies, e.g. halogen lamps or gas discharge lamps
- Y02B20/40—Control techniques providing energy savings, e.g. smart controller or presence detection
Landscapes
- Circuit Arrangement For Electric Light Sources In General (AREA)
Abstract
本实用新型主要涉及一种可以替代传统灯控方式及线路的智能控制系统,包括自复位常闭式开关,电器控制盒,场景控制开关,场景控制盒。所述的电器控制盒,它包括变压模块、充放电一体控制模块、锂电池、强电通断判断模块、WIFI通讯的继电器控制模块或ZIGBEE通讯的继电器控制模块。所述场景控制盒,它包括射频无线接收模块、WIFI通讯的场景控制模块或ZIGBEE通讯的场景控制模块。所述场景开关,它包括自发电模块、射频无线发射模块。所述的电器控制盒、场景控制盒与手机APP通过WIFI或ZIGBEE网络经由网关或路由器相连。本实用新型及大的降低了家居智能化的改造成本。与现有技术相比,本实用新型的可靠性、实用性更高,更利于智能家居的推广与普及。
The utility model mainly relates to an intelligent control system which can replace the traditional light control mode and circuit, comprising a self-reset normally closed switch, an electrical control box, a scene control switch and a scene control box. The electrical control box includes a transformer module, a charge-discharge integrated control module, a lithium battery, a high-power on-off judgment module, a WIFI communication relay control module or a ZIGBEE communication relay control module. The scene control box includes a radio frequency wireless receiving module, a scene control module for WIFI communication or a scene control module for ZIGBEE communication. The scene switch includes a self-generating module and a radio frequency wireless transmitting module. The electrical control box and the scene control box are connected with the mobile phone APP through a gateway or a router through WIFI or ZIGBEE network. The utility model greatly reduces the renovation cost of intelligent home furnishing. Compared with the prior art, the utility model has higher reliability and practicability, and is more conducive to the promotion and popularization of smart home.
Description
技术领域technical field
本实用新型涉及一种可替代传统灯控方式及线路的智能控制系统。The utility model relates to an intelligent control system which can replace the traditional lamp control mode and circuit.
背景技术Background technique
随着生活水平的提高,技术成本的降低,智能家居产品正在被广大消费者接受并普及。但随着智能家居产品的普及,智能家居系统技术与消费者的传统使用习惯,及现有建筑综合布线状态三者间产生了冲突。现有的智能家居产品中的开关类产品,主要以零火供电为主,受布线要求限制,主要应用于新装修的建筑,老式建筑都是单火线布线,无法应用,这极大的限制了产品的普及。市场上也有部分单火线供电的智能开关产品,其优点是可以对老式建筑进行改造,其缺点就是用于低功耗灯具时,灯具会产生频闪。单火线开关采用可控硅技术,技术本身不是很稳定。市场上还有部分自发电技术的开关产品,虽可以无损取代原有开关,但其配套的低功耗射频收发设备抗干扰能力差,同一环境下采用多套或是周围有强干扰源时,其接收信号极其不稳定。同时射频技术也无法进行网格式组网,无法实现智能家居系统环境。市场上还常见一种智能模块产品,直接接在灯具或是电器前端,通过无线方式与手机APP联动,可轻松实现智能控制,但它不能与传统的墙壁开关完美配合,当墙壁开关开路时,智能模块产品就断电无法工作。With the improvement of living standards and the reduction of technology costs, smart home products are being accepted and popularized by consumers. However, with the popularization of smart home products, there is a conflict between the smart home system technology and the traditional usage habits of consumers and the state of the existing building integrated wiring. The switch products in the existing smart home products are mainly based on zero-fire power supply, which is limited by wiring requirements and are mainly used in newly renovated buildings. Popularity of the product. There are also some smart switch products powered by a single live wire on the market. The advantage is that it can retrofit old buildings. The disadvantage is that when used in low-power lamps, the lamps will flicker. The single live wire switch adopts thyristor technology, and the technology itself is not very stable. There are also some switch products with self-generating technology on the market. Although they can replace the original switch without damage, their supporting low-power RF transceiver equipment has poor anti-interference ability. When multiple sets are used in the same environment or there are strong interference sources around, Its reception is extremely unstable. At the same time, radio frequency technology cannot perform network networking, and cannot realize a smart home system environment. There is also a common smart module product on the market, which is directly connected to the front end of lamps or electrical appliances. It can be linked with the mobile phone APP through wireless means, which can easily realize intelligent control, but it cannot perfectly cooperate with the traditional wall switch. When the wall switch is open, the The smart module product cannot work when the power is cut off.
发明内容SUMMARY OF THE INVENTION
本实用新型要解决的是技术问题,是要提供一种不改变人们的使用习惯、使用方便、结构简单、便于改造的、可基于传统单火线布线方式的智能控制系统方案。The technical problem to be solved by the utility model is to provide an intelligent control system scheme based on the traditional single live wire wiring mode, which does not change people's usage habits, is convenient to use, has a simple structure and is easy to transform.
本实用新型所采用的技术方案是:一种可替代传统灯控方式及线路的智能控制系统,它包括自复位常闭式开关、电器控制盒、场景控制开关、场景控制盒。The technical scheme adopted by the utility model is: an intelligent control system which can replace the traditional light control mode and circuit, which comprises a self-reset normally closed switch, an electrical control box, a scene control switch and a scene control box.
所述的可替代传统灯控方式及线路的智能控制系统中,所述的电器控制盒,它包括变压模块、充放电一体控制模块、锂电池、强电通断判断模块、WIFI通讯的继电器控制模块或ZIGBEE通讯的继电器控制模块。In the intelligent control system that can replace traditional light control methods and circuits, the electrical control box includes a transformer module, a charge-discharge integrated control module, a lithium battery, a strong current on-off judgment module, and a WIFI communication relay. Control module or relay control module for ZIGBEE communication.
所述的可替代传统灯控方式及线路的智能控制系统中,所述场景控制盒,它包括变压模块、射频无线接收模块、WIFI通讯的场景控制模块或ZIGBEE通讯的场景控制模块。In the intelligent control system that can replace traditional light control methods and circuits, the scene control box includes a transformer module, a radio frequency wireless receiving module, a scene control module for WIFI communication or a scene control module for ZIGBEE communication.
所述的可替代传统灯控方式及线路的智能控制系统中,所述场景控制开关,它包括自发电模块,射频无线发射模块。In the intelligent control system that can replace traditional light control methods and circuits, the scene control switch includes a self-generating module and a radio frequency wireless transmitting module.
本实用新型的有益效果为:本实用新型及大的降低了家居智能化的改造成本。与现有技术相比,本实用新型的可靠性、实用性更高,更利于智能家居的推广与普及。The beneficial effects of the utility model are as follows: the utility model greatly reduces the renovation cost of intelligent home furnishing. Compared with the prior art, the utility model has higher reliability and practicability, and is more conducive to the promotion and popularization of smart home.
附图说明Description of drawings
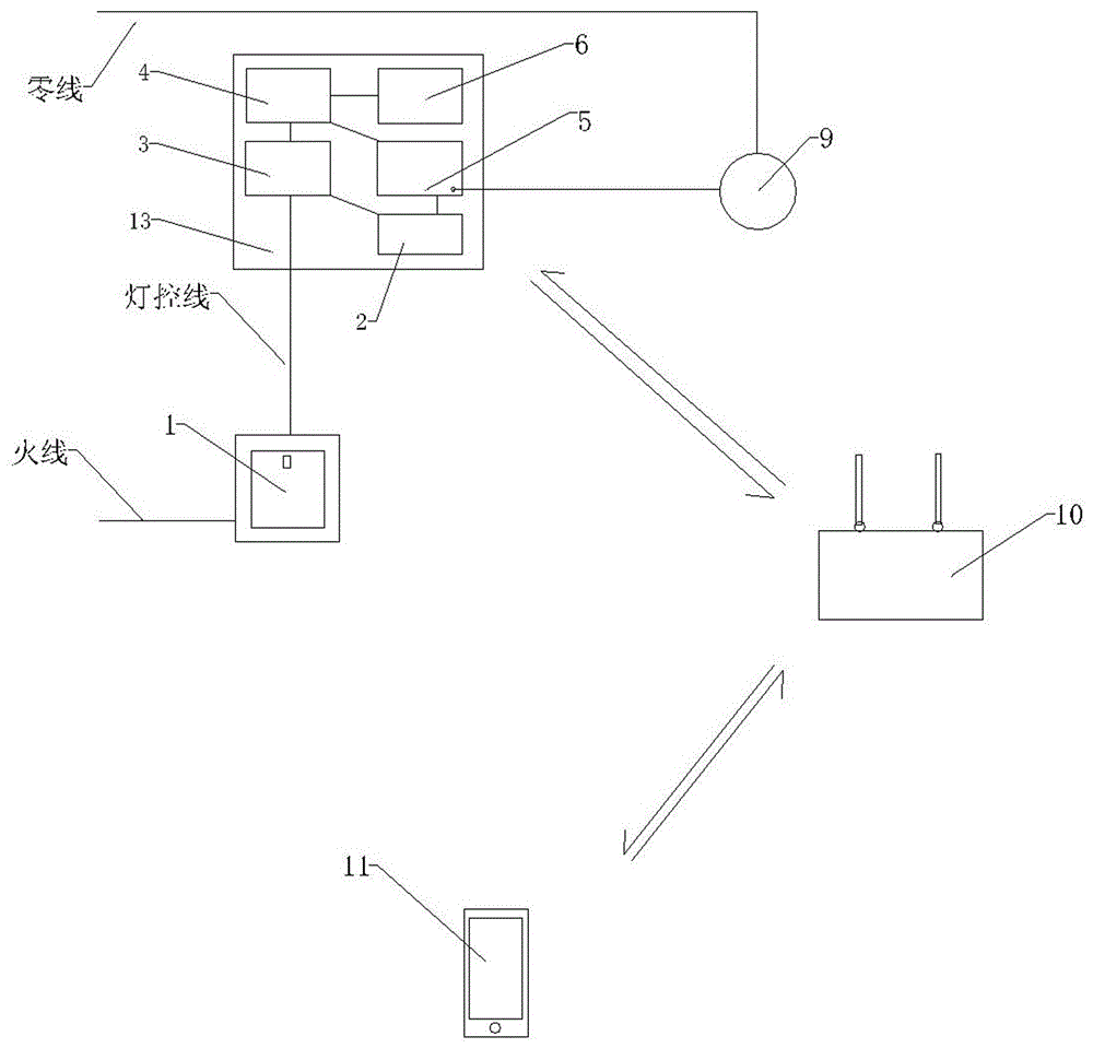
附图1为单路照明或电器控制器的示意图,标记说明:1-自复位常闭式开关;2-强电通断判断模块;3-变压模块;4-充放电一体控制模块;5-WIFI通讯的继电器控制模块或ZIGBEE通讯的继电器控制模块;6-锂电池; 9-灯具或电器;10-路由器; 11-手机APP;12-场景控制开关;13-电器控制盒。Figure 1 is a schematic diagram of a single-circuit lighting or electrical controller, and the symbols are explained: 1- self-resetting normally closed switch; 2- strong current on-off judgment module; 3- transformer module; 4- integrated charging and discharging control module; 5 -Relay control module for WIFI communication or relay control module for ZIGBEE communication; 6-Lithium battery; 9-Lighting or electrical appliances; 10-Router; 11-Mobile APP; 12-Scene control switch; 13-Electrical control box.
附图2为多个单路控制器组成系统的示意图,标记说明:3-变压模块;7-场景控制盒;8- WIFI通讯的或ZIGBEE通讯的场景控制模块;10-路由器;13-电器控制盒;14-自发电模块;15-射频无线发射模块;16-射频无线接收模块。Figure 2 is a schematic diagram of a system composed of multiple single-channel controllers, and the labels are explained: 3-transformer module; 7-scene control box; 8-scene control module for WIFI communication or ZIGBEE communication; 10-router; 13-electrical appliance Control box; 14-self-generating module; 15-radio frequency wireless transmitting module; 16-radio frequency wireless receiving module.
具体实施方式Detailed ways
在下面结合附图来进一步描述本实用新型的优点和特点。The advantages and features of the present invention are further described below in conjunction with the accompanying drawings.
如图1所示,在不改变原有照明或电器线路的情况下,将传统开关直接替换为自复位常闭式开关1,灯具或电器9端安装电器控制盒13,在床头或是通道口安装场景控制开关12,在任意位置安装场景控制盒7。As shown in Figure 1, without changing the original lighting or electrical circuit, the traditional switch is directly replaced with a self-resetting normally closed switch 1, and an
如图1所示,灯具或电器9关闭状态下,交流强电电流流经自复位常闭式开关1,流经变压模块3,通过变压变直流5伏向充放电一体控制模块4供电,同时向强电通断判断模块2供电,充放电一体模块4向锂电池6充电,同时为WIFI通讯的继电器控制模块或ZIGBEE通讯的继电器控制模块5供电。此时WIFI通讯的继电器控制模块或ZIGBEE通讯的继电器控制模块5向灯具或电器的强电电流为切断状态。As shown in FIG. 1 , when the lamp or
如图1所示,当需要接通灯具或电器9时,触发自复位常闭式开关1,切断灯控线的交流强电电流,变压模块3断电,充放电一体控制模块4控制锂电池6向WIFI通讯的继电器控制模块或ZIGBEE通讯的继电器控制模块5供电。触发自复位常闭式开关1的同时,强电通断判断模块2向WIFI通讯的继电器控制模块或ZIGBEE通讯的继电器控制模块5发出控制信号,使WIFI通讯的继电器控制模块或ZIGBEE通讯的继电器控制模块5向灯具或电器送交流强电。使灯具或电器工作。As shown in Figure 1, when it is necessary to turn on the lamps or
如图1所示,电器控制盒13通过WIFI通讯的继电器控制模块或ZIGBEE通讯的继电器控制模块5与路由器10之间进行双向通讯,手机APP11可随时通过WIFI网络与路由器10双向通讯。由此手机APP11可随时获得电器控制盒的工作状态。As shown in FIG. 1 , the
如图2所示,当网络中有多个电器控制盒13时,触发场景控制开关12,场景控制开关12会向场景控制盒7发出场景控制信号,控制WIFI通讯的或ZIGBEE通讯的场景控制模块8将设定好的场景控制命令通过路由器10发送到各个电器控制盒13中,实现场景动作。As shown in FIG. 2 , when there are multiple
Claims (10)
Priority Applications (1)
| Application Number | Priority Date | Filing Date | Title |
|---|---|---|---|
| CN201920542489.3U CN209982799U (en) | 2019-04-21 | 2019-04-21 | An intelligent control system that can replace traditional light control methods and circuits |
Applications Claiming Priority (1)
| Application Number | Priority Date | Filing Date | Title |
|---|---|---|---|
| CN201920542489.3U CN209982799U (en) | 2019-04-21 | 2019-04-21 | An intelligent control system that can replace traditional light control methods and circuits |
Publications (1)
| Publication Number | Publication Date |
|---|---|
| CN209982799U true CN209982799U (en) | 2020-01-21 |
Family
ID=69258886
Family Applications (1)
| Application Number | Title | Priority Date | Filing Date |
|---|---|---|---|
| CN201920542489.3U Active CN209982799U (en) | 2019-04-21 | 2019-04-21 | An intelligent control system that can replace traditional light control methods and circuits |
Country Status (1)
| Country | Link |
|---|---|
| CN (1) | CN209982799U (en) |
Cited By (1)
| Publication number | Priority date | Publication date | Assignee | Title |
|---|---|---|---|---|
| CN111867216A (en) * | 2019-04-21 | 2020-10-30 | 侯志新 | An intelligent control system that can replace traditional light control methods and circuits |
-
2019
- 2019-04-21 CN CN201920542489.3U patent/CN209982799U/en active Active
Cited By (1)
| Publication number | Priority date | Publication date | Assignee | Title |
|---|---|---|---|---|
| CN111867216A (en) * | 2019-04-21 | 2020-10-30 | 侯志新 | An intelligent control system that can replace traditional light control methods and circuits |
Similar Documents
| Publication | Publication Date | Title |
|---|---|---|
| CN205428175U (en) | Intelligence house ON -OFF control circuit | |
| CN207489235U (en) | Switch device with auxiliary power unit and wireless receiving function and lamp system thereof | |
| CN204215190U (en) | A kind of intelligence singly opens double control switch device | |
| CN204217165U (en) | A kind of based on internet of things intelligent household illuminator | |
| CN104407542A (en) | Intelligent single-switching double-control switch apparatus and application method thereof | |
| CN105045161A (en) | Intelligent switch based on hybrid network | |
| CN204215175U (en) | A smart socket with multiple switch modes | |
| CN209982799U (en) | An intelligent control system that can replace traditional light control methods and circuits | |
| CN203324712U (en) | Feedback type intelligent switch and switch network system | |
| CN207531129U (en) | LED intelligent illumination control system based on bluetooth MESH technology | |
| CN206595716U (en) | Wireless intelligent switch | |
| CN201733503U (en) | LED Street Lamp DC Power Carrier Control Device | |
| CN204442335U (en) | Touch-type intelligent switch | |
| WO2021143379A1 (en) | Zigbee smart switch and scenario switch control method therefor | |
| CN204720707U (en) | There is the power control system of intelligent turn-off function | |
| CN205080401U (en) | Little core intelligence switch module of mini | |
| CN204681646U (en) | Novel intelligent gesture switching system | |
| CN208209981U (en) | An energy-saving power consumption system | |
| CN204333488U (en) | A wireless gateway socket control system | |
| CN208255656U (en) | The intelligent home control device of controllable energy consumption | |
| CN202488824U (en) | An intelligent control device for home lighting | |
| CN202975730U (en) | Single live wire control module | |
| CN205229697U (en) | Intelligence switch and smart home systems that possess intelligent gateway of family function | |
| CN111867216A (en) | An intelligent control system that can replace traditional light control methods and circuits | |
| CN204118399U (en) | A kind of energy-saving socket with WIFI hot spot function |
Legal Events
| Date | Code | Title | Description |
|---|---|---|---|
| GR01 | Patent grant | ||
| GR01 | Patent grant | ||
| TR01 | Transfer of patent right |
Effective date of registration: 20220616 Address after: No. a118, 1f, building 1, No. 55, Pingshun street, concentration area, haping Road, Heilongjiang Economic Development Zone, Harbin, Heilongjiang 150001 Patentee after: Heilongjiang Wenhu Technology Development Co.,Ltd. Address before: 150001 Room 601, unit 2, building 224, Dazhong new town, Jiankang Road, Nangang District, Harbin City, Heilongjiang Province Patentee before: Hou Zhixin |
|
| TR01 | Transfer of patent right |
