CN203607688U - 农村低压电网综合配电箱 - Google Patents

农村低压电网综合配电箱 Download PDF

Info

Publication number
CN203607688U
CN203607688U CN201320786855.2U CN201320786855U CN203607688U CN 203607688 U CN203607688 U CN 203607688U CN 201320786855 U CN201320786855 U CN 201320786855U CN 203607688 U CN203607688 U CN 203607688U
Authority
CN
China
Prior art keywords
circuit breaker
rural
power grid
incoming
distribution box
Prior art date
Legal status (The legal status is an assumption and is not a legal conclusion. Google has not performed a legal analysis and makes no representation as to the accuracy of the status listed.)
Expired - Fee Related
Application number
CN201320786855.2U
Other languages
English (en)
Inventor
陈一彬
Current Assignee (The listed assignees may be inaccurate. Google has not performed a legal analysis and makes no representation or warranty as to the accuracy of the list.)
DANYANG POWER SUPPLY Co OF JIANGSU ELECTRIC POWER Co
State Grid Jiangsu Electric Power Co Ltd
Zhenjiang Power Supply Co of Jiangsu Electric Power Co
State Grid Corp of China SGCC
Original Assignee
DANYANG POWER SUPPLY Co OF JIANGSU ELECTRIC POWER Co
State Grid Jiangsu Electric Power Co Ltd
Zhenjiang Power Supply Co of Jiangsu Electric Power Co
State Grid Corp of China SGCC
Priority date (The priority date is an assumption and is not a legal conclusion. Google has not performed a legal analysis and makes no representation as to the accuracy of the date listed.)
Filing date
Publication date
Application filed by DANYANG POWER SUPPLY Co OF JIANGSU ELECTRIC POWER Co, State Grid Jiangsu Electric Power Co Ltd, Zhenjiang Power Supply Co of Jiangsu Electric Power Co, State Grid Corp of China SGCC filed Critical DANYANG POWER SUPPLY Co OF JIANGSU ELECTRIC POWER Co
Priority to CN201320786855.2U priority Critical patent/CN203607688U/zh
Application granted granted Critical
Publication of CN203607688U publication Critical patent/CN203607688U/zh
Anticipated expiration legal-status Critical
Expired - Fee Related legal-status Critical Current

Links

Images

Landscapes

  • Patch Boards (AREA)

Abstract

本实用新型公开了一种与农村电网变压器一同设置在户外的农村低压电网综合配电箱。它包括安置在户外的箱体,箱体的背面设置进线母线,进线母线依次串接有计量互感器和总断路器,总断路器下方还串接有总熔断器,总熔断器连接到位于箱体背面的出线母线上,总熔断器下方设置有一条进线支路,进线支路经过一个进线支路断路器连接补偿电容组;出线母线连接三路出线支路,每条出线支路上分别依次连接有剩余电流动作断路器和分路断路器。其优点在于:增加提高了电网功率因数的作用,降低供电变压器及输送线路的损耗,提高供电效率,改善供电环境,最大限度的减少网络的损耗,将使农村低压电网整体质量得到大幅提升。

Description

农村低压电网综合配电箱
技术领域
    本实用新型涉及一种农村低压电网配电设备,具体地说是一种与农村电网变压器一同设置在户外的农村低压电网综合配电箱。
背景技术
随着国家电网公司对农村低压电网的经济性、技术性和可靠性的综合提升,以及我国农村经济的快速发展,农村低压电网中小动力用户呈上升趋势。根据我公司调研和估算,一般农村小动力能占比约为20%左右,发达地区占比能达30%。现有的各种农村综合配电箱基本采用了老式的空气开关+交流接触器+漏电保护器的接线布置方式。采用现有结构形式存在的缺点是:
无电容补偿,运行维护不方便,回路没有明显断开点,安全性无法保证,故障维修处理比较麻烦,故障处理的停电时间长。
发明内容
本实用新型要解决的技术问题是提供一种运行维护方便、安全性高、故障处理简单快捷的农村低压电网综合配电箱。
为了解决上述技术问题,本实用新型的农村低压电网综合配电箱,包括安置在户外的箱体,箱体的背面设置进线母线,进线母线依次串接有计量互感器和总断路器,总断路器下方还串接有总熔断器,总熔断器连接到位于箱体正面的出线母线上,总熔断器下方设置有一条进线支路,进线支路经过一个进线支路断路器连接补偿电容组;出线母线连接三路出线支路,每条出线支路上分别依次连接有剩余电流动作断路器和分路熔断器。
所述计量互感器和总断路器之间串接有避雷器,所述避雷器的另一端接地。
本实用新型的优点在于:
集进、出线及电容补偿为一体,不仅节省项目资金还为今后运行维护带来方便,安全可靠。预留农网智能化改造升级拓展管理的空间;电气元器件较单一,维修简便,物资申报配送方便快捷;有分路熔断器,也就有了明显断开点,方便挂设小型接地线,符合安规规程要求;在分路出线发生故障要停电检修时,只需拉开总断路器和总熔断器就可,无需再通过调度发令对配变进行停电,节省了故障处理的停电时间;增加提高了电网功率因数的作用,降低供电变压器及输送线路的损耗,提高供电效率,改善供电环境,最大限度的减少网络的损耗,将使农村低压电网整体质量得到大幅提升,预计在整个农网结构中只需投入20%-30%农村综合配电箱就能基本满足人民生产和生活需求。
附图说明
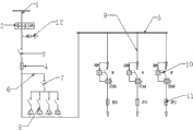
    图1为本实用新型农村低压电网综合配电箱原理图。
具体实施方式
下面结合附图和具体实施方式,对本实用新型的农村低压电网综合配电箱作进一步详细说明。
如图所示,本实用新型的农村低压电网综合配电箱,包括安置在户外的箱体,箱体的背面设置进线母线1,进线母线1依次串接有计量互感器2和总断路器3,总断路器下方还串接有总熔断器4,总熔断器4连接到位于箱体正面的出线母线5上,总熔断器4下方设置有一条进线支路6,进线支路6经过一个进线支路断路器7连接补偿电容组8;出线母线5连接三路出线支路9,每条出线支路9上分别依次连接有剩余电流动作断路器10和分路熔断器11。
进一步的还可以在计量互感器2和总断路器3之间串接有避雷器12,避雷器12的另一端接地。

Claims (2)

1.一种农村低压电网综合配电箱,包括安置在户外的箱体,其特征在于:所述箱体的背面设置进线母线(1),进线母线(1)依次串接有计量互感器(2)和总断路器(3),总断路器下方还串接有总熔断器(4),总熔断器(4)连接到位于箱体正面的出线母线(5)上,所述总熔断器(4)下方设置有一条进线支路(6),进线支路(6)经过一个进线支路断路器(7)连接补偿电容组(8);所述出线母线(5)连接三路出线支路(9),每条出线支路(9)上分别依次连接有剩余电流动作断路器(10)和分路熔断器(11)。
2.按照权利要求1所述的农村低压电网综合配电箱,其特征在于:所述计量互感器(2)和总断路器(3)之间串接有避雷器(12),所述避雷器(12)的另一端接地。
CN201320786855.2U 2013-12-04 2013-12-04 农村低压电网综合配电箱 Expired - Fee Related CN203607688U (zh)

Priority Applications (1)

Application Number Priority Date Filing Date Title
CN201320786855.2U CN203607688U (zh) 2013-12-04 2013-12-04 农村低压电网综合配电箱

Applications Claiming Priority (1)

Application Number Priority Date Filing Date Title
CN201320786855.2U CN203607688U (zh) 2013-12-04 2013-12-04 农村低压电网综合配电箱

Publications (1)

Publication Number Publication Date
CN203607688U true CN203607688U (zh) 2014-05-21

Family

ID=50720350

Family Applications (1)

Application Number Title Priority Date Filing Date
CN201320786855.2U Expired - Fee Related CN203607688U (zh) 2013-12-04 2013-12-04 农村低压电网综合配电箱

Country Status (1)

Country Link
CN (1) CN203607688U (zh)

Cited By (1)

* Cited by examiner, † Cited by third party
Publication number Priority date Publication date Assignee Title
CN109975643A (zh) * 2017-12-28 2019-07-05 沃尔缇夫能源系统公司 负载熔丝检测方法及设备

Cited By (1)

* Cited by examiner, † Cited by third party
Publication number Priority date Publication date Assignee Title
CN109975643A (zh) * 2017-12-28 2019-07-05 沃尔缇夫能源系统公司 负载熔丝检测方法及设备

Similar Documents

Publication Publication Date Title
CN103594895A (zh) 一种220kV GIS汇控柜航空插头针脚定义方法
CN205693355U (zh) 一种中压配电柜主接线系统
CN204835226U (zh) 一个半断路器接线配成两个完整串的线路布置结构
CN202906212U (zh) 组合计量进线总柜
CN205863765U (zh) Gis配电装置中基于隔离开关分段的双母线接线结构
CN204012294U (zh) 农村低压电网综合配电箱
CN203607688U (zh) 农村低压电网综合配电箱
CN210430912U (zh) 一种合成集约型10kv高压预付费计量设备
CN202042813U (zh) 一种开关型10kV临时箱式变电装置
CN207442446U (zh) 牵引变电所进线电源环进环出构造
CN204290066U (zh) 低压综合配电箱接线系统
CN204905877U (zh) 一种具有无功补偿功能的山区低压配电系统
CN205374689U (zh) 内燃机发电机组负载测试装置
CN204383207U (zh) 利用直供牵引变电所27.5kV直供馈线向2x27.5kVAT系统供电的系统
CN202121232U (zh) 一种多回路出线方式的双电源10kv配电装置
CN203660299U (zh) 农村电网计量综合低压配电柜
CN202190115U (zh) 一种电力负荷管理终端双电源自动切换装置
CN202042811U (zh) 出线容量不大于800kVA的开关型10kV临时箱式变电装置
CN201556842U (zh) 低压综合保护补偿计量箱
CN105896536A (zh) 一种中压配电柜主接线系统
CN202840267U (zh) 一种用于整体式计量柜的一次接线回路
CN204333626U (zh) 两路进线单表计量投退互备装置
CN205666476U (zh) 一种带有接地刀闸的农网配变总表箱
CN202034695U (zh) 一种单电源10kV配电装置
CN202121234U (zh) 出线容量大于800kVA的开关型10kV临时箱式变电装置

Legal Events

Date Code Title Description
C14 Grant of patent or utility model
GR01 Patent grant
CF01 Termination of patent right due to non-payment of annual fee

Granted publication date: 20140521

Termination date: 20191204

CF01 Termination of patent right due to non-payment of annual fee