CN203443989U - Electric meter box - Google Patents
Electric meter box Download PDFInfo
- Publication number
- CN203443989U CN203443989U CN201320454468.9U CN201320454468U CN203443989U CN 203443989 U CN203443989 U CN 203443989U CN 201320454468 U CN201320454468 U CN 201320454468U CN 203443989 U CN203443989 U CN 203443989U
- Authority
- CN
- China
- Prior art keywords
- electric energy
- energy meter
- meter
- box
- electric
- Prior art date
- Legal status (The legal status is an assumption and is not a legal conclusion. Google has not performed a legal analysis and makes no representation as to the accuracy of the status listed.)
- Expired - Lifetime
Links
Images
Landscapes
- Breakers (AREA)
Abstract
本实用新型公开了一种电表箱,包括:电能表安装位,所述电能表安装位设在箱体内,其用来安装电能表;导线模块,所述导线模块与所述箱体一体注塑成型,其内导线部分包括电源母线端至电能表进线端及电能表出线端至用户接线端;电能表接线端子,所述电能表接线端子设在所述电能表安装位下端,且所述电能表接线端子一端与所述导线模块内的电能表进线端及出线端的对应导线连接,所述电能表接线端子另一端裸露在所述导线模块外,当电能表安装在所述电能表安装位上时,所述电能表接线端子另一端与电能表的接线孔对应匹配插接。该电表箱省去人工布线的环节,安装方便,使用安全。
The utility model discloses an electric meter box, comprising: an electric energy meter installation position, the electric energy meter installation position is arranged in the box body, and is used for installing the electric energy meter; a lead module, the lead wire module and the box body are integrally injected , the inner wire part includes the power bus terminal to the electric energy meter inlet end and the electric energy meter outlet end to the user terminal; the electric energy meter connection terminal, the electric energy meter connection terminal is set at the lower end of the electric energy meter installation position, and the electric energy One end of the meter connection terminal is connected to the corresponding wires of the electric energy meter inlet and outlet ends in the wire module, and the other end of the electric energy meter connection terminal is exposed outside the wire module. When the electric energy meter is installed at the installation position of the electric energy meter When connected, the other end of the connection terminal of the electric energy meter is correspondingly plugged into the connection hole of the electric energy meter. The electric meter box saves the link of manual wiring, and is easy to install and safe to use.
Description
技术领域technical field
本实用新型涉及电力设备领域,特别涉及一种电表箱。The utility model relates to the field of electric equipment, in particular to an electric meter box.
背景技术Background technique
根据电力标准,目前使用的电表箱的集中器、专变终端、采集器及电能表等相关设备都有具体的技术规范要求,一般的电表箱的安装,都是根据待安装的设备型号及数量,进行合理的设计和布局。其中,电能表的进线、出线及其与其他设备的连接都是通过人工进行个体化布线;电能表的安装采用底面支架支撑定位,上端采用螺丝固定。According to the electric power standard, the concentrators, special transformer terminals, collectors and electric energy meters and other related equipment of the meter box currently used have specific technical specification requirements. The installation of the general meter box is based on the type and quantity of the equipment to be installed. , for reasonable design and layout. Among them, the incoming and outgoing lines of the electric energy meter and their connection with other equipment are individually wired manually; the installation of the electric energy meter is supported and positioned by the bottom surface bracket, and the upper end is fixed by screws.
但是,现有的电表箱,由于箱体空间相对较小,而连接导线又繁多,布线工作效率低,甚至出现导线乱搭乱接,存在短路、触电等安全隐患或者容易被不法分子进行私搭乱接进行窃电。However, due to the relatively small space of the existing meter box and the large number of connecting wires, the wiring efficiency is low, and even the wires are randomly connected, which may cause safety hazards such as short circuit and electric shock, or may be easily installed by criminals. Indiscriminate connection to steal electricity.
另一方面,电能采集设备固定不牢固,甚至不固定,比如支架脱落或螺丝丢失,或者布线结构与支架结构不匹配。On the other hand, the power harvesting device is not fixed firmly, or even not fixed, such as the bracket falls off or the screw is lost, or the wiring structure does not match the bracket structure.
实用新型内容Utility model content
本实用新型是为了克服上述现有技术中缺陷,提供一种电表箱,使得电能表安装简单可靠,省略导线布置环节,使用安全。The utility model aims at overcoming the above-mentioned defects in the prior art, and provides an electric meter box, which makes the installation of the electric energy meter simple and reliable, omits the arrangement of wires, and is safe to use.
为实现上述目的,本实用新型提供一种电表箱,包括:电能表安装位,电能表安装位设在箱体内,其用来安装电能表;导线模块,导线模块与箱体一体注塑成型,其内导线部分包括电源母线端至电能表进线端及电能表出线端至用户接线端;电能表接线端子,电能表接线端子设在电能表安装位下端,且电能表接线端子一端与导线模块内的电能表进线端及出线端的对应导线连接,电能表接线端子另一端裸露在导线模块外,当电能表安装在电能表安装位上时,电能表接线端子另一端与电能表的接线孔对应匹配插接。In order to achieve the above purpose, the utility model provides an electric meter box, including: the electric energy meter installation position, the electric energy meter installation position is set in the box body, which is used to install the electric energy meter; the wire module, the wire module and the box body are integrally injection molded, and The inner wire part includes the power bus terminal to the electric energy meter incoming line end and the electric energy meter outgoing line end to the user terminal; The corresponding wires of the incoming and outgoing ends of the electric energy meter are connected, and the other end of the electric energy meter terminal is exposed outside the wire module. Matching socket.
上述技术方案中,还包括入户接线端子,入户接线端子的一端与导线模块内的用户接线端对应连接,入户接线端子的另一端裸露在导线模块外且与用户漏电保护器接线孔对应匹配插接。In the above technical solution, it also includes a home connection terminal, one end of the home connection terminal is correspondingly connected to the user terminal in the lead module, and the other end of the home connection terminal is exposed outside the lead module and corresponds to the connection hole of the user leakage protector Matching socket.
上述技术方案中,还包括电源母线进线端子,电源母线进线端子一端与导线模块内的电源母线端对应连接,电源母线进线端子另一端裸露在导线模块外且与断路器接线端对应连接。The above technical solution also includes a power bus inlet terminal, one end of the power bus inlet terminal is correspondingly connected to the power bus end in the wire module, and the other end of the power bus inlet terminal is exposed outside the wire module and connected to the circuit breaker terminal correspondingly .
上述技术方案中,电能表接线端子为柱状体。In the above technical solution, the connection terminal of the electric energy meter is a columnar body.
上述技术方案中,电能表安装位为定位槽结构,定位槽包括两定位片,两定位片之间的距离与电能表宽度匹配。In the above technical solution, the installation position of the electric energy meter is a positioning groove structure, and the positioning groove includes two positioning pieces, and the distance between the two positioning pieces matches the width of the electric energy meter.
上述技术方案中,还包括压锁机构,包括固定座、压杆及弹簧,固定座内部设有安装孔,压杆穿过安装孔安装在固定座上且上下滑动,压杆上端设有压头,其尾端设有压片,压片前端设有挡板;弹簧安装在安装孔内且套设在压杆上,弹簧一端抵接在固定座上,固定座固设在电能表安装位上方,当电能表安装在电能表安装位上时,压杆驱动压片压紧电能表,挡板卡在电能表上边缘。The above technical solution also includes a pressure lock mechanism, including a fixing seat, a pressing rod and a spring. There is a mounting hole inside the fixing seat, and the pressing rod is installed on the fixing seat through the mounting hole and slides up and down. , the end of which is provided with a pressing plate, and the front end of the pressing plate is provided with a baffle; the spring is installed in the mounting hole and sleeved on the pressure rod, and one end of the spring is in contact with the fixing seat, which is fixed above the installation position of the electric energy meter , when the electric energy meter is installed on the electric energy meter installation position, the pressure rod drives the pressing plate to press the electric energy meter tightly, and the baffle is stuck on the upper edge of the electric energy meter.
上述技术方案中,箱体还包括箱盖,箱盖与箱体通过铰链连接,在箱盖上与电能表、用户漏电保护器及断路器对应位置设有对应的电能表视窗、用户漏电保护器视窗及断路器视窗,通过视窗,可观察电能表、用户漏电保护器及断路器的运行状态,并对其可操作部分进行操作。In the above technical solution, the box body also includes a box cover, and the box cover and the box body are connected by hinges, and the corresponding electric energy meter windows and user leakage protectors are provided on the box cover at corresponding positions with the electric energy meter, user leakage protector and circuit breaker. Window and circuit breaker window, through the window, the operating status of the energy meter, user leakage protector and circuit breaker can be observed, and the operable parts can be operated.
上述技术方案中,在箱体上设有电源母线进口,电源母线经过所述电源母线进口与所述断路器连接。In the above technical solution, a power bus inlet is provided on the box body, and the power bus is connected to the circuit breaker through the power bus inlet.
与现有技术相比,本实用新型具有的有益效果:Compared with the prior art, the utility model has the beneficial effects:
1.通过设计导线模块,在电表箱安装时省去人工布线环节,安装效率高,降低箱体内短路、触电等安全隐患,杜绝私搭乱接进行窃电的行为;1. Through the design of the wire module, the manual wiring link is omitted during the installation of the meter box, the installation efficiency is high, the safety hazards such as short circuit and electric shock in the box are reduced, and the behavior of stealing electricity by unauthorized connection is eliminated;
2.通过设计安装槽及压锁机构,电能表安装方便,而且安装牢固。2. Through the design of the installation groove and the press lock mechanism, the installation of the electric energy meter is convenient and firm.
附图说明Description of drawings
图1是本实用新型电表箱结构示意图;Fig. 1 is the structural representation of electric meter box of the present utility model;
图2是本实用新型中导线模块、电能表接线端子、入户接线端子及电源母线进线端子示意图;Fig. 2 is a schematic diagram of the wire module, the electric energy meter connection terminal, the household connection terminal and the power supply bus wire entry terminal in the utility model;
图3是本实用新型中压锁机构结构示意图。Fig. 3 is a structural schematic diagram of the press lock mechanism of the utility model.
具体实施方式Detailed ways
下面结合附图,对本实用新型的一个具体实施方式进行详细描述,但应当理解本实用新型的保护范围并不受具体实施方式的限制。A specific embodiment of the present invention will be described in detail below in conjunction with the accompanying drawings, but it should be understood that the protection scope of the present invention is not limited by the specific embodiment.
本实用新型的电表箱为了电能表安装简单,省略导线布置环节,使用安全而设计,根据电力标准,目前使用的电表箱的集中器、专变终端、采集器及电能表等相关设备都有具体的技术规范要求,自然,与上述标准设备相匹配的电表箱也可进行适应性的设计,有利于标准电表箱的推广。本实施例提供的电表箱主要是采用灵活的电能表安装方式,根据具体表位对电能表进线与出线进行模块化设计,省去人工布线的环节,安装方便,使用安全。The electric meter box of the utility model is designed for simple installation of the electric energy meter, omitting the wire arrangement link, and safe use. Naturally, the meter box matching the above-mentioned standard equipment can also be designed adaptively, which is conducive to the promotion of the standard meter box. The electric meter box provided in this embodiment mainly adopts a flexible electric energy meter installation method, and modularizes the incoming and outgoing lines of the electric energy meter according to the specific meter position, which saves the link of manual wiring, and is easy to install and safe to use.
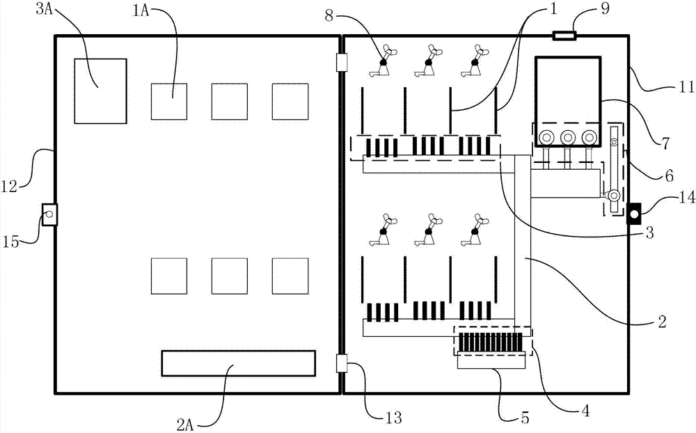
如图1所示,本实施例的电表箱以六表位为例进行详细说明,其主要布局为:在箱体11底面上下对称设置电能表安装位1,其中上面三个,下边三个;电能表安装位1设计为定位槽结构,定位槽包括两定位片,两定位片之间的距离与电能表宽度匹配,安装电能表时,把电能表直接卡在两定位片即可实现左右定位。在电能表下边设有电能表接线端子3,每电能表下端设有相同四个电能表接线端子3,电能表接线端子3设计为柱形结构,导电材质,而且满足一定的硬度要求,其与电能表的接线孔插接时,同时对电能表具有支撑作用,这样既保证电能表的固定的作用,而且插接更加稳固,不会出现松动现象而接触不良。As shown in Figure 1, the electric meter box of this embodiment is described in detail by taking six meter positions as an example. Its main layout is: the electric energy meter installation positions 1 are arranged symmetrically up and down on the bottom surface of the
关键是,与电能表接线端子3连接的导线事先布置好与箱体11一体铸造成型为导线模块2,其内导线部分包括电源母线端至电能表进线端及电能表出线端至用户接线端(参见图2),导线模块2具有标准的耐压、绝缘、电阻、阻燃等电气性能指标,从而保证用电安全,导线模块2结构封闭,不允许私搭乱接电线。另外,在导线模块2上可以配有通信线缆固定片(图中未示出),以方便通信设备布线施工。The key is that the wires connected to the electric
如图2所示,电能表接线端子3一端与导线模块2内的电能表进线端及出线端的对应导线连接,电能表接线端子3另一端裸露在导线模块2外,当电能表安装在电能表安装位1上时,电能表接线端子3另一端与电能表的接线孔对应匹配插接。同样,入户接线端子4的一端与导线模块2内的用户接线端对应连接,入户接线端子4的另一端裸露在导线模块2外且与用户漏电保护器5接线孔对应匹配插接(参见图1);电源母线进线端子6一端与导线模块2内的电源母线端对应连接,电源母线进线端子6另一端裸露在导线模块2外且与断路器7接线端对应连接(参见图1)。As shown in Figure 2, one end of the electric energy
如图3所示,还包括压锁机构8,其包括固定座81、压杆82及弹簧83,固定座81内部设有安装孔811,压杆82穿过安装孔811安装在固定座81上且能够上下滑动,压杆82上端设有压头84,其尾端设有压片85,压片85前端设有挡板86,压头84、压杆82、压片85及挡板86为一体结构,压头84类似于手柄;弹簧83安装在安装孔811内且套设在压杆82上,弹簧83一端抵接在固定座81上,固定座81固设在电能表安装位1上方(参见图1),在安装电能表时,通过向上提起压头84,压片85在压杆82的带动下向上移动,当电能表安装在电能表安装位后,放开压头84,在弹簧83的驱动下,压杆82驱动压片85压紧电能表,挡板86卡在电能表上边缘,使电能表完全固定。As shown in Figure 3, it also includes a
另外,参见图1,箱体11还包括箱盖12,箱盖12与箱体11通过铰链13连接,在箱盖12上与电能表(图中未示出)、用户漏电保护器5及断路器7对应位置设有对应的电能表视窗1A、用户漏电保护器视窗2A及断路器视窗3A。在箱体11上设有电源母线进口9,电源母线经过电源母线进口9与断路器7连接。在箱盖12盖在箱体11上后,通过锁销14及锁销孔15锁上。In addition, referring to Fig. 1, the
以上公开的仅为本实用新型的具体实施例,但是,本实用新型并非局限于此,任何本领域的技术人员能思之的变化都应落入本实用新型的保护范围。The above disclosures are only specific embodiments of the present utility model, but the present utility model is not limited thereto, and any changes conceivable by those skilled in the art should fall within the protection scope of the present utility model.
Claims (10)
Priority Applications (1)
| Application Number | Priority Date | Filing Date | Title |
|---|---|---|---|
| CN201320454468.9U CN203443989U (en) | 2013-07-29 | 2013-07-29 | Electric meter box |
Applications Claiming Priority (1)
| Application Number | Priority Date | Filing Date | Title |
|---|---|---|---|
| CN201320454468.9U CN203443989U (en) | 2013-07-29 | 2013-07-29 | Electric meter box |
Publications (1)
| Publication Number | Publication Date |
|---|---|
| CN203443989U true CN203443989U (en) | 2014-02-19 |
Family
ID=50095026
Family Applications (1)
| Application Number | Title | Priority Date | Filing Date |
|---|---|---|---|
| CN201320454468.9U Expired - Lifetime CN203443989U (en) | 2013-07-29 | 2013-07-29 | Electric meter box |
Country Status (1)
| Country | Link |
|---|---|
| CN (1) | CN203443989U (en) |
Cited By (8)
| Publication number | Priority date | Publication date | Assignee | Title |
|---|---|---|---|---|
| CN103941052A (en) * | 2014-03-31 | 2014-07-23 | 国家电网公司 | Reading read device for electric energy meter |
| CN104266124A (en) * | 2014-10-20 | 2015-01-07 | 国网上海市电力公司 | Pole type street lamp device |
| CN104270867A (en) * | 2014-10-20 | 2015-01-07 | 国网上海市电力公司 | Control box for street lamp |
| CN104318743A (en) * | 2014-10-31 | 2015-01-28 | 成都技高科技有限公司 | Wireless meter reading acquirer fixing shell |
| CN104539140A (en) * | 2015-01-29 | 2015-04-22 | 南车株洲电力机车研究所有限公司 | Converter |
| CN104678137A (en) * | 2015-03-17 | 2015-06-03 | 国家电网公司 | Electric meter display reading device |
| CN105301312A (en) * | 2015-12-01 | 2016-02-03 | 湖北周一电气股份有限公司 | Electric meter box with electric meter and leads in plug-in connection |
| CN106771436A (en) * | 2016-12-08 | 2017-05-31 | 国网北京市电力公司 | Three-phase electric energy meter |
-
2013
- 2013-07-29 CN CN201320454468.9U patent/CN203443989U/en not_active Expired - Lifetime
Cited By (9)
| Publication number | Priority date | Publication date | Assignee | Title |
|---|---|---|---|---|
| CN103941052A (en) * | 2014-03-31 | 2014-07-23 | 国家电网公司 | Reading read device for electric energy meter |
| CN104266124A (en) * | 2014-10-20 | 2015-01-07 | 国网上海市电力公司 | Pole type street lamp device |
| CN104270867A (en) * | 2014-10-20 | 2015-01-07 | 国网上海市电力公司 | Control box for street lamp |
| CN104318743A (en) * | 2014-10-31 | 2015-01-28 | 成都技高科技有限公司 | Wireless meter reading acquirer fixing shell |
| CN104539140A (en) * | 2015-01-29 | 2015-04-22 | 南车株洲电力机车研究所有限公司 | Converter |
| CN104539140B (en) * | 2015-01-29 | 2018-02-23 | 南车株洲电力机车研究所有限公司 | A kind of current transformer |
| CN104678137A (en) * | 2015-03-17 | 2015-06-03 | 国家电网公司 | Electric meter display reading device |
| CN105301312A (en) * | 2015-12-01 | 2016-02-03 | 湖北周一电气股份有限公司 | Electric meter box with electric meter and leads in plug-in connection |
| CN106771436A (en) * | 2016-12-08 | 2017-05-31 | 国网北京市电力公司 | Three-phase electric energy meter |
Similar Documents
| Publication | Publication Date | Title |
|---|---|---|
| CN203443989U (en) | Electric meter box | |
| CN103424588B (en) | Electric energy meter connection terminal kit | |
| CN104103978A (en) | Isolated automatic safety socket | |
| WO2015192632A1 (en) | Universal multi-country multi-function environmentally-friendly expansion power supply connection device | |
| CN204858106U (en) | An electric communication track | |
| CN203479869U (en) | Electric energy meter junction box | |
| CN208027996U (en) | A kind of plug in circuit breaker | |
| CN201219160Y (en) | Electric shock proof socket for power source | |
| CN203479859U (en) | Plug-in type electric energy meter | |
| CN102412463A (en) | Electric contact device | |
| CN102403628A (en) | Safety socket | |
| CN218525776U (en) | Secret-related unit power isolation protection socket | |
| CN205376383U (en) | Intelligent combination electric isolation and ground connection interconnection device on convenient post | |
| CN103414059A (en) | Flat-plate embedded safety plug and socket | |
| CN204230482U (en) | A kind of new type of safe anti-electric shock socket | |
| CN203747332U (en) | Wire junction box for electricity wires out of a family ammeter | |
| CN201985385U (en) | Mounting structure for split type lightning protection connector assembly | |
| CN201853656U (en) | Plug-in type relay | |
| CN220569934U (en) | Socket safety protection mechanism | |
| CN203219651U (en) | Front cover of electric appliance box | |
| CN204731285U (en) | Static electric energy meter one terminal board | |
| CN206178009U (en) | Voltage acquisition control unit based on electricity energy gatherer | |
| CN2605677Y (en) | Socket with leakage cut-off protection function | |
| CN207517967U (en) | A kind of Novel socket | |
| CN202662821U (en) | Safety socket convenient for wiring |
Legal Events
| Date | Code | Title | Description |
|---|---|---|---|
| C14 | Grant of patent or utility model | ||
| GR01 | Patent grant | ||
| CX01 | Expiry of patent term |
Granted publication date: 20140219 |
|
| CX01 | Expiry of patent term |
