CN203382614U - 一种用于垃圾渗滤液的处理装置 - Google Patents
一种用于垃圾渗滤液的处理装置 Download PDFInfo
- Publication number
- CN203382614U CN203382614U CN201320426853.2U CN201320426853U CN203382614U CN 203382614 U CN203382614 U CN 203382614U CN 201320426853 U CN201320426853 U CN 201320426853U CN 203382614 U CN203382614 U CN 203382614U
- Authority
- CN
- China
- Prior art keywords
- membrane
- ultrafiltration
- fluidized bed
- biological fluidized
- landfill leachate
- Prior art date
- Legal status (The legal status is an assumption and is not a legal conclusion. Google has not performed a legal analysis and makes no representation as to the accuracy of the status listed.)
- Expired - Lifetime
Links
- 239000000149 chemical water pollutant Substances 0.000 title claims abstract description 24
- 239000012528 membrane Substances 0.000 claims abstract description 76
- 238000000108 ultra-filtration Methods 0.000 claims abstract description 43
- XLYOFNOQVPJJNP-UHFFFAOYSA-N water Substances O XLYOFNOQVPJJNP-UHFFFAOYSA-N 0.000 claims abstract description 29
- 238000001223 reverse osmosis Methods 0.000 claims abstract description 18
- 239000010802 sludge Substances 0.000 claims abstract description 16
- OKTJSMMVPCPJKN-UHFFFAOYSA-N Carbon Chemical compound [C] OKTJSMMVPCPJKN-UHFFFAOYSA-N 0.000 claims abstract description 11
- 239000002245 particle Substances 0.000 claims abstract description 7
- 238000005273 aeration Methods 0.000 claims description 20
- 239000011148 porous material Substances 0.000 claims description 4
- 230000000694 effects Effects 0.000 abstract description 7
- 239000003344 environmental pollutant Substances 0.000 abstract description 4
- 239000007788 liquid Substances 0.000 abstract description 4
- 244000005700 microbiome Species 0.000 abstract description 4
- 231100000719 pollutant Toxicity 0.000 abstract description 4
- 229910052799 carbon Inorganic materials 0.000 abstract description 3
- 239000000969 carrier Substances 0.000 abstract description 2
- 238000005345 coagulation Methods 0.000 abstract description 2
- 230000015271 coagulation Effects 0.000 abstract description 2
- 230000002035 prolonged effect Effects 0.000 abstract description 2
- 230000035484 reaction time Effects 0.000 abstract description 2
- 239000007787 solid Substances 0.000 abstract description 2
- 239000000126 substance Substances 0.000 abstract 1
- 238000000034 method Methods 0.000 description 9
- XKMRRTOUMJRJIA-UHFFFAOYSA-N ammonia nh3 Chemical compound N.N XKMRRTOUMJRJIA-UHFFFAOYSA-N 0.000 description 4
- 230000014759 maintenance of location Effects 0.000 description 3
- 239000002033 PVDF binder Substances 0.000 description 2
- QVGXLLKOCUKJST-UHFFFAOYSA-N atomic oxygen Chemical compound [O] QVGXLLKOCUKJST-UHFFFAOYSA-N 0.000 description 2
- 230000001112 coagulating effect Effects 0.000 description 2
- 239000012510 hollow fiber Substances 0.000 description 2
- 229920002521 macromolecule Polymers 0.000 description 2
- 229910052760 oxygen Inorganic materials 0.000 description 2
- 239000001301 oxygen Substances 0.000 description 2
- 229920002401 polyacrylamide Polymers 0.000 description 2
- 238000004062 sedimentation Methods 0.000 description 2
- 239000010865 sewage Substances 0.000 description 2
- 230000006641 stabilisation Effects 0.000 description 2
- 238000011105 stabilization Methods 0.000 description 2
- 241000894006 Bacteria Species 0.000 description 1
- VEXZGXHMUGYJMC-UHFFFAOYSA-M Chloride anion Chemical compound [Cl-] VEXZGXHMUGYJMC-UHFFFAOYSA-M 0.000 description 1
- 229940037003 alum Drugs 0.000 description 1
- 238000007664 blowing Methods 0.000 description 1
- 239000000701 coagulant Substances 0.000 description 1
- 239000002131 composite material Substances 0.000 description 1
- 230000007812 deficiency Effects 0.000 description 1
- 238000010612 desalination reaction Methods 0.000 description 1
- 238000010586 diagram Methods 0.000 description 1
- 208000028659 discharge Diseases 0.000 description 1
- 238000007599 discharging Methods 0.000 description 1
- 238000005265 energy consumption Methods 0.000 description 1
- 238000000855 fermentation Methods 0.000 description 1
- 230000004151 fermentation Effects 0.000 description 1
- 239000000706 filtrate Substances 0.000 description 1
- 238000001914 filtration Methods 0.000 description 1
- 238000011010 flushing procedure Methods 0.000 description 1
- 238000002386 leaching Methods 0.000 description 1
- 239000000463 material Substances 0.000 description 1
- 229910052751 metal Inorganic materials 0.000 description 1
- 239000002184 metal Substances 0.000 description 1
- 150000002739 metals Chemical class 0.000 description 1
- 244000000010 microbial pathogen Species 0.000 description 1
- 239000010815 organic waste Substances 0.000 description 1
- 238000000746 purification Methods 0.000 description 1
- 238000000926 separation method Methods 0.000 description 1
- 230000035939 shock Effects 0.000 description 1
- 238000002791 soaking Methods 0.000 description 1
- 230000000087 stabilizing effect Effects 0.000 description 1
- 238000000967 suction filtration Methods 0.000 description 1
- 239000002352 surface water Substances 0.000 description 1
- 239000012855 volatile organic compound Substances 0.000 description 1
- 239000002351 wastewater Substances 0.000 description 1
- 238000004065 wastewater treatment Methods 0.000 description 1
Images
Landscapes
- Separation Using Semi-Permeable Membranes (AREA)
Abstract
本实用新型一种用于垃圾渗滤液的处理装置,包括依次相连的加药装置、超滤装置、中间水箱、膜生物流化床、反渗透装置。超滤装置通过抽吸泵与中间水箱相连,中间水箱与膜生物流化床相连,膜生物流化床再与反渗透膜组件相连至出水管。本实用新型的优点是:膜组件可以提高膜生物流化床中混合液浓度,使泥龄增长、剩余污泥量减少、出水水质显著提高;膜生物流化床中的活性炭颗粒既可作为微生物的载体,又可直接吸附去除污染物;膜组件的截留几乎可使SS的去除率达100%,同时对色度也有很好的去除效果;本装置前端混凝+超滤的联合运行可大大降低装置的反应时间、占地面积、和动力消耗,以及增强装置的抗冲击能力。
Description
技术领域
本实用新型涉及一种废水处理装置,具体说是一种用于垃圾渗滤液的处理装置。
背景技术
垃圾渗滤液是指垃圾在堆放和填埋过程中由于发酵和雨水的淋洗、冲刷,以及地表水的浸泡而从垃圾填埋场中渗出的黑棕红色液体。它是一种成分十分复杂、水质水量变化大、危害持续时间长的高浓度有机废水,是垃圾填埋过程中产生二次污染的主要因素之一。一般来说,垃圾渗滤液pH在4~9之间,CODCr在2000~62000mg/L的范围内,BOD5在60~45000mg/L的范围内。
生物处理是垃圾渗滤液的一种主体处理方法。生物处理的具体装置形式有传统活性污泥法、稳定塘法、生物转盘法、SBR好氧处理技术装置、UASB厌氧处理技术装置、厌氧固定膜生物反应器等。其中活性污泥法、生物转盘和SBR好氧处理技术装置等,它们的处理效果好,水力停留时间较短、运行经验丰富,但工程投资大、能耗大、运行管理费用高;相对来说稳定塘处理比较简单、投资省、管理方便,但污水停留时间长、占地面积大、对粒径较大的有机分子去除效果差且净化能力随季节变化较大。采用上流式厌氧污泥床(UASB)可很大程度上的降低CODCr,但其出水CODCr值仍然较高,而且垃圾渗滤液里也含有大量的病源微生物,出水水质仍然达不到二级排放标准。目前城市垃圾渗滤液处理工艺,多采用厌氧-好氧生物处理技术装置。但国内已建成的城市垃圾填埋厂的垃圾渗滤液污水处理厂普遍存在运行效果差的现象。其主要原因是这些垃圾渗滤液处理厂所采用的常规技术装置及工艺参数不适合复杂多变的垃圾渗滤液废水;同时渗滤液本身存在C/N不协调的特点,采用一般的好氧活性污泥法技术处理装置,污泥培养困难,污泥活性差。
实用新型内容
针对现有技术存在的不足,本实用新型的目的在于提供了一种能提高水质的用于垃圾渗滤液的处理装置。
为实现上述目的,本实用新型所采取的技术方案为:一种用于垃圾渗滤液的处理装置,包括依次相连的加药装置、超滤装置、中间水箱、膜生物流化床、反渗透装置。
本实用新型用于垃圾渗滤液的处理装置还包括外箱,所述超滤装置、中间水箱、膜生物流化床和反渗透装置均设在所述外箱中。
进一步地,所述超滤装置包括超滤池,在超滤池中设有第一超滤膜组件和第一曝气装置,所述第一曝气装置外接第一鼓风机,所述超滤膜组件与所述中间水箱相连,在超滤池的底部设有排泥管。
进一步地,所述第一曝气装置设在所述超滤池的底部。
进一步地,在所述膜生物流化床中设有第二超滤膜组件,在所述第二超滤膜组件与所述膜生物流化床内壁之间填充有活性炭颗粒。
进一步地,所述第二超滤膜组件中膜的膜孔径为0.1~0.2μm。
进一步地,在所述膜生物流化床中设有第二曝气装置,所述第二曝气装置外接第二鼓风机。
进一步地,所述反渗透装置为反渗透膜组件。
进一步地,所述反渗透膜组件中膜孔径约为0.5nm。
有益效果:与现有技术相比,本实用新型的优点是:
(1)高效性:膜组件可以提高膜生物流化床中混合液浓度,使泥龄增长、剩余污泥量减少、出水水质显著提高;膜生物流化床中的活性炭颗粒既可作为微生物的载体,又可直接吸附去除污染物;
(2)稳定性:膜组件的截留几乎可使SS的去除率达100%,同时对色度也有很好的去除效果;
(3)经济性:装置前端混凝+超滤的联合运行可大大降低装置的反应时间、占地面积、和动力消耗,以及增强装置的抗冲击能力。
附图说明
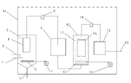
图1是本实用新型的结构示意图。
具体实施方式
下面结合附图对本实用新型作进一步的详细说明。
如图1所示,一种用于垃圾渗滤液的处理装置,包括外箱14,在外箱14内设有超滤装置、中间水箱9、膜生物流化床10、反渗透装置;其中,
超滤装置包括超滤池2,在超滤池2中设有第一超滤膜组件4和第一曝气装置6,第一曝气装置6设在超滤池2的底部;第一曝气装置6外接第一鼓风机7,第一超滤膜组件4与中间水箱9相连,在超滤池2的底部设有用于排除混凝沉淀后的污泥的排泥管5,在超滤池2上连接有加药装置和进水管1;加药装置包括加药箱和加药管3,加药箱设在外箱14的外面,加药箱通过加药管3与超滤池2连接。第一超滤膜组件4中的膜采用中空纤维膜,膜材料为PVDF(聚偏氟乙烯),截留分子量为5000~6000,流量30~50mg/L,操作压力≦0.1MPa,过滤方式采用抽滤。
中间水箱9既有收集滤液的作用,还有对后续膜生物流化床10进水起稳定水流的作用。
在膜生物流化床10中的上部设有第二超滤膜组件15,在第二超滤膜组件15与膜生物流化床10内壁之间填充有活性炭颗粒11。第二超滤膜组件15中膜采用PVDF(聚偏氟乙烯)中空纤维膜制作,膜孔径为0.1~0.2μm。在膜生物流化床10中设有第二曝气装置17,第二曝气装置17外接第二鼓风机18。由于膜生物流化床10中的第二超滤膜组件15有很强的固液分离能力,可使流化床中的活性污泥一直保持较高的水平,从而大大提高了流化床的处理能力;其次第二超滤膜组件15对水中的大分子物质和生物难降解有机物的截留,增加了它们在流化床内的停留时间,同时活性炭颗粒11有吸附难降解污染物和分解菌的作用,从而也使得污染物的去除效果得到大幅提高。
上述第一曝气装置6和第二曝气装置17均采用曝气盘。
反渗透装置为反渗透膜组件12。反渗透膜组件12中膜采用进口的抗污染膜(卷式有机复合膜),压力采用1~2MPa。膜截留分子量100以下,孔径约为0.5nm。
上述用于垃圾渗滤液的处理装置的工作原理如下:垃圾渗滤液经过进水管1进入超滤池2后,通过加药管3加入混凝剂PAC(聚合氯化铝)和PAM(聚丙烯酰胺)进行混凝沉淀,然后通过第一超滤膜组件4截留矾花,去除金属、SS和部分有机物。第一曝气装置6通过第一鼓风机7曝气,用于吹脱去除渗滤液中过高的氨氮和挥发性有机物。超滤后的渗滤液通过第一水泵8进入中间水箱9,从中间水箱9出来的水流进入膜生物流化床10,维持流化床内污泥浓度为15~25g/L,混合液温度为15~37℃,溶解氧(DO)为1.5~2.5mg/L,通过流化床中的微生物和活性炭去除难降解有机物和氨氮。膜生物流化床10下部设置第二曝气装置17,通过第二鼓风机18曝气,用以提供微生物去除有机物和氨氮所需的氧气;膜生物流化床10出水通过第二水泵16进入反渗透膜组件12,进一步分离难降解的有机物和部分氨氮,同时进行脱盐处理。反渗透膜组件12出水通过出水管13收集后,进行回用或排放处理。
Claims (9)
1.一种用于垃圾渗滤液的处理装置,其特征在于,包括依次相连的加药装置、超滤装置、中间水箱、膜生物流化床、反渗透装置。
2.根据权利要求1所述的用于垃圾渗滤液的处理装置,其特征在于,还包括外箱,所述超滤装置、中间水箱、膜生物流化床和反渗透装置均设在所述外箱中。
3.根据权利要求1或2所述的用于垃圾渗滤液的处理装置,其特征在于,所述超滤装置包括超滤池,在超滤池中设有第一超滤膜组件和第一曝气装置,所述第一曝气装置外接第一鼓风机,所述超滤膜组件与所述中间水箱相连,在超滤池的底部设有排泥管。
4.根据权利要求3所述的用于垃圾渗滤液的处理装置,其特征在于,所述第一曝气装置设在所述超滤池的底部。
5.根据权利要求1或2所述的用于垃圾渗滤液的处理装置,其特征在于,在所述膜生物流化床中设有第二超滤膜组件,在所述第二超滤膜组件与所述膜生物流化床内壁之间填充有活性炭颗粒。
6.根据权利要求5所述的用于垃圾渗滤液的处理装置,其特征在于,所述第二超滤膜组件中膜的膜孔径为0.1~0.2μm。
7.根据权利要求5所述的用于垃圾渗滤液的处理装置,其特征在于,在所述膜生物流化床中设有第二曝气装置,所述第二曝气装置外接第二鼓风机。
8.根据权利要求1或2所述的用于垃圾渗滤液的处理装置,其特征在于,所述反渗透装置为反渗透膜组件。
9.根据权利要求8所述的用于垃圾渗滤液的处理装置,其特征在于,所述反渗透膜组件中膜孔径约为0.5nm。
Priority Applications (1)
| Application Number | Priority Date | Filing Date | Title |
|---|---|---|---|
| CN201320426853.2U CN203382614U (zh) | 2013-07-18 | 2013-07-18 | 一种用于垃圾渗滤液的处理装置 |
Applications Claiming Priority (1)
| Application Number | Priority Date | Filing Date | Title |
|---|---|---|---|
| CN201320426853.2U CN203382614U (zh) | 2013-07-18 | 2013-07-18 | 一种用于垃圾渗滤液的处理装置 |
Publications (1)
| Publication Number | Publication Date |
|---|---|
| CN203382614U true CN203382614U (zh) | 2014-01-08 |
Family
ID=49871126
Family Applications (1)
| Application Number | Title | Priority Date | Filing Date |
|---|---|---|---|
| CN201320426853.2U Expired - Lifetime CN203382614U (zh) | 2013-07-18 | 2013-07-18 | 一种用于垃圾渗滤液的处理装置 |
Country Status (1)
| Country | Link |
|---|---|
| CN (1) | CN203382614U (zh) |
Cited By (3)
| Publication number | Priority date | Publication date | Assignee | Title |
|---|---|---|---|---|
| CN110436714A (zh) * | 2019-08-26 | 2019-11-12 | 桂润环境科技股份有限公司 | 一种含硫、含氨氮垃圾渗滤液的处理装置及处理方法 |
| CN110510778A (zh) * | 2019-09-10 | 2019-11-29 | 厦门嘉戎技术股份有限公司 | 一种垃圾渗滤液预处理方法及装置 |
| CN112777848A (zh) * | 2020-12-13 | 2021-05-11 | 中海油天津化工研究设计院有限公司 | 一种膜曝气生物活性炭床深度处理系统及方法 |
-
2013
- 2013-07-18 CN CN201320426853.2U patent/CN203382614U/zh not_active Expired - Lifetime
Cited By (4)
| Publication number | Priority date | Publication date | Assignee | Title |
|---|---|---|---|---|
| CN110436714A (zh) * | 2019-08-26 | 2019-11-12 | 桂润环境科技股份有限公司 | 一种含硫、含氨氮垃圾渗滤液的处理装置及处理方法 |
| CN110510778A (zh) * | 2019-09-10 | 2019-11-29 | 厦门嘉戎技术股份有限公司 | 一种垃圾渗滤液预处理方法及装置 |
| CN112777848A (zh) * | 2020-12-13 | 2021-05-11 | 中海油天津化工研究设计院有限公司 | 一种膜曝气生物活性炭床深度处理系统及方法 |
| CN112777848B (zh) * | 2020-12-13 | 2022-08-23 | 中海油天津化工研究设计院有限公司 | 一种膜曝气生物活性炭床深度处理系统及方法 |
Similar Documents
| Publication | Publication Date | Title |
|---|---|---|
| CN101597131B (zh) | 一种垃圾渗滤液的处理方法及处理装置 | |
| CN101219842A (zh) | 垃圾渗滤液回用工艺及其设备 | |
| CN103880193B (zh) | 基于给水厂污泥构建垂直流人工湿地处理养殖废水的方法 | |
| CN103058365B (zh) | 一种处理城市生活污水的厌氧氨氧化颗粒污泥启动方法 | |
| CN102190400A (zh) | 膜生化结合纳滤膜集成技术运用于高浓度渗滤液深度处理回用的方法 | |
| CN103723893A (zh) | 一种去除水中硝酸盐氮的方法 | |
| CN104118970B (zh) | 一种垃圾渗滤液的生化处理方法及其装置 | |
| CN101250006B (zh) | 一种垃圾渗滤液好氧厌氧循环处理流化床反应器 | |
| CN101074141A (zh) | 低浓度有机废水再生回用工艺 | |
| CN110066086A (zh) | 垃圾中转站渗滤液的处理方法 | |
| CN107285573A (zh) | 一种垃圾渗滤液的处理方法及系统 | |
| CN110066067A (zh) | 垃圾中转站渗滤液的处理装置 | |
| CN110066066A (zh) | 垃圾中转站渗滤液资源化处理回用装置 | |
| CN104649519A (zh) | 生物铁法与厌氧mbr法相结合的污水处理装置及方法 | |
| CN105417843B (zh) | 一种城市生活垃圾焚烧厂渗沥液零排放的处理方法 | |
| CN202519137U (zh) | 一种垃圾焚烧场渗滤液的组合处理装置 | |
| CN202390287U (zh) | 处理印染废水的内置铁炭uasb-sbr联用系统 | |
| CN205856278U (zh) | 一种生物净化法农村污水装置 | |
| CN203382614U (zh) | 一种用于垃圾渗滤液的处理装置 | |
| CN201136823Y (zh) | 一种垃圾废水好氧厌氧循环处理装置 | |
| CN101113057A (zh) | 一种垃圾渗滤液处理组合工艺 | |
| CN206244599U (zh) | 垃圾渗滤液处理系统 | |
| CN101786716B (zh) | 高浓度难降解有机污水处理系统 | |
| CN105693007B (zh) | 一种可以除臭的化工污水深度处理系统 | |
| CN107162313A (zh) | 一种一体式河道水净化处理装置 |
Legal Events
| Date | Code | Title | Description |
|---|---|---|---|
| C14 | Grant of patent or utility model | ||
| GR01 | Patent grant | ||
| CP01 | Change in the name or title of a patent holder |
Address after: 211100 No. 280 Kaiyuan Road, Jiangning Science Park, Jiangsu, Nanjing Patentee after: NANJING WONDUX ENVIRONMENTAL PROTECTION TECHNOLOGY Co.,Ltd. Address before: 211100 No. 280 Kaiyuan Road, Jiangning Science Park, Jiangsu, Nanjing Patentee before: NANJING WONDERS ENVIRONMENTAL PROTECTION TECHNOLOGY CO.,LTD. |
|
| CP01 | Change in the name or title of a patent holder | ||
| CX01 | Expiry of patent term |
Granted publication date: 20140108 |
|
| CX01 | Expiry of patent term |