CN203307882U - Secondary rainwater utilization device - Google Patents
Secondary rainwater utilization device Download PDFInfo
- Publication number
- CN203307882U CN203307882U CN2013203560985U CN201320356098U CN203307882U CN 203307882 U CN203307882 U CN 203307882U CN 2013203560985 U CN2013203560985 U CN 2013203560985U CN 201320356098 U CN201320356098 U CN 201320356098U CN 203307882 U CN203307882 U CN 203307882U
- Authority
- CN
- China
- Prior art keywords
- water
- tank
- valve
- liquid level
- collection tank
- Prior art date
- Legal status (The legal status is an assumption and is not a legal conclusion. Google has not performed a legal analysis and makes no representation as to the accuracy of the status listed.)
- Expired - Lifetime
Links
- XLYOFNOQVPJJNP-UHFFFAOYSA-N water Substances O XLYOFNOQVPJJNP-UHFFFAOYSA-N 0.000 claims abstract description 252
- 239000007788 liquid Substances 0.000 claims abstract description 23
- 238000011010 flushing procedure Methods 0.000 claims abstract description 11
- 238000004659 sterilization and disinfection Methods 0.000 claims description 3
- 230000003749 cleanliness Effects 0.000 description 8
- 238000004140 cleaning Methods 0.000 description 2
- 238000006424 Flood reaction Methods 0.000 description 1
- 230000007812 deficiency Effects 0.000 description 1
- 239000000645 desinfectant Substances 0.000 description 1
- 238000010586 diagram Methods 0.000 description 1
- 230000002262 irrigation Effects 0.000 description 1
- 238000003973 irrigation Methods 0.000 description 1
- 238000000034 method Methods 0.000 description 1
- 239000007787 solid Substances 0.000 description 1
- 239000013589 supplement Substances 0.000 description 1
Images
Classifications
-
- Y—GENERAL TAGGING OF NEW TECHNOLOGICAL DEVELOPMENTS; GENERAL TAGGING OF CROSS-SECTIONAL TECHNOLOGIES SPANNING OVER SEVERAL SECTIONS OF THE IPC; TECHNICAL SUBJECTS COVERED BY FORMER USPC CROSS-REFERENCE ART COLLECTIONS [XRACs] AND DIGESTS
- Y02—TECHNOLOGIES OR APPLICATIONS FOR MITIGATION OR ADAPTATION AGAINST CLIMATE CHANGE
- Y02A—TECHNOLOGIES FOR ADAPTATION TO CLIMATE CHANGE
- Y02A20/00—Water conservation; Efficient water supply; Efficient water use
- Y02A20/108—Rainwater harvesting
Landscapes
- Sanitary Device For Flush Toilet (AREA)
Abstract
本实用新型公开一种利用雨水的二次水利用装置,包括一设于建筑物顶部的水箱,其上设一进水管,其上设水泵,在该水箱中设置液位传感器,该液位传感器连接控制装置,该控制装置与所述水泵关联,使得水箱中水位达到上限时水泵停止,水箱中水位达到下限时水泵启动;水箱设出水管,出水管与至少一连接冲厕水箱的集水装置中的集水箱的入水口连接,集水箱的入水口管线上连接阀门,集水箱中设置液位控制器与阀门关联,使得当集水箱中的水位达到下限时阀门开启,集水箱中的水位达到上限时动阀门关闭。本实用新型给雨洪水窖收集的雨水开辟了一个新的应用途径,本装置结构简单,使用方便,为节约用水提供了新的思路。
The utility model discloses a secondary water utilization device utilizing rainwater, which comprises a water tank arranged on the top of a building, a water inlet pipe is arranged on it, a water pump is arranged on it, a liquid level sensor is arranged in the water tank, and the liquid level sensor Connect the control device, the control device is associated with the water pump, so that the water pump stops when the water level in the water tank reaches the upper limit, and the water pump starts when the water level in the water tank reaches the lower limit; the water tank is provided with a water outlet pipe, and the water outlet pipe is connected to at least one water collecting device connected to the toilet flushing tank The water inlet of the water collection tank in the water collection tank is connected, the water inlet pipeline of the water collection tank is connected with a valve, and the liquid level controller is set in the water collection tank to associate with the valve, so that when the water level in the water collection tank reaches the lower limit, the valve opens, and the water level in the water collection tank reaches When the upper limit is reached, the dynamic valve is closed. The utility model opens up a new application way for the rainwater collected in the rain flood cellar. The device has a simple structure and is convenient to use, and provides a new idea for saving water.
Description
技术领域technical field
本实用新型涉及二次水利用装置,尤其是将雨水用作二次水的二次水利用装置。The utility model relates to a secondary water utilization device, in particular to a secondary water utilization device using rainwater as secondary water.
背景技术Background technique
我国水资源短缺,有利用雨洪存储水的传统,利用湖泊、水库和水窖等存放雨洪水再利用。在城市中大部分单位的雨洪水则存储在地下大型容器中,然后用雨洪水进行园林灌溉或庭院冲洗。但是,现有技术中还没有将雨洪水用于冲厕和室内保洁之用的。之所以没有使用雨洪水进行冲厕,是因为雨水不同于生活用过的二次水,产生地与冲厕水箱很近,可以使用不大的集水箱收集输送,雨水存在地下的大型水窖中,远离冲厕地点,输送和水量控制都有难度。因此,现有技术没有将如此大量的雨水作为二次水合理使用。Due to the shortage of water resources in our country, there is a tradition of using rainwater to store water, using lakes, reservoirs and water cellars to store rainwater and reuse it. The rainwater of most units in the city is stored in underground large containers, and then the rainwater is used for garden irrigation or garden flushing. But also do not use rainwater to flush toilets and the usefulness of indoor cleaning in the prior art. The reason why rain floods are not used for toilet flushing is because rainwater is different from secondary water used in daily life. It is produced very close to the toilet flushing tank and can be collected and transported by a small water collection tank. Rainwater is stored in a large underground water cellar. , far away from the toilet flushing site, and it is difficult to convey and control the water quantity. Therefore, the prior art does not rationally use such a large amount of rainwater as secondary water.
实用新型内容Utility model content
本实用新型的目的在于改进现有技术的不足,提供一种利用雨水的二次水利用装置。The purpose of the utility model is to improve the deficiencies of the prior art and provide a secondary water utilization device utilizing rainwater.
本实用新型的目的是这样实现的:The purpose of this utility model is achieved in that:
一种利用雨水的二次水利用装置,包括一个设于建筑物顶部的水箱,该水箱上设有一进水管,该进水管上设置水泵,在该水箱中设置液位传感器,该液位传感器连接控制装置,该控制装置使得所述液位传感器设定的所述水箱中水位上限和水位下限与所述水泵关联,关联关系为:该水箱中的水位达到上限时水泵停止,水箱中的水位达到下限时水泵启动;该水箱设置出水管,该出水管与至少一个连接冲厕水箱的集水装置中的集水箱的入水口连接,集水箱的入水口管线上连接阀门,该集水箱中设置液位控制器与所述阀门关联,使得当集水箱中的水位达到下限时阀门开启,集水箱中的水位达到上限时动阀门关闭。A secondary water utilization device utilizing rainwater, comprising a water tank arranged on the top of a building, a water inlet pipe is arranged on the water tank, a water pump is arranged on the water inlet pipe, a liquid level sensor is arranged in the water tank, and the liquid level sensor is connected to A control device, the control device makes the upper limit and lower limit of the water level in the water tank set by the liquid level sensor associated with the water pump, the relationship is: when the water level in the water tank reaches the upper limit, the water pump stops, and the water level in the water tank reaches When the lower limit is reached, the water pump starts; the water tank is provided with an outlet pipe, and the outlet pipe is connected with the water inlet of the water collection tank in at least one water collection device connected to the flushing water tank, and the water inlet pipeline of the water collection tank is connected with a valve. The level controller is associated with the valve, so that the valve is opened when the water level in the water collection tank reaches the lower limit, and the valve is closed when the water level in the water collection tank reaches the upper limit.
在所述水箱中,可以设置消毒装置,即在该箱体中固定一个带盖的容器,在该容器的侧壁上设有贯穿的孔或条缝。In the water tank, a disinfection device can be arranged, that is, a container with a cover is fixed in the tank, and a through hole or slit is provided on the side wall of the container.
在该水箱中还可以设置溢流装置,其包括一设置在所述箱体的上限水位线上面的一个出水口,该出水口上连接溢流管。An overflow device may also be provided in the water tank, which includes a water outlet arranged above the upper limit water level line of the tank, and an overflow pipe is connected to the water outlet.
所述水箱上的出水管可以是管网线,包括若干个出水管口,与建筑物中各层的各个卫生间的盥洗盆处设置的集水装置中的集水箱连接。The water outlet pipe on the water tank can be a pipe network line, including several water outlet pipe ports, which are connected with the water collection tanks in the water collection devices provided at the washbasins of the toilets on each floor in the building.
在所述水泵出水口连接的水箱进水管上设置止逆阀。A check valve is arranged on the water tank inlet pipe connected to the water pump outlet.
所述集水箱中的入水口管线上连接阀门和该集水箱中设置液位控制器可以是:在入水口管线上设置的电动阀门,在集水箱中设置的液位传感控制器。也可以是:在集水箱中设置浮子阀作为所述进水口管线上的阀门和集水箱内设置的液位控制器。The valve connected to the water inlet pipeline in the water collection tank and the liquid level controller provided in the water collection tank may be: an electric valve provided on the water inlet pipeline, and a liquid level sensor controller provided in the water collection tank. It is also possible to set a float valve in the water collection tank as a valve on the water inlet pipeline and a liquid level controller in the water collection tank.
所述水箱的上部可以设置可开启的箱盖。The upper part of the water tank can be provided with an openable tank cover.
本实用新型提供的利用雨水的二次水利用装置,通过设置在建筑物顶部的水箱和设置在建筑物中各个洗手间中的集水装置中的集水箱,给雨洪水窖收集的雨水开辟了一个新的应用途径,本装置结构简单,使用方便,为节约用水提供了新的思路。The secondary water utilization device utilizing rainwater provided by the utility model opens up a water tank for the rainwater collected by the rain flood cellar through the water tank arranged on the top of the building and the water collecting box arranged in the water collecting device in each toilet in the building. A new application way, the device has a simple structure and is easy to use, providing a new idea for saving water.
下面通过附图和实施例对本实用新型作进一步说明。Below by accompanying drawing and embodiment the utility model is described further.
附图说明Description of drawings
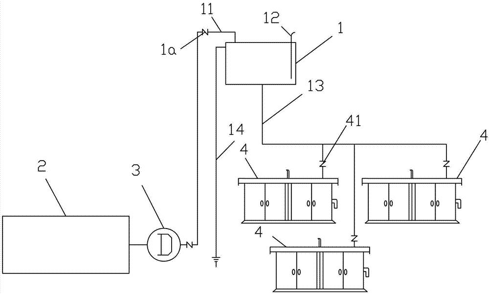
图1为本实用新型提供的利用雨水的二次水利用装置与地下水窖连接的结构示意图。Fig. 1 is a structural schematic diagram of the connection between the secondary water utilization device utilizing rainwater and the underground water cellar provided by the utility model.
具体实施方式Detailed ways
如图1所示,本实用新型提供的利用雨水的二次水利用装置,包括一个设于建筑物顶部的水箱1,该水箱1上设有一进水管11,水箱的进水管11与设于地下的雨洪水窖2连接,该进水管11上设置水泵3,在该水箱1中设置传感器12,该液位传感器12连接控制装置,该控制装置使得所述液位传感器12设定的所述水箱1中水位上限和水位下限与所述水泵3关联,关联关系为:该水箱1中的水位达到上限时水泵3停止,水箱1中的水位达到下限时水泵3启动。As shown in Figure 1, the secondary water utilization device utilizing rainwater provided by the utility model comprises a water tank 1 located at the top of the building, and this water tank 1 is provided with a water inlet pipe 11, and the water inlet pipe 11 of the water tank is arranged on the ground. The
该水箱1设置出水管13,该出水管13与建筑物中各个楼层中的各个卫生间中设置的利用二次水至少一个连接冲厕水箱的集水装置4中的集水箱的入水口连接,集水箱的入水口管线上连接阀门,该集水箱中设置液位控制器与所述阀门关联,使得当集水箱中的水位达到下限时阀门开启,集水箱中的水位达到上限时动阀门关闭。The water tank 1 is provided with a
本实施例中所使用的集水装置是专利号ZL200610086480.3的中国专利中提供一种生活用水分级使用的分级用水装置,其将生活用水的排水有选择地收集到一集水器中,在集水器进水管上设置一洁净度识别器,对于生活用水的排水进行洁净度识别,达到洁净度要求的水通过,进入集水箱中,洁净度低的水通过时,通向下水道的泄水管上的电动阀门开启,排水直接排入下水道。The water collecting device used in this embodiment is a Chinese patent with the patent number ZL200610086480.3 that provides a graded water device for domestic water classification, which selectively collects the drainage of domestic water into a water collector. A cleanliness identifier is installed on the inlet pipe of the water collector to identify the cleanliness of the domestic water drainage. The water that meets the cleanliness requirements passes through and enters the water collection tank. When the water with low cleanliness passes through, it leads to the drain pipe of the sewer. The electric valve on the top is opened, and the water is discharged directly into the sewer.
本实用新型提供的利用雨水的二次水利用装置中的出水管13连接到集水器进水管,出水管13可以连接在洁净度识别器前面,让雨水进行洁净度识别,也可以连接在洁净度识别器后面,让雨水不经过洁净度识别。The
集水箱中的液位传感器可以控制设置在出水管13上的电动阀门,使得集水箱中缺水时电动阀门打开,集水箱中水满时电动阀门关闭。The liquid level sensor in the water collection tank can control the electric valve that is arranged on the
本实用新型配用的集水箱也可以是,在出水管13上不设电动阀门,在集水箱的入水口设置浮子阀,通过浮子阀控制雨水进入集水箱,而在出水管13上设置手动阀41,使得集水箱或者与本实用新型提供的利用雨水的二次水利用装置连接或断开连接。The water collecting tank used by the utility model can also be that no electric valve is set on the
使用中,启动所述水泵3,即可将雨洪水窖中存贮的雨水送到建筑物顶部的水箱中,水箱中的水再通过水箱出水管输送到建筑物中的连接冲厕水箱的集水装置中的集水箱中,该集水箱的出水口通过接管连接冲厕水箱。In use, start the
在所述水箱1中,设置消毒装置(图中未示出),即在该箱体中固定一个带盖的容器,在该容器的侧壁上设有贯穿的孔或条缝。使用中,在容器中放入固体消毒剂,其与箱中水接触缓慢释放,对箱中雨水进行消毒杀菌。In the water tank 1, a disinfection device (not shown) is set, that is, a container with a cover is fixed in the tank, and a through hole or slit is provided on the side wall of the container. During use, a solid disinfectant is put into the container, which is slowly released in contact with the water in the tank to disinfect and sterilize the rainwater in the tank.
在该水箱中还设置溢流装置,其包括一设置在所述箱体的上限水位线上面的一个出水口,该出水口上连接溢流管14。使用中,该溢流管连通下水道。An overflow device is also provided in the water tank, which includes a water outlet arranged above the upper limit water level line of the tank, and an
所述水箱1上的出水管是管网线,包括若干个出水管口,与建筑物中各层的各个卫生间的盥洗盆处设置的集水装置4中的集水箱连接。The water outlet pipe on the water tank 1 is a pipe network line, including several water outlet pipe ports, connected with the water collecting tank in the
在所述水泵1出水口连接的水箱进水管上设置止逆阀1a。A check valve 1a is provided on the water tank inlet pipe connected to the water outlet of the water pump 1 .
所述集水箱中的入水口管线上连接阀门和该集水箱中设置液位控制器可以是如ZL200610086480.3专利中,在入水口管线上设置的电动阀门,在集水箱中设置的液位传感控制器。也可以是:在集水箱中设置浮子阀作为所述进水口管线上的阀门和集水箱内设置的液位控制器。The valve connected to the water inlet pipeline in the water collection tank and the liquid level controller set in the water collection tank can be as in the ZL200610086480.3 patent, the electric valve set on the water inlet pipeline, the liquid level sensor set in the water collection tank sense controller. It is also possible to set a float valve in the water collection tank as a valve on the water inlet pipeline and a liquid level controller in the water collection tank.
所述水箱1的上部可以设置可开启的箱盖。使用中,当下雨时,可以将该箱盖打开,让雨水补足水箱中的水量。这样可以减少水泵的启动次数,节约能源。The top of the water tank 1 can be provided with an openable tank cover. In use, when it rains, the box cover can be opened to allow rainwater to supplement the water quantity in the water tank. This reduces the number of pump starts and saves energy.
由于雨洪水经过处理后属于二次水再利用范畴,只能在冲厕、保洁、绿化等环节使用,所以应专设管线,专用设备来完成使用环节的工作。Since rainwater after treatment belongs to the category of secondary water reuse, it can only be used in toilet flushing, cleaning, greening, etc., so special pipelines and special equipment should be designed to complete the work in the use link.
Claims (7)
Priority Applications (1)
| Application Number | Priority Date | Filing Date | Title |
|---|---|---|---|
| CN2013203560985U CN203307882U (en) | 2013-06-20 | 2013-06-20 | Secondary rainwater utilization device |
Applications Claiming Priority (1)
| Application Number | Priority Date | Filing Date | Title |
|---|---|---|---|
| CN2013203560985U CN203307882U (en) | 2013-06-20 | 2013-06-20 | Secondary rainwater utilization device |
Publications (1)
| Publication Number | Publication Date |
|---|---|
| CN203307882U true CN203307882U (en) | 2013-11-27 |
Family
ID=49614099
Family Applications (1)
| Application Number | Title | Priority Date | Filing Date |
|---|---|---|---|
| CN2013203560985U Expired - Lifetime CN203307882U (en) | 2013-06-20 | 2013-06-20 | Secondary rainwater utilization device |
Country Status (1)
| Country | Link |
|---|---|
| CN (1) | CN203307882U (en) |
Cited By (2)
| Publication number | Priority date | Publication date | Assignee | Title |
|---|---|---|---|---|
| CN105297843A (en) * | 2015-11-18 | 2016-02-03 | 周树 | Household water-saving machine and filtration apparatus in household water-saving machine |
| CN105442665A (en) * | 2015-11-18 | 2016-03-30 | 周树 | Water-saving machine for providing secondary water for flushing toilets in public washroom |
-
2013
- 2013-06-20 CN CN2013203560985U patent/CN203307882U/en not_active Expired - Lifetime
Cited By (3)
| Publication number | Priority date | Publication date | Assignee | Title |
|---|---|---|---|---|
| CN105297843A (en) * | 2015-11-18 | 2016-02-03 | 周树 | Household water-saving machine and filtration apparatus in household water-saving machine |
| CN105442665A (en) * | 2015-11-18 | 2016-03-30 | 周树 | Water-saving machine for providing secondary water for flushing toilets in public washroom |
| CN105442665B (en) * | 2015-11-18 | 2019-03-29 | 周树 | A kind of flush the toilet for public restroom provides the water-saving machine of secondary water |
Similar Documents
| Publication | Publication Date | Title |
|---|---|---|
| CN204001088U (en) | A kind of building rainwater and daily life sewage intermediate water reuse system | |
| CN202298789U (en) | Automatic water saving system device | |
| CN109944313A (en) | A rural outdoor vacuum drainage system | |
| CN202227456U (en) | Rainwater collection and recycling system for environment-friendly transformer station | |
| CN201137174Y (en) | Floor water saving system | |
| CN203307882U (en) | Secondary rainwater utilization device | |
| CN202380515U (en) | Multi-purpose rainwater utilization system | |
| CN206737020U (en) | Miniature water environment-friendly cycle public lavatory | |
| CN202831107U (en) | Wastewater reutilization device of building | |
| CN207582567U (en) | Rainwater penetration system based on sponge city | |
| CN207863077U (en) | A kind of closet flushing water tank box | |
| CN201649163U (en) | Flushing system for recycling sanitary wastewater and rainwater in residential building | |
| CN203795515U (en) | Resource-saving rainwater collecting and recycling system applied to one-family dwelling | |
| CN204225231U (en) | A kind of energy-saving washing rushes integrated water system | |
| CN210066942U (en) | Rural outdoor vacuum drainage system | |
| CN201305868Y (en) | Roofing rainwater zero energy consumption utilizing device | |
| CN202544071U (en) | Diving bend automatic water replenishment device | |
| CN201010942Y (en) | Environment friendly multifunctional restroom | |
| CN201148663Y (en) | A water-saving control system specially used for cesspool flushing | |
| CN206554179U (en) | A kind of side-stand type reclaimed water water storage and treatment for reuse system for toilet | |
| CN204645144U (en) | A kind of construction site water-saving device | |
| CN205242531U (en) | Bathroom water saving system | |
| CN205347036U (en) | Suspension type nature precipitation purifies and utilizes device | |
| CN204343402U (en) | Water-saving device for domestic toilet | |
| CN201024462Y (en) | Environmental protection and water saving devices in public places |
Legal Events
| Date | Code | Title | Description |
|---|---|---|---|
| C14 | Grant of patent or utility model | ||
| GR01 | Patent grant | ||
| C56 | Change in the name or address of the patentee |
Owner name: KANTO (BEIJING) TECHNOLOGY CO., LTD. Free format text: FORMER NAME: BEIJING CONGRUN TECHNOLOGY CO., LTD. |
|
| CP01 | Change in the name or title of a patent holder |
Address after: 100088, Albert Road, Beijing, Xicheng District, No. 11, Albert Hong Wah, B315 Patentee after: Link (Beijing) Technology Co.,Ltd. Address before: 100088, Albert Road, Beijing, Xicheng District, No. 11, Albert Hong Wah, B315 Patentee before: BEIJING CONGRUN TECHNOLOGY Co.,Ltd. |
|
| CX01 | Expiry of patent term | ||
| CX01 | Expiry of patent term |
Granted publication date: 20131127 |
