CN202930802U - 一种不停电装拆移动式配电变压器 - Google Patents

一种不停电装拆移动式配电变压器 Download PDF

Info

Publication number
CN202930802U
CN202930802U CN 201220647790 CN201220647790U CN202930802U CN 202930802 U CN202930802 U CN 202930802U CN 201220647790 CN201220647790 CN 201220647790 CN 201220647790 U CN201220647790 U CN 201220647790U CN 202930802 U CN202930802 U CN 202930802U
Authority
CN
China
Prior art keywords
voltage
distribution transformer
phase
grounding
high voltage
Prior art date
Legal status (The legal status is an assumption and is not a legal conclusion. Google has not performed a legal analysis and makes no representation as to the accuracy of the status listed.)
Expired - Fee Related
Application number
CN 201220647790
Other languages
English (en)
Inventor
陈家斌
王瑞奇
段伟
陈蕾
Current Assignee (The listed assignees may be inaccurate. Google has not performed a legal analysis and makes no representation or warranty as to the accuracy of the list.)
Zhumadian Power Supply Co of State Grid Henan Electric Power Co Ltd
Original Assignee
Zhumadian Power Supply Co of Henan Electric Power Co
Priority date (The priority date is an assumption and is not a legal conclusion. Google has not performed a legal analysis and makes no representation as to the accuracy of the date listed.)
Filing date
Publication date
Application filed by Zhumadian Power Supply Co of Henan Electric Power Co filed Critical Zhumadian Power Supply Co of Henan Electric Power Co
Priority to CN 201220647790 priority Critical patent/CN202930802U/zh
Application granted granted Critical
Publication of CN202930802U publication Critical patent/CN202930802U/zh
Anticipated expiration legal-status Critical
Expired - Fee Related legal-status Critical Current

Links

Images

Landscapes

  • Patch Boards (AREA)

Abstract

本实用新型公开了一种不停电装拆移动式配电变压器,配电变压器、低压配电箱、木电杆设置在平板车上,所述高压熔断器、高压避雷器设置在木电杆上,其中高压熔断器上端通过高压引线和安装线夹安装在高压相线上,高压熔断器下端连接高压避雷器上端和配电变压器的高压套管上端,高压避雷器下端连接接地装置;所述的低压配电箱内总开关的上端连接配电变压器低压套管的上端,低压配电箱内总开关的下端连接各分路开关,各分路开关用来接用电设备,所述的配电变压器与低压配电箱底部分别通过接地装置接地。该配电变压器在沿10~35kV线路需要用电时可拉到现场安装应用,不用时可拉回仓库保管,保证农业灌溉用电的需要。

Description

一种不停电装拆移动式配电变压器
技术领域
本实用新型涉及配电变压器领域,尤其涉及一种不停电装拆移动式配电变压器。
背景技术
目前,随着工农业生产大发展,国民经济迅速提高,国家大力支援工农业生产,特别对农业灌溉拨巨款建设井井通电工程,保证农业年年丰收,可是工程建设不久,由于管理不到位措施不完善,需要灌溉用电时供电设备不能用,时常发生变压器被盗或损坏,不能保证农业灌溉需要,影响供电企业及社会效益,影响国家惠民政策。
实用新型内容
本实用新型的目的是提供一种不停电装拆移动式配电变压器,可以避免装拆变压器的停电问题,提高供电可靠性。
本实用新型采用下述技术方案:一种不停电装拆移动式配电变压器,包括配电变压器、低压配电箱、高压熔断器、高压避雷器、安装线夹、木电杆和接地装置,所述的配电变压器、低压配电箱、木电杆设置在平板车上,所述高压熔断器、高压避雷器设置在木电杆上,其中高压熔断器上端通过高压引线和安装线夹安装在高压相线上,高压熔断器下端连接高压避雷器上端和配电变压器的高压套管上端,高压避雷器下端连接接地装置;所述的低压配电箱内总开关的上端连接配电变压器低压套管的上端,低压配电箱内总开关的下端连接各分路开关,各分路开关用来接用电设备,所述的配电变压器与低压配电箱底部分别通过接地装置接地。
所述的安装线夹包括操作柄,操作柄连接夹架成为一体,操作柄底部固定有卡钉,夹架上设置有高压引线接线固定螺钉孔,导线夹板一端固定在夹架下端,另一端靠在夹架上端,夹簧下端固定在夹架上,上端顶住导线夹板的中间拐点处,导线夹板连接线一端固定在夹板上,另一端固定在夹架上。
所述的木电杆包括木杆、固定在木杆上的上横担、下横担,所述的上横担固定有三个高压熔断器,下横担固定有三个高压避雷器,木杆还通过包箍固定在平板车上,所述木杆的底部用来埋入地下。
所述的低压配电箱包括箱体、总开关、分路开关和电能表,所述的总开关为三相大容量开关,分路开关包括单相、三相开关,所述的电能表包括单相、三相电能表,单相开关和单相电能表控制单相电器用电,三相开关和三相电能表控制单相电器用电。
所述的接地装置包括接地引线、接地极,所述的接地引线一端连接接地设备的接地螺栓,另一端连接接地极,接地极用于插入地下。
所述的接地引线为大于25平方毫米的绝缘软铜线,所述的接地极为16平方毫米圆钢,接地极上端焊有连接接地引线的连接螺丝,下端为尖头。
本实用新型该不停电装拆移动式配电变压器,是根据现场实际需要开发一种应用于配电网的变压器,该变压器的具体优点:
该不停电装拆移动式配电变压器在沿10~35kV线路需要用电时可拉到现场安装应用,不用时可拉回仓库保管,保证农业灌溉用电的需要;变压器拉回仓库保管可减少变压器的损坏,应用时可减少低压供电半径,减少低压供电损耗,可满足沿10~35kV线路短期用电户的需要,如农业生产灌溉井用电变压器、一些短期工程的用电变压器或距低压电源远又距高压电源近等情况;
该不停电装拆移动式配电变压器的应用,可以避免装拆停电问题,当装拆配电变压器时,不再停电,不影响对用户的供电,可提高供电可靠性,增加企业及社会效益。
附图说明
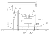
图1为本实用新型的结构示意图;
图2为本实用新型的安装线夹的结构示意图。
具体实施方式
如图1所示,本发明一种不停电装拆移动式配电变压器,包括配电变压器12、低压配电箱13、高压熔断器3、高压避雷器4、安装线夹1、木电杆7和接地装置61,所述的配电变压器12、低压配电箱13设置在平板车14上,其中木电杆7包括木杆、固定在木杆上的上横担、下横担,所述的上横担固定有三个高压熔断器3,下横担固定有三个高压避雷器4,木杆还通过包箍固定在平板车14上,所述木杆的底部用来埋入地下。其中高压熔断器4上端通过高压引线2和安装线夹1安装在高压相线L3上,高压熔断器3下端连接高压避雷器4上端和配电变压器的高压套管9上端,高压避雷器4下端连接接地装置6;所述的低压配电箱13包括箱体、总开关、分路开关和电能表,所述的总开关为三相大容量开关,分路开关包括单相、三相开关,所述的电能表包括单相、三相电能表,单相开关和单相电能表控制单相电器用电,三相开关和三相电能表控制单相电器用电。所述的总开关的上端通过低压引线11连接配电变压器低压套管10的上端,总开关的下端连接各分路开关,各分路开关用来接用电设备,所述配电变压器12与低压配电箱13底部通过接地线可靠的电气连接后,分别通过两个接地装置62、63接地,两个接地装置62、63之间相距一定距离。
所述的接地装置包括接地引线、接地极,所述的接地引线一端连接接地设备的接地螺栓,另一端连接接地极,接地极用于插入地下,其中所述的接地引线为大于25平方毫米的绝缘软铜线,所述的接地极为16平方毫米圆钢, 80cm长,接地极上端焊有连接接地引线的连接螺丝,下端为尖头,插入地下60cm,可靠插入大地。
如图2所示,所述的安装线夹包括操作柄42,操作柄42连接夹架46成为一体,操作柄42底部固定有卡钉,用于与绝缘杆配合,夹架46上设置有高压引线接线固定螺钉孔43,用于连接高压线;导线夹板45一端用穿钉固定在夹架46下端,另一端靠在夹架46上端,夹簧44下端固定在夹架46上,上端顶住导线夹板44的中间拐点处,导线夹板连接线47一端固定在夹板45上,另一端固定在夹架46上。当装拆配电变压器时,直接用绝缘杆操作安装拆卸线夹。
变压器送电操作顺序:用绝缘杆操作安装线夹夹在高压导线上,合上高压熔断器,待变压器带电正常,再合低压配电箱的低压开关向用电设备供电。
变压器停电操作顺序:先停低压配电箱的低压开关,再停高压熔断器,最后用绝缘杆将安装线夹从高压导线上取下,将变压器停电。
该不停电装拆移动式配电变压器在沿10~35kV线路需要用电时可拉到现场安装使用,不用时可拉回仓库保管;该不停电装拆移动式配电变压器的应用,可以避免装拆停电问题,当装拆配电变压器时,不再停电,不影响对其他用户的供电,可提高供电可靠性,增加企业及社会效益。
最后应当说明的是:以上实施例仅用以说明本发明的技术方案而非对其限制;尽管参照较佳实施例对本发明进行了详细的说明,所属领域的普通技术人员应当理解:依然可以对本发明的具体实施方式进行修改或者对部分技术特征进行等同替换;而不脱离本发明技术方案的精神,其均应涵盖在本发明请求保护的技术方案范围当中。

Claims (6)

1.一种不停电装拆移动式配电变压器,其特征在于:包括配电变压器、低压配电箱、高压熔断器、高压避雷器、安装线夹、木电杆和接地装置,所述的配电变压器、低压配电箱、木电杆设置在平板车上,所述高压熔断器、高压避雷器设置在木电杆上,其中高压熔断器上端通过高压引线和安装线夹安装在高压相线上,高压熔断器下端连接高压避雷器上端和配电变压器的高压套管上端,高压避雷器下端连接接地装置;所述的低压配电箱内总开关的上端连接配电变压器低压套管的上端,低压配电箱内总开关的下端连接各分路开关,各分路开关用来接用电设备,所述的配电变压器与低压配电箱底部分别通过接地装置接地。
2.根据权利要求1所述的不停电装拆移动式配电变压器,其特征在于:所述的安装线夹包括操作柄,操作柄连接夹架成为一体,操作柄底部固定有卡钉,夹架上设置有高压引线接线固定螺钉孔,导线夹板一端固定在夹架下端,另一端靠在夹架上端,夹簧下端固定在夹架上,上端顶住导线夹板的中间拐点处,导线夹板连接线一端固定在夹板上,另一端固定在夹架上。
3.根据权利要求1所述的不停电装拆移动式配电变压器,其特征在于:所述的木电杆包括木杆、固定在木杆上的上横担、下横担,所述的上横担固定有三个高压熔断器,下横担固定有三个高压避雷器,木杆还通过包箍固定在平板车上,所述木杆的底部用来埋入地下。
4.根据权利要求1所述的不停电装拆移动式配电变压器,其特征在于:所述的低压配电箱包括箱体、总开关、分路开关和电能表,所述的总开关为三相大容量开关,分路开关包括单相、三相开关,所述的电能表包括单相、三相电能表,单相开关和单相电能表控制单相电器用电,三相开关和三相电能表控制单相电器用电。
5.根据权利要求1所述的不停电装拆移动式配电变压器,其特征在于:所述的接地装置包括接地引线、接地极,所述的接地引线一端连接接地设备的接地螺栓,另一端连接接地极,接地极用于插入地下。
6.根据权利要求5所述的不停电装拆移动式配电变压器,其特征在于:所述的接地引线为大于25平方毫米的绝缘软铜线,所述的接地极为16平方毫米圆钢,接地极上端焊有连接接地引线的连接螺丝,下端为尖头。
CN 201220647790 2012-11-30 2012-11-30 一种不停电装拆移动式配电变压器 Expired - Fee Related CN202930802U (zh)

Priority Applications (1)

Application Number Priority Date Filing Date Title
CN 201220647790 CN202930802U (zh) 2012-11-30 2012-11-30 一种不停电装拆移动式配电变压器

Applications Claiming Priority (1)

Application Number Priority Date Filing Date Title
CN 201220647790 CN202930802U (zh) 2012-11-30 2012-11-30 一种不停电装拆移动式配电变压器

Publications (1)

Publication Number Publication Date
CN202930802U true CN202930802U (zh) 2013-05-08

Family

ID=48220712

Family Applications (1)

Application Number Title Priority Date Filing Date
CN 201220647790 Expired - Fee Related CN202930802U (zh) 2012-11-30 2012-11-30 一种不停电装拆移动式配电变压器

Country Status (1)

Country Link
CN (1) CN202930802U (zh)

Cited By (6)

* Cited by examiner, † Cited by third party
Publication number Priority date Publication date Assignee Title
CN103022917A (zh) * 2012-11-30 2013-04-03 河南省电力公司驻马店供电公司 一种不停电装拆移动式配电变压器
CN103434431A (zh) * 2013-08-30 2013-12-11 辽宁意思德电气有限公司 一种移动式机车牵引供电、储能电源车
CN104779546A (zh) * 2015-05-13 2015-07-15 湖南城市学院 一种农业移动式临时供电车
CN108777214A (zh) * 2018-05-31 2018-11-09 闫福录 一种可快速更换的变压器及更换方法
CN108832327A (zh) * 2018-04-28 2018-11-16 国家电网公司 高压导线封地装置
CN110504082A (zh) * 2019-08-27 2019-11-26 江西亿晟电气有限责任公司 一种自循环蒸发冷却配电变压器

Cited By (8)

* Cited by examiner, † Cited by third party
Publication number Priority date Publication date Assignee Title
CN103022917A (zh) * 2012-11-30 2013-04-03 河南省电力公司驻马店供电公司 一种不停电装拆移动式配电变压器
CN103434431A (zh) * 2013-08-30 2013-12-11 辽宁意思德电气有限公司 一种移动式机车牵引供电、储能电源车
CN103434431B (zh) * 2013-08-30 2016-03-09 鞍山兰陵易电工程技术有限公司 一种移动式机车牵引供电、储能电源车
CN104779546A (zh) * 2015-05-13 2015-07-15 湖南城市学院 一种农业移动式临时供电车
CN108832327A (zh) * 2018-04-28 2018-11-16 国家电网公司 高压导线封地装置
CN108777214A (zh) * 2018-05-31 2018-11-09 闫福录 一种可快速更换的变压器及更换方法
CN110504082A (zh) * 2019-08-27 2019-11-26 江西亿晟电气有限责任公司 一种自循环蒸发冷却配电变压器
CN110504082B (zh) * 2019-08-27 2021-04-09 江西亿晟电气有限责任公司 一种自循环蒸发冷却配电变压器

Similar Documents

Publication Publication Date Title
CN202930802U (zh) 一种不停电装拆移动式配电变压器
CN201075318Y (zh) 一种绝缘子串电弧泄放装置
CN102299558B (zh) 提供电力系统信息的方法与装置
CN205693355U (zh) 一种中压配电柜主接线系统
CN202094322U (zh) 大型变压器试验多用途导线接线装置
CN203729647U (zh) 一种电缆终端塔装置
CN206947588U (zh) 应用于电缆终端的旁路电缆接入辅助装置
CN103022917A (zh) 一种不停电装拆移动式配电变压器
CN201699327U (zh) 基于单母线分段的变电站主接线系统
CN101436792A (zh) 一种高压架空输电线在线监测装置取电方法
CN102570482A (zh) 一种基于中性点直接接地的高压并联电容器装置
CN201910386U (zh) 用于跌落式熔断器带电更换熔丝管的临时连接装置
CN203260936U (zh) 一种带避雷器的电压互感器手车
CN202042813U (zh) 一种开关型10kV临时箱式变电装置
CN203596264U (zh) 一种防雷低损耗调压配电变压器
CN203150965U (zh) 一种电缆环网柜应急检修装置
CN205389012U (zh) 一种智能配电盘接地装置
CN203456779U (zh) 一种适用于开关柜的计量手车
CN204167854U (zh) 一种电缆终端塔装置
CN204155709U (zh) 一种带选相合闸功能断路器的智能变压器
CN203026397U (zh) 接地挂钩
CN105896536A (zh) 一种中压配电柜主接线系统
CN206947832U (zh) 一种柱式配电站
CN202840267U (zh) 一种用于整体式计量柜的一次接线回路
CN203942133U (zh) 用于架空线路的多功能接地枪

Legal Events

Date Code Title Description
C14 Grant of patent or utility model
GR01 Patent grant
CF01 Termination of patent right due to non-payment of annual fee
CF01 Termination of patent right due to non-payment of annual fee

Granted publication date: 20130508

Termination date: 20161130