CN202835911U - Underground energy storage-ground source heat pump combined building energy supply system - Google Patents

Underground energy storage-ground source heat pump combined building energy supply system Download PDF

Info

Publication number
CN202835911U
CN202835911U CN2012203294126U CN201220329412U CN202835911U CN 202835911 U CN202835911 U CN 202835911U CN 2012203294126 U CN2012203294126 U CN 2012203294126U CN 201220329412 U CN201220329412 U CN 201220329412U CN 202835911 U CN202835911 U CN 202835911U
Authority
CN
China
Prior art keywords
storage
outlet valve
cold
inlet valve
heat
Prior art date
Legal status (The legal status is an assumption and is not a legal conclusion. Google has not performed a legal analysis and makes no representation as to the accuracy of the status listed.)
Expired - Lifetime
Application number
CN2012203294126U
Other languages
Chinese (zh)
Inventor
齐承英
杜红普
王华军
崔亚辉
Current Assignee (The listed assignees may be inaccurate. Google has not performed a legal analysis and makes no representation or warranty as to the accuracy of the list.)
Hebei University of Technology
Original Assignee
Hebei University of Technology
Priority date (The priority date is an assumption and is not a legal conclusion. Google has not performed a legal analysis and makes no representation as to the accuracy of the date listed.)
Filing date
Publication date
Application filed by Hebei University of Technology filed Critical Hebei University of Technology
Priority to CN2012203294126U priority Critical patent/CN202835911U/en
Application granted granted Critical
Publication of CN202835911U publication Critical patent/CN202835911U/en
Anticipated expiration legal-status Critical
Expired - Lifetime legal-status Critical Current

Links

Images

Classifications

    • YGENERAL TAGGING OF NEW TECHNOLOGICAL DEVELOPMENTS; GENERAL TAGGING OF CROSS-SECTIONAL TECHNOLOGIES SPANNING OVER SEVERAL SECTIONS OF THE IPC; TECHNICAL SUBJECTS COVERED BY FORMER USPC CROSS-REFERENCE ART COLLECTIONS [XRACs] AND DIGESTS
    • Y02TECHNOLOGIES OR APPLICATIONS FOR MITIGATION OR ADAPTATION AGAINST CLIMATE CHANGE
    • Y02BCLIMATE CHANGE MITIGATION TECHNOLOGIES RELATED TO BUILDINGS, e.g. HOUSING, HOUSE APPLIANCES OR RELATED END-USER APPLICATIONS
    • Y02B10/00Integration of renewable energy sources in buildings
    • Y02B10/40Geothermal heat-pumps
    • YGENERAL TAGGING OF NEW TECHNOLOGICAL DEVELOPMENTS; GENERAL TAGGING OF CROSS-SECTIONAL TECHNOLOGIES SPANNING OVER SEVERAL SECTIONS OF THE IPC; TECHNICAL SUBJECTS COVERED BY FORMER USPC CROSS-REFERENCE ART COLLECTIONS [XRACs] AND DIGESTS
    • Y02TECHNOLOGIES OR APPLICATIONS FOR MITIGATION OR ADAPTATION AGAINST CLIMATE CHANGE
    • Y02BCLIMATE CHANGE MITIGATION TECHNOLOGIES RELATED TO BUILDINGS, e.g. HOUSING, HOUSE APPLIANCES OR RELATED END-USER APPLICATIONS
    • Y02B10/00Integration of renewable energy sources in buildings
    • Y02B10/70Hybrid systems, e.g. uninterruptible or back-up power supplies integrating renewable energies
    • YGENERAL TAGGING OF NEW TECHNOLOGICAL DEVELOPMENTS; GENERAL TAGGING OF CROSS-SECTIONAL TECHNOLOGIES SPANNING OVER SEVERAL SECTIONS OF THE IPC; TECHNICAL SUBJECTS COVERED BY FORMER USPC CROSS-REFERENCE ART COLLECTIONS [XRACs] AND DIGESTS
    • Y02TECHNOLOGIES OR APPLICATIONS FOR MITIGATION OR ADAPTATION AGAINST CLIMATE CHANGE
    • Y02BCLIMATE CHANGE MITIGATION TECHNOLOGIES RELATED TO BUILDINGS, e.g. HOUSING, HOUSE APPLIANCES OR RELATED END-USER APPLICATIONS
    • Y02B30/00Energy efficient heating, ventilation or air conditioning [HVAC]
    • Y02B30/12Hot water central heating systems using heat pumps
    • YGENERAL TAGGING OF NEW TECHNOLOGICAL DEVELOPMENTS; GENERAL TAGGING OF CROSS-SECTIONAL TECHNOLOGIES SPANNING OVER SEVERAL SECTIONS OF THE IPC; TECHNICAL SUBJECTS COVERED BY FORMER USPC CROSS-REFERENCE ART COLLECTIONS [XRACs] AND DIGESTS
    • Y02TECHNOLOGIES OR APPLICATIONS FOR MITIGATION OR ADAPTATION AGAINST CLIMATE CHANGE
    • Y02EREDUCTION OF GREENHOUSE GAS [GHG] EMISSIONS, RELATED TO ENERGY GENERATION, TRANSMISSION OR DISTRIBUTION
    • Y02E60/00Enabling technologies; Technologies with a potential or indirect contribution to GHG emissions mitigation
    • Y02E60/14Thermal energy storage

Landscapes

  • Central Heating Systems (AREA)

Abstract

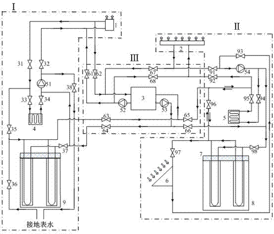
本实用新型为一种地下储能—地源热泵联合建筑供能系统。该系统包括三个子系统:储冷供冷系统、储热供热系统和空调机房系统;储冷供冷系统包括风盘、储冷埋管管群、储冰池、冷区循环水泵、直供冷端进口阀、直供冷端出口阀、储冰池进口阀、储冰池出口阀、储冷区进口阀、储冷区出口阀、地表水进口阀、地表水出口阀和连接管路;储热供热系统包括地板采暖、储热埋管管群、太阳能集热器、储蜡池、热区循环水泵、直供热端进口阀、直供热端出口阀、储蜡池进口阀、储蜡池出口阀、储热区进口阀、储热区出口阀、集热进口阀、集热出口阀和连接管路。本实用新型为双末端、单独冷、热源,可避免冬夏季负荷差异引起的地温场不平衡问题。

Figure 201220329412

The utility model relates to an underground energy storage-ground source heat pump combined building energy supply system. The system includes three subsystems: cold storage and cooling system, heat storage and heating system, and air-conditioning machine room system; Inlet valve, outlet valve of direct supply cold end, inlet valve of ice storage tank, outlet valve of ice storage tank, inlet valve of cold storage area, outlet valve of cold storage area, inlet valve of surface water, outlet valve of surface water and connecting pipeline; heat storage heating system includes Floor heating, heat storage buried pipe group, solar collector, wax storage pool, hot zone circulating water pump, direct heat supply end inlet valve, direct heat supply end outlet valve, wax storage pool inlet valve, wax storage pool outlet valve, Heat storage area inlet valve, heat storage area outlet valve, heat collection inlet valve, heat collection outlet valve and connecting pipelines. The utility model has double ends and separate cold and heat sources, which can avoid the unbalanced ground temperature field caused by load differences in winter and summer.

Figure 201220329412

Description

A kind of underground energy-accumulating-earth source heat pump is united the building energy supplying system
Technical field
The utility model is concrete a kind of, and striding of hot and cold energy stored up season, energy supplying system for villa buildings provides.
Background technology
Current, in the situation that energy supply anxiety and greenhouse effects are on the rise, Renewable Energy Development utilizes technology extremely urgent.Especially in the energy for building field, the utilization of new forms of energy obtains extensive concern especially, such as the utilization of solar energy, wind energy, geothermal energy.Aspect renewable energy utilization, use at present maximum ground source heat pump technologies that shallow layer geothermal energy utilizes the aspect that surely belongs to.This technology is that a kind of underground that utilizes is as low order heat source for heat pump, by inputting a small amount of high-grade energy (such as electric energy), the heat pump of realization heat from low-temperature level to the high temperature bit transition.Simultaneously, underground energy-accumulating can effectively utilize natural cold and heat source, with its stride store satisfy season season in season with can demand.Instantly, the greenhouse effects that the research of underground energy-accumulation and ground source hot pump integrated system utilizes degree, attenuating air conditioner cold-heat source emission CO2 to cause to the utilization ratio, the increasing regenerative resource (for example geothermal energy and solar energy) that improve non-renewable energy resources have all played positive effect, and the situation of alleviating China's power supply shortage and the problem that solves energy and environment are being produced important impact.The ground source heat pump technology that has commonly used reaches the solar energy-heat pump technology that combines with the solar energy utilization at present.But store up accordingly refrigeration technique development and use lessly, and on aspect the energy storage, energy storage efficiency is low also to become the bottleneck that the development of containment energy storage technology is used.
But in fact, reduce architectural environment and build the energy resource consumption of system and roughly realize from two aspects: the first, as far as possible under the prerequisite that satisfies user's basic need, reduce poor between the natural environment of Environment Inside the Building parameter and the utilization of all multipotencys; The second, how the storage by energy further utilizes the variation in time of nature ambient condition to build suitable living environment with transforming.Therefore, make up the building energy supplying system of a kind of energy storage and earth source heat pump associating, by fully striding the natural energy storage in season, what satisfy summer in winter be very significant with the energy demand.
The utility model content
For the deficiencies in the prior art, the technical problem that the utility model quasi-solution is determined is: a kind of system is provided, mainly take soil as object, the underground energy-accumulating technology that relies on cold summer storage of winter, Xia Redong to use, in conjunction with solar energy heating, the auxiliary effect of surface water storage cold-peace air-conditioning unit, reach satisfied building for hot and cold demand by rational allocation.This system can reduce power consumption to a great extent, utilizes natural resources to satisfy with energy demand, the living environment of Creating Comfort.The new underground energy-accumulating imagination that proposes is compared with existing earth-source hot-pump system, can make full use of the natural resources, and the largely hot and cold amount loss of upper minimizing ground source improves the unit performance coefficient.And system's each several part flexible adjustment, independence is strong, for villa buildings preferably applicability is arranged.
The high efficiency that the utility model solves utilizes natural energy resources to satisfy building energy supply problem, provides a kind of underground energy-accumulating-earth source heat pump to unite the building energy supplying system.This system comprises three sub-systems: store up cold cold supply system, heat storage and heat supply system and Air Conditioning Facilities system.
The cold cold supply system I of described storage comprises wind dish, the cold pipe laying nest of tubes of storage, ice storage pond, cold-zone water circulating pump, direct-furnish cold side inlet valve, direct-furnish cold side outlet valve, ice storage pond inlet valve, ice storage pond outlet valve, storage cold-zone inlet valve, storage cold-zone outlet valve, surface-water inlet valve, surface water outlet valve and connecting line; The cold pipe laying nest of tubes of described storage outflow end flows into end with storage cold-zone outlet valve, cold-zone water circulating pump, surface-water inlet valve, surface water, surface water outlet valve with Chu Leng pipe laying nest of tubes in turn and is connected by pipeline; Described ice storage pond outflow end flows into end, wind dish outflow end, direct-furnish cold side outlet valve, ice storage pond inlet valve and ice storage pond inflow end with ice storage pond outlet valve, cold-zone water circulating pump, direct-furnish cold side inlet valve, wind dish in turn and is connected by pipeline; The mode of ice source by getting ice at cold season machinery in the described ice storage pond banked up ice cube and realized in the pond; The cold pipe laying nest of tubes of described storage outflow end flows into end, wind dish outflow end, direct-furnish cold side outlet valve, storage cold-zone inlet valve and Chu Leng pipe laying nest of tubes inflow end with storage cold-zone outlet valve, cold-zone water circulating pump, direct-furnish cold side inlet valve, wind dish in turn and is connected by pipeline.
Described heat storage and heat supply system II comprises floor heating, heat accumulation pipe laying nest of tubes, solar thermal collector, storage wax pond, hot-zone water circulating pump, direct-furnish hot side inlet valve, direct-furnish hot junction outlet valve, storage wax pond inlet valve, storage wax pond outlet valve, heat accumulation district inlet valve, heat accumulation district outlet valve, thermal-arrest inlet valve, thermal-arrest outlet valve and connecting line; Described heat accumulation pipe laying nest of tubes outflow end flows into end with thermal-arrest inlet valve, solar thermal collector, thermal-arrest outlet valve, hot-zone water circulating pump, heat accumulation district inlet valve and heat accumulation pipe laying nest of tubes in turn and is connected by pipeline; Described heat accumulation pipe laying nest of tubes outflow end flows into end, floor heating outflow end, direct-furnish hot junction outlet valve, hot-zone water circulating pump, heat accumulation district inlet valve and heat accumulation pipe laying nest of tubes inflow end with heat accumulation district outlet valve, direct-furnish hot side inlet valve, floor heating in turn simultaneously and is connected by pipeline.Described storage wax pond outflow end flows into end, floor heating outflow end, direct-furnish hot junction outlet valve, hot-zone water circulating pump, storage wax pond inlet valve and storage wax pond inflow end with storage wax pond outlet valve, direct-furnish hot side inlet valve, floor heating in turn and is connected by pipeline; Described storage wax pond outflow end flows into end with storage wax pond and is connected by pipeline with storage wax pond outlet valve, heat accumulation district outlet valve, thermal-arrest inlet valve, solar thermal collector, thermal-arrest outlet valve, hot-zone water circulating pump, storage wax pond inlet valve in turn simultaneously.
The described Air Conditioning Facilities III of system comprise source pump, source water circulating pump, end side water circulating pump, source heat extraction inlet valve, source heat extraction outlet valve, terminal cooling inlet valve, terminal cooling outlet valve, source heat-obtaining inlet valve, source heat-obtaining outlet valve, terminal heat supply inlet valve, terminal heat supply outlet valve; Described source pump user's side goes out to flow to hold to become a mandarin with end side water circulating pump, terminal cooling inlet valve, wind dish inflow end, wind dish outflow end, terminal cooling outlet valve and source pump user side in turn holds pipeline to be connected, and consists of closed circulation; Described source pump ground source go out the stream end in turn with ground source water circulating pump, source heat extraction outlet valve, storage cold-zone outlet valve, the cold pipe laying nest of tubes of storage flow into end, the cold pipe laying nest of tubes outflow end of storage, source heat extraction inlet valve and the source pump ground source end pipeline that becomes a mandarin be connected, consist of closed circulation.Described source pump user's side goes out to flow to hold to become a mandarin with end side water circulating pump, terminal heat supply inlet valve, floor heating inflow end, floor heating outflow end, terminal heat supply outlet valve and source pump user side in turn holds pipeline to be connected, and consists of closed circulation; Described source pump ground source go out the stream end in turn with ground source water circulating pump, source heat-obtaining outlet valve, heat accumulation district inlet valve, heat accumulation pipe laying nest of tubes flow into end, heat accumulation pipe laying nest of tubes outflow end, heat accumulation district outlet valve, source heat-obtaining inlet valve and the source pump ground source end pipeline that becomes a mandarin be connected the formation closed circulation.
Described ice storage pond or storage wax pond adopt fragment of brick cement to build, and pond volume, pipe laying depth determine according to customer charge, and body top in pond is far from ground more than 1 meter, and covering is with insulation material.
The cold pipe laying nest of tubes of described storage arranges in the form of a ring in the ice storage pond outside, and pipe laying nest of tubes top is far from ground more than 1 meter, and covers with insulation material.
Described heat accumulation pipe laying nest of tubes arranges in the form of a ring in the outside, storage wax pond, and pipe laying nest of tubes top is far from ground more than 1 meter, and covers with insulation material.
Suitable earth surface water source is arranged or manually be built into the earth's surface tank around the described ice storage pond.
The part load of described cold supply system is provided respectively by ice storage pond and Chu Leng pipe laying nest of tubes, and another part load is provided by the earth source heat pump cold supply system; The part load of described heating system is provided respectively by storage wax pond and heat accumulation pipe laying nest of tubes, and another part load is provided by the earth source heat pump heating system.
The beneficial effects of the utility model are:
1) this system comprises two terminal (wind dish, floor heatings), independent cold and heat source (storing up cold pipe laying nest of tubes, heat accumulation pipe laying nest of tubes), the Temperature Field imbalance problem that can avoid winter Load in Summer difference to cause.
2) take full advantage of seasonal natural cold quantity and heat, its wide material sources, a considerable number of.
3) the pipe laying nest of tubes is arranged in the form of a ring in the outside, energy storage pond, and the upper energy loss that reduces improves energy storage efficiency largely.
4) system independently allocates, and control is switched flexibly, and energy-provision way is various, and convenient with the conversion of energy storage pattern.
5) winter the heat accumulation district mean temperature be higher than normal soil surface, pavement snow melting and the cultivation of tress turf around can be used for building are realized the purpose of green landscape.
Description of drawings
Fig. 1 is that the utility model underground energy-accumulating-earth source heat pump is united the composition structural representation of building energy supplying system.
The specific embodiment
Further narrate the utility model below in conjunction with embodiment and accompanying drawing thereof:
Underground energy-accumulating-the earth source heat pump of the utility model design is united building energy supplying system (referring to Fig. 1).This system comprises three sub-systems: store up cold cold supply system I, heat storage and heat supply system II and the III of Air Conditioning Facilities system.
The cold cold supply system I of described storage comprises wind dish 1, the cold pipe laying nest of tubes 9 of storage, ice storage pond 4, cold-zone water circulating pump 51, direct-furnish cold side inlet valve 32, direct-furnish cold side outlet valve 31, ice storage pond inlet valve 33, ice storage pond outlet valve 34, storage cold-zone inlet valve 35, storage cold-zone outlet valve 37, surface-water inlet valve 38, surface water outlet valve 36 and connecting line; Cold pipe laying nest of tubes 9 outflow ends of described storage flow into end with storage cold-zone outlet valve 37, cold-zone water circulating pump 51, surface-water inlet valve 38, surface water, surface water outlet valve 36 with Chu Leng pipe laying nest of tubes 9 in turn and are connected by pipeline; Described ice storage pond 4 outflow ends flow into end, wind dish 1 outflow end, direct-furnish cold side outlet valve 31, ice storage pond inlet valve 33 and ice storage pond 4 inflow ends with ice storage pond outlet valve 34, cold-zone water circulating pump 51, direct-furnish cold side inlet valve 32, wind dish 1 in turn and are connected by pipeline; The mode of ice source by getting ice at cold season machinery in the described ice storage pond banked up ice cube and realized in the pond; Cold pipe laying nest of tubes 9 outflow ends of described storage flow into end, wind dish 1 outflow end, direct-furnish cold side outlet valve 31, storage cold-zone inlet valve 35 and Chu Leng pipe laying nest of tubes 9 inflow ends with storage cold-zone outlet valve 37, cold-zone water circulating pump 51, direct-furnish cold side inlet valve 32, wind dish 1 in turn and are connected by pipeline.
Described heat storage and heat supply system II comprises floor heating 2, heat accumulation pipe laying nest of tubes 8, solar thermal collector 6, storage wax pond 5, hot-zone water circulating pump 54, direct-furnish hot side inlet valve 92, direct-furnish hot junction outlet valve 91, storage wax pond inlet valve 94, storage wax pond outlet valve 95, heat accumulation district inlet valve 98, heat accumulation district outlet valve 96, thermal-arrest inlet valve 97, thermal-arrest outlet valve 93 and connecting line; Described heat accumulation pipe laying nest of tubes 8 outflow ends flow into end with thermal-arrest inlet valve 97, solar thermal collector 6, thermal-arrest outlet valve 93, hot-zone water circulating pump 54, heat accumulation district inlet valve 98 with heat accumulation pipe laying nest of tubes 8 in turn and are connected by pipeline; Described heat accumulation pipe laying nest of tubes 8 outflow ends flow into end, floor heating 2 outflow ends, direct-furnish hot junction outlet valve 91, hot-zone water circulating pump 54, heat accumulation district inlet valve 98 and heat accumulation pipe laying nest of tubes 8 inflow ends with heat accumulation district outlet valve 96, direct-furnish hot side inlet valve 92, floor heating 2 in turn simultaneously and are connected by pipeline; Described storage wax pond 5 outflow ends flow into end, floor heating 2 outflow ends, direct-furnish hot junction outlet valve 91, hot-zone water circulating pump 54, storage wax pond inlet valve 94 and storage wax pond 5 inflow ends with storage wax pond outlet valve 95, direct-furnish hot side inlet valve 92, floor heating 2 in turn and are connected by pipeline; Described storage wax pond 5 outflow ends flow into end with storage wax pond 5 and are connected by pipeline with storage wax pond outlet valve 95, heat accumulation district outlet valve 96, thermal-arrest inlet valve 97, solar thermal collector 6, thermal-arrest outlet valve 93, hot-zone water circulating pump 54, storage wax pond inlet valve 94 in turn simultaneously; In the described connected mode that comprises heat accumulation district outlet valve 96, the connecting line at its two ends has the different flow directions in different connected modes.
The described Air Conditioning Facilities III of system comprise source pump 3, source water circulating pump 53, end side water circulating pump 52, source heat extraction inlet valve 63, source heat extraction outlet valve 64, terminal cooling inlet valve 61, terminal cooling outlet valve 62, source heat-obtaining inlet valve 65, source heat-obtaining outlet valve 66, terminal heat supply inlet valve 68, terminal heat supply outlet valve 67; Described source pump 3 user's sides go out to flow to hold to become a mandarin with end side water circulating pump 52, terminal cooling inlet valve 61, wind dish 1 inflow end, wind dish 1 outflow end, terminal cooling outlet valve 62 and source pump 3 user's sides in turn holds pipeline to be connected, and consists of closed circulation; Described source pump 3 ground sources go out the stream end in turn with ground source water circulating pump 53, source heat extraction outlet valve 64, storage cold-zone outlet valve 37, the cold pipe laying nest of tubes 9 of storage flow into end, cold pipe laying nest of tubes 9 outflow ends of storage, source heat extraction inlet valve 63 and the source pump 3 ground sources end pipeline that becomes a mandarin be connected, consist of closed circulation; Described source pump 3 user's sides go out to flow to hold to become a mandarin with end side water circulating pump 52, terminal heat supply inlet valve 68, floor heating 2 inflow ends, floor heating 2 outflow ends, terminal heat supply outlet valve 67 and source pump 3 user's sides in turn holds pipeline to be connected, and consists of closed circulation; Described source pump 3 ground sources go out the stream end in turn with ground source water circulating pump 53, source heat-obtaining outlet valve 66, heat accumulation district inlet valve 98, heat accumulation pipe laying nest of tubes 8 flow into ends, heat accumulation pipe laying nest of tubes 8 outflow ends, heat accumulation district outlet valve 96, source heat-obtaining inlet valve 65 and the source pump 3 ground sources end pipeline that becomes a mandarin be connected the formation closed circulation.
The part load of described cold supply system is provided respectively by ice storage pond 4 and Chu Leng pipe laying nest of tubes 9, and another part load is provided by the earth source heat pump cold supply system; The part load of described heating system is provided respectively by storage wax pond 5 and heat accumulation pipe laying nest of tubes 8, and another part load is provided by the earth source heat pump heating system.
1. energy storage pattern
The utility model energy-storage system utilizes the pond body to cooperate the pipe laying nest of tubes to carry out heat accumulation and Chu Leng.The pond body can adopt fragment of brick cement to build.Pond volume, pipe laying depth determine that according to customer charge pond body and pipe laying nest of tubes top (contain 1 meter) far from ground more than 1 meter, and cover with insulation material 7.Suitable earth surface water source is arranged or manually be built into the earth's surface tank around the building.
Winter: by the cold-zone water circulating pump near low temperature surface water cycle is passed through the cold pipe laying nest of tubes of storage, so that cold is stored in the nest of tubes soil on every side.When selecting simultaneously cold day, cutting earth's surface water surface ice sheet is stored up in ice storage pond 4, specifically decides on the pond volume.Finish the rear surface and build, be incubated coated with straw, stalk, soil layer etc.The cold pipe laying nest of tubes of storage around the ice storage pond plays the effect that stores cold on the one hand, also upward reduces largely simultaneously pond body peripheral temperature, so that loss of refrigeration capacity reduces in the ice storage pond.Concrete mode is: are connected with the cold-zone water circulating pump surface water body is connected connections with Chu Leng pipe laying nest of tubes by opening storage cold-zone outlet valve 37, surface-water inlet valve 38, surface water outlet valve 36, realize storing up cold winter; Employing machinery is got the ice mode, gets ice sheet or other ice cubes source on the surface water body, puts to be stored in the ice storage pond 4.
Summer: utilize solar thermal collector 6, cooperate storage wax pond 5 and heat accumulation pipe laying nest of tubes 8, carry out the heat accumulation in summer.The solar radiation in summer is very strong, and heat is sufficient, collects the higher hot water of hot quality as far as possible and carries out the pipe laying storage, consider that water is as heat-storage medium, storage capacity is less, and excessively season, heat waste was larger in addition, can consider to adopt phase-change material such as (paraffin etc.) as heat-storage medium.Concrete mode is: by the unlatching of thermal-arrest outlet valve 93, thermal-arrest inlet valve 97, heat accumulation district inlet valve 98 and hot-zone water circulating pump 54, solar thermal collection system 6, heat accumulation pipe laying nest of tubes 8 are connected, realize the underground pipe heat accumulation.Simultaneously unlatching storage wax pond inlet valve 94, storage wax pond outlet valve 95, heat accumulation district outlet valve 96 can realize storing up wax pond 5 and 8 while of heat accumulation pipe laying nest of tubes heat accumulation.Close heat accumulation district inlet valve 98, then only realize storage wax pond 5 heat accumulations.
2. energy supply pattern:
In summer, the cold that at first utilizes ice storage pond 4 to obtain takes the direct-furnish mode to satisfy user's cooling demand, along with temperature increase gradually and with consuming, after ice body melted, water temperature uprised and can not reach with can demand the time, can use the cold pipe laying nest of tubes 7 of storage store up cold.When the two all can not meet the demands, can start source pump 3, it is cooperated with the cold pipe laying nest of tubes 7 of storage, give the building cooling.At this moment, the pipe laying nest of tubes hold cold and the cold surplus in ice pond, can improve to a great extent the operational efficiency of air-conditioning unit, reach the purpose of power saving.The specific embodiment is: by the unlatching of direct-furnish cold side outlet valve 31, direct-furnish cold side inlet valve 32, ice storage pond inlet valve 33, ice storage pond outlet valve 34 and cold-zone water circulating pump 51, ice storage pond 4 is connected with wind dish 1, realizes ice storage pond 4 direct coolings.When the interior water temperatures in ice storage pond 4 raise can not satisfy the cooling demand time, open storage cold-zone inlet valve 35, storage cold-zone outlet valve 37, close ice storage pond inlet valve 33, ice storage pond outlet valve 34, rely on the cold pipe laying nest of tubes 9 of storage to be connected connections with the wind dish, implement to store up the direct cooling of cold nest of tubes.When the two all can not satisfy the cooling requirement, close direct-furnish cold side outlet valve 31, direct-furnish cold side inlet valve 32, storage cold-zone inlet valve 35 and cold-zone water circulating pump 51.Open terminal cooling inlet valve 61, terminal cooling outlet valve 62, source heat extraction inlet valve 63, source heat extraction outlet valve 64, end side water circulating pump 52, source water circulating pump 53 and source pump 3, finish earth source heat pump unit cooling.
Winter, operation method and aestival aspect with, at first take paraffin store up heat, in the time can not satisfying the indoor heating demand, use store up in the heat accumulation pipe laying nest of tubes 8 heat.When the two all can not satisfy, start source pump 3, it is cooperated with heat accumulation pipe laying nest of tubes 8, give building heat supplying.The specific embodiment is: by the unlatching of direct-furnish hot junction outlet valve 91, direct-furnish hot side inlet valve 92, storage wax pond inlet valve 94, storage wax pond outlet valve 95 and hot-zone water circulating pump 54, will store up wax pond 5 and be connected connection with floor heating, wax pond 5 direct-furnish patterns are stored up in realization winter.When storage wax pond 5 interior temperature can not satisfy heat demand, open heat accumulation district outlet valve 96, heat accumulation district inlet valve 98, close storage wax pond inlet valve 94, storage wax pond outlet valve 95, rely on heat accumulation pipe laying nest of tubes 8 to be connected connections with floor heating, enforcement heat accumulation nest of tubes direct heating.When the two all can not meet the demands, close direct-furnish hot side inlet valve 92, direct-furnish hot junction outlet valve 91 and hot-zone water circulating pump 54.Open ground source heat-obtaining inlet valve 65, source heat-obtaining outlet valve 66, terminal heat supply outlet valve 67, terminal heat supply inlet valve 68, end side water circulating pump 52, source water circulating pump 53 and source pump 3, finish the heat supply of earth source heat pump unit.
The cold pipe laying nest of tubes 9 of storage described in the utility model is directly used in the cooling except satisfying the storage cold-peace, and while and source pump 3 combinations are as the ground source heat extraction end use of earth-source hot-pump system; Described heat accumulation pipe laying nest of tubes 8 is except satisfying heat accumulation and being directly used in the heat supply, and while and source pump 3 combinations are as the ground source heat-obtaining end use of earth-source hot-pump system.
Pipe laying quantity design in the described solar thermal collector area of the utility model energy storage section, storage wax pond volume, ice storage pond volume and storage cold-zone and the heat accumulation district, to decide according to customer charge and intended investment cost, consider simultaneously the principle of soil geothermal equilibrium, according to season energizing quantity design the size of energy-storage system.
Ice storage described in the utility model pond 4 and storage wax pond 5 lay respectively at the cold pipe laying nest of tubes 9 of storage and heat accumulation pipe laying nest of tubes 8 central authorities, the pipe laying nest of tubes in the energy storage pond around the outside arrange that in the form of a ring insulation material 7 is all laid in the top by whole energy storage district, to improve energy storage efficiency.
In conjunction with hot and cold resourceful characteristic in summer in winter, utilize soil as energy storage carrier and environment, consider shallow layer geothermal energy, solar energy, ice sheet, the natural resources of low temperature surface water and the booster action of heat pump, realize the energy supply of building and build on every side snow melt and landscape planting function winter.The combination of system's consideration boring pipe laying and underground pond body, the pond body and function satisfies the storage of most of energy, and mainly play energy storage and create the effect of thermal environment in the pipe laying district, and unite with source pump in the situation of energy shortage, auxiliary energy supply.This design has been considered phase-change material heat accumulation and ground source heat pump technology taking full advantage of natural energy resources for when building energy supply, and having reduced to a great extent using of building can consume, and has stronger green, environment protection significance.
The utility model is not addressed part and is applicable to prior art.
The above only is a case study on implementation that proposes according to technical solutions of the utility model, is not that the utility model is done any pro forma restriction.All technical solutions of the utility model contents that do not break away from, simple modification, equivalent variations and modification according to technical spirit of the present utility model is done above embodiment all still belong in the claim scope of the present utility model.

Claims (5)

1. a underground energy-accumulating-earth source heat pump is united the building energy supplying system, it is characterized by this system and comprises three sub-systems: store up cold cold supply system, heat storage and heat supply system and Air Conditioning Facilities system;
The cold cold supply system of described storage comprises wind dish, the cold pipe laying nest of tubes of storage, ice storage pond, cold-zone water circulating pump, direct-furnish cold side inlet valve, direct-furnish cold side outlet valve, ice storage pond inlet valve, ice storage pond outlet valve, storage cold-zone inlet valve, storage cold-zone outlet valve, surface-water inlet valve, surface water outlet valve and connecting line; The cold pipe laying nest of tubes of described storage outflow end flows into end with storage cold-zone outlet valve, cold-zone water circulating pump, surface-water inlet valve, surface water, surface water outlet valve with Chu Leng pipe laying nest of tubes in turn and is connected by pipeline; Described ice storage pond outflow end flows into end, wind dish outflow end, direct-furnish cold side outlet valve, ice storage pond inlet valve and ice storage pond inflow end with ice storage pond outlet valve, cold-zone water circulating pump, direct-furnish cold side inlet valve, wind dish in turn and is connected by pipeline; The mode of ice source by getting ice at cold season machinery in the described ice storage pond banked up ice cube and realized in the pond; The cold pipe laying nest of tubes of described storage outflow end flows into end, wind dish outflow end, direct-furnish cold side outlet valve, storage cold-zone inlet valve and Chu Leng pipe laying nest of tubes inflow end with storage cold-zone outlet valve, cold-zone water circulating pump, direct-furnish cold side inlet valve, wind dish in turn and is connected by pipeline;
Described heat storage and heat supply system comprises floor heating, heat accumulation pipe laying nest of tubes, solar thermal collector, storage wax pond, hot-zone water circulating pump, direct-furnish hot side inlet valve, direct-furnish hot junction outlet valve, storage wax pond inlet valve, storage wax pond outlet valve, heat accumulation district inlet valve, heat accumulation district outlet valve, thermal-arrest inlet valve, thermal-arrest outlet valve and connecting line; Described heat accumulation pipe laying nest of tubes outflow end flows into end with thermal-arrest inlet valve, solar thermal collector, thermal-arrest outlet valve, hot-zone water circulating pump, heat accumulation district inlet valve and heat accumulation pipe laying nest of tubes in turn and is connected by pipeline; Described heat accumulation pipe laying nest of tubes outflow end flows into end, floor heating outflow end, direct-furnish hot junction outlet valve, hot-zone water circulating pump, heat accumulation district inlet valve and heat accumulation pipe laying nest of tubes inflow end with heat accumulation district outlet valve, direct-furnish hot side inlet valve, floor heating in turn simultaneously and is connected by pipeline.Described storage wax pond outflow end flows into end, floor heating outflow end, direct-furnish hot junction outlet valve, hot-zone water circulating pump, storage wax pond inlet valve and storage wax pond inflow end with storage wax pond outlet valve, direct-furnish hot side inlet valve, floor heating in turn and is connected by pipeline; Described storage wax pond outflow end flows into end with storage wax pond and is connected by pipeline with storage wax pond outlet valve, heat accumulation district outlet valve, thermal-arrest inlet valve, solar thermal collector, thermal-arrest outlet valve, hot-zone water circulating pump, storage wax pond inlet valve in turn simultaneously;
Described Air Conditioning Facilities system comprise source pump, source water circulating pump, end side water circulating pump, source heat extraction inlet valve, source heat extraction outlet valve, terminal cooling inlet valve, terminal cooling outlet valve, source heat-obtaining inlet valve, source heat-obtaining outlet valve, terminal heat supply inlet valve, terminal heat supply outlet valve; Described source pump user's side goes out to flow to hold to become a mandarin with end side water circulating pump, terminal cooling inlet valve, wind dish inflow end, wind dish outflow end, terminal cooling outlet valve and source pump user side in turn holds pipeline to be connected, and consists of closed circulation; Described source pump ground source go out the stream end in turn with ground source water circulating pump, source heat extraction outlet valve, storage cold-zone outlet valve, the cold pipe laying nest of tubes of storage flow into end, the cold pipe laying nest of tubes outflow end of storage, source heat extraction inlet valve and the source pump ground source end pipeline that becomes a mandarin be connected, consist of closed circulation.Described source pump user's side goes out to flow to hold to become a mandarin with end side water circulating pump, terminal heat supply inlet valve, floor heating inflow end, floor heating outflow end, terminal heat supply outlet valve and source pump user side in turn holds pipeline to be connected, and consists of closed circulation; Described source pump ground source go out the stream end in turn with ground source water circulating pump, source heat-obtaining outlet valve, heat accumulation district inlet valve, heat accumulation pipe laying nest of tubes flow into end, heat accumulation pipe laying nest of tubes outflow end, heat accumulation district outlet valve, source heat-obtaining inlet valve and the source pump ground source end pipeline that becomes a mandarin be connected the formation closed circulation.
2. underground energy-accumulating-earth source heat pump as claimed in claim 1 is united the building energy supplying system, it is characterized by described ice storage pond or storage wax pond adopts fragment of brick cement to build, and body top in pond is far from ground more than 1 meter, and covering is with insulation material.
3. underground energy-accumulating-earth source heat pump as claimed in claim 1 is united the building energy supplying system, it is characterized by the cold pipe laying nest of tubes of described storage and arranges in the form of a ring in the ice storage pond outside, and pipe laying nest of tubes top is far from ground more than 1 meter, and covers with insulation material.
4. underground energy-accumulating-earth source heat pump as claimed in claim 1 is united the building energy supplying system, it is characterized by described heat accumulation pipe laying nest of tubes and arranges in the form of a ring in the outside, storage wax pond, and pipe laying nest of tubes top is far from ground more than 1 meter, and covers with insulation material.
5. underground energy-accumulating-earth source heat pump as claimed in claim 1 is united the building energy supplying system, and it is characterized by described ice storage pond has earth surface water source or manually be built into the earth's surface tank on every side.
CN2012203294126U 2012-07-09 2012-07-09 Underground energy storage-ground source heat pump combined building energy supply system Expired - Lifetime CN202835911U (en)

Priority Applications (1)

Application Number Priority Date Filing Date Title
CN2012203294126U CN202835911U (en) 2012-07-09 2012-07-09 Underground energy storage-ground source heat pump combined building energy supply system

Applications Claiming Priority (1)

Application Number Priority Date Filing Date Title
CN2012203294126U CN202835911U (en) 2012-07-09 2012-07-09 Underground energy storage-ground source heat pump combined building energy supply system

Publications (1)

Publication Number Publication Date
CN202835911U true CN202835911U (en) 2013-03-27

Family

ID=47947601

Family Applications (1)

Application Number Title Priority Date Filing Date
CN2012203294126U Expired - Lifetime CN202835911U (en) 2012-07-09 2012-07-09 Underground energy storage-ground source heat pump combined building energy supply system

Country Status (1)

Country Link
CN (1) CN202835911U (en)

Cited By (8)

* Cited by examiner, † Cited by third party
Publication number Priority date Publication date Assignee Title
CN102721236A (en) * 2012-07-09 2012-10-10 河北工业大学 Underground energy storage-ground source heat pump combined building energy supply system
CN105444316A (en) * 2016-01-18 2016-03-30 深圳市海吉源科技有限公司 Huge-temperature-difference single tube long distance conveying chilled water storage and cooling system
CN107143948A (en) * 2016-03-01 2017-09-08 王庆鹏 Energy storage can the temperature difference greatly step cold and heat source system
CN111735160A (en) * 2020-06-17 2020-10-02 中能建地热有限公司 Rock-soil energy storage system
CN113390194A (en) * 2021-06-10 2021-09-14 苏州正乙丙纳米环保科技有限公司 Solar energy and geothermal energy comprehensive utilization system with cross-season cooling and heating adjusting function
US11384994B2 (en) 2017-09-25 2022-07-12 Nostromo Ltd. Thermal energy storage array
US12104823B2 (en) 2019-03-27 2024-10-01 Nostromo Ltd. Thermal storage system containers external features and modularity
US12331956B2 (en) 2017-09-25 2025-06-17 Nostromo Ltd. Fluid flow in thermal storage containers

Cited By (12)

* Cited by examiner, † Cited by third party
Publication number Priority date Publication date Assignee Title
CN102721236A (en) * 2012-07-09 2012-10-10 河北工业大学 Underground energy storage-ground source heat pump combined building energy supply system
CN102721236B (en) * 2012-07-09 2013-12-04 河北工业大学 Underground energy storage-ground source heat pump combined building energy supply system
CN105444316A (en) * 2016-01-18 2016-03-30 深圳市海吉源科技有限公司 Huge-temperature-difference single tube long distance conveying chilled water storage and cooling system
CN105444316B (en) * 2016-01-18 2022-05-10 深圳市海吉源科技有限公司 Ultra-large temperature difference single tube long-distance water cold accumulation and supply system
CN107143948A (en) * 2016-03-01 2017-09-08 王庆鹏 Energy storage can the temperature difference greatly step cold and heat source system
CN107143948B (en) * 2016-03-01 2021-06-01 王庆鹏 Stepped cold and heat source system capable of storing energy and large temperature difference
US11384994B2 (en) 2017-09-25 2022-07-12 Nostromo Ltd. Thermal energy storage array
US12140383B2 (en) 2017-09-25 2024-11-12 Nostromo Ltd. Thermal energy storage array
US12331956B2 (en) 2017-09-25 2025-06-17 Nostromo Ltd. Fluid flow in thermal storage containers
US12104823B2 (en) 2019-03-27 2024-10-01 Nostromo Ltd. Thermal storage system containers external features and modularity
CN111735160A (en) * 2020-06-17 2020-10-02 中能建地热有限公司 Rock-soil energy storage system
CN113390194A (en) * 2021-06-10 2021-09-14 苏州正乙丙纳米环保科技有限公司 Solar energy and geothermal energy comprehensive utilization system with cross-season cooling and heating adjusting function

Similar Documents

Publication Publication Date Title
CN202835911U (en) Underground energy storage-ground source heat pump combined building energy supply system
CN102721236B (en) Underground energy storage-ground source heat pump combined building energy supply system
CN104294924B (en) Solar energy can be derived from maintenance building with the integrated application of energy storage materials of phase change
CN102550340B (en) A solar heat storage heating device for greenhouse heating
CN104719043B (en) A kind of phase-transition heat-storage is nursed young plants in hothouses device
CN201335532Y (en) Shallow-layer ground-energy combined-type large-scale solar hot water device
CN104864460B (en) Rural active solar thermal storage ground system
CN106439993A (en) Multi-energy-complementary heating and heat supply system of nearly zero energy consumption building in alpine region
CN102635953A (en) Solar energy full-year collection and storage supply system
CN105953292A (en) Heating supply system adopting clean energy and construction method thereof
CN106677331A (en) Sponge city building photovoltaic integrated utilization system
CN205119210U (en) Solar heat storage heating system
CN106568116A (en) Land-saving type solar cross-seasonal heat accumulation pond
CN203964413U (en) A kind of solar heat-preservation heating system
CN201547881U (en) House air conditioning system adopting phase change heat storage wall
CN204199450U (en) Being derived to maintain of a kind of solar energy and energy storage materials of phase change Integrated predict model is built
CN206448359U (en) A kind of sponge Building Integrated Photovoltaics of City utilizes system
CN109405615B (en) A cross-season heat storage pool based on phase change materials
CN204202010U (en) Solar energy accumulation heating system
CN214468877U (en) A cross-seasonal phase change heat storage energy supply system based on solar energy and heat pump
CN203550015U (en) Thermal storage heating system through solar energy
CN201652572U (en) Novel ground source heat pump system
CN212227438U (en) A split type composite ground source heat pump heating and cooling system
CN206352853U (en) Provide multiple forms of energy to complement each other heating and the heating system of the nearly zero energy consumption building of extremely frigid zones
CN208349387U (en) The heating system that across season accumulation of heat is combined with short-term heat accumulation

Legal Events

Date Code Title Description
C14 Grant of patent or utility model
GR01 Patent grant
AV01 Patent right actively abandoned

Granted publication date: 20130327

Effective date of abandoning: 20131204

RGAV Abandon patent right to avoid regrant