CN202797907U - 一种被动均衡电路潜在失效安全防护电路 - Google Patents
一种被动均衡电路潜在失效安全防护电路 Download PDFInfo
- Publication number
- CN202797907U CN202797907U CN201220440623.7U CN201220440623U CN202797907U CN 202797907 U CN202797907 U CN 202797907U CN 201220440623 U CN201220440623 U CN 201220440623U CN 202797907 U CN202797907 U CN 202797907U
- Authority
- CN
- China
- Prior art keywords
- voltage
- battery
- voltage dividing
- dividing resistor
- divider resistance
- Prior art date
- Legal status (The legal status is an assumption and is not a legal conclusion. Google has not performed a legal analysis and makes no representation as to the accuracy of the status listed.)
- Expired - Fee Related
Links
- 238000001514 detection method Methods 0.000 claims abstract description 5
- 239000003381 stabilizer Substances 0.000 claims description 10
- 238000000034 method Methods 0.000 abstract description 4
- 230000000087 stabilizing effect Effects 0.000 abstract description 3
- 229910052744 lithium Inorganic materials 0.000 description 5
- WHXSMMKQMYFTQS-UHFFFAOYSA-N Lithium Chemical compound [Li] WHXSMMKQMYFTQS-UHFFFAOYSA-N 0.000 description 3
- RTAQQCXQSZGOHL-UHFFFAOYSA-N Titanium Chemical compound [Ti] RTAQQCXQSZGOHL-UHFFFAOYSA-N 0.000 description 3
- 238000005265 energy consumption Methods 0.000 description 3
- 238000005516 engineering process Methods 0.000 description 3
- 239000005955 Ferric phosphate Substances 0.000 description 2
- QHGJSLXSVXVKHZ-UHFFFAOYSA-N dilithium;dioxido(dioxo)manganese Chemical compound [Li+].[Li+].[O-][Mn]([O-])(=O)=O QHGJSLXSVXVKHZ-UHFFFAOYSA-N 0.000 description 2
- 238000004146 energy storage Methods 0.000 description 2
- 229940032958 ferric phosphate Drugs 0.000 description 2
- WBJZTOZJJYAKHQ-UHFFFAOYSA-K iron(3+) phosphate Chemical compound [Fe+3].[O-]P([O-])([O-])=O WBJZTOZJJYAKHQ-UHFFFAOYSA-K 0.000 description 2
- 229910000399 iron(III) phosphate Inorganic materials 0.000 description 2
- 239000000126 substance Substances 0.000 description 2
- 239000002253 acid Substances 0.000 description 1
- 230000005779 cell damage Effects 0.000 description 1
- 208000037887 cell injury Diseases 0.000 description 1
- 230000006378 damage Effects 0.000 description 1
- 238000010586 diagram Methods 0.000 description 1
- 238000010304 firing Methods 0.000 description 1
- 230000001105 regulatory effect Effects 0.000 description 1
Images
Classifications
-
- Y—GENERAL TAGGING OF NEW TECHNOLOGICAL DEVELOPMENTS; GENERAL TAGGING OF CROSS-SECTIONAL TECHNOLOGIES SPANNING OVER SEVERAL SECTIONS OF THE IPC; TECHNICAL SUBJECTS COVERED BY FORMER USPC CROSS-REFERENCE ART COLLECTIONS [XRACs] AND DIGESTS
- Y02—TECHNOLOGIES OR APPLICATIONS FOR MITIGATION OR ADAPTATION AGAINST CLIMATE CHANGE
- Y02E—REDUCTION OF GREENHOUSE GAS [GHG] EMISSIONS, RELATED TO ENERGY GENERATION, TRANSMISSION OR DISTRIBUTION
- Y02E60/00—Enabling technologies; Technologies with a potential or indirect contribution to GHG emissions mitigation
- Y02E60/10—Energy storage using batteries
Landscapes
- Charge And Discharge Circuits For Batteries Or The Like (AREA)
- Secondary Cells (AREA)
Abstract
一种被动均衡电路潜在失效安全防护电路,包括依次串联于电池单体正极和负极之间的限压电阻、分压电阻R1、分压电阻R2以及均衡开关,该均衡开关与检测及控制芯片连接,在限压电阻与均衡开关之间连接有与分压电阻R1、分压电阻R2并联的稳压管,该稳压管的接入端与均衡开关连接、接出端与限压电阻连接、参考端连接于分压电阻R1和分压电阻R2之间。与现有技术相比,本实用新型通过硬件设计手段,解决电池均衡电路失效产生的潜在影响,对于不同电芯需求,可以很灵活的调整分压电阻参数即可适应不同电芯的应用需求,采用低成本方法,有效的通过被动元器件实现对电池因均衡电路失效造成的电池过放危险,消除安全隐患。
Description
技术领域
本实用新型涉及动力电池组的安全防护电路技术。
背景技术
现阶段,电动汽车及其他储能单元多用电池组,为了减少电池组在实际应用中可能产生的不一致问题,需要设计专门的均衡电路,对电池组中的每一颗电芯进行在线均衡。综合考虑均衡装置的成本、复杂程度及可靠性,一般将均衡装置同电池管理系统进行集成设计,使电池管理系统具备被动均衡功能,同时,也有将均衡电路独立成均衡装置。附图1即为现有一种均衡电路原理示意图,该电路包括连接于各电池单体两端的采集线,采集线与检测和控制芯片3连接,在各电池单体正极和负极之间串联有均衡电阻1以及均衡开关2,该均衡开关通过检测及控制芯片3控制,当两电池单体之间存在不均衡时,检测及控制芯片控制均衡开关导通,通过均衡电阻消耗能耗,使两个电池单体为一致。
由于均衡电路和均衡装置在采用能耗式的方式实现均衡,如果均衡电流失控,或均衡电路的电子元器件出现失效,导致均衡电路持续工作,将会存在导致电池单体过放的可能,进而有可能会产生安全问题。
现有产品,不具备当均衡电路出现失效时,防止电池过放的功能,而会使电池单体出现过放,造成电池单体损坏,产生严重的经济损失和安全问题。
实用新型内容
有鉴于此,本实用新型要解决的技术问题是提供一种成本低、可有效防止在均衡电路失效的情况下损坏电池单体的被动均衡电路潜在失效安全防护电路。
为了解决上述技术问题,该技术问题采用如下方案解决:
一种被动均衡电路潜在失效安全防护电路,连接于电池单体正极和负极采集线之间,包括依次串联于电池单体正极和负极之间的限压电阻、分压电阻R1、分压电阻R2以及均衡开关,该均衡开关与检测及控制芯片连接,在限压电阻与均衡开关之间连接有与分压电阻R1、分压电阻R2并联的稳压管,该稳压管的接入端与均衡开关连接、接出端与限压电阻连接、参考端连接于分压电阻R1和分压电阻R2之间。
与现有技术相比,本实用新型通过硬件设计手段,解决电池均衡电路失效产生的潜在影响,对于不同电芯需求,可以很灵活的调整分压电阻参数即可适应不同电芯的应用需求,采用低成本方法,有效的通过被动元器件实现对电池因均衡电路失效造成的电池过放危险,消除安全隐患。
附图说明
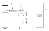
图1为现有一种均衡电路原理示意图。
图2为本实用新型实施例电路原理示意图。
具体实施方式
为了便于本领域技术人员理解,下面将结合实施例对本实用新型作进一步详细描述:
本实施例揭示的被动均衡电路潜在失效安全防护电路主要解决电动汽车或其它采用多节化学电池作为储能系统的场合中,采用能耗方式对每个电池单体进行被动均衡时,均衡电路出现失效而不受控,导致存在对电池单体过放的可能性,甚至存在安全性问题。通过本实施例提出的方案,可以有效限制在均衡电路出现失效时,而不使电池单体出现过放,造成电池单体损坏,防止电池安全事故的产生。
详细如附图2所示。该被动均衡电路潜在失效安全防护电路连接于电池单体正极和负极采集线之间,包括依次串联于电池单体正极和负极之间的限压电阻4、分压电阻R1、分压电阻R2以及均衡开关2,该均衡开关2与检测及控制芯片3连接,在限压电阻4与均衡开关2之间连接有与分压电阻R1、分压电阻R2并联的稳压管5,该稳压管5的接入端与均衡开关2连接、接出端与限压电阻4连接、参考端连接于分压电阻R1和分压电阻R2之间,分压电阻R2并联可以用来调节稳压管5两端的稳压值,本方案设计采用2.5V可调稳压管。
本实用新型通过硬件措施,解决电池因均衡电路出现失效而导致电池单体过放的问题,本电路课通过灵活选择配置硬件参数,适应不同化学电池保护的需求,可以适应铅酸电池、磷酸铁锂电池、锰酸锂电池、钛酸锂电池等多种电池的实际应用需要。
为了适应磷酸铁锂电池的安全过放电压保护点的需求,通常设计为电池额定容量的10%的点,对应的电压值约为3.1V。根据此需求,可以将分压电阻R1和分压电阻R2的比例设定为6:25。进而在均衡电路出现失效时,均衡电路将持续对电池单体进行放电,当电池单体电压达到3.1V以下时,均衡电流将受到稳压管的限制而使均衡的电流降低到约0A左右,从而保证后期的使用过程,均衡电路的失效不会进一步造成电池单体出现过放。如果为了适应锰酸锂电池的需求,电池额定容量的10%对应的电压值约为3.65V。同样,根据此需求,可以将分压电阻R1和分压电阻R2的比例关系设定为16:21。
同样,如果为了适应电压平台更低的钛酸锂电池,则将稳压管的选择调整为1.2V的稳压器,参数分压电阻R1和分压电阻R2采用类似的设计方法,将可以实现对钛酸锂电池的过放安全保护。
上述实施例仅为本实用新型的其中具体实现方式,其描述较为具体和详细,但并不能因此而理解为对本实用新型专利范围的限制。应当指出的是,对于本领域的普通技术人员来说,在不脱离本实用新型构思的前提下,还可以做出若干变形和改进,这些显而易见的替换形式均属于本实用新型的保护范围。
Claims (1)
1.一种被动均衡电路潜在失效安全防护电路,连接于电池单体正极和负极采集线之间,其特征在于,包括依次串联于电池单体正极和负极之间的限压电阻(4)、分压电阻R1、分压电阻R2以及均衡开关(2),该均衡开关与检测及控制芯片(3)连接,在限压电阻与均衡开关之间连接有与分压电阻R1、分压电阻R2并联的稳压管(5),该稳压管的接入端与均衡开关连接、接出端与限压电阻连接、参考端连接于分压电阻R1和分压电阻R2之间。
Priority Applications (1)
| Application Number | Priority Date | Filing Date | Title |
|---|---|---|---|
| CN201220440623.7U CN202797907U (zh) | 2012-08-31 | 2012-08-31 | 一种被动均衡电路潜在失效安全防护电路 |
Applications Claiming Priority (1)
| Application Number | Priority Date | Filing Date | Title |
|---|---|---|---|
| CN201220440623.7U CN202797907U (zh) | 2012-08-31 | 2012-08-31 | 一种被动均衡电路潜在失效安全防护电路 |
Publications (1)
| Publication Number | Publication Date |
|---|---|
| CN202797907U true CN202797907U (zh) | 2013-03-13 |
Family
ID=47825085
Family Applications (1)
| Application Number | Title | Priority Date | Filing Date |
|---|---|---|---|
| CN201220440623.7U Expired - Fee Related CN202797907U (zh) | 2012-08-31 | 2012-08-31 | 一种被动均衡电路潜在失效安全防护电路 |
Country Status (1)
| Country | Link |
|---|---|
| CN (1) | CN202797907U (zh) |
Cited By (3)
| Publication number | Priority date | Publication date | Assignee | Title |
|---|---|---|---|---|
| CN105098933A (zh) * | 2015-09-28 | 2015-11-25 | 重庆长安汽车股份有限公司 | 一种电池单体采集检测装置 |
| CN106240391A (zh) * | 2016-08-15 | 2016-12-21 | 惠州市蓝微新源技术有限公司 | 一种电池管理系统的被动均衡电路 |
| CN108226791A (zh) * | 2017-11-30 | 2018-06-29 | 宁德时代新能源科技股份有限公司 | 被动均衡电路检测装置、方法、电池组和电池管理系统 |
-
2012
- 2012-08-31 CN CN201220440623.7U patent/CN202797907U/zh not_active Expired - Fee Related
Cited By (3)
| Publication number | Priority date | Publication date | Assignee | Title |
|---|---|---|---|---|
| CN105098933A (zh) * | 2015-09-28 | 2015-11-25 | 重庆长安汽车股份有限公司 | 一种电池单体采集检测装置 |
| CN106240391A (zh) * | 2016-08-15 | 2016-12-21 | 惠州市蓝微新源技术有限公司 | 一种电池管理系统的被动均衡电路 |
| CN108226791A (zh) * | 2017-11-30 | 2018-06-29 | 宁德时代新能源科技股份有限公司 | 被动均衡电路检测装置、方法、电池组和电池管理系统 |
Similar Documents
| Publication | Publication Date | Title |
|---|---|---|
| CN101752624B (zh) | 一种电池均衡充电方法及装置 | |
| CN201699585U (zh) | 一种新型智能稳压电路 | |
| CN104201654A (zh) | 一种电池组均衡保护系统及方法 | |
| CN205982571U (zh) | 一种电池断线检测电路 | |
| CN104734260A (zh) | 一种动力电池均衡充电方法及系统 | |
| CN201629586U (zh) | 一种电池均衡充电装置 | |
| CN202014087U (zh) | 便携式系统锂电池充电保护电路 | |
| TWI610486B (zh) | Active balance charging device | |
| CN205070589U (zh) | 一种多功能ac/dc变换装置 | |
| CN207442455U (zh) | 一种用于储能系统电池模块的电压均衡电路 | |
| CN202794479U (zh) | 一种被动均衡电路失效在线检测电路 | |
| CN202797907U (zh) | 一种被动均衡电路潜在失效安全防护电路 | |
| CN103280858A (zh) | 防止锂电池组单体过充的充电方法 | |
| CN108128173A (zh) | 用于超级电容模组的保护电路 | |
| CN202794448U (zh) | 一种被动均衡电路失效在线检测硬件反馈电路 | |
| CN201904642U (zh) | 采用磷酸铁锂电池的不间断电源 | |
| CN207116584U (zh) | 一种全钒液流电池储能模块装置 | |
| CN102232261B (zh) | 一种锂电池均衡控制设备和方法 | |
| TWI624977B (zh) | Active balance charging device | |
| CN204809860U (zh) | 基于主动均衡的锂电池保护装置 | |
| CN203747460U (zh) | 一种锂电池bms新型电源系统 | |
| CN204012756U (zh) | 动力锂电池组管理保护装置 | |
| CN203339947U (zh) | 一种开关电路及通信电源 | |
| CN202888874U (zh) | 分布式操作电源 | |
| CN203352148U (zh) | 一种锂电池保护系统 |
Legal Events
| Date | Code | Title | Description |
|---|---|---|---|
| C14 | Grant of patent or utility model | ||
| GR01 | Patent grant | ||
| CF01 | Termination of patent right due to non-payment of annual fee |
Granted publication date: 20130313 Termination date: 20190831 |
|
| CF01 | Termination of patent right due to non-payment of annual fee |