CN202576523U - Energy-saving and environment-friendly smelting furnace - Google Patents
Energy-saving and environment-friendly smelting furnace Download PDFInfo
- Publication number
- CN202576523U CN202576523U CN2012202277462U CN201220227746U CN202576523U CN 202576523 U CN202576523 U CN 202576523U CN 2012202277462 U CN2012202277462 U CN 2012202277462U CN 201220227746 U CN201220227746 U CN 201220227746U CN 202576523 U CN202576523 U CN 202576523U
- Authority
- CN
- China
- Prior art keywords
- chamber
- smelting
- melting
- lead
- waste gas
- Prior art date
- Legal status (The legal status is an assumption and is not a legal conclusion. Google has not performed a legal analysis and makes no representation as to the accuracy of the status listed.)
- Expired - Lifetime
Links
- 238000003723 Smelting Methods 0.000 title claims abstract description 94
- 238000002844 melting Methods 0.000 claims abstract description 120
- 230000008018 melting Effects 0.000 claims abstract description 119
- 239000000428 dust Substances 0.000 claims abstract description 62
- 239000002912 waste gas Substances 0.000 claims abstract description 43
- 238000010438 heat treatment Methods 0.000 claims abstract description 40
- 239000007789 gas Substances 0.000 claims abstract description 27
- 238000007599 discharging Methods 0.000 claims abstract description 15
- 239000000779 smoke Substances 0.000 claims abstract description 8
- 239000002918 waste heat Substances 0.000 claims description 22
- 238000002485 combustion reaction Methods 0.000 claims description 16
- 238000004064 recycling Methods 0.000 claims description 8
- 239000000446 fuel Substances 0.000 claims description 6
- 238000003756 stirring Methods 0.000 claims description 5
- 229910001018 Cast iron Inorganic materials 0.000 claims description 4
- 229910000831 Steel Inorganic materials 0.000 claims description 4
- 239000010959 steel Substances 0.000 claims description 4
- 238000010079 rubber tapping Methods 0.000 claims 9
- 239000012943 hotmelt Substances 0.000 claims 3
- 239000007921 spray Substances 0.000 claims 2
- 239000003500 flue dust Substances 0.000 claims 1
- 239000000463 material Substances 0.000 abstract description 13
- 238000011084 recovery Methods 0.000 abstract description 10
- 230000007613 environmental effect Effects 0.000 abstract description 6
- 239000007788 liquid Substances 0.000 description 14
- 238000004519 manufacturing process Methods 0.000 description 10
- 239000002893 slag Substances 0.000 description 10
- 238000005265 energy consumption Methods 0.000 description 9
- 239000002699 waste material Substances 0.000 description 8
- 238000004880 explosion Methods 0.000 description 7
- 239000002253 acid Substances 0.000 description 6
- 239000003245 coal Substances 0.000 description 6
- 230000017525 heat dissipation Effects 0.000 description 6
- 239000007924 injection Substances 0.000 description 6
- 238000002347 injection Methods 0.000 description 6
- 238000009413 insulation Methods 0.000 description 6
- XLYOFNOQVPJJNP-UHFFFAOYSA-N water Substances O XLYOFNOQVPJJNP-UHFFFAOYSA-N 0.000 description 6
- 229910052787 antimony Inorganic materials 0.000 description 5
- 238000007789 sealing Methods 0.000 description 5
- 230000000694 effects Effects 0.000 description 4
- 238000005516 engineering process Methods 0.000 description 4
- 239000004615 ingredient Substances 0.000 description 4
- 238000007689 inspection Methods 0.000 description 4
- RYGMFSIKBFXOCR-UHFFFAOYSA-N Copper Chemical compound [Cu] RYGMFSIKBFXOCR-UHFFFAOYSA-N 0.000 description 3
- ATJFFYVFTNAWJD-UHFFFAOYSA-N Tin Chemical compound [Sn] ATJFFYVFTNAWJD-UHFFFAOYSA-N 0.000 description 3
- WATWJIUSRGPENY-UHFFFAOYSA-N antimony atom Chemical compound [Sb] WATWJIUSRGPENY-UHFFFAOYSA-N 0.000 description 3
- 229910052802 copper Inorganic materials 0.000 description 3
- 239000010949 copper Substances 0.000 description 3
- 238000000034 method Methods 0.000 description 3
- 239000000243 solution Substances 0.000 description 3
- 229910052718 tin Inorganic materials 0.000 description 3
- 240000001426 Amorpha canescens Species 0.000 description 2
- 235000015911 Amorpha canescens Nutrition 0.000 description 2
- 235000004047 Amorpha fruticosa Nutrition 0.000 description 2
- 241001062472 Stokellia anisodon Species 0.000 description 2
- 230000009286 beneficial effect Effects 0.000 description 2
- 230000018109 developmental process Effects 0.000 description 2
- 229910001325 element alloy Inorganic materials 0.000 description 2
- VNWKTOKETHGBQD-UHFFFAOYSA-N methane Chemical compound C VNWKTOKETHGBQD-UHFFFAOYSA-N 0.000 description 2
- 241000196324 Embryophyta Species 0.000 description 1
- 229910052770 Uranium Inorganic materials 0.000 description 1
- 229910045601 alloy Inorganic materials 0.000 description 1
- 239000000956 alloy Substances 0.000 description 1
- 238000005275 alloying Methods 0.000 description 1
- 229910052785 arsenic Inorganic materials 0.000 description 1
- RQNWIZPPADIBDY-UHFFFAOYSA-N arsenic atom Chemical compound [As] RQNWIZPPADIBDY-UHFFFAOYSA-N 0.000 description 1
- 239000004568 cement Substances 0.000 description 1
- 239000003034 coal gas Substances 0.000 description 1
- 150000001875 compounds Chemical class 0.000 description 1
- 238000010276 construction Methods 0.000 description 1
- 238000007791 dehumidification Methods 0.000 description 1
- 238000001514 detection method Methods 0.000 description 1
- 238000010586 diagram Methods 0.000 description 1
- 239000002283 diesel fuel Substances 0.000 description 1
- 239000000295 fuel oil Substances 0.000 description 1
- 239000003517 fume Substances 0.000 description 1
- 239000001999 grid alloy Substances 0.000 description 1
- WABPQHHGFIMREM-UHFFFAOYSA-N lead(0) Chemical compound [Pb] WABPQHHGFIMREM-UHFFFAOYSA-N 0.000 description 1
- 238000010907 mechanical stirring Methods 0.000 description 1
- 239000000203 mixture Substances 0.000 description 1
- 239000003345 natural gas Substances 0.000 description 1
- 239000003921 oil Substances 0.000 description 1
- 238000002360 preparation method Methods 0.000 description 1
- 238000004321 preservation Methods 0.000 description 1
- 230000008929 regeneration Effects 0.000 description 1
- 238000011069 regeneration method Methods 0.000 description 1
- 238000000926 separation method Methods 0.000 description 1
- 239000010802 sludge Substances 0.000 description 1
- DNYWZCXLKNTFFI-UHFFFAOYSA-N uranium Chemical compound [U][U][U][U][U][U][U][U][U][U][U][U][U][U][U][U][U][U][U][U][U][U][U][U][U][U][U][U][U][U][U][U][U][U][U][U][U][U][U][U][U][U][U][U][U][U][U][U][U][U][U][U][U][U][U][U][U][U][U][U][U][U][U][U][U][U][U][U][U][U][U][U][U][U][U][U][U][U][U][U][U][U][U][U][U][U][U][U][U][U][U][U][U][U][U][U][U][U][U][U][U][U][U][U][U][U][U][U][U][U][U][U][U][U] DNYWZCXLKNTFFI-UHFFFAOYSA-N 0.000 description 1
Images
Classifications
-
- Y—GENERAL TAGGING OF NEW TECHNOLOGICAL DEVELOPMENTS; GENERAL TAGGING OF CROSS-SECTIONAL TECHNOLOGIES SPANNING OVER SEVERAL SECTIONS OF THE IPC; TECHNICAL SUBJECTS COVERED BY FORMER USPC CROSS-REFERENCE ART COLLECTIONS [XRACs] AND DIGESTS
- Y02—TECHNOLOGIES OR APPLICATIONS FOR MITIGATION OR ADAPTATION AGAINST CLIMATE CHANGE
- Y02P—CLIMATE CHANGE MITIGATION TECHNOLOGIES IN THE PRODUCTION OR PROCESSING OF GOODS
- Y02P10/00—Technologies related to metal processing
- Y02P10/20—Recycling
Landscapes
- Waste-Gas Treatment And Other Accessory Devices For Furnaces (AREA)
- Vertical, Hearth, Or Arc Furnaces (AREA)
Abstract
本实用新型公开一种节能环保式熔炼炉,属于铅回收设备领域,该熔炼炉包括:供热熔化系统、加料系统、出料系统和废气及烟尘收集系统;其中,供热熔化系统包括支架、熔炼室、加热装置和熔铅锅;加料系统由加料仓轨道和滑动设置在加料仓轨道上的加料仓构成;出料系统设置在所述供热熔化系统的熔炼室的出料口下方,与出料口相对应;废气及烟尘收集系统包括上除尘室和下除尘室;其中,上除尘室设置在供热熔化系统的熔炼室上方,与加料系统连通,上除尘室经管道与废气收集管道连通;下除尘室设置在供热熔化系统的熔炼室下方,与出料系统连通,下除尘室经管道与废气收集管道连通。该熔炼炉结构简单、节能、环保性能好。
The utility model discloses an energy-saving and environment-friendly smelting furnace, which belongs to the field of lead recovery equipment. The smelting furnace includes: a heat supply melting system, a feeding system, a material discharge system, and a waste gas and smoke dust collection system; wherein, the heat supply and melting system includes support, A smelting chamber, a heating device and a lead melting pot; the feeding system is composed of a feeding bin rail and a feeding bin slidingly arranged on the feeding bin rail; the discharging system is arranged below the outlet of the melting chamber of the heating melting system, and Corresponding to the discharge port; the waste gas and dust collection system includes an upper dust removal chamber and a lower dust removal chamber; the upper dust removal chamber is set above the melting chamber of the heating melting system and communicated with the feeding system, and the upper dust removal chamber is connected to the waste gas collection pipe through a pipeline Connected; the lower dust removal chamber is set under the smelting chamber of the heating melting system, and communicates with the discharge system, and the lower dust removal chamber is connected with the exhaust gas collection pipe through the pipeline. The smelting furnace has the advantages of simple structure, energy saving and environmental protection performance.
Description
技术领域 technical field
本实用新型涉及铅熔炼设备领域,尤其涉及一种对废铅酸蓄电池回收再生行业的铅膏、铅泥以及废铅板栅、铅零件进行熔炼的节能环保式熔炼炉。The utility model relates to the field of lead smelting equipment, in particular to an energy-saving and environment-friendly melting furnace for melting lead paste, lead mud, waste lead grids and lead parts in the waste lead-acid battery recycling industry.
背景技术 Background technique
目前我国可统计的再生铅企业有186家,数量多,规模小,装备极其简陋,能耗大,污染排放严重。在2011年被环保风暴关停80%。可统计数据表明,2010年我国可再生铅产量为135吨,2011年达140万吨,约占金属铅总产量的三分之一。铅酸蓄电池的回收率高达96.5%,位于回收再生物品之首。美国再生铅占铅总产量的58%,日本为64%,德国为62%,意大利为93%,法国为98%。我国再生铅行业有待加速发展。而制约发展的关键性环节则是装备问题,其中主要瓶颈之一是再生铅的熔炼炉技术工艺落后,设备简陋。导致能耗大,污染排放严重。At present, there are 186 renewable lead enterprises in my country that can be counted, with a large number, small scale, extremely simple equipment, high energy consumption and serious pollution emissions. In 2011, 80% of them were shut down by the environmental storm. Statistical data show that my country's renewable lead output was 135 tons in 2010, and reached 1.4 million tons in 2011, accounting for about one-third of the total output of metallic lead. The recovery rate of lead-acid batteries is as high as 96.5%, ranking first among recycled items. Secondary lead production in the United States accounts for 58% of total lead production, 64% in Japan, 62% in Germany, 93% in Italy, and 98% in France. my country's secondary lead industry needs to accelerate development. The key link that restricts the development is the equipment problem, one of the main bottlenecks is the backward technology of the secondary lead smelting furnace and the poor equipment. Lead to large energy consumption and serious pollution emissions.
目前我国绝大多数采用隧道反应炉,而欧美等发达国家采用旋转窑。所以我国绝大多数再生铅厂的能耗为500~600kg(标煤)/T,而欧美发达国家再生铅厂的能耗为150~200kg(标煤)/T。隧道反射炉的缺点是热效率很低,约60~80%的能量从地面等散热损失,基本上采用人工在炉体的侧面加料,然后人工在炉体的另一侧面放出铅液和熔渣。炉体的一端燃烧而另一端排废气,另一端废气的温度高达1000~1200℃。这样的隧道反应炉严重地影响了再生铅熔炼的产量、效率、环保以及职业卫生。但是,欧美发达国家推广应用的旋转窑经过国内多家大型再生铅厂验证,至少存在如下缺点:①铅渣无法彻底分离,熔渣中铅含量高达6%~8%。②铅的密度大,旋转窑对承重的支架要求极高,设备材料昂贵,投资很大,而产能并不高。所以,国内大型再生铅企业采用进口的旋转窑面临投入产出差等经济问题和渣中含铅太高等环保问题。At present, the vast majority of my country uses tunnel reactors, while developed countries such as Europe and the United States use rotary kilns. Therefore, the energy consumption of most recycled lead plants in my country is 500-600kg (standard coal)/T, while the energy consumption of recycled lead plants in developed countries in Europe and the United States is 150-200kg (standard coal)/T. The disadvantage of the tunnel reverberatory furnace is that the thermal efficiency is very low, and about 60-80% of the energy is lost from the ground and other heat dissipation. Basically, the material is manually fed on the side of the furnace body, and then the lead liquid and slag are manually released on the other side of the furnace body. One end of the furnace burns and the other end exhausts the exhaust gas, and the temperature of the exhaust gas at the other end is as high as 1000-1200 °C. Such tunnel reactors have seriously affected the output, efficiency, environmental protection and occupational hygiene of secondary lead smelting. However, the rotary kilns popularized and applied in developed countries in Europe and the United States have been verified by many domestic large-scale recycled lead factories, and at least have the following shortcomings: ① Lead slag cannot be completely separated, and the lead content in the slag is as high as 6% to 8%. ②The density of lead is high, the rotary kiln has extremely high requirements on the load-bearing support, the equipment and materials are expensive, the investment is large, and the production capacity is not high. Therefore, domestic large-scale secondary lead enterprises use imported rotary kilns to face economic problems such as poor input and output and environmental problems such as high lead content in slag.
国内尽管有环保节能熔炼炉专利,但也至少存在以下问题:Although there are patents for environmental protection and energy-saving smelting furnaces in China, there are at least the following problems:
①加料口设置在上端,由上端加料并密封,虽然解决加料机械化的问题,但是生产中存在不安全隐患;加料时易出现铅液爆炸上冲的事故。①The feeding port is set at the upper end, and the upper end is used to feed and seal. Although the problem of feeding mechanization is solved, there are hidden dangers in production; accidents of lead liquid explosion and upward rushing are prone to occur during feeding.
②卧式短窑改为竖窑后炉体仍然与地面紧密接触,虽然没有隧道反射炉与地面大面积接触而散热严重的问题,但是通过地面散热的问题还是比较明显的,能耗的问题没有彻底解决。②After the horizontal short kiln is changed to a vertical kiln, the furnace body is still in close contact with the ground. Although there is no serious problem of heat dissipation caused by the tunnel reverberatory furnace being in contact with the ground in a large area, the problem of heat dissipation through the ground is still relatively obvious, and the problem of energy consumption is not. solve it completely.
实用新型内容 Utility model content
本实用新型实施方式提供一种节能环保式熔炼炉,可以自动化加料、自动化出铅液、安全,且节能、环保、产能高、铅回收率高、渣中铅含量低,从而解决目前的熔炼炉安全性不高及环保性能不好的问题。The embodiment of the utility model provides an energy-saving and environment-friendly smelting furnace, which can automatically feed materials and automatically discharge lead liquid, is safe, energy-saving, environmentally friendly, has high production capacity, high lead recovery rate, and low lead content in slag, thereby solving the problem of the current smelting furnace The safety is not high and the environmental performance is not good.
为解决上述问题本实用新型提供的技术方案如下:For solving the problems referred to above, the technical scheme provided by the utility model is as follows:
本实用新型实施方式提供一种节能环保式熔炼炉,包括:The embodiment of the utility model provides an energy-saving and environment-friendly melting furnace, including:
供热熔化系统、加料系统、出料系统和废气及烟尘收集系统;其中,Heat supply melting system, feeding system, discharging system and waste gas and dust collection system; among them,
所述供热熔化系统包括支架、熔炼室、加热装置和熔铅锅;其中熔炼室设置在支架上,底部悬空,熔炼室的墙体外侧依次设有保温墙体和保温层,熔炼室上端设有加料口,下端设有出料口,熔炼室侧壁上设有废气收集管道;加热装置设置在所述熔炼室;熔铅锅设置在熔炼室一侧,通过废气余热回用主管道与废气收集管道连通;The heat supply and melting system includes a support, a melting chamber, a heating device and a lead melting pot; wherein the melting chamber is arranged on the support, the bottom is suspended, and the outside of the wall of the melting chamber is provided with an insulating wall and an insulating layer in sequence, and the upper end of the melting chamber is provided with a There is a feeding port, the lower end is provided with a discharge port, and a waste gas collection pipe is provided on the side wall of the smelting chamber; the heating device is installed in the smelting chamber; The collection pipeline is connected;
所述加料系统由加料仓轨道和滑动设置在所述加料仓轨道上的加料仓构成;其中加料仓轨道设置在所述供热熔化系统的熔炼室的加料口上方,加料仓与熔炼室的加料口对应,加料仓下部设有螺旋桨推动器,加料仓内设有预热装置,预热装置经废气余热回用次管道与废气收集管道连通;The feeding system is composed of a feeding bin rail and a feeding bin slidingly arranged on the feeding bin rail; wherein the feeding bin rail is arranged above the feeding port of the melting chamber of the heating melting system, and the feeding bin and the melting chamber Corresponding to the port, the lower part of the feeding bin is equipped with a propeller propeller, and a preheating device is installed in the feeding bin, and the preheating device is connected to the exhaust gas collection pipeline through the exhaust gas waste heat recovery secondary pipeline;
所述出料系统设置在所述供热熔化系统的熔炼室的出料口下方,与所述出料口相对应;The discharge system is arranged below the discharge port of the smelting chamber of the heating melting system, corresponding to the discharge port;
所述废气及烟尘收集系统包括上除尘室和下除尘室;其中,上除尘室设置在所述供热熔化系统的熔炼室上方,与加料系统连通,上除尘室经管道与废气收集管道连通;下除尘室设置在所述供热熔化系统的熔炼室下方,与出料系统连通,下除尘室经管道与废气收集管道连通。The exhaust gas and dust collection system includes an upper dust removal chamber and a lower dust removal chamber; wherein, the upper dust removal chamber is arranged above the smelting chamber of the heating melting system and communicates with the feeding system, and the upper dust removal chamber communicates with the exhaust gas collection pipe through pipes; The lower dedusting chamber is arranged under the smelting chamber of the heat supply melting system and communicated with the discharge system, and the lower dedusting chamber is communicated with the exhaust gas collection pipe through the pipeline.
由上述提供的技术方案可以看出,本实用新型实施方式提供的熔炼炉中,通过加料系统可实现上端自动化机械加料,加料口自动启动封闭,解决目前再生铅行业绝大多数企业需要在炉体侧面进行人工加料的问题,大大降低了操作工人的劳动强度,改善了职业卫生条件,保护了环境,提高了生产率,而且可以准确地计量配料,保证了每批产品的质量;在熔炼炉上方的加料仓内通过设置预热装置,给铅膏、铅泥等含水配料进行预加热脱水,可以有效地防止后续的含水铅膏铅泥等物料从上端加料口加入铅液中引起爆炸,解决了目前再生铅行业采用上端加料而引起的爆炸问题,保证了安全生产;另外支架支撑使炉体悬空,使熔炼室不直接与地面接触,既解决了国内再生铅行业绝大多数隧道反应炉大面积接触地面存在的散热损耗能源的问题,也解决了国内专利竖窑小面积接触地面存在局部散热损耗能源的问题,使节能效果达到最佳。It can be seen from the technical solutions provided above that in the smelting furnace provided by the embodiment of the utility model, automatic mechanical feeding at the upper end can be realized through the feeding system, and the feeding port can be automatically started and closed, which solves the current needs of most enterprises in the secondary lead industry. The problem of manual feeding on the side greatly reduces the labor intensity of the operators, improves occupational health conditions, protects the environment, and improves productivity, and can accurately measure ingredients to ensure the quality of each batch of products; above the melting furnace A preheating device is installed in the feeding bin to preheat and dehydrate the water-containing ingredients such as lead paste and lead mud, which can effectively prevent the subsequent water-containing lead paste and lead mud from being added to the lead liquid from the upper feeding port to cause an explosion, which solves the current problem. The secondary lead industry adopts the explosion problem caused by the upper-end feeding, which ensures safe production; in addition, the bracket support makes the furnace body suspended, so that the melting chamber does not directly contact the ground, which not only solves the large-area contact of most tunnel reactors in the domestic secondary lead industry The problem of heat dissipation and energy loss on the ground also solves the problem of local heat dissipation and energy loss in the small area of the domestic patent shaft kiln that touches the ground, so that the energy-saving effect can be achieved to the best.
附图说明 Description of drawings
为了更清楚地说明本实用新型实施例的技术方案,下面将对实施例描述中所需要使用的附图作简单地介绍,显而易见地,下面描述中的附图仅仅是本实用新型的一些实施例,对于本领域的普通技术人员来讲,在不付出创造性劳动的前提下,还可以根据这些附图获得其他附图。In order to more clearly illustrate the technical solutions of the embodiments of the present invention, the accompanying drawings that need to be used in the description of the embodiments will be briefly introduced below. Obviously, the accompanying drawings in the following description are only some embodiments of the present invention , for those skilled in the art, other drawings can also be obtained based on these drawings without creative work.
图1为本实用新型实施例提供的熔炼炉结构示意图;Fig. 1 is the smelting furnace structure schematic diagram that the utility model embodiment provides;
图2为本实用新型实施例提供的熔炼炉的处理工艺流程图;Fig. 2 is the processing flow chart of the smelting furnace that the utility model embodiment provides;
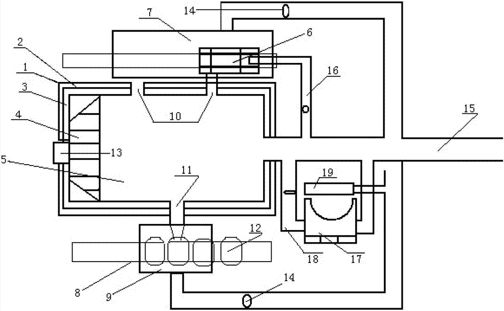
图1中各标号对应的部件名称为:1-保温墙体;2-保温层;3-墙体;4-燃烧室;5-熔炼室;6-加料仓;7-上除尘室;8-放料轨道;9-下除尘室;10-加料口;11-出料口;12-出料锅;13-燃烧室检查口;14-除尘开关;15-废气收集管道;16-废气余热回用次管道;17-熔铅锅;18-废气余热回用主管道;19-熔铅锅除尘室;20-加料仓轨道。The names of the parts corresponding to the labels in Figure 1 are: 1-insulation wall; 2-insulation layer; 3-wall; 4-combustion chamber; 5-smelting chamber; 6-feeding bin; Discharging track; 9-lower dust removal chamber; 10-feeding port; 11-discharging port; 12-discharging pot; 13-combustion chamber inspection port; 14-dust removal switch; 15-exhaust gas collection pipe; Secondary pipeline; 17-lead melting pot; 18-exhaust gas waste heat recovery main pipe; 19-lead melting pot dust removal room; 20-feeding bin track.
具体实施方式 Detailed ways
下面结合具体实施例对本实用新型中的技术方案进行清楚、完整地描述,显然,所描述的实施例仅仅是本实用新型一部分实施例,而不是全部的实施例。基于本实用新型的实施例,本领域普通技术人员在没有做出创造性劳动前提下所获得的所有其他实施例,都属于本实用新型的保护范围。The technical solutions in the utility model will be clearly and completely described below in conjunction with specific embodiments. Apparently, the described embodiments are only part of the embodiments of the utility model, not all of them. Based on the embodiments of the present utility model, all other embodiments obtained by persons of ordinary skill in the art without making creative efforts belong to the protection scope of the present utility model.
下面对本实用新型实施例作进一步地详细描述。The embodiments of the present invention will be further described in detail below.
本实用新型实施例提供一种节能环保式熔炼炉,属于铅再生行业用设备,如图1所示,该熔炼炉包括:供热熔化系统、加料系统、出料系统和废气及烟尘收集系统;The embodiment of the utility model provides an energy-saving and environment-friendly melting furnace, which belongs to the equipment used in the lead regeneration industry. As shown in Figure 1, the melting furnace includes: a heating melting system, a feeding system, a discharging system, and a waste gas and smoke collection system;
其中,供热熔化系统包括:支架、熔炼室、加热装置和熔铅锅;供热熔化系统中熔炼室设置在支架上,底部悬空,熔炼室的墙体外侧依次设有保温墙体和保温层,熔炼室上端设有加料口,下端设有出料口,熔炼室侧壁上设有废气收集管道;加热装置设置在所述熔炼室;熔铅锅设置在熔炼室一侧,通过废气余热回用主管道与废气收集管道连通;Among them, the heat supply melting system includes: bracket, melting chamber, heating device and lead melting pot; in the heat supply melting system, the melting chamber is set on the support, the bottom is suspended, and the outside of the wall of the melting chamber is successively provided with insulation wall and insulation layer , the upper end of the smelting chamber is provided with a feed port, the lower end is provided with a discharge port, and the side wall of the smelting chamber is provided with a waste gas collection pipe; the heating device is installed in the smelting chamber; Use the main pipeline to communicate with the exhaust gas collection pipeline;
加料系统由加料仓轨道和滑动设置在所述加料仓轨道上的加料仓构成;其中加料仓轨道设置在所述供热熔化系统的熔炼室的加料口上方,加料仓与熔炼室的加料口对应,加料仓下部设有螺旋桨推动器,加料仓内设有预热装置,预热装置经废气余热回用次管道与废气收集管道连通;The feeding system is composed of a feeding bin rail and a feeding bin slidingly arranged on the feeding bin rail; wherein the feeding bin rail is arranged above the feeding port of the melting chamber of the heating melting system, and the feeding bin corresponds to the feeding port of the melting chamber , the lower part of the feeding bin is provided with a propeller propeller, and a preheating device is installed in the feeding bin, and the preheating device is connected with the exhaust gas collection pipe through the exhaust gas waste heat recovery secondary pipeline;
出料系统设置在供热熔化系统的熔炼室的出料口下方,与出料口相对应;The discharge system is arranged below the discharge port of the smelting chamber of the heating melting system, corresponding to the discharge port;
废气及烟尘收集系统包括上除尘室和下除尘室;其中,上除尘室设置在供热熔化系统的熔炼室上方,与加料系统连通,上除尘室经管道与废气收集管道连通;下除尘室设置在供热熔化系统的熔炼室下方,与出料系统连通,下除尘室经管道与废气收集管道连通。The waste gas and dust collection system includes an upper dust removal chamber and a lower dust removal chamber; the upper dust removal chamber is set above the melting chamber of the heating melting system and communicates with the feeding system, and the upper dust removal chamber is connected with the waste gas collection pipe through a pipeline; Below the smelting chamber of the heating melting system, it is connected with the discharge system, and the lower dust removal chamber is connected with the exhaust gas collection pipe through the pipeline.
上述熔炼炉的供热熔化系统的加热装置为燃烧室,设置在熔炼室内一侧,燃烧室上可设置燃烧室检查口,以方便检测燃烧室内的状况。The heating device of the heat supply melting system of the above-mentioned smelting furnace is a combustion chamber, which is arranged on one side of the smelting chamber. The combustion chamber inspection port can be arranged on the combustion chamber to facilitate the detection of the situation in the combustion chamber.
或者,加热装置也可以采用设置在熔炼室内壁上的喷燃油嘴或喷燃气嘴,通过喷油或喷气的方式对熔炼室内进行加热。Alternatively, the heating device can also use fuel injection nozzles or gas injection nozzles arranged on the wall of the smelting chamber to heat the smelting chamber by means of oil or air injection.
上述供热熔化系统的熔炼室为圆柱体、半球形或多边形腔室结构。The smelting chamber of the above heating melting system is a cylindrical, hemispherical or polygonal chamber structure.
上述供热熔化系统的熔炼室的进料口设有能自动封闭的密封板,出料口上设有移动启闭铅液的密封装置。The inlet of the smelting chamber of the heat supply melting system is provided with a sealing plate that can be automatically closed, and the outlet is provided with a sealing device for moving the lead liquid.
上述供热熔化系统的熔炼室和/或熔铅锅内设有搅拌装置。A stirring device is provided in the smelting chamber and/or the lead melting pot of the above-mentioned heating melting system.
上述供热熔化系统的熔炼室上端设有两个加料口。The upper end of the smelting chamber of the heating melting system is provided with two feeding ports.
上述连接上除尘室和下除尘室与废气收集管道的管道内均设有除尘开关。Dust removal switches are arranged in the pipes connecting the upper dust removal chamber, the lower dust removal chamber and the waste gas collection pipe.
上述出料系统由放料轨道和出料锅构成,其中,放料轨道设置在所述供热熔化系统的熔炼室的出料口下方,出料锅滑动设置在所述放料轨道上,出料锅的进口对应于所述供热熔化系统的熔炼室的出料口。The above-mentioned discharge system is composed of a discharge track and a discharge pot, wherein the discharge track is arranged below the discharge port of the melting chamber of the heating melting system, and the discharge pot is slidably arranged on the discharge track, and the discharge The inlet of the feeding pot corresponds to the outlet of the melting chamber of the heating melting system.
上述供热熔化系统的支架为铸铁支架或钢支架。The support of the above heating melting system is a cast iron support or a steel support.
上述废气及烟尘收集系统还包括:熔铅除尘室,设置在熔铅锅处,与熔铅锅内连通,熔铅除尘室通过管道与废气收集管道连通。The waste gas and dust collection system also includes: a lead melting dust removal room, which is arranged at the lead melting pot and communicated with the lead melting pot, and the lead melting dust removal room is connected with the waste gas collection pipe through pipes.
上述供热熔化系统还可以包括:The heating and melting system mentioned above may also include:
第二熔铅锅,设置在熔炼室一侧,通过第二废气余热回用主管道与废气收集管道连通;The second lead-melting pot is arranged on one side of the smelting chamber, and communicates with the waste gas collection pipe through the second waste gas waste heat recycling main pipe;
和/或and / or
第三熔铅锅,设置在熔炼室一侧,通过第三废气余热回用主管道与废气收集管道连通。The third lead melting pot is arranged on one side of the smelting chamber, and communicates with the waste gas collection pipe through the third waste gas waste heat recycling main pipe.
下面结合附图和实施例对上述熔炼炉作进一步具体说明。Below in conjunction with accompanying drawing and embodiment the above-mentioned smelting furnace is described further in detail.
实施例一Embodiment one
本实用新型实施例的熔炼炉主要包括:保温墙体1、保温层2、墙体3、燃烧室4、熔炼室5、加料仓6、上除尘室7、放料轨道8、下除尘室9、加料口10、出料口11、出料锅12、燃烧室检查口13、除尘开关14、废气收集管道15、废气余热回用次管道16、熔铅锅17、废气余热回用大管道18、熔铅锅除尘室19和加料仓轨道20等部件;主要分为供热熔化系统、加料系统、出料系统、废气和烟尘收集系统几部分;The smelting furnace of the embodiment of the utility model mainly includes:
其中供热熔化系统包括支架、燃烧室4、熔炼室5和熔铅锅,燃烧室4设置在熔炼室5内一侧,燃烧室4上设有燃烧室检查口13,熔炼室5的墙体3外侧设有保温墙体1和保温层2,熔炼室5上端设有两个加料口10,下端有一个出料口11,熔炼室5侧面设有废气收集管道15,熔炼室5设置在支架上,整个熔炼室5与地面悬空,支架可采用铸铁支架或钢支架;Wherein the heating melting system comprises a support, a
上述供热熔化系统的燃烧室可采用节能的直接喷气或喷油燃烧,燃料可以为天然气、煤气、柴油、重油等,其中煤气可由煤气发生炉取代直接烧煤。The combustion chamber of the above-mentioned heating melting system can adopt energy-saving direct gas injection or fuel injection combustion, and the fuel can be natural gas, coal gas, diesel oil, heavy oil, etc., wherein the gas can be replaced by a gas generator to directly burn coal.
加料系统由加料仓轨道和加料仓构成,加料仓位于熔炼室的上方,加料仓可以在吊装在熔炼室上方的加料仓轨道上左右移动,加料仓下部设有螺旋桨推动器,通过螺旋桨推动器可以向熔炼室内加料;加料仓内有预热装置,预热装置经废气余热回用次管道与废气收集管道连通,利用熔炼室部分废气余热对加料仓内的铅膏,铅泥等加热除湿,减少铅膏、铅泥等中的含水量,消除后续铅膏、铅泥加入熔炼室铅液中引起爆炸的可能。The feeding system is composed of a feeding bin track and a feeding bin. The feeding bin is located above the melting chamber. The feeding bin can move left and right on the feeding bin rail hoisted above the melting chamber. The lower part of the feeding bin is equipped with a propeller pusher, which can Feed into the smelting chamber; there is a preheating device in the feeding bin, which is connected to the waste gas collection pipe through the waste gas waste heat recovery secondary pipe, and uses part of the waste heat of the waste gas in the smelting chamber to heat and dehumidify the lead paste and lead mud in the feeding bin to reduce The water content in lead paste, lead slime, etc., eliminates the possibility of explosion caused by subsequent addition of lead paste and lead slime to the lead liquid in the smelting chamber.
熔炼室的加料口采用自动化机械加料,先用行车将铅膏、铅泥等物料加入加料仓后,经过预热除湿,铅膏、铅泥等物料在双螺旋桨推动下分别从两个加料口进入熔炼室,加料结束后设置在熔炼室的进料口的密封板自动关闭。The feeding port of the smelting chamber adopts automatic mechanical feeding. After the materials such as lead paste and lead mud are added to the feeding bin by driving, after preheating and dehumidification, the materials such as lead paste and lead mud enter from the two feeding ports under the push of double propellers. In the smelting chamber, the sealing plate set at the feed inlet of the smelting chamber is automatically closed after the feeding is completed.
上述出料系统由放料轨道和出料锅构成,其中,放料轨道设置在所述供热熔化系统的熔炼室的出料口下方,出料锅滑动设置在所述放料轨道上,出料锅的进口对应于所述供热熔化系统的熔炼室的出料口。上述供热熔化系统的熔炼室的出料口可以是在熔化室底部设置的一个可通过移动启闭控制铅液密封的装置,也可以是在熔炼室的底部设置一个可以启闭且具有保温功能的铅液排放管。这种出料系统可以解决目前的熔炼炉存在的出铅液只能用铅泵或人工浇,铅泵操作不方便且维护困难,难以实现自动化出铅液的问题。The above-mentioned discharge system is composed of a discharge track and a discharge pot, wherein the discharge track is arranged below the discharge port of the melting chamber of the heating melting system, and the discharge pot is slidably arranged on the discharge track, and the discharge The inlet of the feeding pot corresponds to the outlet of the melting chamber of the heating melting system. The discharge port of the smelting chamber of the above-mentioned heat supply melting system can be a device that can be opened and closed to control the sealing of the lead liquid at the bottom of the melting chamber, or a device that can be opened and closed and has a heat preservation function is set at the bottom of the smelting chamber. lead liquid discharge pipe. This discharging system can solve the problem that the current smelting furnaces can only use lead pumps or manually pour the lead liquid, the lead pump is inconvenient to operate and difficult to maintain, and it is difficult to realize the problem of automatic lead liquid discharge.
废弃和烟尘收集系统由上除尘室7和下除尘室9构成,上除尘室7设置在供热熔化系统的熔炼室5上方,与加料系统连通,上除尘室7经管道与废气收集管道连通;下除尘室设置在供热熔化系统的熔炼室5下方,与出料系统连通,下除尘室经管道与废气收集管道连通。The waste and dust collection system is composed of an upper
上除尘室7可将加料系统的铅尘等负压收集,下除尘室9可将出料系统的铅蒸汽、铅烟、SO2气体等负压收集,熔化室中带有高温的废气则可以余热利用,一部分可以回用于加料仓使铅膏和铅泥等物料干燥,从而防止上端加料爆炸事故的发生;另外一部分与上除尘室、下除尘室的铅尘铅烟铅蒸汽汇合到另外一个炉体(如熔铅锅17)进行余热利用,可以起到最好的节能效果。上除尘室和下除尘室只是在加料和出料时启用,安装有除尘开关14可以自由掌握。进入废气和烟尘收集至通道的混合气体温度高达1000~1200℃,完全可以使另外一个炉体如熔炼锅的温度达到400~600℃,从而使另外一个熔铅锅里废铅板栅和废铅零件完全可以熔化并完成普通铅酸蓄电池板栅合金的配制工作,达到利用熔炼铅膏铅泥的废气余热,将从破碎分选机分选出来的铅板栅、铅零件直接熔化,可以充分利用废板栅的锑、锡、铜等有益元素,根据不同厂家要求,通过适当的锑、锡、铜、砷等合金元素的调整使可以直接配制成普通铅酸蓄电池用铅锑多元合金板栅。很好的解决了目前的熔炼炉存在的废气的余热利用不充分,余热利用过于单一,如只能为另外两种物料进行预热,节能有限的问题。The upper
上述废气及烟尘收集系统还包括:熔铅除尘室19,设置在熔铅锅17处,与熔铅锅内连通,熔铅除尘室19通过管道与废气收集管道连通。可以对熔铅锅除尘,并对余热收集以便再利用。The waste gas and dust collection system also includes: a lead melting
利用本实用新型实施例提供的熔炼炉对铅进行回收处理的流程如图2所示。The flow process of recycling lead by using the smelting furnace provided by the embodiment of the present invention is shown in FIG. 2 .
综上所述,本实用新型实施例提供的熔炼炉可自动化加料、自动化出铅液、安全、节能、环保、产能高、铅回收率高、渣中铅含量低,是一种节能环保式熔炼炉,至少具有以下有益效果:In summary, the smelting furnace provided by the embodiment of the utility model can automatically feed materials and automatically discharge lead liquid, which is safe, energy-saving, environmentally friendly, high production capacity, high lead recovery rate, and low lead content in slag. It is an energy-saving and environment-friendly smelting furnace. The furnace has at least the following beneficial effects:
1)可实现上端自动化机械加料,加料口自动启动封闭,解决目前再生铅行业绝大多数企业需要在炉体侧面进行人工加料的问题,大大降低了操作工人的劳动强度,改善了职业卫生条件,保护了环境,提高了生产率,而且可以准确地计量配料,保证了每批产品的质量。1) It can realize automatic mechanical feeding at the upper end, and the feeding port can be automatically started and closed, which solves the problem that most enterprises in the recycled lead industry need to manually feed materials on the side of the furnace body, greatly reduces the labor intensity of operators, and improves occupational hygiene conditions. The environment is protected, the productivity is improved, and the ingredients can be accurately measured to ensure the quality of each batch of products.
2)在熔炼炉上端的加料仓内设置预热装置,给铅膏、铅泥等含水配料进行预加热脱水,可以有效地防止后续的含水铅膏铅泥等物料从上端加料口加入铅液中引起爆炸,解决了目前再生铅行业采用上端加料而引起的爆炸问题,保证了安全生产。2) A preheating device is installed in the feeding bin at the upper end of the melting furnace to preheat and dehydrate the water-containing ingredients such as lead paste and lead slime, which can effectively prevent subsequent materials such as water-containing lead paste and lead mud from being added to the lead liquid from the upper feeding port It causes an explosion, which solves the explosion problem caused by the upper-end feeding in the current secondary lead industry, and ensures safe production.
3)采用铸铁支架或钢支架架使熔炼炉炉体悬空,使熔炼室不直接与地面接触,既解决了国内再生铅行业绝大多数隧道反应炉大面积接触地面存在的散热损耗能源的问题,也解决了国内专利竖窑小面积接触地面存在局部散热损耗能源的问题,使节能效果达到最佳。3) The cast iron bracket or steel bracket is used to suspend the furnace body of the melting furnace, so that the melting chamber does not directly contact the ground, which not only solves the problem of heat loss and energy loss in the vast majority of tunnel reactors in the domestic secondary lead industry that contact the ground in large areas, It also solves the problem of local heat dissipation and energy loss in the small area of the domestic patented shaft kiln that touches the ground, so that the energy-saving effect can be optimized.
4)可采用喷气式喷油,直接燃烧方法加热熔炼室,加热效率高,同时实现较好的渣铅分离,使渣中含铅量小于1.4%,远远优于国外的旋转窖,国外旋转窖渣中含铅量在6~8%。本实用新型中的熔炼渣无需再次回炉熔炼,可以直接进行填埋或送水泥厂废物利用4) Jet fuel injection and direct combustion can be used to heat the smelting chamber, with high heating efficiency and better separation of slag and lead at the same time, so that the lead content in slag is less than 1.4%, which is far superior to foreign rotary kilns and foreign rotary kilns. The lead content in pit slag is 6-8%. The smelting slag in the utility model does not need to be smelted again, and can be directly landfilled or sent to the cement plant for waste utilization
5)采用新型小炉制,一般每炉熔铅量为5~15吨,而国内现有专利技术为竖立窖,一般每炉熔铅量为15~30吨,国外旋转窖每炉熔铅量为20~35吨(搅拌)。国外旋转窖依靠自身旋转搅拌,每炉铅膏铅泥熔炼时间需要6小时,国内校友专利技术竖立窖需要机械搅拌,每炉铅膏铅泥熔炼时间需要12小时;把易熔金属锡、锑等变成烟尘挥发样,损耗大。而本实用新型的新型小炉无需搅拌装置,操作简单,每炉铅膏铅泥熔炼时间只需要5~6小时,熔炼时间相当于发达国际的旋转窖,比国内现有专利技术的熔炼时间缩短了一半,提高了生产效率,又减少了物耗和能耗。5) A new type of small furnace is adopted, and the amount of lead melted in each furnace is generally 5-15 tons. However, the existing patented technology in China is a vertical pit, and the amount of lead melted in each furnace is generally 15-30 tons. 20-35 tons (stirring). Foreign rotary kilns rely on their own rotation and stirring, and it takes 6 hours to smelt each batch of lead paste and lead slime. Domestic alumni patented technology vertical cellars require mechanical stirring, and each furnace of lead paste and lead slime takes 12 hours to smelt; It becomes a smoke and dust volatilization sample, and the loss is large. However, the new small furnace of the utility model does not need a stirring device, and the operation is simple. The melting time of each furnace of lead paste and lead slime is only 5 to 6 hours, and the melting time is equivalent to that of the developed international rotary kiln, which is shorter than the melting time of the existing domestic patent technology. Half of the production efficiency has been improved, and material consumption and energy consumption have been reduced.
6)通过移动启闭铅液出料窖封设备,可以在负压状况下有效地收集和处理铅烟、铅蒸气、SO2,减少了人工或用铅泵出铅液,操作方便,铸铅包的生产效率提高。6) By moving the opening and closing of the lead liquid discharge cellar sealing equipment, it can effectively collect and process lead smoke, lead vapor, and SO 2 under negative pressure conditions, reducing labor or using lead pumps to discharge lead liquid, easy to operate, and cast lead Package production efficiency increased.
7)将高温(温度达1000~1200°C)的余热利用在两种途径,小部分高温废气用于加料仓使含水的铅膏、铅泥等湿物料脱水后在加入熔炼炉,防止上端加料爆炸,另外大部分高温废气用于另外一炉体如熔铅锅的加热,使熔铅锅内加热温度达到400~600℃,不但可以直接熔化废铅板栅和铅零件,还可以根据不同铅酸蓄电池厂家的成分要求通过添加锑、锡、铜、婶等合金元素来直接配制普通铅酸蓄电池板栅用铅锑多元合金。本实用新型是余热利用更合理,更充分,达到最佳的节能效果。7) Utilize the waste heat of high temperature (temperature up to 1000-1200°C) in two ways, a small part of high-temperature exhaust gas is used in the feeding bin to dehydrate the wet materials such as lead paste and lead mud containing water, and then add to the melting furnace to prevent feeding at the upper end In addition, most of the high-temperature exhaust gas is used to heat another furnace body such as a lead melting pot, so that the heating temperature in the lead melting pot reaches 400-600°C, not only can directly melt waste lead grids and lead parts, but also can The composition requirements of acid battery manufacturers are to directly prepare lead-antimony multi-element alloys for ordinary lead-acid battery grids by adding alloy elements such as antimony, tin, copper, and uranium. The utility model makes the use of waste heat more reasonable and sufficient, and achieves the best energy-saving effect.
9)通过炉体悬空,余热更合理利用,使再生铅熔炼的能耗为150~170Kg(标煤)/T,达到发达国家旋转窑能耗150-200Kg(标煤)/T同等水平,只有国内传统的隧道反应炉能耗500~600Kg(标煤)/T的30%左右,节能显著。9) By suspending the furnace body, the waste heat is more rationally utilized, so that the energy consumption of secondary lead smelting is 150-170Kg (standard coal)/T, reaching the same level as the rotary kiln energy consumption of 150-200Kg (standard coal)/T in developed countries, only The energy consumption of traditional domestic tunnel reactors is about 30% of that of 500-600Kg (standard coal)/T, and the energy saving is remarkable.
10)本实用新型实施例的节能环保复式悬空熔炼炉的投资只相当于国外旋转窑投资的1/10,且建设期短,占地面积只有国外旋转窑和国内隧道反射炉的1/4,经济效益显著。10) The investment of the energy-saving and environment-friendly compound suspended smelting furnace of the embodiment of the utility model is only equivalent to 1/10 of the investment of foreign rotary kilns, and the construction period is short, and the occupied area is only 1/4 of that of foreign rotary kilns and domestic tunnel reverberatory furnaces. Significant economic benefits.
以上所述,仅为本实用新型较佳的具体实施方式,但本实用新型的保护范围并不局限于此,任何熟悉本技术领域的技术人员在本实用新型披露的技术范围内,可轻易想到的变化或替换,都应涵盖在本实用新型的保护范围之内。因此,本实用新型的保护范围应该以权利要求书的保护范围为准。The above is only a preferred embodiment of the utility model, but the scope of protection of the utility model is not limited thereto, and any person familiar with the technical field can easily think of All changes or replacements should fall within the protection scope of the present utility model. Therefore, the protection scope of the present utility model should be based on the protection scope of the claims.
Claims (10)
Priority Applications (1)
| Application Number | Priority Date | Filing Date | Title |
|---|---|---|---|
| CN2012202277462U CN202576523U (en) | 2012-05-18 | 2012-05-18 | Energy-saving and environment-friendly smelting furnace |
Applications Claiming Priority (1)
| Application Number | Priority Date | Filing Date | Title |
|---|---|---|---|
| CN2012202277462U CN202576523U (en) | 2012-05-18 | 2012-05-18 | Energy-saving and environment-friendly smelting furnace |
Publications (1)
| Publication Number | Publication Date |
|---|---|
| CN202576523U true CN202576523U (en) | 2012-12-05 |
Family
ID=47245953
Family Applications (1)
| Application Number | Title | Priority Date | Filing Date |
|---|---|---|---|
| CN2012202277462U Expired - Lifetime CN202576523U (en) | 2012-05-18 | 2012-05-18 | Energy-saving and environment-friendly smelting furnace |
Country Status (1)
| Country | Link |
|---|---|
| CN (1) | CN202576523U (en) |
Cited By (4)
| Publication number | Priority date | Publication date | Assignee | Title |
|---|---|---|---|---|
| CN102679728A (en) * | 2012-05-18 | 2012-09-19 | 株洲金鼎高端装备有限公司 | Energy-saving environment-friendly type smelting furnace |
| CN103540761A (en) * | 2013-10-22 | 2014-01-29 | 株洲金鼎高端装备有限公司 | High-temperature continuous smelting platform furnace |
| CN103937991A (en) * | 2014-04-08 | 2014-07-23 | 云南锡业股份有限公司 | Fractional collecting process of lead-smelting soot of top blowing furnace |
| CN104183883A (en) * | 2013-07-22 | 2014-12-03 | 天能电池(芜湖)有限公司 | Storage battery terminal production equipment lead slag recycling apparatus |
-
2012
- 2012-05-18 CN CN2012202277462U patent/CN202576523U/en not_active Expired - Lifetime
Cited By (6)
| Publication number | Priority date | Publication date | Assignee | Title |
|---|---|---|---|---|
| CN102679728A (en) * | 2012-05-18 | 2012-09-19 | 株洲金鼎高端装备有限公司 | Energy-saving environment-friendly type smelting furnace |
| CN102679728B (en) * | 2012-05-18 | 2014-03-26 | 株洲金鼎高端装备有限公司 | Energy-saving environment-friendly type smelting furnace |
| CN104183883A (en) * | 2013-07-22 | 2014-12-03 | 天能电池(芜湖)有限公司 | Storage battery terminal production equipment lead slag recycling apparatus |
| CN103540761A (en) * | 2013-10-22 | 2014-01-29 | 株洲金鼎高端装备有限公司 | High-temperature continuous smelting platform furnace |
| CN103540761B (en) * | 2013-10-22 | 2015-12-02 | 株洲鼎端装备股份有限公司 | High temperature continuous smelting platform furnace |
| CN103937991A (en) * | 2014-04-08 | 2014-07-23 | 云南锡业股份有限公司 | Fractional collecting process of lead-smelting soot of top blowing furnace |
Similar Documents
| Publication | Publication Date | Title |
|---|---|---|
| CN102679728B (en) | Energy-saving environment-friendly type smelting furnace | |
| CN102851518B (en) | Fubang oxygen-enriched side-blown bath copper smelting furnace and operation method thereof | |
| CN104894380B (en) | The directed melting process for cleanly preparing of a kind of closed oxygen-enriched sub-pressure high-efficient smelting furnace | |
| CN202576523U (en) | Energy-saving and environment-friendly smelting furnace | |
| CN201628476U (en) | Direct lead smelting furnace | |
| CN204085215U (en) | A kind of electrical arc furnace flue gas waste heat utilization device | |
| CN104762095A (en) | Full-cycle low-temperature carbonization device and technique for semi coke production | |
| CN105506299B (en) | A kind of low-grade reviver smelting slag fuming furnace processing system and method | |
| CN102277463B (en) | Reduction furnace and device for producing direct reduced iron | |
| CN202511623U (en) | Device for coarse smelting and fire refining of metallic lead | |
| CN205174413U (en) | Boiler smoke whirlwind separation recycle device | |
| CN204535396U (en) | Secondary aluminium low-temperature energy-saving insulation smelting apparatus | |
| CN202201915U (en) | Reduction furnace and directly reduced iron production device | |
| CN102538493B (en) | Device for using waste heat of high-temperature smoke of bath smelting furnace directly | |
| CN103063011B (en) | Energy-saving environment-friendly high-blast-temperature cupola system equipment | |
| CN201276588Y (en) | Environment friendly energy-saving reducing smelting furnace for secondary metal | |
| CN104232929B (en) | A kind of higher-grade composition brass refining furnace system | |
| CN210346366U (en) | Steel mill electric furnace flue gas processing system | |
| CN209210896U (en) | A kind of processing system of iron content zinc powder dirt | |
| CN101280358B (en) | Reducing smelting furnace for regenerating metals | |
| CN206721331U (en) | A kind of titanium ore deposit smelting system | |
| CN101197459B (en) | Solid waste recovery and processing system of waste lead acid accumulator | |
| CN109518000A (en) | A kind of energy conservation and environmental protection reviver multicell metal smelting-furnace and processing method | |
| CN204918717U (en) | Thick copper fire refining stove | |
| CN209537586U (en) | A kind of energy conservation and environmental protection reviver multicell metal smelting-furnace |
Legal Events
| Date | Code | Title | Description |
|---|---|---|---|
| C14 | Grant of patent or utility model | ||
| GR01 | Patent grant | ||
| AV01 | Patent right actively abandoned |
Granted publication date: 20121205 Effective date of abandoning: 20140326 |
|
| AV01 | Patent right actively abandoned |
Granted publication date: 20121205 Effective date of abandoning: 20140326 |
|
| AV01 | Patent right actively abandoned | ||
| AV01 | Patent right actively abandoned |
